Не работает лебедка лгпц 5
Содержание
Возможные поломки лебедок и их устранение
Для подъема и перемещения разного рода грузов широко используются лебедки. Тяговое усилие в этих механизмах создается барабаном, приводимым в движение ручным или электрическим приводом, затем передается гибкому элементу. Несмотря на хорошо отработанную конструкцию, существующие разновидности этих устройств нередко выходят из строя.
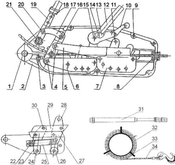
Неисправности ручных лебедок:
- Сдвиг валов из-за ослабления фиксирующей боковые части конструкции болтов. Устраняется данная проблема путем подтягивания и стопорения крепежа.
- Отказ тормозной системы из-за заклинивания собачки. Для восстановления работоспособности механизма следует хорошо очистить, промыть и заново смазать ось этого элемента.
- Отсутствие зацепления с храповым колесом и смещение носка собачки. Передачу восстанавливают и с помощью болтов фиксируют ограничительные кольца.

- Несрабатывание передачи и заклинивание зубцов передачи. Причина неисправности — перекос боковых частей механизма или загрязнение зубьев шестерен. Устранить проблему помогает стяжка боковин и очистка от загрязнений элементов зубчатой передачи.
Неисправности ручных электролебедок:
- Температура в районе подшипниковых узлов редуктора может достигать более 80°С. Неисправность возникает вследствие использования малого объема или некачественного смазочного материала. Неполадка устраняется путем удаления старой смазки, промывкой и заполнением редуктора новой смазкой.
- Повышенная шумность редуктора связана с износом подшипников. Для устранения неполадки следует промыть редуктор и заменить подшипниковые узлы.
- Перегрев тормозных колодок может привести к выходу лебедки из строя. Для устранения неполадки следует отрегулировать величину зажима колодок.
- Опускание поднятого груза после отключения лебедки. Эта неполадка связана с недостаточным зажатием тормозного узла тормозными колодками или из-за их замасливания.
Изношенные элементы конструкции заменяются, а замасленные промываются. - Гул и посторонние звуки, а также периодический перегрев электромагнитного тормоза вызывается увеличением зазора между сердечником магнита и якорем, а также неправильным натяжением пружин. Другая причина гудения — снижение или скачки напряжения электрической сети.
- Невозможность поднятия груза связана с повышенной густотой масла в редукторе, перетяжкой троса, сниженным напряжением электросети. Для устранения неисправности необходимо произвести замену масла, ослабить тормоз, выявить и устранить причину нестабильной работы сети.
Лебедка электромеханическая цирковая ЛГПЦ-5 с плавным изменением скорости. Продукция изготовлена в соответствии с ТУ 3173 – 001 – 18711925 – 2015
смотрите в разделе Полное наименование продукции
Сведения из реестра:
Тип: Декларация о соответствии продукции требованиям технических регламентов Евразийского экономического союза
Регистрационный номер: ТС N RU Д-RU.
АЛ32.А.04472
Дата начала действия: 10.06.2015
Схема декларирования: 2д
Сведения о заявителе:
Тип заявителя — Заявитель Юридическое лицо
Тип декларанта — Поставщик
Полное наименование/ФИО ИП — Общество с ограниченной ответственностью «А.И.С.Т.»
Должность — Руководитель
В лице — Генерального директора Авалиани Николая Владимировича
Номер телефона — 74957555109
Номер факса — 74956370141
Адрес электронной почты — [email protected]
ОГРН — 1087746837221
Адрес места нахождения ЮЛ/ИнЮЛ или жительства ИП — 119501, РОССИЯ, Москва Город, улица Веерная, дом 3, корпус 2
Сведения об изготовителе:
Тип изготовителя — Изготовитель Юридическое лицо
Полное наименование ЮЛ или ФИО ИП — Общество с ограниченной ответственностью «Машзавод-оборудование»
Адрес места нахождения ЮЛ/ИнЮЛ или жительства ИП — 115563, РОССИЯ, Москва Город, улица Генерала Белова, дом 19, корпус 4, этаж 1, помещение III, комната 5
Сведения о продукции:
Тип объекта декларирования — Партия
Происхождение продукции — Отечественная
Полное наименование продукции — Лебедка электромеханическая цирковая ЛГПЦ-5 с плавным изменением скорости.
Продукция изготовлена в соответствии с ТУ 3173 – 001 – 18711925 – 2015
Сведения о продукции, обеспечивающие ее идентификацию (тип, марка, модель, артикул и др.)
ТН ВЭД ТС — 8479899708
Размер партии или заводской номер изделия — 2 штуки
Реквизиты товаросопроводительной документации — по Договору поставки № 212 от 20.05.2015 года
Сведения о документах, на основании которых изготовлена продукция —
— Технический регламент — ТР ТС 020/2011 «Электромагнитная совместимость технических средств»
Сведения об органе по сертификации:
В продолжении темы про соленоиды
2-х позиционный соленоид. В простонародье — «Бочёнок».
Нового под рукой не оказалось, пришлось раскурочить старый.
В его коммутации сложностей нет вообще никаких. В контактной группе соленоида всего два положения:
— сомкнуты два верхних контакта / разомкнуты два боковых контакта
— сомкнуты два боковых контакта / разомкнуты два верхних контакта
Маленькие контакты на лицевой стороне — управляющие.
Полярность — без разницы.
Итак, начнём препарирование!
Можно конечно было и повыпендриваться с развальцовкой соленоида, но имея хороший полуавтомат под рукой и болгарку — развальцовывать не солидно
Делаем болгаркой с тонким кругом аккуратненький надрез вдоль развальцовки.
После чего он спокойно раскрывается.
— стальной сердечник на пружине с контактной площадкой
— в нижней части электромагнит, контакты управления и боковая контактная группа
— в верхней части, верхняя контактная группа
В состоянии покоя, сердечник, под воздействием пружины прижат к верхним контактам. Боковые соответственно раскомутированы. При подаче сигнала 12V на управляющие маленькие клеммы, электромагнит втягивает сердечник в себя. Тем самым размыкая верхние контакты и замыкая боковую контактную группу. Она скомутирована до тех пор, пока на управляющих клеммах есть сигнал 12V. Как только сигнал пропадает, электромагнит перестаёт генерировать магнитное поле и сердечник под действием пружины возвращается в свой первоначальное положение.
Причины выхода из строя
Их три:
— повреждение управляющего проводка внутри соленоида
— окисление/выгорание медных силовых контакторов
— выход из строя катушки электромагнита
Если оторвался управляющий проводок или сильно окислился — перепаять.
Если сгорела катушка, то элементарно перематывается медным проводом нужного сечения в домашних условиях. Медный провод можно купить в любом магазине радиотоваров.
Если подгорели/окислились контакторы — почистить сначала крупной шкуркой без нажима, затем мелкой дошлифовать.
Доработка соленоида
Обработать внутренности спреем «WD».
Облудить припоем с высокой температурой плавления поверхности медных контакторов. Тем самым значительно защищаем от коррозии и выгорания контактируемые поверхности. В итоге, соленоид если даже разгерметизировался и во внутрь попала вода — после просушки будет работать стабильно!
Корпус с наружной стороны, обработать защитным ЛКП. Естественно предварительно заизолировав контакты
Если не обработать, то соленоид со временем ржавеет как у меня на фото.
Помимо всего прочего, ЛКП создаёт дополнительную преграду для попадания влаги во внутрь соленоида.
Если вы маньяк оффроуда и машина оборудована пневмосистемой, то можно вварить в корпус соленоидов два сапуна и подключить на вентилирование. Таким хитрым способом, соленоиды гарантированно защищены от проникновения влаги во внутрь и от образования конденсата из-за «точки росы».
Так же, можно сделать «бочёнок» разборным и ремонтопригодным. Достаточно выточить на токарном станке два кольца с резьбами и вварить их на нижнюю и верхнюю часть соленоида. Таким образом, для его разбора будет достаточно просто открутить верхнюю часть как обычную крышку. Естественно, для герметизации резьбы использовать герметики
Сборка соленоида
В моём случае, с помощью сварочного полуавтомата, по канавке разреза. всё спокойненько заваривается.
Итог
Как видите, никаких загадок и супер секретов в потрохах этого соленоида нет!
Из побочных применений, его можно очень удачно использовать как дистанционный размыкатель «плюса» на лебёдке.
Некоторые лебедки были совсем маленькими, с заявленным усилием до тонны, другие – настоящими бурлаками, способными (как утверждается) развить усилие до трех тонн. Разумеется, мы не столько сравнивали их между собой, сколько пытались оценить каждую, а также понять, какой тип предпочтительнее.
Испытания проводились в режиме реального использования – мы проверяли, смогут ли лебедки при приложении одной человеческой силы развить заявленное усилие, а также оценивали удобство их использования.
Возможно, при работе в вертикальной плоскости – скажем, при использовании ручной лебедки для извлечения двигателя, результат замеров был бы иным. Однако нас в данном случае интересовали возможности ручных лебедок при вытягивании застрявшего автомобиля. К слову, в этой ситуации для среднеразмерного внедорожника часто достаточно относительно небольшого усилия – 1200, 1000, а то и 500 кг. Конечно, речь идет о тех случаях, когда водитель не успел посадить автомобиль на мосты или нагрести перед ним грязевой вал.:watermark(s.siteapi.org/2ba400690ca9648.ru/watermark/goit8v6t9nkg80g8wkgcsos8okc848,-1,-1,0,15,none)/2ba400690ca9648.ru.s.siteapi.org/img/73ed4c2637ed1620c318d8b937b6a9f9b4313cc7.jpg)
Почти все барабанные лебедки не выдали заявленного усилия. И дело не в их слабости, а в малой длине рукояти. Поэтому работать такими устройствами надо с помощью собственного веса, всем телом наваливаясь на рычаг. Кроме того, практика показала, что для больших усилий подходит только металлический трос, синтетические стропы и веревки быстро истираются. А вот обратный ход барабанных лебедок порадовал. Во всех моделях он сделан ступенчатым, работающим от того же рычага. Стопор разрешает барабану за одно качание прокрутиться на небольшой угол, исключая срыв.
Тяговые устройства в отличие от барабанных для бездорожья подходят больше. Тут и длина металлического троса не ограничена, и усилия побольше. А что действительно напрягает – трос. Знаете, сколько весит двадцатиметровый металлический, не побоюсь этого слова, канат диаметром 13.5 мм? По ощущениям, килограммов тридцать. А еще его очень неудобно готовить к работе – возить трос приходится на отдельной катушке, перед «употреблением» полностью разматывать, а потом сматывать.
Вот если бы совместить компактность барабанных устройств с достоинствами тяговых механизмов… Такая лебедка действительно могла бы претендовать на роль идеала. Но даже она при частой езде по бездорожью не смогла бы заменить электрические лебедки…
Эта лебедка невелика и при транспортировке убирается в аккуратный пластиковый чемоданчик. И усилие она смогла обеспечить в точности как заявлено, несмотря на короткую рукоять. Правда, на пределе возможностей механизма, но без особого напряжения мышц. Единственный недостаток, который мы смогли обнаружить, – короткий трос. Но если применять удлинитель, то лебедка вполне дееспособна. Хотя перецепляться придется часто. На наш взгляд, этот экземпляр будет идеальным решением для владельцев квадроциклов и прочих багги: благодаря небольшим размерам и приличной тяге. Можно также рекомендовать ее как бюджетный вариант для осторожных путешественников.
Лебедка электромеханическая цирковая ЛГПЦ-5 с плавным изменением скорости.
Продукция изготовлена в соответствии с ТУ 3173 – 001 – 18711925 – 2015 смотрите в разделе Полное наименование продукции
Сведения из реестра:
Тип: Декларация о соответствии продукции требованиям технических регламентов Евразийского экономического союза
Регистрационный номер: ТС N RU Д-RU.АЛ32.А.04472
Дата начала действия: 10.06.2015
Схема декларирования: 2д
Сведения о заявителе:
Тип заявителя — Заявитель Юридическое лицо
Тип декларанта — Поставщик
Полное наименование/ФИО ИП — Общество с ограниченной ответственностью «А.И.С.Т.»
Должность — Руководитель
В лице — Генерального директора Авалиани Николая Владимировича
Номер телефона — 74957555109
Номер факса — 74956370141
Адрес электронной почты — lgordeeva@mmg.
ru
ОГРН — 1087746837221
Адрес места нахождения ЮЛ/ИнЮЛ или жительства ИП — 119501, РОССИЯ, Москва Город, улица Веерная, дом 3, корпус 2
Сведения об изготовителе:
Тип изготовителя — Изготовитель Юридическое лицо
Полное наименование ЮЛ или ФИО ИП — Общество с ограниченной ответственностью «Машзавод-оборудование»
Адрес места нахождения ЮЛ/ИнЮЛ или жительства ИП — 115563, РОССИЯ, Москва Город, улица Генерала Белова, дом 19, корпус 4, этаж 1, помещение III, комната 5
Сведения о продукции:
Тип объекта декларирования — Партия
Происхождение продукции — Отечественная
Полное наименование продукции — Лебедка электромеханическая цирковая ЛГПЦ-5 с плавным изменением скорости. Продукция изготовлена в соответствии с ТУ 3173 – 001 – 18711925 – 2015
Сведения о продукции, обеспечивающие ее идентификацию (тип, марка, модель, артикул и др.
) — смотрите в разделе Полное наименование продукции
ТН ВЭД ТС — 8479899708
Размер партии или заводской номер изделия — 2 штуки
Реквизиты товаросопроводительной документации — по Договору поставки № 212 от 20.05.2015 года
Сведения о документах, на основании которых изготовлена продукция —
— Технический регламент — ТР ТС 020/2011 «Электромагнитная совместимость технических средств»
Сведения об органе по сертификации:
Лебедка для квадроцикла не работает. Полное руководство по устранению неполадок
Это руководство создано, чтобы помочь вам устранить наиболее распространенные проблемы с лебедкой для квадроцикла. Это также укажет вам правильное направление в том, как вы должны исправить их.
Лебедки для квадроциклов прочные. Они могут справиться с невероятным количеством использования и злоупотреблений. И до тех пор, пока вы держитесь подальше от самых дешевых моделей и время от времени хорошо обращаетесь с ними, вы должны ожидать много лет беспроблемной работы лебедки.
Но время от времени даже самые лучшие из них сталкиваются с некоторыми техническими проблемами, которые необходимо решать.
К счастью, вы можете многое сделать самостоятельно, чтобы устранить неполадки и отремонтировать лебедку для квадроцикла, которая не работает должным образом.
Page Contents
Важное примечание по технике безопасности
Лебедки для квадроциклов небольшие, но мощные и потенциально очень опасные. Если у вас есть какие-либо сомнения или вам не хватает базовых механических навыков для устранения неполадок или ремонта, описанных в этом посте, вам лучше обратиться к авторизованному дилеру, и пусть они позаботятся об этом за вас.
Вышедшая из-под контроля лебедка может повредить ваше оборудование или нанести серьезные травмы вам или другим людям.
Как работает это руководство
Я структурировал это руководство таким образом, чтобы вы могли начать устранение неполадок в зависимости от того, какие симптомы у вас возникли.
В конце концов, так оно и начинается; вдруг лебедка начнет вести себя не так, как должна.
Это приведет вас к корню проблемы гораздо быстрее, чем просто случайное тестирование всех различных вещей, которые могут пойти не так.
Для многих симптомов существует несколько возможных причин, а некоторые причины могут вызывать несколько типов симптомов.
После того, как вы определили причину вашей проблемы, вы найдете предлагаемое решение проблемы.
Когда лебедка полностью отключена
При работающем двигателе вы нажимаете переключатель лебедки, но ничего не происходит. Мотор лебедки не вращается. Не издавая даже щелчка или жужжания.
Самый быстрый способ устранить неисправность лебедки, которая не подает никаких признаков жизни, — локализовать проблему.
Прежде чем тратить слишком много времени на поиск других возможных причин, рекомендуется определить, связана ли проблема с самой лебедкой или с проводкой.
Для этого вам просто нужно выполнить этот быстрый тест:
Тест соединительного кабеля
Этот тест пропустит всю проводку и другую электронику и покажет вам, работает ли двигатель лебедки.
- Отсоедините все тросы лебедки от велосипеда.
- Отсоедините аккумулятор от велосипеда или используйте другой аккумулятор, чтобы не повредить электронику велосипеда.
- Подсоедините соединительные кабели к аккумулятору. Полярность на самом деле не имеет значения для этого теста, но красный к + и черный к – всегда хорошая отправная точка.
- Подсоедините отрицательный кабель к одной из клемм лебедки.
- Аккуратно коснитесь другой клеммы плюсового кабеля. Это делается для того, чтобы лебедка не замкнулась. Барабан должен немного двигаться. Если это не так, остановите тест на этом этапе. Некоторые искры при постукивании, как это нормально.
- Если барабан слегка сместился при постукивании, полностью присоедините плюсовую клемму. Двигатель лебедки должен нормально работать в одном направлении.
- Затем повторите тест, переключив тросы на лебедке. После этого двигатель должен свободно двигаться в противоположном направлении.

Теперь вы должны знать, на какие причины следует обратить внимание для дальнейшего устранения неполадок.
Причина 1: перегорел предохранитель или сработал автоматический выключатель
Некоторые лебедки, но не все, имеют предохранитель или предохранитель, который должен перегорать, когда лебедка по какой-то причине потребляет слишком много энергии. Автоматический выключатель также может сработать, если его погрузить в воду.
Предлагаемое решение: Если предохранитель перегорел, замените его новым с правильным номиналом.
Предлагаемое решение: Если автоматический выключатель сработал, может потребоваться ручной сброс автоматического выключателя.
Если лебедка снова заработала, проблема устранена.
Если новый предохранитель сразу перегорает или срабатывает автоматический выключатель, скорее всего, где-то произошло короткое замыкание.
Короткое замыкание происходит, когда положительный (красный) кабель касается какой-либо металлической детали, например, рамы велосипеда, из-за повреждения кабеля.
Неисправный выключатель также может стать причиной короткого замыкания.
Предлагаемое решение: Отремонтируйте или замените все поврежденные кабели или сломанные переключатели, которые вызывают короткое замыкание.
Если вы не можете найти короткое замыкание в проводке, короткое замыкание может быть внутри самой лебедки или в контакторе — об этом подробнее ниже.
Причина 2: Неправильная или неисправная проводка
Полностью обесточенная лебедка часто указывает на то, что на нее не подается питание или что что-то заземлено не так, как должно быть.
Предлагаемое решение: Убедитесь, что лебедка подключена правильно.
Если раньше он работал правильно и вы не вносили никаких изменений в проводку, неправильная установка не должна быть причиной вашей проблемы.
Но если вы сейчас устанавливаете новую лебедку и не подаете никаких признаков жизни, велика вероятность, что вы где-то ошиблись в проводке.
Все лебедки должны поставляться с полной электрической схемой.
Убедитесь, что вы следуете ему в точку!
Основные принципы подключения проводки должны быть одинаковыми для любой лебедки. Но стоит отметить, что вы увидите некоторые незначительные, но важные различия между разными брендами.
Обычно клеммы аккумуляторной батареи контактора имеют разные настройки, где неправильное подключение проводов может привести к выходу из строя лебедки.
После того, как лебедка была установлена на велосипеде какое-то время, наконечники кабеля могут подвергнуться коррозии или отсоединиться.
Разъем троса лебедки слегка проржавел.Предлагаемое решение: Разберите и очистите все клеммы одну за другой, чтобы убедиться, что у вас везде хорошее соединение и что они правильно установлены. Любую коррозию можно удалить наждачной бумагой, чтобы клеммы снова стали блестящими.
Причина 3: Неисправен кулисный переключатель на руле или дистанционный переключатель
Любой переключатель может сломаться из-за усталости материала, если на него нажать достаточное количество раз.
Более дешевые лебедки обычно поставляются с менее надежными переключателями, которые быстрее сломаются.
Он также может перестать работать из-за попадания воды и коррозии его внутренних частей. Опять же, более дешевые часто менее защищены и с большей вероятностью будут капризничать после нескольких встреч с солью и водой.
Если переключатель поврежден или подвержен коррозии, он может вообще не задействовать лебедку, когда вы его нажимаете.
Существует несколько способов устранения неполадок с неисправным переключателем:
Проверка работы других переключателей
Если на велосипеде имеется более одного переключателя для активации лебедки, вы должны начать с проверки их обоих, чтобы проверить, работает ли один из них. работает.
Беспроводной пульт дистанционного управления и дистанционный кулисный переключатель. Сомнительно, что оба коммутатора выйдут из строя одновременно. Если один работает, а другой не реагирует, скорее всего, он испортился.
Обход переключателя
Если у вас есть только один переключатель, вы можете определить, неисправен ли он, проверив, работает ли лебедка при обходе переключателя:
Обойти удаленный переключатель, чтобы убедиться, что проблема не в нем.- Начните с отключения лебедки, переведя рычаг включения в положение свободного хода. Вы не хотите, чтобы лебедка действительно работала лебедкой при выполнении этого теста. Вам нужно только посмотреть, запускается ли двигатель лебедки или нет.
- Выньте вилку дистанционного переключателя из розетки.
- Используйте короткий кусок провода, чтобы «перепрыгнуть» два из четырех (или трех) противоположных контактов. Этот провод называется перемычкой; любой кусок провода должен работать (калибр 16 и выше). Теперь двигатель должен запуститься.
- Затем попробуйте перепрыгнуть два других контакта. Теперь двигатель должен запуститься и повернуться в другую сторону.
- Если двигатель лебедки запускается и работает в обоих направлениях при выполнении проверки, вероятно, неисправен сам переключатель.

Предлагаемое решение: Замените поврежденный переключатель.
Причина 4: Неисправный или грязный двигатель лебедки
Если ни одно из вышеперечисленных действий не решило вашу проблему, и система просто молчит даже во время проверки соединительного кабеля, вы, вероятно, столкнулись с какой-то проблемой с самим двигателем лебедки. .
Проверка падения напряжения
Еще один способ проверки двигателя — измерение падения напряжения на двигателе. Для этого теста вам понадобится мультиметр.
- Установите мультиметр на VDC (вольты, постоянный ток)
- Используйте ленту или зажимы типа «крокодил», чтобы подключить мультиметр непосредственно к лебедке — один к заземлению, а другой к синему или желтому кабелю. Полярность в этом тесте не имеет особого значения.
- Включите ключ и нажмите дистанционный переключатель.
- Показание должно быть близко или выше 12 В. Если это не так, это хороший признак того, что что-то не так с двигателем лебедки.

Возможное решение: Очистите двигатель. Электродвигатели внутри лебедок на самом деле довольно просты и надежны. Но они не являются полностью отказоустойчивыми. А иногда грязь может попасть в корпус двигателя, создавая полное замыкание.
Разобрать мотор и хорошенько его почистить может быть все, что нужно, чтобы вернуть его к жизни.
Используйте тормозную очистку для очистки двигателя лебедки.- Не забудьте выключить ключ и снять клеммы аккумулятора, прежде чем выполнять какие-либо работы с лебедкой.
- При разобранном двигателе тщательно обрызгайте его средством для очистки тормозов и осторожно протрите его зубной щеткой или щеткой из медной проволоки.
- Также очистите внутреннюю часть корпуса.
- Если у вас есть воздушный компрессор, используйте его, чтобы сдуть мусор.
Перед сборкой и повторным испытанием убедитесь, что он высох.
Если очистка не помогла, то может быть сгоревшая катушка или короткое замыкание в якоре двигателя.
Это может произойти из-за неправильного подключения лебедки или ее перегрева.
Возможное решение: Замените или отремонтируйте поврежденный двигатель. Если двигатель поврежден, может потребоваться его замена или полная переборка, выполняемая специалистом.
Причина 5: износ или повреждение щеток
Щетки со временем изнашиваются или могут быть повреждены из-за повреждения коллектора якоря.
Предлагаемое решение: Замените изношенные или поврежденные щетки. Если двигатель устарел, возможно, щетки изношены и нуждаются в замене. И если якорь двигателя будет поврежден, это также может привести к повреждению щеток.
- Откройте корпус двигателя и осмотрите двигатель.
- Проверьте щетки на наличие пригоревших мест или износа. Если они выглядят изношенными по сравнению с новыми, их относительно легко заменить.
Когда двигатель лебедки вращается только в одном направлении
Когда вы включаете лебедку с помощью кулисного переключателя на руле или с помощью проводного или беспроводного пульта дистанционного управления, двигатель лебедки будет вращаться только в одном направлении.
Он может наматываться, но не разматываться снова, или может наматываться, но не может быть намотан обратно.
Прежде чем тратить время и деньги на более дорогие детали, рекомендуется убедиться, что проблема не в проводке, поскольку такие проблемы обычно недороги и легко устраняются.
Причина 1: Неправильная или неисправная проводка
Опять же, причиной проблемы может быть какая-то проблема с проводкой.
Но прежде чем проверять остальную проводку, как описано выше, следует начать с осмотра кабеля, идущего от выносного выключателя к контактору.
Возможно, поврежден сам кабель или отсоединился разъем на контакторе.
Кроме того, проверьте, не выдвинулись ли штырьки внутри штекера пульта дистанционного управления со своего места и не погнулись ли они.
Предлагаемое решение: Отремонтируйте или замените поврежденную проводку.
Причина 2: Дефект кулисного переключателя на руле или дистанционного переключателя
Если переключатель неисправен только частично, лебедка может не полностью выключиться, но может работать только в одном направлении.
Проверьте переключатели, как описано выше, чтобы убедиться, что все они работают правильно.
Причина 3: Неисправный, заржавевший или залипший соленоид
Если вы исключили, что проблема не в вашей проводке, вы, скорее всего, найдете ее в соленоиде внутри контактора.
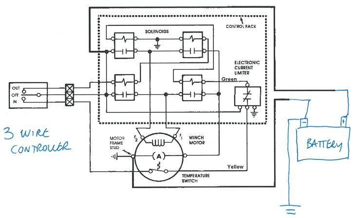
Что такое контактор и соленоид?
Контактор можно сравнить с обычным реле. У них одна и та же цель: предотвратить передачу всего тока непосредственно через удаленный переключатель, что потребовало бы очень непрактичного огромного переключателя.
Контактор — это, по сути, огромный переключатель, способный выдерживать большие токи. Он активируется низким током от переключателя гораздо меньшего размера.
Этот контактор использует только черную и красную цветовую маркировку. Другие также используют желтый и синий. Все лебедки ATV будут иметь один, и его работа заключается в переключении между подачей положительного и отрицательного электрического тока на лебедку. Это то, что определяет направление вращения двигателя.
Внутри контактора вы найдете либо один двусторонний, либо два односторонних соленоидных переключателя с магнитной катушкой. Один активируется при нажатии кнопки входа, а другой активируется при нажатии кнопки выхода.
Когда соленоид работает должным образом, он будет физически двигаться при активации. Это то, что издает слышимый щелчок, когда вы активируете переключатель лебедки.
Двусторонний соленоид будет иметь четыре разъема кабеля аккумулятора, где одна сторона подключена к + к –, а другая сторона – к +. Они часто отмечены красным, черным, синим и желтым цветом в соответствии с проводами, которые к ним подходят. Некоторые лебедки используют только красную и черную цветовую маркировку.
Однако соленоиды имеют тенденцию ломаться или застревать. Когда он застрял, вы не заставите его переключаться между положительным и отрицательным током.
Предлагаемое решение: Вы можете попробовать осторожно постучать по контактору рукояткой отвертки, чтобы освободить его.
Но это будет только временное решение. Вскоре он может снова застрять, пока вы не замените контактор на новый.
Из-за влажных и грязных условий, которые в первую очередь заставляют вас покупать лебедку, соленоиды могут со временем ржаветь. Ржавые плунжеры не будут двигаться свободно, так что вы не получите надлежащего контакта.
Когда вы снимите крышку контактора, вы быстро увидите, не является ли коррозия причиной вашей проблемы.
Предлагаемое решение: Замените проржавевший контактор.
Как проверить соленоид
Вы можете проверить соленоид, зацепив контрольную лампу на тросах, идущих к лебедке.
Протестируйте сначала с синим, затем с желтым. Если у вас не загорается ни один из них, у вас, вероятно, плохой соленоид.
Хороший способ защитить ваш новый контактор — смазать его диэлектрической смазкой и убедиться, что он установлен высоко и сухо.
Когда контактор щелкает, но лебедка не работает
Этот тип широко распространен, и когда дело доходит до поиска и устранения неисправностей, у него есть и положительная сторона:
Когда вы слышите щелчок, вы знаете, что на контактор подается питание при нажатии переключателя.
Это означает, что все до контактора, включая выключатель, должно быть в порядке.
Причина 1: Аккумулятор неисправен или не полностью заряжен, или контакты аккумулятора окислились
Предлагаемое решение: Начните с того, что убедитесь, что аккумулятор полностью заряжен и его напряжение составляет не менее 12,4 В. Снимите клеммы аккумулятора и очистите их, чтобы обеспечить правильное соединение.
Также убедитесь, что кабель заземления на корпусе двигателя лебедки правильно установлен.
Остается либо двигатель лебедки, либо контактор.
Когда вы находитесь в такой ситуации, вы хотите исключить одно или другое. Опять же, самый простой способ сделать это — выполнить тест соединительного кабеля, как описано выше, чтобы увидеть, работает ли лебедка или нет.
Причина 2: контактор поврежден или корродирован
Если лебедка работает нормально при питании от соединительных кабелей, проблема, скорее всего, связана с контактором.
Возможно, соленоиды включаются, но не подключаются.
Это может быть связано с коррозией или повреждением от перегрева.
Предлагаемое решение: В этом случае необходимо заменить контактор.
Причина 3: Неисправный или грязный двигатель лебедки
Если двигатель не вращается, как обычно, при питании напрямую от аккумулятора, значит, возникла проблема.
Возможные причины того, что лебедка не работает, и процедуры поиска и устранения неисправностей такие же, как и в случае полной остановки лебедки.
Когда лебедка иногда работает, а иногда нет
Если иногда лебедка работает нормально, а иногда просто издает щелкающий звук, причина проблемы, скорее всего, будет той же, что и при постоянном щелчке , а лебедка никогда не работает. Просто следуйте инструкциям выше, и вы должны найти свою проблему.
Если лебедка иногда работает, а иногда полностью не работает, вы, скорее всего, столкнулись с ослабленным кабелем, создающим где-то плохое соединение. Пройдитесь по проводке и убедитесь, что ничего не отсоединено.
Когда лебедка вращается очень медленно или ей не хватает мощности при тяге
Вы можете обнаружить, что лебедка вращается, но очень медленно. Кажется, что он теряет мощность или может даже глохнуть при нагрузке, с которой он обычно должен справляться очень хорошо.
Это может быть связано с повреждением двигателя, как описано выше, когда вы слышите только щелчок. Другие возможные причины:
Причина 1: Трос или трос лебедки намотан на барабан в неправильном направлении
Если трос или трос по какой-либо причине не намотан на барабан в правильном направлении, он будет работать против автоматический тормоз. Это будет похоже на попытку вести машину с включенным ручным тормозом.
Предлагаемое решение: Полностью размотайте кабель или веревку и переустановите их в правильном направлении. Должна быть наклейка с указанием правильного вращения барабана.
Причина 2: Недостаточный заряд аккумулятора
Предлагаемое решение: Полностью зарядите аккумулятор.
Замените его, если батарея повреждена. Чистые терминалы.
Если аккумулятор продолжает разряжаться даже после замены, проблема может быть в системе зарядки велосипеда.
Связанный: 10 причин, по которым батарея вашего квадроцикла разряжается (разряжается)
Причина 3: Смазка, используемая внутри шестерен лебедки, старая, склеенная или наполненная грязью и водой.
Предлагаемое решение: Обратитесь к процедуре повторной смазки шестерен, когда лебедка не раскручивается.
Причина 4: слишком много или старая смазка в шестернях. шестерни не будут вращаться так свободно, как должны.
Предлагаемое решение: Удалите старую смазку, нанесите необходимое количество новой смазки.
Абсолютно новые планетарные передачи с заводской смазкой.- Разберите лебедку и шестерни. Делайте фотографии в процессе, чтобы помнить, куда все идет. Сами планетарные шестерни не разбираются.
- Поместите шестерни в емкость с обезжиривателем на несколько часов.

- Завершите очистку от остатков старой смазки зубной щеткой или чем-то подобным.
- Возьмите смазку для ШРУСа или другую смазку с относительно жидкой консистенцией.
- Наденьте резиновую перчатку и пальцем нанесите хороший равномерный, но не слишком толстый слой на каждую шестерню, кроме шестерни скольжения.
- Также смажьте втулки на каждом конце катушки.
- Соберите все обратно.
Когда катушка лебедки застряла
Если трос вашей лебедки застрял и втягивается независимо от того, как вы его протягиваете, этот маленький трюк поможет вам избежать защемления.
- Подведите лебедку к точке, где заедание не позволит ей разматываться.
- Оберните трос лебедки вокруг твердого предмета, дерева или собственного бампера велосипеда и плавно запустите двигатель, чтобы устранить заедание.
Это работает в большинстве случаев. В других случаях это только усугубляет ситуацию.
Другой совет: установите лебедку в положение свободного хода и используйте другую лебедку, чтобы вытащить ее.
Когда двигатель лебедки очень быстро нагревается
Хотя некоторый нагрев является нормальным явлением, когда двигатель подвергается большой нагрузке, вы можете обнаружить, что он сильно нагревается после использования в течение короткого времени.
Также обратите внимание, что эксплуатация лебедки в течение длительного времени может привести к ее перегреву и риску необратимого повреждения двигателя. Делайте перерывы, чтобы дать двигателю остыть.
Причина 1: Втулка, находящаяся в торцевой крышке двигателя лебедки, затянута слишком сильно
Предлагаемое решение: Снимите торцевую крышку двигателя лебедки. Используйте мелкую наждачную бумагу или наждачную ткань и слегка потрите вал двигателя и внутреннюю часть втулки.
Причина 2: Повреждение двигателя лебедки из-за неправильной проводки или предыдущего перегрева из-за слишком сильного нажатия
Предлагаемое решение: Замените двигатель лебедки.
Когда лебедка не включается или не отключается
Двигатель может вращаться, но вы не можете включить лебедку.
Или у вас могут возникнуть проблемы с отключением лебедки в положение свободной катушки.
Если рычаг включения не сдвигается с места, проблема может быть связана с самой ручкой/рычагом или с шестернями; он работает.
Причина 1: рычаг включения застрял из-за коррозии или мусора, препятствующего свободному вращению
Предлагаемое решение: Очистить, удалить ржавчину и нанести новую смазку.
Рычаг нужно снять, чтобы очистить, и удалить всю ржавчину. Некоторые рычаги можно снять без разборки лебедки.
- Просто снимите болт, удерживающий рычаг, и вытащите рычаг.
- Очистите его и удалите коррозию с помощью мелкой наждачной бумаги.
- Нанесите немного смазки и переустановите.
Другие модели лебедок требуют некоторой разборки, чтобы снять рычаг.
- Снимите кожух лебедки.
- Снимите болт, который удерживает подпружиненный стопорный шар на месте.
- Вытащите весь рычаг и обработайте его так же, как описано выше.

Теперь, когда ваша лебедка уже разобрана, может быть хорошей идеей обслуживать шестерни, пока вы на ней находитесь.
Причина 2: Кольцевая шестерня не работает из-за грязи, коррозии или смазки
Предлагаемое решение: Очистите и удалите коррозию. Нанесите масло.
Внутри лебедки на многих моделях есть зубчатый венец, который должен свободно скользить вбок, чтобы вы могли включать и выключать лебедку.
Если эта шестерня или наружный диаметр корпуса лебедки, по которому она скользит, начнет подвергаться коррозии, она застрянет либо во включенном, либо в выключенном положении.
Грязь и прочий мусор тоже не помогут.
Разберите, очистите, удалите ржавчину, слегка смажьте шестерню и поверхность корпуса маслом и снова соберите.
Также может быть трудно заставить эту зубчатую передачу скользить, если кто-то по ошибке нанес смазку на внешнюю часть шестерни или на внутреннюю часть корпуса шестерни.
В то время как другие шестерни лебедки следует слегка смазать консистентной смазкой для ШРУСов, это не относится к зубчатому венцу.
Смазка будет создавать слишком большое сопротивление, что затруднит работу шестерни. Легкий слой масла — это все, что следует использовать здесь.
Причина 3: механическая неисправность шестерни
Если шестерня каким-то образом повреждена, вы вообще не сможете сдвинуть рычаг включения. Использование лебедки для буксировки кого-либо или попытка дернуть застрявшего человека — распространенная ошибка новичков, которая может привести к поломке шестерен.
Предлагаемое решение: Замените поврежденные шестерни.
Необходимо разобрать лебедку и осмотреть на наличие поврежденных шестерен. Все поврежденные детали можно заменить, чтобы вернуть лебедку в рабочее состояние.
Причина 4: Предупреждение: застрявшая торцевая рукоятка поворотного типа
Предупреждение и многие другие производители лебедок для квадроциклов используют конструкцию, в которой вам нужно повернуть рукоятку на конце корпуса лебедки, чтобы переключиться между свободным ходом и заблокированным положением.
Однако эта конструкция кажется немного более хрупкой, чем угловая ручка, которую часто можно увидеть на больших лебедках. Некоторые модели имеют проблемы с заеданием ручки из-за плохой конструкции.
Дело в том, что ручка застревает при чрезмерном вращении, а стержень сцепления зависает на небольшой пластиковой скользящей рампе, которая является частью конструкции.
Вы можете разобрать ручку, чтобы вернуть все на место, но если ваша лебедка затронута этой проблемой, вы скоро снова заклините, если не будете осторожны.
Предлагаемое решение: Получите обновленные детали у производителя.
Если у вас возникли проблемы с включением или отключением лебедки, в которой используется этот тип рукоятки, я предлагаю обратиться к дилеру, чтобы получить обновленные запасные части, если она все еще находится на гарантии.
Когда лебедка квадроцикла не раскручивается или с трудом раскручивается
Даже если вам удалось правильно отключить лебедку, освободить шпулю очень сложно.
Для вытягивания троса/веревки требуется большое усилие.
Причина 1: Заусенец на скользящем зубчатом венце, создающий сопротивление внутреннему диаметру корпуса редуктора
Если вы включаете или отключаете лебедку под нагрузкой, это может привести к образованию заусенцев снаружи зубчатого венца. Это создает механическое трение и затрудняет свободное вращение лебедки.
Предлагаемое решение: Воспользуйтесь напильником и аккуратно удалите все заусенцы. Нанесите масло перед сборкой.
Причина 2: Смазка на скользящем зубчатом венце
Не следует смазывать скользящий зубчатый венец и внутренний диаметр корпуса лебедки, по которому он скользит.
Это не только затрудняет зацепление лебедки, но также создает сопротивление, что затрудняет свободный ход лебедки.
Предлагаемое решение: Удалите смазку, нанесите тонкий слой масла.
Причина 3: Погнутые фланцы на барабане лебедки
Если лебедка работает под углом, весь трос соберется на одном конце барабана.
Это может не только привести к заклиниванию барабана, но и повредить сам барабан из-за выдавливания боковых стенок наружу.
Барабан лебедки в разобранном виде.Предлагаемое решение: разберите и попытайтесь выпрямить стенки барабана. Если его невозможно отремонтировать, барабан необходимо заменить.
Когда лебедка проскальзывает под нагрузкой
Причина 1: Если лебедка проскальзывает, это может быть связано с неправильным включением сцепления
Предлагаемое решение: попробуйте устранить причину, по которой он не включается, как описано ранее.
Причина 2: сорванные шестерни
Шестерни могут быть сорваны из-за использования лебедки, не полностью включенного сцепления или из-за неправильного использования, такого как буксировка или рывок.
Осмотрите все шестерни лебедки.Предлагаемое решение: разберите лебедку, чтобы проверить шестерни, и при необходимости замените их.
Поиск и устранение неисправностей лебедки |
На следующей странице перечислены многие распространенные проблемы, возникающие с 12-вольтовыми лебедками 4×4 и ATV, которые используются в ситуациях эвакуации по бездорожью.
Для каждого условия перечислены несколько возможных причин, а также возможные решения, которые помогут вашей лебедке снова работать. Также обязательно ознакомьтесь со статьей «Техническое обслуживание лебедки» внизу страницы.
| CONDITION | POSSIBLE CAUSE | CORRECTION |
| MOTOR RUNS IN ONLY ONE DIRECTION | (1) Defective solenoid or stuck solenoid | (1) Jar соленоид к свободным контактам. Проверьте, подав напряжение 12 вольт на клемму катушки (при подаче питания на должен быть слышен щелчок) |
| (2) Неисправен переключатель дистанционного управления | (2) Выключите муфту лебедки, извлеките вилку переключателя дистанционного управления из гнезда и соедините штифты на 8 и 4 часа. Мотор должен работать. Прыгающие булавки на 8 и 10 часов. Двигатель должен работать. | |
| ДВИГАТЕЛЬ РАБОТАЕТ ПРИ ЧРЕЗВЫЧАЙНО ГОРЯЧИХ УСЛОВИЯХ | (1) Длительный период работы | (1) Периоды охлаждения необходимы для предотвращения перегрева. |
| ДВИГАТЕЛЬ РАБОТАЕТ, НО С НЕДОСТАТОЧНОЙ МОЩНОСТЬЮ ИЛИ НИЗКАЯ СКОРОСТЬ ЛИНИИ | (1) Недостаточно заряда батареи
| (1) Проверьте напряжение на клеммах батареи под нагрузкой. Если 10 вольт или меньше, замените или подключите к нему другую батарею. |
| (2) Плохой контакт | (2) Проверьте кабели аккумулятора на наличие коррозии; очистить и смазать.![]() | |
| (3) Недостаточная система зарядки | (3) Замените системой зарядки большей мощности. | |
| ДВИГАТЕЛЬ РАБОТАЕТ, НО БАРАБАН НЕ ВРАЩАЕТСЯ | (1) Сцепление не включено | (1) Если сцепление включено, но симптом не устранен, необходимо разобрать лебедку для определения причины и отремонтировать. |
| ДВИГАТЕЛЬ НЕ РАБОТАЕТ | (1) Неисправный соленоид или заедание соленоида | (1) Соленоид соленоида для свободных контактов. Проверьте соленоид с помощью , подав 12 вольт на клемму катушки (при подаче питания он должен издавать слышимый щелчок ). ![]() |
| (2) Неисправен переключатель дистанционного управления | (2) Отключить сцепление лебедки, снять переключатель дистанционного управления вилку из розетки и перемычки на 8 и 4 часа. Двигатель должен работать. Прыгающие булавки на 8 и 10 часов. Двигатель должен работать. | |
| (3) Неисправен двигатель | (3) Если соленоиды работают, проверьте напряжение на якоре поста ; заменить двигатель. | |
| (4) Ослабленные соединения | (4) Затяните соединения на нижней стороне капота и на двигателе . | |
| ДВИГАТЕЛЬ ПОВРЕЖДЕН ВОДОЙ | (1) Погружен в воду или в воду из Автомойка высокого давления | (1) Дать стечь и полностью высохнуть, затем запустить двигатель без нагрузки короткими импульсами, чтобы высушить обмотки. ![]() |
| ТРОСОВЫЙ БАРАБАН НЕ СВОБОДНО НАСТАВЛЯЕТСЯ ИЛИ С ТРЯДАМИ | (1) Сцепление не отключено | (1) Проверьте работу сцепления в соответствии с заводской табличкой. Убедитесь, что ручка переключения передач полностью находится в положении «OUT». |
| (2) Лебедка установлена не под прямым углом, из-за чего концевой подшипник заедает барабан (зависит от модели) | (2) Проверьте монтаж, чтобы убедиться в соблюдении инструкций по установке. | |
| Винты крепления зубчатого венца затянуты слишком сильно. (зависит от модели) | (3) Снимите крышку корпуса редуктора, 413018, и все шестерни изнутри корпуса редуктора. Выключите сцепление и проверьте , что зубчатый венец вращается вручную. Если это не так, с помощью шестигранного ключа слегка ослабьте все болты , а затем плотно затяните их крест-накрест 9.0162, но не затягивайте слишком сильно. Зубчатый венец должен вращаться вручную. Соберите лебедку. |
Поиск и устранение неисправностей соленоида
Вы можете проверить соленоид лебедки, выполнив тест байпаса, чтобы определить, связана ли проблема с переключателем или соленоидом. Используйте провод 12-го калибра, подключите его к +12 В аккумулятора и подключите зеленый провод на соленоиде. Лебедка должна работать в одном направлении. Затем подключите провод +12 В к черному проводу соленоида. Если лебедка не работает в другом направлении, проблема в соленоиде.
Направление движения лебедки, внутрь или наружу, зависит от того, какой из двух контактов соленоида подключен к источнику питания 12 В подводящим проводом. Если лебедка движется только в одном направлении, осмотрите соединения на этом соленоиде и убедитесь, что они не подвержены коррозии и имеют хороший контакт.
Чтобы проверить двигатель, подключите провод питания +12 В к каждой из двух клемм на двигателе. Двигатель должен работать в обоих направлениях. Если он работает в обоих направлениях, то вы знаете, что двигатель в порядке, и проблема, вероятно, заключается в переключателе или соленоиде.
Техническое обслуживание лебедки
Проверяйте трос до и после каждой операции лебедки. Если трос перекручен или изношен, его необходимо заменить. Обязательно осмотрите крюк лебедки и штифт крюка на наличие признаков износа или повреждений. При необходимости замените.
Не допускайте загрязнения лебедки, троса и переключателя. Используйте чистую тряпку или полотенце, чтобы удалить грязь и мусор. При необходимости полностью размотайте лебедку (оставив не менее 5 витков на намоточном барабане), протрите начисто и правильно намотайте перед хранением. Использование легкого масла на тросе и крюке лебедки может предотвратить образование ржавчины и коррозии.


Изношенные элементы конструкции заменяются, а замасленные промываются.




Мотор должен работать. Прыгающие булавки на 8 и 10 часов. Двигатель 


Выключите сцепление и проверьте