Схемы и чертежи вариаторных коробок акпп — Автоматическая коробка передач (АКПП)
Как ни странно, но в настоящее время АКПП (автоматическая коробка переключения передач) набирает популярность у автолюбителей и будущих автовладельцев. (Ваш покорный слуга относится к противникам данного вида коробок). Но об этом ниже.
Итак, АКПП…
Основное назначение АКПП — такое же, как и у механики — прием, преобразование, передача и изменения направления крутящего момента. Различаются автоматы по количеству передач, по способу переключения, по типу сцепления и по типу применяемых актуаторов.
Работу АКПП лучше рассмотреть на конкретном примере, а именно на классической трехступенчатой коробке передач с гидравлическими актуаторами (приводами) и гидротрансформатором. Надо отметить, что существуют и преселективные АКПП.
В устройство АКПП входит:
- Гидротрансформатор — механизм, обеспечивающий преобразование, передачу крутящего момента, используя рабочую жидкость.
Рабочая жидкость для АКПП обычно, готовое трансмиссионное масло для автоматических коробок передач. Но многие автолюбители используют жидкость для гидравлических приводов большегрузной техники (веретенку), хотя это и неправильно. Веретенка не предназначена для работы в условиях высокой скорости движения шестерен. - Планетарный редуктор — узел, состоящий из «солнечной шестерни», сателлитов, и планетарного водила и коронной шестерни. Планетарка является главным узлом автоматической коробки.
- Система гидравлического управления — комплекс механизмов, предназначенных для управления планетарным редуктором.
Для того чтобы более полно объяснить принцип работы АКПП начнем с гидротрансформатора.
Гидротрансформатор
Гидротрансформатор служит одновременно сцеплением и гидромуфтой для передачи крутящего момента к планетарному механизму.
Представьте себе две крыльчатки с лопастями, расположенными друг напротив друга на минимальном расстоянии и заключенных в одном корпусе.
Принцип работы гидротрансформатора
Во время работы двигателя, при вращении маховика вращается и насосное колесо, его лопасти подхватывают рабочую жидкость и направляют ее на лопасти турбинного колеса, под действием центробежной силы. Соответственно лопасти турбинного колеса приходят в движение, но рабочая жидкость после выполнения работы отлетает от поверхности лопастей и направляется обратно на насосное колесо, тем самым тормозя его. Но не тут то было! Для изменения направления отлетающей рабочей жидкости между колесами располагается реактор, у которого так же имеются лопасти и расположены они под определенным углом. Получается следующее — жидкость от турбинного колеса возвращаясь через лопасти реактора ударяет вдогонку лопасти насосного колеса, тем самым увеличивая крутящий момент ДВС, потому что сейчас действуют две силы — двигателя и жидкости.
Получается, что при достижении номинальных оборотов двигателя, сила от двигателя передается на планетарный механизм через… жидкость. Другими словами гидротрансформатор
АКПП превращается в гидромуфту. Значит, крутящий момент уже передался дальше — на планетарный механизм?Нет! Для того чтобы передать силу от двигателя, необходимо чтобы сработала муфта привода от ведущего вала. Но все по порядку…
Планетарный редуктор
Планетарный редуктор состоит из:
- планетарных элементов
- муфт сцепления и тормозов
- ленточных тормозов
Планетарный элемент представляет собой узел из солнечной шестерни, вокруг которой расположены сателлиты, которые в свою очередь крепятся на планетарное водило.
Вокруг сателлитов находится коронная шестерня. Вращаясь, планетарный элемент передает крутящий момент на ведомую шестерню.
Муфта сцепления представляет собой набор дисков и пластин, чередующихся друг с другом. Чем-то муфта АКПП представляет собой сцепление мотоцикла. Пластины муфты вращаются одновременно с ведущим валом, а вот диски соединены с элементом планетарного ряда. Для трехступенчатой коробки планетарных рядов два — первой-второй передачи и второй-третьей. Привод в действие муфты обеспечивается сжатием между собой дисков и пластин, этот работу выполняет поршень. Но поршень не может сам двигаться, в действие он приводится гидравлическим давлением.
Ленточный тормоз выполнен в виде обхватывающей пластины одного из элементов планетарного ряда и приводится в действие гидравлическим актуатором.
Для понятия работы всей коробки разберем работу одного планетарного ряда. Представим себе, что затормозилась солнечная шестерня (в центре), значит, в работе остаются коронная и сателлиты на планетарном водило.
В этом случае скорость вращения водило будет меньше, чем скорость коронной шестерни. Если позволить солнечной шестерне вращаться с сателлитами, а затормозить водило, то коронная шестерня изменит направление вращения (задний ход). Если скорости вращения коронной шестерни, водило и солнечной шестерни, будут одинаковые, планетарный ряд будет вращаться как единое целое, то есть, не преобразовывая крутящий момент (прямая передача). После всех преобразований крутящий момент передается на ведомую шестерню и далее на хвостовик коробки. Надо отметить что мы рассматриваем принцип работы автоматической коробки передач у которой ступени расположены на одной оси, такая коробка предназначена для авто с задним приводом и передним расположением двигателя. Для переднеприводных авто, размеры коробки должны быть уменьшены, поэтому как и МКПП вводятся несколько ведомых валов.
Таким образом, затормаживая и отпуская один или несколько элементов вращения можно добиться изменения скорости вращения и изменения направления.
Гидравлическая система управления
Гидравлическая система управления состоит из масляного насоса, центробежного регулятора, системы клапанов, исполняющих устройств и масляных каналов. Весь процесс управления зависит от скорости вращения двигателя и нагрузки на колеса. При движении с места масляный насос создает такое давление, при котором обеспечивается алгоритм фиксации элементов планетарного ряда так, что бы крутящий момент на выходе был минимальным, это и есть первая передача (как говорилось выше — затормаживается солнечная шестерня в двух ступенях). Далее при росте оборотов, давление увеличивается и в работу входит вторая ступень на уменьшенных оборотах, первая ступень работает в режиме прямой передачи. Увеличиваем еще обороты двигателя — коробка передач начинает работать вся в режиме прямой передачи.
Как только нагрузка на колеса увеличится, то центробежный регулятор начнет понижать давление от масляного насоса и весь процесс переключения повторится с точностью до наоборот.
При включении пониженных передач на рычаге переключения, выбирается такая комбинация клапанов масляного насоса, при которой включение повышенных передач невозможно.
Достоинства и недостатки АКПП
Главным достоинством автоматической коробки передач, конечно, служит комфорт при вождении — дамы просто в восторге! И, бесспорно, с автоматом двигатель не работает в режиме повышенных нагрузок.
Недостатки (и они очевидны) — низкий КПД, полное отсутствие «драйва» при трогании с места, большая цена, а главное — авто с автоматом нельзя завести с «толкача»!
Подводя итоги, скажем, что выбор коробки это дело вкуса и… стиля вождения!
структура, строение и принцип работы. Принцип работы автоматической коробки передач Схема переключения акпп
Автоматическая коробка переключения скоростей представляет собой разновидность КПП, которая обеспечивает автоматизированный выбор скорости, согласно условиям езды.
Предлагаем вам узнать подробно, что такое коробка «автомат», из каких компонентов она состоит и какой принцип работы АКПП.
Развитие автомобильной промышленности не стоит на месте, и многие новинки делают вождение для автомобилиста не только удобней, но и приятней. Если говорить об автомобильном комфорте, то на ум сразу же приходит АКПП — автоматическая коробка передач, которая больше других новшеств облегчила жизнь автолюбителей. Особенно это касается тех водителей, которые не хотят ездить на «механике».
«Автоматы» очень долгое время пытались адаптироваться на отечественном рынке. И, тем не менее, до того времени, когда эти агрегаты будут использоваться в большинстве на наших дорогах, еще очень далеко. Но в последние несколько десятков лет с традиционными АКПП производителями транспортных средств предлагаются и прочие варианты автоматических («роботизированных») коробок передач.
На фоне массовых технологий такой вид КПП имеет что-то общее с привычным «автоматам» только отчасти.
Самым популярным и надежным образцом роботизированных КПП являются коробки ДСГ от производителя Фольксваген.
[ Скрыть ]
Структура АКПП
Автоматическая трансмиссия отличается от механической автоматизированным переключением скоростей и другим принципом действия всей механической части . Здесь речь идет об использовании планетарных устройств и гидромеханического механизма вместо обычного механического в стандартной КПП.
Что касается привычных «автоматов», то по своей структуре они состоят из:
- гидротрансформатора;
- устройств — планетарных редукторов;
- движущихся и обгонных муфт;
- различных шкивов и барабанов, соединяющихся между собой;
- тормозного ремня, предназначенного для торможения одного из барабанов, относительно кузова автоматической КПП, во время переключения скорости.
Такая структура практически у всех автоматических трансмиссий. Исключением является только коробка автомобилей Хонда — в таких КПП планетарное устройство было решено заменить на шкивы с шестернями.
Гидротрансформатор в «автоматах» устанавливается таким же образом, как сцепление в «механике». Сам корпус этого агрегата с ведущей турбиной устанавливается на маховике мотора так же, как корзина сцепления. Главное предназначение данного устройства заключается в передаче момента с проскальзыванием при трогании с места. Если транспортное средство движется на повышенных оборотах мотора — на 3-й или 4-й скорости — устройство выполняет блокировку, благодаря движущейся муфте, что делает проскальзывание фактически невозможным. Таким образом, в автоматических КПП пропадают лишние затраты энергии и расхода бензина на трение трансмиссионной жидкости в турбинах.
Принцип функционирования коробки «автомат»
Теперь рассмотрим, как работает автоматическая коробка передач. Если вы попробуете разобрать «автомат» и посмотреть внутрь, вы увидите большое разнообразие различных механизмов и устройств в относительно малом пространстве.
Принцип работы планетарного ряда с редукторами заключается в создании передаточных чисел.
По сути, все остальные компоненты трансмиссионной системы предназначены для помощи планетарному ряду выполнять эту функцию.
Сам гидротрансформатор включает в себя несколько компонентов:
- входная турбина;
- выходная турбин;
- статор.
Зачастую статор заторможен на корпус агрегата, но иногда затормаживание этой турбины активируется движущейся муфтой для максимально эффективной эксплуатации гидротрансформатора в любом диапазоне оборотов двигателя.
Сами движущиеся муфты во время движения транспортного средства осуществляют переключение скоростей при помощи соединения или разъединения компонентов «автомата». В частности, здесь речь идет о входном и выходном валах и компонентов планетарного ряда. Визуально муфта представляет собой что-то среднее между сцеплением и синхронизатором в традиционной «механике».
Этот элемент состоит из барабана и хаба, между которыми находится пакет кольцеобразных движущихся дисков. Та часть дисков, которая соединяется с барабаном, выполнена из металла, а та, которая соединяется с зубьями хаба, выполнена из пластмассы.
Принцип действия муфты заключается в сжатии пакета этих кольцеобразных дисков гидравлическим поршнем, который находится непосредственно в барабане. Трансмиссионная жидкость подходит к цилиндру по патрубкам, расположенным в барабане, валах и корпусе «автомата».
В свою очередь, принцип работы обгонной муфты заключается в проскальзывании в одном направлении и в заклинивании с передачей крутящего момента в другом. Как правило, такая муфта состоит из нескольких колец — внешних и внутренних, а также находящегося между ними устройства с роликами. Обгонные механизмы используются для снижения уровня ударов в движущихся муфтах в момент переключения скоростей.
Сама же передача крутящего момента осуществляется при увеличении оборотов мотора после переключения, в результате чего одна из деталей планетарного ряда вращается в обратную сторону. Соответственно, она заклинивает в обгонной муфте.
Блок управления коробки скоростей состоит из устройств, направляющих потоки трансмиссионной жидкости на поршни тормозных лент и движущихся муфт.
Положения этих устройств могут задаваться как вручную, при помощи рычага КПП, так и в автоматическом режиме. Сама же автоматика в таких КПП может быть как электронной, так и гидравлической:
- гидравлическая автоматика. Принцип ее действия заключается в использовании давления ATF (трансмиссионного масла) от центрального регулятора, который соединен с выходным шкивом коробки. Также этот вид управления использует давление ATF от нажатой педали газа, что дает ей информацию о скорости транспортного средства и положении педали газа;
- электронная автоматика. Такой вид управления использует соленоиды, принцип действия которых заключается в переключении золотников. Провода от соленоидов соединяются с управляющим устройством. Благодаря «мозгам» происходит перемещение на основе данных о положении педали газа и общей скорости машины.
Режимы «автомата»
Автоматическая КПП не имеет фактических скоростей для переключения, но ее устройство предусматривает режимы работы, которые мы рассмотрим далее:
- «N» — нейтральная скорость.
Обычно эксплуатируется владельцами транспортных средств во время буксировки или при остановке не на долгое время; - «D» — положение движения вперед. В этот момент в АКПП используются все ступени;
- «R» — реверсивное движения. Эта передача нужна для движения авто задним ходом. Данное положение ни в коем случае нельзя включать, если автомобиль полностью не остановился;
- «L» — положение пониженной скорости, зачастую используется для движения накатом;
- «Р» — положение, включаемое на АКПП во время стоянки для блокировки ведущих колес. Здесь же следует отметить, что это положение «автомата» никак не связано с ручным тормозом.
Это были основные режимы АКПП. Есть еще и дополнительные, которые встречаются на многих авто:
- «O/D» — положение движения, которое предусматривает возможность переключения на более повышенную передачу автоматически. Такой режим обычно включается во время движения за городом на большой скорости;
- «D3» — положение коробки, при котором АКПП может использовать только одну из первых трех передач либо отключать повышенные скорости.
В таком положении удобно ездить в городских условиях и в условиях пробок; - «S» — положение АКПП при езде на пониженных скоростях;
- «L» — режим АКПП, при котором работает только первая передача.
Видео «Ремонта автоматической КПП»
В этом видео описан процесс ремонта АКПП на станции техобслуживания.
Вам пригодилось это видео? Может быть вам есть что добавить о коробке «автомат»? Оставьте свой комментарий!
Отчасти это так, но зная конструктивные особенности АКПП и принцип ее работы, Вы изначально продливаете жизнь своей коробке передач. В этой статье мы хотели бы рассказать Вам об основных механизмах и принципах работы автоматической коробки передач .
Содержание:
Что такое АКПП?Автоматическая коробка переключения передач — это важный конструктивный элемент трансмиссии транспортного средства, служащая для изменения крутящего момента, направления, а также скорости движения т.с. и для длительного разъединения двигателя от трансмиссии.
Различают бесступенчатые (Вариатор), ступенчатые (Гидроавтомат) и комбинированные коробки передач (Роботизированные )
.
Не секрет, что трансмиссия оказывает основное влияние на динамику автомобиля. Производители постоянно испытывают и внедряют новейшие технологии в наши автомобили. Тем не менее большинство автомобилистов предпочитают эксплуатировать автомобили с механической коробкой передач, так как считают, что головной боли последняя приносит гораздо меньше. Отчасти это так, но зная конструктивные особенности АКПП и принцип ее работы, Вы изначально продливаете жизнь своей коробке передач. В этой статье мы хотели бы рассказать Вам об основных механизмах и принципах работы автоматической коробки передач.
Что лучше МКПП или АКПП
Как правило, наш отечественный автолюбитель к автоматическим коробкам передач относится с определенными предубеждениями. Видимо причиной тому наше хроническое нежелание перекладывать на чужие плечи свою проблему и попытка самостоятельного ее устранения.
К примеру, американцы, а ведь именно они придумали АКПП, этим не страдают. В Америке весьма не популярны механические коробки переключения передач и только 5% американских автолюбителей из ста пользуются механикой. Популярность АКПП и в Европе растет из года в год огромными темпами. Конечно же поклонники автомата есть и среди наших соотечественников, вот только правильно эксплуатировать их получается далеко не у всех. По утверждению автомехаников, именно несвоевременное тех. обслуживание и неправильная эксплуатация, зачастую служит первопричиной всех неисправностей автоматической коробки передач.
Для того, чтобы понять принцип работы автоматической коробки передач — мы условно распределим ее на три части: гидравлическая, электронная и механическая. Как можно догадаться, механическая часть отвечает непосредственно за переключение передач. Гидравлическая передает крутящий момент и создает воздействие на механическую. Электронная — это мозг, который отвечает за переключение режимов (селектор) и обратную связь с системами автомобиля.
Как известно сердцем машины является двигатель, в случае с коробкой передач это так же уместно. Трансмиссия должна преобразовывать мощность и крутящий момент двигателя таким образом, чтобы обеспечить для движения транспортного средства необходимые условия. Большую часть этой тяжелой работы выполняет гидротрансформатор (он же «бублик») и планетарные передачи.
Гидротрансформатор в зависимости от частоты вращения колес и нагрузки изменяет крутящий момент автоматически и выполняет функции сцепления (как в механической коробке). В свою очередь состоит из пары лопастных машин — центростремительной турбины и центробежного насоса, а также между ними расположен направляющий аппарат-реактор.
Турбина с насосом максимально сближены, а их колеса имеют форму, которая обеспечивает непрерывный круг циркуляции рабочих жидкостей. Именно благодаря этому у гидротрансформатора минимальны габаритные размеры и минимальны потери энергии при перетекании жидкостей от насоса к турбине.
Коленвал двигателя связан с насосным колесом, а вал коробки передач с турбиной. В виду этого в гидротрансформаторе нет жесткой
связи между ведомыми и ведущими элементами, потоки рабочих жидкостей осуществляют передачу энергии от двигателя к трансмиссии, которая с лопаток насоса отбрасывается на лопасти турбины.
Как работает АКПП видео:
Гидромуфта и гидротрансформатор
Собственно говоря, гидромуфта работает по такой же схеме, не трансформируя его величину она передает крутящий момент. Реактор введен в конструкцию гидротрансформатора для того чтобы изменять момент. В принципе это такое же колесо с лопатками только жестко посаженное на корпус и до определенного времени не вращающееся. На пути по которому возвращается масло из турбины в насос расположен реактор. Особый профиль имеют лопатки реактора, сужаются постепенно межлопаточные каналы. Благодаря этому скорость рабочих жидкостей текущих по каналам направляющего аппарата, понемногу увеличивается, а выбрасываемая в сторону вращения насосного колеса из реактора жидкость подгоняет и подталкивает его.
1. Гидротрансформатор — сходен со сцеплением в мех.коробке, но управления непосредственно водителем не требует.
2. Планетарный ряд — сходен с блоком шестерен в мех.коробке и изменяет придаточное отношение в автомате при переключении передач.
3. Тормозная лента, задний фрикцион, передний фрикцион — они служат для непосредственного переключения передач.
4. Устройство управления — это целый узел состоящий из шестеренчатого насоса, клапанной коробки и маслосборника. Клапанная плита (гидроблок) — это система каналов с клапанами (соленоидами) и плунжерами, выполняющими функции контроля и управления, также преобразует нагрузку двигателя, степень нажатия на акселератор и скорость движения в гидравлические сигналы. На основании таких сигналов, за счет последовательного включения и выхода из рабочего состояния фрикционных блоков, автоматически меняются передаточные числа.
Гидротрансформатор Планетарный ряд
Отличия в устройстве АКПП заднеприводных и переднеприводных автомобилейЕсть также несколько различий в устройстве и компоновке автоматических трансмиссий заднеприводных и переднеприводных автомобилей.
У переднеприводных автомобилей АКПП более компактна и внутри корпуса имеет отделение главной передачи т. е. дифференциал. В остальном функции и принципы действия всех АКПП одинаковы. Для обеспечения движения и выполнения всех функций АКПП оснащена такими узлами, как: гидротрансформатор, узел управления и контроля, коробка передач и механизм выбора режима движения.
Заднеприводный автомобиль Переднеприводный автомобиль
СТАТЬЯ ВИДЕО Как работает коробка передач автомат? В чем заключаются все плюсы и прелести управления автомобилем с автоматической коробкой, насколько надежна и долговечна автоматика, что можно и чего нельзя делать если у вас коробка автомат, и действительно ли автоматическая трансмиссия такая «тупая» как о ней говорят или же она сможет «сделать» автомобиль на механике и оставить его далеко позади? Читайте в этой статье!
Устройство АКПП
Коробка передач автомат состоит из нескольких основных узлов:
Расположение элементов в коробке автомат:
Планетарная система шестерен
Сердцем автоматической коробки является планетарный механизм.
Планетарные механизмы имеют 3 степени свободы. Это обозначает, что для передачи вращения один из 3-х элементов (сателлиты не в счет) должен быть остановлен.
Если не останавливать ни один из элементов, то каждый сможет совершать свободное движение, и в этом случае передачи вращения не будет.
Можно тормозить и другие элементы, а также менять местами точки входа и выхода, получая разные передаточные отношения и обратные направления вращения.
При этом внешние размеры конструкции изменятся незначительно. Такие свойства и определили использование планетарных механизмов в коробке автомат.
Коробка передач автомат, небольшое видео на тему устройства:
Гидротрансформатор
Для передачи крутящего момента от коробки передач автомат на двигатель служит гидротрансформатор. По сути он выполняет практически те же функции что и сцепление в механике.
Помимо этого он может увеличивать крутящий момент за счет уменьшения реактором скорости потока жидкости.
Принцип работы гидротрансформатора:
Гидротрансформатор состоит из трех основных элементов.
Это две лопасти, одна со стороны коробки, другая со стороны двигателя. Между ними находится так называемый реактор. Все эти три детали не соединены между собой механически, они находятся в специальной жидкости.
При вращении лопастей соединенных с двигателем крутящий момент при помощи жидкости передается на лопасти, соединенные с коробкой, и коробка начинает работать.
Геометрические характеристики лопаток гидротрансформатора и сечения подобраны таким образом, что на оборотах холостого хода передаваемый от двигателя крутящий момент очень мал и его можно парировать даже легким нажатием на педаль тормоза.
Однако небольшое нажатие на педаль газа, и незначительное увеличение оборотов, вызывает существенный рост передаваемого крутящего момента.
Происходит это потому, что при увеличении оборотов двигателя изменяется направление тока жидкости в сторону увеличения давления на лопатки турбины
Гидротрансформаторы современных АКПП могут увеличивать крутящий момент передаваемый от двигателя от двух до трѐх раз.
Этот эффект имеет место только тогда, когда коленвал вращается значительно быстрее чем входной вал АКПП.
По мере набора автомобилем скорости эта разница уменьшается и настает момент, когда входной вал вращается, практически с той же скоростью что и коленвал, но не точно, так как передача крутящего момента от двигателя на АКПП осуществляется через жидкость, т.е. с проскальзыванием.
Это часть объяснения почему автомобили с АКПП менее экономичны и динамичны нежели точно такие же с МКПП.
Для минимизации этих потерь, гидротрансформаторы оснащаются блокировками. Когда угловые скорости лопастного колеса и турбины выравниваются, блокировка соединяет их в единое целое, исключая проскальзывание.
Для подключения элементов планетарного механизма к входному валу коробки автоматиспользуют муфты, а для останова относительно корпуса тормозы. И те и другие чаще всего представляют собой многодисковые сцепления.
Гидросистема
Рабочая жидкость в гидросистеме коробки передач автомат — масло ATF, обеспечивает смазку, охлаждение, переключение передач и соединение трансмиссии с двигателем.
Как правило масло в коробке находится в картере.
Т.к. объем масла при работе АКПП изменяется, он соединен с атмосферным воздухом через щуп.
В качестве источника давления в АКПП используются шестеренчатые насосы с внутренним зацеплением. Преимущество шестеренчатых насосов с внутренним зацеплением заключается в высокой мощности насоса, особенно при малой частоте вращения.
Автоматическая коробка передач — это часть трансмиссии, способная регулировать крутящий момент и скорость движения транспортного средства. Это значит, что больше не нужно рассчитывать момент, когда зажимать сцепление и отпускать его, а также переключать скорости вручную.
В данной статье рассмотрим принципы работы механизма.
История создания автоматической коробки передач
Автоматизация трансмиссии исторически происходила в три этапа. Первым попытку сделать авто более самостоятельным предпринял Генри Форд в начале ХХ века. Ford T имел планетарную КП, которая требовала меньше навыков от автолюбителей по переключению скорости, чем обыкновенная механическая.
На следующем этапе в производство поступили автомобили с полуавтоматической трансмиссией. В них автоматизация направлена либо на самостоятельное переключение передач, либо на отказ от использования сцепления, что существенно облегчало вождение транспортного средства.
Знаете ли вы? Такую полуавтоматическую трансмиссию используют до сих пор на скутерах.
Последним этапом к переходу на автоматическую трансмиссию была система, предложенная разработчиками американской компании General Motors. В её основе лежала планетарная модель, ранее использовавшаяся на заводе «Форд», а также гидравлика, которая сама включалась в момент, когда необходимо изменить передачу. Оба принципа лежат в основе современной АКПП.
Устройство узлов и механизмов
Автоматическая коробка передач условно состоит из трёх основных частей:
- Механической. В её обязанности входит изменение скорости транспортного средства, а также непосредственное переключение скоростей.

- Гидравлической. Данная часть АКПП передаёт крутящий момент между составными частями КП без каких-либо действий водителя.
- Электронной. Данная составляющая является мозгом коробки передач, который следит за работой механической и гидравлической систем, а также передаёт сигналы к другим узлам автомобиля.
Составные части автоматической КП:
Знаете ли вы? В СССР первые гидротрансформаторы начали использовать на таких автомобилях, как «Чайка», «Волга», ЗИЛ, а также некоторых других транспортных средствах.
Принцип работы
Любая автоматическая коробка передач работает на основе планетарного редуктора, который состоит из солнечной шестерни и , объединённых водилом и коронной шестернёй. Этих узлов столько, сколько скоростей имеет автомобиль.
Принцип работы:
- Все импульсы на редуктор поступают с помощью двух входов, соединённых с коронной и солнечной шестернями, а передаются через один выход, который обеспечивается вращением водила.

- При поступлении импульса на вход к солнечным шестерням они начинают вращаться, что приводит к вращению водила.
- Водило, в свою очередь, заставляет двигаться коронную шестерню, что влечёт за собой постоянное увеличение скорости вращения водила на выходе.
- Если водителю необходимо перейти к заднему ходу, то солнечные шестерни начнут двигаться в противоположную сторону.
Автоматическая коробка передач не имеет прямой связи между входным и выходным валом. Их объединяет промежуточный вал, на котором в рабочем состоянии замкнуты два пакета фрикционных дисков, соединяющихся с шестернёй.
Знаете ли вы? За последний год в Европе 80% всех купленных автомобилей работают на коробке автомат. На территории стран СНГ покупки автомобилей с автоматической трансмиссией составляют всего 10% от общего числа проданных транспортных средств.
Именно эти диски передают мощность. Фрикционные диски на входе меньшего диаметра, чем на выходе.
Это объясняется увеличением мощности вращения во время передачи импульса от входа к выходу.
Плюсы и минусы
Давайте же рассмотрим, с какими плюсами и минусами можно столкнуться при использовании автомобиля с автоматической коробкой передач.
Плюсы:
- удобство. Больше не нужно отвлекаться на переключение скоростей и использование сцепления. Водитель может быть полностью сконцентрирован на дороге;
- легче тронуться с места. Ответственной за данный процесс в автоматической трансмиссии является электроника, а не правильное нажатие сцепления или педали газа;
- узлы автомобиля имеют больший срок службы за счёт контроля электроникой. Очень часто водители, особенно новички, не вовремя переключают скорость, что приводит к нарушению работы двигателя, или задерживают сцепление, или работают и вовсе без него, что приводит к его перегоранию.
Минусы:
- автомобили с автоматической коробкой передач имеют высокую стоимость.
Более того, они также дороже в обслуживании, нежели транспортные средства на механической коробке передач; - имеются трудности в непогоду. Основным способом выехать из заноса или грязи является «раскачка», которая невозможна при использовании коробки автомат.
Важно! Во время переключения скоростей с помощью селектора нельзя давить на педаль газа.
Автомобиль с коробкой автомат предназначен для людей, которые ценят комфорт. Чтобы определиться, какой тип трансмиссии необходим именно вам, следует попрактиковаться в вождении и с механической, и с автоматической коробкой передач.
Принцип работы автоматической коробки передач: видео
АКПП , также именуемая как автомат или тяпка,
представляет разновидность трансмиссии авто,
позволяющую уменьшить нагрузку на шофера при езде так как
выбор передач происходит автоматически, без участия водителя.
Данный факт оказывает влияние на все характеристики,
которыми обладают автомобили с коробкой автомат.
Фотогалерея:
Преимущества АКПП
- увеличение комфорта при движении авто и освобождение шофера от контроля сторонних функций;
- плавное переключение передач и согласование нагрузки на мотор со скоростью и силой нажатия педали;
- предохранение мотора от любой перегрузки;
- допуск к частичному или полному ручному управлению трансмиссией.
Типы АКПП
Автоматические коробки современных автомобилей можно поделить на несколько типов, различающихся по системе управления и контроля над эксплуатацией автоматической коробки переключения передач. Первый тип трансмиссии управляется с помощью гидравлического устройства, а второй – электронным распределителем.
Типы автоматической коробки передач
«Внутренности» у обеих трансмиссий идентичны, однако существует несколько различий компоновки, которыми обладает каждая автоматическая коробка.
Все 3 типа автоматических коробок кратко рассмотрим более подробно, чтобы понять их отличие между собой и принцип работы.
Виды АКПП — кратко о главном.
Гидроавтомат — классическая АКПП
Гидравлический тип автоматической коробки передач является самой простой АКПП. Такая коробка исключает прямую связь двигателем и колесами. Крутящий момент в ней передается двумя турбинами и рабочей жидкостью. Вследствие усовершенствования механизма в такой коробке появилось специализированные электронное устройство, которое также смогло добавить такие режимы работы как: «зима», «спорт», экономичная езда.
Одним из главных недостатков, в сравнении с – это немного больше расход топлива и время на разгон.
Роботизированная АКПП
МТА в народе звучит как робот DSG, конструктивно наиболее схож с механической КПП, но с точки зрения управления — типичная АКПП, которая в следствии эволюции не только снизить потребления топлива, но и ряд других преимуществ естественно со своими нюансами.
Вариаторная трансмиссия
Хотя и считается автоматической коробкой, принципиально разные и по устройству и по принципу работы.
В такой коробке передач отсутствуют ступени так как нет фиксированного передаточного числа. Водители привыкшие слушать мотор своего автомобиля не могут отслеживать её работу, ведь крутящий момент в коробке вариатор изменяется плавно и тональность двигателя не меняется.
Компоненты АКПП
- гидротрансформатор , который заменяет сцепление, и не потребует участия и управления со стороны шофера.
- вместо блока шестерен в АКПП установлен планетарный ряд . Эта часть помогает изменить отношение в АКПП при переключении трансмиссии.
- передний и задний фрикцион , а также тормозная лента, благодаря которым осуществляется непосредственно переключение передач.
- последняя и самая важная деталь – устройство управления , которое представляет собой узел из поддона коробки передач, насоса и клапанной коробки, выполняющей функции контроля. Данный компонент передает данные о движении посредством знаков, которые передают сигнал к действию самой АКПП.

Устройство и работа автоматической коробки передач.
Из всех основных компонентов уделим наибольшие внимания гидротрансформатуру коробки.
В состав гидротрансформатора входят:
- центробежный насос;
- статор;
- центростремительная турбина;
- насосное колесо;
- турбинное колесо;
Статор является направляющим аппаратом, который расположен между данных деталей. С коленчатым валом двигателя связано насосное колесо, а с валом коробки передач — турбинное. У реактора 2 функции. Он может вращаться или блокироваться обгонной муфтой.
Основной задачей гидротрансформатора является гашение сильных толчков, которые передаются трансмиссией к двигателю и в обратном направлении. Данный аппарат увеличивает период эксплуатации данных деталей. При помощи жидкого масла осуществляется передача крутящего момента от двигателя к АКПП.
Для того, чтобы АКПП работала долго и исправно, необходимо регулярно проходить диагностику на станции техобслуживания.
Обращайте внимание на следующие детали:
- передачи должны переключаться за 1 секунду, максимальное время — 1,5 секунды;
- оповещение переключений осуществляется легкими толчками;
- переключение передач должно быть бесшумным.
Как работает автоматическая коробка передач
В гидромеханической АКПП в классическом исполнении переключение передач, происходит за счет взаимодействия планетарных механизмов и гидромеханического привода при помощи электронных устройств.
Как правильно пользоваться классической АКПП?
Особенности эксплуатации АКПП
- Автоматическую коробку передач нужно хорошо прогревать , прежде чем начать движение (зимой это особенно актуально).
- При управлении АКПП переводить рычаг селектора переключения в положениях P и R во время движения , настоятельно не рекомендуется .
- Ненужно включать нейтральную передачу вовремя спуска с горы, якобы экономии топлива , — его все равно не будет, а вот проблемы с торможением, могут возникнуть.

- Тормозить двигателем можно не на всех режимах КПП. Этот пункт эксплуатации нужно изучить подробно в руководстве по эксплуатации конкретного автомобиля, пренебрежение такой особенности может стоить дорогого ремонта.
Проблемы АКПП и способы устранения
Самыми распространенными проблемами АКПП принято считать:
- явно выраженный рывок при переключении передачи, а также шум при переводе рычага селектора в другое положение;
- довольно часто в коробках-автомат происходит разрыв тормозной ленты переднего и заднего фрикциона;
- выход электро- или гидроблока из строя.
схема и ремонт акпп 09g, гидроблока акпп aisin 09g
Модификация АКПП 09G от компании Aisin произведена в 2003 году в Японии. Тогда, впервые, такие автомобили, как Фольцваген, Ауди, стали оснащаться шестиступенчатой коробкой передач. Это базовая модификация. Отдельные виды автоматов, которым дала жизнь эта коробка, называются 09К и 09М. При создании последних модификаций были учтены промахи и недоработки Aisin 09G.
Коробка имеет еще такое название TF60SN.
Содержание
- АКПП 09G
- На какие автомобили устанавливалась
- Советы по эксплуатации
- Правильное вождение с АКПП 09 G
- Буксировка автомобиля с АКПП 09G
- Режимы переключения кулиса коробки
- Особенности техобслуживания АКПП 09G
- Проверка уровня и состояния масла в АКПП 09G
- Замена трансмиссионной жидкости в АКПП 09G
- Признаки поломки АКПП 09G
- Конструкция коробки 09 G
- Гидротрансформатор
- Планетарная передача
- Фрикционы и стальные диски
- Гидроблок 09G
- Ремонт гидроблока АКПП
- Советы опытных автовладельцев и механиков
АКПП 09G
Используется автомат в автомобилях, чьи двигатели имеют объем от 1,4 до 2,0 литров. В то время, как усовершенствованные модели, на базе этого автомата, ставятся на на транспортные средства с двигателем объема 3,5 литра.
У АКПП 09G от компании Aisin имеется много других названий.
Так как именно от этой модели стали отталкиваться другие производители коробок передач при создании своих собственных. Например, по классификации BMW Мини-Купер название Aisin 09 G переименовали в BMW GA6F21WA.
Крутящий момент у этой модели равен 280 Нм.
На какие автомобили устанавливалась
Следующая таблица показывает какие автомобили были оснащены автоматической коробкой передач Aisin 09G.
| Модель | Марка транспортного средства |
| Passat, Tiguan, Multivan, Golf V, Getta, Passat b6 | Volkswagen |
| Octavia, Fabia, Rapid | Skoda |
| Leon, Toledo | Seat |
| A3, TT, A4 | Audi |
| Camry | Toyota |
Советы по эксплуатации
Коробка передач 09G очень чувствительна.
Она не предназначена для постоянных разгонов, рывков с места. В основном из-за неправильной эксплуатации страдает гидроблок.
Правильное вождение с АКПП 09 G
Опытные автовладельцы советуют покупать автомобили с этой моделью тем водителям, кто ездит спокойно. Плавные переключения кулисы на разные положения АКПП 09 G и езда без резких торможений обеспечат ей почти вечную жизнь.
Буксировка автомобиля с АКПП 09G
Буксировка транспортного средства с коробкой TF60 SN или 09G не рекомендуется. Если ее не избежать, то рекомендуется выставить положения рычага переключения скоростей на «Нейтральное».
При буксировке следует соблюдать скорость движения не выше 30 километров в час. А тащить ее на буксире не рекомендуется больше 30 минут.
Режимы переключения кулиса коробки
Позиции рычага переключения передач в АКПП 09G:
- «P» – парковка;
- «R» – движение назад;
- «N» – нейтральная передача;
- «D» – движение вперед;
- «S» – спортивный режим.
Прежде чем перевести кулису в режим «Спорт» необходимо отжать кнопку с буквой «S» на АКПП. Без включения этой клавиши кулиса не перейдет в это положение; - «+», «-» – при переключении рычага на в эти положения задействуется «Tiptronic». Это ручное переключение скоростей. Осуществляется с помощью кулисы селектора и переключателя на рулевом колесе.
Особенности техобслуживания АКПП 09G
При попадании АКПП TF 61 SN на СТО проверяется уровень трансмиссионной жидкости. Механики проверяют электросхему, хотя последняя редко выходит из строя, гидроблок, фрикционы. Во время капитального ремонта заменяется теплообменник на внешний радиатор. Так как первый забивается настолько плотно, что промывка не помогает.
На моделях GTY Фольцвагена Джетта меняется масляный фильтр под номером 134010С. Это редкая модификация фильтрующего устройства на российском рынке. Для модификаций KGJ используется масляный фильтр 134010А. Это фильтрующее устройство также трудно найти на рынке.
На остальных моделях оригинальные фильтры почти не используются, а механики заменяют их качественными китайскими модификациями.
Внимание! Для авто с большим пробегом устанавливается дополнительный внешний фильтр тонкой очистки для АКПП 09G. Он позволяет жидкости долго не терять своих смазывающих свойств и уменьшает скорость износа механических деталей.
Проверка уровня и состояния масла в АКПП 09G
Автомат 09 G очень чувствителен к масляному голоданию. Необходимо проверять количество и качество масла каждые двадцать тысяч километров пробега.
А после пятидесяти тысяч рекомендуется полная замена смазывающего средства и масляного фильтра.
Вместе с полной заменой трансмиссионной жидкости нужно почистить поддон от элементов износа, которые накапливаются во время эксплуатации АКПП 09G.
Внимание! После 90 000 тысяч километров пробега масло АКПП 09G теряет свои охлаждающие свойства.
Замена трансмиссионной жидкости в АКПП 09G
Замена ATF производится как обычно. Рекомендуется заменять масло каждые 60 000 километров, если используется система охлаждения с дополнительным радиатором. Если же последний не установлен, то 40 000 км – это предел, когда необходимо будет заменить масло.
Если не найти оригинальной трансмиссионной жидкости от айсиновской коробки 09G, то можно использовать следующие аналоги:
- Mobil ATF 3309;
- Ravenol T IV Fluid.

Потребуется около 6 литров для полной замены смазывающего средства.
Внимание! Выбор масла должен осуществляться в соответствии с номерным допуском: G05 502 5A2, который обычно указывается на упаковке.
Признаки поломки АКПП 09G
Если вовремя не заменить смазывающее средство или не побывать на СТО для проведения ежегодного технического обслуживания, то после пробега в 100 тысяч километров, автовладелец может услышать стуки и толчки в автоматической коробке 09G при переходе с 2 скорости на третью и с 4 на пятую.
Появившиеся признаки поломки говорят, о неравномерной работе клапанов в гидроблоке АКПП 09G. А не замененное масло приводит к уменьшению давления.
В итоге возможны проскальзывания между шестернями планетарной передачи. Водитель чувствует эти проскальзывания, как толчки или рывки авто. Чаще всего это происходит при уже разогретой АКПП.
Конструкция коробки 09 G
Конструкция модели 09 G состоит из следующих элементов:
- гидротрансформатор;
- планетарная передача;
- гидроплита.
Гидротрансформатор
Главной проблемой в АКПП 09G на автомобилях, которые выпущены в начале нулевых является гидротрансформатор. Именно с проскальзывания фрикционных дисков в нем начинаются остальные проблемы коробки.
Быстрый износ фрикционов в гидротрансформаторе происходит из-за того, что давление, нужное для блокировки, подается соленоидом-электрорегулятором вместо электроклапана. Таким образом производители увеличили КД коробки 09G, но в разы уменьшили жизнедеятельность фрикционных дисков.
Соленоид-регулятор – это электромеханический кран, который открывает или закрывает канал в гидроблоке, тем самым управляет движением трансмиссионной жидкости.
Планетарная передача
Износ по планетарным рядам происходит из-за частого сухого проворачивания втулок. Особенно страдает задний ряд планетарки. Так как нет возможности заменить отдельный блок в планетарном ряду, то приходится менять сразу всю планету.
Фрикционы и стальные диски
А свободно путешествующие между рядами предметы износа механических частей АКПП 09G к нарушению работы фрикционов и стальных дисков, быстрому стачиванию зубцов.
Изнашиваются фрикционные и стальные диски от постоянного нажима педали газа в пол.
Втулки солнечной шестерни постоянно перегружаются, фрикционы под номерами К1, К2, К3, К4 начинают гореть.
При постоянной эксплуатации с вышеописанной проблемой, резких стартах и торможениях автовладелец может потерять гидроблок.
Гидроблок 09G
Если остальные проблемы редко проявляются при эксплуатации АКПП 09G, то болезни гидроплиты обнаруживаются рано и чаще других.
Мастера проверяют электрические схемы и соленоиды на исправность. Заменяются соленоиды Ростра на Тайваньские неоригинальные, но точно скопированные, и адаптируются. Адаптация проводится строго по инструкции прилагающейся в комплекте.
В более тяжелом случае мастера меняют гидроплиту. А также гидроблок чистят от гари и металлической пыли, осаживающихся на стенки.
Ремонт гидроблока АКПП
Ремонт гидроблока начинается со слива, пришедшего в негодность смазывающего средства. И производится своими руками по следующей схеме:
- Машина устанавливается на яму или эстокаду.
- Выкрутить пробку для слива масла.
- Подставить мерную емкость и туда слить жидкость.
- Затем снять поддон и почистить его от гари и металлической стружки на магнитах. Заменить старую прокладку на новую, предварительно удалив старый герметик на кромке поддона.
- Снять старый фильтр и выкинуть. Масляные фильтра не подлежат очистке.
- Снять гидроблок и осмотреть на предмет износа.
- Если гидроблок целый и необходимо заменить только соленоиды, то рекомендуется приобрести ремкомплект и провести замену.
Если же гидроблок не подлежит ремонту, то купить новый аппарат. - Извлечь клапаны и поставить новые запчасти. Если же нет новых, то отремонтировать эти и установить обратно.
Внимание! Прежде чем устанавливать клапаны в гидроблок необходимо поставить их на специальный стенд и отрегулировать работу. Желательно калибровку делать на СТО. Понадобятся специальные справочники и таблицы по настройке.
- Установить гидроблок обратно. Поставить новый фильтр.
- Завинтить поддон и залить свежее масло для АКПП.
- Выгнать старую трансмиссионную жидкость и долить равное количество новой.
- Проехать на автомобиле километров десять и проверить уровень.
Таким образом производится ремонт гидроблока в АКПП 09 G. Если понадобится заменить барабан, то следует одновременно менять и поршни. Так как они со временем становятся твердыми и пропускают давление.
Часто автовладелец, получив авто после ремонта на СТО, видит в отчетах, что была установлен второй радиатор, хотя есть теплообменник.
Это необходимая мера, если он желает, чтобы АКПП 09G как можно больше оставалась в строю. Так как своего охлаждения нет у этой коробки, а получает она его от потока воздуха через радиатор кондиционера и ДВС.
Советы опытных автовладельцев и механиков
Потому, что гидроблок и система охлаждения являются слабым местом в АКПП Айсин 09 G, первым советом от опытных автовладельцев будет:
- частое техническое обслуживание и слежение за охлаждением 09G;
- промывка и чистка радиаторов ДВС раз в год;
- регулярная замена жидкости;
- при выборе квалифицированных сотрудников того или иного СТО необходимо обратить внимание на то, как они описывают процесс своей работы.
Грамотные исполнители в деталях распишут автовладельцу то, что будут делать. Они смогут донести смысл своих действий человеку, который никогда не сталкивался с этим; - не надо доверять производителям коробки, когда они говорят, что она не нуждается в замене масла.
Только правильный и своевременный уход может сохранить АКПП 09G в действии на долгие годы.
Если у Вас остались вопросы или вам необходима помощь звоните по телефону 8 (495) 150 63 97 проконсультируем бесплатно и поможем решить вашу проблему с данной трансмиссией
Коробка передач типа 096, ремонт АКПП Фольксваген 096
FAQ VW Audi Skoda Seat
Обозначения коробок передач типа 096 которые устанавливались на автомобили VAG:
AOF, AOG, AOH, APB, APC, APD, APE, ARN, ARO, CBY, CBZ, CCA, CCB, CCD, CFA, CFB, CFC, CFD, CFE, CFF, CFH, CFK, CFL, CFM, CHF, CHG, CHK, CNK, CNP, CRR, CSG, CSH, CSJ, CSK, CSL.
АКПП 096: Обрыв соленоидов и датчика скорости — ремонт (rus.) Фотоотчет.
Дефектовка и переборка автоматической коробки передач 096 (rus.) Фотоотчет
На выходных разобрал коробку АКПП 096 CFF, сложностей больших не было, кроме вынимания шлейфа — внешне неочевидно, что он просто вталкивается внутрь коробки после отворачивания болтика М6 изнутри. Много фото не будет, т.к. процесс разборки уже освещался в паре тем на форуме довольно прозрачно, остановлюсь на некоторых нюансах…
Обрыв соленоидов и датчика скорости АКПП 096 (rus.) Ремонт с фото
АКПП 096 отчет по эксплуатации и ремонту (rus.) Фотоотчет
Обрыв соленоидов и датчика скорости АКПП 096. Ремонт шлейфа (rus.) Фотоотчет
Volkswagen Passat 1990-1993: Automatic Transmission — Digimat (096) (eng.)
Блоксхемы поиска неисправностей!!!
Volkswagen Passat B3: Автоматическая коробка передач типа 096 (rus.)
VW Passat B3-B4 1988-1996: Автоматические коробки передач 096 и 01М (rus.
)
Automatic gearbox 096 (eng.) Repair Manual
Gearbox: CFF, CFH, CFK, CRR, CNK, CSK, CNP.
Руководство по ремонту автоматической коробки передач 096 с буквенными обозначениями: CFF, CFH, CFK, CRR, CNK, CSK, CNP Фольксваген Пассат Б4 (код модели: 3А) с 1994 года выпуска. Редакция 09.1994
Содержание: 00 — Technical data, 01 — Self diagnosis, Electrical check, 32 — Torque converter, 37 — Controls, Housing, 38 — Gears, Hydraulic controls, 39 — Final drive, Differential.
207 страниц.
Volkswagen Golf 3 / Vento 1992-1996: Трансмиссия МКПП (084, 085, 020) / АКПП (096) и приводные валы (rus.)
ATSG 095, 096, 097 Transmission. Technical Service Information (eng.) Ремонт коробок 095, 096, 097
Wiring Diagrams Transmission 096 (eng.) Схема соединений с АКПП 096
Схема соединений АКПП 096 в формате jpg (eng.)
Volkswagen Passat B3: Automatic transmission 096 (eng.) Диагностика АКПП 096
Volkswagen Passat B4: Заводское руководство по ремонту (4 скор.
коробка автомат 096) (eng.)
Замена внутреннего ШРУСа (коробка 096) на VW Passat B4 (rus.) Фотоотчет
Volkswagen Passat 1990-1993: Electrical Troubleshooting Manual — General Information (eng.) Блоксхемы поиска неисправностей
Volkswagen Passat 1990-1993: Automatic Transmission — Digimat (096) (eng.) Блоксхемы поиска неисправностей
Коробки передач Audi / Volkswagen — каталог запчастей (eng.) Рассмотрены коробки устанавливаемые на VW Cabrio, VW Corrado, VW Eurovan, VW Golf III, VW Golf IV, VW Golf V, VW Golf GTI, VW Jetta, VW Jetta (New), VW New Beetle, VW Passat, VW Phaeton, VW Touareg.
010 Transmissions: Volkswagen 010 (087 / 089 / 090) — Transaxle 3 Spd 1975-Up;
003 Transmission: Volkswagen 003 (2 Band Type) — Transaxle 3 Spd 1969-75;
AG4 Transmissions: Volkswagen 4 Speed FWD Electronic — AG4 (095 / 096 / 01M)(098 / 01P) — FWD 4 Spd 1990-Up;
AG4 Transmissions: Volkswagen 4 Speed FWD Electronic — AG4 (097 / 01N) — FWD 4 Spd 1991-98.
Automatic Transmission 096 Overhaul 1991: Corrado SLC, Golf, Golf III, Jetta, Jetta III, Passat (eng.)
Automatic Transmissions VW Model 096 (eng.) Corrado SLC, Golf, Golf III, Jetta, Jetta III, Passat
Volkswagen Transmission Removal & Installation (eng.) Corrado SLC, Passat.
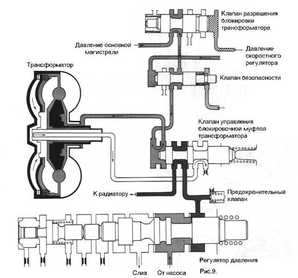
Автоматическая коробка передач — основные сведения (rus.) Устройство и принцип действия. Пособие по программе самообразования.
Содержание: Преобразование мощности, Общее описание конструкции, Определение момента переключения, Масло для автоматической коробки передач (ATF), Гидротрансформатор, Муфта блокировки гидротрансформатора, Планетарные передачи, Узлы механизма переключения, Многодисковая муфта, Многодисковые тормоза, Ленточные тормоза, Муфта свободного хода, Управление коробкой передач, Описание систем автоматической коробки передач, Аварийный режим работы/Самодиагностика, Гидравлическая система, Схема циркуляции масла в гидравлической системе/гидравлический насос, Блок управления гидроприводом переключения передач, Схема гидравлической системы, Давление в гидравлической системе, Компоненты гидропривода переключения.
Как здесь найти нужную информацию?
Расшифровка заводской комплектации автомобиля (англ.)
Расшифровка заводской комплектации VAG на русском!
Диагностика Фольксваген, Ауди, Шкода, Сеат, коды ошибок.
Если вы не нашли информацию по своему автомобилю — посмотрите ее на автомобили построенные на платформе вашего авто.
С большой долей вероятности информация по ремонту и обслуживанию подойдет и для Вашего авто.
Руководство по ремонту АКПП 09G/09M/TF-60/61SN
Руководство (мануал) по ремонту АКПП 09G/09M/TF-60/61SN
Шестиступенчатую трансмиссию (согласно с классификацией Aisin Co — TF60-SN) начиная с 2003-го, устанавливают во все автомобили Ауди и Фольксваген, которые оборудованы передним приводом — А4, А3, ТТ. При этом, их объем двигателя составлял 1,4-2,0 литра (например, Шкода, Поло и другие). БМВ присвоило данной АКПП, в своей классификации, обозначение BMW GA6F21WA.
Разработкой трансмиссии занималось японское предприятие Айсин (техническое задание от VAG). К слову, заказчик также взял участие в разработке — VAG помогли с электроникой, ЭБУ, моторами и другими агрегатами.
Показатель крутящего момента в этой трансмиссии может достигать отметки 280Нм.
09G — прямая наследница пятиступенчатой AW55-50. Главные конкурент — немецкая АКПП ZF 6HP19/21. Все же, многие специалисты отдают предпочтение 09G, как более надежной и экономной в обслуживании, хоть и менее комфортной для автолюбителя (к слову, это стандартные различия Айсиновских АКПП от трансмиссий ZF).
Обкатав 09G и устранив выявленный недостатки, разработчики начали выпускать модификации данной АКПП, первые из которых получили обозначения 09М, 09K. Ими были оборудованы автомобили, имеющие двигатель до 3,5 литров (Transporter, Passat и другие).
2003-й также ознаменовался выходом модификации шестиступенчатой 09D (которая также обозначается как TR60-SN).
Разработкой данного семейства трансмиссий занималась японская компания Айсин совместно с немецкой фирмой VAG. К слову, VAG отвечала за функционирование компьютерной системы ЭБУ, а также за исправную работу соленоидов. После этого многие автолюбители остались в недоумении — кто больше ответственен за неудачи, и кто поспособствовал реализации успешных элементов данного проекта?
РазработкаИтак, обкатывать TF-60SN (она же 09G) решили на Мини, после чего, в 2009-ом, уже доработанную версию, установили на Сааб 9’3 и Шкоду Superb.
09KДостаточно много автопроизводителей заинтересовалось модифицированной моделью 09K, поддерживающую значение крутящего момента на отметке 400Нм. Автомастера называют ее также TF-61SN. Хоть данная классификация не очень удобна (в отличие от немецкой — 09 G) и пользуются ею нечасто.
09K вначале испытывали на таких автомобилях, как Transpotrer, Golf и Polo. После исправления недочетов первой версии, ее начали устанавливать на Фабии, Октавии, Пассаты, Румстеры, Сеаты, Шкоды… Данная модель распространилась повсеместно, включая отечественный рынок.
Начиная с 2005 года, эта трансмиссия попала на китайский и британский автомобильные рынки.
В 2006-ом году немецкие разработчики представили общественности очередную вариацию этой АКПП — 09М (вначале ею был оборудован лишь Транспортер 3.2lVW ). Затем модель перекочевала в Пассат (3,6 литра, полноприводный). К слову, большинство деталей этой модели взаимозаменяемы с 09К. Поддерживаемый крутящий момент составляет 450Нм.
Сегодня модель превратилась в надежную инновационную трансмиссию, имеющую высокую функциональность и прекрасные эксплуатационные характеристики. Конкуренцию этой АКПП могут составить разве что TF80SC и ZF-6HP21-26. Что касается даже семиступенчатых автоматических коробок DQ200 (имеется в виду тип ДСГ), то 09 версия успешно соперничает даже с ними. Основными качествами 09G является её неприхотливость, надежность, экономичность обслуживания и ремонта ДСГ.
Надежность Отметим, что в 09G используются масла G0 52 025 A2 (синтетические, тип — ATF).
Чтобы произвести полную замену (не учитывая теплообменник и радиатор), нужно около 7 литров. В модификациях, рассчитанных на 2,5-литровые движки, имеется большой теплообменник. Нечасто попадающие в ремонт 3-литровые двигатели оборудованы специальным охлаждающим радиатором (в нем также имеется дополнительное масло).
Следует учитывать, что для этой АКПП особенно важно установить оптимальный уровень масла. Его следует проверять в температурных условиях 40° (допустимая погрешность — 5°). Двигатель при этом, естественно, должен быть заведен. Уровень масла становится оптимальным, когда из контрольного отверстия, расположенного в поддоне устройства, вытечет небольшое количество маслянистой жидкости.
В целом, особенности трансмиссии TF60SN характерны для многих начальных версий шестиступенчатых АКПП. Все они вызваны тем, что масло в подобных трансмиссиях очень быстро загрязняется. Немаловажную роль в этом процессе играет фрикционная накладка гидравлического трансформатора, регулярно функционирующего в максимально напряженном режиме.
Муфта в таких условиях проскальзывает, а на мотор постоянно воздействует высокая температура. Где-то в 2005-2006гг на смену данной трансмиссии пришла TF80SC — модель, более оптимизированная под электрику. Затем была выпущена восьмиступенчатая TR-80, ориентированная на заднеприводные автомобили.
Соленоиды АКПП 09G 09M TF-60SN
Схема АКПП 09G 09M TF-60SN
Раскладка 09G 09M TF-60SN
Сервисное обслуживание АКПП 09g (Русский язык)
Техническое пособие по АКПП 09G
Техническое пособие по АКПП 09G (Русский язык)
Схема акпп лада гранта
С недавнего времени появилась комплектация Лада Гранта с автоматической коробкой передач. Это новый, революционный прорыв в отечественном автомобилестроении. Лада Гранта — первый отечественный автомобиль, который теперь выпускается серийно с автоматической коробкой передач.
Общие сведения об АКПП Lada Granta
Автоматическая коробка переключения передач на Лада Гранта устанавливается известной фирмы — Jatco.
Это дочернее предприятие фирмы Nissan. На создание проекта первого отечественного авто с АКПП ушло по некоторым оценкам от 15 до 17 млн. евро.
Чтобы подружить японскую коробку с отечественным двигателем тольяттинским инженерам пришлось потратить немало усилий. Кроме того, помощь в настройке поведения АКПП принимала австрийская фирма AVL. От стандартных японских настроек было решено отказаться — поведение АКПП было признано слишком медлительным. Австрийским инженерам удалось придать коробке несколько драйверский характер.
Кроме того, установка АКПП на Гранту потребовала еще около 30 конструктивных изменений и новых узлов в автомобиле. Например, это новые, более жесткие пружины, которые были установлены из-за потяжелевшей связки АКПП-двигатель. Немного изменена и конструкция картера. Теперь он частично крепиться к гидротрансформатору и сделан по технологии литья вместо штампа.
Имеется и один побочный эффект от внедрения АКПП — снижение клиренса со 160 до 140 мм.
АКПП Jatco имеет несколько режимов работы:
P- Парковка
R — Задняя скорость
N — Нейтраль
D — Движение вперед
2 — Движение вперед с ограничение переключения до 2-й передачи
1 — Движение вперед с ограничение переключения до 1-й передачи
Всего АКПП Лада Гранта имеет в арсенале 4 скорости + 1 назад.
Ремонтопригодность АКПП Lada Granta
Структура АКПП
Ниже на рисунке показана схема и элементы АКПП Лада Гранта.
Вместо привычного всем сцепления в АКПП применяется гидротрансформатор. Он передает крутящий момент от двигателя к коробке передач.
Управление автоматической коробкой передач происходит за счет электромагнитных клапанов, датчиков сигналов.
Функционально можно посмотреть на схеме управления АКП и карты управления АКП.
Система передачи данных CANCAN (Controller Area Network) — это последовательная система передачи данных, работающая в реальном масштабе времени.
Представляет собой систему мультиплексной связи автомобиля и имеет высокую скорость передачи данных.
В процессе работы между электронными блоками управления осуществляется обмен информацией.
В системе CAN используются 2 линии передачи данных (линия CAN-H, линия CAN-L), разрешающие высокую скорость передачи информации при наличии меньшего количества проводов.
Каждый блок управления передаёт или получает данные и выборочно считывает только необходимые данные.
Аварийный режим работы
Контроллер включает аварийный режим работы при обнаружении неисправности в АКП, максимально обеспечивая при этом надежность передвижения автомобиля.
Если при движении автомобиля возникают нештатные ситуации, например «внезапное замедление», то контроллер управления АКП проводит проверку системы и автомобиль может перейти в аварийный режим.
Управление защитой
Контроллер управления АКП может временно активизировать режим управления определенной защитой для исключения отказа при работе АКП.
Контроллер автоматически возвращается в нормальный режим работы, если режим работы АКП безопасен.
Система регулирования давления в магистрали создает необходимое давление масла в магистрали в зависимости от величины крутящего момента двигателя.
Контроллер управления АКП (КУАКП) по шине CAN получает сигнал крутящего момента двигателя от контроллера ЭСУД.
Контроллер управляет электромагнитным клапаном регулирования давления в магистрали, который в свою очередь управляет клапаном регулирования.
Соответственно клапан регулирования создает необходимое давление в магистрали.
В памяти КУАКП хранится несколько схем регулирования давления в магистрали, применяющихся в зависимости от режима работы АКП.
Контроллер АКП управляет следующими защитами:
Электронная защита от случайного включения задней скорости:
Условия активации защиты
Скорость автомобиля во время движения вперёд ≥ 10 км/ч
Рычаг выбора передач переведен в позицию “R”
Режим управления защитой
Перевод АКП в режим «нейтральное положение»
для прерывания передачи крутящего момента
в нормальный режим
Скорость автомобиля ≤ 7 км/ч
Обороты двигателя ≤ 2800 об/мин
при активации защиты
Крутящий момент не передается
Защита от перегрева
Условия активации защиты
Температура трансмиссионной жидкости (масла) ≥ 114˚ С
Режим управления защитой
Установка более высокой синхронизации
включения повышающей передачи
Условия возврата в нормальный режим
Температура трансмиссионной жидкости (масла) ≤ 110˚ С
Поведение автомобиля при активации защиты
Включение повышающей передачи при
более высокой скорости автомобиля, чем обычно
Управление снижением крутящего момента со снижением оборотов для защиты АКП при торможении
Условия активации защиты
Следующий режим сохраняется ≥ 20 секунд:
Рычаг выбора передач переведен в позицию D или R
и автомобиль остановлен
Педаль акселератора полностью нажата
Режим управления защитой
Ограничение мощности двигателя
Условия возврата в нормальный режим
Рычаг выбора передач переведен в любую позицию кроме D или R
или педаль акселератора отпущена.
Поведение автомобиля при активации защиты
Ухудшенные пусковые характеристики
Скачкообразное изменение оборотов двигателя
при нажатой педали акселератора
Защ
ита от включения повышающей передачи 4GR при низких температурахУсловия активации защиты
Температура трансмиссионной жидкости (масла) ≤ 0 °С
или при следующих условиях:
Температура трансмиссионной жидкости (масла) ≤ 40˚ C
Скорость автомобиля ≥ 65 км/ч
Режим управления защитой
4GR не включается
Условия возврата в нормальный режим
1. В течение 130 секунд после включения зажигания:
Температура трансмиссионной жидкости (масла) ≥ 40˚ С
Скорость автомобиля ≥ 65 км/ч
2. Спустя 130 секунд после включения зажигания:
Температура трансмиссионной жидкости (масла) ≥ 0°С
при активации защиты
4GR не включается
Регулирование давление в магистрали
Система регулирования давления в магистрали создает необходимое давление масла в магистрали в зависимости от величины крутящего момента двигателя.
Контроллер управления АКП (КУАКП) по шине CAN получает сигнал крутящего момента двигателя от контроллера ЭСУД.
Контроллер управляет электромагнитным клапаном регулирования давления в магистрали, который в свою очередь управляет клапаном регулирования.
Соответственно клапан регулирования создает необходимое давление в магистрали.
В памяти КУАКП хранится несколько схем регулирования давления в магистрали, применяющихся в зависимости от режима работы АКП.
В нормальных условиях КУАКП корректирует давление в магистрали в зависимости от величины крутящего момента двигателя
Резервное управление (торможение двигателем)
Если во время движения переключатель диапазонов коробки передач переведён в позицию включения понижающей передачи, то давление в магистрали определяется скоростью автомобиля.
Управление при переключении передач
При переключении передачи давление в магистрали регулируется в зависимости от величины крутящего момента двигателя, так же давление в магистрали соответствует частоте вращения двигателя (числу оборотов двигателя).
Управление при низкой температуре трансмиссионной жидкости
Для компенсации увеличения времени срабатывания исполнительных механизмов, связанного с падением температуры трансмиссионной жидкости ниже допустимого предела, давление в магистрали повышается до определенного уровня
Карта управления АКПДатчик (или сигнал)
Контроллер управления
АКП
Исполнительный механизм
Сигнал оборотов двигателя
Сигнал крутящего момента двигателя
Сигнал положения педали акселератора
Сигнал закрытого положения дроссельной заслонки
Сигнал выключателя стоп-сигналов
Сигнал переключателя повышающей передачи
Переключатель диапазонов коробки передач
трансмиссионной жидкости (ДТТЖ)
Датчик числа оборотов первичного вала (ДЧОПВ)
Датчик числа оборотов вторичного вала (ДЧОВВ)
Регулирование давления в магистрали
Управление переключением передач
Управление схемой переключений OVERDR
Управление блокировкой гидротрансформатора
Передача данных по шине CAN
Электромагнитный клапан регулирования
давления в магистрали
блокировочной муфты гидротрансформатора
Электромагнитный клапан муфты
включения понижающей передачи
Электромагнитный клапан тормоза 2-4 передачи
Электромагнитный клапан муфты
включения повышающей передачи/
тормоза понижающей передачи и передачи заднего хода
Электромагнитный клапан включения / выключения
Индикатор положения переключателя
диапазонов коробки передач
УПРАВЛЕНИЕ ПЕРЕКЛЮЧЕНИЕМ ПЕРЕДАЧ
Скорости автомобиля, при которых происходит переключение передач (км/ч)
Положение передачи в позиции рычага выбора передач «D»
(открытие более 7/8)
(открытие менее 1/8)
Электромагнитными клапанами муфт и тормозов управляет контроллер АКП по сигналам, поступающим от датчиков и выключателей.
Система оптимизирует давление масла, поступающего к муфтам, в зависимости от крутящего момента двигателя и условий движения автомобиля, что обеспечивает плавное переключение передач.
Управление муфтой осуществляется с помощью электромагнитного клапана с учетом сигналов оборотов двигателя, скорости автомобиля, температуры масла, крутящего момента двигателя (крутящего момента на входе).
Схема управления муфтой
Гидравлическая схема управления муфтой / тормозом
Характеристика давления в магистрали при управлении муфтой / тормозом
Система управления с обратной связью в реальном масштабе времени осуществляет контроль над изменением передаточного отношения при переключении передач и регулировку давления масла в магистрали для достижения оптимального передаточного отношения.
Система управления переключения передач автоматически выбирает схему переключения в соответствии с условиями дороги и вождения, чтобы движение автомобиля было эффективным и плавным.
Режимы включения / выключения блокировочной муфты гидротрансформатора
Положение дроссельной заслонки
Скорость автомобиля (км/ч)
(открытие менее 1/8)
Гидротрансформатор имеет блокировочную муфту, при включении которой гидротрансформатор работает как муфта сцепления для более эффективной передачи мощности от двигателя к АКП.
При выключенной блокировочной муфте обороты первичного вала АКП всегда меньше оборотов двигателя.
Блокировочной муфтой гидротрансформатора управляет соответствующий клапан.
Клапан управления блокировочной муфтой гидротрансформатора приводится в действие электромагнитным клапаном блокировочной муфты гидротрансформатора (ЭКБМГТр) при подаче на последний сигнала управления с контроллера АКП.
Для включения блокировочной муфты электромагнитный клапан (ЭКБМГТр) перемещает клапан управления в сторону блокирования, в результате чего возрастает давление на блокировочной муфте и она переходит в состояние сцепления.
Для выключения блокировочной муфты электромагнитный клапан (ЭКБМГТр) перемещает клапан управления в сторону разблокирования, в результате чего сбрасывается давление на блокировочной муфте и она выходит из состояния сцепления.
Плавная регулировка блокировки
Контроллер АКП регулирует ток в цепи питания электромагнитного клапана блокировочной муфты гидротрансформатора для управления давлением на блокировочной муфте и соответственно степенью сцепления блокировочной муфты.
При включении блокировки контроллер АКП, регулируя ток в цепи питания электромагнитного клапана, постепенно повышает давление на блокировочной муфте и первоначально переводит блокировочную муфту в состояние «полусцепления»
Состояние позволяет избежать удара при включении блокировки и плавно выполнить соединение блокировочной муфты.
Схема электрических соединений системы управления АКП
Уважаемые покупатели, во избежание ошибок при отправке контроллера ЭБУ блока управления автоматической коробкой передач АКПП, в строке «Комментарий» указывайте с АКПП или МКПП , модель Вашего автомобиля, год выпуска, система снижения токсичности соответствующей нормам «Евро 2», Евро 3» или «Евро 4» , «Евро 5» объём двигателя и количество клапанов.
На части автомобилей Лада Гранта / Lada Granta / ВАЗ 2190, 2191 установлена автоматическая коробка передач (АКПП) JATCO AY K3, выполненная по двухвальной схеме и объединенная с дифференциалом и главной передачей.
Электронный блок управления (ЭБУ) 21126-1412020-00 отвечает за работу автоматической коробкой передач АКПП в автомобилях Лада Гранта / Lada Granta / ВАЗ 2190, 2191. Электронный блок АКПП все время осуществляет контроль за скоростью автомобиля и за нагрузкой двигателя, исключая ошибки водителя и не позволяя ему переключаться на более высокую передачу во время движения с небольшой скоростью, чтобы не случилась перегрузка двигателя, либо на понижающую передачу при слишком большой скорости, чтобы исключить возможность превышения предельно допустимой частоты вращения коленвала двигателя. Когда скорость автомобиля снижается, передачи переключаются в автоматическом режиме на более низкие без усилий водителя. При полной остановке автомашины включается первая передача (автоматически).
Контроллер 21126-1412020-00 управления АКПП расположен на левом брызговике.
Электронный блок управления (ЭБУ) 21126-1412020-00 представляет собой вычислительное устройство, основной задачей которого является обработка информации, поступающей от входных датчиков, и основанная на этой информации подача управляющих команд различным системам автомобиля. Работа систем и агрегатов современного авто напрямую зависит от корректной работы этого «мозгового центра». Любые неисправности в электронном блоке немедленно отражаются на работе электропитания, трансмиссии, выхлопной системы и других элементах.
Управление осуществляется по сигналам, поступающим от датчиков, переключателей и иных контрольных устройств.
Гидротрансформатор преобразует крутящий момент от двигателя и передает его на первичный вал коробки передач.
Масляный насос приводится в действие от двигателя и передает его на первичный вал коробки передач.
Блок клапанов управления состоит из следующих деталей:
— датчик температуры трансмиссионной жидкости;
— датчик числа оборотов первичного вала;
— электромагнитный клапан муфты включения понижающей передачи;
— электромагнитный клапан тормоза 2-4 передачи;
— электромагнитный клапан переключения передач;
— электромагнитный клапан муфты включения повышающей передачи / тормоза понижающей передачи и передачи заднего хода;
— электромагнитный клапан блокировочной муфты гидротрансформатора;
— электромагнитный клапан регулирования давления в магистрали;
— модуль ПЗУ в сборе (EEPROM).
В модуле ПЗУ хранятся калибровочные данные (индивидуальные значения) каждого линейного электромагнитного клапана. При получении калибровочных данных контроллер управления АКПП проводит точное гидравлическое регулирование. Модуль ПЗУ в сборе расположен в блоке клапанов управления.
Переключатель диапазонов коробки передач определяет положение рычага выбора передач. Расположен в верхней части картера коробки передач.
Датчик числа оборотов первичного вала определяет скорость вращения первичного вала. Расположен в блоке клапанов управления.
Датчик генерирует импульсные сигналы включения-выключения в соответствие с частотой вращения ротора. Контроллер управления АКПП оценивает частоту вращения по импульсному сигналу.
Датчик числа оборотов вторичного вала (датчик скорости автомобиля) определяет скорость вращения вторичного вала по числу оборотов промежуточной шестерни. Установлен в верхней части картера коробки передач.
Датчик генерирует импульсные сигналы включения-выключения в соответствие с частотой вращения ротора промежуточной шестерни.
Контроллер управления АКПП оценивает частоту вращения по импульсному сигналу.
Контроллер управления АКПП определяет скорость движения автомобиля по сигналу датчика числа оборотов вторичного вала.
Датчик температуры трансмиссионной жидкости (ДТТЖ) определяет температуру трансмиссионной жидкости в поддоне картера. В качестве датчика температуры трансмиссионной жидкости применяется термистор. Расположен в блоке клапанов управления. Выходное напряжение сигнала термистора зависит от температуры трансмиссионной жидкости. Контроллер управления АКПП определяет температуру трансмиссионной жидкости по напряжению сигнала ДТТЖ.
Электромагнитный клапан муфты включения понижающей передачи контролирует давление в муфте включения понижающей передачи. В качестве электромагнитного клапана муфты включения понижающей передачи используется линейный электромагнитный клапан нормально открытого типа. Расположен в блоке клапанов управления.
Линейный электромагнитный клапан использует принцип, согласно которому усилие прижима сердечника соленоида изменяется прямо пропорционально электрическому току.
Клапан нормально открытого типа создаёт высокое давление жидкости на исполнительном механизме, если питание на клапан не подается.
Электромагнитный клапан тормоза 2-4 передачи контролирует давление тормозной ленты 2-4 передачи. В качестве электромагнитного клапана тормоза 2-4 передачи используется линейный электромагнитный клапан нормально закрытого типа. Установлен в блоке клапанов управления.
Линейный электромагнитный клапан использует принцип, согласно которому усилие прижима сердечника соленоида изменяется прямо пропорционально электрическому току.
Клапан нормально закрытого типа создаёт высокое давление жидкости на исполнительном механизме, если питание на клапан подается.
Электромагнитный клапан включения-выключения приводит в действие клапан переключения, переключающий поток масла, подаваемый на тормоз понижающей передачи и передачи заднего хода и муфту включения повышающей передачи. В качестве электромагнитного клапана включения-выключения используется электромагнитный клапан нормально закрытого типа.
Расположен в блоке клапанов управления.
Электромагнитный клапан муфты включения повышающей передачи и тормоза понижающей передачи и передачи заднего хода осуществляет регулирование давления в муфте включения повышающих передач и тормоза понижающих передач и передачи заднего хода. В качестве электромагнитного клапана муфты включения повышающей передачи и тормоза понижающей передачи и передачи заднего хода используется линейный электромагнитный клапан нормально открытого типа. Расположен в блоке клапанов управления.
Электромагнитный клапан блокировочной муфты гидротрансформатора осуществляет управление клапаном управления блокировочной муфтой гидротрансформатора. В качестве электромагнитного клапана блокировочной муфты гидротрансформатора используется линейный электромагнитный клапан нормально закрытого типа. Расположен в блоке клапанов управления.
Электромагнитный клапан регулирования давления в магистрали осуществляет управление функционированием клапана регулирования давления в магистрали.
В качестве электромагнитного клапана регулирования давления в магистрали используется линейный электромагнитный клапан нормально открытого типа. Расположен в блоке клапанов управления.
Взаимозаменяемые контроллеры: 21126-1412020-00, 21126141202000.
Лада Гранта / Lada Granta / ВАЗ 2190, 2191 с АКПП.
Любая поломка – это не конец света, а вполне решаемая проблема !
Как самостоятельно заменить контроллер управления автоматической коробкой передач у автомобиля Лада Гранта с АКПП.
С интернет — Магазином AvtoAzbuka затраты на ремонт будут минимальными.
Просто СРАВНИ и УБЕДИСЬ .
Не забудьте поделиться со своими друзьями и знакомыми найденной информацией, т. к. она им тоже может понадобится — просто нажмите одну из кнопок социальных сетей, расположенных ниже.
Передача
Что такое передача?
Автоматическая трансмиссия, также называемая автоматической, самопереключающейся трансмиссией, n-ступенчатой автоматической коробкой передач (где n — число передаточных чисел переднего хода) или АТ — это тип автомобильной трансмиссии, которая может автоматически изменять передаточное число по мере движения автомобиля.
движения, освобождая водителя от необходимости вручную переключать передачи. Как и другие системы трансмиссии на транспортных средствах, он позволяет двигателю внутреннего сгорания, лучше всего подходящему для работы с относительно высокой скоростью вращения, обеспечивать диапазон выходных скоростей и крутящего момента, необходимых для движения автомобиля. Количество передаточных чисел часто указывается и для механических коробок передач (например, 6-ступенчатая механическая).
Наиболее распространенной формой в автомобилях является гидравлическая автоматическая коробка передач. Подобные, но более крупные устройства также используются для большегрузных коммерческих и промышленных транспортных средств и оборудования. В этой системе вместо фрикционной муфты используется гидромуфта, а переключение передач осуществляется путем гидравлической блокировки и разблокировки системы планетарных передач.
Эти системы имеют определенный набор диапазонов передач, часто с парковочной собачкой, которая блокирует выходной вал трансмиссии, чтобы автомобиль не катился вперед или назад. В некоторых машинах с ограниченным диапазоном скоростей или фиксированной частотой вращения двигателя, таких как вилочные погрузчики и газонокосилки, гидротрансформатор используется только для обеспечения переменного передаточного отношения двигателя к колесам.
Помимо традиционных гидравлических автоматических трансмиссий, существуют также другие типы автоматических трансмиссий, такие как бесступенчатая трансмиссия (CVT) и полуавтоматические трансмиссии, которые избавляют водителя от необходимости переключать передачи вручную, используя компьютер трансмиссии для переключать передачу, если, например, водитель глушил двигатель. Несмотря на внешнее сходство с другими трансмиссиями, традиционные автоматические трансмиссии существенно отличаются по внутренней работе и ощущениям водителя от полуавтоматических и вариаторов.
В отличие от обычных автоматических трансмиссий, вариатор использует ременную или другую схему передачи крутящего момента, чтобы обеспечить «бесконечное» число передаточных чисел вместо фиксированного числа передаточных чисел. Полуавтомат сохраняет сцепление, как и механическая коробка передач, но управляет сцеплением с помощью электрогидравлических средств. Возможность переключения передач вручную, часто с помощью подрулевых лепестков, также можно найти в некоторых автоматических трансмиссиях (мануматических, таких как Tiptronic), полуавтоматических (BMW SMG, VW Group DSG) и вариаторах (таких как Lineartronic).
Очевидным преимуществом автоматической коробки передач для водителя является отсутствие педали сцепления и ручного переключения передач при обычном вождении. Это позволяет водителю управлять автомобилем всего двумя конечностями (возможно, используя вспомогательные устройства для размещения органов управления в пределах досягаемости пригодных для использования конечностей), что позволяет управлять автомобилем людям с ампутированными конечностями и другим инвалидам.
Отсутствие ручного переключения также снижает внимание и рабочую нагрузку, требуемую в салоне, например, наблюдение за тахометром и снятие руки с руля для перемещения переключателя, что позволяет водителю в идеале всегда держать обе руки на руле и сосредоточиться. больше в дороге. Управление автомобилем на низких скоростях часто проще с автоматической коробкой передач, чем с ручной, из-за побочного эффекта гидромуфты без сцепления, называемого «ползучестью», из-за которого автомобиль хочет двигаться на ведущей передаче даже на холостом ходу. . Основным недостатком наиболее популярных гидравлических конструкций является снижение механической эффективности передачи мощности между двигателем и трансмиссией из-за гидромуфты, соединяющей двигатель с коробкой передач. Это может привести к более низким значениям мощности/крутящего момента для автоматической коробки передач по сравнению с механической коробкой передач с теми же характеристиками двигателя, а также к снижению топливной экономичности при движении по городу, поскольку двигатель должен поддерживать холостой ход, преодолевая сопротивление гидромуфты.
Достижения в конструкции трансмиссии и сцепки значительно сократили этот разрыв, но трансмиссии на основе сцепления (механические или полуавтоматические) по-прежнему предпочтительнее в спортивных комплектациях различных серийных автомобилей, а также во многих лигах автогонок.
Автоматическая коробка передач была изобретена в 1921 году Альфредом Хорнером Манро из Реджайны, Саскачеван, Канада, и запатентована в соответствии с канадским патентом CA 235757 в 1923 году. ). Будучи паровым инженером, Мунро сконструировал свое устройство для использования сжатого воздуха, а не гидравлической жидкости, поэтому ему не хватало мощности, и он так и не нашел коммерческого применения. Первая автоматическая коробка передач, использующая гидравлическую жидкость, возможно, была разработана в 19 г.32 — два бразильских инженера, Хосе Браз Арарипе и Фернандо Лехли Лемос; впоследствии прототип и планы были проданы General Motors, которая представила его в 1940 году в Oldsmobile как трансмиссию «Hydra-Matic».
Они были включены в танки, построенные GM во время Второй мировой войны, и после войны GM продавала их как «прошедшие боевые испытания». Первая мировая война. Истоки ZF были в производстве шестерен для двигателей дирижаблей, начиная с 1915; компания была основана Фердинандом фон Цеппелином.
Подробнее…
Обслуживание коробки передач
Из-за множества требований, предъявляемых к вашей трансмиссионной жидкости, ее часто называют самой трудоемкой рабочей жидкостью в вашем автомобиле. Во-первых, оно должно смазывать сотни движущихся частей вашей трансмиссии. Во-вторых, он действует как хладагент, снижая огромные температуры, возникающие при нормальном использовании. В-третьих, в нем есть моющие средства, которые поддерживают чистоту трансмиссии и не допускают ее загрязнения. После всего этого он по-прежнему должен поддерживать гидравлические свойства, которые позволяют вашей трансмиссии правильно переключаться в постоянно меняющихся условиях.
Со временем и километрами трансмиссионная жидкость теряет свою способность делать все эти вещи.
Если жидкость останется внутри по истечении срока ее полезного использования, это приведет к износу и износу подшипников, сцеплений и других внутренних компонентов. В конце концов трансмиссия выйдет из строя и потребует капитального ремонта или замены. Стоимость восстановления трансмиссии может варьироваться от 1500 до 5500 долларов, а на некоторых автомобилях даже выше.
Обслуживание коробки передач следует проводить каждые 50 000 миль в рамках планового технического обслуживания. Это не рекомендуется для всех автомобилей, поэтому, пожалуйста, спросите, будет ли это полезно для вашего автомобиля.
Теперь, когда вы здесь, давайте поговорим о вашей проблеме!
Коробка передач или трансмиссия, которая не совсем делает то, что вам нужно. Первое, что мы вам скажем, хотя это, вероятно, мало поможет, это то, что вы не одиноки. По нашим оценкам, около десяти процентов автомобилей и грузовиков в Амарилло каждый год сталкиваются с той или иной проблемой трансмиссии и/или трансмиссии.
Имея более 447 000 зарегистрированных транспортных средств в 33 округах Техаса, владельцы транспортных средств испытают то гнетущее чувство, с которым вы справляетесь прямо сейчас. Итак, давайте поговорим о том, как решить проблему.
Вот несколько вещей, которые вы не должны делать:
Не звоните из «Желтых страниц», чтобы найти человека, который рассчитает стоимость ремонта по телефону.
Это гарантированный способ создать путаницу и хаос. Никто, «И МЫ НИКОГО НЕ ЗНАЕМ», не может сказать вам, сколько будет стоить ремонт вашей трансмиссии, не глядя на нее. На изображении ниже показано, как выглядит типичная передача. Изображение даст вам быстрое представление о сотнях деталей, участвующих в правильной работе вашей трансмиссии. Мысль о том, что кто-то может сказать вам, какой из них сломан или неисправен, так же нелепа, как позвонить своему врачу и спросить, почему у вас болит живот.
Посмотрите на светлую сторону! Вполне возможно, что с вашей передачей все в порядке.
Это может быть так же просто, как электронный переключатель или датчик, который не позволяет трансмиссии переключаться через надлежащие интервалы или включаться, как предполагалось. Опять же, то, чего мы не узнаем, пока не посмотрим на это для вас. Если это сцепление или другой ремонт, это может быть рабочий цилиндр или другая периферийная часть, которая неисправна.
Как определяется стоимость? Кого бы вы ни использовали для ремонта трансмиссии, все детали стоят одинаково. (Если только вы не пользуетесь услугами дилера по продаже новых автомобилей. В этом случае запчасти обычно дороже, наша стоимость и ваша.) Когда эта трансмиссия разобрана на верстаке, в основном будет три кучи деталей. Те, которые являются хорошими деталями для вашей трансмиссии, те, которые сомнительны, а затем те, которые, очевидно, придется заменить. В G&M TRANSMISSION эти сомнительные детали будут заменены. Спросите себя, что компания, предложившая вам такую низкую цену по телефону, собирается делать с этими деталями.
Не обращайтесь к дилеру, кроме как для гарантийного ремонта.
Если, конечно, вы не являетесь близким родственником Билла Гейтса или Уоррена Баффета. Ваш дилер занимается ПРОДАЖЕЙ АВТОМОБИЛЕЙ. Гарантийное обслуживание — это то, что он хочет сделать больше всего, и он будет взимать те же самые полные расценки магазина и стандартные расценки на замену, указанные в его маленькой книжке о том, как взимать плату с клиента, несмотря ни на что. Это означает, что, хотя вы будете использовать средство решения своей проблемы, этот метод, скорее всего, будет дорогостоящим, и они захотят полностью восстановить или заменить вашу трансмиссию, прежде чем выдадут вам какую-либо гарантию. Это бизнес, которым они занимаются. Ваш старый автомобиль или грузовик, у которого закончилась гарантия, на самом деле не представляет интереса, если они не могут взимать с вас полную плату за решение вашей проблемы.
Что делать, если вы не слушаете нас и пытаетесь позвонить всем в Амарилло, кто когда-либо заглядывал внутрь транса.

Спросите о гарантиях и запасных частях. Покупают ли они новые детали или собирают детали со старой трансмиссии, чтобы вы снова завелись? Помните, их затраты такие же, как и у нас. Средней трансмиссии требуется в общей сложности 12 часов, а некоторым требуется до 18 часов, чтобы снять, отремонтировать и заменить. Где-то в этой низкой цене мяча владелец магазина компенсирует свои расходы за ваш счет.
Не сравнивайте, используя стоимость восстановленной трансмиссии.
Всегда помните, что ваша передача — это ваша передача. Он вышел из вашей машины, возможно, он не нуждается в капитальном ремонте, это может быть небольшая внутренняя или внешняя проблема. Все вещи, которые мы не узнаем, пока не посмотрим на них. Если стоимость деталей, необходимых для надлежащего ремонта вашей трансмиссии, превышает стоимость восстановленной трансмиссии, мы сообщим вам и позволим вам принять собственное решение в этот момент. Помните, что в восстановленной трансмиссии, как и в вашей, которую мы восстанавливаем в нашей мастерской, все еще есть детали, которые были частью оригинала.
Мы не знаем, сколько миль у восстановленного, мы знаем, сколько у вас, и мы даем гарантию на ваши запчасти. Как и у всех других «восстановленных» частей, есть правильный путь и «дешевый» путь. Цены на восстановление будут варьироваться по всему спектру.
Не покупайте подержанную коробку передач.
Бывшие в употреблении трансмиссии поступают со «СКЛАДКИ». Не зря их так называют. Вспомните, как хорошо работала ваша трансмиссия всего три-четыре месяца назад. Еще хуже, если вы собираетесь выполнять эту небольшую работу самостоятельно, не выходя из своего навеса. Даже если «СВАРКА» дает вам какую-то гарантию (обычно девяносто дней или девяносто футов, в зависимости от того, что наступит раньше), вам придется пройти через это небольшое упражнение не один раз. Если кто-то другой сделает это за вас, он будет взимать плату каждый раз, когда им придется снимать и заменять эту трансмиссию. Если «МЕХАНИК НА СКЛАДКЕ МАШИНЫ» собирается сделать это за вас, помните, что весь день он занимается удалением «ХУМНЫХ ЧАСТЕЙ ИЗ ХАРАКТЕРНЫХ АВТОМОБИЛЕЙ».
Надежность вашей трансмиссии требует опыта знающего профессионала для установки и настройки многих периферийных функций, которые имеют решающее значение для срока службы трансмиссии и вашей безопасности и безопасности вашей семьи. Большинство самодельных типов (механики навесов и «МЕХАНИКИ СКЛАДОВ») плохо оснащены, имеют надлежащее оборудование, техническое образование и физически, чтобы справиться с этим очень сложным процессом.
Вы бросаете кости с этим подходом, и если вы не собираетесь просто заставить машину работать, чтобы продать ее или отдать своему шурину в обмен на деньги, которые вы у него заняли, это не способ застраховать вас и безопасность ваших семей во время путешествия при 100-градусной температуре через ручку Техаса.
Описание преобразователей крутящего момента
Преобразователь крутящего момента — гидротрансформатор представляет собой гидромуфту, которая также действует как множитель крутящего момента при начальном ускорении.
Гидротрансформатор состоит из четырех основных компонентов:
- Крышка — крышка (также называемая передней) представляет собой внешнюю половину корпуса, обращенную к двигателю от линии сварки.
Крышка служит для крепления преобразователя к маховику (двигателю) и содержит жидкость. Хотя крышка не принимает активного участия в характеристиках производительности, важно, чтобы крышка оставалась жесткой при нагрузках (крутильных и осевых нагрузках, а также при огромном гидравлическом давлении, создаваемом гидротрансформатором внутри). - Турбина — турбина находится внутри крышки и крепится к трансмиссии через шлицевую посадку на первичный вал трансмиссии. Когда турбина движется, машина движется.
- Статор — статор можно назвать «мозгом» гидротрансформатора, хотя статор ни в коем случае не является единственным фактором, определяющим работу и характеристики преобразователя. Статор, который изменяет поток жидкости между турбиной и насосом, — это то, что делает преобразователь крутящего момента преобразователем крутящего момента (мультипликатором), а не строго гидравлической муфтой. Однако при снятом статоре эффект увеличения крутящего момента не сохраняется.
Чтобы статор функционировал должным образом, кулачок должен работать так, как задумано: (1) он должен удерживать статор совершенно неподвижно (фиксироваться на месте), в то время как преобразователь все еще находится в режиме остановки (низкая скорость турбины относительно скорости насоса рабочего колеса) и (2) позволить статору вращаться вместе с остальной частью преобразователя после того, как скорость турбины приблизится к скорости насоса. Это обеспечивает более эффективный и менее ограничивающий поток жидкости. Кулиса представляет собой одностороннюю механическую муфту, установленную на дорожках качения и помещающуюся внутри статора, в то время как внутренняя дорожка кольца насажена на опору статора трансмиссии. Эффект мультипликатора крутящего момента означает, что автомобиль, оснащенный автоматической коробкой передач и гидротрансформатором, будет передавать на ведущие колеса больший крутящий момент, чем на самом деле производит двигатель. Это происходит, когда преобразователь находится в «режиме остановки» (когда турбина вращается значительно медленнее, чем насос) и во время разгона автомобиля.
Умножение крутящего момента быстро уменьшается, пока не достигнет отношения 1:1 (крутящий момент не увеличивается по сравнению с крутящим моментом коленчатого вала). Типичный гидротрансформатор будет иметь коэффициент увеличения крутящего момента в районе 2,5:1. Главное помнить, что все правильно функционирующие преобразователи крутящего момента действительно увеличивают крутящий момент во время начального ускорения. Чем более резкое изменение пути жидкости, вызванное статором, по сравнению с его «естественным» обратным путем, тем выше коэффициент увеличения крутящего момента, который будет иметь данный преобразователь. Увеличение крутящего момента не происходит с муфтой механической коробки передач и нажимным диском; следовательно, необходимы тяжелые маховики, очень высокие числовые передаточные числа и высокие обороты при запуске. Более подробное обсуждение умножения крутящего момента может сильно запутать неспециалиста, поскольку высокие коэффициенты умножения можно легко считать лучшим выбором, когда на самом деле в решение необходимо включить больше переменных.
Помните, что передаточное отношение по-прежнему является фактором крутящего момента двигателя в соответствующем диапазоне скорости сваливания гидротрансформатора, т. е. преобразователь с коэффициентом умножения 2,5:1, который глохнет при 3000 об/мин, будет производить 500 футо-фунтов. крутящего момента при ускорении на полном газу, если он соединен с двигателем мощностью 200 футо-фунтов. крутящего момента при 3000 об/мин. Однако, если этот же двигатель производит 300 фут-фунтов. крутящего момента при 4000 об/мин, нам было бы лучше с преобразователем, который останавливался бы при 4000 об/мин только с коэффициентом умножения крутящего момента 2,0:1, то есть: 300 x 2,0 = 600 футо-фунтов. при начальном ускорении. Конечно, было бы еще лучше иметь передаточное число 2,5:1 при 4000 об/мин в этом примере (при условии, что его комбинация по-прежнему позволяет подвеске работать, а шины не пробуксовывают). Это всего лишь краткий обзор реальных сценариев. бесконечны. - Насос с крыльчаткой — Насос с крыльчаткой находится снаружи половины преобразователя со стороны трансмиссии линии сварки.
Внутри крыльчатки насоса находится ряд продольных ребер, которые направляют жидкость по внешнему диаметру в турбину, поскольку этот компонент приварен к крышке, которая крепится болтами к маховику. Размер гидротрансформатора (и насоса), а также количество и форма ребер влияют на характеристики гидротрансформатора. Если целью является длительный срок службы гидротрансформатора, крайне важно, чтобы ребра крыльчатки насоса были надлежащим образом усилены против усталости, а внешний корпус не деформировался под нагрузкой. - Скорость опрокидывания — число оборотов в минуту, которое должен прокрутить данный преобразователь крутящего момента (крыльчатка), чтобы преодолеть заданную величину нагрузки и начать движение турбины. Когда речь идет о том, «сколько глохнет я получу от этого гидротрансформатора», это означает, как быстро (об / мин) должен вращаться гидротрансформатор, чтобы создать достаточную силу жидкости на турбину, чтобы преодолеть инерцию покоя транспортного средства при широко открытом дросселе.
Нагрузка возникает из двух мест (1) от крутящего момента, передаваемого двигателем на гидротрансформатор через коленчатый вал. (Эта нагрузка изменяется в зависимости от оборотов, т. е. кривой крутящего момента, и на нее непосредственно влияют атмосфера, топливо и состояние двигателя.) (2) От инерции сопротивление транспортного средства ускорению, которое создает нагрузку на преобразователь крутящего момента через трансмиссию. . Это можно рассматривать как то, насколько сложно трансмиссии вращаться, когда транспортное средство находится в состоянии покоя, и зависит от веса автомобиля, количества передаточных чисел и размера шин, способности шины оставаться прицепленной к земле и жесткости шасси. (Движется ли автомобиль как единое целое или он изгибается настолько сильно, что не весь вес передается во время начального движения?)
Примечание: Говоря о сопротивлении автомобиля движению в состоянии покоя, скорость остановки гидротрансформатора и многие его характеристики для данного применения также зависят от сопротивления автомобиля ускорению относительно скорости его ускорения.
Это сопротивление во многом связано с частотой вращения, наблюдаемой сразу после начала движения автомобиля, величиной падения частоты вращения, наблюдаемой во время переключения передач, и величиной проскальзывания в гидротрансформаторе (частота вращения турбины относительно частоты вращения крыльчатки насоса). Обсуждение, касающееся того, как сопротивление ускорению, влияющее на гидротрансформатор, включает в себя больше теории, чем фактов, и должно включать в себя все десятки других переменных, влияющих на обороты и проскальзывание. Первое, что мы хотим помнить о скорости опрокидывания гидротрансформатора, это то, что конкретный преобразователь крутящего момента не имеет «предустановленной на заводе» скорости опрокидывания, а скорее его уникальная конструкция будет создавать определенный диапазон скоростей опрокидывания в зависимости от величины нагрузки. преобразователь крутящего момента подвергается воздействию. Эта нагрузка создается как крутящим моментом, создаваемым двигателем, так и сопротивлением транспортного средства движению из состояния покоя.
Чем выше эта комбинированная нагрузка, тем более высокий срыв мы будем наблюдать от конкретного преобразователя крутящего момента, и, наоборот, чем ниже нагрузка, тем ниже скорость сваливания. Естественно, если двигатель не работает на полностью открытой дроссельной заслонке, мы не ожидаем наблюдать такую же высокую скорость сваливания, как при широко открытой дроссельной заслонке.
Еще один момент, касающийся крутящего момента двигателя, заключается в том, что нас интересует только то, что мы будем называть «соответствующим диапазоном» кривой крутящего момента двигателя при обсуждении начальной скорости сваливания. Это означает, что если выбранный нами конкретный преобразователь крутящего момента имеет конструкцию, которая должна обеспечивать скорость сваливания в диапазоне, скажем, от 2000 до 2600 об/мин в зависимости от применения, то мы будем ссылаться на это как на соответствующий диапазон интересующих нас характеристик кривой крутящего момента двигателя для данного конкретного случая.
преобразователь крутящего момента. Другими словами, только характеристики крутящего момента двигателя в этом диапазоне оборотов будут влиять на величину скорости сваливания, которую мы фактически наблюдаем. Если мы используем двигатель высокой мощности/высоких оборотов, который не создает большого крутящего момента до 3000 об/мин, не имеет значения, что двигатель развивает превосходный крутящий момент выше 3000 об/мин, если мы пытаемся использовать гидротрансформатор в этом примере, потому что его соответствующий диапазон составляет 2000-2600 об/мин, и мы ожидаем увидеть плохую остановку (2000 об/мин или меньше) из-за плохого крутящего момента, создаваемого двигателем в этом диапазоне.
Правильный выбор гидротрансформатора. Покупатель высокопроизводительного гидротрансформатора обычно имеет очень специфические «желания», которые необходимо удовлетворить, а именно: Они хотят улучшить характеристики своего автомобиля. Это может означать, что они могут захотеть, чтобы новый гидротрансформатор помог автомобилю двигаться быстрее, работать быстрее, лучше работать на холостом ходу, тяжелее трогаться с места, «чирикать» шинами при переключении передач или преодолевать более крутой подъем.
Покупатель может искать некоторые или все из этих улучшений производительности.
Они хотят повысить надежность своего автомобиля, что означает, что они хотят избавиться от существующих отказов трансмиссии, которые они в настоящее время имеют с продуктами OEM или конкурентов, такими как короткий срок службы (то, что они считают правильным сроком службы), связанные с «мусором». отказы трансмиссии, перегрев, поломка твердых деталей, проблемы с двигателем, которые, по их мнению, вызваны гидротрансформатором и общей ненадежной работой.
Друзья, продавцы, рекламные, технические статьи и т. д., возможно, сказали им, что их конкретное приложение должно иметь преобразователь «стойки». Это особенно верно для покупателей распредвалов с рабочими характеристиками впервые, когда продавец или каталог распредвалов порекомендует преобразователь крутящего момента с более высокой скоростью, чем стандартный.
Гидротрансформатор не работает в пустоте сам по себе. Преобразователь крутящего момента является неотъемлемой частью всего автопоезда.
Несмотря на то, что многие комбинации транспортных средств и области их применения очень похожи, и выбор гидротрансформатора может показаться очевидным, обычно разумным шагом является рассмотрение предполагаемого применения и выбор наилучшего гидротрансформатора для конкретного применения. Не существует формулы «черной магии», в которую можно было бы вставить переменные, что привело бы к окончательному выбору гидротрансформатора. Выбор преобразователя крутящего момента осуществляется на основе накопленных исторических знаний о производительности в различных приложениях и использовании всех или нескольких основных диаграмм и передаточных чисел, полученных на основе этой исторической информации. Как и в случае со многими другими автомобильными деталями, проектирование и изготовление гидротрансформатора представляет собой динамическое искусство, и его нельзя строить по образцу «подключаемой» формулы или разрешать исключительно следовать историческим приложениям.
Соображения надежности при выборе гидротрансформатора — Независимо от причины или «желания» купить гидротрансформатор вторичного рынка, образованный покупатель должен обращать внимание на несколько характеристик продукта, который он рассматривает для приобретения, чтобы убедиться, что он может разумно ожидайте получить надежные результаты и долгий срок службы от покупки.
Паяные ребра – значительно улучшают прочностные характеристики ребер. Пайка в печи заставляет корпус и ребра двигаться и действовать как единое целое. Это значительно снижает степень изгиба, из-за которого плавники изгибаются и ломаются. Кроме того, чем более жесткими остаются ребра под давлением, тем стабильнее поведение гидротрансформатора.
Игольчатые подшипники – правильно подобранные и установленные подшипники выдерживают большее давление и обеспечивают меньшее внутреннее сопротивление (сопротивление снижает мощность и увеличивает нагрев), чем могут быть достигнуты с упорными шайбами OEM-типа. Упорные шайбы также имеют тенденцию отслаиваться от материала, что приводит к загрязнению системы (гидравлической системы трансмиссии/гидротрансформатора).
Сервис и проверенный временем производитель используют гонщики.
Проблемы с управляемостью при выборе гидротрансформатора — Эффективный гидротрансформатор не должен снижать один аспект характеристик автомобиля для достижения другого.
При рассмотрении вопроса о покупке гидротрансформатора спросите, может ли рассматриваемый конкретный гидротрансформатор улучшить начальный взлет за счет максимальной скорости в час или других подобных результатов, вопросов и т. д. С технологиями и продуктами, доступными сегодня, покупателю очень редко приходится жертвовать одной областью. производительности, чтобы получить в другом. Тем не менее, без надлежащей помощи или руководства в выборе (а также с учетом того, что сегодня на рынке представлено много недостаточно спроектированных продуктов), к сожалению, многие покупатели в конечном итоге приобретают продукт, который не соответствует их потребностям или ожиданиям наилучшим образом. Слишком низкий срыв гидротрансформатора не принесет пользы покупателю. Если у пользователя есть приложение, требующее останова не менее чем на 3000 об/мин, и он покупает преобразователь диапазона останова от 2000 до 2500 об/мин, он, как правило, даже не даст ему останова на 2000 об/мин. Он будет действовать очень похоже на стандартный гидротрансформатор, который они только что сняли, почему? Поскольку двигатель должен работать в своем оптимальном диапазоне оборотов, а выбранный преобразователь крутящего момента находится ниже этого диапазона, он не получает достаточную нагрузку со стороны коленчатого вала для работы в соответствии с проектом.
Симптомы включают остановку двигателя при включенной передаче при остановке, низкую скорость сваливания, колебания при переходе на полный газ, «тряску» при трогании с места при полностью открытой дроссельной заслонке. Слишком большой диапазон останова гидротрансформатора не принесет пользы покупателю. Вы столкнетесь с этой ситуацией чаще всего, когда у клиента нет достаточного передаточного числа для диапазона останова гидротрансформатора или двигатель не способен работать в соответствующем диапазоне оборотов (слишком малая продолжительность распредвала, неподходящие пружины клапанов, слишком низкая компрессия и т. д.). Симптомы включают высокие «обороты» для трогания с места, «зефирное» ощущение акселератора при движении с частичной дроссельной заслонкой, перегрев трансмиссии и, возможно, двигателя, а также ярко выраженные обороты двигателя при нажатии на педаль газа на крейсерской скорости.
G&M TRANSMISSION надеется, что эта статья расширила ваши знания об этом наиболее часто неправильно понимаемом компоненте, что позволит вам стать более образованным потребителем.
Синтез конфигурации девяти скоростных автоматических передач на основе структурного разложения
ScienceDirectКорпоративный знак Insign in / Register
Просмотр PDF
- Доступ через Your Institution
14141444444444444444444444444444444444444444444444444444444444444444444444444 гг.0005
https://doi.org/10.1016/j.mechmachtheory.2021.104421Получить права и контент
Конфигурация девятиступенчатой автоматической коробки передач (АТ) является одним из важнейших факторов, определяющих ее рабочие характеристики, и стремление к лучшая конфигурация AT всегда была в центре внимания исследований. В данной работе предлагается новый метод структурной декомпозиции, на основе которого синтез конфигурации девятиступенчатой АКПП с разрезным звеном осуществляется комбинацией двух независимых планетарных зубчатых передач (ПГТ). Во-первых, вводятся два разных типа декомпозиции, а структура девятиступенчатой АКПП с четырьмя планетарными рядами (ПГС) и двумя степенями свободы (DOF) делится на две подструктуры с одной DOF.
Во-вторых, все топологические графы подструктур в двух типах декомпозиции получены путем скрининга в нашей базе данных атласа. В-третьих, на основе рычажного метода анализируются схемы подвижных элементов (СЭ) и получаются все возможные схемы СЭ. Наконец, подструктуры объединяются в соответствии со схемами SE, чтобы синтезировать конфигурации девятиступенчатой AT. В результате получается 168 различных конфигураций АТ, включая как классические, так и новые конфигурации. Кроме того, метод может быть распространен на синтез других многоскоростных АТ.
AT широко используется в автомобилях из-за его меньшего объема и простоты использования. Первый Hydra-Matic AT, разработанный General Motors в 1940-х годах, использовался в коммерческих автомобилях. В целом, АТ с большим количеством передач имеет меньше выбросов и лучшую экономию топлива. В настоящее время большая часть АКПП, установленных на автомобили, имеет от пяти до восьми скоростей, в то время как девятиступенчатая АКПП устанавливается только на ограниченное количество современных автомобилей.
Тем не менее, есть несколько литературных источников по конфигурации девятиступенчатой автоматической коробки передач. Следовательно, синтез конфигурации, который может обеспечить огромное количество возможных конфигураций, имеет решающее значение для проектирования АТ.
За последние несколько лет было проделано много работы по синтезу конфигурации AT, и были предложены некоторые методы синтеза конфигурации AT. Метод эталонного синтеза начинается с базовой схемы, которую можно выбрать из существующих схем передачи с удовлетворительными характеристиками. Добавляя или удаляя частичные PGT и SE или настраивая стационарное передаточное отношение PGT и параллельных пар зубчатых колес, новые схемы трансмиссии могут быть расширены из базовых схем. Hsieh и Tsai [1] получили четыре возможные последовательности сцепления с четырьмя скоростями с помощью комбинации зубчатой передачи Симпсона и простого PGT. Компания Aisin [2] приобрела восьмиступенчатую автоматическую коробку передач, добавив одну SE к своей шестиступенчатой автоматической коробке передач.
Се и ее коллеги [3] предложили метод системного синтеза для проектирования семиступенчатой АТ на основе существующей шестиступенчатой PGT, а семиступенчатые PGT синтезируются путем согласования конструкции между шестиступенчатой PGT и двумя PGS. с высоким передаточным числом. Эсмаил [4] перечислил восемь новых десятиступенчатых и новую одиннадцатиступенчатую АКПП из двенадцатизвенного и трехступенчатого зубчатого механизма Лепеллетье. Донг [5] разработал тринадцатиступенчатую схему АТ на основе восьмиступенчатой схемы АТ, добавив один SE. Тем не менее, эталонный метод синтеза опирается на вдохновение проектировщика и существующую базовую схему. Метод анализа линейной диаграммы и метод анализа рычага были представлены на основе концепций основных уравнений соотношения скоростей и относительной зависимости скорости вращения каждого основного компонента PGT. Различия между этими двумя методами заключаются в их процессах представления и анализа, один из которых представляет собой линейную диаграмму, а другой — рычаг.
На основе рычажного метода Ли [6] проанализировал процесс переключения 01М АТ и предложил его оптимальную конструктивную схему. Ган и его сотрудники [7] предложили новую схему семиступенчатой трансмиссии, основанную на методе рычажного расширения. Лю [8] разработал метод систематического проектирования для синтеза конфигураций трехрядной и пятиступенчатой АТ с одинарной мощностью и трехрядной и многорежимной АТ с гибридной мощностью на основе аналогии с рычагом. Однако эти методы непросты для дизайнеров [9].]. С увеличением числа степеней свободы синтез, основанный на этих методах, становится сложным и утомительным. Путем анализа важных факторов АТ, таких как сочетания основных компонентов ПГТ и их структурно-кинематической математической модели. Ван [10] предложил метод компонентного анализа, который переводит решение планетарной схемы передачи в задачу, решаемую с помощью математической модели. Тем не менее, с увеличением количества PGS, SE и скоростей число возможных схем передачи резко возрастает, а вместе с ним и объем вычислений.
Чтобы решить проблему проектирования трансмиссии с несколькими степенями свободы, Гумпольтсбергер [11] предложил метод синтеза кодирования вала для схемы AT с PGT. Основные компоненты вала каждого PGS кодируются. Hwang и Huang [12] представили процедуру синтеза схемы АТ на основе закодированных эскизов PGT. Поскольку Buchsbaum и Freudenstein [13] ввели граф для представления структуры PGT, графовое представление стало мощным и популярным инструментом в синтезе и анализе PGT. Ян и его коллеги [14] предложили систематический метод проектирования PGT, основанный на теории графов. Более того, определяя все компоненты как точки, а их соединения как ребра на плоском графе, многие другие подходы к анализу были предложены на основе теории графов [15], [16], [17], [18], [19].], [20], [21], [22]. Вышеупомянутая работа больше склоняется к конструктивному оформлению АТ. Тем не менее во многих работах [1,12,[23], [24], [25], [26], [27], [28], [29]] основное внимание уделяется определению последовательностей сцепления, что является важной частью проектирование конфигураций АТ.
Хотя вышеупомянутые работы способствовали развитию метода проектирования АТ, они могут получить только одну или ограниченное количество новых конфигураций, что не может обеспечить достаточное количество типов конфигураций для выбора проектировщиками. Основная цель этой статьи — предложить системный метод для максимально полного и эффективного синтеза конфигураций многоскоростных АТ. Кроме того, на примере синтеза конфигурации девятиступенчатой АКПП можно проиллюстрировать осуществимость этого метода.
Весь документ устроен следующим образом. Структура девятиступенчатой АТ с четырьмя СГС и двумя степенями свободы разбита на две подструктуры с одной степенью свободы в разделе 2. Все топологические графы подструктур в двух типах декомпозиции методом скрининга в нашей базе данных атласа получены в разделе 3. .Схемы элементов переключения (ЧЭ) проанализированы на основе рычажного метода, и все возможные схемы ЧЭ получены в разделе 4. Подконструкции объединены по компоновкам ЧЭ для синтеза конфигураций девятиступенчатой АТ, и 168 возможных конфигураций получены и помечены.
Наконец, представлены резюме и будущие направления исследований.
Фрагменты разделов
В целом, в структуру девятиступенчатой АКПП входят четырехступенчатые PGS, такие как ZF 9HP, GM 9T50E и Benz 9G-Tronic. Возьмем для примера ZF 9HP, его структурная схема показана на рис. 1(а), а также R i , PC i , S i , ( i , = 2,3,4) представляют собой зубчатый венец, водило планетарной передачи и солнечную шестерню и -PGS соответственно. Целью структурной декомпозиции девятиступенчатой АТ является разделение структуры АТ с двумя степенями свободы на две независимые подструктуры с одной степенью свободы. Концепция cut-link, предложенная Л.В. Цай [30]
Принимая во внимание, что процесс изготовления PGT с двойной планетарной передачей более сложен, а эффективность передачи ниже, чем у PGT с одной планетарной передачей, в этой статье принят только случай PGT с одной планетарной передачей.
Компоновка SE играет ключевую роль в разработке конфигураций AT. Как правило, в девятиступенчатой АТ есть шесть SE (например, ZF 9HP и Benz 9G-Tronic), которые включают три тормоза и три сцепления. Таким образом, шесть SE будут использоваться в компоновке SE девятиступенчатой AT с четырьмя PGS в этой статье.
Конфигурацию AT можно разделить на структурную часть PGT и компоновочную часть SE. И тогда конфигурация девятиступенчатой АТ с четырьмя ПГУ и двумя степенями свободы может быть синтезирована комбинацией десяти субструктур, полученных в разделе 3, и восьми схем расположения ЧЭ, полученных в разделе 4. Таким образом, имеется 800 конфигураций. теоретически, но не все из них удовлетворяют конструктивным требованиям девятиступенчатой АКПП. Поэтому предлагается алгоритм синтеза для объединения подструктур
Полный и эффективный метод синтеза конфигураций определяет будущее проектирования конфигураций для многоскоростных АТ. В данной работе представлен новый подход к синтезу конфигурации девятиступенчатой АКПП с четырьмя ПГУ и двумя степенями свободы.
Комбинацией подструктур и компоновок ЧЭ получается 168 конфигураций, включая некоторые классические и новые конфигурации, и все они классифицируются и маркируются. Более того, этот метод может генерировать достаточное количество конфигураций для дизайнеров до
Нет.
Авторы благодарны за проекты, поддержанные Фондом естественных наук Китая (№ 51975544).
Ссылки (35)
- WJ Yang et al.
Автоматическое обнаружение вырожденных планетарных передач с различной степенью свободы
Прил. Мат. Модель.
(2018)
- Ч.Х. Хсу и др.
Эффективная методика структурного синтеза зубчатых кинематических цепей
Мех. Мах. Theory
(1997)
- F. Buchsbaum et al.
Синтез кинематической структуры зубчатых кинематических цепей и других механизмов
J. Mech.
(1970)
- В.М. Хван и др.
Соединение элементов сцепления с планетарными передачами автомобильных автоматических трансмиссий с помощью закодированных эскизов
Мех.
Мах. Теория(2011)
- Дж. К. Лю и др.
Синтез многорядного и многоскоростного планетарного механизма автоматической коробки передач
Мех. Мах. Теория
(2018)
- П. Донг и др.
Проектирование и анализ новой многоступенчатой автоматической коробки передач с четырьмя степенями свободы
Мех. Мах. Теория
(2017)
- Т.Л. Се и др.
Синтез семиступенчатых планетарных передач для грузовых автомобилей большой грузоподъемности
Мех. Мах. Теория
(2015)
- Х.И. Се и др.
Методика подсчета последовательностей сцепления, связанных с механизмами автоматической трансмиссии планетарного типа, SAE Transactions
J. Легковые автомобили
(1996)
- H. Ota et al.
Первая в мире 8-ступенчатая автоматическая коробка передач Toyota для легковых автомобилей
Документ SAE №
(2007)
- Э.
Л. EsmailКонфигурация десятиступенчатых автоматических коробок передач с двенадцатизвенным механизмом Лепелетье с тремя степенями свободы
J. Mech. науч. Технол.
(2016)
Анализ процесса переключения и конструкторская мысль АКПП 01М на основе рычажного метода
J. Mech. Передача.
(2011)
Схема трансмиссии семиступенчатой АКПП на основе рычажно-расширенного метода
J. Mech. Дес.
(2014)
Теория зубчатых передач: кинетика, геометрия и синтез
(2013)
Теория автоматизированного проектирования схемы многостепенного планетарного редуктора
Мах. Дес. Рез.
(1984)
Systematische synthese und bewertung von mehrgängigen planetengetrieben
(2007)
Анализ схемы шестиступенчатой АКПП на основе теории графов
World Sci.
-Tech. Р. Д(2010)
Новое графическое представление для автоматического кинематического анализа планетарных прямозубых передач
ASME J. Mech. Дес.
(1992)
Научная статья
Теоретическое и экспериментальное исследование интегрального управления с обратной связью с выдержкой времени в сочетании с управлением по замкнутому контуру для бесступенчатой системы передачи
Теория механизмов и машин, том 164, 2021, статья 104410
Нелинейное управление передаточным отношением с обратной связью с обратной связью с обратной связью разработано для регулирования передаточного числа бесступенчатой трансмиссии (IVT) для желаемая выходная скорость с любой переменной входной скоростью. Управление передаточным числом системы IVT разработано на основе ее нелинейной динамической модели, которая включает в себя регулятор скорости переднего хода и регулятор длины кривошипа для различных условий работы.
Регулятор скорости движения с обратной связью может работать с эффективными характеристиками движения на основе оптимальной рабочей линии первичного двигателя. Идентификация системы проводится для достижения высоких контрольных характеристик системы IVT. Всеобъемлющие результаты экспериментального исследования представлены для подтверждения предложенной стратегии управления для системы IVT. Инструментальная система измерения скорости вращения разработана таким образом, чтобы можно было измерять величины, необходимые для регулируемой переменной с временной задержкой. Экспериментальные результаты показывают, что соотношение скоростей IVT с предложенной стратегией управления может обеспечить превосходную реакцию отслеживания для желаемой постоянной выходной скорости. Это исследование показывает, что колебания выходной скорости системы IVT могут быть уменьшены за счет управления обратной связью с временной задержкой.Исследовательская статья
Оптимизация производительности пассивно-шарнирного мобильного робота путем минимизации максимально необходимого коэффициента трения при движении по пересеченной местности
Теория механизмов и машин, том 164, 2021 г.
, статья 104368 MA) широко используются для оценки производительности мобильных роботов, предназначенных для движения по пересеченной местности, у нас есть еще более сложная вещь, которую еще никто не делал. Это экспериментальное подтверждение того факта, что TA и MA могут быть одновременно улучшены за счет оптимизации конструкции, которая минимизирует максимальный требуемый коэффициент трения (MRFC) для робота для движения по пересеченной местности. С этой целью выполняется анализ контакта на основе кинематики и оптимальное распределение крутящего момента на основе кинетостатики для расчета профиля RFC мобильного робота на трехмерной пересеченной местности. На основе этих процедур выполняется оптимизация конструкции с использованием MRFC в качестве функции затрат, а результаты подтверждаются как моделированием Recurdyn, так и полевыми экспериментами. Изготовлены две версии робота с начальными и оптимальными размерами, чтобы напрямую сравнивать каждый результат анализа. В результате было подтверждено, что пиковое RFC уменьшилось на 21,8% с 0,174 до 0,136, TA уменьшилось на 10,7% с 10,3 Нм до 9 Нм.
0,2 Нм, а MA уменьшилась на 26,7% с 29,2 мм до 21,4 мм. Кроме того, значимость этой стратегии оптимизации проверяется в различных условиях с помощью моделирования Recurdyn.Научная статья
Типовой синтез одноконтурных 3
T 1 R- параллельных механизмов с многостепенной системой приводаТеория механизмов и машин, том 163, 2021 г., статья 3 систематически разрабатывает типовой синтез одноконтурных параллельных механизмов (ПМ) с тремя трансляциями ( T ) по трем независимым направлениям и одно вращение ( R ) вокруг одного фиксированного направления (3 T 1 R -PMs). Каждая конечность приводится в движение системой привода с несколькими степенями свободы (DOF), а выходное звено может генерировать большой угол поворота. На основе ранее представленных систем привода с несколькими степенями свободы (DS) предлагается новый систематический метод синтеза одноконтурных 3 T 1 R -PM на основе теории групп Ли.
Для улучшения функции вращения одноконтурного 3 T 1 R -PM, два типа соединительных стилей между выходным звеном и концами двух ветвей введены для построения одноконтурного 3 T 1 R -PM с функцией полного вращения. Класс одноконтурных 3 T 1 R -ПМ с двумя последовательными ветвями с приводом от 2-степенного привода и класс одноконтурных 3 T 1 R -ПМ с гибридной ветвью с приводом от построены DS с 3 степенями свободы и последовательная конечность, приводимая в движение шарниром с 1 степенями свободы. Кроме того, симуляции реализованы для отображения возможности работы в больших позах двух примеров представленных 3 Т 1 Р -ПМс.Исследовательская статья
Кинематика криволинейных профилей, сопрягаемых с холостым роликом с сепаратором – анализ кривизны на более высоких траекториях
Теория механизмов и машин, том 164, 2021 г., статья механизм принудительного замыкания с высшей парой, именуемый здесь шарниром с сепараторным роликом и состоящий из цилиндрического роликового зацепления с двумя профилями пазов, вырезанными на разных телах.
Отличительной чертой такого механизма является чистое ограничение скорости качения между его элементами для ограничения потерь на трение. Это делает шарнир с сепаратором идеальным кандидатом для управления кинематикой высокоскоростных рабочих устройств, таких как центробежные маятниковые гасители вибрации.В этой статье предлагается теоретическая основа для движения соединения сепаратор-ролик, использующая внутреннюю геометрию, кривизну более высокого пути и теорию огибающей. Для расчетно-аналитических целей были установлены корреляции между мгновенными инвариантами, свойствами кривизны профилей пазов и условиями чистого качения в пределах высших пар. В конце концов, полученные результаты были проверены для трех конкретных профилей кривых, чтобы проверить их согласованность и предложить немедленное применение.
Научная статья
Алгоритм идентификации изоморфизма и формирование базы данных для плоских 2-6 степеней свободы фракционированных кинематических цепей, объединенных двумя или тремя нефракционированными кинематическими цепями
Теория механизмов и машин, том 166, 2021, статья 104520
5 9 Существующая методы синтеза фракционированных кинематических цепей обычно избегают создания изоморфных фракционированных кинематических цепей, а не идентификации изоморфных цепей.
Следовательно, алгоритм идентификации изоморфизма для дробных кинематических цепей, особенно со сложной структурой, не описан. В данном исследовании, основанном на новом алгоритме идентификации изоморфизма, предлагается систематический метод синтеза всех возможных неизоморфных дробно-кинематических цепей с числом звеньев до 16 и числом степеней свободы (ДОФ), которые объединяются двумя или тремя несимметричными цепями. дробные кинематические цепи. Во-первых, уравнения структурных ограничений представлены для получения всех возможных комбинаций фракционированных кинематических цепей. Во-вторых, две концепции графа характеристик с расщепленными вершинами и комбинированного графа характеристик разработаны для получения соответствующего комбинированного характеристического кода, который является уникальным представлением плоских фракционированных кинематических цепей и применяется для выявления проблемы изоморфизма. Затем синтезируются все возможные 2-6 степеней свободы неизоморфных фракционированных кинематических цепей, объединенных двумя или тремя нефракционированными кинематическими цепями.
Кроме того, созданы соответствующие базы данных синтезированных фракционированных кинематических цепей. Наконец, методы синтеза и результаты этого исследования и имеющиеся в литературе сравниваются и подробно обсуждаются.Исследовательская статья
Модельное управление приводом сцепления, используемым в гибридных коробках передач с двойным сцеплением
Мехатроника, том 77, 2021 г., статья 102585 выбросы. Гибридные трансмиссии с двойным сцеплением, где в трансмиссию включена электрическая машина, играют ключевую роль в этой теме из-за их значительно меньших потерь по сравнению с другими концепциями трансмиссии. С одной стороны, гибридизация приводит к появлению новых функций, таких как наддув, электропривод и многое другое. Но, с другой стороны, это также увеличивает сложность и необходимость улучшенных алгоритмов управления из-за расширенного взаимодействия двигателя, электрической машины, сцепления и транспортного средства. Для хорошей управляемости необходимо быстрое и точное управление всеми исполнительными механизмами.
Ключевыми элементами здесь являются муфты, поскольку они соединяют или разъединяют источники движения с колесами. Чтобы удовлетворить эти требования, в этом вкладе разработаны два подхода к управлению на основе моделей. Начиная с подробной нелинейной параметрической модели, она сводится к двум различным подходам и теории сингулярных возмущений. С уменьшенными моделями 9Контроллер на основе положения 0164 и контроллер на основе давления спроектированы со структурой с двумя степенями свободы, которая содержит компонент прямой связи на основе плоскостности, линейно-квадратический регулятор с интегратором в качестве компонента обратной связи, наблюдатель для жесткая система и модуль формирования траектории. Оба контроллера демонстрируют быструю реакцию управления и лишь небольшие ошибки отслеживания в экспериментах, проведенных на испытательном стенде трансмиссии, где проверяется заполнение сцепления и отслеживание нескольких конкретных профилей крутящего момента, таких как процесс быстрого включения.
© 2021 Elsevier Ltd. Все права защищены.
Синтез конфигураций и анализ производительности 9-ступенчатых автоматических трансмиссий | Китайский журнал машиностроения
- Исходная статья
- Открытый доступ
- Опубликовано:
- Хуафэн Дин ORCID: orcid.org/0000-0002-1003-0321 1,2,3 ,
- Changwang Cai 1,2 ,
- Ziming Chen 1,2 ,
- Tao Ke 3 &
- …
- Bowen Mao 1
Китайский журнал машиностроения том 33 , Номер статьи: 50 (2020) Процитировать эту статью
2444 доступа
4 Цитаты
Детали показателей
Abstract
Текущие исследования автоматических трансмиссий (АТ) в основном сосредоточены на улучшении характеристик вождения, а инновации в конфигурации являются одним из основных направлений исследований.
Однако поиск новых конфигураций AT является одним из основных ограничений инноваций в конфигурации. В настоящем исследовании планетарные зубчатые передачи (ЭГТ) применяются для исследования механизмов 9-скоростные АТС. Затем предлагаются четыре кинематические схемы для автоматических переходов. Для оценки работы предлагаемых механизмов применяется метод аналогии рычага для проведения кинематического и механического анализа. Проводится анализ потока мощности, а затем на основе метода крутящего момента рассчитывается эффективность передачи. Проведен сравнительный анализ между предложенными и существующими механизмами, где полученные результаты показывают, что предлагаемые механизмы имеют приемлемую производительность и могут быть использованы в АТ. Изготовлен прототип АТ и проведены скоростные испытания, подтверждающие точность анализа и реализуемость предлагаемых механизмов.
Введение
В автомобильной промышленности автомобили, оснащенные автоматическими коробками передач (АТ), имеют значительные преимущества, в том числе простоту эксплуатации, плавное переключение передач и длительный срок службы.
При этом соответствующие ходовые качества и комфорт езды значительно улучшаются по сравнению с автомобилями с механической коробкой передач. Первые автомобили, оснащенные АКПП Hydra-Matic, были разработаны и выпущены на рынок компанией General Motors в 1940-х годах. С тех пор автомобили, оснащенные автоматической коробкой передач, привлекли огромное количество потребителей и быстро заняли автомобильный рынок. Особенно ярко это выражено в США, странах Европы и Японии [1]. Наряду с непрерывным развитием автомобильной промышленности огромное значение имеют инновации и развитие АТС.
За последние несколько десятилетий в области автоматических коробок передач было предложено много инноваций. В настоящее время планетарные АТ являются наиболее широко применяемыми АТ, что обусловлено их замечательными преимуществами, в том числе компактной конструкцией, большими передаточными числами, высокой несущей способностью и длительным сроком службы. Первым шагом на этапе концептуального проектирования АТ является выбор кинематических конфигураций для обеспечения желаемых передаточных чисел [2].
Механизм АКПП планетарного типа обычно состоит из гидравлической трансмиссии и частей механической трансмиссии. Часть гидравлической трансмиссии в основном включает в себя преобразователь крутящего момента, а часть механической трансмиссии включает планетарную зубчатую передачу (EGT) и набор переключающих элементов, таких как сцепления и тормоза. Чтобы получить кинематические конфигурации AT, ученые предложили методы синтеза EGT. Джонсон и Тоуфиг [3] использовали синтетический подход кинематических цепей рычажного типа и предложили метод синтеза для EGT. Затем синтезировали зубчатые механизмы с одной степенью свободы (степень свободы) до 8 звеньев. Кроме того, Бухсбаум и Фрейденштейн [4] и Фрейденштейн [5] применили теорию графов к процессу синтеза зубчатых кинематических цепей (ЗКЦ) и получили эпициклические зубчатые цепи с числом звеньев до 5. Ravisankar и Mruthyunjaya [6] применили теорию графов и матрицу для синтеза GKC и получили все EGT 1-DOF с 4 фундаментальными петлями. Кроме того, Tsai et al.
[7,8,9, 10] предложил метод обнаружения изоморфизма путем вычисления характеристического полинома EGT, подход генетического графа для синтеза неизоморфных EGT с числом ссылок до 6 и нефракционированных EGT с 2-степенями свободы с числом звеньев до 7, а также каноническое графовое представление GKC для решения псевдоизоморфной задачи. Kim и Kwak [11] использовали рекурсивный метод и синтезировали EGT с числом связей до 7. Хсу и Лам [12] представили новое графическое представление планетарных зубчатых передач (ПГТ). Затем Хсу [13] предложил метод синтеза GKC, основанный на новом графовом представлении. Основываясь на определенных функциональных ограничениях, Кастильо [14] предложил метод синтеза, а затем применил предложенный метод для синтеза PGT с 1-степенями свободы до 9ссылки. Кроме того, Нго и Ян [15] сгенерировали 48 конфигураций и синтезировали последовательно-параллельные гибридные трансмиссии для транспортных средств общественного транспорта. Rajasri [16] предложил подход в соответствии с числом Хэмминга и сгенерировал EGT с числом ссылок до 7.
Камеш [17] применил полином инцидентности вершины и предложил метод синтеза. Затем он сообщил обо всех неизоморфных EGT 1-DOF, содержащих до 6 ссылок. Шанмухасундарам и др. [18] применили понятие кинематической единицы в методе представления графов поворотов и перемещений для синтеза ЭГТ, содержащих до 7 звеньев. Более того, ученые [19,20,21] сосредоточены на синтезе конфигураций АТС, которые обычно используются для гибридных электромобилей. Следует отметить, что эти устройства, как ожидается, будут играть важную роль в сохранении энергии и окружающей среды в ближайшем будущем. Обзор литературы показывает, что до сих пор были предложены различные EGT, которые обеспечивают множество кинематических конфигураций для инновационных AT. В настоящее время 6-, 7- и 8-ступенчатые АКПП в основном являются продукцией автомобильной промышленности, а некоторые 9-ступенчатые АКПП находятся на стадии испытаний и доработки. Наряду с развитием технологии AT, EGT с большим количеством звеньев пользуются большим спросом для разработки AT с большим количеством передач.
С другой стороны, очень важно оценить осуществимость и эффективность механизмов AT с разных сторон, включая кинематический и динамический анализ. С этой целью были предложены различные методы, такие как метод относительной скорости [22], метод аналогии рычага [23] и метод, основанный на топологии [24]. Эти методы могут предсказать скорость, соотношение скоростей и силовое состояние кандидата AT в качестве соответствующего показателя оценки. Обзор литературы показывает, что метод аналогии рычага широко применяется для анализа скоростей и силового режима EGT. Затем поток мощности и потери мощности анализируются для получения другого показателя оценки, называемого эффективностью передачи [2, 25, 26, 27, 28]. Фактически метод крутящего момента [29], применяя понятие отношения чувствительности [30, 31], представляет собой простую и универсальную схему, применимую ко всем структурам.
Дин и др. [32,33,34,35,36] представили унифицированные топологические модели представления для плоских кинематических цепей.
Затем они синтезировали EGT с числом ссылок до 9 и создали базу данных топологических графов для EGT. В настоящем исследовании предполагается предложить метод синтеза на основе базы данных топологических графов. Затем предложенный метод был применен для исследования кинематических схем различных АТ, охватывающих существующие конструкции и новые конструкции. Чтобы проиллюстрировать процесс синтеза, 9Были синтезированы скоростные АТ и предложены четыре механизма. Затем был применен метод аналогии рычага для проведения кинематического и механического анализа предложенных конфигураций, а также анализа потока мощности. Кроме того, КПД трансмиссии рассчитывался методом крутящего момента. Для оценки реализуемости и эффективности предлагаемых механизмов был проведен сравнительный анализ. Наконец, был изготовлен прототип одного из механизмов с лучшими характеристиками и проведен эксперимент по скоростным испытаниям.
Конфигурация Синтез 9-ступенчатых механизмов АКПП
Исследования показывают, что с увеличением числа передаточных чисел в АКПП снижается показатель расхода топлива и повышается комфортность езды [37].
В настоящее время АКПП с 6–8 передачами являются основной продукцией автомобильной промышленности. Между тем, 9-ступенчатые АКП находятся в стадии тестирования и разработки. На рис. 1 показаны конфигурации различных 9-ступенчатых автоматических коробок передач. Среди представленных схем ZF 9HP состоит из четырех замедляющих передач, одной прямой передачи, четырех повышающих передач и одной задней передачи, тогда как Benz 9G-Tronic состоит из пяти передач замедления, одной прямой передачи, трех повышающих передач и одной задней передачи. Кроме того, GM 9T50E состоит из шести передач замедления, одной прямой передачи, двух повышающих передач и одной задней передачи.
Конфигурация различных существующих 9-скоростных АТ
Изображение полного размера
Конфигурация ТРВ, как ключевого компонента механизма АТ, имеет большое значение при проектировании АТ. Основываясь на унифицированных топологических моделях представления GKC, предложенных Дингом [32], EGT, используемые в AT, могут быть представлены двойными двухцветными графами (DBG).
Для ЭГТ с одним главным валом число вершин ГДГ на единицу больше числа звеньев соответствующих ЭГТ. При этом подвижность ДБГ на единицу больше, чем у соответствующих ЭГТ. Например, структурные схемы АТ, показанные на рисунке 1, взяты из ссылок. [38,39, 40], и соответствующие EGT преобразуются в DBG, где результаты представлены на рисунке 2. Замечено, что EGT, используемый в ZF 9HP, представляет собой 2-DOF и 11-звено, а соответствующий DBG — 3-DOF и имеет 12 вершин.
Структурные схемы различных AT и соответствующих им DBG
Полноразмерное изображение
Ding et al. [33] создали базу данных топологических графов для EGT. Они синтезировали EGT с количеством ссылок до 11 и представили их через соответствующие DBG в базе данных. EGT для ZF 9Схемы HP, Benz 9G-Tronic и GM 9T50E имеют 11 звеньев, 12 звеньев и 10 звеньев соответственно. Учитывая количество вершин и подвижность соответствующих ГДС, ГТГ, используемые в ZF 9HP и GM 9T50E, могут быть получены из базы данных топологического графа, как показано на рисунке 3.
Следует указать, что некоторые ГДГ аналогичны существующим ГДГ в топологические особенности, которые могут быть использованы для получения механизмов АТ, имеющих сходную кинематическую структуру с существующими продуктами АТ.
БДГ ЭГТ в различных АКПП
Увеличенное изображение
Следует указать, что механизмы АТ с определенными требованиями могут быть получены с нуля через базу топологических графов. Для ВТГ, используемых в механизмах АТ, в качестве входных, выходных или неподвижных компонентов для получения желаемых передаточных чисел могут использоваться только соосные звенья, а именно центральные шестерни (солнечная и зубчатая передача) и водила [41]. Для механизма 1-DOF AT с n c соосных звеньев, количество всех возможных передаточных чисел, включая прямой привод, представлено м . Когда выход указан, м можно вычислить с помощью следующего выражения:
$$m = (n_{c} — 1)(n_{c} — 2) + 1.
$$
(1)
Подвижность механизма АТ определяется как количество деталей, которые могут свободно вращаться, когда все подвижные элементы находятся в раздельном состоянии. В механизме AT элемент переключения называется сцеплением, когда он используется для соединения двух разных компонентов, или называется тормозом, когда используется для фиксации одного компонента на корпусе. Этот подвижный элемент снижает подвижность механизма АТ с F до ( F −1) и количество коаксиальных звеньев от n c до ( n c −1) соответственно. Следовательно, для механизма АТ с F степенями свободы ( F −1) требуются смещающие элементы, чтобы уменьшить подвижность механизма до 1. При этом все движение механизма АТ определяется при некотором входе скорость так, чтобы можно было получить желаемое передаточное число [42].
Для того, чтобы получить 9-ступенчатую АТ, количество желаемых передаточных чисел, включая передачу заднего хода, равно 10.
Тогда количество соосных звеньев n c в 1-DOF 9-ступенчатой Механизм АТ должен удовлетворять следующим неравенствам:
$$(n_{c} — 1)(n_{c} — 2) + 1 \ge 10,$$
(2)
$$n_{c} \ ge 5.$$
(3)
Для получения 9-скоростных АКПП с F степенями свободы количество соосных звеньев должно быть более (4+ Ф ). Следует указать, что на основании приведенного выше определения подвижности механизма АТ и критерия Чебычева-Грюблера-Куцбаха для планарных механизмов [43] подвижность ЭГТ, используемых в механизмах АТ F -DOF, составляет ( F −1 ). В настоящем исследовании синтезированы ЭГТ, удовлетворяющие соотношению между их подвижностью и количеством соосных звеньев, и добавлены переключающие элементы для получения соответствующих конфигураций для проектирования 9-ступенчатых механизмов АТ.
Для удобства управления и плавного переключения в механизме применены одновременно два переключающих элемента.
При этом учитывается принцип переключения «сцепление-сцепление». В этой схеме один переключающий элемент удерживает контакт неизменным, а другой переключающий элемент размыкается. При этом один из оставшихся переключающих элементов переводят в рабочее состояние. В настоящем исследовании для иллюстрации процесса синтеза рассматриваются 9-скоростные механизмы АТ с 3 степенями свободы. Для этого количество коаксиальных звеньев должно превышать 7.
На первом шаге задается подвижность и количество вершин соответствующих БДГ в соответствии с базой данных графа. Затем получаются возможные наборы ссылок. Например, когда рассматриваются EGT с 2 степенями свободы с 11 ссылками, соответствующие DBG с 3 степенями свободы имеют 12 вершин. В этом случае количество вершин и подвижность в базе данных топологического графа устанавливаются равными 12 и 3 соответственно. Получается 103 возможных набора ссылок. На рисунке 4 показаны полученные наборы ссылок.
Рисунок 4 Ассортименты связей 12-вершинных БДГ с тремя степенями свободы, полученные из базы данных топологического графа .
Когда обнаруженное значение равно или больше (4+ F ), синтезируются DBG в ассортименте ссылок. На рисунке 5 показаны некоторые из полученных DBG для 11-звенных EGT с 2 степенями свободы и 7 коаксиальными звеньями.
Получены ГДС для 11-звенных ТГТ с 2 степенями свободы и 7 коаксиальными звеньями
Увеличенное изображение
Учитывая характеристики топологических графов и практические применения ЭГТ, следует исключить ГДС со следующими условиями.
- (1)
DBG с жесткими подцепями;
- (2)
Неплоские ДБГ;
- (3)
ГДГ с вершинами, соединяющимися с полой вершиной штриховыми линиями;
- (4)
ГДГ с вершинами, примыкающими только к пунктирным линиям;
- (5)
Когда количество пунктирных линий, примыкающих к вершине, представляющей планетарную передачу, меньше двух.

DBG, удовлетворяющие вышеуказанным ограничениям, исключаются. Затем в качестве примеров выбираются четыре DBG, как показано на рисунке 6.
Рисунок 6Четыре DBG выбираются из наборов ссылок [2; 9; 0; 0; 0; 1] и [3; 7; 1; 0; 0; 1]
Полноразмерное изображение
На третьем этапе для проведения анализа работоспособности и расстановки элементов переключения необходимо построить функциональные схемы ЭГТ, соответствующие ДБГ. В настоящей работе метод Бухсбаума-Фрейденштейна [4] применяется для преобразования ДСГ в функциональные схемы ТГТ. Затем определяются водила, планетарные шестерни, солнечные шестерни и зубчатые венцы в соответствии с соответствиями между DBG и EGT. DBG, показанные на рисунке 6, преобразуются в функциональные схемы, как показано на рисунке 7.
Рисунок 7Функциональные схемы четырех DBG представлены на рисунке 6
Изображение в натуральную величину
Рисунок 7 показывает, что EGT (1) и (2) конструктивно аналогичны.
Кроме того, ЭГТ (3) и (4) структурно подобны. Следует указать, что структурно-подобные ТГТ для любых существующих АТ можно найти в базе данных.
Наконец, конфигурации 9-ступенчатых механизмов АТ могут быть получены путем добавления переключающих элементов методом аналогии с рычагом [23]. Это можно сделать следующим образом:
- (1)
Преобразование функциональных схем EGT в эквивалентные схемы рычагов с помощью метода аналогии рычагов.
- (2)
Определите выходной элемент, которым обычно является водило или зубчатый венец.
- (3)
Определите входной элемент, которым обычно является солнечная шестерня или водило.
- (4)
Определить положение фрикционов.
Муфты имеют два режима работы: первый режим соединяет компоненты двух разных планетарных передач (PGS), а именно простой планетарной передачи, определенной Леваи [22]. Второй способ соединяет два разных компонента одного PGS, образуя атрезию. Основной целью первого режима является снижение подвижности выхлопных газов, а второй режим всегда используется для достижения прямой передачи. При применении второго режима все компоненты ПГС вращаются как единое целое, что называется атрезией. - (5)
Определить положение тормозов. Тормоза не могут быть добавлены к входному элементу и выходному элементу.
В настоящем исследовании для преобразования применяются описанные выше шаги. Представленные DBG на рисунке 6 преобразованы в механизмы AT, и соответствующие структурные схемы показаны на рисунке 8.
Рисунок 8Структурные схемы механизмов АТ, преобразованных из DBG, представлены на рисунке 6
Изображение в натуральную величину
Обзор литературы показывает, что эти схемы ранее не предлагались.
Поэтому они были или будут запатентованы [44,45,46,47].
Анализ характеристик предлагаемых механизмов АТ
Исследования показывают, что диапазон изменения передаточных чисел, интервал передаточных чисел и эффективность трансмиссии являются важными показателями для оценки работы механизмов АТ. С другой стороны, механические характеристики механизмов АТ оказывают большое влияние на производительность и срок службы системы. В этом разделе предполагается проанализировать производительность предлагаемых механизмов AT, показанных на рисунке 8. С этой целью механизм AT (1) взят в качестве примера для иллюстрации процесса анализа. Рисунок 9подробно иллюстрирует структуру механизма AT (1).
Рисунок 9Структурная схема механизма АТ (1)
Изображение в полный размер
На рисунке 9 показано, что механизм АТ в основном состоит из частей гидравлической трансмиссии и механической трансмиссии. Замечено, что эти две детали установлены в корпусе.
Кроме того, гидравлическая часть трансмиссии в основном состоит из преобразователя крутящего момента, а механическая часть трансмиссии состоит из EGT и шести переключающих элементов. EGT состоит из четырех PGS (называемых PGS 9).0165 1 -PGS 4 ) и пять соединительных компонентов (называемых IC 1 -IC 5 ). Кроме того, элементы переключения включают два сцепления (т. е. A, B) и четыре тормоза (т. е. C, D, E, F). Мощность от входного вала (I) передается через часть гидравлической трансмиссии и часть механической трансмиссии на выходной вал (O), так что транспортное средство движется с ожидаемой скоростью.
На рисунке 9 показано, что каждый PGS состоит из четырех элементов, включая солнечную шестерню (S), зубчатый венец (R), планетарную шестерню (P) и водило (PC). Эти элементы связаны друг с другом через ИС и элементы сдвига. Каждый IC работает как муфта и соединяет два элемента между двумя PGS, чтобы все время формировать компонент. С другой стороны, элемент переключения соединяет или разделяет компоненты на разных передачах.
Различные передаточные числа могут быть получены путем выборочного соединения или разделения различных переключающих элементов. Следует указать, что предлагаемый механизм АТ имеет десять различных передаточных чисел (включая передачу заднего хода), так что он относится к категории 9.-скоростная передача.
Кинематический анализ
Кинематический анализ в основном включает расчет передаточного отношения и скорости вращения движущихся компонентов на каждой передаче, чтобы можно было получить диапазон и интервал передаточных чисел. Передаточное число механизма AT относится к отношению скорости входного вала к скорости выходного вала. Абсолютное значение передаточного отношения указывает на размер, а соответствующий знак указывает на соотношение между направлением вращения входного и выходного валов.
В настоящее время метод относительных скоростей и аналогия с рычагом широко применяются для анализа АТ с кинематической точки зрения. В аналогии с рычагом используется эквивалентная диаграмма рычага, которая более интуитивно понятна и полезна для определения передаточных чисел.
В настоящем исследовании аналогия с рычагом применяется для анализа предложенных механизмов АТ. На рисунке 10 показана эквивалентная схема рычага предлагаемого механизма АТ.
Эквивалентная рычажная схема предлагаемого механизма АТ (1)
Изображение полного размера
На рисунке 10 показано, что в предлагаемом механизме АТ имеется шесть переключающих элементов, причем два из них должны соприкасаться одновременно, чтобы получить определенное передаточное число. С учетом практического применения системы AT для каждой PGS количество включенных тормозов не должно превышать одного. Между тем, в предлагаемом механизме АТ предусмотрено десять режимов комбинирования фрикционов и тормозов. Характеристические параметры четырех ПГС, равные соотношению числа зубьев зубчатого венца и солнечной шестерни, представлены К н ( н = 1, 2, 3, 4).
Комбинированный режим 1: D и F задействованы
В этом режиме компоненты R 1 R 2 и ПК 3 R 4 соединены с корпусом, а тормоза D и F задействованы.
При этом R 1 R 2 и PC 3 R 4 неподвижны, так что соответствующие скорости равны 0. Перекрывая точки опоры с той же скоростью в точку опоры, механизм AT превращается в эквивалентный рычаг с шестью точками опоры, как показано на рисунке 11.
Эквивалентная диаграмма скоростей рычага при задействовании D и F
Изображение в полный размер
Точки опоры (1), (2) и (3) обозначают входной элемент S 1 S 2 , элемент PC 1 и компонент ПК 2 S 3 соответственно. При этом точки опоры (4), (5) и (6) представляют собой компонент R 1 R 2 PC 3 R 4 , выходной элемент R 3 PC 4 и элемент S 4 соответственно. Прямоугольная система координат O — XY устанавливается, как показано на рисунке 11. Ось эквивалентного рычага с шестью точками опоры считается осью Y , где положительное направление — от точки опоры (1) до точки опоры.
(6). Выберите произвольную точку ниже точки опоры (1) на оси Y в качестве исходной точки O , а затем прямую линию, перпендикулярную оси Y , проходящую от исходной точки O считается осью X . В этом случае правильным направлением является положительное направление.
Точки опоры на оси Y представляют компоненты EGT. Для удобства расчета принято, что расстояние между точками опоры (4) и (5) равно 1 мм. В дальнейшем длину между другими точками опоры можно получить и представить характеристическими параметрами K n ( n = 1, 2, 3, 4).
X — ось представляет скорость вращения каждого компонента. Для удобства расчета принято, что скорость вращения входного элемента (т. е. точки опоры (1)) равна 1 об/мин, а координата точки a равна (1, Y (1)). Кроме того, скорость вращения неподвижного элемента (то есть точки опоры (4)) установлена равной 0 об/мин. Тогда линия скорости ab механизма АТ в это время получается путем соединения точки (1, Y (1)) с точкой (0, Y (4)).
Точка b является пересечением линии скорости и горизонтальной линии, проходящей через точку опоры (5). X -координаты пересечения линий скорости с горизонтальными линиями, проходящими точки опоры, представляют скорости вращения компонентов, представленных точками опоры. Положительный и отрицательный знаки представляют одинаковое и противоположное направление вращения компонентов по сравнению с входным элементом соответственно. Например, координата X точки b 9Точка 0527 отрицательная, что указывает на то, что направление вращения выходного элемента R 3 PC 4 противоположно направлению вращения входного элемента.
По основным свойствам подобных треугольников можно получить выражения скорости вращения для всех составляющих. Например, треугольник, состоящий из точек опоры (4), (5) и точки b , подобен треугольнику, состоящему из точек опоры (4), (1) и точки a . X -координата b точка, а именно скорость вращения выходного элемента R 3 PC 4 , может быть получена соответственно:
$$\frac{{n_{{{\text{R}}_{ 3} { \text{PC}}_{ 4} }} }}{{n_{{{\text{S}}_{ 1} {\text{S}}_{ 2} }} }} = \frac{{ x_{b} }}{{x_{a} }}{ = } — \frac{{l_{45} }}{{l_{14} }} = — \frac{1}{{(1 + K_{ 2} )K_{3} }},$$
(4)
$$n_{{{\text{R}}_{ 3} {\text{PC}}_{ 4} }} = x_ {b} = — \frac{1}{{(1 + K_{2} )K_{3} }},$$
(5)
где \(n_{{{\text{S}}_ {1} {\text{S}}_{2}}}\) и \(n_{{{\text{R}}_{3} {\text{PC}}_{4}}}\) обозначим скорость вращения входного элемента S 1 S 2 и выходной элемент R 3 ПК 4 соответственно.
Кроме того, x b и x a являются X -координатой b и a точек соответственно. Наконец, l ij ( i , j = 1, 2, …, 6) обозначает расстояние между точками опоры ( i ) и ( j ).
Аналогичным образом можно получить скорость вращения других компонентов. Расчетные скорости представлены в таблице 1.
Таблица 1 Скорость вращения каждого компонента при включении D и F (об/мин)Полноразмерная таблица
X -координаты точек a и b представляют скорость вращения входа и выхода членов соответственно. На основе заданных параметров передаточное число можно математически выразить следующим образом:
$$i_{\text{DF}} = \frac{{n_{{{\text{S}}_{ 1} {\text {S}}_{ 2} }} }}{{n_{{{\text{R}}_{ 3} {\text{PC}}_{ 4} }} }}{= } — (1 + К_{2} )К_{3} ,$$
(6)
где \(i_{\text{DF}}\) обозначает передаточное отношение механизма АКПП при включении D и F.
Комбинированный режим 2: Включены C и F
В этом режиме элемент PC 1 и компонент PC 3 R 4 подсоединяются к корпусу, когда задействованы тормоза C и F. Между тем, PC 1 и PC 3 R 4 неподвижны, поэтому их скорости установлены на 0. На рисунке 12 показан эквивалентный рычаг с шестью точками опоры, преобразованный механизмом AT.
Рисунок 12Диаграмма скоростей эквивалентного рычага при задействовании C и F
Изображение в полном размере
На этом рисунке точки опоры (1), (2) и (3) обозначают входной элемент S 1 S 2 , элемент S 4 и выходной элемент R 3 PC 4 соответственно. Кроме того, точки опоры (4), (5) и (6) представляют компоненты PC 1 PC 3 R 4 , PC 2 S 3 и R 1 R 2 соответственно.
На рисунке 12 показано, что линия мгновенной скорости ab механизма АТ можно получить, соединив координаты (1, Y (1)) и (0, Y (4)).
Тогда выражения скоростей вращения компонентов могут быть получены через основные свойства подобных треугольников. Таблица 2 иллюстрирует результаты расчетов.
Таблица 2 Частота вращения каждого компонента при включении C и F (об/мин)Полноразмерная таблица
На основании заданных параметров передаточное число в этом режиме может быть математически выражено следующим образом:
$$i_{\text{CF}} = \frac{{n_{{{\text{S}}_{ 1} {\text{S}}_{ 2} }} }}{{n_{ {{\text{R}}_{ 3} {\text{ПК}}_{ 4} }} }} = \frac{{(1 + K_{2} )K_{1} K_{3} }} {{K_{2} — K_{1} }},$$
(7)
где \(i_{\text{CF}}\) обозначает передаточное число механизма АКПП при включении C и F .
Комбинированный режим 3–6: A включено
В этом режиме муфта A включена, а элемент S 4 и компонент S 1 S 2 соединены друг с другом.
На рисунке 13 показан эквивалентный рычаг с шестью точками опоры, трансформированный механизмом AT.
Диаграмма эквивалентной скорости рычага при включенном сцеплении A
Изображение в полном размере
На рисунке 13 показано, что точки опоры (1), (2) и (3) обозначают входной элемент S 1 S 2 S 4 , выходной элемент R 3 ПК 4 и компонент ПК 3 R 4 соответственно. Кроме того, точки опоры (4), (5) и (6) представляют элемент PC 1 , компонент PC 2 S 3 и компонент R 1 R 2 соответственно.
Имеется четыре режима, соответствующих срабатыванию различных тормозов. Следовательно, соответственно можно получить четыре различных передаточных числа.
На рисунке 13 линии a 1 b 1 и a 2 b 2 9016 представляют скорости механизмов FAT и 9016 соответственно.
Кроме того, а 3 б 3 и a 4 b 4 обозначают линии скорости механизма AT при включенных тормозах E и D соответственно. Таблица 3 показывает, что выражения скоростей вращения компонентов при задействовании разных тормозов могут быть получены с помощью основных свойств подобного треугольника.
Полноразмерный стол
Компонент S 1 S 2 S 4 — входной элемент, а R 3 ПК 4 — выходной элемент. Согласно определению передаточного отношения выражения описываются следующим образом.
Выражение передаточного числа при включенном тормозе F описывается следующим образом:
$$i_{\text{AF}} = \frac{{n_{{{\text{S}}_{ 1} {\text{ S}}_{ 2} {\text{S}}_{4} }} }}{{n_{{{\text{R}}_{ 3} {\text{ПК}}_{4} } } }} = 1 + K_{4} .$$
(8)
Выражение передаточного отношения при включенном тормозе C описывается следующим образом:
$$i_{\text{AC}} = \frac{{n_{{{\text{S}}_{ 1} {\text{S}}_{ 2} {\text{S}}_ {4} }} }}{{n_{{{\text{R}}_{ 3} {\text{PC}}_{ 4} }} }}{ = }\frac{{(1 + K_{ 3} + К_{4})(1 + К_{2})К_{1}}}{{((1 + К_{2})(1 + К_{3}) + К_{4})К_{1 } — K_{2} K_{4} }}.
$$
(9)
Выражение передаточного числа при включенном тормозе E описывается следующим образом:
$$i_{\text{AE}} = \frac {{n_{{{\text{S}}_{ 1} {\text{S}}_{2} {\text{S}}_{4} }}}}{{n_{{{\text {R}}_{ 3} {\text{PC}}_{ 4} }} }}{ = 1 + }\frac{{K_{4}}}{{1 + K_{3} }}.$ $
(10)
Выражение передаточного отношения при включенном тормозе D описывается следующим образом:
$$i_{\text{AD}} = \frac{{n_{{{\text{S}}_{ 1 } {\text{S}}_{ 2} {\text{S}}_{4} }} }}{{n_{{{\text{R}}_{3} {\text{ПК}} _{ 4} }} }} = \frac{{(1 + K_{2}) (1 + K_{3} + K_{4})}}{{1 + K_{2} + K_{3} + K_{4} + K_{2} K_{3} }},$$
(11)
где \(i_{\text{AF}}\), \(i_{\text{AC}}\ ), \(i_{\text{AE}}\) и \(i_{\text{AD}}\) обозначают передаточное число механизма AT при включении A и F, передаточное число при включении A и C , передаточное число при включении A и E и передаточное число при включении A и D соответственно. Кроме того, \(n_{{{\text{S}}_{ 1} {\text{S}}_{ 2} {\text{S}}_{4} }}\) представляет собой скорость вращения входной элемент S 1 С 2 С 4 .
Комбинированный режим 7–9: B включено
В этом режиме сцепление B включено, а компоненты PC 3 R 4 и S 1 S 2 соединены друг с другом. На рис. 14 показан эквивалентный рычаг с шестью точками опоры, трансформированный механизмом АТ. Рисунок 140165 4 , выходной элемент R 3 PC 4 и входной элемент S 1 S 2 PC 3 R 4 соответственно. Кроме того, точки опоры (4), (5) и (6) представляют элемент PC 1 , компонент PC 2 S 3 и компонент R 1 R 2 соответственно.
Различные передаточные числа достигаются за счет включения различных тормозов. На рисунке 14 показано, что строки a 1 b 1 , a 2 b 2 и a 3 a 3 b 3 представляют собой тормозные линии DAT соответственно, когда C и задействованы тормозные механизмы.
Кроме того, таблица 4 показывает, что выражения скоростей вращения компонентов при включении разных тормозов могут быть получены по основным свойствам подобного треугольника.
Полноразмерный стол
Компонент S 1 S 2 PC 3 R 4 — элемент ввода, а R 3 PC 4 — элемент вывода. По определению передаточного числа выражения можно получить следующим образом.
Когда тормоз D включен, соответствующее передаточное число может быть выражено следующим образом:
$$i_{\text{BD}} = \frac{{n_{{{\text{S}}_{ 1 } {\text{S}}_{2} {\text{ПК}}_{3} {\text{R}}_{4} }}}}{{n_{{{\text{R}} _{3} {\text{ПК}}_{4} }} }} = \frac{{(1 + K_{2} )K_{3} }}{{K_{2} + K_{3} ( 1 + К_{2} )}}.$$
(12)
При включенном тормозе E математическое выражение для передаточного числа:
$$i_{\text{BE}} = \frac{{n_{{{\text{S}} _{ 1} {\text{S}}_{ 2} {\text{ПК}}_{3} {\text{R}}_{4} }}}}{{n_{{{\text{ R}}_{3} {\text{PC}}_{4} }} }} = \frac{{K_{3} }}{{1 + K_{3} }}.
$$
(13 )
При включенном тормозе C выражение для передаточного числа имеет следующий вид:
$$i_{\text{BC}} = \frac{{n_{{{\text{S}}_ { 1} {\ text {S}} _ { 2} {\ text {ПК}} _ {3} {\ text {R}} _ { 4} }} }} {{n_ {{{\ text {R }}_{3} {\text{ПК}}_{4} }} }} = \frac{{(1 + K_{2} )K_{1} K_{3} }}{{(1 + K_ {1} )К_{2} + (1 + К_{2} )К_{1} К_{3} }}, $$
(14)
где \(i_{\text{BD}}\), \(i_{\text{BE}}\) и \(i_{\text{BC}}\) обозначают передаточное число механизма AT, когда B и D, B и E и B и C задействованы соответственно. Кроме того, \(n_{{{\text{S}}_{ 1} {\text{S}}_{ 2} {\text{ПК}}_{3} {\text{R}}_{4 } }}\) представляет скорость вращения входного элемента S 1 S 2 PC 3 R 4 .
Комбинированный режим 10: A и B включены
В этом режиме компоненты ПК 3 R 4 , S 1 S 2 и элемент S 4 соединяются друг с другом, когда муфты A и B сцеплены вместе.
Между тем, PGS 4 движется один, образуя атрезию, которая передает входное движение непосредственно выходному элементу, реализуя прямую передачу. На рисунке 15 показано, что соединение координат (1, Y (1)) и (1, Y (3)) и линии скорости a 1 a 2 механизма AT может быть полученный.
Диаграмма эквивалентной скорости рычага при совместном зацеплении А и В
Изображение в полный размер
В этом режиме скорости вращения всех компонентов одинаковы, что равно частоте вращения входного элемента, а именно 1 об /мин. Математически это можно выразить следующим образом:
$$n_{{{\text{S}}_{ 1} {\text{S}}_{ 2} {\text{S}}_{4} } } = n_ {{{\text{R}}_{3} {\text{PC}}_{4} }} = n_{{{\text{PC}}_{3} {\text{R} }_{ 4} }} = n_{{{\text{ПК}}_{1} }} = n_{{{\text{ПК}}_{2} {\text{S}}_{3} }} = n_{{{\text{R}}_{ 1} {\text{R}}_{ 2} }} = 1.$$
(15)
X -координаты точек a 1 и a 2 представляют скорость вращения входного элемента одновременно.
Кроме того, координата X точки b представляет собой скорость вращения выходного элемента. Тогда передаточное число можно получить следующим образом:
$$i_{\text{AB}} = \frac{{n_{{{\text{S}}_{ 1} {\text{S}}_ { 2} {\ text{S}}_{4} }} }}{{n_{{{\text{R}}_{ 3} {\text{ПК}}_{ 4} }} }} = 1,$$
(16)
где \(i_{\text{AB}}\) и \(n_{{{\text{S}}_{ 1} {\text{S}}_{ 2} {\ text{S}}_{4} }}\) обозначают передаточное число механизма AT при включении A и B и скорость вращения входного элемента S 1 S 2 S 4 соответственно.
Механический анализ
Механический анализ механизма АТ относится к расчету крутящих моментов в точках зацепления зубчатых колес, включая внешний крутящий момент механизма EGT и внутренний крутящий момент PGS. Как ключевая часть механизма АТ, крутящий момент, приложенный к элементам механической передачи, заметно влияет на рабочие характеристики и срок службы [48]. Для проведения анализа предполагается, что в механизме АТ отсутствует трение, и он имеет равномерное движение.
Механический анализ механизма АТ можно упростить до задачи уравнений равновесия параллельных сил, которую можно решить методом аналогии рычага.
Если для передачи мощности используется участник, считается, что PGS, включающий этот элемент, активен. В качестве примера возьмем условие силы при передаче заднего хода. Тогда активны два ВГУ, а два других ВГУ не участвуют в передаче мощности при включении тормозов D и F. На рисунке 16 показано условие усилия. Следует указать, что входным и выходным элементами являются солнечная шестерня S 2 и зубчатый венец R 3 соответственно. При этом неподвижными элементами являются зубчатый венец R 2 и ПК-носитель 3 .
Figure 16Torque analysis diagram when D and F engaged
Full size image
In Figure 16, T I , T O and T b denote the input torque, выходной крутящий момент и тормозной момент соответственно.
Анализ внешнего крутящего момента
Обычно входной крутящий момент T I задается и действует на входной элемент S 2 . Кроме того, выходной крутящий момент T O , действующий на выходной элемент R 3 , может быть рассчитан в форме ниже на основе передаточного числа, полученного в разделе 3.1.
$$T_{\text{O}} = — i_{\text{DF}} T_{\text{I}} = (1 + K_{2} )K_{3} T_{\text{I} } .$$
(17)
Тормозной момент T b , действующий на неподвижные элементы R 2 и PC 3 , может быть рассчитан в соответствии с балансом внешних моментов от горизонтального направления:
$$T_{\text{b}} = — T_{\text{I}} — T_{\text{O}} = — (1 + K_{3} + K_{2} K_{3} ) T_{\text{I}} .$$
(18)
Анализ внутреннего крутящего момента
Внутренний крутящий момент PGS относится к крутящему моменту, прикладываемому планетарной шестерней к центральным шестерням, находящимся в зацеплении с ней или держателем, поддерживающим ее.
Согласно уравнению равновесия крутящих моментов, приложенных центральными шестернями и водилом к планетарной передаче в PGS, между крутящими моментами имеет место следующее соотношение:
$$\frac{{T_{\text{S}} }}{1} = \frac{{T_{\text{R}}}}{K} = \frac{{T_{\text{PC}}}}{ — (1 + K)}.$$
(19)
Следует указать, что изначально анализируется элемент с определенным внешним крутящим моментом и только с одним внутренним крутящим моментом. На самом деле этот конкретный элемент участвует только в движении одного PGS. Согласно третьему закону Ньютона внутренний крутящий момент стержня равен по величине и противоположен по направлению действующему на него внешнему крутящему моменту.
На рисунке 16 показано, что входной элемент S 2 участвует только в движении PGS 2 . Тогда внутренний крутящий момент S 2 можно получить следующим образом:
$$T_{{{\text{S}}_{2} }} = — T_{\text{I}} .$$
(20)
На основе уравнения (19) внутренний крутящий момент R 2 можно получить как:
$$T_{{{\text{R}}_{2} }} = K_{2} T_{{{\text{S }}_{2} }} = — K_{2} T_{\text{I}} .
$$
(21)
Тогда внутренний крутящий момент ПК 2 можно выразить следующим образом:
$$T_{{{\text{ПК}}_{2} }} = — T_{{{\text{S}}_{2} }} — T_{{{\text{R}}_{ 2} }} = (1 + K_{2})T_{\text{I}} .$$
(22)
С другой стороны, выходной элемент R 3 участвует только в движении PGS 3 , так что внутренний крутящий момент R 3 может быть получен следующим образом:
$$T_ {{{\text{R}}_{3}}} = — T_{\text{O}} = — (1 + K_{2})K_{3} T_{\text{I}} .$$
(23)
На основе уравнения (19) внутренний крутящий момент S 3 может быть выражен как:
$$T_{{{\text{S}}_{3} }} = \frac{1}{{K_{3} } }T_{{{\text{R}}_{3} }} = — (1 + K_{2} )T_{\text{I}}.$$
(24)
Тогда внутренний момент PC 3 можно получить в виде ниже:
$$T_{{{\text{PC}}_{3} }} = — T_{{ {\text{S}}_{3}}} — T_{{{\text{R}}_{3}}} = (1 + K_{2}) (1 + K_{3})T_{\ text{I}} .$$
(25)
Процесс анализа других передач аналогичен анализу задней передачи.
Поэтому в этой статье они не обсуждаются по отдельности. При заданном входном крутящем моменте или определенной нагрузке можно рассчитать крутящий момент каждого элемента, чтобы проверить рабочее состояние элементов и оценить производительность и срок службы.
Анализ потока мощности
Для определенного комбинированного режима путь передачи мощности внутри механизма АТ может быть четко описан с помощью анализа потока мощности, что полезно для наблюдения за циркулирующей мощностью и играет важную роль в точная оценка эффективности [25]. Скорость вращения и внутренний крутящий момент каждого элемента определяются на основе кинематического и механического анализа. Тогда мощность, передаваемая каждым элементом, описывается следующим уравнением:
$$P_{\text{X}} = T_{\text{X}} \frac{{2{{\pi}}n_{\text{X}} }}{60} = \frac{{ {\pi}}}{30}T_{\text{X}} n_{\text{X}},$$
(26)
, где P X , T X и n X обозначают мощность, внутренний крутящий момент элемента X и скорость вращения элемента X соответственно.
Принимая направление входного крутящего момента и входной скорости вращения как положительное направление, направление мощности оценивается по следующим правилам:
Если P X > 0, мощность передается на элемент X, так что элемент X является ведомым элементом;
Если P X < 0, мощность вытекает из элемента X, так что элемент X является ведущим элементом;
Если P X X = 0, мощность передается через элемент X.
Для элементов в PGS мощность передается от ведущего элемента к ведомому элементу. Более того, для элементов, соединенных ИС или переключающими элементами, мощность передается от ведомого элемента к ведущему элементу. Следует указать, что на схеме эквивалентного рычага нанесены стрелки для указания направления мощности. Затем можно получить диаграммы потока мощности для каждого передаточного отношения, чтобы выразить пути передачи мощности.
Если мощность, передаваемая через какой-либо компонент, превышает входную мощность, возникает циркулирующая мощность.
Циркуляционная мощность вредна и снижает эффективность передачи, особенно когда циркулирующая мощность слишком высока. Поэтому циркулирующую мощность следует учитывать на этапе проектирования механизмов АТ.
Анализ эффективности передачи
Эффективность передачи механизма AT является важным параметром для оценки производительности механизма. Для удобства расчетов при анализе [42] сделаны следующие допущения:
- (1)
Учитываются только потери в зацеплении зубчатых колес, а другие потери, такие как потери в подшипниках и разбрызгивание, игнорируются.
- (2)
Предположим, что нет потерь, вызванных предполагаемым движением. Более того, сопутствующее движение не вызывает зубчатой передачи.
- (3)
Предположим, что общие потери передачи PGS вызваны потерями зацепления шестерен при относительном движении.
Кроме того, потеря зацепления шестерни, вызванная относительным движением, такая же, как и при передаче с фиксированной осью.
Исходя из вышеизложенных предположений, потери в зацеплении шестерен фактически представляют собой потери крутящего момента, вызванные трением в зубчатых парах. Таким образом, метод крутящего момента используется для определения эффективности передачи в настоящем исследовании. Метод крутящего момента подходит для всех конструкций механизмов АТ, и процесс его получения прост. Уравнение расчета выглядит следующим образом: 9{{x_{n} }} )\) обозначает реальное преобразование крутящего момента, где η c указывает на эффективность PGS при фиксированном водиле со значением 0,97. Значение x м ( м = 1, 2, …, n ) включает направления потока мощности PGS м и рассчитывается по следующему уравнению: $$x_{m} = {\text{sign}}\left( {\frac{\partial \ln i}{{\ partial K_{m} }}} \right).
$$
(28)
А именно, x m = + 1, когда \(\frac{\partial \ln i}{{\partial K_{m}}} > 0\), а x м = − 1, когда \(\frac{\partial \ln i}{{\ partial K_{m}}} < 0\).
Численный пример и сравнительный анализ
Учитывая рациональность радиального размера, диапазон характеристического параметра K однопланетного PGS обычно составляет 4/3-4. Для повышения комфортности переключения механизмов АТ интервал передаточных чисел должен быть как можно меньше в пределах 1,1–1,6. Следует указать, что нижний предел КПД трансмиссии передних передач составляет не менее 0,9.25. Однако для редко используемых передач, таких как первая передача и передача заднего хода, допускается не менее 0,87 [49].
Численный пример
Для получения ряда характеристических параметров и соответствующих наборов передаточных чисел характеристические параметры 4-х ВГД рассматриваются как переменные, а диапазон изменения характеристических параметров и интервал передаточных чисел рассматриваются как циклические интервал и условие ограничения соответственно.
В качестве примера возьмем один из наборов характеристических параметров, K 1 = 1,4, K 2 = 3, K 3 = 1,4 и K 4 = 2,2. В Таблице 5 приведены передаточные числа, интервал передаточных чисел и ранжирование передач механизма АТ.
Полная таблица
Таблица 5 показывает, что интервал передаточных чисел между каждой передачей приближается к эмпирическому значению, а характеристические параметры соответствовать требованиям приложения.
Предположим, что скорость вращения входного элемента составляет 1 об/мин, а внешний крутящий момент, приложенный к входному элементу, равен 1 Н·м. В таблице 6 показано, что, игнорируя потери мощности, мощность, проходящую через каждый элемент, можно получить на основе уравнения (26).
Таблица 6 Мощность, проходящая через каждый элемент нового механизма АТ (1) (Вт)Полноразмерная таблица
Диаграммы потоков мощности для каждого передаточного отношения могут быть получены в соответствии со знаком мощности, показанным в таблице 6.
Принимая передачи заднего хода и 1-й передачи в качестве примера, диаграммы потоков мощности показаны на рисунке 17.
Схемы потока мощности при передаче заднего хода и 1-й передаче
Изображение в полный размер
Замечено, что циркулирующая мощность возникает при 1-й передаче. Значение циркулирующей мощности равно мощности элемента S 2 , а именно 0,875 Вт, что не слишком много. Таким образом, механизм AT по-прежнему доступен.
Эффективность трансмиссии механизма AT можно рассчитать на основе метода крутящего момента. Взяв в качестве примера передачу заднего хода и согласно уравнениям (6) и (28), получаются следующие уравнения:
$$\frac{{\partial \ln ( — (1 + K_{2} )K_{3} )}}{{\partial K_{2} }} = \frac{1}{{1 + K_ {2} }} = \frac{1}{4} > 0,$$
(29)
$$\frac{{\partial \ln ( — (1 + K_{2}) )K_{3} )}}{{\partial K_{3} }} = \frac{1}{{K_{3} }} = \frac{1}{1.4} > 0.$$
(30)
Согласно уравнения (28)–(30) вычислено, что x 2 = + 1, x 3 = + 1.
Тогда реальное преобразование крутящего момента можно получить следующим образом: 9{{x_{3} }} ) = — 5. 3 1.$$
(31)
Тогда КПД передачи получается следующим образом:
$$\eta = \frac{{\hat{ i}}}{i} = \frac{ — 5,31}{ — 5,6} = 0,9482.$$
(32)
Аналогичным образом рассчитываются коэффициенты полезного действия других передач, и результаты расчетов показаны в таблице 7.
Таблица 7 КПД трансмиссии при каждой передачеПолноразмерная таблица
В таблице 7 показано, что КПД трансмиссии приближается к эмпирическому значению. Поэтому КПД трансмиссии заднего хода, 1-й и 3-й передач немного ниже.
Кроме того, анализируются кинематика и эффективность передачи трех других новых механизмов АТ. В таблицах 8, 9 и 10 показаны передаточные числа, интервал передаточных чисел и КПД трансмиссии каждого механизма АТ соответственно.
Таблица 8 Передаточные числа, интервал передаточных чисел и КПД трансмиссии нового механизма AT (2)Полноразмерная таблица
Таблица 9 Передаточные числа, интервал передаточного числа и КПД трансмиссии нового механизма AT (3)Полная таблица
Таблица 10 Передаточные числа, интервал передаточных чисел и КПД трансмиссии нового механизма АТ (4)Полная таблица
Сравнительный анализ
Передаточные числа и интервалы передаточных чисел существующих АТ механизмы получены из ссылок.
[38,39,40]. Кроме того, коэффициенты передачи существующих механизмов АТ рассчитываются на основе метода аналогии рычага и метода крутящего момента, которые показаны в таблицах 11, 12 и 13.
Полная таблица
Таблица 12 Передаточные числа, интервал передаточных чисел и КПД трансмиссии Benz 9G-TronicПолноразмерная таблица
Таблица 13 Передаточные числа, интервал передаточных чисел и КПД трансмиссии GM 9T50E Полная таблица
На рисунке 18 представлен сравнительный анализ диапазонов передаточных чисел семи механизмов АТ. Замечено, что диапазон передаточных чисел 9-йT50E — самый низкий показатель, а у нового механизма AT (3) — самый высокий. Более того, установлено, что нет большой разницы в диапазоне передаточных чисел между четырьмя новыми АКПП и тремя существующими АКПП, что означает, что диапазоны передаточных чисел новых АКПП соответствуют требованиям практического применения.
Сравнительный анализ диапазонов передаточных чисел семи механизмов АТ
Увеличенное изображение
На рисунке 19 показан сравнительный анализ диапазонов передаточных чисел семи механизмов АТ. Замечено, что интервалы передаточных чисел новых АКПП (3) и (4) сильно колеблются, что означает плохую эффективность переключения. Существуют интервалы передаточных чисел больше 1,6 и меньше 1,1 для новых АТ (2), (3), (4) и существующих АТ 9HP и 9G-Tronic. Таким образом, интервалы передаточных чисел новых АТ (1) и 9Т50Е полностью соответствуют эмпирическому значению 1,1–1,6, что оказывает существенное влияние на плавность переключения передач и комфортность вождения.
Рисунок 19Сравнительный анализ интервалов передаточных чисел семи механизмов автоматической коробки передач
Изображение полного размера
На рисунке 20 показан сравнительный анализ эффективности трансмиссии семи механизмов автоматической коробки передач.
Эффективность передачи всех ТД удовлетворяет условиям ограничений. Помимо передачи заднего хода и 1-й передачи, КПД других передач новых АКПП относительно высок, что не сильно отличается от существующих АКПП.
Сравнительный анализ эффективности трансмиссии семи механизмов АТ
Изображение в натуральную величину отличаются от существующих АТ, а значит, пригодны для практического применения. Следует указать, что эффективность трансмиссии при передаче заднего хода и 1-й передачи будет оптимизирована в дальнейшей работе. Во время новых АТ только новый механизм АТ (1) полностью удовлетворяет всем условиям ограничения. Таким образом, новый механизм АТ (1) подвергается дальнейшему анализу, и его прототип изготавливается для испытаний на скорость.
Испытание прототипа
В таблице 14 показано, что число зубьев шестерен определяется в соответствии с определением характеристических параметров PGS и выбранными значениями, описанными в разделе 3.
4.1. Следует указать, что используются стандартные цилиндрические зубчатые колеса. Модуль и угол давления шестерен равны 2 и 20° соответственно.
Полноразмерная таблица
На рисунке 21 показана 3D-модель и прототип механизма AT. Конструкция прототипа упрощена, а подвижные элементы заменены простым устройством с той же функцией. Например, пластина сцепления выполняет ту же функцию, что и сцепление А, при работе со звеном А 9.0165 1 . Более того, она выполняет ту же функцию, что и муфта B при работе с тягой B 1 . Кроме того, компонент C 2 , работающий со звеном C 1 , имеет ту же функцию, что и тормоз C, компонент D 2 , работающий со звеном D 1 , имеет ту же функцию, что и тормоз D, компонент E 2 работа со звеном E 1 имеет ту же функцию, что и тормоз E, а компонент F 2 работа со звеном F 1 имеет ту же функцию, что и тормоз F.
Следует указать, что функция переключения передач прототипа временно с ручным приводом.
Трехмерная модель и прототип нового механизма АТ (1)
Изображение в полный размер
В начале испытаний прототипа все подвижные элементы разделены. Скорость вращения входного элемента 18 об/мин. В таблице 5 показано ранжирование передач. Отмечено, что соответствующие тормоза и муфты включаются и разъединяются для перехода от передачи заднего хода к девятой передаче по очереди. На рисунке 22 показаны условия работы прототипа при каждой передаче.
Рисунок 22Условия работы прототипа под каждой шестерней
Увеличенное изображение
Следует указать, что скорость вращения выходного звена под каждой шестерней измеряется фотоэлектрическим измерителем скорости. На рисунке 23 показано, что результаты измерений в основном согласуются с теоретическими результатами вычислений.
Полученные результаты доказывают точность теоретического расчета и реализуемость механизма АТ.
Сравнительный анализ результатов расчетов и результатов испытаний скорости вращения выходного звена
Изображение в натуральную величину
Выводы
В настоящей работе синтезированы 9-скоростные АТ на основе базы данных топологических графов ТЭГ. Кроме того, предлагаются четыре новых механизма АТ, которые могут обеспечивать девять передач переднего хода и одну передачу заднего хода. Проведен теоретический анализ их кинематики на основе метода аналогии рычага и получены передаточные числа. Механический анализ проводится в соответствии с методом аналогии с рычагом, который обеспечивает теоретическую основу для диагностики неисправности и разработки последующего продукта. Кроме того, анализ потока мощности проводится на основе результатов кинематического и механического анализа. Следует указать, что коэффициенты полезного действия передачи рассчитываются на основе метода крутящего момента.
Проведен сравнительный анализ диапазона передаточных чисел, интервала передаточных чисел и КПД трансмиссии между четырьмя новыми механизмами и тремя существующими. Полученные результаты показывают, что четыре новых механизма потенциально могут быть использованы в автоматических коробках передач. Выбран новый механизм АТ с лучшими характеристиками. Создается 3D-модель на примере набора характеристических параметров и изготавливается прототип. Проводится эксперимент по проверке скорости. Отмечено, что результаты в основном согласуются с результатами теоретических вычислений, что доказывает точность теоретических расчетов и осуществимость новых механизмов АТ. Динамический анализ и оптимальный дизайн прототипа будут рассмотрены и проведены в дальнейшей работе.
Каталожные номера
W Gründler, H Mozer, F Sauter. Эффективная автоматическая коробка передач с гидротрансформатором для коммерческого транспорта.
ATZ Worldwide , 2017, 119(6): 36–39.Артикул Google ученый
А. Кахраман, Х. Лигата, К. Кинцле и др. Методология анализа кинематики и потока мощности планетарных зубчатых передач автоматических трансмиссий. Журнал механического проектирования , 2004 г., 126 (6): 1071–1081.
Артикул Google ученый
Р. К. Джонсон, К. Тоуфиг. Креативное проектирование планетарных зубчатых передач с использованием синтеза чисел. Журнал машиностроения для промышленности , 1967, 89 (2): 309–314.
Артикул Google ученый
Ф. Бухсбаум, Ф. Фройденштайн. Синтез кинематической структуры зубчатых кинематических цепей и других механизмов. Журнал механизмов , 1970, 5(3): 357–392.
Артикул Google ученый
Ф.
Фройденштайн. Применение булевой алгебры к движению планетарных приводов. Журнал машиностроения для промышленности , 1971, 93(1): 176–182.Артикул Google ученый
Р. Рависанкар, Т. С. Мрутьюнджая. Компьютеризированный синтез структуры зубчатых кинематических цепей. Механизм и теория машин , 1985, 20 (5): 367–387.
Артикул Google ученый
Л.В. Цай. Применение полинома характеристики сцепления к топологическому синтезу планетарных зубчатых передач. Журнал механизмов, трансмиссий и автоматизации в проектировании , 1987, 109 (3): 329–336.
Артикул Google ученый
Л.В. Цай, К.С. Лин. Создание нефракционированных планетарных зубчатых передач с двумя степенями свободы. Журнал механизмов, трансмиссий и автоматизации в проектировании , 1989, 111 (4): 524–529.

Артикул Google ученый
Г. Чаттерджи, Л. В. Цай. Перечень зубчатых передач автоматических коробок передач планетарного типа. Технический документ SAE 941012, 1994: 153–164.
Google ученый
Л.В. Цай. Конструкция механизма: перечисление кинематических структур по функции . CRC Press, Лондон, 2000.
Google ученый
Ю. Ким, Б. М. Квак. Применение группы перестановок ребер к структурному синтезу планетарных зубчатых передач. Механизм и теория машин , 1990, 25 (5): 563–574.
Артикул Google ученый
Ч. Хсу, К. Т. Лам. Новое графическое представление для автоматического кинематического анализа планетарно-цилиндрических передач. Journal of Mechanical Design , 1992, 114(1): 196–200.

Артикул Google ученый
Ч. Хсу, Дж. Дж. Хсу. Эффективная методология структурного синтеза зубчатых кинематических цепей. Механизм и теория машин , 1997, 32(8): 957–973.
Артикул Google ученый
Дж. М. дель Кастильо. Перечисление графиков планетарной передачи с 1 степенью свободы на основе функциональных ограничений. Journal of Mechanical Design , 2002, 124(4): 723–732.
Артикул Google ученый
Х.Т. Нго, Х.С. Ян. Конфигурационный синтез последовательно-параллельных гибридных трансмиссий. Труды Института инженеров-механиков, Часть D: Журнал автомобильной техники , 2015 г., 230(5): 664–678.
Google ученый
И. Раджашри, А. В.
С. К. С. Гупта, Ю. В. Д. Рао. Генерация egts: метод числа Хэмминга. Procedia Engineering , 2016, 144: 537–542.Артикул Google ученый
В.В. Камеш, К. Малликарджуна-Рао, А.Б. Шриниваса Рао. Топологический синтез планетарных зубчатых передач с использованием полинома инцидентности вершины. Journal of Mechanical Design , 2017, 139(6): 062304.
В. Р. Шанмухасундарам, Ю. В. Д. Рао, С. П. Регалла. Перечисление графиков перемещений планетарной передачи по заданному графику вращения с использованием концепции построения кинематических узлов. Механизм и теория машин , 2019, 134: 393–424.
Артикул Google ученый
Т. Бархуми, Д. Кум. Автоматический перебор возможных кинематических схем для раздельных гибридных конфигураций с одной планетарной передачей. Journal of Mechanical Design , 2017, 139(8): 083301.

Статья Google ученый
X Y Xu, H Q Sun, Y F Liu, et al. Автоматический перебор возможных конфигураций для специализированной гибридной трансмиссии с несколькими степенями свободы и многопланетарным рядом передач. Journal of Mechanical Design , 2019, 141(9): 093301.
Статья Google ученый
Т. Т. Хо, С. Дж. Хван. Конфигурационный синтез двухрежимных гибридных трансмиссионных систем с девятизвенными механизмами. Механизм и теория машин , 2019, 142: 103615.
Статья Google ученый
З Леваи. Структура и анализ планетарных зубчатых передач. Журнал механизмов , 1968, 3 (3): 131–148.
Артикул Google ученый
Х.Л. Бенфорд, М.
Б. Лейзинг. Аналогия с рычагом: новый инструмент в анализе трансмиссии. Технический документ SAE 810102, 1981: 1–10.Google ученый
М. Ф. Гао, Дж. Б. Ху. Кинематический анализ планетарных зубчатых передач на основе топологии. Журнал механического проектирования , 2018, 140(1): 012302.
Статья Google ученый
Ф. К. Ян, Дж. Х. Фэн, Х. К. Чжан. Анализ потока мощности и эффективности многопоточных планетарных зубчатых передач. Механизм и теория машин , 2015, 92: 86–99.
Артикул Google ученый
Ф. Ян, Дж. Фэн, Ф. Ду. Проектирование и анализ потока мощности для многоступенчатой автоматической коробки передач с гибридными зубчатыми передачами. Международный журнал автомобильных технологий , 2016, 17(4): 629–637.

Артикул Google ученый
Э. Л. Эсмаил, Э. Пеннестри, А. Хусейн Джубер. Потери мощности в планетарных передачах с двумя степенями свободы: критический анализ формул Радзимовского. Механизм и теория машин , 2018, 128: 191–204.
YH Cui, J Gao, XM Ji, et al. Метод многоатрибутного топологического графа и его применение для анализа потока мощности в замкнутых планетарных передачах. Достижения в машиностроении , 2018, 10(8): 1–9.
Артикул Google ученый
Арнаудов К, Караиванов Д. Метод крутящего момента, использованный для исследования спаренных планетарных передач с двумя водилами. Сделки FAMENA , 2013, 37(1): 49–61.
Google ученый
Р. А. Ллойд. Чувствительность потока мощности и соотношения в дифференциальных системах.
Труды Института инженеров-механиков, Часть D: Журнал автомобильной техники , 1991, 205 (1): 59–67.Артикул Google ученый
Дж. М. дель Кастильо. Аналитическое выражение КПД планетарных зубчатых передач. Механизм и теория машин , 2002, 37 (2): 197–214.
МАТЕМАТИКА Статья Google ученый
H F Ding, J Zhao, Z Huang. Унифицированные топологические модели представления плоских кинематических цепей. Journal of Mechanical Design , 2009, 131(11): 114503.
Статья Google ученый
H F Ding, S Liu, P Huang, et al. Автоматический структурный синтез планетарных зубчатых передач с одним главным валом. ASME 2015 Международная техническая конференция по проектированию и конференция «Компьютеры и информация в инженерии» , Бостон, Массачусетс, США, 2–5 августа 2015 г.

W J Yang, H F Ding, B Zi, et al. Новое графическое представление планетарных передач. Journal of Mechanical Design , 2018, 140(1): 012303.
Статья Google ученый
W J Yang, H F Ding. Метод на основе петель периметра для автоматического обнаружения изоморфизма в планетарных зубчатых передачах. Journal of Mechanical Design , 2018, 140(12): 123302.
Артикул Google ученый
W J Yang, H F Ding. Полный набор планетарных зубчатых передач с одной степенью свободы и количеством звеньев до девяти. Journal of Mechanical Design , 2019, 141(4): 043301.
Статья Google ученый
J X Liu, L D Yu, Q L Zeng, et al. Синтез многорядного и многоскоростного планетарного механизма автоматической коробки передач.
Механизм и теория машин , 2018, 128: 616–627.Артикул Google ученый
М. Ф. Ю, Г. К. Хоу, М. И. Ван. Анализ схемы трансмиссии 9-ступенчатой автоматической коробки передач по методу расходного рычага. Advanced Materials Research , 2014, 945–949: 811–817.
Артикул Google ученый
C Dörr, H Kalczynski, A Rink, et al. Девятиступенчатая автоматическая коробка передач 9G-Tronic от Mercedes-Benz. ATZ Worldwide , 2014, 116(1): 20–25.
Артикул Google ученый
Т. Мартин, Дж. Хендриксон. Автоматическая коробка передач General Motors Hydra-Matic 9T50. Технический документ SAE 2018-01-0391, 2018: 1–9.
Л.В. Цай, Э.Р. Маки, Т. Лю и др. Классификация планетарных передач для автоматических трансмиссий по кинематической топологии.
Технический документ SAE, серия 885062, 1988: 1513–1521.Google ученый
Z Y Huang. Теория и конструкция современных АТ . Шанхай: Издательство Университета Тунцзи, 2006 г. (на китайском языке)
. Google ученый
P Johansen, DB Roemer, T O Andersen, et al. Генерация морфологической топологии цифровой гидродинамической единицы вытеснения с использованием ограничения Чебычева-Грюблера-Куцбаха. Международная конференция IEEE по гидроэнергетике и мехатронике , Харбин, Китай, 5–7 августа 2015 г.: 227–230.
H F Ding, CW Cai, W J Han и др. Усовершенствованная девятиступенчатая коробка передач: CN, 201510424619.X. 2015-07-17.
H F Ding, P Huang, CK Zhang, et al. Девятиступенчатый переключатель скоростей: CN, 201510424662.6. 2015-07-17.

H F Ding, C W Cai, H B Li. Девятиступенчатый переключатель скоростей: CN, 2018581.8. 2019-02-25.
H F Ding, C W Cai, H B Li. Девятиступенчатый переключатель скоростей: CN, 2017992,5. 2019-02-25.
M Li, L Y Xie, H Y Li и др. Модель трансформации распределения ресурса планетарной зубчатой передачи. Китайский журнал машиностроения , 2018, 31 (1): 24–31.
Артикул Google ученый
Ю. К. Ван, Т. Л. Лю. Теория выбора и оптимизация схемы планетарной передачи . Пекин: Издательство национальной оборонной промышленности, 1997 г. (на китайском языке)
. Google ученый
Ссылки на скачивание
Благодарности
Неприменимо.
Финансирование
При поддержке Национального фонда естественных наук Китая (№ грантов 51975544, 51675495).
Информация о авторе
Авторы и принадлежности
Школа машиностроения, Яншанский университет, Цинхуангдао, 066004, Китай
Huafeng Ding, Changwang Cai, Ziming Chen & Bowen Parally MAO
- 00795
- 9007
- 007959595959595
- 5959595
- 5959595959007
- 0079595959595959595959595959595
- 007
- 007
- 5. 9000 70075
- . и мехатронная система, Университет Яньшань, Циньхуандао, 066004, Китай
Huafeng Ding, Changwang Cai & Ziming Chen
School of Mechanical Engineering and Electronic Information, China University of Geosciences (Wuhan), Wuhan, 430074, China
Huafeng Ding & Tao Ke
Authors
- Huafeng Ding
Посмотреть публикации автора
Вы также можете искать этого автора в PubMed Google Scholar
- Changwang Cai
Посмотреть публикации автора
Вы также можете искать этого автора в PubMed Google Scholar
- Ziming Chen
Просмотр публикаций автора
Вы также можете искать этого автора в PubMed Google Scholar
- Tao Ke
Просмотр публикаций автора
Вы также можете искать этого автора в PubMed Google Scholar
- Bowen Mao
Просмотр публикаций автора
Вы также можете искать этого автора в PubMed Google Академия
Вклады
HD и ZC отвечали за все испытание; CC и TK написали рукопись; CC и BM изготовили прототип и провели испытания.
Все авторы прочитали и одобрили окончательный вариант рукописи.
Информация для авторов
Хуафэн Дин, 1977 г.р., в настоящее время является профессором Китайского университета наук о Земле (Ухань), Китай . Он получил свою первую степень доктора философии в Yanshan Universtiy , China , в 2007 году. Он получил вторую степень доктора философии в University of Duisburg-Essen , Germany , в 2015 году. Его исследовательские интересы включают структурный синтез механизмов, концептуальный дизайн, а также управление и применение плоских и пространственных механизмов.
Чанван Кай, 1990 года рождения, в настоящее время кандидат технических наук в Школе машиностроения Университета Яньшань, Китай . Он получил степень бакалавра в Yanshan University, China , в 2013 году. Его исследовательские интересы включают автоматическую коробку передач, синтез конфигурации и машиностроение.
Цзымин Чен, 1984 года рождения, в настоящее время является адъюнкт-профессором Школы машиностроения Университета Яньшань, Китай .
Он получил степень доктора философии в Yanshan University, China , в 2013 году. Его исследовательские интересы включают теорию проектирования и применение параллельных механизмов.
Тао Ке, 1997 года рождения, в настоящее время является кандидатом наук в школе механической и электронной информации Китайского университета геонаук (Ухань), Китай . Получил степень бакалавра в Китайский университет наук о Земле (Ухань), Китай , в 2015 г. Его исследовательские интересы включают проектирование и анализ механизмов.
Боуэн Мао, 1998 года рождения, в настоящее время учится в университете Яньшань, Китай .
Автор, ответственный за переписку
Хуафэн Дин.
Заявление об этике
Конкурирующие интересы
Авторы заявляют, что у них нет конкурирующих интересов.
Права и разрешения
Открытый доступ Эта статья находится под лицензией Creative Commons Attribution 4.0 International License, которая разрешает использование, совместное использование, адаптацию, распространение и воспроизведение на любом носителе или в любом формате при условии, что вы укажете автора(ов) оригинала.
и источник, предоставьте ссылку на лицензию Creative Commons и укажите, были ли внесены изменения. Изображения или другие сторонние материалы в этой статье включены в лицензию Creative Commons на статью, если иное не указано в кредитной строке материала. Если материал не включен в лицензию Creative Commons статьи, а ваше предполагаемое использование не разрешено законом или выходит за рамки разрешенного использования, вам необходимо получить разрешение непосредственно от правообладателя. Чтобы просмотреть копию этой лицензии, посетите http://creativecommons.org/licenses/by/4.0/.
Перепечатки и разрешения
Об этой статье
Ручная или автоматическая: какая коробка передач вам подходит?
13 декабря 2017 г. | Автор Тим Барнс-Клэй | Motoring
Когда дело доходит до выбора нового автомобиля, один из первых вопросов, с которым вы можете столкнуться, — выбрать механическую или автоматическую коробку передач. Как правило, автоматическая коробка передач требует меньше работы, потому что трансмиссия переключает передачи за вас, но есть и другие факторы, которые могут повлиять на ваш выбор.
Вот несколько ключевых моментов, которые следует учитывать при принятии этого решения.
Куда ты поедешь?
Думать об условиях вождения — это хорошая отправная точка при выборе между механической и автоматической коробкой передач. Если вы в основном собираетесь ездить по большому городу, вождение будет включать в себя постоянное переключение передач с регулярными остановками на перекрестках, кольцевых развязках и светофорах. Если вы, вероятно, будете испытывать стресс от этих изменений, вам может подойти автомобиль с автоматической коробкой передач. Если вы живете в более сельской местности, вы можете предпочесть автомобиль с механической коробкой передач, потому что возможность переключения передач пригодится при движении по разной местности, например, по грязным дорожкам.
Подумайте о погоде
Вам, вероятно, придется выезжать на машине каждый день, даже если погода становится противной и ледяной? Традиционное расположение сцепления и рычага переключения передач обычно лучше в зимнюю погоду, потому что оно обеспечивает большую гибкость при торможении двигателем и педальном торможении при безопасном вождении по обледенелым дорогам.
С другой стороны, по мере развития технологий электронный контроль устойчивости помогает некоторым автомобилям с автоматической коробкой передач увеличить сцепление с дорогой в ненастную погоду. Следите за этим пространством!
Облегчение боли
Если вы страдаете от болей в руке, руке, ступне, ноге или спине, коробка передач с автоматическим переключением поможет облегчить любую физическую боль при вождении. В некоторых условиях нажатие педали сцепления для переключения передач может причинить водителю сильную боль. Автомобиль с автоматической коробкой передач может убрать этот элемент вождения и дать водителям с ограниченной подвижностью меньше поводов для беспокойства. И если у вас ограниченная подвижность, что означает, что вам нужны приспособления для управления вождением (например, устройство «тяни-толкай» для управления скоростью вашего автомобиля), то автоматическая коробка передач будет необходима, чтобы вы могли управлять этими элементами управления руками.
Некоторым людям с ограниченной подвижностью автоматическая коробка передач может показаться более удобной.
Некоторые автомобили с автоматической коробкой передач также могут быть вялыми по сравнению с их аналогами с механической коробкой передач. Опять же, с современными улучшениями, все больше автоматических коробок передач оснащаются двойным сцеплением.
Это не означает, что вам нужно использовать сцепление; технология позволяет использовать обычный автоматический режим, но также позволяет переключать передачи вручную, используя пальцы для активации лепестков за рулевым колесом. Эта установка обычно устанавливается на автомобили премиум-класса или модели, которые находятся на вершине своей линейки отделки салона, но в будущем она может распространиться и на более доступные модели. Большим преимуществом технологии двойного сцепления является то, что она обеспечивает более быстрое переключение передач, чем аналогичная модель с обычной механической коробкой передач.
Езда на сцеплении
Недостатком механической коробки передач является то, что легко выработать дурную привычку «ездить» на сцеплении.
Управление сцеплением заключается в полном отключении сцепления при выборе передачи путем полного нажатия педали сцепления в пол. Затем вы снова вступаете в бой, убирая левую ногу. Это означает, что вы можете плавно переключаться с передачи на передачу, не хрустя при этом.
«Езда» на сцеплении происходит, когда ваша нога остается на сцеплении после выбора передачи, поэтому она не включается полностью. Вы заметите запах гари внутри и снаружи автомобиля, если будете ездить на сцеплении. Это признак того, что наносится ущерб, поэтому постарайтесь скорректировать свое положение за рулем или следите за тем, что делает ваша левая нога. У большинства автомобилей есть подставка для ног, встроенная в левую часть педали сцепления, поэтому постарайтесь поставить ногу туда, а не на педаль.
Благодаря схеме Motability у вас есть большой выбор автомобилей как с механической, так и с автоматической коробкой передач.
Расход топлива
Еще одна вещь, о которой следует подумать, прежде чем сменить автомобиль с механической коробкой передач на автомобиль с автоматической коробкой передач, — это расход топлива.
Старые автоматические коробки передач были тяжелее, чем их аналоги с механической коробкой передач, часто возвращая немного меньше галлона. Однако нынешняя автоматика теперь менее тяжелая и имеет тенденцию использовать передачи более изобретательно, чем автомобиль с механической коробкой передач. Вот несколько способов, с помощью которых вы можете снизить расход топлива, независимо от того, какой тип автомобиля вы водите!
Денежные вопросы
Как и в случае со многими решениями в жизни, это не всегда черно-белый процесс, когда вы решаете отказаться от ручной механики в пользу автоматической. Автомобили со сцеплением и рычагом переключения передач почти всегда дешевле, чем автомобили с автоматической коробкой передач. К тому же автомат сложнее в сборке, чем механика, и если автомат выйдет из строя, то ремонт может затянуться. Кроме того, несмотря на то, что автоматика стала более сложной, чем десять лет назад или около того, ее часто необходимо обслуживать более регулярно, чем автомобиль с ручной настройкой.
Еще больше возможностей
Существует также другой вид передачи; бесступенчатая трансмиссия (CVT). Многие путают это с автоматической коробкой передач, потому что они очень похожи, но есть некоторые ключевые отличия. Вместо шестерен в этой системе используется ремень и шкив, что дает бесконечное количество передаточных чисел. Автомобиль, оснащенный вариатором, обычно более плавно передвигается по городу, чем автомобиль, оснащенный стандартной автоматической коробкой передач. Бесступенчатая трансмиссия также экономична, поэтому многие гибридные автомобили оснащены ею.
Некоторые люди находят автомобили с системой CVT странными, потому что нет ощутимых переключений передач. Вот почему производители добавили подрулевые лепестки в автомобили с вариатором. Эти лепестки выбирают предварительно установленные передаточные числа, которые копируют передачи в автоматической коробке передач. Несмотря на это, не всем понравится управлять транспортным средством с вариатором, особенно если вам нравится ощущение переключения передач, например, на извилистых сельских трассах.
Вердикт
Если вы предпочитаете полностью контролировать свой автомобиль, лучшим выбором для вас может быть механическая коробка передач. С другой стороны, если вам надоело постоянно переключать передачи и вы хотите более легкой жизни, то автоматическая коробка передач — это то, что вам нужно. Если вы уже являетесь клиентом программы Motability Scheme, и срок вашей аренды почти истек, просмотрите автомобили, доступные на схеме, с помощью нашего инструмента поиска автомобилей, который позволяет фильтровать автомобили с автоматической или механической коробкой передач. Если вы еще не являетесь клиентом, воспользуйтесь нашей проверкой соответствия требованиям, чтобы узнать, можете ли вы присоединиться к Схеме, и запросите бесплатный информационный пакет, чтобы узнать больше!
Статьи по теме
Пять дополнительных опций, которые должны быть в вашем следующем автомобиле
Автомобильные технологии
Объяснение: вспомогательные системы безопасности
Темы:
Получайте последние новости прямо на свой почтовый ящик
Следите за Motability Scheme, чтобы быть в курсе последних обновлений.

Выбрать категориюВсе Автомобилестроение Места Советы на каждый день Вдохновение Новости схемы
Последние цены на схему мобильности
Новости схемы
8 вещей, которые вы можете получить с выплатой личной независимости (PIP)
Советы на каждый день
Часто задаваемые вопросы о схеме мобильности относительно COVID-19 (коронавируса)
Новости схемы
Право на получение синего значка с выплатой личной независимости (PIP)
Советы на каждый день
Проблемы с поставкой автомобилей и задержка заказов: ответы на ваши вопросы
Автомобили
Из Схемы мобильности
Эффективный дизайн многопакетной гибридной схемы передачи ARQ на основе полярных кодов
- title={Эффективный дизайн многопакетной гибридной схемы передачи ARQ на основе полярных кодов}, автор={Хао Лян и Айцзюнь Лю и Инсянь Чжан и Сяоху Лян}, журнал={Доступ IEEE}, год = {2018}, громкость = {6}, страницы={31564-31570} } 9
- Бизнес, компьютерные науки ) раундов передачи предлагается для повышения пропускной способности, которая называется MP-HARQ.
В нашей схеме, во-первых, часть битов сообщения в предыдущем пакете и новом исходном пакете совместно кодируются в цикле повторной передачи. Затем в приемнике реализуется декодирование стоп-сигнала с возвратом. Чтобы максимизировать пропускную способность и добиться адаптации скорости, мы оптимизируем параметры предлагаемого… Просмотр на IEEE
doi.orgИсправления к «Эффективному проектированию многопакетной гибридной схемы передачи ARQ на основе полярного кода»
- Хао Лян, А. Лю, Инсянь Чжан, Сяоху Лян
Информатика
IEEE Access
- 2020
Целью этой статьи является улучшение производительности гибридной передачи с автоматическим повторным запросом (HARQ) с использованием полярных кодов путем изучения характеристик и преимуществ полярных кодов и сочетания конструкции полярного кода с различными механизмами HARQ.
Схема HARQ на основе расширения оптимизированной поляризационной матрицы для передачи коротких пакетов
Метод оптимизированного расширения поляризационной матрицы включен в гибридный ARQ с адаптивной инкрементальной избыточностью для поддержки передачи коротких пакетов, и предложен неоптимальный алгоритм для упрощения процесса поиска правильное количество пар бит-защиты.

Гибридный автоматический повторный запрос (HARQ) в системах и стандартах беспроводной связи: современный обзор
В этом обзорном документе представлен обширный обзор литературы о современных методах HARQ и обсуждается их интеграция в различные беспроводные технологии, дается представление о преимуществах и недостатках конкретных типов ARQ, а также обсуждаются открытые проблемы и будущие направления.
Эффективная схема модуляции для промежуточных сетей IoT с ретрансляцией
- Валид Шахджехан, С. Башир, П. Утансакул
Компьютерные науки, бизнес
Applied Sciences
- 2020
Была предложена практическая схема отображения модуляции для уменьшения ошибок декодирования в сетях IoT с ретрансляцией, которая превосходит обычную ретрансляционную повторную передачу и эвристические подходы к проектированию.
Эффективный последовательно соединенный полярный код с неравным свойством защиты от ошибок
Представлена новая схема последовательно соединенных систематических полярных кодов.
В этом кодировании малонадежные биты сообщения внешнего полярного кода повторно кодируются внутренним полярным кодом. Это…ПОКАЗАНЫ 1–10 ИЗ 17 ССЫЛОК
СОРТИРОВАТЬ ПО Релевантности Наиболее влиятельные документы Недавность
Анализ и адаптивный дизайн передачи HARQ с полярным кодированием при декодировании списка SC -HARQ-CC, и приближается к схемам HARQ с возрастающей избыточностью за счет меньшего времени передачи для каждого пакета.
Как повысить производительность HARQ с помощью готовых кодов
- Мохаммед Джаби, Этьен Пьер-Дорэ, Л. Щецински, М. Бенжиллали
Компьютерные науки, бизнес
IEEE Transactions on Communications
- 2017 пропускная способность передачи с гибридным автоматическим запросом на повторение (HARQ) по независимым одинаково распределенным каналам с блочным замиранием…
- Кай Чен, К. Ню, Чжицян Хэ, Цзяру Линь
Бизнес, информатика
2014 IEEE Wireless Communications and Networking Conference (WCNC)
- 2014
- Мохаммед Джаби, Аата Эль Хамсс, Л. Щецински, П. Пьянтанида
Информатика, бизнес
IEEE Transactions on Communications
- 2015
- Кай Чен, К. Ниу, Цзяру Лин
Компьютерные науки, бизнес
IEEE Communications Letters
- 2013
- Qiyuan Li, K. Niu, Chao Dong
Компьютерные науки, бизнес
2016 19-й Международный симпозиум по беспроводной персональной мультимедийной связи (WPMC)
- 2016
- D. Rowitch, L. Milstein
Информатика
IEEE Trans. коммун.
- 2000
- Dieter Duyck, D. Capirone, C. Hausl, M. Moeneclaey
Компьютерные науки, бизнес
21-й ежегодный международный симпозиум IEEE по персональной, внутренней и мобильной радиосвязи
- 2010
- Г. Кэйр, Даниэла Тунинетти
Бизнес, информатика
IEEE Trans.
Инф. Теория- 2001
- C. Hausl, A. Chindapol
, информация
IEEE Communication система с H-ARQ с межпакетным кодированием каналов, которая расширяет существующие схемы H-ARQ для двухточечной связи.
Самонастраивающаяся схема беспроводной передачи мощности на основе измерения параметров рассеяния в режиме реального времени и двустороннего согласования мощности
Самонастраивающаяся схема беспроводной передачи мощности на основе измерения параметров рассеяния в режиме реального времени и двустороннего согласования мощности
Скачать PDF
Скачать PDF
- Открытый доступ
- Опубликовано:
- Янтин Луо 1 ,
- Юнмин Ян 1 и
- Чжуншэн Чен 1
Научные отчеты том 4 , Номер статьи: 4332 (2014) Процитировать эту статью
3754 доступа
15 цитирований
1 Альтметрический
Детали показателей
Предметы
- Электротехника и электроника
- Электронные и спинтронные устройства
Abstract
Субрезонансы часто возникают в системах беспроводной передачи энергии (БПЭ), использующих связанные магнитные резонансы (CMR), из-за изменений окружающей среды, движений катушек или износа компонентов, что является серьезной проблемой для высокоэффективной передачи энергии.
Таким образом, самонастройка очень важна для поддержания систем БПЭ в условиях сильного магнитного резонанса на практике. Традиционными комбинированными способами трудно решить эту проблему. В этой статье представлена двухпортовая модель волны мощности, в которой согласование мощности и общая эффективность системной передачи мощности в первую очередь определяются параметрами рассеяния (S). Затем мы предлагаем новую схему самонастройки, основанную на измерениях S-параметров в режиме реального времени и двухстороннем согласовании мощности. Экспериментальные результаты свидетельствуют о возможности реализации предлагаемого метода. Эти данные свидетельствуют о том, что предлагаемый метод обладает большим потенциалом для разработки сильно самоадаптирующихся систем БПЭ с CMR.Введение
В 2007 году исследователи из Массачусетского технологического института (MIT) предложили новую схему беспроводной передачи энергии (WPT) среднего радиуса действия, а именно сильно связанные магнитные резонансы (CMR) 1,2 .
К настоящему времени для систем БПЭ с использованием CMR было предложено три класса теоретических моделей, т. е. теория связанных мод, теория отраженной нагрузки и модель схемы с сосредоточенными параметрами 3 . CMR — это новая концепция, представляющая потенциальный прорыв для БПЭ среднего диапазона, но резонанс между передающей и приемной катушками является очень строгим условием достижения максимальной эффективности. В противном случае эффективность передачи резко упадет. Для инженерных приложений после проектирования системы БПЭ с использованием CMR ее резонансные условия будут зафиксированы. Однако физические и геометрические параметры системы БПЭ подвержены влиянию изменений окружающей среды, перемещений катушек или износа компонентов, так что их резонансные частоты смещаются, и часто возникают субрезонансы. С другой стороны, неудобно или невозможно вручную регулировать резонансные частоты в большинстве инженерных приложений. Недавно для решения этой проблемы было изучено несколько методов адаптивного сопоставления.
Эти работы можно разделить на два класса: один осуществляется путем настройки частоты источника, а другой осуществляется путем настройки импеданса передающего контура или приемного контура на фиксированной частоте источника. Ким et al 4 предложили автоматизированную систему отслеживания частоты для беспроводной передачи энергии среднего радиуса действия. Основной принцип заключался в непосредственном наблюдении за эффективностью канала, а затем в настройке частоты источника. Однако этот метод требует многократного изменения частоты источника, поскольку паразитная емкость и индуктивность контура должны изменяться вместе с частотой источника. Так что это не очень удобно. Дэвид и др. 5 использовали два конденсатора с цифровой настройкой для регулировки резонансной частоты катушек. Таким образом, можно было поддерживать высокую эффективность, поскольку приемник перемещался только на небольшие расстояния. Однако этот метод ограничен вариациями на большие расстояния.
Коидзуми и др. 6 предложили односторонний подход согласования импеданса на стороне передатчика для поддержания высокой эффективности передачи мощности при различных расстояниях между катушками. Однако КПД не может быть максимальным, так как импеданс приемной катушки не контролируется. Beh и др. 7 предложили другой метод автоматического согласования на фиксированной частоте источника с использованием схемы согласования импеданса. Но эффективность также не может достигать максимума, поскольку не учитывается адаптивное согласование приемного контура. Таким образом, реализация схемы самонастройки становится серьезной и актуальной проблемой, требующей решения.Ранние исследования, включая исследования Массачусетского технологического института, были в основном основаны на теории связанных режимов, теории отраженной нагрузки или модели с сосредоточенными параметрами, но они не могут предоставить инженерам практические методы проектирования 8,9 .
Недавно исследователи из Токийского университета предложили метод согласования импедансов 10,11 , основанный на параметрах Z двухпортовой модели сети. Его наибольшее преимущество заключается в том, что нет необходимости рассматривать сложные схемы внутри системы БПЭ. Однако, как мы все знаем, очень сложно точно измерить напряжение и ток для расчета Z параметры для высокочастотных систем. Таким образом, этот вид согласования импеданса очень сложен для реализации методов самонастройки. Другая проблема заключается в том, что эффективность связи часто используется для характеристики производительности системы БПЭ, например, метод согласования импеданса 10,11 . Именно, истинная эффективность БПЭ должна быть эффективностью всей системы от настенной розетки до нагрузки. Между ними много расхождений. Как сообщает команда MIT 8 , эффективность беспроводной передачи энергии составляла около 40 %, в то время как практическая эффективность «от стены к нагрузке» всей системы составляла всего 15 %.
Другими словами, если мы оптимизируем систему БПЭ по эффективности связи, мощность, занимаемая нагрузкой, может быть низкой, даже если эффективность связи относительно высока. Это не тот случай, которого мы ожидаем.Целью данной статьи является изучение инновационного способа решения вышеуказанных задач. К счастью, волны мощности легко измерить в режиме реального времени для высокочастотных электрических систем, поэтому можно оптимально проанализировать и спроектировать систему БПЭ с использованием волн мощности. В этой статье мы предлагаем новую концепцию согласования мощности, в которой определяется общая системная эффективность передачи мощности (SPTE). По условиям согласования мощностей строится схема самонастройки на двухстороннем согласовании мощностей. Самое большое преимущество заключается в том, что он может быстро настроить систему БПЭ так, чтобы она была сильно резонансной и постоянно достигала высокой эффективности передачи мощности.
Результаты
Экспериментальная система БПЭ, показанная на рис.
Таблица 1 Физические и геометрические параметры системы БПЭ
1, построена для проверки предложенной методики и состоит из генератора сигналов, усилителя высокой частоты, источника питания постоянного тока, осциллографа, передающей и приемной катушек. , двусторонняя схема согласования мощности и нагрузка. Физические и геометрические параметры системы БПЭ приведены в таблице 1. Лампочка выбрана в качестве нагрузки из-за ее чистого сопротивления. Расстояние передачи обозначается как D, и мы изменим D, чтобы смоделировать субрезонансы.Полноразмерная таблица
Рисунок 1Экспериментальная установка.
Изображение в полный размер
При изменении D на 100 мм, 200 мм, 300 мм, 400 мм и 500 мм соответственно, соответствующие самонастраивающиеся компоненты схемы двустороннего согласования мощности рассчитываются по таблице 2.
Таблица 2 Компоненты двухсторонней схемы согласования мощности с различными DПолная таблица
На основании таблицы 2 результаты измерений без/с согласованием мощности приведены в таблице 3.
Таблица 3 Сравнение результатов измерений без/с согласованием мощности
Полноразмерная таблица
2.
Рисунок 2Сравнение теоретических и измеренных СПД без/с согласованием по мощности.
Увеличенное изображение
Обсуждение
Когда расстояние D становится очень маленьким, SPTE без согласования по мощности становится ближе к таковому с согласованием по мощности. Однако SPTE резко уменьшается с D, когда нет согласования мощности. Причина в том, что сильно связанный магнитный резонанс может снова не удовлетвориться при увеличении D. В то время как используется двусторонняя самонастраивающаяся сеть согласования мощности, SPTE медленно уменьшается с D. Когда расстояние D становится большим, SPTE намного больше, чем без согласования мощности. Таким образом, это демонстрирует, что согласование мощностей очень важно для высокоэффективных систем БПЭ среднего радиуса действия с CMR.

Для определения условий согласования мощностей предлагается двухпортовая модель волны мощности. Эта модель построена на основе волн мощности вместо стандартных параметров Z. Согласование мощности по своей природе является сопряженным согласованием, в то время как согласование импеданса, о котором сообщалось в предыдущих работах, является просто согласованием реальной части. Если импедансы источника питания и нагрузки равны 50 Ом, согласование мощности будет упрощено до согласования импедансов, описанного в предыдущих работах 10,11 . Таким образом, согласование импедансов является лишь частным случаем предлагаемого нами метода.
На основе двухпортовой модели волны мощности и согласования мощности SPTE сначала определяется как руководство по оценке и проектированию системы БПЭ. Преимущество SPTE заключается в эффективности системы БПЭ «от стены до нагрузки», что означает, что мощность, собираемая нагрузкой, достигнет максимального значения только в том случае, если SPTE будет самым высоким.
Таким образом, SPTE является более надежным и целесообразным для представления характеристик системы БПЭ, чем стандартная эффективность связи.Другим нововведением предлагаемого согласования мощности является то, что оно представляет собой решение для одновременного двустороннего согласования. Как мы все знаем, двухпортовая модель системы БПЭ состоит из передающих и принимающих портов. Также существуют сильные зависимости между этими двумя портами. В предыдущих решениях согласования импеданса 6 , сначала необходимо согласовать передающий порт, а затем принимающий порт. Однако в этом случае электрические свойства двухпортовой сети могут измениться после согласования принимающего порта. Поэтому он должен снова соответствовать передающему порту. Этот процесс может нуждаться в многократном повторении для достижения компромисса. Для метода согласования мощности, напротив, рассматриваются электрические свойства двух портов для одновременного согласования передающих и приемных портов, так что мы можем согласовать всю систему БПЭ только один раз, и время ее настройки резко сократится.

Предлагаемая методология согласования мощности основана на параметрах S двухпортовой сети Power Wave. Подстроечные конденсаторы и индуктивности в двусторонних обратных согласующих цепях L-типа можно рассчитать по S-параметрам. С другой стороны, параметры S могут быть измерены в режиме реального времени с помощью направленных ответвителей, поэтому схема самонастройки сначала выполняется с использованием регулируемых емкостей и индуктивностей (таких как конденсаторы с регулируемым напряжением или вакуумные конденсаторы), где значения настроечных емкостей и Индуктивность можно регулировать на линии на основе измеренных параметров S, чтобы сохранить сильный связанный магнитный резонанс.
На рис. 2 имеются некоторые расхождения между теоретическими и измеренными значениями SPTE. Возможные причины могут включать: i) Практические самонастраивающиеся емкости и индуктивности не могут точно соответствовать теоретическим значениям из-за погрешностей их точности. ii) Хотя импеданс лампочки предполагается равным 1000 Ом, он будет меняться в зависимости от температуры при работе.
iii) Рассеивание энергии неизбежно происходит в схеме усилителя высокой частоты, двух катушках и схемах согласования мощности, что не учитывается в теоретических расчетах.Методы
Базовая система БПЭ с CMR состоит из высокочастотного источника питания, передающей и приемной катушек, что может быть эквивалентно двухпортовой модели сети. Однако здесь в качестве входных и выходных переменных выбираются волны мощности, а не Z-параметры. Затем на рис. 3 представлена новая двухпортовая модель мощностной волны системы БПЭ с CMR.0527 L — импеданс нагрузки. b S — номинальная волна мощности источника питания. a G , b G – входная и выходная волны мощности источника питания соответственно. a 1 , b 1 — входная и выходная волны мощности порта 1-1 ′ соответственно. а 2 , б 2 — входная и выходная волны мощности порта 2-2′ соответственно.
Рис. 3
a L , b L – входная и выходная мощности нагрузки соответственно.Двухпортовая модель волны мощности системы БПЭ с CMR.
Изображение в натуральную величину
Кроме того, эту модель можно охарактеризовать параметрами S, ( S 11 , S 12 , S 21 , S 22 ), как уравнение (1). Его наибольшее преимущество заключается в том, что параметры S могут быть измерены в режиме реального времени с помощью направленных ответвителей.
Коэффициент отражения источника питания определяется как . Коэффициент отражения нагрузки определяется как . Z 0 — волновое сопротивление, обычно равное 50 Ом.
С системной точки зрения мы можем рассматривать как двухпортовую сеть, так и нагрузку как эквивалентную нагрузку, показанную на рис. 4. Тогда коэффициент отражения эквивалентной нагрузки определяется как .
Рис. 4
Точно так же и источник питания, и двухпортовая сеть могут рассматриваться как эквивалентные источники питания. Коэффициент отражения эквивалентной нагрузки определяется как , где – номинальная волна мощности эквивалентного источника питания.Систематические представления модели двухпортовой сети на основе волн мощности.
Изображение полного размера
Фактическая выходная мощность источника питания определяется по уравнению. (2) Используя мощные волны
B S всегда является постоянной для данного источника питания, SO P S определяется на R . S . Очевидно, что максимальное значение P S может быть достигнут только тогда, когда он удовлетворяет следующему условию.
, где называется «согласованием мощности» порта 1-1.
Аналогично, мощность, занимаемая нагрузкой, определяется как уравнение (4) с использованием волн мощности
Максимальное значение P L может быть достигнуто только тогда, когда оно удовлетворяет следующему условию.

, где называется «согласованием мощности» порта 2-2.
Чтобы описать реальную эффективность передачи мощности, здесь мы определяем новый параметр производительности, G , как показано в уравнении. (6).
Здесь G называется системной эффективностью передачи мощности (SPTE), и его физический смысл заключается в измерении коэффициента использования максимальной выходной мощности источника питания, а именно сквозной эффективности системы. Очевидно, что P L также будет максимальным, когда G достигнет максимального значения. Интересно, что когда r S = r L = 0, то же, что и в [10, 11].
На основе двух условий согласования мощности схема самонастройки для системы БПЭ показана на рис. 5, где вставлены две обратные схемы согласования L-типа.
Рисунок 5Схема самонастройки для системы БПЭ с использованием согласования мощности.

Изображение в полный размер
По сравнению с рис. 3, коэффициент отражения источника питания изменен с r S на и коэффициент отражения нагрузки изменен с r L to на рис. 5. Кроме того, мы будем иметь
Установив и , мы можем получить
где, , , , .
При этом имеем следующие уравнения из рис. 5.
На основании (8) и (9) можно получить л 1 , л 2 . Очевидно, каждый из C i , L i ( i = 1, 2) — функция S параметров. Кстати, измерение S-параметров в режиме реального времени может быть легко выполнено, поэтому мы можем использовать контроллер для настройки переменных конденсаторов и индуктивностей для самонастройки.
Каталожные номера
Yan, G.Z., Ye, D.D., Zan, P., Wang, K.D. & Ma, G.Y. Микроробот для эндоскопа на основе беспроводной передачи энергии.
3577–3581, Международная конференция IEEE по мехатронике и автоматизации, Харбин (5–8 августа 2007 г.).Юнг, К.-Х., Ким, Ю.-Х. и Ким, Дж. Беспроводная передача энергии для имплантируемых устройств с использованием индуктивного компонента замкнутой магнитной цепи. Электрон. лат. 45, 21–22 (2009).
Артикул Google ученый
Боу Э., Аларкон Э. и Гутьеррес Дж. Сравнение аналитических моделей беспроводной передачи энергии с резонансной индуктивной связью. 689–693, Симпозиум «Прогресс в исследованиях электромагнетизма», Москва (19 августа 2012 г.).–23).
Kim, N.Y. et al. Автоматизированная адаптивная система отслеживания частоты для эффективной беспроводной передачи энергии среднего радиуса действия посредством магнитно-резонансной связи. 221–224, 42 nd European Microwave Conference, Амстердам, (29 октября 2012 г. – 1 ноября).
Дэвид С. Р., Мэтью Дж. К. и Эндрю Х.
Оптимизация беспроводной передачи энергии для мобильных приемников с использованием автоматической цифровой настройки емкости. 515–518, Европейская микроволновая конференция 43 rd , Нюрнберг (6–10 октября 2013 г.).Коидзуми М., Комурасаки К., Мизуно Ю. и Аракава Ю. Беспроводная подача энергии с сильно связанным магнитным резонансом для летающего объекта. Беспроводной движок. Техн. 3, 86–89 (2012).
Артикул Google ученый
Бех, Т. С., Като, М. и Имура, Т. Автоматизированная система согласования импеданса для надежной беспроводной передачи энергии через магнитно-резонансную связь. IEEE транс. Инд. Электрон. 60, 3689–3697 (2013).
Артикул Google ученый
Курс А. и др. Беспроводная передача энергии через сильно связанные магнитные резонансы. Наука 317, 83–86 (2007).
КАС ОБЪЯВЛЕНИЯ MathSciNet Статья Google ученый
Каралис А.
, Джоаннопулос Дж. Д. и Солячич М. Эффективная беспроводная безызлучательная передача энергии среднего радиуса действия. Анна. физ. 323, 34–48 (2008).КАС ОБЪЯВЛЕНИЯ Статья Google ученый
Cheon, S. et al. Анализ на основе схемной модели беспроводной системы передачи энергии с помощью связанных магнитных резонансов. IEEE транс. Инд. Электрон. 58, 2906–2914 (2011).
Артикул Google ученый
ТекЧуан, Б., Масаки, К., Такехиро, И. и Йоити, Х. Базовое исследование повышения эффективности беспроводной передачи энергии посредством магнитно-резонансной связи на основе согласования импедансов. 2011–2016 гг., Международный симпозиум IEEE по промышленной электронике, Бари (4–7 июля 2010 г.).
Ссылки на скачивание
Благодарности
Эта работа была частично поддержана Национальным фондом естественных наук Китая (гранты №№ 51275520 и 50805142).

Информация об авторе
Авторы и аффилированные лица
Наука и технологии в Лаборатории интегрированной логистической поддержки, Национальный университет оборонных технологий, 410073, Чанша, Хунань, КНР
Yanting Luo, Yongmin Yang & Zhongsheng Chen0005
Авторы
- Yanting Luo
Просмотр публикаций автора
Вы также можете искать этого автора в PubMed Google Scholar
- Yongmin Yang
Просмотр публикаций автора
Вы также можете искать этого автора в PubMed Google Scholar
- Zhongsheng Chen
Просмотр публикаций автора
Вы также можете искать этого автора в PubMed Google Академия
Взносы
Г.М.Г. и З.С.К. задумал исследование и эксперименты. Ю.Т.Л. и З.С.К. провел эксперименты и анализ данных. Z.S.C., Y.T.L. и Ю.М.Ю. написал бумагу. Все участвовали в обсуждении результатов.

Заявление об этике
Конкурирующие интересы
Авторы не заявляют о конкурирующих финансовых интересах.
Права и разрешения
Эта работа находится под лицензией Creative Commons Attribution-NonCommercial-NoDerivs 3.0 Unported License. Изображения в этой статье включены в лицензию Creative Commons статьи, если иное не указано в кредите изображения; если изображение не включено в лицензию Creative Commons, пользователям необходимо будет получить разрешение от держателя лицензии, чтобы воспроизвести изображение. Чтобы просмотреть копию этой лицензии, посетите http://creativecommons.org/licenses/by-nc-nd/3.0/
Перепечатка и разрешения
Об этой статье
Эту статью цитирует
Быстрая и эффективная беспроводная передача энергии с помощью безпереходного квантового управления
- Кушик Павел
- Амарендра К.

Схема HARQ с полярным кодированием и комбинацией Chase
Преимущество хорошей совместимости с другими методами связи.

Многопакетный гибридный ARQ: устранение пробела в эргодической емкости
В этой работе мы рассматриваем гибридный автоматический повторный запрос (HARQ) с инкрементной избыточностью (IR), где раунды передачи передаются через независимое затухание блоков каналы. Мы анализируем…
Гибридная схема ARQ на основе полярных кодов
Результаты моделирования показывают, что предлагаемая схема гибридного автоматического запроса на повторение (HARQ) может работать так же хорошо, как и существующие схемы, основанные на турбокодах и кодах проверки на четность с низкой плотностью, при использовании декодера с последовательным аннулированием низкой сложности.

Конвейерная схема HARQ с высокой пропускной способностью полярных кодов
Предлагаемая высокопроизводительная конвейерная схема HARQ полярных кодов может легко использовать декодер последовательного списка отмены для получения большей пропускной способности, чем существующие схемы.
О характеристиках гибридных систем FEC/ARQ с использованием кодов совместимого по скорости проколотого турбо (RCPT)
Предлагаемая система RCPT-ARQ сочетает в себе производительность турбокодов с экономным использованием нарастающей избыточности, присущей совместимым по скорости перфорированным сверточным кодам Хагенауэра (19).
88) для достижения повышенной пропускной способности по нестационарному гауссовому каналу.Разработка кодов LDPC для обеспечения разнесения для H-ARQ с межпакетным кодированием каналов
В этом документе представлен новый анализ поведения при отключении и новый структурированный кодовый ансамбль LDPC, обеспечивающий полное разнообразие для H-ARQ с CPC за счет использования принципа проверки корня, и результаты показывают, что новый дизайн кода превосходит предыдущие подходы, обеспечивая полное разнообразие и хорошую эффективность кодирования, в том числе при высоких скоростях кодирования.
Пропускная способность протоколов гибридного ARQ для гауссовского канала коллизий
Пропускная способность протоколов автоматического запроса повторной передачи (ARQ) сравнивается с пропускной способностью множественного доступа с кодовым разделением каналов (CDMA) с обычным декодированием и используется совместное декодирование, в отличие от обычного CDMA.
Гибридный ARQ с кодированием канала поперечного пакета

Предлагаем вам узнать подробно, что такое коробка «автомат», из каких компонентов она состоит и какой принцип работы АКПП.
Обычно эксплуатируется владельцами транспортных средств во время буксировки или при остановке не на долгое время;
В таком положении удобно ездить в городских условиях и в условиях пробок;
