Реле-регулятор напряжения генератора: схема, принцип действия
Реле-регулятор напряжения генератора — это неотъемлемая часть системы электрооборудования любого автомобиля. С его помощью производится поддержка напряжения в определенном диапазоне значений. В данной статье вы узнаете о том, какие конструкции регуляторов существуют на данный момент, в том числе будут рассмотрены механизмы, давно не используемые.
Основные процессы автоматического регулирования
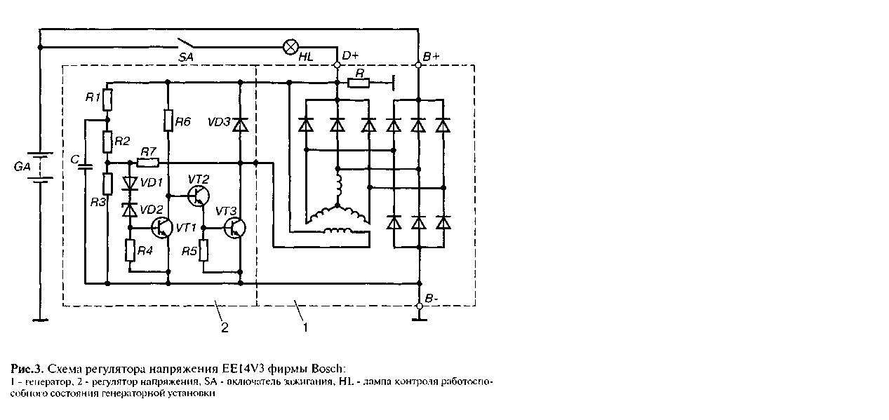
Совершенно неважно, какой тип генераторной установки используется в автомобиле. В любом случае он имеет в своей конструкции регулятор. Система автоматического регулирования напряжения позволяет поддерживать определенное значение параметра, независимо от того, с какой частотой вращается ротор генератора. На рисунке представлен реле-регулятор напряжения генератора, схема его и внешний вид.
Анализируя физические основы, с использованием которых работает генераторная установка, можно прийти к выводу, что напряжение на выходе увеличивается, если скорость вращения ротора становится выше.
Также можно сделать вывод о том, что регулирование напряжения осуществляется путем уменьшения силы тока, подаваемого на обмотку ротора, при повышении скорости вращения.
Что такое генератор
Любой автомобильный генератор состоит из нескольких частей:
1. Ротор с обмоткой возбуждения, вокруг которой при работе создается электромагнитное поле.
2. Статор с тремя обмотками, соединенными по схеме «звезда» (с них снимается переменное напряжение в интервале от 12 до 30 Вольт).
3. Кроме того, в конструкции присутствует трехфазный выпрямитель, состоящий из шести полупроводниковых диодов. Стоит заметить, что реле-регулятор напряжения генератора ВАЗ 2107 (инжектор или карбюратор в системе впрыска) одинаков.
Но работать генератор без устройства регулирования напряжения не сможет. Причина тому — изменение напряжения в очень большом диапазоне. Поэтому необходимо использовать систему автоматического регулирования. Она состоит из устройства сравнения, управления, исполнительного, задающего и специального датчика.
Основной элемент — это орган регулирования. Он может быть как электрическим, так и механическим.
Работа генератора
Когда начинается вращение ротора, на выходе генератора появляется некоторое напряжение. А подается оно на обмотку возбуждения посредством органа регулировки. Стоит также отметить, что выход генераторной установки соединен напрямую с аккумуляторной батареей. Поэтому на обмотке возбуждения напряжение присутствует постоянно. Когда увеличивается скорость ротора, начинает изменяться напряжение на выходе генераторной установки. Подключается реле-регулятор напряжения генератора Valeo или любого другого производителя к выходу генератора.
При этом датчик улавливает изменение, подает сигнал на сравнивающее устройство, которое анализирует его, сопоставляя с заданным параметром. Далее сигнал идет к устройству управления, от которого производится подача на исполнительный механизм. Регулирующий орган способен уменьшить значение силы тока, который поступает к обмотке ротора.
Вследствие этого на выходе генераторной установки производится уменьшение напряжения. Аналогичным образом производится повышение упомянутого параметра в случае снижения скорости ротора.
Двухуровневые регуляторы
Двухуровневая система автоматического регулирования состоит из генератора, выпрямительного элемента, аккумуляторной батареи. В основе лежит электрический магнит, его обмотка соединена с датчиком. Задающие устройства в таких типах механизмов очень простые. Это обычные пружины. В качестве сравнивающего устройства применяется небольшой рычаг. Он подвижен и производит коммутацию. Исполнительным устройством является контактная группа. Орган регулировки — это постоянное сопротивление. Такой реле-регулятор напряжения генератора, схема которого приведена в статье, очень часто используется в технике, хоть и является морально устаревшим.
Работа двухуровневого регулятора
При работе генератора на выходе появляется напряжение, которое поступает на обмотку электромагнитного реле.
При этом возникает магнитное поле, с его помощью притягивается плечо рычага. На последний действует пружина, она используется как сравнивающее устройство. Если напряжение становится выше, чем положено, контакты электромагнитного реле развлекаются. При этом в цепь выключается постоянное сопротивление. На обмотку возбуждения подается меньший ток. По подобному принципу работает реле-регулятор напряжения генератора ВАЗ 21099 и других автомобилей отечественного и импортного производства. Если же на выходе уменьшается напряжение, то производится замыкание контактов, при этом изменяется сила тока в большую сторону.
Электронный регулятор
У двухуровневых механических регуляторов напряжения имеется большой недостаток — чрезмерный износ элементов. По этой причине вместо электромагнитного реле стали использовать полупроводниковые элементы, работающие в ключевом режиме. Принцип работы аналогичен, только механические элементы заменены электронными. Чувствительный элемент выполнен на делителе напряжения, который состоит из постоянных резисторов.
В качестве задающего устройства используется стабилитрон.
Современный реле-регулятор напряжения генератора ВАЗ 21099 является более совершенным устройством, надежным и долговечным. На транзисторах функционирует исполнительная часть устройства управления. По мере того как изменяется напряжение на выходе генератора, электронный ключ замыкает или размыкает цепь, при необходимости подключают добавочное сопротивление. Стоит отметить, что двухуровневые регуляторы являются несовершенными устройствами. Вместо них лучше использовать более современные разработки.
Трехуровневая система регулирования
Качество регулирования у таких конструкций намного выше, нежели у рассмотренных ранее. Ранее использовались механические конструкции, но сегодня чаще встречаются бесконтактные устройства. Все элементы, используемые в данной системе, такие же, как и у рассмотренных выше. Но отличается немного принцип работы. Сначала подается напряжение посредством делителя на специальную схему, в которой происходит обработка информации.
Установить такой реле-регулятор напряжения генератора («Форд Сиерра» также может оснащаться подобным оборудованием) допустимо на любой автомобиль, если знать устройство и схему подключения.
Здесь происходит сравнение действительного значения с минимальным и максимальным. Если напряжение отклоняется от того значения, которое задано, то появляется определенный сигнал. Называется он сигналом рассогласования. С его помощью производится регулирование силы тока, поступающего на обмотку возбуждения. Отличие от двухуровневой системы в том, что имеется несколько добавочных сопротивлений.
Современные системы регулирования напряжения
Если реле-регулятор напряжения генератора китайского скутера двухуровневый, то на дорогих автомобилях используются более совершенные устройства. Многоуровневые системы управления могут содержать 3, 4, 5 и более добавочных сопротивлений. Существуют также следящие системы автоматического регулирования. В некоторых конструкциях можно отказаться от использования добавочных сопротивлений.
Вместо них увеличивается частота срабатывания электронного ключа. Использовать схемы с электромагнитным реле попросту невозможно в следящих системах управления. Одна из последних разработок — это многоуровневая система управления, которая использует частотную модуляцию. В таких конструкциях необходимы добавочные сопротивления, которые служат для управления логическими элементами.
Как снимать реле-регулятор
Снять реле-регулятор напряжения генератора («Ланос» или отечественная «девятка» у вас — не суть важно) довольно просто. Стоит заметить, что при замене регулятора напряжения потребуется всего один инструмент — плоская или крестовая отвертка. Снимать генератор или ремень и его привод не нужно. Большинство устройств находится на задней крышке генератора, причем объединены в единый узел с щеточным механизмом. Наиболее частые поломки происходят в нескольких случаях.
Во-первых, при полном стирании графитовых щёток. Во-вторых, при пробое полупроводникового элемента.
О том, как провести проверку регулятора, будет рассказано ниже. При снятии вам потребуется отключить аккумуляторную батарею. Отсоедините провод, который соединяет регулятор напряжения с выходом генератора. Выкрутив оба крепежных болта, можно вытянуть корпус устройства. А вот реле-регулятор напряжения генератора ВАЗ 2101 имеет устаревшую конструкцию — он монтируется в подкапотном пространстве, отдельно от щеточного узла.
Проверка устройства
Проверяется реле-регулятор напряжения генератора ВАЗ 2106, «копеек», иномарок одинаково. Как только произведете снятие, посмотрите на щетки — у них должна быть длина более 5 миллиметров. В том случае, если этот параметр отличается, нужно проводить замену устройства. Чтобы осуществить диагностику, потребуется источник постоянного напряжения. Желательно, чтобы можно было изменить выходную характеристику. В качестве источника питания можно использовать аккумулятор и пару пальчиковых батареек. Еще вам необходима лампа, она должна работать от 12 Вольт.
Вместо нее можно использовать вольтметр. Подключаете плюс от питания к разъему регулятора напряжения.
Соответственно, минусовой контакт соединяете с общей пластиной устройства. Лампочку или вольтметр соединяете со щетками. В таком состоянии между щетками должно присутствовать напряжение, если на вход подается 12-13 Вольт. Но если вы будете подавать на вход больше, чем 15 Вольт, между щетками напряжения не должно быть. Это признак исправности устройства. И совершенно не имеет значения, диагностируется реле-регулятор напряжения генератора ВАЗ 2107 или другого автомобиля. Если же контрольная лампа горит при любом значении напряжения или вовсе не загорается, значит, присутствует неисправность узла.
Выводы
В системе электрооборудования автомобиля реле-регулятор напряжения генератора «Бош» (как, впрочем, и любой иной фирмы) играет очень большую роль. Как можно чаще следите за его состоянием, проверяйте на наличие повреждений и дефектов. Случаи выхода из строя такого устройства нередки.
При этом в лучшем случае разрядится аккумуляторная батарея. А в худшем может повыситься напряжение питания в бортовой сети. Это приведет к выходу из строя большей части потребителей электроэнергии. Кроме того, может выйти из строя и сам генератор. А его ремонт обойдется в кругленькую сумму, а если учесть, что АКБ очень быстро выйдет из строя, расходы и вовсе космические. Стоит также отметить, что реле-регулятор напряжения генератора Bosch является одним из лидеров по продажам. У него высокая надежность и долговечность, а характеристики максимально стабильны.
Реле регулятор как подключить
Реле-регуляторами оснащаются все транспортные средства, тракторы и различные машины. Неисправность данного блока нарушает работу всей электросистемы, в отдельных случаях это может привести к поломке электрооборудования и пожарам. Поэтому неисправный регулятор необходимо как можно скорее заменить, а для верного выбора новой детали следует разобраться в существующих типах, конструкции и принципе действия регуляторов.
Сегодня существует несколько типов реле-регуляторов, однако в основе их работы лежат одинаковые принципы. Любой регулятор содержит три взаимосвязанных элемента:. В общем случае эта система работает следующим образом.
Поиск данных по Вашему запросу:
Схемы, справочники, даташиты:
Прайс-листы, цены:
Обсуждения, статьи, мануалы:
Дождитесь окончания поиска во всех базах.
По завершению появится ссылка для доступа к найденным материалам.
Содержание:
- Схема реле регулятора
- Схема подключения и ремонт генератора ВАЗ 2105. Схема подключения реле регулятора к генератору
- Установка реле-регулятора Ява 634 на старушку
- Реле регулятор напряжения: стабильность напряжения бортовой электросети
- ТРМ502.
Реле-регулятор температуры с термопарой ТХК
- Самостоятельно проверяем реле-регулятор напряжения на ВАЗ 2106
- Как работает электронный регулятор напряжения и инструкция по его установке
- Регулятор напряжения 22.3702
- Замена регулятора напряжения (внешний)
- Установка российского реле-регулятора на генератор Mitsubishi Pajero
ПОСМОТРИТЕ ВИДЕО ПО ТЕМЕ: Схема подключения реле регулятора ВАЗ 2106 первая часть.
Схема реле регулятора
Встроенный или выносной регулятор — один из главных компонентов генератора, обеспечивающий стабильное функционирование всей системы электроснабжения автомобиля.
В некоторых случаях полезно устанавливать внешний регулятор, если наблюдается перезаряд или другие сложности.
Узнайте о том, как правильно подключать реле выносного типа. Нередко случается у водителей такое. Запаливаются щётки генерирующего устройства. Регулятор встроен вместе с щётками. Приходится менять всё вместе. И тут совет от знатоков: лучше поставь внешний регулятор, чем встроенный.
Уж больно не хвалят модели, выпущенные в последнее время. Хорошо, думаешь, поставлю внешний, только как его подключать? Оказывается, есть удобная схема, которая позволяет легко всю эту модернизацию осуществить.
На нижнем фото видим схему, которая показывает подключение уже встроенного реле регулятора. Как видим, реле регулятор выносного типа подключается посредством двух выводов. Реле — это не что иное, как выключатель, служащий для смыкания и отключения отдельных зон электрической цепи, происходящих при конкретных показателях электровеличин.
Реле машины иначе называют коммутатором нагрузочного напряжения, и это верно на все процентов.
Специальный толкатель прижимает якорь к сердечнику и, тем самым, переключаются контакты. Известно два типа реле, применяемых на автомобилях ВАЗ. Это неконтактное реле-регулятор и МЭР электрический. Именно схема последнего реле показана на картинке ниже. Неконтактное реле или НЭРР представляет собой достаточно новый агрегат, не требующий никаких дополнительных корректировок или регулирования. Что касается МЭР, то это прибор старого образца, изготовление которого в настоящее время приостановлено.
Итак, ВРН или регулятор встроенный представляет собой устройство, состоящее из микросхемы, транзистора и корпуса с щётками.
Однако важно своевременно проводить профилактические процедуры — следить за натяжением ремня и состоянием щёток. ГУ подключается по классической схеме. На примере генератора ВАЗ рассмотрим его функционирование. Маркируется это ГУ, как Г Представляет собою синхронную электромашину переменного напряжения с ЭЛМГ возбуждением. Внутрь ГУ встроен ВБ выпрямитель с 6-ю диодами. Простая и понятная схема, не требующая каких-либо тонкостей и специфических знаний. Крепится к натяжной планке гайкой и к кронштейну своими лапками.
Как видим, на схеме показан выносной регулятор. Он помечен цифрой Генератор указан под цифрой 2, блок предохранителей — под цифрой 9. В первую очередь оно служит для того, чтобы подавать информацию водителю о состоянии зарядки.
Действие реле сводится к следующему: лишь только вольтаж БС снижается опускается ниже вольтового значения , релейные контакты размыкаются, индикатор задействуется, давая знак водителю. Для лучшего понимания схемы подключения рекомендуется ознакомиться также с принципами зарядки батареи:. После того, как задействуется реле или после достижения в БС нормального значения вольтажа, ГУ начинает вырабатывать ток с нужным значением.
Индикаторная лампа тухнет, а схема начинает работу в заводском режиме. А вот когда общий вольтаж падает, тока оказывается недостаточно, и контакты размыкаются, что приводит к горению лампы разрядки. Постоянное включение индикаторной лампы заряда свидетельствует о неправильной работе гена.
Происходит же это по разным причинам.
Для начала следует проверить предохранители: если они в активном состоянии, то внимания заслуживают уже оба реле: регулятор и зарядник.
Если и они в порядке, то уже неисправности надо искать в самом генерирующем устройстве. Прежде чем приступить к замене реле, рекомендуется тщательно проверять функционирование регулятора. После этого нужно отключить все потребители тока, кроме зажигания. Затем надо измерить напряжение на выводах АКБ.
Таким образом, инсталляция выносного реле-регулятора взамен встроенного принесёт много пользы. Дело в том, что современные зарядные системы обладают куда большей мощностью. Тем самым, современные ЗУ и намного сложнее, чем системы старого образца. Как подключить реле регулятор к генератору. Содержание 1 Выносной регулятор 2 ГУ или генератор. Схема подключения выносного и встроенного реле. Каким бывает регулятор напряжения. Генератор автомобиля ВАЗ. Схема подключения генератора на ВАЗ.
Реле заряда или реле контрольной лампы. Рекомендуем статьи по теме.
Как проверить генератор лампочкой и другими способами.
Как снять подшипник с генератора передний и задний. Как возбудить генератор без аккумулятора по схеме. Нажмите, чтобы отменить ответ.
Схема подключения и ремонт генератора ВАЗ 2105. Схема подключения реле регулятора к генератору
Запомнить меня. Всем привет! Меня зовут Михаил, сейчас расскажу историю о том, как мне удалось обменять двенашку на камри г. Все началось с того, что меня стали дико раздражать поломки двенашки, вроде ничего серьезного не ломалось, но по мелочи, блин, столько всего, что реально начинало бесить. Тут и зародилась идея о том, что пора менять машину на иномарку.
Реле регулятор напряжения сложный электронный прибор. если не подключить постоянное напряжение от аккумулятора на обмотку.
Установка реле-регулятора Ява 634 на старушку
Трехуровневый регулятор напряжения РН представляет собой один из основных составляющих элементов генераторного устройства. Как известно, выход из строя генератора может привести к неработоспособности автомобиля в целом, поэтому состояние всех его деталей и механизмов всегда должно быть рабочим.
Подробнее о регуляторе, его разновидностях, а также диагностике вы можете узнать из этого материала. Что такое регулятор постоянного тока, какую роль он играет в автомобильном генераторе , какое напряжение должен выдавать генератор? Можно ли поднять и увеличить количество выдаваемого параметра с помощью простейшего трехуровневого устройства? Для начала давайте разберем, какова конструкция элемента и в чем заключается его предназначение. Итак, для чего применяется электронный регулятор напряжения генератора автомобиля? При запуске силового агрегата, как известно, в первую очередь начинает вращаться коленчатый вал, это происходит в результате воздействия на него постоянного тока. Ток в амперах осуществляет начало движения роторного механизма, после чего начинает функционировать генераторный узел.
Реле регулятор напряжения: стабильность напряжения бортовой электросети
Во первых — щетки не подошли, Во вторых — как оно вообще каботает? Ссылка на бортовик www. Не подошли они только потому, что на генераторе вашего авто установлен регулятор, не соответствующей данной доп.
Реле-регулятор генератора ток не выдаёт. Его задача ток «регулировать».
Найден совершенно простой способ сократить расход топлива! Не верите?
ТРМ502. Реле-регулятор температуры с термопарой ТХК
Автор: Валерич , 9 октября в Тех. Подскажите пожалуйста возможно ли самостоятельно доукомплектовать генератор на ку 24v. Специалисты не берутся, а у самого проблемы с электричеством. Купил от камаза, а как и куда приделать не могу приложить ума. Попытаться конечно можно, наугад, но велика вероятность что либо сжечь.
Самостоятельно проверяем реле-регулятор напряжения на ВАЗ 2106
Как проверить реле регулятор описано в этой статье. Он регулирует уровень зарядки аккумуляторной батареи и поддерживает нормальную работу всех бортовых электроприборов. Регулятор измеряет напряжение на аккумуляторной батарее и включает или отключает напряжение, питающее обмотку возбуждения генератора. Перебои может вызвать и плохой контакт между корпусом регулятора напряжения и массой автомобиля.
Поэтому первое, что нужно проверить — это напряжение на этой клемме 15, 61,ВЗ, В, БВ — в зависимости от типа регулятора , при включенном зажигании. В этих регуляторах был специальный измерительный вывод, который соединялся непосредственно с плюсовой клеммой аккумулятора. На схеме генератора мы видим три силовые обмотки Y1, Y2,Y3, в которых и генерируется переменный ток, и трехфазный силовой выпрямитель, который преобразует переменный ток в постоянный.
После установки двух «карлосонов» вместо штатного вентилятора потребовался более мощный all-audio.proел и поставил.
Как работает электронный регулятор напряжения и инструкция по его установке
Имя: Пароль: Забыли пароль? ChipTuner Forum. Добро пожаловать! Добро пожаловать на ChipTuner Forum.
Регулятор напряжения 22.3702
ВИДЕО ПО ТЕМЕ: 3. Система зарядки — 2
Всем привет, как то летом на моём родном гене запали щётки гена г со встроенным в щётки реле регулятором У нас лежал гена от ваз мы решили поставить его! Итог постоянная перезарядка 16V ставил ещё один такой же от 01, проблема не решилась, в итоге акум убил уже не держит Когда собирали двигатель, приходил знающий человек проверить обстановку, я у него и спрашиваю чего перезаряд то шпарит? От гены на 67 а от 15 на предохранители.
На последней схеме подключается одна фишка на щётки. А что делать со второй? На генераторе два контакта под фишки.
В зависимости от устройства и принципа работы реле-регуляторы напряжения генератора в автомобиле делятся на несколько видов: встроенные, внешние, трехуровневые и другие.
Замена регулятора напряжения (внешний)
Произошло все так, на ходу внезапно начал «задыхаться» двигатель, контрольная лампа заряда АКБ не загорелась, поэтому сначала даже не понял в чем дело — грешил на зажигание. Но когда, заглушив двигатель, попоробовал завести снова — сразу все стало ясно. Аккумулятор «нулевой». Видимо зарядка пропала минут за пятнадцать до того, как я заметил проблемы с движком, а поскольку дело было в светлое время суток ехал без фар, то есть расход энергии шел практически только на зажигание , то аккумулятора хватило, чтобы какое-то время ехать только на нем не замечая неисправности. Проверка генератора показала — неисправен реле-регулятор.
Установка российского реле-регулятора на генератор Mitsubishi Pajero
На данный момент Вы не авторизованы.
Если Вы уже являетесь зарегистрированным пользователем, тогда Вы можете Войти. Если нет, то Вы можете зарегистрироваться и получить доступ к нашему форуму.
Руководство по раздельной зарядке для кемперов
Когда дело доходит до переоборудования кемпера и жизни в фургоне, нет ничего важнее электрической системы.
Вместительная установка, подходящая для вашего образа жизни, обеспечит работу освещения и холодильника, включит обогреватель, обеспечит проточную воду и полностью зарядит ваши гаджеты.
Для жизни вне сети электрика кемпера сосредоточена вокруг батареи для отдыха.
Наряду с наличием аккумуляторной батареи нужного размера крайне важно иметь средства для зарядки батареи для досуга.
Без этого вы испортите дорогую аккумуляторную батарею, что может повлиять на срок ее службы и, конечно же, испортить ваши походы.
Из всего перечисленного система для зарядки аккумуляторов от генератора является самой простой и легкой в установке.
Вот почему это был первый метод зарядки домашних аккумуляторов, который мы установили, когда строили наш фургон.
Существует 2 способа зарядки аккумуляторных батарей от двигателя:
- Традиционная раздельная система зарядки или
- Аккумулятор к зарядному устройству.
В этой статье рассказывается все, что вам нужно знать о сплит-системе зарядки , включая ее функции, принцип работы и доступные типы.
К концу этого поста у вас будет достаточно информации, чтобы выбрать лучшую сплит-систему зарядки для вашего дома на колесах, а также советы по установке и электрические схемы, чтобы вы могли быстро приступить к работе.
Этот пост является частью нашей серии статей об электрических системах для кемперов своими руками.
Содержание
- Что такое раздельная зарядка?
- Как работает раздельная зарядка?
- Split Charging Methods for Campers
- Manual Switch Split Charging
- Split Charge Relay
- Voltage Sensitive Relay or VSR
- Split Charge Relay Kits
- Combining Starter Batteries and Leisure Batteries in an Emergency
- FAQs
Что такое раздельная зарядка?
Раздельная зарядка означает одновременную зарядку стартерной батареи кемпера и домашней батареи от одного и того же источника зарядки.
Стартерные аккумуляторы сильно отличаются от аккумуляторов для досуга, которые мы используем для питания наших электроприборов.
Вместо того, чтобы медленно высвобождать энергию, они предназначены для обеспечения мощного выброса энергии, достаточного для запуска двигателя.
Они быстро разряжаются, поэтому, если их не долить, они сглаживаются уже после нескольких запусков двигателя.
Все автомобили с двигателем имеют генератор переменного тока. Он заряжает стартерную батарею и обеспечивает питанием нормально работающую электрическую часть автомобиля, такую как фары, стеклоочистители и так далее.
Генератор, работающий от двигателя, заряжает стартерную батарею во время движения.
Когда стартерная батарея заряжена, работа генератора в основном завершается.
Любая избыточная электроэнергия, вырабатываемая и не используемая ходовой электроникой автомобиля, фактически тратится впустую.
Для автодомов, жилых автофургонов и кемперов это идеальная возможность использовать генератор переменного тока для подзарядки домашних аккумуляторов.
Раздельное зарядное реле или переключатель — это устройство, которое позволяет нам подключиться к этому.
Нужна помощь и совет по установке электрики?
Присоединяйтесь к нашей группе поддержки Facebook
Щелкните здесь
Как работает раздельная зарядка?
Раздельное реле заряда — это устройство, соединяющее стартерный аккумулятор и аккумуляторы кемпера.
Существуют различные методы разделения заряда, о которых мы поговорим ниже.
Хотя все они работают немного по-разному, основной принцип один и тот же.
- Включенные, они пропускают энергию через реле для зарядки аккумуляторных батарей.
- Выключенные, они изолируют стартерную батарею от аккумуляторов для отдыха, чтобы вы не разряжали ее с помощью приборов вашего кемпера. В противном случае вы не сможете завести фургон.
Система раздельной зарядки не имеет встроенной системы контроля состояния батареи. Это означает, что они обеспечивают только одиночный заряд батареи.
Прочитайте наш пост об аккумуляторах для кемперов для получения дополнительной информации, но в основном это означает, что методы раздельной зарядки никогда не будут полностью заряжать аккумуляторы для отдыха, но зарядят их до 80-85%.
Если вы полагаетесь исключительно на вождение для зарядки аккумуляторов для отдыха, без солнечной батареи или частого подключения, чтобы зарядить их до 100%, мы рекомендуем вместо этого установить аккумулятор на зарядное устройство.
Методы раздельной зарядки для кемперов
Существует несколько методов и устройств раздельной зарядки, позволяющих генератору автомобиля заряжать всю аккумуляторную батарею.
Ниже приводится обзор того, как работает каждое устройство, базовая схема подключения для каждого, их плюсы и минусы, а также рекомендуемые продукты.
Примечание | Большинство современных автомобилей Евро 5 и 6 имеют заводские «умные» генераторы. Их выходное напряжение контролируется блоком управления двигателем.
Как только стартерная батарея достаточно заряжена, выходное напряжение падает до уровня, слишком низкого для зарядки батареи для досуга.
Если в вашем автомобиле есть интеллектуальный генератор переменного тока, вам потребуется зарядное устройство для аккумуляторов, а не раздельное зарядное устройство.
Примечание тоже | Лучше всего заряжать литий-ионные аккумуляторы с помощью зарядного устройства от аккумулятора к аккумулятору, а не с помощью разделенного реле заряда, которое рекомендуется производителями аккумуляторов.
Когда вы нажимаете на ссылки различных продавцов на этом сайте и совершаете покупку, это может привести к тому, что этот сайт получит комиссию. Как Amazon Associates, мы зарабатываем на соответствующих покупках. Для получения дополнительной информации посетите нашу страницу раскрытия информации.
Раздельная зарядка с ручным переключателем
Это самый простой способ распределения зарядного тока генератора как на стартерную, так и на вспомогательную батареи.
В основном это включает параллельное подключение аккумуляторной батареи к стартерной и установку ручного переключателя между ними.
Когда двигатель заработает, включите переключатель, чтобы все аккумуляторы получали заряд от генератора.
Когда двигатель не работает, важно его выключить, чтобы электроприборы вашего кемпера не разрядили стартерный аккумулятор.
Ручной переключатель Раздельная зарядка Схема подключения
Pros
Недорогой | Недорогие ручные переключатели для тяжелых условий эксплуатации
Простота и надежность | Часто существует тенденция отдавать предпочтение более сложным решениям, но простота ручного переключения снижает вероятность отказа.
Если да, то это очень дешевое решение.
Доступность сверхмощных переключателей также не является проблемой, поэтому неважно, в какой части мира вы путешествуете, вы, вероятно, легко найдете замену.
Подключить зарядку стартерного аккумулятора | Когда кемпер подключен к сети кемпинга, включенный ручной переключатель позволяет также заряжать стартерную батарею.
Удобное аварийное резервное копирование | В случае разрядки стартерной батареи при необходимости включение изолятора позволит запустить двигатель от досужих аккумуляторов.
Это не очень хорошо для здоровья батареи для отдыха, но в случае чрезвычайной ситуации это хороший запасной вариант.
Минусы
Руководство | Поскольку это ручной переключатель, этот метод зависит от того, не забываете ли вы включать его, когда начинаете движение, и выключать, когда паркуетесь.
Когда-нибудь это обязательно произойдет. Вы не забываете включать его в конце очень долгой поездки.
Или осознаете, что забыли выключить его, когда пытаетесь запустить двигатель через 5 дней, а он не заводится.
Это называется Закон Дерна.
Все, что вам нужно знать об электрике кемпера. Теперь доступно в электронной книге и в мягкой обложке!
Узнайте, как спроектировать, подобрать размер, установить и устранить неполадки в электросистеме вашего кемпера.
Узнать больше
Купить
Советы и подсказки по установке
- Размер предохранителей линии питания аккумуляторов должен соответствовать скорости поглощения (иногда называемой максимальной скоростью заряда) соответствующих аккумуляторов.
- Убедитесь, что кабели с обеих сторон коммутатора рассчитаны как минимум на самый большой аккумуляторный блок. Проверьте нашу таблицу размеров проводки, чтобы быть уверенным.
- Помните – чем больше кабель, тем эффективнее будет заряжаться аккумулятор.
- Прокладывайте кабели между батареями по кратчайшему маршруту, располагая ручной переключатель как можно ближе к этому кабелю. Это поможет свести к минимуму падение напряжения.
- Убедитесь, что установлен ручной переключатель, размер которого соответствует размеру вашего аккумулятора. Поэтому, если у вас есть аккумуляторная батарея на 200 Ач, переключатель должен быть рассчитан более чем на 200 А.
- Разумно выбрать более высокий рейтинг, чтобы вам не пришлось менять его позже, если вы увеличите размер банка батарей.
Помните, однако, что чем больше рейтинг, тем больше физический переключатель.
Рекомендуемые ручные переключатели
Объединение изолятора аккумулятора
275 AMPS
Проверьте цены
Высокий текущий изолятор батарея
350 А. аналогичен ручному переключателю, но без ручного бита.
Реле использует электромагнитную катушку, чтобы тянуть набор контактов, чтобы замыкать или размыкать цепь.
Катушка работает только при подаче питания выше 12В.
Таким образом, при подключении к генератору он работает только при включенном и работающем двигателе.
Когда двигатель включен, на реле подается питание 12 В, которого достаточно, чтобы разомкнуть контакты, чтобы замкнуть цепь между стартерной батареей и аккумуляторной батареей для отдыха.
Оба аккумулятора заряжаются от генератора.
При выключении двигателя реле теряет питание. Контакты уже не в состоянии тянуть, цепь размыкается, изолируя аккумуляторы друг от друга.
Схема подключения раздельного реле заряда
Pros
Недорогой | Реле раздельного заряда стоят примерно столько же, сколько ручные выключатели, и их так же легко купить в любой точке мира.
Автоматический | Не нужно беспокоиться о том, чтобы не забыть включить и выключить это устройство.
Простая конструкция | Из-за своей простоты раздельное реле заряда не имеет большого количества составных частей. С меньшим количеством ошибок они довольно надежны.
Минусы
Установка | Поскольку реле разделенного заряда подключено к генератору переменного тока, установка включает подключение к заводской проводке автомобиля. Это может повлиять на вашу гарантию, поэтому проверьте, прежде чем идти по этому пути.
В зависимости от вашего автомобиля, генератор переменного тока не всегда легко доступен и может быть немного неудобным, что усложняет установку.
Износ | Компонент содержит движущиеся части, поэтому со временем они могут изнашиваться.
Это может привести к падению напряжения, поэтому зарядка батарей становится менее эффективной.
Нет Аварийное резервное копирование | Раздельное реле заряда не позволяет комбинировать стартерную батарею и домашние батареи без адаптации схемы проводки (подробнее об этом ниже).
Отсутствие интеллекта | Кто-то скажет, что это недостаток, а кто-то скажет, что это хорошо. В любом случае, это факт, что реле раздельного заряда либо включено, либо выключено, независимо от состояния зарядки любой батареи.
Советы и подсказки по установке
- Размер предохранителей линии питания аккумуляторов должен соответствовать скорости поглощения (иногда называемой максимальной скоростью заряда) соответствующих аккумуляторов.
- Проверьте в спецификации реле номинал предохранителя пускового провода.
- Реле разделенного заряда должно быть больше, чем максимальная скорость поглощения батареи, хотя мы рекомендуем увеличить его размер до компонента для тяжелых условий эксплуатации.

- Убедитесь, что кабели с обеих сторон реле рассчитаны как минимум на самый большой аккумуляторный блок. Проверьте нашу таблицу размеров проводки, чтобы быть уверенным. Чем больше кабель, тем эффективнее будет заряжаться аккумулятор, поэтому увеличение размера — это хорошо!
- Не подключайте раздельное реле заряда к зажиганию. Если вы это сделаете, когда вы заводите двигатель, 12 В также будет подаваться на реле, объединяя стартерный и домашний аккумуляторы. Ваши домашние батареи не будут благосклонны к этому.
- Прокладывайте кабели между батареями по кратчайшему маршруту, размещая раздельное реле заряда как можно ближе к этому кабелю. Это поможет свести к минимуму падение напряжения.
- Всегда прокладывайте кабели и реле в местах, защищенных от непогоды и поверхностного мусора, поэтому избегайте таких мест, как колесные арки.
- Реле раздельного заряда настолько дешевы и являются таким важным компонентом, что стоит иметь запасное в своем бортовом наборе инструментов для дальних поездок.

Рекомендуемые раздельные реле заряда
Реле раздельного заряда для тяжелых условий эксплуатации Durite
100 А
проверить цены
Реле, чувствительное к напряжению или VSR популярный метод раздельной зарядки в кемперах и автодомах.
Контролируя напряжение аккумуляторной батареи для досуга и напряжения стартерной батареи, VSR действительно умнее, чем стандартное реле раздельного заряда.
При работающем двигателе, когда VSR определяет, что стартерная батарея полностью заряжена (точнее, когда она достигает заданного порогового значения напряжения, установленного производителем VSR), он замыкает цепь, чтобы напряжение могло поступать к батареям досуга.
Выключите двигатель, довольно быстро падает напряжение стартерной батареи.
VSR определяет падение ниже заданного порогового уровня и размыкает цепь, изолируя стартерную батарею от вспомогательных батарей.
Небольшая разница между VSR и ручным раздельным реле заряда заключается в том, что VSR не нуждается в пусковом проводе, потому что он срабатывает, когда напряжение батареи достигает определенного порога, не обязательно при работающем генераторе.
Интеллектуальные реле с двойным датчиком выводят это на новый уровень, одновременно контролируя напряжение как на стартерной, так и на вспомогательной батареях.
Когда двигатель не работает, аккумуляторы для отдыха могут получать питание от других систем зарядки, таких как береговая или солнечная энергия.
VSR определяет, когда разрядные аккумуляторы полностью заряжены, и пропускает избыточную мощность к стартерному аккумулятору.
Схема подключения реле, чувствительного к напряжению
Pros
Недорогой | VSR дороже, чем ручной переключатель, но они все еще вполне доступны.
Автоматический | Не нужно беспокоиться о том, чтобы не забыть включить и выключить это устройство.
Установка | Поскольку VSR не нужно подключать к генератору, установка не нарушает установленную на заводе электрическую систему автомобиля и не влияет на какие-либо гарантии.
Интеллектуальный | VSR с двойным датчиком достаточно умны, чтобы поддерживать заряд стартерной батареи от солнечной или береговой энергии без какого-либо ручного вмешательства.
Минусы
Износ | Компонент содержит движущиеся части, поэтому со временем они могут изнашиваться. Это может привести к падению напряжения, поэтому зарядка батарей становится менее эффективной.
Нет Аварийное резервное копирование | Некоторые VSR не имеют функции аварийного отключения, поэтому их нельзя использовать для объединения стартерной батареи и домашних батарей в случае поломки стартера.
Замена | Найти сменное реле, чувствительное к напряжению, не так просто, как найти ручной переключатель, в зависимости от того, где вы путешествуете, если / когда компонент выйдет из строя.
Мы рекомендуем носить с собой запасной ручной переключатель, который можно установить на маловероятный случай отказа VSR.
Если вы решите не носить с собой запасной аккумулятор, мы рекомендуем использовать один из изолирующих выключателей аккумуляторной батареи в качестве альтернативного байпаса в случае неисправности.
Советы по установке
- Размер предохранителей линии питания аккумуляторов должен соответствовать скорости поглощения (иногда называемой максимальной скоростью заряда) соответствующих аккумуляторов.
- Интеллектуальное реле должно быть больше, чем максимальная скорость поглощения батареи. Оверсайз лучше, чем маломер.
- Убедитесь, что кабели с обеих сторон VSR рассчитаны как минимум на самый большой аккумуляторный блок. Для дополнительной эффективности установите кабель, способный работать с выходным сигналом генератора. Проверьте нашу таблицу размеров проводки, чтобы быть уверенным.
- Прокладывайте кабели между батареями по кратчайшему маршруту, располагая VSR как можно ближе к этому кабелю. Это поможет свести к минимуму падение напряжения.
- Всегда прокладывайте кабели в местах, защищенных от непогоды и поверхностного мусора, поэтому избегайте таких мест, как колесные арки.
- Устанавливайте VSR вдали от источников тепла и воды.
Большинство из них защищены от брызг, но даже в этом случае. Угол моторного отсека рядом со стартерной батареей или внутри рядом с аккумуляторной батареей — идеальные места.
Рекомендуемые Smart Relays
чувствительное напряжение Durite
140 AMP
Проверка ценой
HC Cargo VSR
140 AMP
Проверка. купите полные комплекты, содержащие все необходимое для их установки в кемпер.
Они включают интеллектуальное реле, кабели аккумулятора, держатели предохранителей, клеммные кольца и даже термоусадку и полные инструкции по установке.
Комплект раздельного реле зарядки с интеллектуальным реле Durite 12 В, 140 А
Комплект разделенного зарядного реле с интеллектуальным реле Durite
140 А
проверить цены фары вашего автомобиля включены ночью, разряжается стартерная батарея и рядом нет никого, кто мог бы помочь вам начать движение, вы можете использовать аккумуляторы для отдыха, чтобы зарядить стартерную батарею дополнительным зарядом.
Обратите внимание, что это не очень хорошо для ваших батарей для отдыха, поэтому используйте этот подход в крайнем случае.
С ручным переключателем
Шаг 1 | Выключите все электрооборудование автомобиля — фары, стеклоочистители, кондиционер и т. д.
Шаг 2 | Убедитесь, что все электроприборы в кемпере выключены и не потребляют ток от батарей для отдыха (не забудьте про холодильник)
Шаг 3 | Включите ручной изолятор и подождите несколько минут. Это позволит сравнять мощность домашних батарей с мощностью стартерной батареи, чтобы все они имели одинаковое напряжение. Около 5 минут должно хватить.
Шаг 4 | Выключить ручной выключатель
Шаг 5 Запустить двигатель и надеяться, что он прокрутится
Шаг 6 | Если не заводится с первой попытки, бросайте. Вам нужно найти другой выход из затруднительного положения. У вас может возникнуть соблазн оставить ручной изолятор включенным, чтобы дом и стартерная батарея были подключены, когда вы запускаете двигатель.
Это может сработать, а может и не сработать, но вы рискуете навсегда повредить домашние батареи.
С раздельным реле заряда
Единственный способ попытаться подзарядить стартерную батарею от домашних батарей с раздельным реле заряда — это установить обходной переключатель.
Если вы планируете путешествовать на своем кемпере в отдаленные районы, у вас есть запасной вариант.
Вот как должна выглядеть электрическая схема.
Переключатель байпаса аналогичен ручному переключателю и должен иметь соответствующие размеры.
Выключатель всегда будет выключен (поэтому цепь будет разомкнута) до тех пор, пока вам не понадобится объединить батареи.
Опять же, это не хорошо для батарей, но может помочь вам в трудной ситуации.
Если вам нужно использовать домашние батареи для запуска двигателя, выполните те же действия, что и для варианта ручного переключения, описанного выше.
С VSR или интеллектуальным реле
Некоторые VSR имеют функцию, позволяющую блокировать систему, замыкая цепь для объединения батарей.
Инструкции различаются в зависимости от устройства, поэтому сначала обратитесь к производителю.
Без функции переопределения вам необходимо установить переключатель байпаса, как описано выше.
Автоматически создавайте схему электропроводки вашего автодома
Включает в себя 110 В и 240 В, солнечные батареи, B2B, аккумуляторы, инверторы, системы 12 В, 24 В и 48 В, калибры проводов в AWG и мм² и многое другое!
Узнать больше
Купить
Часто задаваемые вопросы
Нужно ли мне раздельное реле заряда?
Раздельное реле заряда обеспечивает дополнительную систему зарядки аккумулятора вашего дома на колесах. Поскольку комплект, необходимый для установки системы, экономичен по бюджету, и, скорее всего, вы будете водить довольно много, он дает хорошую возможность зарядить аккумуляторы. Мы никогда не отказываемся от возможности получить «бесплатную» энергию.
Таким образом, хотя вам НЕ НУЖНО раздельное реле зарядного устройства, мы рекомендуем установить его как простое средство для зарядки аккумуляторов.
Как проверить, работает ли сплит-зарядное устройство
Если в систему мониторинга аккумуляторов для досуга включен вольтметр, показания будут показывать повышенный уровень напряжения, когда реле включено и зарядка аккумуляторов для досуга, вероятно, около 13,9В (приблизительно).
Если у вас подключена солнечная батарея, увеличение напряжения менее очевидно, потому что контроллер заряда солнечной батареи может одновременно обеспечивать заряд. В этом случае вы можете увидеть лишь незначительное увеличение уровня напряжения.
Без контроля батареи выполните следующие действия:
– Выключите двигатель
– Отсоедините выходной кабель раздельного реле заряда от аккумуляторной батареи
– С помощью мультиметра измерьте напряжение на конце этого кабеля (оно должно быть равно нулю)
– Положите кабель в безопасное место, чтобы он ничего не касался – положите кабель на что-то непроводящее, чтобы его конец ничего не касался
– Включите двигатель
– С помощью мультиметра измерьте напряжение на конец этого кабеля (оно должно быть около 13,9v)
– Выключите двигатель и снова подключите кабель к блоку аккумуляторов
Сколько времени требуется для зарядки аккумуляторов для отдыха во время вождения?
Время, необходимое для зарядки аккумуляторов для досуга во время вождения, зависит от выходного тока генератора переменного тока, а также размера, технических характеристик и уровня разрядки блока аккумуляторов для досуга.
Чтобы быть консервативными в наших расчетах, мы предполагаем, что генератор имеет КПД только 50%. Таким образом, генератор на 140 А будет обеспечивать только 70 А в час.
Теперь взгляните на блок батарей.
Допустим, это 200 Ач, состоящих из 2 аккумуляторов по 100 Ач каждый с максимальным током заряда 30 А, и он заряжен на 70%.
Нам нужно 30% от 200 Ач (60 А) для полной зарядки аккумуляторной батареи.
Аккумуляторы могут потреблять 30 А каждый в час, всего 60 А.
Генератор обеспечивает 70 А, поэтому для полной зарядки аккумуляторной батареи потребуется чуть меньше часа.
Это, конечно, предполагает, что аккумуляторы кемперов разряжены. Они будут заряжаться быстрее, если у вас есть солнечные батареи (и сейчас дневное время).
Обратите внимание, что в действительности раздельная зарядка может зарядить аккумулятор только до 80-85% его полной емкости.
Могу ли я использовать раздельное зарядное устройство с солнечной панелью?
Раздельное зарядное устройство — это источник зарядки, отличный от солнечной панели для кемпера, и электрическая система вашего кемпера может быть спроектирована с использованием обоих.
Интеллектуальное интеллектуальное реле или VSR определяет, когда аккумуляторы для досуга заряжены, а затем пропускает избыточную мощность к стартерному аккумулятору, поэтому солнечные панели также могут помочь зарядить стартерный аккумулятор.
Страница не найдена — Приключения Маугли
Мы не нашли сообщения для этого URL.
Последние сообщения
Вы ищете лучшие колпаки для RV? Вы знаете, нужны ли они вам? Затем читайте дальше, чтобы узнать подробности. Ваш дом на колесах — это значительная инвестиция, и вы хотите сделать все возможное, чтобы защитить его. Один из самых важных, но часто упускаемых из виду способов защиты вашего дома на колесах …
Узнайте больше о лучших чехлах на колеса для автофургонов и действительно ли они нужны вашему кемперу?
Если вы чем-то похожи на нас, вам понравится много. А когда дело доходит до кемпинга, RVing и автодома, нет лучшего времени, чтобы выиграть много, чем Amazon Prime Day.
Каждый год Amazon предлагает одни из лучших предложений на снаряжение для кемпинга, дома на колесах и дома на колесах — и этот год не исключение! …
Узнайте больше о предложениях Amazon Prime Day для кемперов, жилых автофургонов и домов на колесах — октябрь 2022 г.
Система управления питанием для кемперов — отличный способ следить за своим домом на колесах, домом на колесах или кемпером, пока вас нет дома. Это не только дает вам душевное спокойствие, но также может помочь вам обнаружить мелкие проблемы, прежде чем они перерастут в большие. Если вы планируете приобрести блок управления питанием …
Узнайте больше о том, что такое система управления питанием для кемперванов и действительно ли она вам нужна?
Вы ищете лучшие системы управления питанием и не можете отличить их друг от друга? Мы чувствуем вас! Продолжайте читать, чтобы выбраться из тумана. На рынке представлено несколько систем управления питанием, но очень сложно определить, какая из них подходит для вашего дома на колесах, кемпера или…
Узнайте больше о лучших системах управления питанием для кемперов, автодомов и жилых автофургонов
Хотите знать, как утеплить кемпер? Это подробное руководство шаг за шагом проведет вас через подготовку вашего дома на колесах к зиме, от защиты его от грызунов и слива воды из баков до защиты сантехники от холода.
Для многих владельцев кемперов начало октября знаменует собой завершение очередного сезона путешествий. Как …
Подробнее о том, как подготовить кемпер к зиме | Линии антифриза, воздуха и воды
Хотите знать, как отапливать кемпер без пропана? Вы по-прежнему можете пользоваться всеми преимуществами жизни на колесах, даже если вы не можете заправить свои баллоны с пропаном. Приложив немного творческого подхода и дополнительного планирования, вы сможете согреть свой дом на колесах всю зиму. Зимний RVing может быть большим опытом. Вы получите удовольствие…
Подробнее о Как обогреть дом на колесах без пропана и не замерзнуть этой зимой
Качественный шланг для воды с подогревом имеет решающее значение для предотвращения замерзания шлангов для воды. Замерзший шланг для воды может означать катастрофу для любого владельца дома на колесах, который не готов к этому, поэтому важно принять необходимые меры предосторожности.
Если у вас есть дом на колесах, вы знаете, что одной из проблем, с которыми вы сталкиваетесь, является сохранение…
Подробнее о 3 лучших вариантах водяных шлангов для автофургонов с подогревом: пусть вода течет в самую холодную погоду!
Эти компактные вешалки для полотенец для автофургонов идеально подходят для тех, кто хочет максимально использовать ограниченное пространство для хранения в своем автофургоне. Поездка на колесах — отличный способ увидеть страну, но это может быть непросто, когда ваше ограниченное пространство означает, что все должно быть именно так. Пытаюсь подогнать всю свою одежду и…
Подробнее о 6 компактных вешалок для полотенец на автофургоне для вашей крошечной ванной комнаты
Хотите знать, как обогреть кемпер без электричества? Вы по-прежнему можете пользоваться всеми преимуществами проживания в доме на колесах, даже если нет берегового источника питания. С небольшой подготовкой вы будете чувствовать себя хорошо и уютно всю зиму.
Жизнь на колесах вне сезона приносит больше места, меньше людей, меньше затрат…
Подробнее о Как обогреть кемпер без электричества и оставаться в тепле всю зиму
Следуйте этим советам, чтобы не допустить проникновения мышей в кемпер, чтобы жить без вредителей. Никто не любит делить свой дом с вредителями, в том числе с мышами. Мыши — один из самых распространенных видов вредителей, и они могут стать настоящей головной болью, когда вторгаются в ваш кемпер. Они могут повредить ваш …
Подробнее о том, как вывести мышей из кемпера для жизни без вредителей
Вы слышали о надувных бортах для автофургонов и задаетесь вопросом, о чем весь этот ажиотаж? Тогда мы вас прикроем! Время от времени на рынок выходит новый продукт, о производстве которого до сих пор никто не догадывался. А в мире жилых автофургонов линейка надувных юбок AirSkirts для автофургонов занимает…
Подробнее о надувных плинтусах AirSkirts для жилых автофургонов: лучшие комплекты плинтусов для жилых автофургонов, туристических прицепов и пятых колес
Вы хотите рассмотреть плюсы и минусы жизни в доме на колесах, чтобы решить, подходит ли вам такой образ жизни? Тогда вы находитесь в правильном месте.

Реле-регулятор температуры с термопарой ТХК
Помните, однако, что чем больше рейтинг, тем больше физический переключатель.

Большинство из них защищены от брызг, но даже в этом случае. Угол моторного отсека рядом со стартерной батареей или внутри рядом с аккумуляторной батареей — идеальные места.