Π‘ΠΈΡΡΠ΅ΠΌΠ° ΠΏΠΈΡΠ°Π½ΠΈΡ Common Rail Π΄ΠΈΠ·Π΅Π»ΡΠ½ΠΎΠ³ΠΎ Π΄Π²ΠΈΠ³Π°ΡΠ΅Π»Ρ.
Π‘ΠΈΡΡΠ΅ΠΌΠ° Π²ΠΏΡΡΡΠΊΠ° Common Rail
ο»Ώ
ΠΠ±ΡΠΈΠ΅ ΡΠ²Π΅Π΄Π΅Π½ΠΈΡ ΠΎ ΡΠΈΡΡΠ΅ΠΌΠ΅ ΠΏΠΈΡΠ°Π½ΠΈΡ Common Rail
Π‘ΠΈΡΡΠ΅ΠΌΠ° Π²ΠΏΡΡΡΠΊΠ° Common Rail (Common Rail Π² ΠΏΠ΅ΡΠ΅Π²ΠΎΠ΄Π΅ Ρ Π°Π½Π³Π»ΠΈΠΉΡΠΊΠΎΠ³ΠΎ — «ΠΎΠ±ΡΠΈΠΉ ΠΏΡΡΡ», «ΠΎΠ±ΡΠ°Ρ ΡΠ°ΠΌΠΏΠ°») ΡΠ²Π»ΡΠ΅ΡΡΡ ΡΠΎΠ²ΡΠ΅ΠΌΠ΅Π½Π½ΠΎΠΉ ΡΠΈΡΡΠ΅ΠΌΠΎΠΉ Π²ΠΏΡΡΡΠΊΠ° ΡΠΎΠΏΠ»ΠΈΠ²Π° Π΄ΠΈΠ·Π΅Π»ΡΠ½ΡΡ
Π΄Π²ΠΈΠ³Π°ΡΠ΅Π»Π΅ΠΉ. ΠΠΏΡΠΎΡΠ΅ΠΌ, Π°Π½Π°Π»ΠΎΠ³ ΡΠ°ΠΊΠΎΠΉ ΡΠΈΡΡΠ΅ΠΌΡ ΠΏΡΠΈΠΌΠ΅Π½ΡΠ΅ΡΡΡ ΠΈ Π² Π±Π΅Π½Π·ΠΈΠ½ΠΎΠ²ΡΡ
Π΄Π²ΠΈΠ³Π°ΡΠ΅Π»ΡΡ
Ρ ΠΏΡΠΈΠ½ΡΠ΄ΠΈΡΠ΅Π»ΡΠ½ΡΠΌ Π²ΠΏΡΡΡΠΊΠΎΠΌ ΡΠΎΠΏΠ»ΠΈΠ²Π°, Ρ. Π΅. ΠΈΠ½ΠΆΠ΅ΠΊΡΠΎΡΠ½ΡΡ
Π΄Π²ΠΈΠ³Π°ΡΠ΅Π»ΡΡ
.
Π Π°Π·ΡΠ°Π±ΠΎΡΡΠΈΠΊΠ°ΠΌΠΈ ΡΠΈΡΡΠ΅ΠΌΡ Common Rail ΡΠ²Π»ΡΡΡΡΡ ΡΠΏΠ΅ΡΠΈΠ°Π»ΠΈΡΡΡ ΠΈΠ·Π²Π΅ΡΡΠ½ΠΎΠΉ Π³Π΅ΡΠΌΠ°Π½ΡΠΊΠΎΠΉ ΡΠΈΡΠΌΡ Bosch. ΠΠ° ΡΠ΅ΡΠΈΠΉΠ½ΡΡ
Π°Π²ΡΠΎΠΌΠΎΠ±ΠΈΠ»ΡΡ
Ρ ΠΏΡΠΈΠΌΠ΅Π½Π΅Π½ΠΈΠ΅ΠΌ ΡΠ»Π΅ΠΊΡΡΠΎΠ½Π½ΠΎΠ³ΠΎ ΡΠΏΡΠ°Π²Π»Π΅Π½ΠΈΡ ΡΠ°ΠΊΠΈΠ΅ ΡΠΈΡΡΠ΅ΠΌΡ ΠΏΠΎΡΠ²ΠΈΠ»ΠΈΡΡ Π² 1997 Π³ΠΎΠ΄Ρ.
Π Π½Π°ΡΡΠΎΡΡΠ΅Π΅ Π²ΡΠ΅ΠΌΡ ΡΠ°Π±ΠΎΡΡ ΠΏΠΎ ΠΏΡΠΈΠΌΠ΅Π½Π΅Π½ΠΈΡ ΡΠΈΡΡΠ΅ΠΌ Common Rail Π²Π΅Π΄ΡΡΡΡ ΠΏΡΠ°ΠΊΡΠΈΡΠ΅ΡΠΊΠΈ Π²ΠΎ Π²ΡΠ΅Ρ
ΡΠΈΡΠΌΠ°Ρ
-ΠΏΡΠΎΠΈΠ·Π²ΠΎΠ΄ΠΈΡΠ΅Π»ΡΡ
Π’ΠΠ (R.Bosch, Lucas, Siemens, LβOrange).
ΠΡΠ½ΠΎΠ²Π½ΠΎΠ΅ ΠΏΡΠΈΠ½ΡΠΈΠΏΠΈΠ°Π»ΡΠ½ΠΎΠ΅ ΠΎΡΠ»ΠΈΡΠΈΠ΅ ΡΠΈΡΡΠ΅ΠΌΡ Common Rail ΠΎΡ ΡΠ°ΡΡΠΌΠΎΡΡΠ΅Π½Π½ΠΎΠΉ Π² ΠΏΡΠ΅Π΄ΡΠ΄ΡΡΠ΅ΠΉ ΡΡΠ°ΡΡΠ΅ ΠΊΠ»Π°ΡΡΠΈΡΠ΅ΡΠΊΠΎΠΉ ΡΠΈΡΡΠ΅ΠΌΡ ΠΏΠΈΡΠ°Π½ΠΈΡ Π·Π°ΠΊΠ»ΡΡΠ°Π΅ΡΡΡ Π² ΡΠΎΠΌ, ΡΡΠΎ ΡΠΎΠΏΠ»ΠΈΠ²ΠΎ ΠΊ ΡΠΎΡΡΡΠ½ΠΊΠ°ΠΌ ΠΏΠΎΠ΄Π°Π΅ΡΡΡ Π½Π΅ Π½Π΅ΠΏΠΎΡΡΠ΅Π΄ΡΡΠ²Π΅Π½Π½ΠΎ ΠΎΡ Π’ΠΠΠ, Π° ΠΎΡ ΠΎΠ±ΡΠ΅Π³ΠΎ Π½Π°ΠΊΠΎΠΏΠΈΡΠ΅Π»Ρ β ΡΠΎΠΏΠ»ΠΈΠ²Π½ΠΎΠΉ ΡΠ°ΠΌΠΏΡ.
Π Π½ΡΠΆΠ½ΡΠΉ ΠΌΠΎΠΌΠ΅Π½Ρ Π±Π»ΠΎΠΊ ΡΠΏΡΠ°Π²Π»Π΅Π½ΠΈΡ ΡΠΎΡΠΌΠΈΡΡΠ΅Ρ ΡΠΏΡΠ°Π²Π»ΡΡΡΠΈΠΉ ΡΠΈΠ³Π½Π°Π» Π½Π° ΡΠ»Π΅ΠΊΡΡΠΎΠΌΠ°Π³Π½ΠΈΡΠ½ΡΠΉ (ΠΈΠ»ΠΈ ΠΏΡΠ΅Π·ΠΎΡΠ»Π΅ΠΊΡΡΠΈΡΠ΅ΡΠΊΠΈΠΉ) ΠΊΠ»Π°ΠΏΠ°Π½ ΡΠΎΡΡΡΠ½ΠΊΠΈ, ΡΠΎΡΡΡΠ½ΠΊΠ° ΠΎΡΠΊΡΡΠ²Π°Π΅ΡΡΡ ΠΈ ΡΠΎΠΏΠ»ΠΈΠ²ΠΎ Π²ΠΏΡΡΡΠΊΠΈΠ²Π°Π΅ΡΡΡ Π² ΡΠΈΠ»ΠΈΠ½Π΄Ρ.
Π’Π°ΠΊΠΈΠΌ ΠΎΠ±ΡΠ°Π·ΠΎΠΌ, Π³Π»Π°Π²Π½ΠΎΠΉ ΠΎΡΠ»ΠΈΡΠΈΡΠ΅Π»ΡΠ½ΠΎΠΉ ΠΎΡΠΎΠ±Π΅Π½Π½ΠΎΡΡΡΡ ΡΠΈΡΡΠ΅ΠΌΡ Common Rail ΡΠ²Π»ΡΠ΅ΡΡΡ ΡΠ°Π·Π΄Π΅Π»Π΅Π½ΠΈΠ΅ ΠΏΡΠΎΡΠ΅ΡΡΠΎΠ² ΡΠΎΠ·Π΄Π°Π½ΠΈΡ Π΄Π°Π²Π»Π΅Π½ΠΈΡ ΠΈ Π²ΠΏΡΡΡΠΊΠ° ΡΠΎΠΏΠ»ΠΈΠ²Π°, ΡΡΠΎ ΠΏΠΎΠ·Π²ΠΎΠ»ΡΠ΅Ρ ΠΏΠΎΠ»ΡΡΠΈΡΡ ΡΡΠ΄ ΠΏΡΠ΅ΠΈΠΌΡΡΠ΅ΡΡΠ² Π² ΡΠ°Π±ΠΎΡΠ΅.
ΠΡΠΈΠΌΠ΅Π½Π΅Π½ΠΈΠ΅ Π΄Π°Π½Π½ΠΎΠΉ ΡΠΈΡΡΠ΅ΠΌΡ ΠΏΠΎΠ·Π²ΠΎΠ»ΡΠ΅Ρ ΡΠ½ΠΈΠ·ΠΈΡΡ ΡΠ°ΡΡ
ΠΎΠ΄ ΡΠΎΠΏΠ»ΠΈΠ²Π°, ΡΠΎΠΊΡΠΈΡΠ½ΠΎΡΡΡ ΠΎΡΡΠ°Π±ΠΎΡΠ°Π²ΡΠΈΡ
Π³Π°Π·ΠΎΠ², ΡΡΠΎΠ²Π΅Π½Ρ ΡΡΠΌΠ° Π΄ΠΈΠ·Π΅Π»Ρ, Π° ΡΠ°ΠΊΠΆΠ΅ Π·Π½Π°ΡΠΈΡΠ΅Π»ΡΠ½ΠΎ ΡΠ»ΡΡΡΠΈΡΡ Π΅Π³ΠΎ Π΄ΠΈΠ½Π°ΠΌΠΈΡΠ΅ΡΠΊΠΈΠ΅ Ρ
Π°ΡΠ°ΠΊΡΠ΅ΡΠΈΡΡΠΈΠΊΠΈ. ΠΠΎ ΡΡΠ°Π²Π½Π΅Π½ΠΈΡ Ρ ΠΎΠ±ΡΡΠ½ΡΠΌ Π΄ΠΈΠ·Π΅Π»Π΅ΠΌ ΡΠΈΡΡΠ΅ΠΌΠ° Common Rail ΠΏΠΎΠ·Π²ΠΎΠ»ΡΠ΅Ρ ΡΠ½ΠΈΠ·ΠΈΡΡ ΡΠ°ΡΡ
ΠΎΠ΄ ΡΠΎΠΏΠ»ΠΈΠ²Π° Π΄ΠΎ 40% ΠΏΡΠΈ ΡΠΌΠ΅Π½ΡΡΠ΅Π½ΠΈΠΈ ΡΠΎΠΊΡΠΈΡΠ½ΠΎΡΡΠΈ ΠΎΡΡΠ°Π±ΠΎΡΠ°Π²ΡΠΈΡ
Π³Π°Π·ΠΎΠ² ΠΈ ΡΠ½ΠΈΠΆΠ΅Π½ΠΈΠΈ ΡΡΠΌΠ½ΠΎΡΡΠΈ ΠΏΡΠΈ ΡΠ°Π±ΠΎΡΠ΅ Π½Π° 10 %.
ΠΠ»Π°Π²Π½ΡΠΌ ΠΏΡΠ΅ΠΈΠΌΡΡΠ΅ΡΡΠ²ΠΎΠΌ ΡΠΈΡΡΠ΅ΠΌΡ Common Rail ΡΠ²Π»ΡΠ΅ΡΡΡ Π²ΠΎΠ·ΠΌΠΎΠΆΠ½ΠΎΡΡΡ ΡΠΏΡΠ°Π²Π»Π΅Π½ΠΈΡ ΠΏΠΎΠ΄Π°ΡΠ΅ΠΉ ΡΠΎΠΏΠ»ΠΈΠ²Π° ΠΏΠΎΡΡΠ΅Π΄ΡΡΠ²ΠΎΠΌ ΠΊΠΎΠΌΠΏΡΡΡΠ΅ΡΠ° (ΡΠ»Π΅ΠΊΡΡΠΎΠ½Π½ΠΎΠ³ΠΎ Π±Π»ΠΎΠΊΠ° ΡΠΏΡΠ°Π²Π»Π΅Π½ΠΈΡ), ΡΡΠΎ ΠΏΠΎΠ·Π²ΠΎΠ»ΡΠ΅Ρ ΠΎΡΡΡΠ΅ΡΡΠ²Π»ΡΡΡ ΡΠΈΡΠΎΠΊΠΈΠΉ Π΄ΠΈΠ°ΠΏΠ°Π·ΠΎΠ½ ΡΠ΅Π³ΡΠ»ΠΈΡΠΎΠ²Π°Π½ΠΈΡ Π΄Π°Π²Π»Π΅Π½ΠΈΡ, ΠΊΠΎΠ»ΠΈΡΠ΅ΡΡΠ²Π° ΠΈ ΠΌΠΎΠΌΠ΅Π½ΡΠ° Π½Π°ΡΠ°Π»Π° Π²ΠΏΡΡΡΠΊΠ° ΡΠΎΠΏΠ»ΠΈΠ²Π°.
ΠΠΎΠ½ΡΡΡΡΠΊΡΠΈΠ²Π½ΠΎ ΡΠΈΡΡΠ΅ΠΌΠ° Π²ΠΏΡΡΡΠΊΠ° Common Rail ΡΠΎΡΡΠ°Π²Π»ΡΠ΅Ρ ΠΊΠΎΠ½ΡΡΡ Π²ΡΡΠΎΠΊΠΎΠ³ΠΎ Π΄Π°Π²Π»Π΅Π½ΠΈΡ ΡΠΎΠΏΠ»ΠΈΠ²Π½ΠΎΠΉ ΡΠΈΡΡΠ΅ΠΌΡ ΠΊΠ»Π°ΡΡΠΈΡΠ΅ΡΠΊΠΎΠ³ΠΎ Π΄ΠΈΠ·Π΅Π»ΡΠ½ΠΎΠ³ΠΎ Π΄Π²ΠΈΠ³Π°ΡΠ΅Π»Ρ. Π ΡΠΈΡΡΠ΅ΠΌΠ΅ ΠΈΡΠΏΠΎΠ»ΡΠ·ΡΠ΅ΡΡΡ Π½Π΅ΠΏΠΎΡΡΠ΅Π΄ΡΡΠ²Π΅Π½Π½ΡΠΉ Π²ΠΏΡΡΡΠΊ ΡΠΎΠΏΠ»ΠΈΠ²Π°, Ρ.Π΅. Π΄ΠΈΠ·Π΅Π»ΡΠ½ΠΎΠ΅ ΡΠΎΠΏΠ»ΠΈΠ²ΠΎ Π²ΠΏΡΡΡΠΊΠΈΠ²Π°Π΅ΡΡΡ Π½Π΅ΠΏΠΎΡΡΠ΅Π΄ΡΡΠ²Π΅Π½Π½ΠΎ Π² ΠΊΠ°ΠΌΠ΅ΡΡ ΡΠ³ΠΎΡΠ°Π½ΠΈΡ.
Π‘ΠΈΡΡΠ΅ΠΌΠ° Common Rail Π²ΠΊΠ»ΡΡΠ°Π΅Ρ ΡΠΎΠΏΠ»ΠΈΠ²Π½ΡΠΉ Π½Π°ΡΠΎΡ Π²ΡΡΠΎΠΊΠΎΠ³ΠΎ Π΄Π°Π²Π»Π΅Π½ΠΈΡ, ΠΊΠ»Π°ΠΏΠ°Π½ Π΄ΠΎΠ·ΠΈΡΠΎΠ²Π°Π½ΠΈΡ ΡΠΎΠΏΠ»ΠΈΠ²Π°, ΡΠ΅Π³ΡΠ»ΡΡΠΎΡ Π΄Π°Π²Π»Π΅Π½ΠΈΡ ΡΠΎΠΏΠ»ΠΈΠ²Π° (ΠΊΠΎΠ½ΡΡΠΎΠ»ΡΠ½ΡΠΉ ΠΊΠ»Π°ΠΏΠ°Π½), ΡΠΎΠΏΠ»ΠΈΠ²Π½ΡΡ ΡΠ°ΠΌΠΏΡ ΠΈ ΡΠΎΡΡΡΠ½ΠΊΠΈ. ΠΡΠ΅ ΡΠ»Π΅ΠΌΠ΅Π½ΡΡ ΠΎΠ±ΡΠ΅Π΄ΠΈΠ½ΡΡΡ ΡΠΎΠΏΠ»ΠΈΠ²ΠΎΠΏΡΠΎΠ²ΠΎΠ΄Ρ.
Π’ΠΎΠΏΠ»ΠΈΠ²Π½ΡΠΉ Π½Π°ΡΠΎΡ Π²ΡΡΠΎΠΊΠΎΠ³ΠΎ Π΄Π°Π²Π»Π΅Π½ΠΈΡ (Π’ΠΠΠ) ΡΠ»ΡΠΆΠΈΡ Π΄Π»Ρ ΡΠΎΠ·Π΄Π°Π½ΠΈΡ Π²ΡΡΠΎΠΊΠΎΠ³ΠΎ Π΄Π°Π²Π»Π΅Π½ΠΈΡ ΡΠΎΠΏΠ»ΠΈΠ²Π° ΠΈ Π΅Π³ΠΎ Π½Π°ΠΊΠΎΠΏΠ»Π΅Π½ΠΈΡ Π² ΡΠΎΠΏΠ»ΠΈΠ²Π½ΠΎΠΉ ΡΠ°ΠΌΠΏΠ΅. ΠΠ° ΡΠΎΠ²ΡΠ΅ΠΌΠ΅Π½Π½ΡΡ
Π΄ΠΈΠ·Π΅Π»ΡΡ
, ΠΎΠ±ΠΎΡΡΠ΄ΠΎΠ²Π°Π½Π½ΡΡ
ΡΠΈΡΡΠ΅ΠΌΠΎΠΉ ΠΏΠΈΡΠ°Π½ΠΈΡ Common Rail ΠΏΡΠΈΠΌΠ΅Π½ΡΡΡ ΡΠΎΠΏΠ»ΠΈΠ²Π½ΡΠ΅ Π½Π°ΡΠΎΡΡ Π²ΡΡΠΎΠΊΠΎΠ³ΠΎ Π΄Π°Π²Π»Π΅Π½ΠΈΡ ΡΠ°Π΄ΠΈΠ°Π»ΡΠ½ΠΎ-ΠΏΠ»ΡΠ½ΠΆΠ΅ΡΠ½ΠΎΠ³ΠΎ ΠΈΠ»ΠΈ ΠΏΠ»ΡΠ½ΠΆΠ΅ΡΠ½ΠΎΠ³ΠΎ ΡΠΈΠΏΠ°.
ΠΠΎΠ»Π΅Π΅ ΠΏΠΎΠ΄ΡΠΎΠ±Π½ΠΎ ΠΎ Π’ΠΠΠ ΡΠ°Π΄ΠΈΠ°Π»ΡΠ½ΠΎ-ΠΏΠ»ΡΠ½ΠΆΠ΅ΡΠ½ΠΎΠ³ΠΎ ΡΠΈΠΏΠ° Π·Π΄Π΅ΡΡ.
ΠΠ»Π°ΠΏΠ°Π½ Π΄ΠΎΠ·ΠΈΡΠΎΠ²Π°Π½ΠΈΡ ΡΠΎΠΏΠ»ΠΈΠ²Π° ΡΠ΅Π³ΡΠ»ΠΈΡΡΠ΅Ρ ΠΊΠΎΠ»ΠΈΡΠ΅ΡΡΠ²ΠΎ ΡΠΎΠΏΠ»ΠΈΠ²Π°, ΠΏΠΎΠ΄Π°Π²Π°Π΅ΠΌΠΎΠ³ΠΎ ΠΊ ΡΠΎΠΏΠ»ΠΈΠ²Π½ΠΎΠΌΡ Π½Π°ΡΠΎΡΡ Π²ΡΡΠΎΠΊΠΎΠ³ΠΎ Π΄Π°Π²Π»Π΅Π½ΠΈΡ Π² Π·Π°Π²ΠΈΡΠΈΠΌΠΎΡΡΠΈ ΠΎΡ ΠΏΠΎΡΡΠ΅Π±Π½ΠΎΡΡΠΈ Π΄Π²ΠΈΠ³Π°ΡΠ΅Π»Ρ. ΠΠ»Π°ΠΏΠ°Π½ ΠΊΠΎΠ½ΡΡΡΡΠΊΡΠΈΠ²Π½ΠΎ ΠΎΠ±ΡΠ΅Π΄ΠΈΠ½Π΅Π½ Ρ Π’ΠΠΠ.
Π Π΅Π³ΡΠ»ΡΡΠΎΡ Π΄Π°Π²Π»Π΅Π½ΠΈΡ ΡΠΎΠΏΠ»ΠΈΠ²Π° ΠΏΡΠ΅Π΄Π½Π°Π·Π½Π°ΡΠ΅Π½ Π΄Π»Ρ ΡΠΏΡΠ°Π²Π»Π΅Π½ΠΈΡ Π΄Π°Π²Π»Π΅Π½ΠΈΠ΅ΠΌ ΡΠΎΠΏΠ»ΠΈΠ²Π° Π² ΡΠΈΡΡΠ΅ΠΌΠ΅, Π² Π·Π°Π²ΠΈΡΠΈΠΌΠΎΡΡΠΈ ΠΎΡ Π½Π°Π³ΡΡΠ·ΠΊΠΈ Π½Π° Π΄Π²ΠΈΠ³Π°ΡΠ΅Π»Ρ. ΠΠ½ ΡΡΡΠ°Π½Π°Π²Π»ΠΈΠ²Π°Π΅ΡΡΡ Π² ΡΠΎΠΏΠ»ΠΈΠ²Π½ΠΎΠΉ ΡΠ°ΠΌΠΏΠ΅.
Π’ΠΎΠΏΠ»ΠΈΠ²Π½Π°Ρ ΡΠ°ΠΌΠΏΠ° ΠΏΡΠ΅Π΄Π½Π°Π·Π½Π°ΡΠ΅Π½Π° Π΄Π»Ρ Π²ΡΠΏΠΎΠ»Π½Π΅Π½ΠΈΡ Π½Π΅ΡΠΊΠΎΠ»ΡΠΊΠΈΡ ΡΡΠ½ΠΊΡΠΈΠΉ: Π½Π°ΠΊΠΎΠΏΠ»Π΅Π½ΠΈΡ ΡΠΎΠΏΠ»ΠΈΠ²Π° ΠΈ ΡΠΎΠ΄Π΅ΡΠΆΠ°Π½ΠΈΠ΅ Π΅Π³ΠΎ ΠΏΠΎΠ΄ Π²ΡΡΠΎΠΊΠΈΠΌ Π΄Π°Π²Π»Π΅Π½ΠΈΠ΅ΠΌ, ΡΠΌΡΠ³ΡΠ΅Π½ΠΈΡ ΠΊΠΎΠ»Π΅Π±Π°Π½ΠΈΠΉ Π΄Π°Π²Π»Π΅Π½ΠΈΡ, Π²ΠΎΠ·Π½ΠΈΠΊΠ°ΡΡΠΈΡ Π²ΡΠ»Π΅Π΄ΡΡΠ²ΠΈΠ΅ ΠΏΡΠ»ΡΡΠ°ΡΠΈΠΈ ΠΏΠΎΠ΄Π°ΡΠΈ ΠΎΡ Π’ΠΠΠ, ΡΠ°ΡΠΏΡΠ΅Π΄Π΅Π»Π΅Π½ΠΈΡ ΡΠΎΠΏΠ»ΠΈΠ²Π° ΠΏΠΎ ΡΠΎΡΡΡΠ½ΠΊΠ°ΠΌ.
Π€ΠΎΡΡΡΠ½ΠΊΠ° — Π²Π°ΠΆΠ½Π΅ΠΉΡΠΈΠΉ ΡΠ»Π΅ΠΌΠ΅Π½Ρ ΡΠΈΡΡΠ΅ΠΌΡ, Π½Π΅ΠΏΠΎΡΡΠ΅Π΄ΡΡΠ²Π΅Π½Π½ΠΎ ΠΎΡΡΡΠ΅ΡΡΠ²Π»ΡΡΡΠΈΠΉ Π²ΠΏΡΡΡΠΊ ΡΠΎΠΏΠ»ΠΈΠ²Π° Π² ΠΊΠ°ΠΌΠ΅ΡΡ ΡΠ³ΠΎΡΠ°Π½ΠΈΡ Π΄Π²ΠΈΠ³Π°ΡΠ΅Π»Ρ. Π€ΠΎΡΡΡΠ½ΠΊΠΈ ΡΠ²ΡΠ·Π°Π½Ρ Ρ ΡΠΎΠΏΠ»ΠΈΠ²Π½ΠΎΠΉ ΡΠ°ΠΌΠΏΠΎΠΉ ΡΠΎΠΏΠ»ΠΈΠ²ΠΎΠΏΡΠΎΠ²ΠΎΠ΄Π°ΠΌΠΈ Π²ΡΡΠΎΠΊΠΎΠ³ΠΎ Π΄Π°Π²Π»Π΅Π½ΠΈΡ. Π ΡΠΈΡΡΠ΅ΠΌΠ΅ ΠΈΡΠΏΠΎΠ»ΡΠ·ΡΡΡΡΡ ΡΠ»Π΅ΠΊΡΡΠΎΠ³ΠΈΠ΄ΡΠ°Π²Π»ΠΈΡΠ΅ΡΠΊΠΈΠ΅ ΡΠΎΡΡΡΠ½ΠΊΠΈ ΠΈΠ»ΠΈ ΠΏΡΠ΅Π·ΠΎΡΠΎΡΡΡΠ½ΠΊΠΈ.
ΠΠΏΡΡΡΠΊ ΡΠΎΠΏΠ»ΠΈΠ²Π° ΡΠ»Π΅ΠΊΡΡΠΎΠ³ΠΈΠ΄ΡΠ°Π²Π»ΠΈΡΠ΅ΡΠΊΠΎΠΉ ΡΠΎΡΡΡΠ½ΠΊΠΎΠΉ ΠΎΡΡΡΠ΅ΡΡΠ²Π»ΡΠ΅ΡΡΡ Π·Π° ΡΡΠ΅Ρ ΡΠΏΡΠ°Π²Π»Π΅Π½ΠΈΡ ΡΠ»Π΅ΠΊΡΡΠΎΠΌΠ°Π³Π½ΠΈΡΠ½ΡΠΌ ΠΊΠ»Π°ΠΏΠ°Π½ΠΎΠΌ.
ΠΠΊΡΠΈΠ²Π½ΡΠΌ ΡΠ»Π΅ΠΌΠ΅Π½ΡΠΎΠΌ ΠΏΡΠ΅Π·ΠΎΡΠΎΡΡΡΠ½ΠΊΠΈ ΡΠ²Π»ΡΡΡΡΡ ΠΏΡΠ΅Π·ΠΎΠΊΡΠΈΡΡΠ°Π»Π»Ρ, Π·Π½Π°ΡΠΈΡΠ΅Π»ΡΠ½ΠΎ ΠΏΠΎΠ²ΡΡΠ°ΡΡΠΈΠ΅ ΡΠΊΠΎΡΠΎΡΡΡ ΡΠ°Π±ΠΎΡΡ ΡΠΎΡΡΡΠ½ΠΊΠΈ.
Π£ΠΏΡΠ°Π²Π»Π΅Π½ΠΈΠ΅ ΡΠ°Π±ΠΎΡΠΎΠΉ ΡΠΈΡΡΠ΅ΠΌΡ Π²ΠΏΡΡΡΠΊΠ° Common Rail ΠΎΠ±Π΅ΡΠΏΠ΅ΡΠΈΠ²Π°Π΅Ρ ΡΠΈΡΡΠ΅ΠΌΠ° ΡΠΏΡΠ°Π²Π»Π΅Π½ΠΈΡ Π΄ΠΈΠ·Π΅Π»Π΅ΠΌ, ΠΊΠΎΡΠΎΡΠ°Ρ ΠΎΠ±ΡΠ΅Π΄ΠΈΠ½ΡΠ΅Ρ Π΄Π°ΡΡΠΈΠΊΠΈ, Π±Π»ΠΎΠΊ ΡΠΏΡΠ°Π²Π»Π΅Π½ΠΈΡ Π΄Π²ΠΈΠ³Π°ΡΠ΅Π»Π΅ΠΌ ΠΈ ΠΈΡΠΏΠΎΠ»Π½ΠΈΡΠ΅Π»ΡΠ½ΡΠ΅ ΠΌΠ΅Ρ Π°Π½ΠΈΠ·ΠΌΡ ΡΠΈΡΡΠ΅ΠΌ Π΄Π²ΠΈΠ³Π°ΡΠ΅Π»Ρ. ΠΡΠ½ΠΎΠ²Π½ΡΠΌΠΈ ΠΈΡΠΏΠΎΠ»Π½ΠΈΡΠ΅Π»ΡΠ½ΡΠΌΠΈ ΠΌΠ΅Ρ Π°Π½ΠΈΠ·ΠΌΠ°ΠΌΠΈ ΡΠΈΡΡΠ΅ΠΌΡ Π²ΠΏΡΡΡΠΊΠ° Common Rail
***
ΠΡΠΈΠ½ΡΠΈΠΏ Π΄Π΅ΠΉΡΡΠ²ΠΈΡ ΡΠΈΡΡΠ΅ΠΌΡ Π²ΠΏΡΡΡΠΊΠ° Common Rail
ΠΡΠΈΠ½ΡΠΈΠΏ ΡΠ°Π±ΠΎΡΡ ΡΠΈΡΡΠ΅ΠΌΡ ΠΏΠΈΡΠ°Π½ΠΈΡ Common Rail Π΄ΠΎΡΡΠ°ΡΠΎΡΠ½ΠΎ ΠΏΡΠΎΡΡ, ΠΈ ΠΏΠΎΠΏΡΡΠΊΠΈ Π΅Π΅ ΠΏΡΠΈΠΌΠ΅Π½Π΅Π½ΠΈΡ ΠΈΠ·Π²Π΅ΡΡΠ½Ρ Π΄ΠΎΡΡΠ°ΡΠΎΡΠ½ΠΎ Π΄Π°Π²Π½ΠΎ β Π±ΠΎΠ»Π΅Π΅ ΠΏΠΎΠ»ΡΠ²Π΅ΠΊΠ° Π½Π°Π·Π°Π΄. Π’Π΅ΠΌ Π½Π΅ ΠΌΠ΅Π½Π΅Π΅, ΠΌΠ°ΠΊΡΠΈΠΌΠ°Π»ΡΠ½ΠΎΠ³ΠΎ ΡΡΡΠ΅ΠΊΡΠ° ΠΎΡ ΠΈΡΠΏΠΎΠ»ΡΠ·ΠΎΠ²Π°Π½ΠΈΡ ΡΠ°ΠΊΠΎΠΉ ΡΠΈΡΡΠ΅ΠΌΡ ΠΏΠΈΡΠ°Π½ΠΈΡ ΡΠ΄Π°Π΅ΡΡΡ ΠΏΠΎΠ»ΡΡΠΈΡΡ Π»ΠΈΡΡ Ρ ΠΏΠΎΠΌΠΎΡΡΡ ΠΊΠΎΠΌΠΏΡΡΡΠ΅ΡΠ½ΠΎΠ³ΠΎ ΡΠΏΡΠ°Π²Π»Π΅Π½ΠΈΡ ΡΠ°Π±ΠΎΡΠΎΠΉ Π΄Π²ΠΈΠ³Π°ΡΠ΅Π»Ρ, ΠΏΠΎΡΡΠΎΠΌΡ ΡΠΈΡΠΎΠΊΠΎΠ΅ ΡΠ°ΡΠΏΡΠΎΡΡΡΠ°Π½Π΅Π½ΠΈΠ΅ ΠΏΠΎΠ΄ΠΎΠ±Π½ΡΠ΅ ΡΠΈΡΡΠ΅ΠΌΡ ΠΏΠΎΠ»ΡΡΠΈΠ»ΠΈ Π»ΠΈΡΡ Π½Π΅Π΄Π°Π²Π½ΠΎ.
Π Π°ΡΡΠΌΠΎΡΡΠΈΠΌ ΠΏΠΎΠ΄ΡΠΎΠ±Π½Π΅Π΅ ΡΠ°Π±ΠΎΡΡ Common Rail Π½Π° ΠΏΡΠΈΠ²Π΅Π΄Π΅Π½Π½ΠΎΠΉ Π½ΠΈΠΆΠ΅ ΡΡ
Π΅ΠΌΠ΅ (ΡΠΈΡ.
2).
Π‘ ΠΏΠΎΠΌΠΎΡΡΡ ΡΠΎΠΏΠ»ΠΈΠ²ΠΎΠΏΠΎΠ΄ΠΊΠ°ΡΠΈΠ²Π°ΡΡΠ΅Π³ΠΎ Π½Π°ΡΠΎΡΠ° (Π’ΠΠ) ΡΠΎΠΏΠ»ΠΈΠ²ΠΎ Π·Π°ΠΊΠ°ΡΠΈΠ²Π°Π΅ΡΡΡ ΠΈΠ· ΡΠΎΠΏΠ»ΠΈΠ²Π½ΠΎΠ³ΠΎ Π±Π°ΠΊΠ° ΠΈ ΡΠ΅ΡΠ΅Π· ΡΠΈΠ»ΡΡΡ Ρ Π²Π»Π°Π³ΠΎΠΎΡΠ΄Π΅Π»ΠΈΡΠ΅Π»Π΅ΠΌ ΠΏΠΎΠ΄Π°Π΅ΡΡΡ Π² ΡΠ°Π΄ΠΈΠ°Π»ΡΠ½ΠΎ-ΠΏΠ»ΡΠ½ΠΆΠ΅ΡΠ½ΡΠΉ Π½Π°ΡΠΎΡ Π²ΡΡΠΎΠΊΠΎΠ³ΠΎ Π΄Π°Π²Π»Π΅Π½ΠΈΡ (Π’ΠΠΠ) , ΠΊΠΎΡΠΎΡΡΠΉ Ρ ΠΏΠΎΠΌΠΎΡΡΡ ΡΠΊΡΡΠ΅Π½ΡΡΠΈΠΊΠΎΠ²ΠΎΠ³ΠΎ Π²Π°Π»Π° ΠΏΡΠΈΠ²ΠΎΠ΄ΠΈΡ Π² Π΄Π²ΠΈΠΆΠ΅Π½ΠΈΠ΅ ΡΡΠΈ ΠΏΠ»ΡΠ½ΠΆΠ΅ΡΠ°.
ΠΡ Π’ΠΠΠ ΡΠΎΠΏΠ»ΠΈΠ²ΠΎ ΠΏΠΎΠ΄ Π±ΠΎΠ»ΡΡΠΈΠΌ Π΄Π°Π²Π»Π΅Π½ΠΈΠ΅ΠΌ ΠΏΠΎΡΡΡΠΏΠ°Π΅Ρ Π² Π³ΠΈΠ΄ΡΠΎΠ°ΠΊΠΊΡΠΌΡΠ»ΡΡΠΎΡ (ΡΠΎΠΏΠ»ΠΈΠ²Π½ΡΡ ΡΠ°ΠΌΠΏΡ), ΠΎΡΠΊΡΠ΄Π° ΠΏΠΎΡΡΡΠΏΠ°Π΅Ρ Π½Π° ΡΠ»Π΅ΠΊΡΡΠΎ- ΠΈΠ»ΠΈ ΠΏΡΠ΅Π·ΠΎΠ³ΠΈΠ΄ΡΠ°Π²Π»ΠΈΡΠ΅ΡΠΊΠΈΠ΅ ΡΠΎΡΡΡΠ½ΠΊΠΈ, ΡΠΏΡΠ°Π²Π»ΡΠ΅ΠΌΡΠ΅ ΠΊΠΎΠΌΠΏΡΡΡΠ΅ΡΠΎΠΌ.
ΠΠ·Π»ΠΈΡΠΊΠΈ ΡΠΎΠΏΠ»ΠΈΠ²Π° ΠΎΡ ΡΠΎΡΡΡΠ½ΠΎΠΊ ΠΈ Π’ΠΠΠ ΡΠ»ΠΈΠ²Π°ΡΡΡΡ Π² ΡΠΎΠΏΠ»ΠΈΠ²Π½ΡΠΉ Π±Π°ΠΊ ΡΠ΅ΡΠ΅Π· ΡΠΎΠΏΠ»ΠΈΠ²ΠΎΠΏΡΠΎΠ²ΠΎΠ΄Ρ ΡΠ»ΠΈΠ²Π° (ΠΌΠ°Π³ΠΈΡΡΡΠ°Π»Ρ ΠΎΠ±ΡΠ°ΡΠ½ΠΎΠ³ΠΎ ΡΠ»ΠΈΠ²Π°).
Π‘Ρ Π΅ΠΌΡ ΠΌΠΎΠΆΠ½ΠΎ ΡΠ²Π΅Π»ΠΈΡΠΈΡΡ Π² ΠΎΡΠ΄Π΅Π»ΡΠ½ΠΎΠΌ ΠΎΠΊΠ½Π΅ Π±ΡΠ°ΡΠ·Π΅ΡΠ°, ΡΠ΅Π»ΠΊΠ½ΡΠ² ΠΏΠΎ Π½Π΅ΠΉ ΠΌΡΡΠΊΠΎΠΉ.
Π Π½ΡΠΆΠ½ΡΠΉ ΠΌΠΎΠΌΠ΅Π½Ρ Π±Π»ΠΎΠΊ ΡΠΏΡΠ°Π²Π»Π΅Π½ΠΈΡ (ΠΠΠ£) Π΄Π°Π΅Ρ ΠΊΠΎΠΌΠ°Π½Π΄Ρ ΡΠΎΠΎΡΠ²Π΅ΡΡΡΠ²ΡΡΡΠΈΠΌ ΡΠΎΡΡΡΠ½ΠΊΠ°ΠΌ Π½Π° Π½Π°ΡΠ°Π»ΠΎ Π²ΠΏΡΡΡΠΊΠ° ΠΈ ΠΎΠ±Π΅ΡΠΏΠ΅ΡΠΈΠ²Π°Π΅Ρ ΠΎΠΏΡΠ΅Π΄Π΅Π»Π΅Π½Π½ΡΡ ΠΏΡΠΎΠ΄ΠΎΠ»ΠΆΠΈΡΠ΅Π»ΡΠ½ΠΎΡΡΡ ΠΎΡΠΊΡΡΡΠΈΡ ΠΊΠ»Π°ΠΏΠ°Π½Π° ΡΠΎΡΡΡΠ½ΠΊΠΈ.
Π Π·Π°Π²ΠΈΡΠΈΠΌΠΎΡΡΠΈ ΠΎΡ ΡΠ΅ΠΆΠΈΠΌΠΎΠ² ΡΠ°Π±ΠΎΡΡ Π΄Π²ΠΈΠ³Π°ΡΠ΅Π»Ρ Π±Π»ΠΎΠΊ ΡΠΏΡΠ°Π²Π»Π΅Π½ΠΈΡ Π΄Π²ΠΈΠ³Π°ΡΠ΅Π»Π΅ΠΌ ΠΊΠΎΡΡΠ΅ΠΊΡΠΈΡΡΠ΅Ρ ΠΏΠ°ΡΠ°ΠΌΠ΅ΡΡΡ ΡΠ°Π±ΠΎΡΡ ΡΠΈΡΡΠ΅ΠΌΡ Π²ΠΏΡΡΡΠΊΠ°.
ΠΠ°ΡΠ°Π»ΠΎ Π²ΠΏΡΡΡΠΊΠ° ΠΈ ΠΊΠΎΠ»ΠΈΡΠ΅ΡΡΠ²ΠΎ ΡΠΎΠΏΠ»ΠΈΠ²Π°, ΠΏΠΎΠ΄Π°Π²Π°Π΅ΠΌΠΎΠ³ΠΎ Π² ΡΠΈΠ»ΠΈΠ½Π΄ΡΡ Π΄Π²ΠΈΠ³Π°ΡΠ΅Π»Ρ ΡΠ΅ΡΠ΅Π· ΡΠΎΡΡΡΠ½ΠΊΠΈ, Π·Π°Π²ΠΈΡΠΈΡ ΠΎΡ Π½Π°ΡΠ°Π»Π° ΠΈ ΠΏΡΠΎΠ΄ΠΎΠ»ΠΆΠΈΡΠ΅Π»ΡΠ½ΠΎΡΡΠΈ ΡΠΈΠ³Π½Π°Π»Π° ΡΠ»Π΅ΠΊΡΡΠΎΠ½Π½ΠΎΠ³ΠΎ Π±Π»ΠΎΠΊΠ° ΡΠΏΡΠ°Π²Π»Π΅Π½ΠΈΡ, ΡΠΎΡΠΌΠΈΡΡΠ΅ΠΌΠΎΠ³ΠΎ Π½Π° ΠΎΡΠ½ΠΎΠ²Π°Π½ΠΈΠΈ ΠΈΠ½ΡΠΎΡΠΌΠ°ΡΠΈΠΈ ΠΎΡ Π΄Π°ΡΡΠΈΠΊΠΎΠ². ΠΡΠΎΡ ΡΠΈΠ³Π½Π°Π» Π·Π°Π²ΠΈΡΠΈΡ ΠΎΡ Π½Π΅ΡΠΊΠΎΠ»ΡΠΊΠΈΡ
ΠΏΠ°ΡΠ°ΠΌΠ΅ΡΡΠΎΠ², Π² ΠΏΠ΅ΡΠ²ΡΡ ΠΎΡΠ΅ΡΠ΅Π΄Ρ — ΠΎΡ ΡΠ΅ΠΆΠΈΠΌΠ° ΡΠ°Π±ΠΎΡΡ Π΄Π²ΠΈΠ³Π°ΡΠ΅Π»Ρ.
Π‘ΠΈΡΡΠ΅ΠΌΠ° ΡΠΏΡΠ°Π²Π»Π΅Π½ΠΈΡ Π΄ΠΈΠ·Π΅Π»Π΅ΠΌ Π²ΠΊΠ»ΡΡΠ°Π΅Ρ Π΄Π°ΡΡΠΈΠΊΠΈ ΠΎΠ±ΠΎΡΠΎΡΠΎΠ² Π΄Π²ΠΈΠ³Π°ΡΠ΅Π»Ρ, ΠΏΠΎΠ»ΠΎΠΆΠ΅Π½ΠΈΡ ΠΊΠΎΠ»Π΅Π½ΡΠ°ΡΠΎΠ³ΠΎ Π²Π°Π»Π° (Π΄Π°ΡΡΠΈΠΊ Π₯ΠΎΠ»Π»Π°), ΠΏΠΎΠ»ΠΎΠΆΠ΅Π½ΠΈΡ ΠΏΠ΅Π΄Π°Π»ΠΈ Π°ΠΊΡΠ΅Π»Π΅ΡΠ°ΡΠΎΡΠ°, ΡΠ°ΡΡ
ΠΎΠ΄ΠΎΠΌΠ΅Ρ Π²ΠΎΠ·Π΄ΡΡ
Π°, ΡΠ΅ΠΌΠΏΠ΅ΡΠ°ΡΡΡΡ ΠΎΡ
Π»Π°ΠΆΠ΄Π°ΡΡΠ΅ΠΉ ΠΆΠΈΠ΄ΠΊΠΎΡΡΠΈ, Π΄Π°Π²Π»Π΅Π½ΠΈΡ Π²ΠΎΠ·Π΄ΡΡ
Π°, ΡΠ΅ΠΌΠΏΠ΅ΡΠ°ΡΡΡΡ Π²ΠΎΠ·Π΄ΡΡ
Π°, Π΄Π°Π²Π»Π΅Π½ΠΈΡ ΡΠΎΠΏΠ»ΠΈΠ²Π°, ΠΊΠΈΡΠ»ΠΎΡΠΎΠ΄Π½ΡΠΉ Π΄Π°ΡΡΠΈΠΊ (Π»ΡΠΌΠ±Π΄Π°-Π·ΠΎΠ½Π΄) ΠΈ Π½Π΅ΠΊΠΎΡΠΎΡΡΠ΅ Π΄ΡΡΠ³ΠΈΠ΅.
ΠΠ°Π²Π»Π΅Π½ΠΈΠ΅ Π² ΡΠΈΡΡΠ΅ΠΌΠ΅ ΡΠ΅Π³ΡΠ»ΠΈΡΡΠ΅ΡΡΡ ΠΏΠΎ ΡΠΈΠ³Π½Π°Π»Ρ Π±Π»ΠΎΠΊΠ° ΡΠΏΡΠ°Π²Π»Π΅Π½ΠΈΡ Ρ ΠΏΠΎΠΌΠΎΡΡΡ ΡΠ΅Π³ΡΠ»ΡΡΠΎΡΠ°. ΠΠ° Ρ ΠΎΠ»ΠΎΡΡΠΎΠΌ Ρ ΠΎΠ΄Ρ ΠΎΠ½ΠΎ ΠΌΠΈΠ½ΠΈΠΌΠ°Π»ΡΠ½ΠΎΠ΅, ΡΡΠΎ ΡΠ½ΠΈΠΆΠ°Π΅Ρ ΡΡΠΌ ΡΠ°Π±ΠΎΡΡ ΡΠΎΡΡΡΠ½ΠΎΠΊ ΠΈ Π’ΠΠΠ, Π° ΠΏΡΠΈ ΡΠ°Π·Π³ΠΎΠ½Π΅ ΠΌΠ°ΠΊΡΠΈΠΌΠ°Π»ΡΠ½ΠΎΠ΅ Π΄Π»Ρ ΠΎΠ±Π΅ΡΠΏΠ΅ΡΠ΅Π½ΠΈΡ Π»ΡΡΡΠ΅ΠΉ ΠΏΡΠΈΠ΅ΠΌΠΈΡΡΠΎΡΡΠΈ.
ο»ΏΠΠ½ΠΎΠ³ΠΎΠΊΡΠ°ΡΠ½ΡΠΉ Π²ΠΏΡΡΡΠΊ Π² ΡΠΈΡΡΠ΅ΠΌΠ΅ Common Rail
ΠΠΎΡΠΊΠΎΠ»ΡΠΊΡ Π΄Π°Π²Π»Π΅Π½ΠΈΠ΅ Π²ΠΏΡΡΡΠΊΠ° Π½Π΅ Π·Π°Π²ΠΈΡΠΈΡ ΠΎΡ ΠΎΠ±ΠΎΡΠΎΡΠΎΠ² Π΄Π²ΠΈΠ³Π°ΡΠ΅Π»Ρ ΠΈ Π½Π°Π³ΡΡΠ·ΠΊΠΈ, ΡΠ°ΠΊΡΠΈΡΠ΅ΡΠΊΠΎΠ΅ Π½Π°ΡΠ°Π»ΠΎ, Π΄Π°Π²Π»Π΅Π½ΠΈΠ΅ ΠΈ ΠΏΡΠΎΠ΄ΠΎΠ»ΠΆΠΈΡΠ΅Π»ΡΠ½ΠΎΡΡΡ Π²ΠΏΡΡΡΠΊΠ° ΠΌΠΎΠ³ΡΡ Π±ΡΡΡ ΡΠ²ΠΎΠ±ΠΎΠ΄Π½ΠΎ Π²ΡΠ±ΡΠ°Π½Ρ Π² ΡΠΈΡΠΎΠΊΠΎΠΌ Π΄ΠΈΠ°ΠΏΠ°Π·ΠΎΠ½Π΅ Π·Π½Π°ΡΠ΅Π½ΠΈΠΉ.
ΠΡΠΎΠΌΠ΅ ΡΠΎΠ³ΠΎ, ΠΏΠΎΡΠ²Π»ΡΠ΅ΡΡΡ Π²ΠΎΠ·ΠΌΠΎΠΆΠ½ΠΎΡΡΡ ΠΏΡΠΈΠΌΠ΅Π½Π΅Π½ΠΈΡ ΠΏΡΠ΅Π΄Π²Π°ΡΠΈΡΠ΅Π»ΡΠ½ΠΎΠ³ΠΎ Π²ΠΏΡΡΡΠΊΠ° (ΠΈΠ»ΠΈ Π΄Π°ΠΆΠ΅ Π½Π΅ΡΠΊΠΎΠ»ΡΠΊΠΈΡ Π²ΠΏΡΡΡΠΊΠΎΠ²), ΡΠ΅Π³ΡΠ»ΠΈΡΡΠ΅ΠΌΠΎΠ³ΠΎ Π² Π·Π°Π²ΠΈΡΠΈΠΌΠΎΡΡΠΈ ΠΎΡ ΠΏΠΎΡΡΠ΅Π±Π½ΠΎΡΡΠ΅ΠΉ Π΄Π²ΠΈΠ³Π°ΡΠ΅Π»Ρ, ΡΡΠΎ ΠΏΡΠΈΠ²ΠΎΠ΄ΠΈΡ ΠΊ ΡΡΡΠ΅ΡΡΠ²Π΅Π½Π½ΠΎΠΌΡ ΡΠΎΠΊΡΠ°ΡΠ΅Π½ΠΈΡ ΡΡΠΌΠ° Π΄Π²ΠΈΠ³Π°ΡΠ΅Π»Ρ Π½Π°ΡΡΠ΄Ρ Ρ ΡΠ»ΡΡΡΠ΅Π½ΠΈΠ΅ΠΌ ΠΏΡΠΎΡΠ΅ΡΡΠ° ΡΠ³ΠΎΡΠ°Π½ΠΈΡ ΠΈ ΡΠΎΠΊΡΠ°ΡΠ΅Π½ΠΈΠ΅ΠΌ Π²ΡΠ±ΡΠΎΡΠ° Π²ΡΠ΅Π΄Π½ΡΡ Π²Π΅ΡΠ΅ΡΡΠ² Ρ ΠΎΡΡΠ°Π±ΠΎΡΠ°Π²ΡΠΈΠΌΠΈ Π³Π°Π·Π°ΠΌΠΈ.
Π‘ ΡΠ΅Π»ΡΡ ΠΏΠΎΠ²ΡΡΠ΅Π½ΠΈΡ ΡΡΡΠ΅ΠΊΡΠΈΠ²Π½ΠΎΠΉ ΡΠ°Π±ΠΎΡΡ Π΄Π²ΠΈΠ³Π°ΡΠ΅Π»Ρ Π² ΡΠΈΡΡΠ΅ΠΌΠ΅ Common Rail ΡΠ΅Π°Π»ΠΈΠ·ΡΠ΅ΡΡΡ ΠΌΠ½ΠΎΠ³ΠΎΠΊΡΠ°ΡΠ½ΡΠΉ Π²ΠΏΡΡΡΠΊ ΡΠΎΠΏΠ»ΠΈΠ²Π° Π² ΡΠ΅ΡΠ΅Π½ΠΈΠ΅ ΠΎΠ΄Π½ΠΎΠ³ΠΎ ΡΠΈΠΊΠ»Π° ΡΠ°Π±ΠΎΡΡ Π΄Π²ΠΈΠ³Π°ΡΠ΅Π»Ρ. ΠΡΠΈ ΡΡΠΎΠΌ ΡΠ°Π·Π»ΠΈΡΠ°ΡΡ: ΠΏΡΠ΅Π΄Π²Π°ΡΠΈΡΠ΅Π»ΡΠ½ΡΠΉ Π²ΠΏΡΡΡΠΊ, ΠΎΡΠ½ΠΎΠ²Π½ΠΎΠΉ Π²ΠΏΡΡΡΠΊ ΠΈ Π΄ΠΎΠΏΠΎΠ»Π½ΠΈΡΠ΅Π»ΡΠ½ΡΠΉ Π²ΠΏΡΡΡΠΊ.
ΠΡΠ΅Π΄Π²Π°ΡΠΈΡΠ΅Π»ΡΠ½ΡΠΉ Π²ΠΏΡΡΡΠΊ Π½Π΅Π±ΠΎΠ»ΡΡΠΎΠ³ΠΎ ΠΊΠΎΠ»ΠΈΡΠ΅ΡΡΠ²Π° ΡΠΎΠΏΠ»ΠΈΠ²Π° ΠΏΡΠΎΠΈΠ·Π²ΠΎΠ΄ΠΈΡΡΡ ΠΏΠ΅ΡΠ΅Π΄ ΠΎΡΠ½ΠΎΠ²Π½ΡΠΌ Π²ΠΏΡΡΡΠΊΠΎΠΌ Π΄Π»Ρ ΠΏΠΎΠ²ΡΡΠ΅Π½ΠΈΡ ΡΠ΅ΠΌΠΏΠ΅ΡΠ°ΡΡΡΡ ΠΈ Π΄Π°Π²Π»Π΅Π½ΠΈΡ Π² ΠΊΠ°ΠΌΠ΅ΡΠ΅ ΡΠ³ΠΎΡΠ°Π½ΠΈΡ, ΡΠ΅ΠΌ Π΄ΠΎΡΡΠΈΠ³Π°Π΅ΡΡΡ ΡΡΠΊΠΎΡΠ΅Π½ΠΈΠ΅ ΡΠ°ΠΌΠΎΠ²ΠΎΡΠΏΠ»Π°ΠΌΠ΅Π½Π΅Π½ΠΈΡ ΠΎΡΠ½ΠΎΠ²Π½ΠΎΠ³ΠΎ Π·Π°ΡΡΠ΄Π°, ΡΠ½ΠΈΠΆΠ΅Π½ΠΈΠ΅ ΡΡΠΌΠ° ΠΈ ΡΠΎΠΊΡΠΈΡΠ½ΠΎΡΡΠΈ ΠΎΡΡΠ°Π±ΠΎΡΠ°Π²ΡΠΈΡ Π³Π°Π·ΠΎΠ². Π Π·Π°Π²ΠΈΡΠΈΠΌΠΎΡΡΠΈ ΠΎΡ ΡΠ΅ΠΆΠΈΠΌΠ° ΡΠ°Π±ΠΎΡΡ Π΄Π²ΠΈΠ³Π°ΡΠ΅Π»Ρ ΠΏΡΠΎΠΈΠ·Π²ΠΎΠ΄ΠΈΡΡΡ:
- Π΄Π²Π° ΠΏΡΠ΅Π΄Π²Π°ΡΠΈΡΠ΅Π»ΡΠ½ΡΡ Π²ΠΏΡΡΡΠΊΠ° — Π½Π° Ρ ΠΎΠ»ΠΎΡΡΠΎΠΌ Ρ ΠΎΠ΄Ρ;
- ΠΎΠ΄ΠΈΠ½ ΠΏΡΠ΅Π΄Π²Π°ΡΠΈΡΠ΅Π»ΡΠ½ΡΠΉ Π²ΠΏΡΡΡΠΊ — ΠΏΡΠΈ ΠΏΠΎΠ²ΡΡΠ΅Π½ΠΈΠΈ Π½Π°Π³ΡΡΠ·ΠΊΠΈ;
- ΠΏΡΠ΅Π΄Π²Π°ΡΠΈΡΠ΅Π»ΡΠ½ΡΠΉ Π²ΠΏΡΡΡΠΊ Π½Π΅ ΠΏΡΠΎΠΈΠ·Π²ΠΎΠ΄ΠΈΡΡΡ — ΠΏΡΠΈ ΠΏΠΎΠ»Π½ΠΎΠΉ Π½Π°Π³ΡΡΠ·ΠΊΠ΅;
- ΠΎΡΠ½ΠΎΠ²Π½ΠΎΠΉ Π²ΠΏΡΡΡΠΊ ΠΎΠ±Π΅ΡΠΏΠ΅ΡΠΈΠ²Π°Π΅Ρ ΡΠ°Π±ΠΎΡΡ Π΄Π²ΠΈΠ³Π°ΡΠ΅Π»Ρ Π² ΡΠ΅ΠΆΠΈΠΌΠ΅ ΡΠ°ΡΡΠΈΡΠ½ΡΡ
ΠΈ Π½ΠΎΠΌΠΈΠ½Π°Π»ΡΠ½ΡΡ
Π½Π°Π³ΡΡΠ·ΠΎΠΊ.

ΠΠΎΠΏΠΎΠ»Π½ΠΈΡΠ΅Π»ΡΠ½ΡΠΉ Π²ΠΏΡΡΡΠΊ ΠΏΡΠΎΠΈΠ·Π²ΠΎΠ΄ΠΈΡΡΡ Π΄Π»Ρ ΠΏΠΎΠ²ΡΡΠ΅Π½ΠΈΡ ΡΠ΅ΠΌΠΏΠ΅ΡΠ°ΡΡΡΡ ΠΎΡΡΠ°Π±ΠΎΡΠ°Π²ΡΠΈΡ Π³Π°Π·ΠΎΠ² ΠΈ ΡΠ³ΠΎΡΠ°Π½ΠΈΡ ΡΠ°ΡΡΠΈΡ ΡΠ°ΠΆΠΈ Π² ΡΠ°ΠΆΠ΅Π²ΠΎΠΌ ΡΠΈΠ»ΡΡΡΠ΅ (ΡΠ΅Π³Π΅Π½Π΅ΡΠ°ΡΠΈΡ ΡΠ°ΠΆΠ΅Π²ΠΎΠ³ΠΎ ΡΠΈΠ»ΡΡΡΠ°).
***
ΠΠΎΡΡΠΎΠΈΠ½ΡΡΠ²Π° ΠΈ Π½Π΅Π΄ΠΎΡΡΠ°ΡΠΊΠΈ ΡΠΈΡΡΠ΅ΠΌΡ Common Rail
ΠΠ°ΠΊ ΡΠΆΠ΅ ΠΎΡΠΌΠ΅ΡΠ°Π»ΠΎΡΡ Π²ΡΡΠ΅, ΠΈΡΠΏΠΎΠ»ΡΠ·ΠΎΠ²Π°Π½ΠΈΠ΅ Π² Π΄ΠΈΠ·Π΅Π»ΡΡ ΡΠΈΡΡΠ΅ΠΌΡ ΠΏΠΈΡΠ°Π½ΠΈΡ Common Rail Π²ΠΌΠ΅ΡΡΠΎ ΠΊΠ»Π°ΡΡΠΈΡΠ΅ΡΠΊΠΎΠΉ ΡΠΈΡΡΠ΅ΠΌΡ ΠΏΠΈΡΠ°Π½ΠΈΡ Π΄Π°Π΅Ρ ΠΎΡΡΡΠΈΠΌΡΠΉ ΠΏΡΠΈΡΠΎΡΡ ΠΌΠΎΡΠ½ΠΎΡΡΠΈ, ΡΠΊΠΎΠ»ΠΎΠ³ΠΈΡΠ½ΠΎΡΡΠΈ ΠΈ ΡΠΊΠΎΠ½ΠΎΠΌΠΈΡΠ½ΠΎΡΡΠΈ Π΄Π²ΠΈΠ³Π°ΡΠ΅Π»Ρ. Π£ΠΌΠ΅Π½ΡΡΠ΅Π½ΠΈΠ΅ ΡΠ°ΡΡ ΠΎΠ΄Π° ΡΠΎΠΏΠ»ΠΈΠ²Π°, Π²ΡΠ±ΡΠΎΡΠ° Π²ΡΠ΅Π΄Π½ΡΡ Π²Π΅ΡΠ΅ΡΡΠ², ΡΡΠΌΠ°, Π½Π°ΡΡΠ΄Ρ Ρ ΠΏΠΎΠ²ΡΡΠ΅Π½ΠΈΠ΅ΠΌ Π΄ΠΈΠ½Π°ΠΌΠΈΡΠ΅ΡΠΊΠΈΡ ΠΏΠΎΠΊΠ°Π·Π°ΡΠ΅Π»Π΅ΠΉ Π΄ΠΎΡΡΠΈΠ³Π°Π΅ΡΡΡ Π²ΠΎΠ·ΠΌΠΎΠΆΠ½ΠΎΡΡΡΡ ΠΊΠΎΠΌΠΏΡΡΡΠ΅ΡΠ½ΠΎΠ³ΠΎ ΡΠΏΡΠ°Π²Π»Π΅Π½ΠΈΡ Π²ΡΠ΅ΠΌΠΈ ΠΏΡΠΎΡΠ΅ΡΡΠ°ΠΌΠΈ Π²ΠΏΡΡΡΠΊΠ°, ΡΡΠΎ Π½Π΅Π²ΠΎΠ·ΠΌΠΎΠΆΠ½ΠΎ ΠΎΡΡΡΠ΅ΡΡΠ²ΠΈΡΡ Π² ΡΡΠ°Π΄ΠΈΡΠΈΠΎΠ½Π½ΡΡ ΡΠΈΡΡΠ΅ΠΌΠ°Ρ ΠΏΠΈΡΠ°Π½ΠΈΡ, Π΄Π°ΠΆΠ΅ ΡΠ°ΠΌΡΡ ΡΠ»ΠΎΠΆΠ½ΡΡ ΠΈ ΡΠΎΠ²Π΅ΡΡΠ΅Π½Π½ΡΡ .
Π ΡΡΡΠ΅ΡΡΠ²Π΅Π½Π½ΡΠΌ Π½Π΅Π΄ΠΎΡΡΠ°ΡΠΊΠ°ΠΌ ΡΠΈΡΡΠ΅ΠΌΡ Common Rail ΡΠ»Π΅Π΄ΡΠ΅Ρ ΠΎΡΠ½Π΅ΡΡΠΈ ΡΠ»ΠΎΠΆΠ½ΠΎΡΡΡ ΠΎΠ±ΡΠ»ΡΠΆΠΈΠ²Π°Π½ΠΈΡ, ΡΡΠ΅Π±ΡΡΡΠ΅Π³ΠΎ ΠΎΡ ΡΠ΅Ρ
Π½ΠΈΡΠ΅ΡΠΊΠΎΠ³ΠΎ ΠΏΠ΅ΡΡΠΎΠ½Π°Π»Π° Π²ΡΡΠΎΠΊΠΎΠΉ ΠΊΠ²Π°Π»ΠΈΡΠΈΠΊΠ°ΡΠΈΠΈ ΠΈ Π½Π΅ΠΎΠ±Ρ
ΠΎΠ΄ΠΈΠΌΠΎΡΡΡ ΠΏΡΠΈΠΌΠ΅Π½Π΅Π½ΠΈΡ ΡΠΏΠ΅ΡΠΈΠ°Π»ΡΠ½ΠΎΠ³ΠΎ ΠΎΠ±ΠΎΡΡΠ΄ΠΎΠ²Π°Π½ΠΈΡ Π΄Π»Ρ ΡΠ΅ΡΡΠΈΡΠΎΠ²Π°Π½ΠΈΡ ΡΠ°Π±ΠΎΡΡ ΡΠΈΡΡΠ΅ΠΌΡ. ΠΠΎΡΡΠΎΠΌΡ, Π΅ΡΠ»ΠΈ Π°Π²ΡΠΎΠΌΠΎΠ±ΠΈΠ»Ρ ΡΠΊΡΠΏΠ»ΡΠ°ΡΠΈΡΡΠ΅ΡΡΡ Π² ΡΡΠ»ΠΎΠ²ΠΈΡΡ
ΠΎΠ³ΡΠ°Π½ΠΈΡΠ΅Π½Π½ΠΎΠ³ΠΎ ΡΠ΅Ρ
Π½ΠΈΡΠ΅ΡΠΊΠΎΠ³ΠΎ ΡΠ΅ΡΠ²ΠΈΡΠ° Π½Π΅Π²ΡΡΠΎΠΊΠΎΠ³ΠΎ ΡΡΠΎΠ²Π½Ρ, Π½Π°Π΄Π΅ΠΆΠ½Π΅Π΅ ΠΈΡΠΏΠΎΠ»ΡΠ·ΠΎΠ²Π°ΡΡ ΠΊΠ»Π°ΡΡΠΈΡΠ΅ΡΠΊΡΡ ΡΠΈΡΡΠ΅ΠΌΡ ΠΏΠΈΡΠ°Π½ΠΈΡ.
Π‘Π»Π΅Π΄ΡΠ΅Ρ ΠΎΡΠΌΠ΅ΡΠΈΡΡ, ΡΡΠΎ ΡΠΈΡΡΠ΅ΠΌΠ° ΠΏΠΈΡΠ°Π½ΠΈΡ Common Rail ΠΏΠΎΠ΄Π²Π΅ΡΠ³Π°Π΅Ρ ΠΌΠΎΡΠΎΡΠ½ΠΎΠ΅ ΠΌΠ°ΡΠ»ΠΎ Π·Π½Π°ΡΠΈΡΠ΅Π»ΡΠ½ΡΠΌ ΡΠ΅ΠΏΠ»ΠΎΠ²ΡΠΌ Π½Π°Π³ΡΡΠ·ΠΊΠ°ΠΌ. ΠΠ·-Π·Π° Π±ΠΎΠ»Π΅Π΅ ΠΈΠ½ΡΠ΅Π½ΡΠΈΠ²Π½ΠΎΠ³ΠΎ Π³ΠΎΡΠ΅Π½ΠΈΡ Π²Π΅ΡΡ
Π½ΡΡ ΡΠ°ΡΡΡ (Π³ΠΎΠ»ΠΎΠ²ΠΊΠ°) ΠΏΠΎΡΡΠ½Π΅ΠΉ Π½Π°Π³ΡΠ΅Π²Π°Π΅ΡΡΡ Π³ΠΎΡΠ°Π·Π΄ΠΎ ΡΠΈΠ»ΡΠ½Π΅Π΅, ΡΠ΅ΠΌ Ρ ΠΊΠ»Π°ΡΡΠΈΡΠ΅ΡΠΊΠΎΠ³ΠΎ Π΄ΠΈΠ·Π΅Π»ΡΠ½ΠΎΠ³ΠΎ Π΄Π²ΠΈΠ³Π°ΡΠ΅Π»Ρ. ΠΡΠ»ΠΈ Π³ΠΎΠ»ΠΎΠ²ΠΊΠ° ΠΏΠΎΡΡΠ½Ρ Ρ ΠΊΠ»Π°ΡΡΠΈΡΠ΅ΡΠΊΠΎΠ³ΠΎ Π΄ΠΈΠ·Π΅Π»Ρ Π½Π΅ΠΏΠΎΡΡΠ΅Π΄ΡΡΠ²Π΅Π½Π½ΠΎΠ³ΠΎ Π²ΠΏΡΡΡΠΊΠ° Π½Π°Π³ΡΠ΅Π²Π°Π΅ΡΡΡ Π΄ΠΎ
Π ΡΠ΅Π·ΡΠ»ΡΡΠ°ΡΠ΅ ΠΌΠΎΡΠΎΡΠ½ΠΎΠ΅ ΠΌΠ°ΡΠ»ΠΎ Π²ΡΠ³ΠΎΡΠ°Π΅Ρ ΠΈ ΠΎΠΊΠΈΡΠ»ΡΠ΅ΡΡΡ Π·Π½Π°ΡΠΈΡΠ΅Π»ΡΠ½ΠΎ ΠΈΠ½ΡΠ΅Π½ΡΠΈΠ²Π½Π΅Π΅. ΠΠΎ ΡΡΠΎΠΉ ΠΏΡΠΈΡΠΈΠ½Π΅ Π² ΡΠΌΠ°Π·ΠΎΡΠ½ΠΎΠΉ ΡΠΈΡΡΠ΅ΠΌΠ΅ Π΄ΠΈΠ·Π΅Π»Π΅ΠΉ Ρ Π²ΠΏΡΡΡΠΊΠΎΠΌ ΡΠΈΠΏΠ° Common Rail Π½Π΅ΠΎΠ±Ρ
ΠΎΠ΄ΠΈΠΌΠΎ ΠΈΡΠΏΠΎΠ»ΡΠ·ΠΎΠ²Π°ΡΡ ΡΠΈΠ½ΡΠ΅ΡΠΈΡΠ΅ΡΠΊΠΈΠ΅ ΠΈΠ»ΠΈ ΠΏΠΎΠ»ΡΡΠΈΠ½ΡΠ΅ΡΠΈΡΠ΅ΡΠΊΠΈΠ΅ ΠΌΠΎΡΠΎΡΠ½ΡΠ΅ ΠΌΠ°ΡΠ»Π°.
***
ΠΠ΅ΡΡΠΏΠ΅ΠΊΡΠΈΠ²Ρ ΡΠ°Π·Π²ΠΈΡΠΈΡ ΡΠΈΡΡΠ΅ΠΌΡ ΠΏΠΈΡΠ°Π½ΠΈΡ Common Rail
Π‘ΠΎΠ²Π΅ΡΡΠ΅Π½ΡΡΠ²ΠΎΠ²Π°Π½ΠΈΠ΅ ΡΠΈΡΡΠ΅ΠΌΡ ΠΏΠΈΡΠ°Π½ΠΈΡ Common Rail ΠΎΡΡΡΠ΅ΡΡΠ²Π»ΡΠ΅ΡΡΡ ΠΏΠΎ ΠΏΡΡΠΈ ΡΠ²Π΅Π»ΠΈΡΠ΅Π½ΠΈΡ Π΄Π°Π²Π»Π΅Π½ΠΈΡ Π²ΠΏΡΡΡΠΊΠ°. ΠΡΠ΅Π²ΠΈΠ΄Π½ΠΎ, ΡΡΠΎ ΡΠ΅ΠΌ Π²ΡΡΠ΅ Π΄Π°Π²Π»Π΅Π½ΠΈΠ΅ Π² ΡΠΈΡΡΠ΅ΠΌΠ΅ Π² ΠΌΠΎΠΌΠ΅Π½Ρ Π²ΠΏΡΡΡΠΊΠ°, ΡΠ΅ΠΌ Π±ΠΎΠ»ΡΡΠ΅ ΡΠΎΠΏΠ»ΠΈΠ²Π° ΡΡΠΏΠ΅Π²Π°Π΅Ρ ΠΏΠΎΠΏΠ°ΡΡΡ Π² ΡΠΈΠ»ΠΈΠ½Π΄Ρ Π·Π° ΡΠ°Π²Π½ΡΠΉ ΠΏΡΠΎΠΌΠ΅ΠΆΡΡΠΎΠΊ Π²ΡΠ΅ΠΌΠ΅Π½ΠΈ ΠΈ, ΡΠΎΠΎΡΠ²Π΅ΡΡΡΠ²Π΅Π½Π½ΠΎ, ΡΠ΅Π°Π»ΠΈΠ·ΠΎΠ²Π°ΡΡ Π±ΠΎΠ»ΡΡΡΡ ΠΌΠΎΡΠ½ΠΎΡΡΡ Π΄Π²ΠΈΠ³Π°ΡΠ΅Π»Ρ.
ΠΡΠΎΠΌΠ΅ ΡΠΎΠ³ΠΎ, Π²ΠΏΡΡΡΠΊ ΠΏΠΎΠ΄ Π±ΠΎΠ»ΡΡΠΈΠΌ Π΄Π°Π²Π»Π΅Π½ΠΈΠ΅ΠΌ ΠΎΠ±Π΅ΡΠΏΠ΅ΡΠΈΠ²Π°Π΅Ρ Π²ΡΡΠΎΠΊΠΎΠ΅ ΠΊΠ°ΡΠ΅ΡΡΠ²ΠΎ ΡΠ°ΡΠΏΡΠ»ΠΈΠ²Π°Π½ΠΈΡ ΡΠΎΠΏΠ»ΠΈΠ²Π° ΡΠΎΡΡΡΠ½ΠΊΠΎΠΉ, ΡΡΠΎ Π±Π»Π°Π³ΠΎΡΠ²ΠΎΡΠ½ΠΎ ΡΠΊΠ°Π·ΡΠ²Π°Π΅ΡΡΡ Π½Π° ΠΏΡΠΎΡΠ΅ΡΡΠ°Ρ
ΡΠΌΠ΅ΡΠ΅ΠΎΠ±ΡΠ°Π·ΠΎΠ²Π°Π½ΠΈΡ ΠΈ Π³ΠΎΡΠ΅Π½ΠΈΡ.
Π ΡΠΎΠ²ΡΠ΅ΠΌΠ΅Π½Π½ΡΡ
Π΄Π²ΠΈΠ³Π°ΡΠ΅Π»ΡΡ
ΠΏΠΎΠ²ΡΡΠ΅Π½ΠΈΠ΅ Π΄Π°Π²Π»Π΅Π½ΠΈΡ Π²ΠΏΡΡΡΠΊΠ° ΠΎΠ³ΡΠ°Π½ΠΈΡΠΈΠ²Π°Π΅ΡΡΡ ΠΏΡΠΎΡΠ½ΠΎΡΡΡΡ Π°ΠΊΠΊΡΠΌΡΠ»ΡΡΠΎΡΠ° ΡΠΎΠΏΠ»ΠΈΠ²Π° (ΡΠ°ΠΌΠΏΡ) ΠΈ ΡΠΎΠΏΠ»ΠΈΠ²ΠΎΠΏΡΠΎΠ²ΠΎΠ΄ΠΎΠ² Π²ΡΡΠΎΠΊΠΎΠ³ΠΎ Π΄Π°Π²Π»Π΅Π½ΠΈΡ, ΠΊΠΎΡΠΎΡΡΠ΅ ΠΏΠΎΠ΄Π²Π΅ΡΠΆΠ΅Π½Ρ ΠΏΡΠ»ΡΡΠΈΡΡΡΡΠΈΠΌ ΠΈ Π²ΠΈΠ±ΡΠ°ΡΠΈΠΎΠ½Π½ΡΠΌ Π½Π°Π³ΡΡΠ·ΠΊΠ°ΠΌ ΠΏΡΠΈ ΡΠ°Π±ΠΎΡΠ΅ Π΄Π²ΠΈΠ³Π°ΡΠ΅Π»Ρ ΠΈ ΡΠΏΠΎΡΠΎΠ±Π½Ρ ΡΠ°Π·ΡΡΡΠΈΡΡΡΡ.
Π’Π΅ΠΌ Π½Π΅ ΠΌΠ΅Π½Π΅Π΅, Π·Π° ΠΏΠΎΠ»ΡΠΎΡΠ° Π΄Π΅ΡΡΡΠΊΠ° Π»Π΅Ρ ΠΈΠ½ΠΆΠ΅Π½Π΅ΡΠ½ΡΠΌΠΈ ΡΠ΅ΡΠ΅Π½ΠΈΡΠΌΠΈ ΡΠ΄Π°Π»ΠΎΡΡ ΡΠ²Π΅Π»ΠΈΡΠΈΡΡ Π΄Π°Π²Π»Π΅Π½ΠΈΠ΅ Π½Π° Π²ΠΏΡΡΡΠΊΠ΅ Π±ΠΎΠ»Π΅Π΅, ΡΠ΅ΠΌ Π² ΠΏΠΎΠ»ΡΠΎΡΠ° ΡΠ°Π·Π° β Ρ ΡΠΎΠ²ΡΠ΅ΠΌΠ΅Π½Π½ΡΡ
Π΄ΠΈΠ·Π΅Π»Π΅ΠΉ Ρ ΡΠΈΡΡΠ΅ΠΌΠΎΠΉ ΠΏΠΈΡΠ°Π½ΠΈΡ Common Rail ΠΎΠ½ΠΎ Π΄ΠΎΡΡΠΈΠ³Π°Π΅Ρ 220 ΠΠΠ° ΠΈ Π΄Π°ΠΆΠ΅ Π±ΠΎΠ»Π΅Π΅.
ΠΡΡΠΎΠΊΠΎΠ΅ Π΄Π°Π²Π»Π΅Π½ΠΈΠ΅ Π²ΠΏΡΡΡΠΊΠ° Π½Π°Π΄Π΅ΠΆΠ½Π΅Π΅ ΠΎΠ±Π΅ΡΠΏΠ΅ΡΠΈΡΡ, ΠΈΡΠΏΠΎΠ»ΡΠ·ΡΡ ΡΠΈΡΡΠ΅ΠΌΡ ΠΏΠΈΡΠ°Π½ΠΈΡ ΡΠΈΠΏΠ° Π½Π°ΡΠΎΡ-ΡΠΎΡΡΡΠ½ΠΊΠ°, ΠΎ ΠΊΠΎΡΠΎΡΠΎΠΉ ΠΏΠΎΠΉΠ΄Π΅Ρ ΡΠ°ΡΡΠΊΠ°Π· Π² ΡΠ»Π΅Π΄ΡΡΡΠ΅ΠΉ ΡΡΠ°ΡΡΠ΅.
***
Π£ΡΡΡΠΎΠΉΡΡΠ²ΠΎ ΠΈ ΠΏΡΠΈΠ½ΡΠΈΠΏ ΡΠ°Π±ΠΎΡΡ Π’ΠΠΠ ΡΠΈΡΡΠ΅ΠΌΡ Common Rail
ο»ΏΠΠ»Π°Π²Π½Π°Ρ ΡΡΡΠ°Π½ΠΈΡΠ°
ΠΠΈΡΡΠ°Π½ΡΠΈΠΎΠ½Π½ΠΎΠ΅ ΠΎΠ±ΡΠ°Π·ΠΎΠ²Π°Π½ΠΈΠ΅
Π‘ΠΏΠ΅ΡΠΈΠ°Π»ΡΠ½ΠΎΡΡΠΈ
Π£ΡΠ΅Π±Π½ΡΠ΅ Π΄ΠΈΡΡΠΈΠΏΠ»ΠΈΠ½Ρ
ΠΠ»ΠΈΠΌΠΏΠΈΠ°Π΄Ρ ΠΈ ΡΠ΅ΡΡΡ
Π‘ΠΈΡΡΠ΅ΠΌΠ° Common rail: ΠΏΡΠΈΠ½ΡΠΈΠΏ ΡΠ°Π±ΠΎΡΡ ΠΈ ΡΠ°ΠΌΠΎΡΡΠΎΡΡΠ΅Π»ΡΠ½Π°Ρ Π΄ΠΈΠ°Π³Π½ΠΎΡΡΠΈΠΊΠ°
Π£ΡΡΠ½ΡΠ΅, Π·Π°Π½ΠΈΠΌΠ°ΡΡΠΈΠ΅ΡΡ ΡΠ°Π·ΡΠ°Π±ΠΎΡΠΊΠΎΠΉ ΡΠΎΠ²ΡΠ΅ΠΌΠ΅Π½Π½ΡΡ
Π΄Π²ΠΈΠ³Π°ΡΠ΅Π»Π΅ΠΉ, ΡΡΡΠ΅ΠΌΡΡΡΡ ΠΌΠ°ΠΊΡΠΈΠΌΠ°Π»ΡΠ½ΠΎ ΠΎΠΏΡΠΈΠΌΠΈΠ·ΠΈΡΠΎΠ²Π°ΡΡ ΡΠ°Π±ΠΎΡΡ Π°Π³ΡΠ΅Π³Π°ΡΠ° Π²Π½ΡΡΡΠ΅Π½Π½Π΅Π³ΠΎ ΡΠ³ΠΎΡΠ°Π½ΠΈΡ.
Π£Π»ΡΡΡΠ΅Π½ΠΈΡ, ΠΊΠΎΡΠΎΡΡΠ΅ ΡΠ΅Π°Π»ΠΈΠ·ΡΡΡΡΡ Π² Π΄ΠΈΠ·Π΅Π»ΡΠ½ΡΡ
Π΄Π²ΠΈΠ³Π°ΡΠ΅Π»ΡΡ
, Π½Π°ΠΏΡΠ°Π²Π»Π΅Π½Ρ ΠΏΡΠ΅ΠΆΠ΄Π΅ Π²ΡΠ΅Π³ΠΎ Π½Π° ΡΠ½ΠΈΠΆΠ΅Π½ΠΈΠ΅ ΠΏΠΎΡΡΠ΅Π±Π»Π΅Π½ΠΈΡ ΡΠΎΠΏΠ»ΠΈΠ²Π°, ΡΠ²Π΅Π»ΠΈΡΠ΅Π½ΠΈΡ ΠΌΠΎΡΠ½ΠΎΡΡΠΈ ΠΈ ΡΠΌΠ΅Π½ΡΡΠ΅Π½ΠΈΡ ΠΊΠΎΠ½ΡΠ΅Π½ΡΡΠ°ΡΠΈΠΈ Π²ΡΠ΅Π΄Π½ΡΡ
Π²Π΅ΡΠ΅ΡΡΠ² Π² ΠΎΡΡΠ°Π±ΠΎΡΠ°Π½Π½ΡΡ
Π³Π°Π·Π°Ρ
.
ΠΡΠ΅ ΠΏΠ΅ΡΠ΅ΡΠΈΡΠ»Π΅Π½Π½ΡΠ΅ ΡΡΠ΅Π±ΠΎΠ²Π°Π½ΠΈΡ ΠΌΠΎΠΆΠ½ΠΎ Ρ ΡΡΠΏΠ΅Ρ ΠΎΠΌ ΡΠ΅Π°Π»ΠΈΠ·ΠΎΠ²Π°ΡΡ Π½Π° ΠΏΡΠ°ΠΊΡΠΈΠΊΠ΅, Π΅ΡΠ»ΠΈ Π΄Π»Ρ Π²ΠΏΡΡΡΠΊΠ° Π΄ΠΈΠ·Π΅Π»ΡΠ½ΠΎΠ³ΠΎ ΡΠΎΠΏΠ»ΠΈΠ²Π° ΠΈΡΠΏΠΎΠ»ΡΠ·ΠΎΠ²Π°ΡΡ ΡΠΈΡΡΠ΅ΠΌΡ Β«ΠΠΎΠΌΠΌΠΎΠ½ ΡΠ΅ΠΉΠ»Β»
ΠΡΠΈΠ½ΡΠΈΠΏ ΡΠ°Π±ΠΎΡΡ ΡΠΈΡΡΠ΅ΠΌΡ Β«ΠΠΎΠΌΠΌΠΎΠ½ ΡΠ΅ΠΉΠ»Β»
ΠΠ°Π·Π²Π°Π½ΠΈΠ΅ ΡΠΈΡΡΠ΅ΠΌΡ Π²ΠΏΡΡΡΠΊΠ° ΡΠΎΠΏΠ»ΠΈΠ²Π° Β«Common RailΒ» ΠΏΠ΅ΡΠ΅Π²ΠΎΠ΄ΠΈΡΡΡ Ρ Π°Π½Π³Π»ΠΈΠΉΡΠΊΠΎΠ³ΠΎ, ΠΊΠ°ΠΊ Β«ΠΎΠ±ΡΠ°Ρ ΠΌΠ°Π³ΠΈΡΡΡΠ°Π»ΡΒ». ΠΠ°Π½Π½ΡΠΉ ΡΠ΅ΡΠΌΠΈΠ½ ΠΎΡΠ΅Π½Ρ ΡΠΎΡΠ½ΠΎ Ρ Π°ΡΠ°ΠΊΡΠ΅ΡΠΈΠ·ΡΠ΅Ρ ΠΏΡΠΈΠ½ΡΠΈΠΏ ΠΏΠΎΠ΄Π°ΡΠΈ ΡΠΎΠΏΠ»ΠΈΠ²Π° ΠΊ ΡΠΎΡΡΡΠ½ΠΊΠ°ΠΌ Π΄Π²ΠΈΠ³Π°ΡΠ΅Π»Ρ. ΠΠ°Π²Π»Π΅Π½ΠΈΠ΅ Π² ΡΠΎΠΏΠ»ΠΈΠ²Π½ΠΎΠΉ ΡΠΈΡΡΠ΅ΠΌΠ΅ ΠΠΎΠΌΠΌΠΎΠ½ ΡΠ΅ΠΉΠ» ΠΌΠΎΠΆΠ΅Ρ Π΄ΠΎΡΡΠΈΠ³Π°ΡΡ 2 000 Π°ΡΠΌΠΎΡΡΠ΅Ρ. Π§ΡΠΎΠ±Ρ ΠΎΠ±Π΅ΡΠΏΠ΅ΡΠΈΡΡ Π΄ΠΎΡΡΠ°Π²ΠΊΡ ΡΠΎΠΏΠ»ΠΈΠ²Π° ΠΊ ΡΠΎΡΡΡΠ½ΠΊΠ°ΠΌ, Π² ΡΠΈΡΡΠ΅ΠΌΡ ΠΏΠΈΡΠ°Π½ΠΈΡ Β«ΠΠΎΠΌΠΌΠΎΠ½ ΡΠ΅ΠΉΠ» Π΄Π΅Π»ΡΠΈΒ» ΡΡΡΠ°Π½Π°Π²Π»ΠΈΠ²Π°Π΅ΡΡΡ Π°ΠΊΠΊΡΠΌΡΠ»ΡΡΠΎΡ, Π² ΠΊΠΎΡΠΎΡΠΎΠΌ Π΄ΠΈΠ·Π΅Π»ΡΠ½ΠΎΠ΅ ΡΠΎΠΏΠ»ΠΈΠ²ΠΎ Π½Π°Ρ ΠΎΠ΄ΠΈΡΡΡ ΠΏΠΎΠ΄ ΠΏΠΎΡΡΠΎΡΠ½Π½ΡΠΌ Π²ΡΡΠΎΠΊΠΈΠΌ Π΄Π°Π²Π»Π΅Π½ΠΈΠ΅ΠΌ.
Π€ΠΎΡΡΡΠ½ΠΊΠΈ common rail ΠΏΡΠ΅Π΄ΡΡΠ°Π²Π»ΡΡΡ ΡΠΎΠ±ΠΎΠΉ ΡΡΡΡΠΎΠΉΡΡΠ²ΠΎ Ρ ΡΠ»Π΅ΠΊΡΡΠΎΠΌΠ°Π³Π½ΠΈΡΠ½ΡΠΌ ΡΠΏΠΎΡΠΎΠ±ΠΎΠΌ ΠΎΡΠΊΡΡΡΠΈΡ ΠΈΠ³ΠΎΠ»ΡΡΠ°ΡΠΎΠ³ΠΎ ΠΊΠ»Π°ΠΏΠ°Π½Π°. ΠΠ»Π΅ΠΊΡΡΠΎΠ½Π½Π°Ρ ΡΠΈΡΡΠ΅ΠΌΠ° ΠΏΠΎΠ·Π²ΠΎΠ»ΡΠ΅Ρ Ρ Π²ΡΡΠΎΠΊΠΎΠΉ ΡΠΎΡΠ½ΠΎΡΡΡΡ ΡΡΡΠ°Π½ΠΎΠ²ΠΈΡΡ ΠΌΠΎΠΌΠ΅Π½Ρ Π²ΠΏΡΡΡΠΊΠ° ΡΠΎΠΏΠ»ΠΈΠ²Π°, ΡΡΠΎ Π΄Π΅Π»Π°Π΅Ρ ΡΠ°Π±ΠΎΡΡ Π΄Π²ΠΈΠ³Π°ΡΠ΅Π»Ρ ΠΌΠ°ΠΊΡΠΈΠΌΠ°Π»ΡΠ½ΠΎ ΠΏΡΠΎΠΈΠ·Π²ΠΎΠ΄ΠΈΡΠ΅Π»ΡΠ½ΠΎΠΉ.
ΠΠΎΡΡΠΎΠΈΠ½ΡΡΠ²Π° ΡΠΈΡΡΠ΅ΠΌΡ ΠΏΡΡΠΌΠΎΠ³ΠΎ Π²ΠΏΡΡΡΠΊΠ° ΡΠΎΠΏΠ»ΠΈΠ²Π°
ΠΡΠ»ΠΈ Π½Π° Π°Π²ΡΠΎΠΌΠΎΠ±ΠΈΠ»Π΅ ΡΡΡΠ°Π½ΠΎΠ²Π»Π΅Π½Π° ΡΠΎΠΏΠ»ΠΈΠ²Π½Π°Ρ ΡΠΈΡΡΠ΅ΠΌΠ° common rail, ΡΠΎ ΡΠΊΡΠΏΠ»ΡΠ°ΡΠ°ΡΠΈΡ ΡΠ°ΠΊΠΎΠ³ΠΎ ΡΡΠ°Π½ΡΠΏΠΎΡΡΠ½ΠΎΠ³ΠΎ ΡΡΠ΅Π΄ΡΡΠ²Π° Π±ΡΠ΄Π΅Ρ ΠΎΠ±Ρ ΠΎΠ΄ΠΈΡΡΡΡ Π·Π½Π°ΡΠΈΡΠ΅Π»ΡΠ½ΠΎ Π΄Π΅ΡΠ΅Π²Π»Π΅, Π² ΡΡΠ°Π²Π½Π΅Π½ΠΈΠΈ Ρ ΠΌΠ°ΡΠΈΠ½Π°ΠΌΠΈ ΠΎΡΠ½Π°ΡΡΠ½Π½ΡΠΌΠΈ ΠΏΡΠΎΡΡΡΠΌΠΈ Π΄ΠΈΠ·Π΅Π»ΡΠ½ΡΠΌΠΈ ΡΡΡΠ°Π½ΠΎΠ²ΠΊΠ°ΠΌΠΈ, Π±Π»Π°Π³ΠΎΠ΄Π°ΡΡ Π·Π½Π°ΡΠΈΡΠ΅Π»ΡΠ½ΠΎ ΠΌΠ΅Π½ΡΡΠ΅ΠΌΡ ΡΠ°ΡΡ ΠΎΠ΄Ρ ΡΠΎΠΏΠ»ΠΈΠ²Π° Π½Π° 100 ΠΊΠΌ ΠΏΡΠΎΠ±Π΅Π³Π°. ΠΠ»Ρ Π»ΡΠ΄Π΅ΠΉ, Π·Π°Π±ΠΎΡΡΡΠΈΡ ΡΡ ΠΎ ΡΠΈΡΡΠΎΡΠ΅ ΠΎΠΊΡΡΠΆΠ°ΡΡΠ΅ΠΉ ΡΡΠ΅Π΄Ρ, ΠΏΡΠΈΠΎΠ±ΡΠ΅ΡΠ΅Π½ΠΈΠ΅ Π°Π²ΡΠΎΠΌΠΎΠ±ΠΈΠ»Ρ, ΠΎΡΠ½Π°ΡΡΠ½Π½ΠΎΠ³ΠΎ Π΄ΠΈΠ·Π΅Π»ΡΠ½ΡΠΌ Π΄Π²ΠΈΠ³Π°ΡΠ΅Π»Π΅ΠΌ Common rail delphi, ΡΠ²Π»ΡΠ΅ΡΡΡ ΡΠ°Π·ΡΠΌΠ½ΠΎΠΉ Π°Π»ΡΡΠ΅ΡΠ½Π°ΡΠΈΠ²ΠΎΠΉ ΠΌΠ΅ΠΆΠ΄Ρ ΠΌΠ°ΡΠΈΠ½ΠΎΠΉ Ρ Π±Π΅Π½Π·ΠΈΠ½ΠΎΠ²ΡΠΌ Π΄Π²ΠΈΠ³Π°ΡΠ΅Π»Π΅ΠΌ ΠΈ ΡΠ»Π΅ΠΊΡΡΠΎΠΌΠΎΠ±ΠΈΠ»Π΅ΠΌ.
ΠΡΡΠΎΠΊΠΈΠ΅ ΡΡΠ΅Π±ΠΎΠ²Π°Π½ΠΈΡ ΠΊ Π΄Π΅ΡΠ°Π»ΡΠΌ Π°Π²ΡΠΎΠΌΠΎΠ±ΠΈΠ»Ρ, ΡΠ°Π±ΠΎΡΠ°ΡΡΠΈΠΌ Π½Π° Π΄ΠΈΠ·Π΅Π»ΡΠ½ΠΎΠΌ Π°Π²ΡΠΎΠΌΠΎΠ±ΠΈΠ»Π΅ Ρ ΠΏΡΡΠΌΡΠΌ Π²ΠΏΡΡΡΠΊΠΎΠΌ, ΠΏΠΎΠ·Π²ΠΎΠ»ΡΠ΅Ρ ΡΠΊΡΠΏΠ»ΡΠ°ΡΠΈΡΠΎΠ²Π°ΡΡ Π΄Π²ΠΈΠ³Π°ΡΠ΅Π»Ρ Π΄ΠΎΠ»Π³ΠΎΠ΅ Π²ΡΠ΅ΠΌΡ Π±Π΅Π· ΠΊΠ°ΠΊΠΈΡ -Π»ΠΈΠ±ΠΎ Π΄ΠΎΠΏΠΎΠ»Π½ΠΈΡΠ΅Π»ΡΠ½ΡΡ ΡΠΈΠ½Π°Π½ΡΠΎΠ²ΡΡ ΡΠ°ΡΡ ΠΎΠ΄ΠΎΠ².
Π ΡΠΎΠΆΠ°Π»Π΅Π½ΠΈΡ, ΡΠΈΡΡΠ΅ΠΌΠ° ΠΏΠΈΡΠ°Π½ΠΈΡ Β«Π‘ommon railΒ» ΠΈΠΌΠ΅Π΅Ρ Π½Π΅ ΡΠΎΠ»ΡΠΊΠΎ Π΄ΠΎΡΡΠΎΠΈΠ½ΡΡΠ²Π°, Π½ΠΎ ΠΈ Π·Π½Π°ΡΠΈΡΠ΅Π»ΡΠ½ΡΠ΅ Π½Π΅Π΄ΠΎΡΡΠ°ΡΠΊΠΈ, ΠΊΠΎΡΠΎΡΡΠ΅ ΡΠ»Π΅Π΄ΡΠ΅Ρ ΡΡΠΈΡΡΠ²Π°ΡΡ ΠΏΡΠΈ ΡΠΊΡΠΏΠ»ΡΠ°ΡΠ°ΡΠΈΠΈ Π΄ΠΈΠ·Π΅Π»Ρ.
ΠΠ΅Π΄ΠΎΡΡΠ°ΡΠΊΠΈ ΠΊΠΎΠΌΠΌΠΎΠ½ ΡΠ΅ΠΉΠ»
Π‘ΡΠ΅Π΄ΠΈ ΠΎΡΠ½ΠΎΠ²Π½ΡΡ
Π½Π΅Π΄ΠΎΡΡΠ°ΡΠΊΠΎΠ², ΠΊΠΎΡΠΎΡΡΠ΅ ΠΌΠΎΠ³ΡΡ Π²ΠΎΠ·Π½ΠΈΠΊΠ½ΡΡΡ, ΠΏΡΠΈ ΡΠΊΡΠΏΠ»ΡΠ°ΡΠ°ΡΠΈΠΈ Π΄ΠΈΠ·Π΅Π»ΡΠ½ΠΎΠ³ΠΎ Π΄Π²ΠΈΠ³Π°ΡΠ΅Π»Ρ, ΠΎΡΠ½Π°ΡΡΠ½Π½ΠΎΠ³ΠΎ ΡΡΠΎΠΉ ΡΠΈΡΡΠ΅ΠΌΠΎΠΉ, ΠΌΠΎΠΆΠ½ΠΎ Π½Π°Π·Π²Π°ΡΡ Π²ΡΡΠΎΠΊΡΡ ΡΡΠ΅Π±ΠΎΠ²Π°ΡΠ΅Π»ΡΠ½ΠΎΡΡΡ ΠΊ ΠΊΠ°ΡΠ΅ΡΡΠ²Ρ ΡΠΎΠΏΠ»ΠΈΠ²Π°.
ΠΡΠ΅Π½Ρ ΡΠΎΠ½ΠΊΠΈΠ΅ ΡΠ°ΡΠΏΡΠ»ΠΈΡΠ΅Π»ΡΠ½ΡΠ΅ ΠΊΠ°Π½Π°Π»Ρ ΡΠΎΡΡΡΠ½ΠΊΠΈ, ΠΌΠΎΠ³ΡΡ Π±ΡΡΡ Π±Π»ΠΎΠΊΠΈΡΠΎΠ²Π°Π½Ρ Π½Π°Ρ
ΠΎΠ΄ΡΡΠΈΠΌΠΈΡΡ Π² ΡΠΎΠΏΠ»ΠΈΠ²Π΅ ΠΌΠ΅Π»ΡΡΠ°ΠΉΡΠΈΠΌΠΈ ΡΠ²ΡΡΠ΄ΡΠΌΠΈ ΡΠ°ΡΡΠΈΡΠ°ΠΌΠΈ. Π’Π°ΠΊΠΆΠ΅ ΠΏΠΎ ΠΏΡΠΈΡΠΈΠ½Π΅ ΡΡΠ»ΠΎΠΆΠ½ΡΠ½Π½ΠΎΠΉ ΠΊΠΎΠ½ΡΡΡΡΠΊΡΠΈΠΈ ΡΠΎΡΡΡΠ½ΠΎΠΊ ΠΈΡ
Π·Π°ΠΌΠ΅Π½Π° ΠΏΠΎΡΡΠ΅Π±ΡΠ΅ΡΡΡ Π·Π½Π°ΡΠΈΡΠ΅Π»ΡΠ½ΠΎ ΡΠ°Π½Π΅Π΅, ΡΠ΅ΠΌ Π΄Π΅ΡΠ°Π»Π΅ΠΉ, ΡΡΡΠ°Π½ΠΎΠ²Π»Π΅Π½Π½ΡΡ
Π½Π° ΠΎΠ±ΡΡΠ½ΡΠ΅ Π΄ΠΈΠ·Π΅Π»ΡΠ½ΡΠ΅ Π΄Π²ΠΈΠ³Π°ΡΠ΅Π»ΠΈ. Π’ΠΎΠΏΠ»ΠΈΠ²Π½Π°Ρ Π°ΠΏΠΏΠ°ΡΠ°ΡΡΡΠ°, ΠΏΡΠΈΠΎΠ±ΡΠ΅ΡΠ΅Π½ΠΈΠ΅ ΠΊΠΎΡΠΎΡΠΎΠΉ ΠΏΠΎΡΡΠ΅Π±ΡΠ΅ΡΡΡ ΡΠΆΠ΅ Π²ΠΎ Π²ΡΠ΅ΠΌΡ ΠΏΠ΅ΡΠ²ΠΎΠ³ΠΎ ΠΊΠ°ΠΏΠΈΡΠ°Π»ΡΠ½ΠΎ ΡΠ΅ΠΌΠΎΠ½ΡΠ°, Π½Π΅ Π±ΡΠ΄Π΅Ρ ΡΡΠΎΠΈΡΡ Π΄ΡΡΠ΅Π²ΠΎ, ΠΈ Π΄Π°ΠΆΠ΅ Π΅ΡΠ»ΠΈ ΠΎΡΡΡΠ΅ΡΡΠ²Π»ΡΡΡ ΡΠ°ΠΌΠΎΡΡΠΎΡΡΠ΅Π»ΡΠ½ΡΠΉ ΡΠ΅ΠΌΠΎΠ½Ρ ΡΠΎΡΡΡΠ½ΠΎΠΊ common rail, ΠΏΠΎΡΡΠ΅Π±ΡΠ΅ΡΡΡ ΠΏΠΎΡΡΠ°ΡΠΈΡΡ Π½Π΅ΠΌΠ°Π»ΡΠ΅ ΡΠΈΠ½Π°Π½ΡΠΎΠ²ΡΠ΅ ΡΡΠ΅Π΄ΡΡΠ²Π° Π½Π° ΠΏΡΠΈΠΎΠ±ΡΠ΅ΡΠ΅Π½ΠΈΠ΅ Π·Π°ΠΏΡΠ°ΡΡΠ΅ΠΉ, ΠΈΠ½ΡΡΡΡΠΌΠ΅Π½ΡΠΎΠ² ΠΈ ΠΎΠ±ΠΎΡΡΠ΄ΠΎΠ²Π°Π½ΠΈΡ Π΄Π»Ρ ΠΏΡΠΎΠ²Π΅Π΄Π΅Π½ΠΈΡ ΡΠ΅ΠΌΠΎΠ½ΡΠ½ΡΡ
ΠΈ Π΄ΠΈΠ°Π³Π½ΠΎΡΡΠΈΡΠ΅ΡΠΊΠΈΡ
ΡΠ°Π±ΠΎΡ. Π‘ommon rail ΡΠ²ΠΎΠΈΠΌΠΈ ΡΡΠΊΠ°ΠΌΠΈ, Π² Π³Π°ΡΠ°ΠΆΠ½ΡΡ
ΡΡΠ»ΠΎΠ²ΠΈΡΡ
, ΠΎΡΠ΅Π½Ρ ΡΠ»ΠΎΠΆΠ½ΠΎ Π½Π°ΡΡΡΠΎΠΈΡΡ ΠΈ ΠΎΡΡΠ΅ΠΌΠΎΠ½ΡΠΈΡΠΎΠ²Π°ΡΡ, Π° ΠΌΠ°ΡΡΠ΅ΡΡΠΊΠΎΠΉ, Π² ΠΊΠΎΡΠΎΡΠΎΠΉ ΠΈΠΌΠ΅Π»ΠΈΡΡ Π±Ρ ΠΊΠ²Π°Π»ΠΈΡΠΈΡΠΈΡΠΎΠ²Π°Π½Π½ΡΠ΅ ΡΠΏΠ΅ΡΠΈΠ°Π»ΠΈΡΡΡ, ΠΌΠΎΠΆΠ΅Ρ Π½Π΅ ΠΎΠΊΠ°Π·Π°ΡΡΡΡ Π² Π½Π΅ΠΏΠΎΡΡΠ΅Π΄ΡΡΠ²Π΅Π½Π½ΠΎΠΉ Π±Π»ΠΈΠ·ΠΎΡΡΠΈ ΠΎΡ ΡΡΠΎΡΠ½ΠΊΠΈ ΡΡΠ°Π½ΡΠΏΠΎΡΡΠ½ΠΎΠ³ΠΎ ΡΡΠ΅Π΄ΡΡΠ²Π°. Π‘Π°ΠΌΠΎΡΡΠΎΡΡΠ΅Π»ΡΠ½Π°Ρ ΡΠ΅Π³ΡΠ»ΠΈΡΠΎΠ²ΠΊΠ° ΡΠ°ΠΊΠΎΠΉ ΡΠΈΡΡΠ΅ΠΌΡ Π²ΠΎΠ·ΠΌΠΎΠΆΠ½Π° ΡΠΎΠ»ΡΠΊΠΎ ΠΏΡΠΈ Π½Π°Π»ΠΈΡΠΈΠΈ Π·Π½Π°Π½ΠΈΠΉ ΠΎΠ± ΡΡΡΡΠΎΠΉΡΡΠ²Π΅ Π΄ΠΈΠ·Π΅Π»ΡΠ½ΠΎΠ³ΠΎ Π΄Π²ΠΈΠ³Π°ΡΠ΅Π»Ρ.
Β ΠΠΈΠ°Π³Π½ΠΎΡΡΠΈΠΊΠ° ΡΠΈΡΡΠ΅ΠΌΡ Β«ΠΠΎΠΌΠΌΠΎΠ½ ΡΠ΅ΠΉΠ»Β»
ΠΡΡΠΎΠΊΠΎΠ΅ ΠΊΠ°ΡΠ΅ΡΡΠ²ΠΎ Π·Π°ΠΏΡΠ°ΡΡΠ΅ΠΉ, ΠΊΠΎΡΠΎΡΡΠ΅ ΠΈΠ·Π³ΠΎΡΠ°Π²Π»ΠΈΠ²Π°ΡΡΡΡ Π΄Π»Ρ ΡΠΈΡΡΠ΅ΠΌΡ Common rail delphi, ΠΏΠΎΠ·Π²ΠΎΠ»ΡΠ΅Ρ ΠΎΡΡΡΠ΅ΡΡΠ²ΠΈΡΡ ΠΏΠΎΠ»Π½ΠΎΠ΅ Π²ΠΎΡΡΡΠ°Π½ΠΎΠ²Π»Π΅Π½ΠΈΠ΅ ΡΠ°Π±ΠΎΡΠΎΡΠΏΠΎΡΠΎΠ±Π½ΠΎΡΡΠΈ Π΄Π²ΠΈΠ³Π°ΡΠ΅Π»Ρ.
ΠΠΎΡΠ»Π΅ Π±ΠΎΠ»ΡΡΠΎΠ³ΠΎ ΠΏΡΠΎΠ±Π΅Π³Π° Π»ΠΈΠ±ΠΎ ΠΏΡΠΈ ΡΠΊΡΠΏΠ»ΡΠ°ΡΠ°ΡΠΈΠΈ Π΄Π²ΠΈΠ³Π°ΡΠ΅Π»Ρ Π½Π° ΡΠΎΠΏΠ»ΠΈΠ²Π΅ Π½Π΅ΡΠ΄ΠΎΠ²Π»Π΅ΡΠ²ΠΎΡΠΈΡΠ΅Π»ΡΠ½ΠΎΠ³ΠΎ ΠΊΠ°ΡΠ΅ΡΡΠ²Π° Π²ΠΎΠ·ΠΌΠΎΠΆΠ½Ρ ΡΠ°Π·Π»ΠΈΡΠ½ΡΠ΅ Π½Π΅Π³Π°ΡΠΈΠ²Π½ΡΠ΅ ΠΏΡΠΎΡΠ²Π»Π΅Π½ΠΈΡ Π² ΡΠ°Π±ΠΎΡΠ΅ Π°Π³ΡΠ΅Π³Π°ΡΠ°. ΠΠ΅ΠΈΡΠΏΡΠ°Π²Π½ΠΎΡΡΡ ΡΠΈΡΡΠ΅ΠΌΡ Common rail delphi ΠΌΠΎΠΆΠ΅Ρ ΠΏΡΠΎΡΠ²Π»ΡΡΡΡΡ ΡΠ»Π΅Π΄ΡΡΡΠΈΠΌΠΈ Β«ΡΠΈΠΌΠΏΡΠΎΠΌΠ°ΠΌΠΈΒ»:
- ΠΠ΅ΡΡΠ°Π±ΠΈΠ»ΡΠ½ΠΎΠΉ ΡΠ°Π±ΠΎΡΠΎΠΉ Π΄Π²ΠΈΠ³Π°ΡΠ΅Π»Ρ Π½Π° Β«Ρ ΠΎΠ»ΠΎΡΡΡΡ Β» ΠΎΠ±ΠΎΡΠΎΡΠ°Ρ ;
- ΠΠ²ΠΈΠ³Π°ΡΠ΅Π»Ρ Π½Π΅ ΡΠ°Π·Π²ΠΈΠ²Π°Π΅Ρ ΠΏΠΎΠ»Π½ΠΎΠΉ ΠΌΠΎΡΠ½ΠΎΡΡΠΈ;
- ΠΡΠΈ Π΄Π²ΠΈΠΆΠ΅Π½ΠΈΠΈ Π°Π²ΡΠΎΠΌΠΎΠ±ΠΈΠ»Ρ Π½Π°Π±Π»ΡΠ΄Π°ΡΡΡΡ ΡΡΠ²ΠΊΠΈ ΠΈ ΡΠΎΠ»ΡΠΊΠΈ, Π° ΠΏΡΠΈ ΠΏΠΎΠΏΡΡΠΊΠ΅ ΡΡΠΊΠΎΡΠ΅Π½ΠΈΡ β ΠΏΡΠΎΠ²Π°Π»Ρ.
ΠΠ°Π½Π½ΡΠ΅ ΠΏΡΠΎΡΠ²Π»Π΅Π½ΠΈΡ, ΠΌΠΎΠ³ΡΡ ΡΠΎΠΏΡΠΎΠ²ΠΎΠΆΠ΄Π°ΡΡΡΡ ΡΡΠ΅Π·ΠΌΠ΅ΡΠ½ΠΎΠΉ ΡΡΠΌΠ½ΠΎΡΡΡΡ Π΄Π²ΠΈΠ³Π°ΡΠ΅Π»Ρ, Π° ΡΠ°ΠΊΠΆΠ΅ Π·Π½Π°ΡΠΈΡΠ΅Π»ΡΠ½ΡΠΌ ΡΠ²Π΅Π»ΠΈΡΠ΅Π½ΠΈΠ΅ΠΌ ΡΠ°ΡΡ ΠΎΠ΄Π° ΡΠΎΠΏΠ»ΠΈΠ²Π°.
ΠΡΠ»ΠΈ Π΄Π²ΠΈΠ³Π°ΡΠ΅Π»Ρ Π°Π²ΡΠΎΠΌΠΎΠ±ΠΈΠ»Ρ Ρ ΡΡΡΠ°Π½ΠΎΠ²Π»Π΅Π½Π½ΠΎΠΉ ΡΠΈΡΡΠ΅ΠΌΠΎΠΉ common rail denso ΡΡΠ°Π» ΡΠ°Π±ΠΎΡΠ°ΡΡ Π½Π΅ΡΡΠ°Π±ΠΈΠ»ΡΠ½ΠΎ, ΡΠΎ Π΄Π°Π»ΡΠ½Π΅ΠΉΡΠ°Ρ ΡΠΊΡΠΏΠ»ΡΠ°ΡΠ°ΡΠΈΡ ΠΏΡΠΈΠ²Π΅Π΄ΡΡ ΡΠΎΠ»ΡΠΊΠΎ ΠΊ ΡΡΡΠ³ΡΠ±Π»Π΅Π½ΠΈΡ ΠΏΡΠΎΠ±Π»Π΅ΠΌΡ, ΠΏΠΎΡΡΠΎΠΌΡ ΡΠ»Π΅Π΄ΡΠ΅Ρ Π½Π΅Π·Π°ΠΌΠ΅Π΄Π»ΠΈΡΠ΅Π»ΡΠ½ΠΎ ΠΎΠ±ΡΠ°ΡΠΈΡΡΡΡ Π² ΡΠΏΠ΅ΡΠΈΠ°Π»ΠΈΠ·ΠΈΡΠΎΠ²Π°Π½Π½ΡΠΉ ΡΠ΅ΡΠ²ΠΈΡ Π΄Π»Ρ ΠΎΡΡΡΠ΅ΡΡΠ²Π»Π΅Π½ΠΈΡ Π΄ΠΈΠ°Π³Π½ΠΎΡΡΠΈΠΊΠΈ Π΄ΠΈΠ·Π΅Π»Ρ.
Π‘ΠΎΠ²ΡΠ΅ΠΌΠ΅Π½Π½Π°Ρ Π΄ΠΈΠ°Π³Π½ΠΎΡΡΠΈΠΊΠ° common rail ΠΎΡΡΡΠ΅ΡΡΠ²Π»ΡΠ΅ΡΡΡ Ρ ΠΏΡΠΈΠΌΠ΅Π½Π΅Π½ΠΈΠ΅ΠΌ ΠΊΠΎΠΌΠΏΡΡΡΠ΅ΡΠΈΠ·ΠΈΡΠΎΠ²Π°Π½Π½ΠΎΠ³ΠΎ ΠΊΠΎΠΌΠΏΠ»Π΅ΠΊΡΠ°, ΠΊΠΎΡΠΎΡΡΠΉ ΠΏΠΎΠ·Π²ΠΎΠ»ΡΠ΅Ρ ΡΠΎΡΠ½ΠΎ ΠΎΠΏΡΠ΅Π΄Π΅Π»ΠΈΡΡ ΠΏΡΠΎΠ±Π»Π΅ΠΌΠ½ΡΡ ΡΠΎΡΡΡΠ½ΠΊΡ.
ΠΡΠΎΠΈΠ·Π²ΠΎΠ΄ΠΈΡΡ Π΄ΠΈΠ°Π³Π½ΠΎΡΡΠΈΠΊΡ ΠΌΠ½ΠΎΠ³ΠΎΡΠΈΡΠ»Π΅Π½Π½ΡΡ
Π΄Π°ΡΡΠΈΠΊΠΎΠ² ΡΠΈΡΡΠ΅ΠΌΡ Β«ΠΠΎΠΌΠΌΠΎΠ½ ΡΠ΅ΠΉΠ» Π΄Π΅Π½ΡΠΎΒ» Π΄ΠΎΠ»ΠΆΠ΅Π½ ΡΠΎΠ»ΡΠΊΠΎ ΠΊΠ²Π°Π»ΠΈΡΠΈΡΠΈΡΠΎΠ²Π°Π½Π½ΡΠΉ ΡΠΏΠ΅ΡΠΈΠ°Π»ΠΈΡΡ, ΠΊΠΎΡΠΎΡΡΠΉ Π² ΡΠΎΡΡΠΎΡΠ½ΠΈΠΈ ΠΎΠ΄Π½ΠΎΠ·Π½Π°ΡΠ½ΠΎ ΠΈΠ½ΡΠ΅ΡΠΏΡΠ΅ΡΠΈΡΠΎΠ²Π°ΡΡ ΠΏΠΎΠΊΠ°Π·Π°Π½ΠΈΡ ΡΠ»Π΅ΠΊΡΡΠΎΠ½Π½ΡΡ
Π΄ΠΈΠ°Π³Π½ΠΎΡΡΠΈΡΠ΅ΡΠΊΠΈΡ
ΠΏΡΠΈΠ±ΠΎΡΠΎΠ².
ΠΡΠΈ Π²ΡΡΠ²Π»Π΅Π½ΠΈΠΈ ΡΠ΅ΡΡΡΠ·Π½ΡΡ Π½Π΅ΠΈΡΠΏΡΠ°Π²Π½ΠΎΡΡΠ΅ΠΉ, ΡΠΈΡΡΠ΅ΠΌΠ° Π²ΠΏΡΡΡΠΊΠ° common rail Π΄ΠΎΠ»ΠΆΠ½Π° Π±ΡΡΡ ΠΎΡΡΠ΅ΠΌΠΎΠ½ΡΠΈΡΠΎΠ²Π°Π½Π° ΠΎΠΏΡΡΠ½ΡΠΌ ΠΌΠ°ΡΡΠ΅ΡΠΎΠΌ.
Π‘Π°ΠΌΠΎΡΡΠΎΡΡΠ΅Π»ΡΠ½Π°Ρ Π΄ΠΈΠ°Π³Π½ΠΎΡΡΠΈΠΊΠ°
ΠΡΠΈ ΠΎΡΡΡΡΡΡΠ²ΠΈΠΈ Π΄ΠΎΡΠΎΠ³ΠΎΡΡΠΎΡΡΠ΅ΠΉ Π°ΠΏΠΏΠ°ΡΠ°ΡΡΡΡ Π² Π³Π°ΡΠ°ΠΆΠ½ΡΡ ΡΡΠ»ΠΎΠ²ΠΈΡΡ ΠΌΠΎΠΆΠ½ΠΎ ΠΎΡΡΡΠ΅ΡΡΠ²ΠΈΡΡ Π½Π΅ΠΊΠΎΡΠΎΡΡΠ΅ Π΄ΠΈΠ°Π³Π½ΠΎΡΡΠΈΡΠ΅ΡΠΊΠΈΠ΅ ΠΌΠ΅ΡΠΎΠΏΡΠΈΡΡΠΈΡ ΡΠ°ΠΌΠΎΡΡΠΎΡΡΠ΅Π»ΡΠ½ΠΎ. ΠΡΠ»ΠΈ Π΄Π²ΠΈΠ³Π°ΡΠ΅Π»Ρ Π½Π΅ Π·Π°Π²ΠΎΠ΄ΠΈΡΡΡ ΠΈΠ»ΠΈ, Π·Π°ΠΏΡΡΡΠΈΠ²ΡΠΈΡΡ, ΡΠ°Π±ΠΎΡΠ°Π΅Ρ ΠΊΡΠ°ΠΉΠ½Π΅ Π½Π΅ΡΡΠ°Π±ΠΈΠ»ΡΠ½ΠΎ, ΡΠΎ ΠΏΠ΅ΡΠ²ΠΎΠ΅, ΡΡΠΎ ΠΌΠΎΠΆΠ½ΠΎ ΠΈΡΠΏΡΡΠ°ΡΡ Π½Π° ΠΈΡΠΏΡΠ°Π²Π½ΠΎΡΡΡ β ΠΊΠ°Π»ΠΈΠ»ΡΠ½ΡΠ΅ ΡΠ²Π΅ΡΠΈ.
Π‘Π²Π΅ΡΠΈ Π½Π°ΠΊΠ°Π»Π° ΠΎΡΠ΅Π½Ρ ΠΏΡΠΎΡΡΠΎ ΠΏΡΠΎΠ²Π΅ΡΠΈΡΡ, Π΅ΡΠ»ΠΈ ΠΏΡΠΎΠΏΡΡΡΠΈΡΡ ΡΠ΅ΡΠ΅Π· Π½ΠΈΡ Π½Π°ΠΏΡΡΠΆΠ΅Π½ΠΈΠ΅ Π΄Π²Π΅Π½Π°Π΄ΡΠ°ΡΡ Π²ΠΎΠ»ΡΡ, Π° Π½Π° Π²ΡΡ ΠΎΠ΄Π΅ ΠΏΠΎΠ΄ΠΊΠ»ΡΡΠΈΡΡ Π»Π°ΠΌΠΏΡ Π½Π°ΠΊΠ°Π»ΠΈΠ²Π°Π½ΠΈΡ ΡΠ°ΠΊΠΎΠ³ΠΎ ΠΆΠ΅ Π½Π°ΠΏΡΡΠΆΠ΅Π½ΠΈΡ ΠΌΠΎΡΠ½ΠΎΡΡΡΡ 20 β 60 Π. ΠΡΠ»ΠΈ Π»Π°ΠΌΠΏΠ° Π±ΡΠ΄Π΅Ρ ΡΡΠΊΠΎ ΡΠ²Π΅ΡΠΈΡΡΡΡ, ΡΠΎ ΡΠ²Π΅ΡΠ° ΠΈΡΠΏΡΠ°Π²Π½Π°, ΠΏΡΠΈ ΡΡΡΠΊΠ»ΠΎΠΌ ΡΠ²Π΅ΡΠ΅Π½ΠΈΠΈ ΠΈΠ»ΠΈ Π΅Π³ΠΎ ΠΎΡΡΡΡΡΡΠ²ΠΈΠΈ ΠΏΠΎΡΡΠ΅Π±ΡΠ΅ΡΡΡ Π·Π°ΠΌΠ΅Π½ΠΈΡΡ Π½Π΅ΠΈΡΠΏΡΠ°Π²Π½ΡΡ Π΄Π΅ΡΠ°Π»Ρ.
ΠΡΠ»ΠΈ ΠΏΡΠΈ ΠΏΠΎΠΏΡΡΠΊΠ΅ Π·Π°Π²Π΅ΡΡΠΈ Π΄ΠΈΠ·Π΅Π»ΡΠ½ΡΠΉ Π΄Π²ΠΈΠ³Π°ΡΠ΅Π»Ρ Π½Π΅ ΠΏΡΠΎΠΈΡΡ ΠΎΠ΄ΠΈΡ Π²ΠΎΡΠΏΠ»Π°ΠΌΠ΅Π½Π΅Π½ΠΈΠ΅ ΡΠ°Π±ΠΎΡΠ΅ΠΉ ΡΠΌΠ΅ΡΠΈ, ΡΠΎ ΡΠ»Π΅Π΄ΡΠ΅Ρ ΠΏΡΠΎΠ²Π΅ΡΠΈΡΡ ΡΠΎΠΏΠ»ΠΈΠ²Π½ΡΡ ΡΠΈΡΡΠ΅ΠΌΡ Π½Π° Π½Π°Π»ΠΈΡΠΈΠ΅ Π² Π½Π΅ΠΉ ΡΠΎΠΏΠ»ΠΈΠ²Π°. ΠΠ°Π²Π»Π΅Π½ΠΈΠ΅, ΠΏΡΠΈ ΠΊΠΎΡΠΎΡΠΎΠΌ ΡΠΈΡΡΠ΅ΠΌΠ° ΠΏΠΈΡΠ°Π½ΠΈΡ common rail delphi ΠΌΠΎΠΆΠ΅Ρ ΠΎΠ±Π΅ΡΠΏΠ΅ΡΠΈΡΡ ΡΡΠ°Π±ΠΈΠ»ΡΠ½ΡΠΉ Π·Π°ΠΏΡΡΠΊ Π°Π³ΡΠ΅Π³Π°ΡΠ°, Π΄ΠΎΠ»ΠΆΠ½ΠΎ Π±ΡΡΡ Π½Π΅ ΠΌΠ΅Π½Π΅Π΅ 150 Π°ΡΠΌΠΎΡΡΠ΅Ρ. ΠΡΠΎΠ²Π΅ΡΠΊΠ° ΡΠΎΠΏΠ»ΠΈΠ²Π½ΠΎΠΉ ΡΠΈΡΡΠ΅ΠΌΡ ΠΎΡΡΡΠ΅ΡΡΠ²Π»ΡΠ΅ΡΡΡ Π² ΡΠ°ΠΊΠΎΠΉ ΠΏΠΎΡΠ»Π΅Π΄ΠΎΠ²Π°ΡΠ΅Π»ΡΠ½ΠΎΡΡΠΈ:
- ΠΠ΅ΠΎΠ±Ρ ΠΎΠ΄ΠΈΠΌΠΎ ΡΡΠ°ΡΠ΅Π»ΡΠ½ΠΎ ΠΎΡΠΌΠΎΡΡΠ΅ΡΡ ΡΠΎΠΏΠ»ΠΈΠ²Π½ΡΡ ΡΠ΅ΠΉΠΊΡ ΠΈ Π²ΡΠ΅ ΡΠΎΠΏΠ»ΠΈΠ²Π½ΡΠ΅ ΡΡΡΠ±ΠΊΠΈ. ΠΡΠΈ Π²ΡΡΠ²Π»Π΅Π½ΠΈΠΈ ΡΡΠ΅ΡΠΊΠΈ ΡΠΎΠΏΠ»ΠΈΠ²Π° ΠΈΠ· ΡΠΈΡΡΠ΅ΠΌΡ Π½Π΅ΠΎΠ±Ρ ΠΎΠ΄ΠΈΠΌΠΎ Π½Π΅Π·Π°ΠΌΠ΅Π΄Π»ΠΈΡΠ΅Π»ΡΠ½ΠΎ Π²ΠΎΡΡΡΠ°Π½ΠΎΠ²ΠΈΡΡ Π³Π΅ΡΠΌΠ΅ΡΠΈΡΠ½ΠΎΡΡΡ ΡΡΠ°ΡΡΠΊΠ° ΡΠΎΠΏΠ»ΠΈΠ²ΠΎΠΏΡΠΎΠ²ΠΎΠ΄Π°;
- Π‘Π»Π΅Π΄ΡΠ΅Ρ ΠΎΡΠΏΡΡΡΠΈΡΡ Π½Π° Π½Π΅ΡΠΊΠΎΠ»ΡΠΊΠΎ ΠΎΠ±ΠΎΡΠΎΡΠΎΠ² ΡΡΡΡΠ΅Ρ Π²Π΅Π΄ΡΡΠΈΠΉ ΠΊ ΠΎΠ΄Π½ΠΎΠΉ ΠΈΠ· ΡΠΎΡΡΡΠ½ΠΎΠΊ, ΠΏΡΠΎΠ²Π΅ΡΠ½ΡΡΡ Π΄Π²ΠΈΠ³Π°ΡΠ΅Π»Ρ ΡΡΠ°ΡΡΠ΅ΡΠΎΠΌ Π½Π° Π½Π΅ΡΠΊΠΎΠ»ΡΠΊΠΎ ΠΎΠ±ΠΎΡΠΎΡΠΎΠ² ΠΈ ΠΏΠΎ Π²ΡΡΠ΅ΠΊΠ°ΡΡΠ΅ΠΌΡ ΠΈΠ· ΡΡΠΎΠ³ΠΎ ΠΌΠ΅ΡΡΠ° ΡΠΎΠΏΠ»ΠΈΠ²Ρ ΡΠ±Π΅Π΄ΠΈΡΡΡΡ Π² ΡΠ°Π±ΠΎΡΠΎΡΠΏΠΎΡΠΎΠ±Π½ΠΎΡΡΠΈ Π½Π°ΡΠΎΡΠ° Π²ΡΡΠΎΠΊΠΎΠ³ΠΎ Π΄Π°Π²Π»Π΅Π½ΠΈΡ. ΠΡΠ»ΠΈ Π² ΡΠΈΡΡΠ΅ΠΌΠ΅ ΠΏΠΈΡΠ°Π½ΠΈΡ Π±ΡΠ΄Π΅Ρ ΠΎΡΡΡΡΡΡΠ²ΠΎΠ²Π°ΡΡ ΡΠΎΠΏΠ»ΠΈΠ²ΠΎ, ΠΈΠ»ΠΈ Π΅Π³ΠΎ Π΄Π°Π²Π»Π΅Π½ΠΈΠ΅ Π±ΡΠ΄Π΅Ρ ΠΎΡΠ»ΠΈΡΠ°ΡΡΡΡ Π² ΠΌΠ΅Π½ΡΡΡΡ ΡΡΠΎΡΠΎΠ½Ρ ΠΎΡ ΠΌΠΈΠ½ΠΈΠΌΠ°Π»ΡΠ½ΠΎ Π½Π΅ΠΎΠ±Ρ
ΠΎΠ΄ΠΈΠΌΠΎΠ³ΠΎ, ΡΠΎ ΠΏΠΎΡΡΠ΅Π±ΡΠ΅ΡΡΡ ΠΏΡΠΎΠ²Π΅ΡΠΈΡΡ Π’ΠΠΠ, Π° ΡΠ°ΠΊΠΆΠ΅ Π½Π°ΡΠΎΡ ΠΏΠΎΠ΄ΠΊΠ°ΡΠΊΠΈ, ΠΊΠΎΡΠΎΡΡΠΉ ΠΎΡΡΡΠ΅ΡΡΠ²Π»ΡΠ΅Ρ ΠΏΠ΅ΡΠ΅ΠΊΠ°ΡΠΊΡ ΡΠΎΠΏΠ»ΠΈΠ²Π° ΠΈΠ· Π±Π°ΠΊΠ° Π°Π²ΡΠΎΠΌΠΎΠ±ΠΈΠ»Ρ.

ΠΡΠΎΠ²Π΅ΡΠΊΠ° Π½Π°ΡΠΎΡΠ° Π½ΠΈΠ·ΠΊΠΎΠ³ΠΎ Π΄Π°Π²Π»Π΅Π½ΠΈΡ ΠΎΡΡΡΠ΅ΡΡΠ²Π»ΡΠ΅ΡΡΡ Ρ ΠΏΠΎΠΌΠΎΡΡΡ ΠΎΠ±ΡΠ°ΡΠ½ΠΎΠ³ΠΎ ΠΌΠ°Π½ΠΎΠΌΠ΅ΡΡΠ°. ΠΠ·ΠΌΠ΅ΡΠΈΡΠ΅Π»ΡΠ½ΡΠΉ ΠΏΡΠΈΠ±ΠΎΡ Π΄ΠΎΠ»ΠΆΠ΅Π½ ΠΏΠΎΠΊΠ°Π·Π°ΡΡ Π½Π΅ ΠΌΠ΅Π½Π΅Π΅ ΠΌΠΈΠ½ΡΡ 1,5 Π°ΡΠΌΠΎΡΡΠ΅Ρ. Π’ΠΎΠ»ΡΠΊΠΎ Π² ΡΡΠΎΠΌ ΡΠ»ΡΡΠ°Π΅ Π±ΡΠ΄Π΅Ρ ΠΎΡΠΊΡΡΠ²Π°ΡΡΡΡ Π·Π°Π±ΠΎΡΠ½ΡΠΉ ΠΊΠ»Π°ΠΏΠ°Π½, ΠΈ Π² ΡΠΈΡΡΠ΅ΠΌΡ Π½Π°ΡΠ½ΡΡ ΠΏΠΎΡΡΡΠΏΠ°ΡΡ ΡΠΎΠΏΠ»ΠΈΠ²ΠΎ Π² Π½Π΅ΠΎΠ±Ρ
ΠΎΠ΄ΠΈΠΌΠΎΠΌ ΠΎΠ±ΡΡΠΌΠ΅. ΠΠΈΠ·Π΅Π»ΡΠ½ΡΠ΅ ΡΠΎΠΏΠ»ΠΈΠ²Π½ΡΠ΅ Π½Π°ΡΠΎΡΡ Π²ΡΡΠΎΠΊΠΎΠ³ΠΎ Π΄Π°Π²Π»Π΅Π½ΠΈΡ, Π»ΡΡΡΠ΅ ΠΏΡΠΎΠ²Π΅ΡΡΡΡ Π΄Π΅ΠΌΠΎΠ½ΡΠΈΡΠΎΠ²Π°Π² ΡΡΡ Π΄Π΅ΡΠ°Π»Ρ Ρ Π΄Π²ΠΈΠ³Π°ΡΠ΅Π»Ρ. ΠΠ°ΡΠ°ΠΆΠ½ΡΠ΅ ΠΌΠ°ΡΡΠ΅ΡΠ° Π·Π°Π½ΠΈΠΌΠ°ΡΡΠΈΠ΅ΡΡ ΡΠ°ΠΌΠΎΡΡΠΎΡΡΠ΅Π»ΡΠ½ΡΠΌ ΡΠ΅ΠΌΠΎΠ½ΡΠΎΠΌ ΠΊΠΎΠ½ΡΡΡΡΠΈΡΡΡΡ ΡΠ°ΠΌΠΎΠ΄Π΅Π»ΡΠ½ΡΠ΅ ΡΡΠ΅Π½Π΄Ρ Π½Π° ΠΊΠΎΡΠΎΡΡΡ
Π½Π°ΡΠΎΡ Π½Π°Π΄ΡΠΆΠ½ΠΎ ΡΠΈΠΊΡΠΈΡΡΠ΅ΡΡΡ ΠΈ Π·Π°ΠΏΡΡΠΊΠ°Π΅ΡΡΡ Ρ ΠΏΠΎΠΌΠΎΡΡΡ ΡΠ»Π΅ΠΊΡΡΠΈΡΠ΅ΡΠΊΠΎΠΉ ΡΡΠ³ΠΈ. Π Π½Π°ΡΠΎΡΡ ΠΏΠΎΠ΄Π²ΠΎΠ΄ΠΈΡΡΡ ΡΠΎΠΏΠ»ΠΈΠ²Π½ΡΠΉ ΡΠ»Π°Π½Π³ Ρ Π΄ΠΈΠ·Π΅Π»ΡΠ½ΡΠΌ ΡΠΎΠΏΠ»ΠΈΠ²ΠΎΠΌ, Π° Π½Π° Π²ΡΡ
ΠΎΠ΄Π΅ ΡΡΡΠ°Π½Π°Π²Π»ΠΈΠ²Π°Π΅ΡΡΡ ΠΌΠ°Π½ΠΎΠΌΠ΅ΡΡ, ΠΊΠΎΡΠΎΡΡΠΉ ΠΏΠΎΠ·Π²ΠΎΠ»ΠΈΡ ΠΈΠ·ΠΌΠ΅ΡΠΈΡΡ Π΄Π°Π²Π»Π΅Π½ΠΈΠ΅ Π² ΡΠΎΠΏΠ»ΠΈΠ²Π½ΠΎΠΉ ΡΠΈΡΡΠ΅ΠΌΠ΅. ΠΠ·ΠΌΠ΅ΡΠΈΡΠ΅Π»ΡΠ½ΡΠΉ ΠΏΡΠΈΠ±ΠΎΡ Π΄ΠΎΠ»ΠΆΠ΅Π½ Π±ΡΡΡ ΡΠ°ΡΡΡΠΈΡΠ°Π½ Π½Π° Π±ΠΎΠ»ΡΡΠΎΠ΅ Π΄Π°Π²Π»Π΅Π½ΠΈΠ΅, ΠΈΠ½Π°ΡΠ΅ ΠΏΡΠ°Π²ΠΈΠ»ΡΠ½ΠΎ Π΄ΠΈΠ°Π³Π½ΠΎΡΡΠΈΡΠΎΠ²Π°ΡΡ ΠΏΠΎΠ»ΠΎΠΌΠΊΡ Π½Π°ΡΠΎΡΠ° Π½Π΅ ΠΏΠΎΠ»ΡΡΠΈΡΡΡ. Π Π°Π±ΠΎΡΠ°ΡΡΠΈΠΉ Π½Π°ΡΠΎΡ ΠΌΠΎΠΆΠ΅Ρ Π½Π°Π³Π½Π΅ΡΠ°ΡΡ ΡΠΎΠΏΠ»ΠΈΠ²ΠΎ Π΄ΠΎ 2000 Π°ΡΠΌΠΎΡΡΠ΅Ρ, ΠΏΠΎΡΡΠΎΠΌΡ ΡΠ»Π΅Π΄ΡΠ΅Ρ Π²ΡΠ΅ ΡΠΎΠ΅Π΄ΠΈΠ½ΠΈΡΠ΅Π»ΡΠ½ΡΠ΅ ΠΌΡΡΡΡ Π½Π°Π΄ΡΠΆΠ½ΠΎ Π·Π°ΠΊΡΠ΅ΠΏΠΈΡΡ, ΠΏΡΠ΅ΠΆΠ΄Π΅ ΡΠ΅ΠΌ Π²ΠΊΠ»ΡΡΠ°ΡΡ ΡΠΈΡΡΠ΅ΠΌΡ. Π’Π°ΠΊΠ°Ρ ΡΡ
Π΅ΠΌΠ° ΠΏΠΎΠ·Π²ΠΎΠ»ΠΈΡ ΠΎΠΏΡΠ΅Π΄Π΅Π»ΠΈΡΡ ΠΈΡΠΏΡΠ°Π²Π½ΠΎΡΡΡ Π½Π°ΡΠΎΡΠ° Π²ΡΡΠΎΠΊΠΎΠ³ΠΎ Π΄Π°Π²Π»Π΅Π½ΠΈΡ.
ΠΡΠ»ΠΈ Π΄Π΅ΡΠ°Π»Ρ ΠΎΠΊΠ°ΠΆΠ΅ΡΡΡ Π½Π΅ΠΈΡΠΏΡΠ°Π²Π½ΠΎΠΉ, ΡΠΎ ΡΠ»Π΅Π΄ΡΠ΅Ρ ΠΏΡΠΎΠΈΠ·Π²Π΅ΡΡΠΈ Π΅Ρ Π·Π°ΠΌΠ΅Π½Ρ Π»ΠΈΠ±ΠΎ ΠΎΡΡΠ΅ΠΌΠΎΠ½ΡΠΈΡΠΎΠ²Π°ΡΡ Π½Π°ΡΠΎΡ Π½Π° ΡΡΠ°Π½ΡΠΈΠΈ ΡΠ΅Ρ
Π½ΠΈΡΠ΅ΡΠΊΠΎΠ³ΠΎ ΠΎΠ±ΡΠ»ΡΠΆΠΈΠ²Π°Π½ΠΈΡ.
ΠΠ΅ ΡΠ»Π΅Π΄ΡΠ΅Ρ ΠΎΠΏΠ°ΡΠ°ΡΡΡΡ ΠΈΡΠΏΠΎΠ»ΡΠ·ΠΎΠ²Π°ΡΡ Π½ΠΎΠ²Π΅ΠΉΡΠΈΠ΅ ΡΠ΅Ρ Π½ΠΎΠ»ΠΎΠ³ΠΈΠΈ Π² ΠΏΠΎΠ²ΡΠ΅Π΄Π½Π΅Π²Π½ΠΎΠΉ ΠΆΠΈΠ·Π½ΠΈ. Π Π±Π»ΠΈΠΆΠ°ΠΉΡΠ΅ΠΌ Π±ΡΠ΄ΡΡΠ΅ΠΌ ΠΊΠ°ΠΆΠ΄ΡΠΉ Π΄ΠΈΠ·Π΅Π»ΡΠ½ΡΠΉ Π΄Π²ΠΈΠ³Π°ΡΠ΅Π»Ρ Π±ΡΠ΄Π΅Ρ ΠΎΠ±ΠΎΡΡΠ΄ΠΎΠ²Π°Π½ ΡΠΈΡΡΠ΅ΠΌΠΎΠΉ Common rail delphi, ΠΏΠΎΡΡΠΎΠΌΡ ΠΏΡΠΈΠΎΠ±ΡΠ΅ΡΠ°Ρ Π°Π²ΡΠΎΠΌΠΎΠ±ΠΈΠ»Ρ Ρ ΡΠ°ΠΊΠΈΠΌ Π²ΠΈΠ΄ΠΎΠΌ Π΄ΠΈΠ·Π΅Π»Ρ ΠΌΠΎΠΆΠ½ΠΎ Π½Π΅ ΠΎΠΏΠ°ΡΠ°ΡΡΡΡ Π·Π° ΡΠΎ, ΡΡΠΎ ΡΠΈΠ»ΠΎΠ²ΠΎΠΉ Π°Π³ΡΠ΅Π³Π°Ρ Π±ΡΡΡΡΠΎ ΡΡΡΠ°ΡΠ΅Π΅Ρ, ΠΈ Π½Π° Π½Π΅Π³ΠΎ Π½Π΅Π²ΠΎΠ·ΠΌΠΎΠΆΠ½ΠΎ Π±ΡΠ΄Π΅Ρ Π½Π°ΠΉΡΠΈ ΠΎΡΠΈΠ³ΠΈΠ½Π°Π»ΡΠ½ΡΠ΅ Π·Π°ΠΏΡΠ°ΡΡΠΈ. ΠΡΠ»ΠΈ ΠΏΠΎΡΡΠΎΡΠ½Π½ΠΎ ΡΠ»Π΅Π΄ΠΈΡΡ Π·Π° ΠΊΠ°ΡΠ΅ΡΡΠ²ΠΎΠΌ ΡΠΎΠΏΠ»ΠΈΠ²Π°, Π·Π°Π»ΠΈΠ²Π°Π΅ΠΌΠΎΠ³ΠΎ Π² ΡΠΎΠΏΠ»ΠΈΠ²Π½ΡΠΉ Π±Π°ΠΊ, ΡΠΎ ΠΊΠΎΠ»ΠΈΡΠ΅ΡΡΠ²ΠΎ ΠΏΡΠΎΠΉΠ΄Π΅Π½Π½ΡΡ ΠΊΠΈΠ»ΠΎΠΌΠ΅ΡΡΠΎΠ² Π΄ΠΎ ΠΏΠ΅ΡΠ²ΠΎΠ³ΠΎ ΠΊΠ°ΠΏΠΈΡΠ°Π»ΡΠ½ΠΎΠ³ΠΎ ΡΠ΅ΠΌΠΎΠ½ΡΠ° Π΄Π²ΠΈΠ³Π°ΡΠ΅Π»Ρ, ΠΎΡΠ½Π°ΡΡΠ½Π½ΠΎΠ³ΠΎ ΡΠΈΡΡΠ΅ΠΌΠΎΠΉ Common rail delphi, Π±ΡΠ΄Π΅Ρ ΠΈΡΡΠΈΡΠ»ΡΡΡΡΡ ΡΠΎΡΠ½ΡΠΌΠΈ ΡΡΡΡΡ, ΠΏΡΠΈ ΡΡΠΎΠΌ ΠΊΠ°ΠΆΠ΄ΡΠΉ ΠΏΡΠΎΠΉΠ΄Π΅Π½Π½ΡΠΉ ΠΊΠΈΠ»ΠΎΠΌΠ΅ΡΡ ΠΏΠΎΠ·Π²ΠΎΠ»ΠΈΡ ΡΡΠΊΠΎΠ½ΠΎΠΌΠΈΡΡ Π΄Π΅Π½ΡΠ³ΠΈ Π½Π° ΠΏΡΠΈΠΎΠ±ΡΠ΅ΡΠ΅Π½ΠΈΠΈ ΡΠΎΠΏΠ»ΠΈΠ²Π°.
ΠΡΠ»ΠΈ Ρ Π²Π°Ρ Π²ΠΎΠ·Π½ΠΈΠΊΠ»ΠΈ Π²ΠΎΠΏΡΠΎΡΡ — ΠΎΡΡΠ°Π²Π»ΡΠΉΡΠ΅ ΠΈΡ Π² ΠΊΠΎΠΌΠΌΠ΅Π½ΡΠ°ΡΠΈΡΡ ΠΏΠΎΠ΄ ΡΡΠ°ΡΡΠ΅ΠΉ. ΠΡ ΠΈΠ»ΠΈ Π½Π°ΡΠΈ ΠΏΠΎΡΠ΅ΡΠΈΡΠ΅Π»ΠΈ Ρ ΡΠ°Π΄ΠΎΡΡΡΡ ΠΎΡΠ²Π΅ΡΠΈΠΌ Π½Π° Π½ΠΈΡ
Π£ΡΡΡΠΎΠΉΡΡΠ²ΠΎ ΠΈ ΠΏΡΠΈΠ½ΡΠΈΠΏ ΡΠ°Π±ΠΎΡΡ ΡΠΈΡΡΠ΅ΠΌΡ Common Rail
Β Β Β Β Β Β Β Β Β Β Β Β Β Β Β Β Β Β Β Β Β Β Β Β Β Β Β Β Π‘Ρ Π΅ΠΌΠ° ΠΈ Π΄Π΅ΡΠ°Π»ΠΈ ΡΠΈΡΡΠ΅ΠΌΡ
Β Β ΠΡΡΠΎΠΊΠΎΠ΅ Π΄Π°Π²Π»Π΅Π½ΠΈΠ΅ 230-1800 Π±Π°Ρ.
Β ΠΠ°Π²Π»Π΅Π½ΠΈΠ΅ Π² ΠΎΠ±ΡΠ°ΡΠ½ΠΎΠΉ ΠΌΠ°Π³ΠΈΡΡΡΠ°Π»ΠΈ ΡΠΎΡΡΡΠ½ΠΎΠΊ, 10 bar.
Β Β ΠΠ°Π²Π»Π΅Π½ΠΈΠ΅ Π² Π½Π°ΠΏΠΎΡΠ½ΠΎΠΉ ΠΌΠ°Π³ΠΈΡΡΡΠ°Π»ΠΈ, ΠΠ°Π²Π»Π΅Π½ΠΈΠ΅ Π² ΠΎΠ±ΡΠ°ΡΠ½ΠΎΠΉ ΠΌΠ°Π³ΠΈΡΡΡΠ°Π»ΠΈ.
1. ΠΠΎΠ΄ΠΊΠ°ΡΠΈΠ²Π°ΡΡΠΈΠΉ ΡΠΎΠΏΠ»ΠΈΠ²Π½ΡΠΉ Π½Π°ΡΠΎΡ.
ΠΡΡΡΠ΅ΡΡΠ²Π»ΡΠ΅Ρ ΠΏΠΎΡΡΠΎΡΠ½Π½ΡΡ ΠΏΠΎΠ΄ΠΊΠ°ΡΠΊΡ ΡΠΎΠΏΠ»ΠΈΠ²Π° Π² Π½Π°ΠΏΠΎΡΠ½ΡΡ ΠΌΠ°Π³ΠΈΡΡΡΠ°Π»Ρ.
2. Π’ΠΎΠΏΠ»ΠΈΠ²Π½ΡΠΉ ΡΠΈΠ»ΡΡΡ Ρ ΠΊΠ»Π°ΠΏΠ°Π½ΠΎΠΌ ΠΏΡΠ΅Π΄Π²Π°ΡΠΈΡΠ΅Π»ΡΠ½ΠΎΠ³ΠΎ ΠΏΠΎΠ΄ΠΎΠ³ΡΠ΅Π²Π°.
ΠΠ»Π°ΠΏΠ°Π½ ΠΏΡΠ΅Π΄Π²Π°ΡΠΈΡΠ΅Π»ΡΠ½ΠΎΠ³ΠΎ ΠΏΠΎΠ΄ΠΎΠ³ΡΠ΅Π²Π° ΠΏΡΠ΅ΠΏΡΡΡΡΠ²ΡΠ΅Ρ ΠΏΡΠΈ Π½ΠΈΠ·ΠΊΠΈΡ
ΡΠ΅ΠΌΠΏΠ΅ΡΠ°ΡΡΡΠ°Ρ
ΠΎΠΊΡΡΠΆΠ°ΡΡΠ΅ΠΉ ΡΡΠ΅Π΄Ρ Π·Π°ΡΠΎΡΠ΅Π½ΠΈΡ ΡΠΈΠ»ΡΡΡΠ° ΠΊΡΠΈΡΡΠ°Π»Π»ΠΈΠ·ΡΡΡΠΈΠΌΠΈΡΡ ΠΏΠ°ΡΠ°ΡΠΈΠ½Π°ΠΌΠΈ.
3. ΠΠΎΠΏΠΎΠ»Π½ΠΈΡΠ΅Π»ΡΠ½ΡΠΉ ΡΠΎΠΏΠ»ΠΈΠ²Π½ΡΠΉ Π½Π°ΡΠΎΡ.
ΠΠΎΠ΄Π°ΡΡ ΡΠΎΠΏΠ»ΠΈΠ²ΠΎ ΠΈΠ· Π½Π°ΠΏΠΎΡΠ½ΠΎΠΉ ΠΌΠ°Π³ΠΈΡΡΡΠ°Π»ΠΈ ΠΊ ΡΠΎΠΏΠ»ΠΈΠ²Π½ΠΎΠΌΡ Π½Π°ΡΠΎΡΡ.
4. Π‘Π΅ΡΡΠ°ΡΡΠΉ ΡΠΈΠ»ΡΡΡ.
ΠΡΠ΅Π΄ΠΎΡ
ΡΠ°Π½ΡΠ΅Ρ Π½Π°ΡΠΎΡ Π²ΡΡΠΎΠΊΠΎΠ³ΠΎ Π΄Π°Π²Π»Π΅Π½ΠΈΡ ΠΎΡ ΠΏΠΎΠΏΠ°Π΄Π°Π½ΠΈΡ ΠΈΠ½ΠΎΡΠΎΠ΄Π½ΡΡ
ΡΠ°ΡΡΠΈΡ.
5. ΠΠ°ΡΡΠΈΠΊ ΡΠ΅ΠΌΠΏΠ΅ΡΠ°ΡΡΡΡ ΡΠΎΠΏΠ»ΠΈΠ²Π°.
ΠΠ·ΠΌΠ΅ΡΡΠ΅Ρ ΡΠ΅ΠΊΡΡΡΡ ΡΠ΅ΠΌΠΏΠ΅ΡΠ°ΡΡΡΡ ΡΠΎΠΏΠ»ΠΈΠ²Π°.
6. ΠΠ°ΡΠΎΡ Π²ΡΡΠΎΠΊΠΎΠ³ΠΎ Π΄Π°Π²Π»Π΅Π½ΠΈΡ (Π’ΠΠΠ).
Π‘ΠΎΠ·Π΄Π°ΡΡ Π΄Π°Π²Π»Π΅Π½ΠΈΠ΅, Π½Π΅ΠΎΠ±Ρ
ΠΎΠ΄ΠΈΠΌΠΎΠ΅ Π΄Π»Ρ ΡΠ°Π±ΠΎΡΡ ΡΠΈΡΡΠ΅ΠΌΡ Π²ΠΏΡΡΡΠΊΠ°.
7. ΠΠ»Π°ΠΏΠ°Π½ Π΄ΠΎΠ·ΠΈΡΠΎΠ²Π°Π½ΠΈΡ ΡΠΎΠΏΠ»ΠΈΠ²Π°.
Π Π΅Π³ΡΠ»ΠΈΡΡΠ΅Ρ ΠΊΠΎΠ»ΠΈΡΠ΅ΡΡΠ²ΠΎ ΡΠΎΠΏΠ»ΠΈΠ²Π°, ΠΊΠΎΡΠΎΡΠΎΠ΅ Π½Π΅ΠΎΠ±Ρ
ΠΎΠ΄ΠΈΠΌΠΎ ΠΏΠΎΠ΄Π°ΡΡ Π² Π°ΠΊΠΊΡΠΌΡΠ»ΡΡΠΎΡ Π²ΡΡΠΎΠΊΠΎΠ³ΠΎ Π΄Π°Π²Π»Π΅Π½ΠΈΡ.
8. Π Π΅Π³ΡΠ»ΡΡΠΎΡ Π΄Π°Π²Π»Π΅Π½ΠΈΡ ΡΠΎΠΏΠ»ΠΈΠ²Π°.
Π Π΅Π³ΡΠ»ΠΈΡΡΠ΅Ρ Π΄Π°Π²Π»Π΅Π½ΠΈΠ΅ ΡΠΎΠΏΠ»ΠΈΠ²Π° Π² ΠΌΠ°Π³ΠΈΡΡΡΠ°Π»ΠΈ Π²ΡΡΠΎΠΊΠΎΠ³ΠΎ Π΄Π°Π²Π»Π΅Π½ΠΈΡ.
9. ΠΠΊΠΊΡΠΌΡΠ»ΡΡΠΎΡ Π΄Π°Π²Π»Π΅Π½ΠΈΡ (ΡΠΎΠΏΠ»ΠΈΠ²Π½Π°Ρ ΡΠ°ΠΌΠΏΠ°).Β
ΠΠ°ΠΊΠ°ΠΏΠ»ΠΈΠ²Π°Π΅Ρ ΠΏΠΎΠ΄ Π²ΡΡΠΎΠΊΠΈΠΌ Π΄Π°Π²Π»Π΅Π½ΠΈΠ΅ΠΌ ΡΠΎΠΏΠ»ΠΈΠ²ΠΎ,Π½Π΅ΠΎΠ±Ρ
ΠΎΠ΄ΠΈΠΌΠΎΠ΅ Π΄Π»Ρ Π²ΠΏΡΡΡΠΊΠ° Π²ΠΎ Π²ΡΠ΅ ΡΠΈΠ»ΠΈΠ½Π΄ΡΡ.
10. ΠΠ°ΡΡΠΈΠΊ Π΄Π°Π²Π»Π΅Π½ΠΈΡ ΡΠΎΠΏΠ»ΠΈΠ²Π°.
ΠΠ·ΠΌΠ΅ΡΡΠ΅Ρ ΡΠ΅ΠΊΡΡΠ΅Π΅ Π΄Π°Π²Π»Π΅Π½ΠΈΠ΅ ΡΠΎΠΏΠ»ΠΈΠ²Π° Π² ΠΌΠ°Π³ΠΈΡΡΡΠ°Π»ΠΈ Π²ΡΡΠΎΠΊΠΎΠ³ΠΎ Π΄Π°Π²Π»Π΅Π½ΠΈΡ.
11. Π Π΅Π΄ΡΠΊΡΠΈΠΎΠ½Π½ΡΠΉ ΠΊΠ»Π°ΠΏΠ°Π½.
ΠΠΎΠ΄Π΄Π΅ΡΠΆΠΈΠ²Π°Π΅Ρ Π΄Π°Π²Π»Π΅Π½ΠΈΠ΅ Π² ΠΎΠ±ΡΠ°ΡΠ½ΠΎΠΉ ΠΌΠ°Π³ΠΈΡΡΡΠ°Π»ΠΈ ΡΠΎΡΡΡΠ½ΠΎΠΊ ΡΠΈΡΡΠ΅ΠΌΡ Π²ΠΏΡΡΡΠΊΠ° Π½Π° ΡΡΠΎΠ²Π½Π΅ 10 Π±Π°Ρ. Π’Π°ΠΊΠΎΠ΅ Π΄Π°Π²Π»Π΅Π½ΠΈΠ΅ Π½Π΅ΠΎΠ±Ρ
ΠΎΠ΄ΠΈΠΌΠΎ Π΄Π»Ρ ΡΠ°Π±ΠΎΡΡ ΡΠΎΡΡΡΠ½ΠΎΠΊ.
12. Π€ΠΎΡΡΡΠ½ΠΊΠΈ.
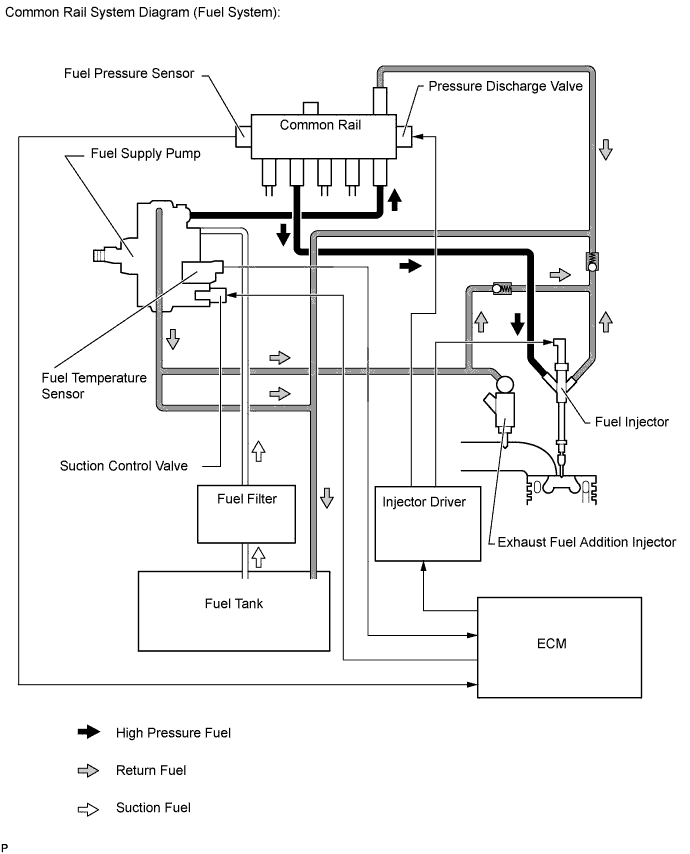
Β Β Β Β Β Β Β Β Β Β Β Β Β Β Β Β Β Β Β Β Π‘ΠΈΡΡΠ΅ΠΌΠ° Π²ΠΏΡΡΡΠΊΠ° Common Rail
Π‘ΠΈΡΡΠ΅ΠΌΠ° Π²ΠΏΡΡΡΠΊΠ° Common Rail ΠΏΡΠ΅Π΄ΡΡΠ°Π²Π»ΡΠ΅Ρ ΡΠΈΡΡΠ΅ΠΌΡ Π²ΠΏΡΡΡΠΊΠ° ΡΠΎΠΏΠ»ΠΈΠ²Π° Π΄Π»Ρ Π΄ΠΈΠ·Π΅Π»ΡΠ½ΡΡ
Π΄Π²ΠΈΠ³Π°ΡΠ΅Π»Π΅ΠΉ Ρ Π°ΠΊΠΊΡΠΌΡΠ»ΡΡΠΎΡΠΎΠΌ Π²ΡΡΠΎΠΊΠΎΠ³ΠΎ Π΄Π°Π²Π»Π΅Π½ΠΈΡ. Π’Π΅ΡΠΌΠΈΠ½ Β«Common RailΒ» ΠΎΠ·Π½Π°ΡΠ°Π΅Ρ Β«ΠΎΠ±ΡΠ°Ρ Π±Π°Π»ΠΊΠ° ΠΈΠ»ΠΈ ΡΠ°ΠΌΠΏΠ°Β» ΠΈ ΡΠ»ΡΠΆΠΈΡ Π΄Π»Ρ ΠΎΠ±ΠΎΠ·Π½Π°ΡΠ΅Π½ΠΈΡ ΠΎΠ±ΡΠ΅ΠΉ ΡΠΎΠΏΠ»ΠΈΠ²Π½ΠΎΠΉ ΡΠ°ΠΌΠΏΡ
(Π°ΠΊΠΊΡΠΌΡΠ»ΡΡΠΎΡΠ° Π΄Π°Π²Π»Π΅Π½ΠΈΡ) Π΄Π»Ρ Π²ΡΠ΅Ρ
ΡΠΎΡΡΡΠ½ΠΎΠΊ ΡΡΠ΄Π° ΡΠΈΠ»ΠΈΠ½Π΄ΡΠΎΠ².
Π Π΄Π°Π½Π½ΠΎΠΉ ΡΠΈΡΡΠ΅ΠΌΠ΅ ΠΏΡΠΎΡΠ΅ΡΡ Π²ΠΏΡΡΡΠΊΠ° ΠΎΡΠ΄Π΅Π»ΡΠ½ ΠΎΡ ΠΏΡΠΎΡΠ΅ΡΡΠ° ΡΠΎΠ·Π΄Π°Π½ΠΈΡ Π²ΡΡΠΎΠΊΠΎΠ³ΠΎ Π΄Π°Π²Π»Π΅Π½ΠΈΡ. ΠΠ΅ΠΎΠ±Ρ
ΠΎΠ΄ΠΈΠΌΠΎΠ΅ Π΄Π»Ρ ΡΠΈΡΡΠ΅ΠΌΡ Π²ΠΏΡΡΡΠΊΠ° Π²ΡΡΠΎΠΊΠΎΠ΅ Π΄Π°Π²Π»Π΅Π½ΠΈΠ΅ ΡΠΎΠ·Π΄Π°ΡΡΡΡ Ρ ΠΏΠΎΠΌΠΎΡΡΡ ΠΎΡΠ΄Π΅Π»ΡΠ½ΠΎΠ³ΠΎ ΡΠΎΠΏΠ»ΠΈΠ²Π½ΠΎΠ³ΠΎ Π½Π°ΡΠΎΡΠ° Π²ΡΡΠΎΠΊΠΎΠ³ΠΎ Π΄Π°Π²Π»Π΅Π½ΠΈΡ (Π’ΠΠΠ).
Π’ΠΎΠΏΠ»ΠΈΠ²ΠΎ, Π½Π°Ρ
ΠΎΠ΄ΡΡΠ΅Π΅ΡΡ ΠΏΠΎΠ΄ Π²ΡΡΠΎΠΊΠΈΠΌ Π΄Π°Π²Π»Π΅Π½ΠΈΠ΅ΠΌ, Π½Π°ΠΊΠ°ΠΏΠ»ΠΈΠ²Π°Π΅ΡΡΡ Π² Π°ΠΊΠΊΡΠΌΡΠ»ΡΡΠΎΡΠ΅ Π΄Π°Π²Π»Π΅Π½ΠΈΡ (ΡΠΎΠΏΠ»ΠΈΠ²Π½ΠΎΠΉ ΡΠ°ΠΌΠΏΠ΅)
ΠΈ ΡΠ΅ΡΠ΅Π· ΠΊΠΎΡΠΎΡΠΊΠΈΠ΅ ΡΠΎΠΏΠ»ΠΈΠ²ΠΎΠΏΡΠΎΠ²ΠΎΠ΄Ρ Π²ΡΡΠΎΠΊΠΎΠ³ΠΎ Π΄Π°Π²Π»Π΅Π½ΠΈΡ ΠΏΠΎΠ΄Π°ΡΡΡΡ ΠΊ ΡΠΎΡΡΡΠ½ΠΊΠ°ΠΌ.
Π£ΠΏΡΠ°Π²Π»Π΅Π½ΠΈΠ΅ ΡΠΈΡΡΠ΅ΠΌΠΎΠΉ Π²ΠΏΡΡΡΠΊΠ° Common Rail ΠΎΡΡΡΠ΅ΡΡΠ²Π»ΡΠ΅ΡΡΡ ΡΠΈΡΡΠ΅ΠΌΠΎΠΉ ΡΠΏΡΠ°Π²Π»Π΅Π½ΠΈΡ Π΄Π²ΠΈΠ³Π°ΡΠ΅Π»Ρ Bosch EDC.
Π‘ΠΈΡΡΠ΅ΠΌΠ° Π²ΠΏΡΡΡΠΊΠ° Common Rail ΡΠ°ΡΠΏΠΎΠ»Π°Π³Π°Π΅Ρ Π±ΠΎΠ»ΡΡΠΈΠΌΠΈ Π²ΠΎΠ·ΠΌΠΎΠΆΠ½ΠΎΡΡΡΠΌΠΈ Π΄Π»Ρ ΡΠ΅Π³ΡΠ»ΠΈΡΠΎΠ²Π°Π½ΠΈΡ Π΄Π°Π²Π»Π΅Π½ΠΈΡ ΠΈ ΠΏΠ°ΡΠ°ΠΌΠ΅ΡΡΠΎΠ² Π²ΠΏΡΡΡΠΊΠ° Π² ΡΠΎΠΎΡΠ²Π΅ΡΡΡΠ²ΠΈΠΈ Ρ ΡΠ΅ΠΆΠΈΠΌΠΎΠΌ ΡΠ°Π±ΠΎΡΡ Π΄Π²ΠΈΠ³Π°ΡΠ΅Π»Ρ. ΠΡΠΎ ΡΠΎΠ·Π΄Π°Π΅Ρ Ρ ΠΎΡΠΎΡΠΈΠ΅ ΠΏΡΠ΅Π΄ΠΏΠΎΡΡΠ»ΠΊΠΈ Π΄Π»Ρ ΡΠ΄ΠΎΠ²Π»Π΅ΡΠ²ΠΎΡΠ΅Π½ΠΈΡ ΠΏΠΎΡΡΠΎΡΠ½Π½ΠΎ ΡΠ°ΡΡΡΡΠΈΡ ΡΡΠ΅Π±ΠΎΠ²Π°Π½ΠΈΠΉ ΠΊ ΡΠΈΡΡΠ΅ΠΌΠ΅ Π²ΠΏΡΡΡΠΊΠ° Π² ΠΏΠ»Π°Π½Π΅ ΡΠ»ΡΡΡΠ΅Π½ΠΈΡ ΡΠΊΠΎΠ½ΠΎΠΌΠΈΡΠ½ΠΎΡΡΠΈ, ΡΠ½ΠΈΠΆΠ΅Π½ΠΈΡ ΡΠΎΠΊΡΠΈΡΠ½ΠΎΡΡΠΈ ΠΠ ΠΈ ΡΡΠΌΠ½ΠΎΡΡΠΈ Π΄Π²ΠΈΠ³Π°ΡΠ΅Π»Ρ.
Π€ΠΎΡΡΡΠ½ΠΊΠΈ
Π Π΄Π°Π½Π½ΠΎΠΉ ΡΠΈΡΡΠ΅ΠΌΠ΅ Π²ΠΏΡΡΡΠΊΠ° Common Rail ΠΈΡΠΏΠΎΠ»ΡΠ·ΡΡΡΡΡ ΠΏΡΠ΅Π·ΠΎΡΠ»Π΅ΠΊΡΡΠΈΡΠ΅ΡΠΊΠΈΠ΅ ΡΠΎΡΡΡΠ½ΠΊΠΈ.
Π£ΠΏΡΠ°Π²Π»Π΅Π½ΠΈΠ΅ ΡΠΎΡΡΡΠ½ΠΊΠ°ΠΌΠΈ ΠΎΡΡΡΠ΅ΡΡΠ²Π»ΡΠ΅ΡΡΡ ΠΈΡΠΏΠΎΠ»Π½ΠΈΡΠ΅Π»ΡΠ½ΡΠΌ ΠΌΠ΅Ρ
Π°Π½ΠΈΠ·ΠΌΠΎΠΌ, ΠΎΡΠ½ΠΎΠ²Π°Π½Π½ΠΎΠΌ Π½Π° ΠΈΡΠΏΠΎΠ»ΡΠ·ΠΎΠ²Π°Π½ΠΈΠΈ ΠΏΡΠ΅Π·ΠΎΡΠ»Π΅ΠΌΠ΅Π½ΡΠ°.
Π‘ΠΊΠΎΡΠΎΡΡΡ ΠΏΠ΅ΡΠ΅ΠΊΠ»ΡΡΠ΅Π½ΠΈΡ ΡΠ°ΠΊΠΎΠ³ΠΎ ΠΌΠ΅Ρ
Π°Π½ΠΈΠ·ΠΌΠ° Π²ΠΎ ΠΌΠ½ΠΎΠ³ΠΎ ΡΠ°Π· Π²ΡΡΠ΅, ΡΠ΅ΠΌ Ρ ΡΠΎΡΡΡΠ½ΠΊΠΈ Ρ ΡΠ»Π΅ΠΊΡΡΠΎΠΌΠ°Π³Π½ΠΈΡΠ½ΡΠΌ ΠΊΠ»Π°ΠΏΠ°Π½ΠΎΠΌ.
ΠΡΠΎΠΌΠ΅ ΡΠΎΠ³ΠΎ, ΠΌΠ°ΡΡΠ° ΠΏΠΎΠ΄Π²ΠΈΠΆΠ½ΠΎΠΉ ΠΈΠ³Π»Ρ Ρ ΡΠ°ΡΠΏΡΠ»ΠΈΡΠ΅Π»Ρ ΠΏΡΠ΅Π·ΠΎΡΠ»Π΅ΠΊΡΡΠΈΡΠ΅ΡΠΊΠΎΠΉ ΡΠΎΡΡΡΠ½ΠΊΠΈ ΠΏΡΠΈΠΌΠ΅ΡΠ½ΠΎ Π½Π° 75 % ΠΌΠ΅Π½ΡΡΠ΅, ΡΠ΅ΠΌ Ρ ΡΠΎΡΡΡΠ½ΠΊΠΈ Ρ ΡΠ»Π΅ΠΊΡΡΠΎΠΌΠ°Π³Π½ΠΈΡΠ½ΡΠΌ ΠΏΡΠΈΠ²ΠΎΠ΄ΠΎΠΌ.
ΠΡΠΎ ΠΎΠ±Π΅ΡΠΏΠ΅ΡΠΈΠ²Π°Π΅Ρ ΠΏΡΠ΅Π·ΠΎΡΠ»Π΅ΠΊΡΡΠΈΡΠ΅ΡΠΊΠΈΠΌ ΡΠΎΡΡΡΠ½ΠΊΠ°ΠΌ ΡΠ»Π΅Π΄ΡΡΡΠΈΠ΅ ΠΏΡΠ΅ΠΈΠΌΡΡΠ΅ΡΡΠ²Π°:
* ΠΊΠΎΡΠΎΡΠΊΠΎΠ΅ Π²ΡΠ΅ΠΌΡ ΠΏΠ΅ΡΠ΅ΠΊΠ»ΡΡΠ΅Π½ΠΈΡ
* Π²ΠΎΠ·ΠΌΠΎΠΆΠ½ΠΎΡΡΡ ΠΏΡΠΎΠΈΠ·Π²Π΅ΡΡΠΈ Π½Π΅ΡΠΊΠΎΠ»ΡΠΊΠΎ Π²ΠΏΡΡΡΠΊΠΎΠ² Π² ΡΠ΅ΡΠ΅Π½ΠΈΠ΅ ΡΠ°Π±ΠΎΡΠ΅Π³ΠΎ ΡΠ°ΠΊΡΠ°
* ΡΠΎΡΠ½ΠΎΡΡΡ Π΄ΠΎΠ·ΠΈΡΠΎΠ²ΠΊΠΈ Π²ΠΏΡΡΡΠΊΠ°
Β Β Β Β Β Β Β Β Β Β Β Β Β Β Β Β Β Π Π°Π±ΠΎΡΠ° ΠΏΡΠ΅Π·ΠΎΡΠΎΡΡΡΠ½ΠΊΠΈ Common Rail
Β Π Π΄Π»Ρ ΠΈΠ½ΡΠ΅ΡΠ΅ΡΠ°. ΠΠ°ΠΊ ΠΈΠ·Π³ΠΎΡΠ°Π²Π»ΠΈΠ²Π°Π΅ΡΡΡ ΡΠΎΡΡΡΠ½ΠΊΠ° Common Rail Piezo Π½Π° Π·Π°Π²ΠΎΠ΄Π΅.
Β Β Β Β Β Β Β Β Β Β Β Β Β Β Β Β Β Β Β Β Β Β Β Β Β Β ΠΡΠΎΡΠ΅ΡΡ Π²ΠΏΡΡΡΠΊΠ°
ΠΡΡΠΎΠΊΠ°Ρ ΡΠΊΠΎΡΠΎΡΡΡ ΠΏΠ΅ΡΠ΅ΠΊΠ»ΡΡΠ΅Π½ΠΈΡ ΠΏΡΠ΅Π·ΠΎΡΠ»Π΅ΠΊΡΡΠΈΡΠ΅ΡΠΊΠΎΠΉ ΡΠΎΡΡΡΠ½ΠΊΠΈ ΠΏΠΎΠ·Π²ΠΎΠ»ΡΠ΅Ρ Π³ΠΈΠ±ΠΊΠΎ ΠΈ Ρ Π²ΡΡΠΎΠΊΠΎΠΉ ΡΠΎΡΠ½ΠΎΡΡΡΡ ΡΠΏΡΠ°Π²Π»ΡΡΡ ΡΠ°Π·Π°ΠΌΠΈ Π²ΠΏΡΡΡΠΊΠ° ΠΈ Π΄ΠΎΠ·ΠΈΡΠΎΠ²Π°ΡΡ ΠΏΠΎΠ΄Π°ΡΡ ΡΠΎΠΏΠ»ΠΈΠ²Π°.
ΠΠ»Π°Π³ΠΎΠ΄Π°ΡΡ ΡΡΠΎΠΌΡ ΡΠΏΡΠ°Π²Π»Π΅Π½ΠΈΠ΅ ΠΏΡΠΎΡΠ΅ΡΡΠΎΠΌ Π²ΠΏΡΡΡΠΊΠ° ΡΠΎΠΏΠ»ΠΈΠ²Π° ΠΌΠΎΠΆΠ΅Ρ ΠΎΡΡΡΠ΅ΡΡΠ²Π»ΡΠ΅ΡΡΡ Π² ΡΠΎΡΠ½ΠΎΠΌ ΡΠΎΠΎΡΠ²Π΅ΡΡΡΠ²ΠΈΠΈ Ρ ΠΏΠΎΡΡΠ΅Π±Π½ΠΎΡΡΡΡ Π΄Π²ΠΈΠ³Π°ΡΠ΅Π»Ρ Π² ΠΎΠΏΡΠ΅Π΄Π΅Π»ΡΠ½Π½ΡΠΉ ΠΌΠΎΠΌΠ΅Π½Ρ Π²ΡΠ΅ΠΌΠ΅Π½ΠΈ. ΠΠ° Π²ΡΠ΅ΠΌΡ ΡΠ°ΠΊΡΠ° ΠΌΠΎΠΆΠ΅Ρ Π±ΡΡΡ ΠΏΡΠΎΠΈΠ·Π²Π΅Π΄Π΅Π½ΠΎ Π΄ΠΎ ΠΏΡΡΠΈ ΠΎΡΠ΄Π΅Π»ΡΠ½ΡΡ
Π²ΠΏΡΡΡΠΊΠΎΠ².
Β Β Β Β Β Β Β Β Β Β Β Β Β Β Β Β Β Β Β Β Β Β Β Β Β Β Β Β Β Β Β Β Π’ΠΠΠ
ΠΠ°ΡΠΎΡ Π²ΡΡΠΎΠΊΠΎΠ³ΠΎ Π΄Π°Π²Π»Π΅Π½ΠΈΡ ΠΏΡΠ΅Π΄ΡΡΠ°Π²Π»ΡΠ΅Ρ ΡΠΎΠ±ΠΎΠΉ ΠΎΠ΄Π½ΠΎΠΏΠ»ΡΠ½ΠΆΠ΅ΡΠ½ΡΠΉ Π½Π°ΡΠΎΡ. ΠΡΠΈΠ²ΠΎΠ΄ Π½Π°ΡΠΎΡΠ° ΠΎΡΡΡΠ΅ΡΡΠ²Π»ΡΠ΅ΡΡΡ ΡΠ΅ΡΠ΅Π· Π·ΡΠ±ΡΠ°ΡΡΠΉ ΡΠ΅ΠΌΠ΅Π½Ρ ΠΊΠΎΠ»Π΅Π½Π²Π°Π»Π° Ρ ΡΠ°ΡΡΠΎΡΠΎΠΉ, ΡΠ°Π²Π½ΠΎΠΉ ΡΠ°ΡΡΠΎΡΠ΅ ΠΎΠ±ΠΎΡΠΎΡΠΎΠ² Π΄Π²ΠΈΠ³Π°ΡΠ΅Π»Ρ. Π’ΠΠΠ ΠΏΡΠ΅Π΄Π½Π°Π·Π½Π°ΡΠ΅Π½ Π΄Π»Ρ ΡΠΎΠ·Π΄Π°Π½ΠΈΡ Π² ΡΠΎΠΏΠ»ΠΈΠ²Π½ΠΎΠΉ ΠΌΠ°Π³ΠΈΡΡΡΠ°Π»ΠΈ Π΄Π°Π²Π»Π΅Π½ΠΈΡ Π΄ΠΎ 1800 Π±Π°Ρ, Π½Π΅ΠΎΠ±Ρ
ΠΎΠ΄ΠΈΠΌΠΎΠ³ΠΎ Π΄Π»Ρ ΡΠ°Π±ΠΎΡΡ ΡΠΈΡΡΠ΅ΠΌΡ Π²ΠΏΡΡΡΠΊΠ°. Π‘ ΠΏΠΎΠΌΠΎΡΡΡ Π΄Π²ΡΡ
ΠΊΡΠ»Π°ΡΠΊΠΎΠ², ΡΠ°Π·Π²ΡΡΠ½ΡΡΡΡ
Π½Π° ΠΏΡΠΈΠ²ΠΎΠ΄Π½ΠΎΠΌ Π²Π°Π»Π΅ Π½Π° 180Β°, ΡΠΊΠ°ΡΠΎΠΊ Π΄Π°Π²Π»Π΅Π½ΠΈΡ ΡΠΎΡΠΌΠΈΡΡΠ΅ΡΡΡ ΡΠΈΠ½Ρ
ΡΠΎΠ½Π½ΠΎ Ρ Π²ΠΏΡΡΡΠΊΠΎΠΌ Π²ΠΎ Π²ΡΠ΅ΠΌΡ ΡΠ°Π±ΠΎΡΠ΅Π³ΠΎ ΡΠ°ΠΊΡΠ° ΠΊΠΎΠ½ΠΊΡΠ΅ΡΠ½ΠΎΠ³ΠΎ ΡΠΈΠ»ΠΈΠ½Π΄ΡΠ°. ΠΡΠΎ ΠΎΠ±Π΅ΡΠΏΠ΅ΡΠΈΠ²Π°Π΅Ρ ΡΠ°Π²Π½ΠΎΠΌΠ΅ΡΠ½ΡΡ Π½Π°Π³ΡΡΠ·ΠΊΡ ΠΏΡΠΈΠ²ΠΎΠ΄Π° Π½Π°ΡΠΎΡΠ° ΠΈ ΡΠ½ΠΈΠΆΠ°Π΅Ρ ΠΊΠΎΠ»Π΅Π±Π°Π½ΠΈΡ Π΄Π°Π²Π»Π΅Π½ΠΈΡ Π² ΠΎΠ±Π»Π°ΡΡΠΈ Π²ΡΡΠΎΠΊΠΎΠ³ΠΎ Π΄Π°Π²Π»Π΅Π½ΠΈΡ.
ΠΠ»Ρ ΡΠ½ΠΈΠΆΠ΅Π½ΠΈΡ ΡΡΠ΅Π½ΠΈΡ ΠΏΡΠΈ ΠΏΠ΅ΡΠ΅Π΄Π°ΡΠ΅ ΡΡΠΈΠ»ΠΈΡ ΠΎΡ ΠΏΡΠΈΠ²ΠΎΠ΄Π½ΡΡ
ΠΊΡΠ»Π°ΡΠΊΠΎΠ² ΠΊ ΠΏΠ»ΡΠ½ΠΆΠ΅ΡΡ Π½Π°ΡΠΎΡΠ° ΠΌΠ΅ΠΆΠ΄Ρ Π½ΠΈΠΌΠΈ ΡΡΡΠ°Π½ΠΎΠ²Π»Π΅Π½ ΡΠΎΠ»ΠΈΠΊ.
Β Β Β Β Β Β Β Β Β Β Β Β Β Β Β Β Β Β Π£ΡΡΡΠΎΠΉΡΡΠ²ΠΎ Π½Π°ΡΠΎΡΠ° Π²ΡΡΠΎΠΊΠΎΠ³ΠΎ Π΄Π°Π²Π»Π΅Π½ΠΈΡ
Π‘Ρ Π΅ΠΌΠ°ΡΠΈΡΠ΅ΡΠΊΠΎΠ΅ ΠΏΡΠ΅Π΄ΡΡΠ°Π²Π»Π΅Π½ΠΈΠ΅ Π½Π°ΡΠΎΡΠ° Π²ΡΡΠΎΠΊΠΎΠ³ΠΎ Π΄Π°Π²Π»Π΅Π½ΠΈΡ.
Β ΠΠ΅ΡΠ½ΡΡΡΡ ΠΊ Π½Π°ΡΠ°Π»Ρ ΡΡΡΠ°Π½ΠΈΡΡ
Common Rail β ΡΡΠΎ ΡΡΠΎ? ΠΡΠΎΠ±Π΅Π½Π½ΠΎΡΡΠΈ, ΠΏΡΠΈΠ½ΡΠΈΠΏ ΡΠ°Π±ΠΎΡΡ ΠΈ ΠΏΡΠ΅ΠΈΠΌΡΡΠ΅ΡΡΠ²Π°
ΠΠΎΠΏΡΠ»ΡΡΠ½ΠΎΡΡΡ Π΄ΠΈΠ·Π΅Π»ΡΠ½ΡΡ Π΄Π²ΠΈΠ³Π°ΡΠ΅Π»Π΅ΠΉ ΠΎΠ±ΡΡΡΠ½ΡΠ΅ΡΡΡ ΡΠΎΡΠ΅ΡΠ°Π½ΠΈΠ΅ΠΌ ΡΠΊΠΎΠ½ΠΎΠΌΠΈΡΠ½ΠΎΡΡΠΈ ΠΈ Π²ΡΡΠΎΠΊΠΎΠ³ΠΎ ΠΠΠ. ΠΠ΄Π½ΠΎΠΉ ΠΈΠ· ΠΏΡΠΈΡΠΈΠ½ Π²ΠΏΠ΅ΡΠ°ΡΠ»ΡΡΡΠΈΡ ΡΠΊΡΠΏΠ»ΡΠ°ΡΠ°ΡΠΈΠΎΠ½Π½ΡΡ Ρ Π°ΡΠ°ΠΊΡΠ΅ΡΠΈΡΡΠΈΠΊ ΡΡΠ°Π»Π° ΡΠ°Π·ΡΠ°Π±ΠΎΡΠΊΠ° ΡΠΈΡΡΠ΅ΠΌΡ Π²ΠΏΡΡΡΠΊΠ° Common Rail, ΠΊΠΎΡΠΎΡΠ°Ρ ΡΠΎΠ²Π΅ΡΡΠ΅Π½Π½ΠΎ Π·Π°ΡΠ»ΡΠΆΠ΅Π½Π½ΠΎ Π²Ρ ΠΎΠ΄ΠΈΡ Π² ΡΠΈΡΠ»ΠΎ Π½Π°ΠΈΠ±ΠΎΠ»Π΅Π΅ ΠΏΡΠΎΠ³ΡΠ΅ΡΡΠΈΠ²Π½ΡΡ ΠΈ ΠΏΠ΅ΡΠ΅Π΄ΠΎΠ²ΡΡ ΡΠ΅Ρ Π½ΠΎΠ»ΠΎΠ³ΠΈΠΉ ΠΏΠΎΠ΄Π°ΡΠΈ ΡΠΎΠΏΠ»ΠΈΠ²Π° Π² ΡΠΈΠ»ΠΎΠ²ΡΡ ΡΡΡΠ°Π½ΠΎΠ²ΠΊΡ. Π‘Π΅Π³ΠΎΠ΄Π½Ρ Π΅Ρ ΠΎΠ±ΠΎΡΡΠ΄ΠΎΠ²Π°Π½Ρ ΠΏΡΠ°ΠΊΡΠΈΡΠ΅ΡΠΊΠΈ Π²ΡΠ΅ Π΄ΠΈΠ·Π΅Π»ΡΠ½ΡΠ΅ ΠΠΠ‘, ΠΊΠΎΡΠΎΡΡΠ΅ ΠΈΡΠΏΠΎΠ»ΡΠ·ΡΡΡΡΡ Π½Π° ΡΡΠ°Π½ΡΠΏΠΎΡΡΠ½ΡΡ ΡΡΠ΅Π΄ΡΡΠ²Π°Ρ ΡΠ°Π·Π»ΠΈΡΠ½ΠΎΠ³ΠΎ Π²ΠΈΠ΄Π°, Π½Π°ΡΠΈΠ½Π°Ρ Ρ Π°Π²ΡΠΎΠΌΠΎΠ±ΠΈΠ»Π΅ΠΉ ΠΈ Π·Π°ΠΊΠ°Π½ΡΠΈΠ²Π°Ρ ΠΌΠΎΡΠ½ΡΠΌΠΈ ΡΠ΅Π»ΡΡΠΊΠΎΡ ΠΎΠ·ΡΠΉΡΡΠ²Π΅Π½Π½ΡΠΌΠΈ ΠΈΠ»ΠΈ Π΄ΠΎΡΠΎΠΆΠ½ΠΎ-ΡΡΡΠΎΠΈΡΠ΅Π»ΡΠ½ΡΠΌΠΈ ΠΌΠ°ΡΠΈΠ½Π°ΠΌΠΈ.
Β
ΠΠΏΡΠ΅Π΄Π΅Π»Π΅Π½ΠΈΠ΅
Β
Common Rail ΠΏΡΠ΅Π΄ΡΡΠ°Π²Π»ΡΠ΅Ρ ΡΠΎΠ±ΠΎΠΉ ΡΠΈΡΡΠ΅ΠΌΡ Π²ΠΏΡΡΡΠΊΠ° ΡΠΎΠΏΠ»ΠΈΠ²Π° Π΄Π»Ρ Π΄ΠΈΠ·Π΅Π»ΡΠ½ΠΎΠ³ΠΎ Π΄Π²ΠΈΠ³Π°ΡΠ΅Π»Ρ. ΠΠ»Π°Π²Π½ΠΎΠΉ ΠΎΡΠ»ΠΈΡΠΈΡΠ΅Π»ΡΠ½ΠΎΠΉ ΠΎΡΠΎΠ±Π΅Π½Π½ΠΎΡΡΡΡ Π²ΡΡΡΡΠΏΠ°Π΅Ρ ΠΎΠ±ΡΠ°Ρ ΠΌΠ°Π³ΠΈΡΡΡΠ°Π»Ρ ΠΈΠ»ΠΈ ΡΠ°ΠΌΠΏΠ°, ΡΠ°ΡΠΏΠΎΠ»ΠΎΠΆΠ΅Π½Π½Π°Ρ ΠΌΠ΅ΠΆΠ΄Ρ Π’ΠΠΠ ΠΈ ΡΠΎΡΡΡΠ½ΠΊΠ°ΠΌΠΈ. ΠΠΌΠ΅Π½Π½ΠΎ ΠΎΠ½Π° ΠΈ Π΄Π°Π»Π° Π½Π°Π·Π²Π°Π½ΠΈΠ΅ ΡΡΡΡΠΎΠΉΡΡΠ²Ρ, ΡΠ°ΠΊ ΠΊΠ°ΠΊ common rail ΠΏΠ΅ΡΠ΅Π²ΠΎΠ΄ΠΈΡΡΡ Π² Π°Π½Π³Π»ΠΈΠΉΡΠΊΠΎΠ³ΠΎ ΠΊΠ°ΠΊ Β«ΠΎΠ±ΡΠΈΠΉ ΠΏΡΡΡΒ» ΠΈΠ»ΠΈ Β«ΠΎΠ±ΡΠ°Ρ ΠΌΠ°Π³ΠΈΡΡΡΠ°Π»ΡΒ». Π’Π°ΠΊΠ°Ρ ΠΊΠΎΠ½ΡΡΡΡΠΊΡΠΈΡ ΠΏΠΎΠ·Π²ΠΎΠ»ΡΠ΅Ρ ΠΏΠΎΠ΄Π°Π²Π°ΡΡ Π΄ΠΈΠ·ΡΠΎΠΏΠ»ΠΈΠ²ΠΎ ΠΏΠΎΠ΄ Π΄Π°Π²Π»Π΅Π½ΠΈΠ΅ΠΌ, ΡΠ²Π΅Π»ΠΈΡΠΈΠ²Π°Ρ ΠΎΠ±ΡΡΡ ΡΡΡΠ΅ΠΊΡΠΈΠ²Π½ΠΎΡΡΡ ΡΠ°Π±ΠΎΡΡ Π΄Π²ΠΈΠ³Π°ΡΠ΅Π»Ρ.
ΠΠ°ΡΠΎΠΉ ΠΏΠΎΡΠ²Π»Π΅Π½ΠΈΡ ΡΠΈΡΡΠ΅ΠΌΡ ΡΡΠΈΡΠ°Π΅ΡΡΡ 1996 Π³ΠΎΠ΄, ΠΊΠΎΠ³Π΄Π° ΡΠ°Π·ΡΠ°Π±ΠΎΡΠΊΠ° ΠΊΠΎΠΌΠΏΠ°Π½ΠΈΠΈ Bosch Π±ΡΠ»Π° Π²ΠΏΠ΅ΡΠ²ΡΠ΅ ΡΡΡΠ°Π½ΠΎΠ²Π»Π΅Π½Π° Π½Π° ΡΠ΅ΡΠΈΠΉΠ½ΡΠΉ Π°Π²ΡΠΎΠΌΠΎΠ±ΠΈΠ»Ρ. ΠΠΎΠΏΡΠ»ΡΡΠ½ΠΎΡΡΡ Π΄Π²ΠΈΠ³Π°ΡΠ΅Π»Π΅ΠΉ, ΠΎΡΠ½Π°ΡΠ΅Π½Π½ΡΡ Common Rail, ΠΎΠ±ΡΡΡΠ½ΡΠ΅ΡΡΡ ΡΠΏΠΎΡΠΎΠ±Π½ΠΎΡΡΡΡ Π΄ΠΎΡΡΠΈΠ³Π°ΡΡ ΡΡΠ΅Π±ΡΠ΅ΠΌΠΎΠΉ ΠΌΠΎΡΠ½ΠΎΡΡΠΈ ΠΏΡΠΈ Π½ΠΈΠ·ΠΊΠΎΠΌ ΠΏΠΎΡΡΠ΅Π±Π»Π΅Π½ΠΈΠΈ Π΄ΠΈΠ·Π΅Π»ΡΠ½ΠΎΠ³ΠΎ ΡΠΎΠΏΠ»ΠΈΠ²Π°. ΠΠΎ ΡΡΠ°Π½Π΄Π°ΡΡΠ½ΡΠΌ ΠΎΡΠ΅Π½ΠΊΠ°ΠΌ ΠΈΡΠΏΠΎΠ»ΡΠ·ΠΎΠ²Π°Π½ΠΈΠ΅ ΡΠΈΡΡΠ΅ΠΌΡ ΡΠΌΠ΅Π½ΡΡΠ°Π΅Ρ ΡΠ°ΡΡ ΠΎΠ΄ ΡΠΎΠ»ΡΡΠΊΠΈ Π½Π° 15% ΠΏΡΠΈ ΠΎΠ΄Π½ΠΎΠ²ΡΠ΅ΠΌΠ΅Π½Π½ΠΎΠΌ ΡΠ²Π΅Π»ΠΈΡΠ΅Π½ΠΈΠΈ ΠΌΠΎΡΠ½ΠΎΡΡΠΈ Π΄Π²ΠΈΠ³Π°ΡΠ΅Π»Ρ Π½Π° 40%.
ΠΠΎΠΏΠΎΠ»Π½ΠΈΡΠ΅Π»ΡΠ½ΡΠΌ ΠΈ Π² ΡΠΎΠ²ΡΠ΅ΠΌΠ΅Π½Π½ΡΡ ΡΡΠ»ΠΎΠ²ΠΈΡΡ Π²Π΅ΡΡΠΌΠ° Π²Π°ΠΆΠ½ΡΠΌ Π΄ΠΎΡΡΠΎΠΈΠ½ΡΡΠ²ΠΎΠΌ ΡΠ°ΡΡΠΌΠ°ΡΡΠΈΠ²Π°Π΅ΠΌΠΎΠΉ ΠΊΠΎΠ½ΡΡΡΡΠΊΡΠΈΠΈ ΠΏΠΎΠ΄Π°ΡΠΈ ΡΠΎΠΏΠ»ΠΈΠ²Π° Π²ΡΡΡΡΠΏΠ°Π΅Ρ ΡΠΎΠΎΡΠ²Π΅ΡΡΡΠ²ΠΈΠ΅ ΡΠΎΠ²ΡΠ΅ΠΌΠ΅Π½Π½ΡΡ ΡΠΊΠΎΠ»ΠΎΠ³ΠΈΡΠ΅ΡΠΊΠΈΠΌ ΡΡΠ°Π½Π΄Π°ΡΡΠ°ΠΌ. ΠΠ°ΠΌΠ΅ΡΠ½ΠΎΠ΅ ΡΠΌΠ΅Π½ΡΡΠ΅Π½ΠΈΠ΅ ΡΠΎΠΊΡΠΈΡΠ½ΠΎΡΡΠΈ Π²ΡΡ Π»ΠΎΠΏΠ½ΡΡ Π³Π°Π·ΠΎΠ² ΠΈ Π½ΠΈΠ·ΠΊΠΈΠΉ ΡΡΠΎΠ²Π΅Π½Ρ ΠΈΠ·Π΄Π°Π²Π°Π΅ΠΌΠΎΠ΅ Π² ΠΏΡΠΎΡΠ΅ΡΡΠ΅ ΡΠΊΡΠΏΠ»ΡΠ°ΡΠ°ΡΠΈΠΈ ΡΡΠΌΠ° β Π²ΠΎΡ Π΅ΡΠ΅ Π΄Π²Π΅ Π½Π΅ ΠΌΠ΅Π½Π΅Π΅ ΡΠ΅ΡΡΠ΅Π·Π½ΡΠ΅ ΠΏΡΠΈΡΠΈΠ½Ρ Π²ΠΎΡΡΡΠ΅Π±ΠΎΠ²Π°Π½Π½ΠΎΡΡΠΈ ΠΈ ΡΠΈΡΠΎΠΊΠΎΠ³ΠΎ ΡΠ°ΡΠΏΡΠΎΡΡΡΠ°Π½Π΅Π½ΠΈΡ Π΄ΠΈΠ·Π΅Π»ΡΠ½ΡΡ Π΄Π²ΠΈΠ³Π°ΡΠ΅Π»Π΅ΠΉ Ρ ΠΈΡΠΏΠΎΠ»ΡΠ·ΠΎΠ²Π°Π½ΠΈΠ΅ΠΌ Common Rail.
Β
ΠΠΎΠ½ΡΡΡΡΠΊΡΠΈΠ²Π½ΡΠ΅ ΠΎΡΠΎΠ±Π΅Π½Π½ΠΎΡΡΠΈ
Β
Π£ΡΡΡΠΎΠΉΡΡΠ²ΠΎ Common Rail Π² Π·Π½Π°ΡΠΈΡΠ΅Π»ΡΠ½ΠΎΠΉ ΡΡΠ΅ΠΏΠ΅Π½ΠΈ Π½Π°ΠΏΠΎΠΌΠΈΠ½Π°Π΅Ρ ΡΠΈΡΡΠ΅ΠΌΡ ΠΏΠΎΠ΄Π°ΡΠΈ ΡΠΎΠΏΠ»ΠΈΠ²Π° Π² ΠΈΠ½ΠΆΠ΅ΠΊΡΠΎΡΠ½ΡΡ Π±Π΅Π½Π·ΠΈΠ½ΠΎΠ²ΡΡ Π΄Π²ΠΈΠ³Π°ΡΠ΅Π»ΡΡ . ΠΠ΅ΡΠ΅Π΄ Π²ΠΏΡΡΡΠΊΠΎΠΌ Π΄ΠΈΠ·Π΅Π»ΡΠ½ΠΎΠ³ΠΎ ΡΠΎΠΏΠ»ΠΈΠ²Π° Π² ΡΠΈΠ»ΠΈΠ½Π΄ΡΡ ΠΏΡΠΎΠΈΡΡ ΠΎΠ΄ΠΈΡ Π°ΠΊΠΊΡΠΌΡΠ»ΠΈΡΠΎΠ²Π°Π½ΠΈΠ΅ Π΄Π°Π²Π»Π΅Π½ΠΈΡ, Π² ΡΠ΅Π·ΡΠ»ΡΡΠ°ΡΠ΅ ΡΠ΅Π³ΠΎ ΡΠ°ΠΊΡΡ ΠΊΠΎΠ½ΡΡΡΡΠΊΡΠΈΡ Π½Π΅ΡΠ΅Π΄ΠΊΠΎ Π½Π°Π·ΡΠ²Π°ΡΡ Π°ΠΊΠΊΡΠΌΡΠ»ΡΡΠΎΡΠ½ΠΎΠΉ ΡΠΎΠΏΠ»ΠΈΠ²Π½ΠΎΠΉ ΡΠΈΡΡΠ΅ΠΌΠΎΠΉ.
ΠΠΎΠ½ΡΡΡΡΠΊΡΠΈΡ Common Rail ΠΏΡΠ΅Π΄ΡΡΠΌΠ°ΡΡΠΈΠ²Π°Π΅Ρ ΡΡΠΈ ΠΎΡΠ½ΠΎΠ²Π½ΡΡ ΡΠ»Π΅ΠΌΠ΅Π½ΡΠ°: ΡΡΠ°Π½Π΄Π°ΡΡΠ½ΡΠ΅ Π΄Π»Ρ Π»ΡΠ±ΠΎΠ³ΠΎ Π΄ΠΈΠ·Π΅Π»ΡΠ½ΠΎΠ³ΠΎ Π΄Π²ΠΈΠ³Π°ΡΠ΅Π»Ρ ΠΊΠΎΠ½ΡΡΡΡ Π²ΡΡΠΎΠΊΠΎΠ³ΠΎ ΠΈ Π½ΠΈΠ·ΠΊΠΎΠ³ΠΎ Π΄Π°Π²Π»Π΅Π½ΠΈΡ, Π° ΡΠ°ΠΊΠΆΠ΅ Π΄ΠΎΠΏΠΎΠ»Π½ΡΡΡΠΈΠΉ ΠΈΡ ΡΠ»Π΅ΠΊΡΡΠΎΠ½Π½ΡΠΉ Π±Π»ΠΎΠΊ ΠΊΠΎΠ½ΡΡΠΎΠ»Ρ ΠΈ ΡΠΏΡΠ°Π²Π»Π΅Π½ΠΈΡ. ΠΠΎΠ½ΡΡΡ Π½ΠΈΠ·ΠΊΠΎΠ³ΠΎ Π΄Π°Π²Π»Π΅Π½ΠΈΡ ΠΏΡΠ°ΠΊΡΠΈΡΠ΅ΡΠΊΠΈ Π½Π΅ ΠΎΡΠ»ΠΈΡΠ°Π΅ΡΡΡ ΠΎΡ ΠΎΠ±ΡΡΠ½ΡΡ ΡΠΈΡΡΠ΅ΠΌΡ ΠΈ ΡΠΎΡΡΠΎΠΈΡ ΠΈΠ· ΡΡΠ°Π½Π΄Π°ΡΡΠ½ΠΎΠ³ΠΎ Π½Π°Π±ΠΎΡΠ° ΡΠ°ΡΡΠ΅ΠΉ, Π²ΠΊΠ»ΡΡΠ°ΡΡΠ΅Π³ΠΎ:
- ΡΠΎΠΏΠ»ΠΈΠ²Π½ΡΠΉ Π±Π°ΠΊ;
- ΡΠΎΠΏΠ»ΠΈΠ²Π½ΡΠΉ ΡΠΈΠ»ΡΡΡ;
- ΠΏΠΎΠ΄ΠΊΠ°ΡΠΈΠ²Π°ΡΡΠΈΠΉ Π½Π°ΡΠΎΡ;
- ΠΊΠΎΠΌΠΏΠ»Π΅ΠΊΡ ΡΠΎΠ΅Π΄ΠΈΠ½ΠΈΡΠ΅Π»ΡΠ½ΡΡ ΡΡΡΠ±ΠΎΠΏΡΠΎΠ²ΠΎΠ΄ΠΎΠ².
ΠΡΠ½ΠΎΠ²Π½ΡΠ΅ ΠΎΡΠ»ΠΈΡΠΈΡ Common Rail ΠΎΡ ΠΎΠ±ΡΡΠ½ΠΎΠ³ΠΎ Π΄ΠΈΠ·Π΅Π»ΡΠ½ΠΎΠ³ΠΎ Π΄Π²ΠΈΠ³Π°ΡΠ΅Π»Ρ Π·Π°ΠΊΠ»ΡΡΠ°ΡΡΡΡ Π² ΡΡΡΡΠΎΠΉΡΡΠ²Π΅ ΠΊΠΎΠ½ΡΡΡΠ° Π²ΡΡΠΎΠΊΠΎΠ³ΠΎ Π΄Π°Π²Π»Π΅Π½ΠΈΡ, ΡΠΎΡΡΠΎΡΡΠ΅Π³ΠΎ ΠΈΠ· ΡΠ°ΠΊΠΈΡ ΡΠ»Π΅ΠΌΠ΅Π½ΡΠΎΠ²:
- Π½Π°ΡΠΎΡ, ΠΊΠΎΡΠΎΡΡΠΉ Π·Π°ΠΌΠ΅Π½ΡΠ΅Ρ ΡΡΠ°Π½Π΄Π°ΡΡΠ½ΡΠΉ Π’ΠΠΠ ΠΈ ΠΎΡΠ½Π°ΡΠ°Π΅ΡΡΡ ΠΊΠΎΠ½ΡΡΠΎΠ»ΡΠ½ΡΠΌ ΠΊΠ»Π°ΠΏΠ°Π½ΠΎΠΌ;
- Π°ΠΊΠΊΡΠΌΡΠ»ΡΡΠΎΡΠ½ΡΠΉ ΡΠ·Π΅Π» ΠΈΠ»ΠΈ ΡΠ°ΠΌΠΏΠ°, ΡΠ°ΠΊΠΆΠ΅ ΠΎΠ±ΠΎΡΡΠ΄ΠΎΠ²Π°Π½Π½Π°Ρ Π΄Π°ΡΡΠΈΠΊΠΎΠΌ Π΄Π»Ρ ΠΊΠΎΠ½ΡΡΠΎΠ»Ρ Π΄Π°Π²Π»Π΅Π½ΠΈΡ. ΠΠ½Π° ΠΈΠ·Π³ΠΎΡΠ°Π²Π»ΠΈΠ²Π°Π΅ΡΡΡ Π² Π²ΠΈΠ΄Π΅ Π΄ΠΎΡΡΠ°ΡΠΎΡΠ½ΠΎ Π΄Π»ΠΈΠ½Π½ΠΎΠΉ Π΄Π²ΡΡ ΡΠ»ΠΎΠΉΠ½ΠΎΠΉ ΡΡΡΠ±Ρ, Π½Π° ΠΊΠΎΡΠΎΡΠΎΠΉ ΡΠ°Π·ΠΌΠ΅ΡΠ°ΡΡΡΡ ΡΡΡΡΠ΅ΡΡ, ΠΏΡΠ΅Π΄Π½Π°Π·Π½Π°ΡΠ΅Π½Π½ΡΠ΅ Π΄Π»Ρ ΡΠΈΠΊΡΠ°ΡΠΈΠΈ ΡΠΎΡΡΡΠ½ΠΎΠΊ;
- ΡΠΎΡΡΡΠ½ΠΊΠΈ;
- ΠΊΠΎΠΌΠΏΠ»Π΅ΠΊΡ ΡΠΎΠ΅Π΄ΠΈΠ½ΠΈΡΠ΅Π»ΡΠ½ΡΡ ΡΡΡΠ±ΠΎΠΏΡΠΎΠ²ΠΎΠ΄ΠΎΠ².
ΠΠ°ΠΆΠ½ΠΎΠ΅ Π·Π½Π°ΡΠ΅Π½ΠΈΠ΅ Π΄Π»Ρ ΡΡΡΠ΅ΠΊΡΠΈΠ²Π½ΠΎΠΉ ΡΠΊΡΠΏΠ»ΡΠ°ΡΠ°ΡΠΈΠΈ ΡΠ°ΡΡΠΌΠ°ΡΡΠΈΠ²Π°Π΅ΠΌΠΎΠΉ ΡΠΈΡΡΠ΅ΠΌΡ ΠΈΠΌΠ΅Π΅Ρ ΡΠ°Π±ΠΎΡΠ° ΡΠ»Π΅ΠΊΡΡΠΎΠ½Π½ΠΎΠ³ΠΎ Π±Π»ΠΎΠΊΠ° ΡΠΏΡΠ°Π²Π»Π΅Π½ΠΈΡ ΠΈΠ»ΠΈ ΠΠΠ£. ΠΠ½ Π²ΠΊΠ»ΡΡΠ°Π΅Ρ Π² ΡΠ΅Π±Ρ Π½Π΅ΡΠΊΠΎΠ»ΡΠΊΠΎ Π΄Π°ΡΡΠΈΠΊΠΎΠ², Π² Π°Π²ΡΠΎΠΌΠ°ΡΠΈΡΠ΅ΡΠΊΠΎΠΌ ΡΠ΅ΠΆΠΈΠΌΠ΅ ΠΏΠ΅ΡΠ΅Π΄Π°ΡΡΠΈΡ ΡΠΈΠ³Π½Π°Π»Ρ ΠΎ ΡΠ»Π΅Π΄ΡΡΡΠΈΡ ΠΏΠ°ΡΠ°ΠΌΠ΅ΡΡΠ°Ρ ΠΈ Ρ Π°ΡΠ°ΠΊΡΠ΅ΡΠΈΡΡΠΈΠΊΠ°Ρ Π΄Π²ΠΈΠ³Π°ΡΠ΅Π»Ρ:
- ΠΏΠΎΠ»ΠΎΠΆΠ΅Π½ΠΈΡ ΡΠ°ΡΠΏΡΠ΅Π΄Π΅Π»ΠΈΡΠ΅Π»ΡΠ½ΠΎΠ³ΠΎ ΠΈ ΠΊΠΎΠ»Π΅Π½ΡΠ°ΡΠΎΠ³ΠΎ Π²Π°Π»Π°;
- ΠΏΠΎΠ»ΠΎΠΆΠ΅Π½ΠΈΠ΅ ΠΏΠ΅Π΄Π°Π»ΠΈ Β«Π³Π°Π·Π°Β»;
- ΡΡΠΎΠ²Π΅Π½Ρ Π΄Π°Π²Π»Π΅Π½ΠΈΡ Π½Π°Π΄Π΄ΡΠ²Π°;
- ΡΠ΅ΠΌΠΏΠ΅ΡΠ°ΡΡΡΠ° Π²ΠΎΠ·Π΄ΡΡ Π° ΠΈ ΠΎΡ Π»Π°ΠΆΠ΄Π°ΡΡΠ΅ΠΉ ΠΆΠΈΠ΄ΠΊΠΎΡΡΠΈ;
- ΡΡΠΎΠ²Π΅Π½Ρ Π΄Π°Π²Π»Π΅Π½ΠΈΡ ΡΠΎΠΏΠ»ΠΈΠ²Π°;
- ΠΌΠ°ΡΡΠΎΠ²ΡΠΉ ΡΠ°ΡΡ ΠΎΠ΄ Π²ΠΎΠ·Π΄ΡΡ Π°.
ΠΠ½Π°Π»ΠΈΠ· ΠΏΠΎΠ»ΡΡΠ΅Π½Π½ΡΡ Π΄Π°Π½Π½ΡΡ ΠΏΡΠΎΠΈΠ·Π²ΠΎΠ΄ΠΈΡΡΡ ΠΠΠ£ ΡΠ°ΠΊΠΆΠ΅ Π² Π°Π²ΡΠΎΠΌΠ°ΡΠΈΡΠ΅ΡΠΊΠΎΠΌ ΡΠ΅ΠΆΠΈΠΌΠ΅, ΡΠ΅Π·ΡΠ»ΡΡΠ°ΡΠΎΠΌ ΡΠ΅Π³ΠΎ ΡΡΠ°Π½ΠΎΠ²ΡΡΡΡ ΠΎΠΏΡΠ΅Π΄Π΅Π»Π΅Π½ΠΈΠ΅ ΡΡΠ΅Π±ΡΠ΅ΠΌΠΎΠ³ΠΎ ΠΊΠΎΠ»ΠΈΡΠ΅ΡΡΠ²Π° ΡΠΎΠΏΠ»ΠΈΠ²Π°, Π²ΡΠ΅ΠΌΠ΅Π½ΠΈ ΠΎΡΠΊΡΡΡΠΈΡ ΡΠΎΡΡΡΠ½ΠΊΠΈ ΠΈ Π΄ΡΡΠ³ΠΈΡ ΡΠ°Π±ΠΎΡΠΈΡ ΠΏΠ°ΡΠ°ΠΌΠ΅ΡΡΠΎΠ² ΡΠΈΡΡΠ΅ΠΌΡ. ΠΠΎΡΠ»Π΅ ΡΡΠΎΠ³ΠΎ ΠΏΠΎΠ΄Π°Π΅ΡΡΡ ΠΊΠΎΠΌΠ°Π½Π΄Π° Π½Π° Π½Π°ΡΠ°Π»ΠΎ Π²ΠΏΡΡΡΠΊΠ° ΠΈ ΡΠΈΠΊΠ» ΠΏΠΎΠ²ΡΠΎΡΡΠ΅ΡΡΡ ΠΏΠΎ Π½ΠΎΠ²ΠΎΠΉ.
Β
ΠΡΠΈΠ½ΡΠΈΠΏ Π΄Π΅ΠΉΡΡΠ²ΠΈΡ ΠΠΎΠΌΠΌΠΎΠ½ Π Π΅ΠΉΠ»
Β
ΠΠΏΠΈΡΠ°Π½Π½ΠΎΠ΅ Π²ΡΡΠ΅ ΡΡΡΡΠΎΠΉΡΡΠ²ΠΎ Common Rail ΠΎΠ±Π΅ΡΠΏΠ΅ΡΠΈΠ²Π°Π΅Ρ ΠΏΡΠΎΡΡΡΡ ΠΈ ΠΏΡΠΈ ΡΡΠΎΠΌ ΡΡΡΠ΅ΠΊΡΠΈΠ²Π½ΡΡ ΡΠ°Π±ΠΎΡΡ Π΄Π²ΠΈΠ³Π°ΡΠ΅Π»Ρ. Π‘Π½Π°ΡΠ°Π»Π° ΠΏΠΎΠ΄ΠΊΠ°ΡΠΈΠ²Π°ΡΡΠΈΠΉ Π½Π°ΡΠΎΡ, Π²Ρ ΠΎΠ΄ΡΡΠΈΠΉ Π² ΠΊΠΎΠ½ΡΡΡ Π½ΠΈΠ·ΠΊΠΎΠ³ΠΎ Π΄Π°Π²Π»Π΅Π½ΠΈΡ, Π·Π°ΡΠ°ΡΡΠ²Π°Π΅Ρ Π΄ΠΈΠ·Π΅Π»ΡΠ½ΠΎΠ΅ ΡΠΎΠΏΠ»ΠΈΠ²ΠΎ ΠΈΠ· Π±Π°ΠΊΠ°. ΠΠ°Π»Π΅Π΅ ΠΎΠ½ΠΎ ΠΎΡΠΈΡΠ°Π΅ΡΡΡ, ΠΏΡΠΎΡ ΠΎΠ΄Ρ ΡΠ΅ΡΠ΅Π· ΡΠΈΠ»ΡΡΡ, ΠΈ ΠΏΠΎΡΡΡΠΏΠ°Π΅Ρ Π² ΠΊΠΎΠ½ΡΡΡ Π²ΡΡΠΎΠΊΠΎΠ³ΠΎ Π΄Π°Π²Π»Π΅Π½ΠΈΡ.
ΠΠ°ΡΠ΅ΠΌ Π³ΠΎΡΡΡΠ΅Π΅ ΠΏΠ΅ΡΠ΅ΠΌΠ΅ΡΠ°Π΅ΡΡΡ Π² Π°ΠΊΠΊΡΠΌΡΠ»ΡΡΠΎΡΠ½ΡΠΉ ΡΠ·Π΅Π», Π³Π΄Π΅ Π΅Π³ΠΎ Π΄Π°Π²Π»Π΅Π½ΠΈΠ΅ ΠΏΠΎΠ²ΡΡΠ°Π΅ΡΡΡ. ΠΠ°ΠΊΡΠΈΠΌΠ°Π»ΡΠ½ΠΎΠ΅ Π·Π½Π°ΡΠ΅Π½ΠΈΠ΅ ΡΡΠΎΠ³ΠΎ ΠΏΠΎΠΊΠ°Π·Π°ΡΠ΅Π»Ρ ΡΠΎΡΡΠ°Π²Π»ΡΠ΅Ρ 135 ΠΠΠ° ΠΈ ΠΊΠΎΠ½ΡΡΠΎΠ»ΠΈΡΡΠ΅ΡΡΡ Π°Π²ΡΠΎΠΌΠ°ΡΠΈΠΊΠΎΠΉ. ΠΠΎΡΠ»Π΅ ΠΏΠΎΡΡΡΠΏΠ»Π΅Π½ΠΈΡ ΠΊΠΎΠΌΠ°Π½Π΄Ρ ΠΎΡ ΠΠΠ£ Π½Π° Π²ΠΏΡΡΡΠΊ ΠΊΠΎΠ½ΡΡΠΎΠ»ΠΈΡΡΡΡΠΈΠΉ ΠΊΠ»Π°ΠΏΠ°Π½ ΠΎΡΠΊΡΡΠ²Π°Π΅ΡΡΡ ΠΈ ΡΠΎΠΏΠ»ΠΈΠ²ΠΎ ΠΏΠΎΡΡΡΠΏΠ°Π΅Ρ Π±Π°ΠΊ ΡΠ΅ΡΠ΅Π· ΡΡΡΠ±ΠΎΠΏΡΠΎΠ²ΠΎΠ΄Ρ, ΡΠΎΠ΅Π΄ΠΈΠ½Π΅Π½Π½ΡΠ΅ Ρ ΡΠΎΡΡΡΠ½ΠΊΠ°ΠΌΠΈ Π½Π° ΡΠ°ΠΌΠΏΠ΅. ΠΠ° ΠΊΠ°ΠΆΠ΄ΠΎΠΉ ΡΠΎΡΡΡΠ½ΠΊΠ΅ ΡΡΡΠ°Π½Π°Π²Π»ΠΈΠ²Π°Π΅ΡΡΡ ΠΎΡΠ΄Π΅Π»ΡΠ½ΡΠΉ ΡΠ»Π΅ΠΊΡΡΠΎΠΌΠ°Π³Π½ΠΈΡΠ½ΡΠΉ ΠΊΠ»Π°ΠΏΠ°Π½ ΠΈΠ»ΠΈ ΡΠΎΠ»Π΅Π½ΠΎΠΈΠ΄, ΡΠΏΡΠ°Π²Π»ΡΡΡΠΈΠΉ Π΅Π΅ ΡΠ°Π±ΠΎΡΠΎΠΉ, ΡΡΠΎ ΡΠ²Π»ΡΠ΅ΡΡΡ Π΅ΡΠ΅ ΠΎΠ΄Π½ΠΎΠΉ Π²Π°ΠΆΠ½ΠΎΠΉ ΠΎΡΠ»ΠΈΡΠΈΡΠ΅Π»ΡΠ½ΠΎΠΉ ΠΎΡΠΎΠ±Π΅Π½Π½ΠΎΡΡΡΡ ΡΠΈΡΡΠ΅ΠΌΡ.
ΠΠ°Π»ΠΈΡΠΈΠ΅ Π² ΡΠΈΡΡΠ΅ΠΌΠ΅ ΠΠΠ£ ΠΏΠΎΠ·Π²ΠΎΠ»ΡΠ΅Ρ Ρ Π²ΡΡΠΎΠΊΠΈΠΌ ΡΡΠΎΠ²Π½Π΅ΠΌ ΡΠΎΡΠ½ΠΎΡΡΠΈ ΡΠΏΡΠ°Π²Π»ΡΡΡ ΠΊΠ°ΠΊ ΠΏΠ°ΡΠ°ΠΌΠ΅ΡΡΠ°ΠΌΠΈ Π΄Π°Π²Π»Π΅Π½ΠΈΡ ΡΠΎΠΏΠ»ΠΈΠ²Π°, ΡΠ°ΠΊ ΠΈ ΠΊΠΎΠ»ΠΈΡΠ΅ΡΡΠ²ΠΎΠΌ ΡΠΆΠΈΠ³Π°Π΅ΠΌΠΎΠ³ΠΎ Π³ΠΎΡΡΡΠ΅Π³ΠΎ. Π‘Π»Π΅Π΄ΡΡΠ²ΠΈΠ΅ΠΌ ΡΡΠΎΠ³ΠΎ Π²ΡΡΡΡΠΏΠ°Π΅Ρ ΠΌΠ°ΠΊΡΠΈΠΌΠ°Π»ΡΠ½Π°Ρ ΠΎΡΠ΄Π°ΡΠ° ΠΏΡΠΈ ΡΠ³ΠΎΡΠ°Π½ΠΈΠΈ ΡΠΎΠΏΠ»ΠΈΠ²Π°, ΠΊΠΎΡΠΎΡΠ°Ρ ΡΠΎΠΏΡΠΎΠ²ΠΎΠΆΠ΄Π°Π΅ΡΡΡ ΡΠΌΠ΅Π½ΡΡΠ΅Π½ΠΈΠ΅ΠΌ Π΅Π³ΠΎ ΡΠ°ΡΡ ΠΎΠ΄Π° ΠΏΡΠΈ ΠΎΠ΄Π½ΠΎΠ²ΡΠ΅ΠΌΠ΅Π½Π½ΠΎΠΌ ΡΠ²Π΅Π»ΠΈΡΠ΅Π½ΠΈΠΈ ΠΠΠ Π΄ΠΈΠ·Π΅Π»ΡΠ½ΠΎΠ³ΠΎ Π΄Π²ΠΈΠ³Π°ΡΠ΅Π»Ρ. Π ΠΊΠ°ΡΠ΅ΡΡΠ²Π΅ ΠΏΡΠΈΡΡΠ½ΠΎΠ³ΠΎ ΠΈ ΠΏΠΎΠ»Π΅Π·Π½ΠΎΠ³ΠΎ Π±ΠΎΠ½ΡΡΠ° ΠΏΡΠΎΠΈΡΡ ΠΎΠ΄ΠΈΡ ΡΠΎΠΊΡΠ°ΡΠ΅Π½ΠΈΠ΅ ΡΠΎΠΊΡΠΈΡΠ½ΠΎΡΡΠΈ Π²ΡΡ Π»ΠΎΠΏΠ°.
Β
ΠΡΠ²ΠΎΠ΄
Β
ΠΠΎΠΏΡΠ»ΡΡΠ½ΠΎΡΡΡ ΠΈ ΡΠΈΡΠΎΠΊΠΎΠ΅ ΡΠ°ΡΠΏΡΠΎΡΡΡΠ°Π½Π΅Π½ΠΈΠ΅ Common Rail ΠΎΠ±ΡΡΡΠ½ΡΠ΅ΡΡΡ ΠΎΡΠ΅Π²ΠΈΠ΄Π½ΡΠΌΠΈ ΠΏΡΠ΅ΠΈΠΌΡΡΠ΅ΡΡΠ²Π°ΠΌΠΈ ΡΠΈΡΡΠ΅ΠΌΡ ΠΏΠ΅ΡΠ΅Π΄ Π»ΡΠ±ΡΠΌΠΈ Π°Π»ΡΡΠ΅ΡΠ½Π°ΡΠΈΠ²Π½ΡΠΌΠΈ Π²Π°ΡΠΈΠ°Π½ΡΠ°ΠΌΠΈ. ΠΠΎΠ»ΡΡΠ°Ρ ΡΠ°ΡΡΡ Π΄ΠΎΡΡΠΎΠΈΠ½ΡΡΠ² ΡΠΆΠ΅ Π±ΡΠ»Π° ΠΎΠ·Π²ΡΡΠ΅Π½Π° Π²ΡΡΠ΅, ΠΎΠ΄Π½Π°ΠΊΠΎ, Π΄Π»Ρ Π±ΠΎΠ»ΡΡΠ΅ΠΉ Π½Π°Π³Π»ΡΠ΄Π½ΠΎΡΡΠΈ ΡΠ΅Π»Π΅ΡΠΎΠΎΠ±ΡΠ°Π·Π½ΠΎ Π΅ΡΠ΅ ΡΠ°Π· ΠΎΠ±ΡΠ°ΡΠΈΡΡ Π½Π° Π½ΠΈΡ Π²Π½ΠΈΠΌΠ°Π½ΠΈΠ΅. ΠΡΠ°ΠΊ, Π½Π°ΠΈΠ±ΠΎΠ»Π΅Π΅ Π²Π°ΠΆΠ½ΡΠΌΠΈ ΠΏΠ»ΡΡΠ°ΠΌΠΈ ΡΠ°ΡΡΠΌΠ°ΡΡΠΈΠ²Π°Π΅ΠΌΠΎΠΉ ΡΠΈΡΡΠ΅ΠΌΡ Π²ΡΡΡΡΠΏΠ°ΡΡ:
- Π²ΡΡΠΎΠΊΠΈΠΉ ΠΠΠ Π΄Π²ΠΈΠ³Π°ΡΠ΅Π»Ρ, ΠΊΠΎΡΠΎΡΡΠΉ Π΄ΠΎΡΡΠΈΠ³Π°Π΅ΡΡΡ Π·Π° ΡΡΠ΅Ρ Π±ΠΎΠ»Π΅Π΅ ΡΡΡΠ΅ΠΊΡΠΈΠ²Π½ΠΎΠ³ΠΎ ΡΠΆΠΈΠ³Π°Π½ΠΈΡ ΡΠΎΠΏΠ»ΠΈΠ²Π°;
- ΡΡΡΠ΅ΡΡΠ²Π΅Π½Π½ΠΎΠ΅ (Π΄ΠΎ 15%) ΡΠΎΠΊΡΠ°ΡΠ΅Π½ΠΈΠ΅ ΡΠ°ΡΡ ΠΎΠ΄Π° Π³ΠΎΡΡΡΠ΅Π³ΠΎ;
- Π΅ΡΠ΅ Π±ΠΎΠ»Π΅Π΅ ΡΠ΅ΡΡΠ΅Π·Π½ΠΎΠ΅ (Π΄ΠΎ 40%) ΡΠ²Π΅Π»ΠΈΡΠ΅Π½ΠΈΠ΅ ΠΌΠΎΡΠ½ΠΎΡΡΠΈ Π΄Π²ΠΈΠ³Π°ΡΠ΅Π»Ρ;
- ΡΠ½ΠΈΠΆΠ΅Π½ΠΈΠ΅ ΠΏΠΎΠΊΠ°Π·Π°ΡΠ΅Π»Π΅ΠΉ ΡΠΎΠΊΡΠΈΡΠ½ΠΎΡΡΠΈ Π²ΡΡ Π»ΠΎΠΏΠ½ΡΡ Π³Π°Π·ΠΎΠ², ΡΡΠΎ ΠΏΠΎΠ·Π²ΠΎΠ»ΡΠ΅Ρ Π΄Π²ΠΈΠ³Π°ΡΠ΅Π»Ρ ΠΏΠΎΠ»Π½ΠΎΡΡΡΡ ΡΠΎΠΎΡΠ²Π΅ΡΡΡΠ²ΠΎΠ²Π°ΡΡ ΡΠΎΠ²ΡΠ΅ΠΌΠ΅Π½Π½ΡΠΌ ΡΠΊΠΎΠ»ΠΎΠ³ΠΈΡΠ΅ΡΠΊΠΈΠΌ ΡΡΠ°Π½Π΄Π°ΡΡΠ°ΠΌ.
Π‘ΠΎΡΠ΅ΡΠ°Π½ΠΈΠ΅ Π½Π°ΡΡΠΎΠ»ΡΠΊΠΎ Π²ΠΏΠ΅ΡΠ°ΡΠ»ΡΡΡΠΈΡ Ρ Π°ΡΠ°ΠΊΡΠ΅ΡΠΈΡΡΠΈΠΊ Π²ΡΡΡΡΠΏΠ°Π΅Ρ Π»ΡΡΡΠΈΠΌ ΠΈ Π²Π΅ΡΡΠΌΠ° Π½Π°Π³Π»ΡΠ΄Π½ΡΠΌ ΠΎΠ±ΡΡΡΠ½Π΅Π½ΠΈΠ΅ΠΌ ΡΠΎΠ³ΠΎ, ΡΡΠΎ ΠΏΡΠ°ΠΊΡΠΈΡΠ΅ΡΠΊΠΈ Π²ΡΠ΅ Π΄ΠΈΠ·Π΅Π»ΡΠ½ΡΠ΅ Π΄Π²ΠΈΠ³Π°ΡΠ΅Π»ΠΈ ΠΎΡΠ½Π°ΡΠ°ΡΡΡΡ ΡΠ΅Π³ΠΎΠ΄Π½Ρ Common Rail. ΠΠΎΠ»Π΅Π΅ ΡΠΎΠ³ΠΎ, Π²ΠΎΠ·ΠΌΠΎΠΆΠ½ΠΎΡΡΠΈ ΡΠ΅Ρ Π½ΠΎΠ»ΠΎΠ³ΠΈΠΈ Π΄Π°Π»Π΅ΠΊΠΎ Π½Π΅ ΠΈΡΡΠ΅ΡΠΏΠ°Π½Ρ, ΡΡΠΎ ΠΏΠΎΠ·Π²ΠΎΠ»ΡΠ΅Ρ Π½Π°Π΄Π΅ΡΡΡΡΡ Π½Π° Π΄Π°Π»ΡΠ½Π΅ΠΉΡΠ΅Π΅ ΡΠΎΠ²Π΅ΡΡΠ΅Π½ΡΡΠ²ΠΎΠ²Π°Π½ΠΈΠ΅ ΡΠΈΡΡΠ΅ΠΌΡ.
ΠΠ°Π²Π½ΠΎ ΠΌΠΈΠ½ΡΠ»ΠΈ Π²ΡΠ΅ΠΌΠ΅Π½Π°, ΠΊΠΎΠ³Π΄Π° Π½Π΅ΠΊΠΎΡΠΎΡΡΠ΅ Π±Π΅Π»ΠΎΡΡΡΡΠΊΠΈΠ΅ Π΄ΠΈΠ»Π΅ΡΡ ΠΎΠΏΠ°ΡΠ°Π»ΠΈΡΡ ΠΏΡΠΎΠ΄Π°Π²Π°ΡΡ Π½Π° Π½Π°ΡΠ΅ΠΌ ΡΡΠ½ΠΊΠ΅ Π°Π²ΡΠΎΠΌΠΎΠ±ΠΈΠ»ΠΈ, ΠΎΡΠ½Π°ΡΠ΅Π½Π½ΡΠ΅ Π΄ΠΈΠ·Π΅Π»ΡΠΌΠΈ Common Rail, Π° Π΄Π»Ρ ΠΏΠΎΠΊΡΠΏΠ°ΡΠ΅Π»Ρ ΠΈΠ·Π²Π΅ΡΡΠΈΠ΅, ΡΡΠΎ Π½ΠΎΠ²Π°Ρ ΠΈΠ»ΠΈ ΠΏΠΎΠ΄Π΅ΡΠΆΠ°Π½Π½Π°Ρ ΠΌΠ°ΡΠΈΠ½Π°, ΠΊΠΎΡΠΎΡΡΡ ΠΎΠ½ ΡΠΎΠ±ΡΠ°Π»ΡΡ ΠΏΡΠΈΠΎΠ±ΡΠ΅ΡΡΠΈ, ΠΎΠ±ΠΎΡΡΠ΄ΠΎΠ²Π°Π½Π° ΡΠ°ΠΊΠΈΠΌ Π΄ΠΈΠ·Π΅Π»Π΅ΠΌ, Π½Π΅ ΠΏΡΠ΅Π΄Π²Π΅ΡΠ°Π»ΠΎ Π½ΠΈΡΠ΅Π³ΠΎ Ρ
ΠΎΡΠΎΡΠ΅Π³ΠΎ. ΠΠΎΡΠΎΡΡ Common Rail ΠΈ Π²ΠΏΡΡΠΌΡ ΠΏΠ΅ΡΠ΅Π²Π΅ΡΠ½ΡΠ»ΠΈ Ρ Π½ΠΎΠ³ Π½Π° Π³ΠΎΠ»ΠΎΠ²Ρ ΠΏΡΠ΅Π΄ΡΡΠ°Π²Π»Π΅Π½ΠΈΠ΅ ΠΎ Π½Π°Π΄Π΅ΠΆΠ½ΠΎΡΡΠΈ ΠΈ Π½Π΅ΠΏΡΠΈΡ
ΠΎΡΠ»ΠΈΠ²ΠΎΡΡΠΈ Π΄ΠΈΠ·Π΅Π»ΡΠ½ΠΎΠΉ ΡΠ΅Ρ
Π½ΠΈΠΊΠΈ, Π³ΠΎΡΠΎΠ²ΠΎΠΉ, ΠΊΠ°ΠΊ ΠΊΠ°Π·Π°Π»ΠΎΡΡ Π΄ΠΎ ΡΡΠΎΠ³ΠΎ ΠΌΠ½ΠΎΠ³ΠΈΠΌ, Π±Π΅Π·ΠΎΡΠΊΠ°Π·Π½ΠΎ Π΅Π·Π΄ΠΈΡΡ Π½Π° Π²ΡΠ΅ΠΌ, ΡΡΠΎ Π³ΠΎΡΠΈΡ.
Π§ΡΠΎΠ±Ρ Π²ΡΡΡΠ½ΠΈΡΡ, Π² ΡΠ΅ΠΌ Π·Π°ΠΊΠ»ΡΡΠ°Π»ΠΈΡΡ ΠΏΡΠΎΠ±Π»Π΅ΠΌΡ Π΄ΠΈΠ·Π΅Π»Π΅ΠΉ Common Rail ΠΈ Π² ΡΠ΅ΠΌ ΠΎΠ½ΠΈ ΡΠΎΡΡΠΎΡΡ ΡΠ΅Π³ΠΎΠ΄Π½Ρ, ΠΊΠ°ΠΊΠΈΠ΅ Π½Π΅ΠΏΡΠΈΡΡΠ½ΡΠ΅ ΡΡΡΠΏΡΠΈΠ·Ρ Common Rail ΠΏΡΠ΅ΠΏΠΎΠ΄Π½ΠΎΡΠΈΠ» ΠΈ ΠΏΡΠΎΠ΄ΠΎΠ»ΠΆΠ°Π΅Ρ ΠΏΡΠ΅ΠΏΠΎΠ΄Π½ΠΎΡΠΈΡΡ, ΠΊΠ°ΠΊΠΎΠ²Ρ ΠΈΡ ΠΏΡΠΈΡΠΈΠ½Ρ, ΡΡΠΎ Π΄ΠΎΠ»ΠΆΠ΅Π½ Π·Π½Π°ΡΡ ΠΈ Π΄Π΅Π»Π°ΡΡ Π²Π»Π°Π΄Π΅Π»Π΅Ρ, ΡΡΠΎΠ±Ρ Common Rail ΠΏΡΠΎΡΠ»ΡΠΆΠΈΠ» ΠΊΠ°ΠΊ ΠΌΠΎΠΆΠ½ΠΎ Π΄ΠΎΠ»ΡΡΠ΅, ΠΊΠΎΡΡΠ΅ΡΠΏΠΎΠ½Π΄Π΅Π½Ρ abw.by Π±Π΅ΡΠ΅Π΄ΡΠ΅Ρ Ρ Π‘Π΅ΡΠ³Π΅Π΅ΠΌ ΠΠΎΠΏΠΎΠ²ΠΈΡΠ΅ΠΌ, ΡΠΏΠ΅ΡΠΈΠ°Π»ΠΈΡΡΠΎΠΌ ΠΏΠΎ ΡΠΎΠΏΠ»ΠΈΠ²Π½ΡΠΌ ΡΠΈΡΡΠ΅ΠΌΠ°ΠΌ Π΄ΠΈΠ·Π΅Π»ΡΠ½ΠΎΠ³ΠΎ ΡΠ΅Π½ΡΡΠ° ΠΠΠ «ΠΠ²ΡΠΎΡΠ΅Ρ ΡΡΠ°ΠΊ»: — ΠΠΎΠ½ΡΡΡΡΠΊΡΠΈΠ²Π½Π°Ρ ΠΎΡΠΎΠ±Π΅Π½Π½ΠΎΡΡΡ Common Rail — Π½Π°Π»ΠΈΡΠΈΠ΅ Π°ΠΊΠΊΡΠΌΡΠ»ΡΡΠΎΡΠ° ΡΠΎΠΏΠ»ΠΈΠ²Π°. Π ΡΡΠ°ΡΡΡ ΡΠΈΡΡΠ΅ΠΌΠ°Ρ Π΅Π³ΠΎ Π½Π΅ Π±ΡΠ»ΠΎ. Π Common Rail Π°ΠΊΠΊΡΠΌΡΠ»ΡΡΠΎΡ, ΠΈΠ»ΠΈ ΡΠ΅ΠΉΠΊΠ°, ΠΊΠ°ΠΊ Π΅Π³ΠΎ Π½Π΅ΡΠ΅Π΄ΠΊΠΎ Π½Π°Π·ΡΠ²Π°ΡΡ, ΡΠ°ΡΠΏΠΎΠ»Π°Π³Π°Π΅ΡΡΡ ΠΌΠ΅ΠΆΠ΄Ρ Π’ΠΠΠ ΠΈ ΡΠΎΡΡΡΠ½ΠΊΠ°ΠΌΠΈ. ΠΡΠ»ΠΈ ΡΠ°Π½ΡΡΠ΅ Π’ΠΠΠ ΡΠ°ΡΠΏΡΠ΅Π΄Π΅Π»ΡΠ» ΡΠΎΠΏΠ»ΠΈΠ²ΠΎ ΠΏΠΎ ΡΠΎΡΡΡΠ½ΠΊΠ°ΠΌ, ΡΠΎ Π² Common Rail Π½Π°ΡΠΎΡ Π»ΠΈΡΡ Π·Π°ΠΊΠ°ΡΠΈΠ²Π°Π΅Ρ ΡΠΎΠΏΠ»ΠΈΠ²ΠΎ ΠΏΠΎΠ΄ Π²ΡΡΠΎΠΊΠΈΠΌ Π΄Π°Π²Π»Π΅Π½ΠΈΠ΅ΠΌ Π² Π°ΠΊΠΊΡΠΌΡΠ»ΡΡΠΎΡ, Π° ΡΠΆΠ΅ ΠΈΠ· Π½Π΅Π³ΠΎ ΡΠΎΠΏΠ»ΠΈΠ²ΠΎ ΡΠ°ΡΠΏΡΠ΅Π΄Π΅Π»ΡΠ΅ΡΡΡ ΠΏΠΎ ΡΠΎΡΡΡΠ½ΠΊΠ°ΠΌ. ΠΡΠΎΡΠΎΠΉ ΠΌΠΎΠΌΠ΅Π½Ρ — Π΅ΡΠ»ΠΈ ΡΠΏΡΠ°Π²Π»Π΅Π½ΠΈΠ΅ ΡΡΠ°ΡΡΠΌΠΈ ΡΠΈΡΡΠ΅ΠΌΠ°ΠΌΠΈ Π±ΡΠ»ΠΎ ΠΌΠ΅Ρ Π°Π½ΠΈΡΠ΅ΡΠΊΠΈΠΌ ΠΈΠ»ΠΈ ΡΠ»Π΅ΠΊΡΡΠΎΠ½Π½ΠΎ-ΠΌΠ΅Ρ Π°Π½ΠΈΡΠ΅ΡΠΊΠΈΠΌ, ΡΠΎ Common Rail ΡΠΏΡΠ°Π²Π»ΡΠ΅ΡΡΡ ΡΠ»Π΅ΠΊΡΡΠΎΠ½ΠΈΠΊΠΎΠΉ. ΠΠΏΡΠΎΡΠ΅ΠΌ, ΠΏΡΠΎ ΡΠ»Π΅ΠΊΡΡΠΎΠ½ΠΈΠΊΡ ΡΡΠ°Π·Ρ Π½Π°Π΄ΠΎ ΡΠΊΠ°Π·Π°ΡΡ, ΡΡΠΎ, Π΅ΡΠ»ΠΈ Π½Π΅ Π²Π΄Π°Π²Π°ΡΡΡΡ Π² ΡΠ°ΡΡΠ½ΠΎΡΡΠΈ ΠΏΠΎ ΠΎΡΠ΄Π΅Π»ΡΠ½ΡΠΌ ΠΏΡΠΎΠΈΠ·Π²ΠΎΠ΄ΠΈΡΠ΅Π»ΡΠΌ, ΠΎΠ½Π° Π²Π΅ΡΡΠΌΠ° Π½Π°Π΄Π΅ΠΆΠ½Π°. ΠΡΡΠ³ΠΎΠ΅ Π΄Π΅Π»ΠΎ, ΡΡΠΎ Π² Π½Π°ΡΠΈΡ ΡΡΠ»ΠΎΠ²ΠΈΡΡ ΡΠΊΡΠΏΠ»ΡΠ°ΡΠ°ΡΠΈΠΈ ΠΎΠ±ΡΡΠ½ΠΎΠ΅ ΡΠ²Π»Π΅Π½ΠΈΠ΅, ΠΊΠΎΠ³Π΄Π° ΠΏΠΎΡΠ»Π΅ ΠΎΠΏΡΠ΅Π΄Π΅Π»Π΅Π½Π½ΠΎΠ³ΠΎ ΠΏΡΠΎΠ±Π΅Π³Π° ΡΠ΄Π°Π»ΡΡΡ ΡΠ°ΠΆΠ΅Π²ΡΠΉ ΡΠΈΠ»ΡΡΡ, Π³Π»ΡΡΠ°Ρ ΠΊΠ»Π°ΠΏΠ°Π½ EGR, Π° ΡΡΠΎΠ±Ρ ΠΏΠΎΡΠ»Π΅ ΡΡΠΎΠ³ΠΎ ΡΠΈΡΡΠ΅ΠΌΠ° ΡΠ°Π±ΠΎΡΠ°Π»Π° ΠΊΠΎΡΡΠ΅ΠΊΡΠ½ΠΎ, ΠΏΠ΅ΡΠ΅ΠΏΡΠΎΡΠΈΠ²Π°ΡΡ Π±Π»ΠΎΠΊ ΡΠΏΡΠ°Π²Π»Π΅Π½ΠΈΡ. ΠΠ°Π²ΠΎΠ΄ΡΠΊΠΈΠΌΠΈ ΠΏΡΠΈΠΌΠ΅Π½ΡΠ΅ΠΌΡΠ΅ ΠΏΡΠΎΡΠΈΠ²ΠΊΠΈ Π±ΡΡΡ Π½Π΅ ΠΌΠΎΠ³ΡΡ. Π Π·Π°Π²ΠΈΡΠΈΠΌΠΎΡΡΠΈ ΠΎΡ ΠΊΠ°ΡΠ΅ΡΡΠ²Π° ΠΏΡΠΎΡΠΈΠ²ΠΊΠΈ Π΅ΡΡΡ Π²Π΅ΡΠΎΡΡΠ½ΠΎΡΡΡ Π½Π°ΡΡΡΠ΅Π½ΠΈΠΉ Π² ΡΠ°Π±ΠΎΡΠ΅ Π±Π»ΠΎΠΊΠ° ΡΠΏΡΠ°Π²Π»Π΅Π½ΠΈΡ. ΠΡΠ»ΠΈ ΠΆΠ΅ ΠΏΠΎΡΡΠΎΡΠΎΠ½Π½Π΅Π³ΠΎ Π²ΠΌΠ΅ΡΠ°ΡΠ΅Π»ΡΡΡΠ²Π° Π½Π΅ Π±ΡΠ»ΠΎ, ΡΠΎ ΠΎΡΠ½ΠΎΡΠΈΡΠ΅Π»ΡΠ½ΠΎ ΠΊΠΎΠ»ΠΈΡΠ΅ΡΡΠ²Π° Π½Π΅ΠΈΡΠΏΡΠ°Π²Π½ΠΎΡΡΠ΅ΠΉ Π² ΠΌΠ΅Ρ Π°Π½ΠΈΡΠ΅ΡΠΊΠΎΠΉ ΡΠ°ΡΡΠΈ ΡΠΈΡΠ»ΠΎ Π²ΡΡ ΠΎΠ΄ΠΎΠ² ΡΠ»Π΅ΠΊΡΡΠΎΠ½ΠΈΠΊΠΈ ΠΈΠ· ΡΡΡΠΎΡ — ΡΡΠΎ ΠΌΠΈΠ·Π΅Ρ, Π½Π° ΠΊΠΎΡΠΎΡΡΠΉ ΠΌΠΎΠΆΠ½ΠΎ Π½Π΅ ΠΎΠ±ΡΠ°ΡΠ°ΡΡ Π²Π½ΠΈΠΌΠ°Π½ΠΈΡ. ΠΠ»Π΅ΠΊΡΡΠΎΠ½Π½ΠΎΠ΅ ΡΠΏΡΠ°Π²Π»Π΅Π½ΠΈΠ΅ ΠΈ Π½Π°Π»ΠΈΡΠΈΠ΅ Π°ΠΊΠΊΡΠΌΡΠ»ΡΡΠΎΡΠ° — ΡΡΠΎ ΠΎΡΠΎΠ±Π΅Π½Π½ΠΎΡΡΠΈ, ΠΎΠ΄Π½Π°ΠΊΠΎ Π³Π»Π°Π²Π½ΠΎΠ΅ ΡΠΎΡΡΠΎΠΈΡ Π² ΡΠΎΠΌ, ΡΡΠΎ ΠΎΡΠ»ΠΈΡΠ°Π΅ΡΡΡ Common Rail ΠΎΡ ΡΡΠ°ΡΡΡ ΡΠΈΡΡΠ΅ΠΌ ΠΏΠΈΡΠ°Π½ΠΈΡ ΡΡΡΠ΅ΡΡΠ²Π΅Π½Π½ΠΎ Π±ΠΎΠ»Π΅Π΅ Π²ΡΡΠΎΠΊΠΈΠΌ Π΄Π°Π²Π»Π΅Π½ΠΈΠ΅ΠΌ Π²ΠΏΡΡΡΠΊΠ°. ΠΠ½ΠΎ ΠΎΠΏΡΠ΅Π΄Π΅Π»ΡΠ΅Ρ ΠΊΠ°ΡΠ΅ΡΡΠ²ΠΎ ΡΠ°ΡΠΏΡΠ»ΠΈΠ²Π°Π½ΠΈΡ ΡΠΎΠΏΠ»ΠΈΠ²Π°, Π° ΡΡΠΎ ΠΈ Π΅ΡΡΡ ΠΊΠ»ΡΡΠ΅Π²ΠΎΠΉ ΠΏΠ°ΡΠ°ΠΌΠ΅ΡΡ, ΠΎΡ ΠΊΠΎΡΠΎΡΠΎΠ³ΠΎ Π·Π°Π²ΠΈΡΠΈΡ ΠΊΠ°ΡΠ΅ΡΡΠ²ΠΎ ΡΠΌΠ΅ΡΠ΅ΠΎΠ±ΡΠ°Π·ΠΎΠ²Π°Π½ΠΈΡ ΠΈ ΠΏΠΎΡΠ»Π΅Π΄ΡΡΡΠ΅Π³ΠΎ ΡΠ³ΠΎΡΠ°Π½ΠΈΡ, ΠΈΠ»ΠΈ, Π΄ΡΡΠ³ΠΈΠΌΠΈ ΡΠ»ΠΎΠ²Π°ΠΌΠΈ, ΡΡΡΠ΅ΠΊΡΠΈΠ²Π½ΠΎΡΡΡ ΡΠ°Π±ΠΎΡΡ Π΄ΠΈΠ·Π΅Π»Ρ. ΠΠ΅ΡΠ°Π»ΠΈ ΡΠΎΠΏΠ»ΠΈΠ²Π½ΠΎΠΉ Π°ΠΏΠΏΠ°ΡΠ°ΡΡΡΡ Π±ΡΠ»ΠΈ ΠΏΡΠ΅ΡΠΈΠ·ΠΈΠΎΠ½Π½ΡΠΌΠΈ ΠΈ ΡΠ°Π½ΡΡΠ΅, Π½ΠΎ ΡΡΠΎΠ±Ρ ΠΎΠ±Π΅ΡΠΏΠ΅ΡΠΈΡΡ Π±ΠΎΠ»Π΅Π΅ Π²ΡΡΠΎΠΊΠΎΠ΅ Π΄Π°Π²Π»Π΅Π½ΠΈΠ΅ Π²ΠΏΡΡΡΠΊΠ°, ΠΏΠΎΡΡΠ΅Π±ΠΎΠ²Π°Π»ΠΎΡΡ Π΅ΡΠ΅ ΡΠΈΠ»ΡΠ½Π΅Π΅ ΡΠΆΠ΅ΡΡΠΎΡΠΈΡΡ ΡΡΠ΅Π±ΠΎΠ²Π°Π½ΠΈΡ ΠΊ ΡΠ°Π·ΠΌΠ΅ΡΠ°ΠΌ ΠΈ Π΄ΠΎΠΏΡΡΠΊΠ°ΠΌ. Π ΠΊΠ°ΠΊ Π²ΡΠ΅, Π½Π°Π²Π΅ΡΠ½ΠΎΠ΅, Π·Π½Π°ΡΡ, ΡΠΌΠ°Π·ΡΠ²Π°ΡΡΡΡ ΡΡΡΡΠΈΠ΅ΡΡ Π΄Π΅ΡΠ°Π»ΠΈ Π² ΡΠΈΡΡΠ΅ΠΌΠ΅ ΠΏΠΈΡΠ°Π½ΠΈΡ ΡΠΎΠΏΠ»ΠΈΠ²ΠΎΠΌ. ΠΠΎΠ²ΠΎΡΡ ΠΈΠ½Π°ΡΠ΅, ΡΠΎ, ΡΡΠΎ Π΄Π»Ρ Π΄Π²ΠΈΠ³Π°ΡΠ΅Π»Ρ ΡΠ²Π»ΡΠ΅ΡΡΡ ΡΠΎΠΏΠ»ΠΈΠ²ΠΎΠΌ, Π΄Π»Ρ ΡΠΈΡΡΠ΅ΠΌΡ ΠΏΠΈΡΠ°Π½ΠΈΡ — ΡΠΌΠ°Π·ΠΊΠ°. ΠΠΏΡΡΡ-ΡΠ°ΠΊΠΈ ΡΡΠΎ Π±ΡΠ»ΠΎ Π½Π° ΡΡΠ°ΡΡΡ Π΄ΠΈΠ·Π΅Π»ΡΡ , ΡΡΠΎ ΠΎΡΡΠ°Π»ΠΎΡΡ Π² Common Rail, Π½ΠΎ Π² ΡΠ²ΡΠ·ΠΈ Ρ ΡΠΆΠ΅ΡΡΠΎΡΠ΅Π½ΠΈΠ΅ΠΌ ΡΠ°Π·ΠΌΠ΅ΡΠ½ΡΡ ΠΏΠ°ΡΠ°ΠΌΠ΅ΡΡΠΎΠ² ΡΡΠ΅Π±ΠΎΠ²Π°ΡΠ΅Π»ΡΠ½ΠΎΡΡΡ ΠΊ ΠΊΠ°ΡΠ΅ΡΡΠ²Ρ ΡΠΌΠ°Π·ΠΊΠΈ ΠΏΠΎΠ²ΡΡΠΈΠ»Π°ΡΡ Π·Π½Π°ΡΠΈΡΠ΅Π»ΡΠ½ΠΎ. ΠΠΎΠ³Π΄Π° Common Rail ΡΠΎΠ»ΡΠΊΠΎ ΠΏΠΎΡΠ²ΠΈΠ»ΡΡ ΠΈ ΡΡΠ°Π·Ρ ΡΠΎΠΊΠΈΡΠΎΠ²Π°Π» Π²Π»Π°Π΄Π΅Π»ΡΡΠ΅Π² ΡΠ²ΠΎΠ΅ΠΉ ΡΠΊΠΎΠ±Ρ Π½Π΅Π½Π°Π΄Π΅ΠΆΠ½ΠΎΡΡΡΡ, ΠΈΠΌΠ΅Π½Π½ΠΎ ΡΠΎ, ΡΡΠΎ Π²Π»Π°Π΄Π΅Π»ΡΡΡ ΠΎΡΠ½ΠΎΡΠΈΠ»ΠΈΡΡ ΠΊ ΡΠΊΡΠΏΠ»ΡΠ°ΡΠ°ΡΠΈΠΈ ΠΈ ΠΎΠ±ΡΠ»ΡΠΆΠΈΠ²Π°Π½ΠΈΡ Π½ΠΎΠ²ΠΎΠ³ΠΎ ΠΏΠΎΠΊΠΎΠ»Π΅Π½ΠΈΡ ΡΠΎΠΏΠ»ΠΈΠ²Π½ΠΎΠΉ ΡΠΈΡΡΠ΅ΠΌΡ ΠΊΠ°ΠΊ ΠΊ ΡΡΠ°ΡΠΎΠΌΡ, ΠΈ Π±ΡΠ»ΠΎ ΠΎΡΠ½ΠΎΠ²Π½ΠΎΠΉ ΠΏΡΠΈΡΠΈΠ½ΠΎΠΉ ΠΏΡΠ΅ΠΆΠ΄Π΅Π²ΡΠ΅ΠΌΠ΅Π½Π½ΡΡ Π½Π΅ΠΈΡΠΏΡΠ°Π²Π½ΠΎΡΡΠ΅ΠΉ. ΠΡΠΈΠ²Π΅Π΄Ρ ΠΏΡΠΈΠΌΠ΅Ρ ΠΈΠ· ΡΠ²ΠΎΠ΅ΠΉ ΠΏΡΠ°ΠΊΡΠΈΠΊΠΈ, ΠΊΠΎΡΠΎΡΡΠΉ ΠΎΡΠ½ΠΎΡΠΈΡΡΡ ΠΊ ΡΠΎΠΌΡ Π²ΡΠ΅ΠΌΠ΅Π½ΠΈ. ΠΠ΄Π½Π° ΡΡΠ°Π½ΡΠΏΠΎΡΡΠ½Π°Ρ ΠΎΡΠ³Π°Π½ΠΈΠ·Π°ΡΠΈΡ Π·Π°ΠΊΡΠΏΠΈΠ»Π° Π΄Π»Ρ ΠΏΠ°ΡΡΠ°ΠΆΠΈΡΡΠΊΠΈΡ ΠΏΠ΅ΡΠ΅Π²ΠΎΠ·ΠΎΠΊ Π°Π²ΡΠΎΠ±ΡΡΡ «Π Π°Π΄Π·ΠΈΠΌΠΈΡ». ΠΠΎΡΠΎΡΡ ΠΠ²ΡΠΎ-3 Π±ΡΠ»ΠΈ ΠΎΡΠ½Π°ΡΠ΅Π½Ρ ΡΠΈΡΡΠ΅ΠΌΠΎΠΉ Denso. ΠΡΠΈ ΠΎΠ±ΡΠ»ΡΠΆΠΈΠ²Π°Π½ΠΈΠΈ Π²ΠΌΠ΅ΡΡΠΎ ΡΠΎΠΏΠ»ΠΈΠ²Π½ΡΡ ΡΠΈΠ»ΡΡΡΠΎΠ² ΠΈΠΌΠ΅Π½Π½ΠΎ Π΄Π»Ρ Common Rail Denso Π½Π°ΡΠ°Π»ΠΈ ΡΡΡΠ°Π½Π°Π²Π»ΠΈΠ²Π°ΡΡ ΡΠΈΠ»ΡΡΡΡ ΠΎΡ Π΄ΠΈΠ·Π΅Π»Π΅ΠΉ Π―ΠΠ Ρ ΠΎΠ±ΡΡΠ½ΠΎΠΉ Π½Π° ΡΠΎΡ ΠΌΠΎΠΌΠ΅Π½Ρ ΡΠΈΡΡΠ΅ΠΌΠΎΠΉ ΠΏΠΈΡΠ°Π½ΠΈΡ — ΠΎΠ½ΠΈ Π±ΡΠ»ΠΈ ΠΏΠΎΡ ΠΎΠΆΠΈ Π²Π½Π΅ΡΠ½Π΅ ΠΈ ΠΏΠΎΠ΄Ρ ΠΎΠ΄ΠΈΠ»ΠΈ ΠΏΠΎ ΠΌΠΎΠ½ΡΠ°ΠΆΠ½ΡΠΌ ΡΠ°Π·ΠΌΠ΅ΡΠ°ΠΌ. ΠΡΠΎΠΌΠ΅ ΡΠΎΠ³ΠΎ, Π½Π°ΡΡΡΠ°Π»ΡΡ ΡΠ΅Π³Π»Π°ΠΌΠ΅Π½Ρ Π·Π°ΠΌΠ΅Π½Ρ — ΡΠΈΠ»ΡΡΡΡ ΠΌΠ΅Π½ΡΠ»ΠΈΡΡ Π½Π΅ Π²ΠΎΠ²ΡΠ΅ΠΌΡ, Π° ΠΏΡΠΈ Π±ΠΎΠ»ΡΡΠ΅ΠΌ ΠΏΡΠΎΠ±Π΅Π³Π΅. Π ΡΠ΅Π·ΡΠ»ΡΡΠ°ΡΠ΅ ΠΏΠΎΠ»ΡΡΠΈΠ»ΠΈ Π±ΡΡΡΡΡΠΉ ΠΈ ΠΌΠ°ΡΡΠΎΠ²ΡΠΉ Π²ΡΡ ΠΎΠ΄ Denso ΠΈΠ· ΡΡΡΠΎΡ. ΠΎ ΠΆΠ΅ ΡΠ°ΠΌΠΎΠ΅ ΠΏΡΠΎΠΈΡΡ ΠΎΠ΄ΠΈΠ»ΠΎ ΠΈ Ρ ΡΠ°ΡΡΠ½ΡΠΌΠΈ Π°Π²ΡΠΎΠΌΠΎΠ±ΠΈΠ»ΡΠΌΠΈ. ΠΠΎΡΡΠ½Ρ Π½Π° ΠΏΡΠΈΠΌΠ΅ΡΠ΅ Ford Mondeo, ΠΊΠΎΡΠΎΡΡΠΉ ΡΠ΅ΠΉΡΠ°Ρ Π½Π°Ρ ΠΎΠ΄ΠΈΡΡΡ Ρ Π½Π°Ρ Π² ΡΠ΅ΠΌΠΎΠ½ΡΠ΅. ΠΠ΄Π΅ΡΡ ΡΠΎΠΏΠ»ΠΈΠ²Π½Π°Ρ ΡΠΈΡΡΠ΅ΠΌΠ° Delphi. Π’ΠΎΠ½ΠΊΠΎΡΡΡ ΠΎΡΡΠ΅Π²Π°, ΠΈΠ»ΠΈ, Π΄ΡΡΠ³ΠΈΠΌΠΈ ΡΠ»ΠΎΠ²Π°ΠΌΠΈ, ΡΠ°Π·ΠΌΠ΅Ρ ΠΏΠΎΡ Π² Π±ΡΠΌΠ°Π³Π΅ ΡΠΈΠ»ΡΡΡΠ° Delphi, — 5 ΠΌΠΈΠΊΡΠΎΠ½. ΠΠΎ Π΄Π°Π½Π½ΡΠΌ Delphi, ΠΏΠΎΡΠ»Π΅ ΠΏΡΠΎΠ±Π΅Π³Π° 10 ΡΡΡΡΡ ΠΊΠΈΠ»ΠΎΠΌΠ΅ΡΡΠΎΠ² ΠΏΡΠΎΠΏΡΡΠΊΠ½Π°Ρ ΡΠΏΠΎΡΠΎΠ±Π½ΠΎΡΡΡ Π½Π°ΡΡΠΆΠ½ΠΎΠΉ ΡΠ°ΡΡΠΈ ΡΡΠΎΠ³ΠΎ ΡΠΈΠ»ΡΡΡΠ° Π·Π° ΡΡΠ΅Ρ ΠΈΠ·Π½ΠΎΡΠ° ΠΊΡΠΎΠΌΠΎΠΊ ΠΏΠΎΡ ΠΈΠ½ΠΎΡΠΎΠ΄Π½ΡΠΌΠΈ ΡΠ°ΡΡΠΈΡΠ°ΠΌΠΈ, ΠΊΠΎΠ³Π΄Π° ΠΎΠ½ΠΈ ΠΏΡΠΎΡ ΠΎΠ΄ΡΡ ΡΠ΅ΡΠ΅Π· ΠΏΠΎΡΡ, ΡΠ²Π΅Π»ΠΈΡΠΈΠ²Π°Π΅ΡΡΡ Π΄ΠΎ 15 ΠΌΠΈΠΊΡΠΎΠ½. Π‘ΠΎΠΎΡΠ²Π΅ΡΡΡΠ²Π΅Π½Π½ΠΎ ΡΠ²Π΅Π»ΠΈΡΠΈΠ²Π°ΡΡΡΡ ΡΠ°Π·ΠΌΠ΅ΡΡ ΠΏΠΎΡΡΠΎΡΠΎΠ½Π½ΠΈΡ Π²ΠΊΠ»ΡΡΠ΅Π½ΠΈΠΉ, ΠΊΠΎΡΠΎΡΡΠ΅ ΡΠ²ΠΎΠ±ΠΎΠ΄Π½ΠΎ ΠΏΡΠΎΡ ΠΎΠ΄ΡΡ ΡΠ΅ΡΠ΅Π· ΡΠΈΠ»ΡΡΡ ΠΊ ΡΠ·Π»Π°ΠΌ ΡΠΈΡΡΠ΅ΠΌΡ ΠΈ Π²ΡΠ·ΡΠ²Π°ΡΡ ΠΈΡ ΡΡΠΊΠΎΡΠ΅Π½Π½ΡΠΉ ΠΈΠ·Π½ΠΎΡ. Π’Π°ΠΊΠΎΠΌΡ ΡΠΈΠ»ΡΡΡΡ ΡΠΆΠ΅ Π½Π΅ ΠΌΠ΅ΡΡΠΎ Π½Π° Π΄Π²ΠΈΠ³Π°ΡΠ΅Π»Π΅, ΡΡΠ½ΡΡΡ Ρ Π΅Π³ΠΎ Π·Π°ΠΌΠ΅Π½ΠΎΠΉ Π±ΠΎΠ»ΡΡΠ΅ Π½Π΅Π»ΡΠ·Ρ. Π Π² Π½Π΅ΠΊΠ°ΡΠ΅ΡΡΠ²Π΅Π½Π½ΡΡ ΡΠΎΠΏΠ»ΠΈΠ²Π½ΡΡ ΡΠΈΠ»ΡΡΡΠ°Ρ Π²ΡΡΡΠ΅ΡΠ°Π΅ΡΡΡ ΠΏΡΠΎΠΏΡΡΠΊΠ½Π°Ρ ΡΠΏΠΎΡΠΎΠ±Π½ΠΎΡΡΡ ΠΈ Π²ΠΎΠ²ΡΠ΅ Π΄ΠΎ 50 ΠΌΠΈΠΊΡΠΎΠ½. Π’ΠΎ Π΅ΡΡΡ ΡΠ°ΠΊΠΈΠ΅ ΡΠΈΠ»ΡΡΡΡ Π²ΠΎΠΎΠ±ΡΠ΅ Π½Π΅Π»ΡΠ·Ρ ΠΏΡΠΈΠΌΠ΅Π½ΡΡΡ Π² Common Rail. ΠΠ΅Ρ ΠΏΡΡΡ, Π½Π°Π²Π΅ΡΠ½ΠΎΠ΅, ΠΏΠΎΠ½Π°Π΄ΠΎΠ±ΠΈΠ»ΠΎΡΡ, ΡΡΠΎΠ±Ρ Π»ΡΠ΄ΠΈ Π½Π° ΡΠ²ΠΎΠΈΡ ΠΎΡΠΈΠ±ΠΊΠ°Ρ ΠΏΠΎΠ½ΡΠ»ΠΈ, ΡΡΠΎ Common Rail ΡΡΡΠ΅ΡΡΠ²Π΅Π½Π½ΠΎ Π±ΠΎΠ»Π΅Π΅ ΠΏΡΠΈΠ²Π΅ΡΠ΅Π΄Π»ΠΈΠ²Ρ ΠΊ ΡΠΈΡΡΠΎΡΠ΅ ΡΠΎΠΏΠ»ΠΈΠ²Π° ΠΈ Π½Π΅ ΠΏΡΠΎΡΠ°ΡΡ ΡΠΎΠ³ΠΎ, ΡΡΠΎ ΠΌΠΎΠΆΠ½ΠΎ Π±ΡΠ»ΠΎ Π±Π΅Π· ΠΏΠΎΡΠ»Π΅Π΄ΡΡΠ²ΠΈΠΉ Π΄Π΅Π»Π°ΡΡ ΡΠΎ ΡΡΠ°ΡΡΠΌΠΈ ΡΠΎΠΏΠ»ΠΈΠ²Π½ΡΠΌΠΈ ΡΠΈΡΡΠ΅ΠΌΠ°ΠΌΠΈ. ΠΠΎΡΡΠΎΠΌΡ Π΅ΡΠ»ΠΈ Ρ ΡΠΊΠ°ΠΆΡ, ΡΡΠΎ Π³Π»Π°Π²Π½ΠΎΠ΅ ΡΡΠ»ΠΎΠ²ΠΈΠ΅ Π΄ΠΎΠ»Π³ΠΎΠ²Π΅ΡΠ½ΠΎΡΡΠΈ Common Rail — ΡΠ²ΠΎΠ΅Π²ΡΠ΅ΠΌΠ΅Π½Π½Π°Ρ Π·Π°ΠΌΠ΅Π½Π° ΡΠΈΠ»ΡΡΡΠΎΠ² ΠΈ ΠΈΡΠΏΠΎΠ»ΡΠ·ΠΎΠ²Π°Π½ΠΈΠ΅ ΡΠ΅ΠΊΠΎΠΌΠ΅Π½Π΄ΠΎΠ²Π°Π½Π½ΡΡ ΡΠΈΠ»ΡΡΡΠΎΠ², Π° Π² ΠΈΠ΄Π΅Π°Π»Π΅ — ΠΎΡΠΈΠ³ΠΈΠ½Π°Π»ΡΠ½ΡΡ ΡΠΈΠ»ΡΡΡΠΎΠ² Bosch, Delphi ΠΈΠ»ΠΈ Denso Π² Π·Π°Π²ΠΈΡΠΈΠΌΠΎΡΡΠΈ ΠΎΡ ΠΏΡΠΎΠΈΠ·Π²ΠΎΠ΄ΠΈΡΠ΅Π»Ρ ΡΠΈΡΡΠ΅ΠΌΡ ΠΏΠΈΡΠ°Π½ΠΈΡ, ΠΊΠΎΡΠΎΡΠΎΠΉ ΠΎΠ±ΠΎΡΡΠ΄ΠΎΠ²Π°Π½ Π΄Π²ΠΈΠ³Π°ΡΠ΅Π»Ρ, ΡΠΎ ΠΠΌΠ΅ΡΠΈΠΊΠΈ Π½Π΅ ΠΎΡΠΊΡΠΎΡ. Π ΡΠΎΠΆΠ°Π»Π΅Π½ΠΈΡ, ΡΠΎ Π²ΡΠ΅ΠΌΠ΅Π½Π΅ΠΌ ΠΎΠ±Π½Π°ΡΡΠΆΠΈΠ»Π°ΡΡ Π΅ΡΠ΅ ΠΎΠ΄Π½Π° ΠΏΡΠΎΠ±Π»Π΅ΠΌΠ°, ΠΊΠΎΡΠΎΡΠ°Ρ Π²Π»ΠΈΡΠ΅Ρ Π½Π° Π½Π°Π΄Π΅ΠΆΠ½ΠΎΡΡΡ ΡΠΈΡΡΠ΅ΠΌΡ, — Π½Π°ΡΠΎΡΡ ΠΈ ΡΠΎΠΏΠ»ΠΈΠ²Π½ΡΠ΅ Π°ΠΊΠΊΡΠΌΡΠ»ΡΡΠΎΡΡ ΡΠΆΠ°Π²Π΅ΡΡ ΠΈΠ·Π½ΡΡΡΠΈ. Π Π½Π°ΡΠΎΡΠ΅ ΠΌΠΎΠ³ΡΡ Π·Π°ΠΊΠ»ΠΈΠ½ΠΈΡΡ ΠΏΠ»ΡΠ½ΠΆΠ΅ΡΡ —Β ΠΏΡΠΎΠ΄ΡΠΊΡΡ ΠΊΠΎΡΡΠΎΠ·ΠΈΠΈ ΠΏΠΎΠΏΠ°Π΄Π°ΡΡ Π² ΡΠΎΡΡΡΠ½ΠΊΠΈ ΠΈ Π²ΡΠ²ΠΎΠ΄ΡΡ ΠΈΡ ΠΈΠ· ΡΡΡΠΎΡ. Π’Π°ΠΊΠΈΠΌ ΠΎΠ±ΡΠ°Π·ΠΎΠΌ, ΠΊ Π΄Π²ΡΠΌ ΡΠΊΠ°Π·Π°Π½Π½ΡΠΌ Π²ΡΡΠ΅ ΠΏΡΠΈΡΠΈΠ½Π°ΠΌ ΠΏΡΠ΅ΠΆΠ΄Π΅Π²ΡΠ΅ΠΌΠ΅Π½Π½ΡΡ Π½Π΅ΠΈΡΠΏΡΠ°Π²Π½ΠΎΡΡΠ΅ΠΉ Common Rail — ΠΏΡΠΈΠ³ΠΎΠ΄Π½ΠΎΡΡΠΈ ΡΠΈΠ»ΡΡΡΠ° ΠΈ ΠΏΠ΅ΡΠΈΠΎΠ΄ΠΈΡΠ½ΠΎΡΡΠΈ Π΅Π³ΠΎ Π·Π°ΠΌΠ΅Π½Ρ — Π΄ΠΎΠ±Π°Π²ΠΈΠ»Π°ΡΡ Π΅ΡΠ΅ ΠΎΠ΄Π½Π°. Π ΠΎΠ½Π° Π»ΠΈΡΠ½ΠΈΠΉ ΡΠ°Π· ΠΏΠΎΠ΄ΡΠ²Π΅ΡΠΆΠ΄Π°Π΅Ρ, Π½Π°ΡΠΊΠΎΠ»ΡΠΊΠΎ Common Rail ΠΊΡΠΈΡΠΈΡΠ΅Π½ ΠΊ ΠΊΠ°ΡΠ΅ΡΡΠ²Ρ ΡΠΎΠΏΠ»ΠΈΠ²Π°. ΠΡΠΎΠΌΠ΅ Π²ΠΎΠ΄Ρ Π² ΡΠΎΠΏΠ»ΠΈΠ²Π΅ ΠΊ ΠΊΠΎΡΡΠΎΠ·ΠΈΠΈ, ΡΠΊΠΎΡΠ΅Π΅ Π²ΡΠ΅Π³ΠΎ, Π±ΡΠ»ΠΎ ΠΏΡΠΈΡΠ°ΡΡΠ½ΠΎ ΠΈ Π±ΠΈΠΎΡΠΎΠΏΠ»ΠΈΠ²ΠΎ. ΠΠΎ Π²ΡΡΠΊΠΎΠΌ ΡΠ»ΡΡΠ°Π΅ Π½Π° Π²ΡΠ΅ΠΌΡ, ΠΊΠΎΠ³Π΄Π° ΠΎΠ½ΠΎ ΠΏΡΠΎΠ΄Π°Π²Π°Π»ΠΎΡΡ Π½Π° ΠΠΠ‘, ΠΊΠ°ΠΊ ΡΠ°Π· ΠΏΡΠΈΡΠ΅Π»ΡΡ ΠΏΠΈΠΊ ΠΎΠ±ΡΠ°ΡΠ΅Π½ΠΈΠΉ Ρ ΠΏΡΠΎΠ±Π»Π΅ΠΌΠ°ΠΌΠΈ, Π²ΡΠ·Π²Π°Π½Π½ΡΠΌΠΈ ΠΊΠΎΡΡΠΎΠ·ΠΈΠ΅ΠΉ, Π΄Π° ΠΈ ΡΠ΅ΠΉΡΠ°Ρ, Π΄ΡΠΌΠ°Ρ, Π½Π° ΠΌΠ½ΠΎΠ³ΠΈΡ ΠΌΠ°ΡΠΈΠ½Π°Ρ , Π³Π΄Π΅ ΠΏΠ΅ΡΠ²ΠΎΠΏΡΠΈΡΠΈΠ½ΠΎΠΉ Π²ΡΡ ΠΎΠ΄Π° Common Rail ΠΈΠ· ΡΡΡΠΎΡ ΡΠ²Π»ΡΠ΅ΡΡΡ ΠΊΠΎΡΡΠΎΠ·ΠΈΡ, — ΡΡΠΎ Π²ΡΠ΅ Π΅ΡΠ΅ ΠΏΠΎΡΠ»Π΅Π΄ΡΡΠ²ΠΈΡ Π±ΡΠ»ΡΡ Π·Π°ΠΏΡΠ°Π²ΠΎΠΊ Π±ΠΈΠΎΡΠΎΠΏΠ»ΠΈΠ²ΠΎΠΌ. ΠΠ΄Π½Π°ΠΊΠΎ Π΅ΡΠ»ΠΈ ΠΊΠΎΡΡΠΎΠ·ΠΈΠΈ ΡΠ΄Π°ΡΡΡΡ Π±Π»Π°Π³ΠΎΠΏΠΎΠ»ΡΡΠ½ΠΎ ΠΈΠ·Π±Π΅ΠΆΠ°ΡΡ, Π΅ΡΠ»ΠΈ ΡΠΈΡΡΠ΅ΠΌΡ Π·Π°ΡΠΈΡΠ°Π΅Ρ ΠΊΠ°ΡΠ΅ΡΡΠ²Π΅Π½Π½ΡΠΉ ΡΠΈΠ»ΡΡΡ ΠΈ ΠΎΠ½ Π²ΠΎΠ²ΡΠ΅ΠΌΡ Π±ΡΠ΄Π΅Ρ Π·Π°ΠΌΠ΅Π½Π΅Π½ Π½Π° ΡΠ°ΠΊΠΎΠΉ ΠΆΠ΅ ΡΠΈΠ»ΡΡΡ, ΡΠΎ ΠΏΡΠΎΡΠ»ΡΠΆΠΈΡ Common Rail ΡΡΠΎΠ»ΡΠΊΠΎ, ΡΠΊΠΎΠ»ΡΠΊΠΎ Π΅ΠΌΡ ΠΎΡΠΌΠ΅ΡΠ΅Π½ΠΎ ΠΏΡΠΎΠΈΠ·Π²ΠΎΠ΄ΠΈΡΠ΅Π»Π΅ΠΌ, ΠΈ ΡΡΠ°Π½Π΅Ρ Π½Π΅ΠΈΡΠΏΡΠ°Π²Π½ΡΠΌ Π»ΠΈΡΡ ΠΏΠΎ Π΅ΡΡΠ΅ΡΡΠ²Π΅Π½Π½ΠΎΠΉ ΠΏΡΠΈΡΠΈΠ½Π΅ ΠΈΠ·-Π·Π° ΠΈΠ·Π½ΠΎΡΠ° ΠΏΡΠΈ Π±ΠΎΠ»ΡΡΠΎΠΌ ΠΏΡΠΎΠ±Π΅Π³Π΅. ΠΠΎΠ·ΠΌΠΎΠΆΠ½Ρ, ΠΊΠΎΠ½Π΅ΡΠ½ΠΎ, ΡΠ»ΡΡΠ°ΠΉΠ½ΠΎΡΡΠΈ. Π ΠΏΡΠΈΠΌΠ΅ΡΡ, ΠΌΡ ΡΡΠ°Π»ΠΊΠΈΠ²Π°Π»ΠΈΡΡ, ΠΊΠΎΠ³Π΄Π° ΡΠΈΡΡΠ΅ΠΌΡ Π²ΡΠ²ΠΎΠ΄ΠΈΠ» ΠΈΠ· ΡΡΡΠΎΡ ΠΊΡΡΠΎΡΠ΅ΠΊ Π·Π°Π²ΠΎΠ΄ΡΠΊΠΎΠ³ΠΎ Π³Π΅ΡΠΌΠ΅ΡΠΈΠΊΠ°, Π½ΠΎ ΡΡΠΎ Π΅Π΄ΠΈΠ½ΠΈΡΠ½ΡΠΉ ΡΠ»ΡΡΠ°ΠΉ. Π ΠΌΠ°ΡΡΠΎΠ²ΠΎΡΡΠΈ ΠΌΠΎΠΆΠ½ΠΎ Π³ΠΎΠ²ΠΎΡΠΈΡΡ ΡΠΎΠ»ΡΠΊΠΎ Π² ΠΎΡΠ½ΠΎΡΠ΅Π½ΠΈΠΈ ΠΏΡΠΎΠ³ΠΎΡΠ°ΡΡΠΈΡ ΡΠΏΠ»ΠΎΡΠ½ΠΈΡΠ΅Π»ΡΠ½ΡΡ ΡΠ°ΠΉΠ± ΠΏΠΎΠ΄ ΡΠΎΡΡΡΠ½ΠΊΠ°ΠΌΠΈ. ΠΠΎΡ ΡΡΠΎ Π΄Π΅ΠΉΡΡΠ²ΠΈΡΠ΅Π»ΡΠ½ΠΎ Π±Π΅Π΄Π°. Π‘Π°ΠΆΠ° Π·Π°Π±ΠΈΠ²Π°Π΅Ρ ΠΊΠΎΠ»ΠΎΠ΄Π΅Ρ ΡΠΎΡΡΡΠ½ΠΊΠΈ, ΠΊΠΎΡΠΏΡΡ ΡΠΎΡΡΡΠ½ΠΊΠΈ ΠΏΠ΅ΡΠ΅Π³ΡΠ΅Π²Π°Π΅ΡΡΡ, ΠΏΡΠΈ ΡΡΠΎΠΌ Π²ΡΡ ΠΎΠ΄ΠΈΡ ΠΈΠ· ΡΡΡΠΎΡ ΡΠ°ΡΠΏΡΠ»ΠΈΡΠ΅Π»Ρ. Π Π΄Π°Π»ΡΡΠ΅ ΠΎΡΠ΅Π½Ρ ΡΠ»ΠΎΠΆΠ½ΠΎΠ΅ ΠΈΠ·Π²Π»Π΅ΡΠ΅Π½ΠΈΠ΅ ΡΠΎΡΡΡΠ½ΠΎΠΊ, ΠΈΠ½ΠΎΠ³Π΄Π° ΠΈ Π½Π΅Π²ΠΎΠ·ΠΌΠΎΠΆΠ½ΠΎΠ΅. ΠΡΠ»ΠΈ Π²Π»Π°Π΄Π΅Π»Π΅Ρ ΡΡΠ»ΡΡΠ°Π» ΡΠ²ΠΈΡΡΡΡΠΈΠΉ Π·Π²ΡΠΊ, ΡΠΎΠ²ΠΏΠ°Π΄Π°ΡΡΠΈΠΉ Ρ ΡΠ°ΠΊΡΠ°ΠΌΠΈ ΡΠ°Π±ΠΎΡΡ Π΄Π²ΠΈΠ³Π°ΡΠ΅Π»Ρ, Π½Π°Π΄ΠΎ Π½Π΅ΠΌΠ΅Π΄Π»Π΅Π½Π½ΠΎ Π΅Ρ Π°ΡΡ Π½Π° ΡΠ΅ΡΠ²ΠΈΡ, ΠΏΠΎΠΊΠ° Π΄Π΅Π»ΠΎ Π½Π΅ Π·Π°ΡΠ»ΠΎ Π΄Π°Π»Π΅ΠΊΠΎ. ΠΠΎ Π΅ΡΠ»ΠΈ ΡΠΎΠ±Π»ΡΠ΄Π°ΡΡ ΡΠΊΠ°Π·Π°Π½Π½ΡΠ΅ ΡΡΠ»ΠΎΠ²ΠΈΡ ΠΈ ΠΎΠ±ΠΎΠΉΠ΄Π΅ΡΡΡ Π±Π΅Π· ΡΠ»ΡΡΠ°ΠΉΠ½ΠΎΡΡΠ΅ΠΉ, Π½Π° Π»Π΅Π³ΠΊΠΎΠ²ΡΡ Π°Π²ΡΠΎΠΌΠΎΠ±ΠΈΠ»ΡΡ Common Rail Π΄Π΅ΡΠΆΠΈΡΡΡ Π±Π΅Π· ΠΊΠ°ΠΊΠΈΡ -Π»ΠΈΠ±ΠΎ ΠΏΡΠΎΠ±Π»Π΅ΠΌ 10 Π»Π΅Ρ ΠΈ Π΄Π°ΠΆΠ΅ Π΄ΠΎΠ»ΡΡΠ΅. Π Π½Π° Π΄ΠΈΠ·Π΅Π»ΡΡ Π΄Π»Ρ Π³ΡΡΠ·ΠΎΠ²ΠΎΠΉ ΡΠ΅Ρ Π½ΠΈΠΊΠΈ Common Rail ΡΠ°ΡΡΡΠΈΡΠ°Π½ Π½Π° Π΅ΡΠ΅ Π±ΠΎΠ»ΡΡΠΈΠ΅ ΠΏΠΎΠ±Π΅Π³ΠΈ. ΠΠΈΠ΄ΠΈΠΌΠΎ, ΠΏΡΠΈ ΠΈΠ·Π³ΠΎΡΠΎΠ²Π»Π΅Π½ΠΈΠΈ ΠΊΠΎΠΌΠΏΠΎΠ½Π΅Π½ΡΠΎΠ² ΠΈΡΠΏΠΎΠ»ΡΠ·ΡΡΡΡΡ Π΄ΡΡΠ³ΠΈΠ΅ ΠΌΠ°ΡΠ΅ΡΠΈΠ°Π»Ρ. Π Π°Π·Π½ΠΈΡΠ° ΡΡΡΠ΅ΡΡΠ²ΡΠ΅Ρ Π΄Π°ΠΆΠ΅ Π²Π½ΡΡΡΠΈ ΡΠΎΠΏΠ»ΠΈΠ²Π½ΡΡ ΡΠΈΡΡΠ΅ΠΌ ΠΎΠ΄Π½ΠΎΠΉ ΠΈ ΡΠΎΠΉ ΠΆΠ΅ ΠΌΠ°ΡΠΊΠΈ. ΠΠΎΡ ΠΎΠΆΠ΅, Ρ ΠΏΡΠΎΠΈΠ·Π²ΠΎΠ΄ΠΈΡΠ΅Π»Π΅ΠΉ Π΅ΡΡΡ ΡΠ²ΠΎΠΈ ΡΠΎΠΎΠ±ΡΠ°ΠΆΠ΅Π½ΠΈΡ, ΡΠΊΠΎΠ»ΡΠΊΠΎ ΡΠΈΡΡΠ΅ΠΌΠ° ΠΏΠΈΡΠ°Π½ΠΈΡ Π΄ΠΎΠ»ΠΆΠ½Π° ΡΠ»ΡΠΆΠΈΡΡ Π½Π° Π»Π΅Π³ΠΊΠΎΠ²ΡΡ ΠΌΠΎΠ΄Π΅Π»ΡΡ , Π° ΡΠΊΠΎΠ»ΡΠΊΠΎ Π½Π° Π³ΡΡΠ·ΠΎΠ²ΡΡ . Π ΠΈΠ· ΠΎΡΠΎΠ±Π΅Π½Π½ΠΎΡΡΠ΅ΠΉ ΡΠΎΠΉ ΠΈΠ»ΠΈ ΠΈΠ½ΠΎΠΉ ΡΠΈΡΡΠ΅ΠΌΡ, Π½Π°Π»ΠΈΡΠΈΡ Π² Π½Π΅ΠΉ ΡΠ»Π°Π±ΡΡ ΠΌΠ΅ΡΡ Π²ΡΡΠ΅ΠΊΠ°ΡΡ Π΄ΡΡΠ³ΠΈΠ΅ ΠΏΡΠΎΠ±Π»Π΅ΠΌΡ. ΠΠ°ΠΏΡΠΈΠΌΠ΅Ρ, Π΅ΡΠ»ΠΈ ΠΏΡΠΎΠ΄ΠΎΠ»ΠΆΠΈΡΡ ΠΎ ΡΠΈΡΡΠ΅ΠΌΠ΅ Delphi Π½Π° ΠΌΠΎΡΠΎΡΠ΅ Mondeo, ΠΊΠΎΡΠΎΡΠΎΠΉ ΠΌΡ ΡΠΆΠ΅ ΠΊΠΎΡΠ½ΡΠ»ΠΈΡΡ, ΡΠΎ Π² Π½Π΅ΠΉ Π³Π»Π°Π²Π½ΡΠΌ ΠΏΠΎΡΡΡΠ°Π΄Π°Π²ΡΠΈΠΌ ΠΎΡ ΡΠΌΠ°Π·ΠΊΠΈ Π½Π΅ΠΊΠ°ΡΠ΅ΡΡΠ²Π΅Π½Π½ΠΎ ΠΎΡΠΈΡΠ΅Π½Π½ΡΠΌ ΡΠΎΠΏΠ»ΠΈΠ²ΠΎΠΌ ΡΠ²Π»ΡΠ΅ΡΡΡ ΠΏΠΎΠ΄ΠΊΠ°ΡΠΈΠ²Π°ΡΡΠΈΠΉ Π½Π°ΡΠΎΡ. ΠΠ½ Π½Π°Ρ ΠΎΠ΄ΠΈΡΡΡ Π²Π½ΡΡΡΠΈ Π½Π°ΡΠΎΡΠ° Π²ΡΡΠΎΠΊΠΎΠ³ΠΎ Π΄Π°Π²Π»Π΅Π½ΠΈΡ. ΠΠ·Π½Π°ΡΠΈΠ²Π°ΡΡΡΡ Π»ΠΎΠΏΠ°ΡΠΊΠΈ ΠΏΠΎΠ΄ΠΊΠ°ΡΠΈΠ²Π°ΡΡΠ΅Π³ΠΎ Π½Π°ΡΠΎΡΠ°, Π½ΠΎ ΡΠΈΠ»ΡΡΡ-ΡΠΎ ΡΡΠΎΠΈΡ Π΄ΠΎ Π½Π΅Π³ΠΎ, ΠΏΠΎΡΡΠΎΠΌΡ ΠΏΠΎΡΠ»Π΅ Π½Π°ΡΠΎΡΠ° Π·Π°ΡΠΈΡΡ ΠΎΡ ΠΏΡΠΎΠ΄ΡΠΊΡΠΎΠ² ΠΈΠ·Π½ΠΎΡΠ° Π»ΠΎΠΏΠ°ΡΠΎΠΊ Π½Π΅Ρ. Π Π΄Π°Π»ΡΡΠ΅ Π½Π° ΠΏΡΡΠΌΠΎΠΉ ΡΠ²ΡΠ·ΠΈ Ρ Π½Π°ΡΠΎΡΠΎΠΌ — ΡΠΎΠΏΠ»ΠΈΠ²Π½ΡΠΉ Π°ΠΊΠΊΡΠΌΡΠ»ΡΡΠΎΡ ΠΈ ΡΠΎΡΡΡΠ½ΠΊΠΈ. Π’Π΅ΠΏΠ΅ΡΡ ΠΎΡ Π³ΡΡΠ·ΠΈ Π² ΡΠΎΠΏΠ»ΠΈΠ²Π΅ ΡΡΡΠ°Π΄Π°ΡΡ ΡΠΆΠ΅ ΡΠΎΡΡΡΠ½ΠΊΠΈ. Π§ΡΠΎ ΡΡΡΡΠΆΠΊΠ°, ΠΈΠ»ΠΈ, Π²Π΅ΡΠ½Π΅Π΅, ΠΌΠ΅ΡΠ°Π»Π»ΠΈΡΠ΅ΡΠΊΠ°Ρ ΠΏΡΠ΄ΡΠ°, Π² ΡΠΎΠΏΠ»ΠΈΠ²Π΅ Π΅ΡΡΡ, Π½Π΅ΡΠ΅Π΄ΠΊΠΎ ΠΌΠΎΠΆΠ½ΠΎ ΡΠ²ΠΈΠ΄Π΅ΡΡ, Π΅ΡΠ»ΠΈ Π·Π°Π³Π»ΡΠ½ΡΡΡ Π² Π±Π°ΠΊ, ΠΊΡΠ΄Π° ΡΠ°ΡΡΠΈΡΠΊΠΈ ΠΏΡΠ΄ΡΡ ΠΏΠΎΠΏΠ°Π΄Π°ΡΡ ΠΏΠΎ «ΠΎΠ±ΡΠ°ΡΠΊΠ΅». ΠΠ° Π΄Π½Π΅ Π±Π°ΠΊΠ° ΠΎΠ½ΠΈ Π±Π»Π΅ΡΡΡΡ, ΠΊΠ°ΠΊ Π·Π²Π΅Π·Π΄ΠΎΡΠΊΠΈ Π½Π° Π½ΠΎΡΠ½ΠΎΠΌ Π½Π΅Π±Π΅. Π‘Π°ΠΌΠΈ ΠΏΠΎ ΡΠ΅Π±Π΅ ΡΠΎΡΡΡΠ½ΠΊΠΈ ΠΈΠΌΠ΅ΡΡ Π±ΠΎΠ»ΡΡΠΎΠΉ ΡΠ΅ΡΡΡΡ, Π½ΠΎ ΠΊΠΎΠ³Π΄Π° Π² Π΄Π΅Π»ΠΎ Π²ΠΌΠ΅ΡΠΈΠ²Π°Π΅ΡΡΡ ΡΡΡΡΠΆΠΊΠ°, ΠΊΠΎΡΠΎΡΡΡ Π³ΠΎΠ½ΠΈΡ ΠΏΠΎΠ΄ΠΊΠ°ΡΠΈΠ²Π°ΡΡΠΈΠΉ Π½Π°ΡΠΎΡ, ΠΈ ΡΠ°ΡΡΠΈΡΠΊΠΈ ΡΠΆΠ°Π²ΡΠΈΠ½Ρ, Π΄ΠΎΠ»Π³ΠΎ ΡΠΎΡΡΡΠ½ΠΊΠΈ Π½Π΅ Π²ΡΠ΄Π΅ΡΠΆΠΈΠ²Π°ΡΡ. ΠΡ ΠΈΠ·Π½ΠΎΡΠ° Π½Π°ΡΡΡΠ°Π΅ΡΡΡ ΠΈΡ Π³ΠΈΠ΄ΡΠΎΠΏΠ»ΠΎΡΠ½ΠΎΡΡΡ, Π° Π²ΡΠ»Π΅Π΄ Π·Π° Π½Π΅ΠΈΡΠΏΡΠ°Π²Π½ΠΎΡΡΡΡ ΡΠΎΡΡΡΠ½ΠΎΠΊ Π½Π°ΡΠΈΠ½Π°ΡΡΡΡ ΠΏΡΠΎΠ±Π»Π΅ΠΌΡ Ρ Π·Π°ΠΏΡΡΠΊΠΎΠΌ, Π½Π΅ΡΠ°Π²Π½ΠΎΠΌΠ΅ΡΠ½ΠΎΠΉ ΡΠ°Π±ΠΎΡΠΎΠΉ, Π΄ΡΠΌΠ»Π΅Π½ΠΈΠ΅ΠΌ. Π Delphi ΠΏΠΎΠ΄ΠΊΠ°ΡΠΈΠ²Π°ΡΡΠΈΠΉ Π½Π°ΡΠΎΡ — ΡΠ»Π°Π±ΠΎΠ΅ ΠΌΠ΅ΡΡΠΎ Π²ΡΠ΅ΠΉ ΡΠΈΡΡΠ΅ΠΌΡ. ΠΠ½ΠΎ ΠΎΠΏΡΠ΅Π΄Π΅Π»ΡΠ΅Ρ Π½Π°Π΄Π΅ΠΆΠ½ΠΎΡΡΡ ΡΠΈΡΡΠ΅ΠΌΡ, ΠΏΠΎΡΠΎΠΌΡ ΡΡΠΎ ΠΏΡΠΎΠ΄ΡΠΊΡΡ ΠΈΠ·Π½ΠΎΡΠ° ΠΏΠΎΠ΄ΠΊΠ°ΡΠΈΠ²Π°ΡΡΠ΅Π³ΠΎ Π½Π°ΡΠΎΡΠ° Π²ΡΠ²ΠΎΠ΄ΡΡ ΠΈΠ· ΡΡΡΠΎΡ Π²ΡΠ΅ ΠΎΡΡΠ°Π»ΡΠ½ΡΠ΅ ΡΠ°ΡΡΠΈ. ΠΠ΄Π½Π°ΠΊΠΎ ΡΡΠΎ Π΄Π΅Π»Π°Π΅Ρ Π²Π»Π°Π΄Π΅Π»Π΅Ρ? ΠΠ½ ΠΏΡΠΈΠ½ΠΎΡΠΈΡ Π² ΡΠ΅ΠΌΠΎΠ½Ρ ΡΠΎΡΡΡΠ½ΠΊΠΈ. ΠΠ»ΠΈ ΠΊΠ°ΠΊ Π²Π°ΡΠΈΠ°Π½Ρ — ΠΏΠΎΠΊΡΠΏΠ°Π΅Ρ Π΄ΡΡΠ³ΠΈΠ΅ ΡΠΎΡΡΡΠ½ΠΊΠΈ. ΠΡΡΠ΅ΠΌΠΎΠ½ΡΠΈΡΠΎΠ²Π°ΡΡ ΡΠΎΡΡΡΠ½ΠΊΠΈ ΠΌΠΎΠΆΠ½ΠΎ, Π·Π°ΠΌΠ΅Π½ΠΈΡΡ ΠΌΠΎΠΆΠ½ΠΎ, Π½ΠΎ Π²Π΅Π΄Ρ Π΄ΠΎΠ»Π³ΠΎ ΠΎΠ½ΠΈ Π½Π΅ ΠΏΡΠΎΡΠ°Π±ΠΎΡΠ°ΡΡ, ΡΠ°ΠΊ ΠΊΠ°ΠΊ Π½Π΅ ΡΡΡΡΠ°Π½Π΅Π½Π° ΠΏΠ΅ΡΠ²ΠΎΠΏΡΠΈΡΠΈΠ½Π°. ΠΠ΅Π²Π°ΠΆΠ½ΠΎ, ΠΏΠΎΠ΄ΠΊΠ°ΡΠΈΠ²Π°ΡΡΠΈΠΉ Π½Π°ΡΠΎΡ ΠΏΠΎ-ΠΏΡΠ΅ΠΆΠ½Π΅ΠΌΡ Π³ΠΎΠ½ΠΈΡ ΡΡΡΡΠΆΠΊΡ ΠΈΠ»ΠΈ Π²ΠΈΠ½ΠΎΠ²Π°Ρ ΡΠΆΠ°Π²ΡΠΉ Π°ΠΊΠΊΡΠΌΡΠ»ΡΡΠΎΡ. ΠΠ°ΠΆΠ½ΠΎ, ΡΡΠΎ ΡΠ΅ΠΌΠΎΠ½Ρ ΡΠΎΡΡΡΠ½ΠΎΠΊ Π±Π΅Π· ΡΡΡΡΠ°Π½Π΅Π½ΠΈΡ ΠΏΡΠΈΡΠΈΠ½Ρ ΠΈΡ Π²ΡΡ ΠΎΠ΄Π° ΠΈΠ· ΡΡΡΠΎΡ — Π²ΡΠ±ΡΠΎΡΠ΅Π½Π½ΡΠ΅ Π΄Π΅Π½ΡΠ³ΠΈ. ΠΠΈΠ°Π³Π½ΠΎΡΡΠΈΠΊΠ° Π½Π΅ΠΈΡΠΏΡΠ°Π²Π½ΠΎΡΡΠ΅ΠΉ — Π΄ΡΡΠ³Π°Ρ ΡΠ΅ΡΡΠ΅Π·Π½Π°Ρ ΠΏΡΠΎΠ±Π»Π΅ΠΌΠ° Common Rail, ΠΎΡ ΠΊΠΎΡΠΎΡΠΎΠΉ Π·Π°Π²ΠΈΡΠΈΡ, Π² ΠΊΠ°ΠΊΠΈΠ΅ Π΄Π΅Π½ΡΠ³ΠΈ ΠΎΠ±ΠΎΠΉΠ΄Π΅ΡΡΡ ΡΠ΅ΠΌΠΎΠ½Ρ ΠΈ ΠΊΠ°ΠΊ Π΄ΠΎΠ»Π³ΠΎ ΠΏΠΎΡΠ»Π΅ Π½Π΅Π³ΠΎ ΡΠΈΡΡΠ΅ΠΌΠ° ΠΏΡΠΎΡΠ»ΡΠΆΠΈΡ. ΠΠ°ΡΠΈ Π²Π»Π°Π΄Π΅Π»ΡΡΡ Π½Π° Π΄ΠΈΠ°Π³Π½ΠΎΡΡΠΈΠΊΠ΅ ΡΠ°ΡΡΠΎ ΡΡΠ°ΡΠ°ΡΡΡΡ ΡΡΠΊΠΎΠ½ΠΎΠΌΠΈΡΡ, Π° ΠΏΠΎΡΠΊΠΎΠ»ΡΠΊΡ ΠΎΠ½ΠΈ Π½Π΅ ΡΠΏΠ΅ΡΠΈΠ°Π»ΠΈΡΡΡ, ΡΠΎ Π½Π°ΡΠΈΠ½Π°ΡΡ Ρ ΡΠ΅Π³ΠΎ-ΡΠΎ Π»Π΅Π³ΠΊΠΎΠ³ΠΎ, ΠΈ Π΅ΡΠ»ΠΈ ΡΠ΅Π·ΡΠ»ΡΡΠ°ΡΠ° Π½Π΅Ρ, ΠΏΡΠΎΠ΄ΠΎΠ»ΠΆΠ°ΡΡ ΠΏΠΎΡΡΠ΅ΠΏΠ΅Π½Π½ΠΎ ΠΌΠ΅Π½ΡΡΡ ΡΡΠΎ-ΡΠΎ Π΅ΡΠ΅, Π·Π°ΡΠ΅ΠΌ Π΅ΡΠ΅ ΠΈ ΡΠ°ΠΊ Π΄Π°Π»Π΅Π΅. Π Π½ΡΠ½ΡΠ΅ Π΄ΠΈΠ°Π³Π½ΠΎΡΡΠ°ΠΌΠΈ ΠΈ Π²ΠΎΠ²ΡΠ΅ ΡΡΠ°Π»ΠΈ Π²ΡΠ΅, Ρ ΠΊΠΎΠ³ΠΎ Π΅ΡΡΡ ΡΠΌΠ°ΡΡΡΠΎΠ½, Π² ΠΊΠΎΡΠΎΡΡΠΉ ΠΌΠΎΠΆΠ½ΠΎ Π·Π°ΠΊΠ°ΡΠ°ΡΡ ΡΠΎΠΎΡΠ²Π΅ΡΡΡΠ²ΡΡΡΡΡ ΠΏΡΠΎΠ³ΡΠ°ΠΌΠΌΡ. ΠΠ½ΠΎΠ³Π΄Π° ΡΠ°ΠΊΠΎΠΉ ΠΏΠΎΠ΄Ρ ΠΎΠ΄ ΠΏΡΠΎΠΊΠ°ΡΡΠ²Π°Π΅Ρ, Π½ΠΎ ΡΠ°ΡΠ΅ Π±ΡΠ²Π°Π΅Ρ Π½Π°ΠΎΠ±ΠΎΡΠΎΡ. ΠΠ°ΠΏΡΠΈΠΌΠ΅Ρ, ΠΊΠΎΡΡΠΎΠ·ΠΈΡ Π°ΠΊΠΊΡΠΌΡΠ»ΡΡΠΎΡΠ°, ΠΊΠΎΡΠΎΡΠ°Ρ ΠΏΡΠΈΠ²Π΅Π»Π° ΠΊ Π½Π΅ΠΈΡΠΏΡΠ°Π²Π½ΠΎΡΡΠΈ ΡΠΎΡΡΡΠ½ΠΊΠΈ, Ρ ΠΏΠΎΠΌΠΎΡΡΡ ΠΊΠΎΠΌΠΏΡΡΡΠ΅ΡΠ½ΠΎΠΉ Π΄ΠΈΠ°Π³Π½ΠΎΡΡΠΈΠΊΠΈ Π½Π΅ ΠΎΠΏΡΠ΅Π΄Π΅Π»ΠΈΡΡ. ΠΠ°Π»ΠΈΡΠΈΠ΅ Π² ΡΠΌΠ°ΡΡΡΠΎΠ½Π΅ ΠΈΠ»ΠΈ Π½ΠΎΡΡΠ±ΡΠΊΠ΅ Π΄ΠΈΠ°Π³Π½ΠΎΡΡΠΈΡΠ΅ΡΠΊΠΎΠΉ ΠΏΡΠΎΠ³ΡΠ°ΠΌΠΌΡ Π½Π΅ Π΄Π°Π΅Ρ ΠΏΠΎΠ»ΡΠ·ΠΎΠ²Π°ΡΠ΅Π»Ρ ΡΠ΅Ρ Π·Π½Π°Π½ΠΈΠΉ ΠΎ ΡΠΎΠ½ΠΊΠΎΡΡΡΡ ΠΈ Π½ΡΠ°Π½ΡΠ°Ρ , ΠΊΠΎΡΠΎΡΡΠ΅ ΡΠ²ΠΎΠΉΡΡΠ²Π΅Π½Π½Ρ ΡΠΈΡΡΠ΅ΠΌΠ΅ Π² Π·Π°Π²ΠΈΡΠΈΠΌΠΎΡΡΠΈ ΠΎΡ Π΅Π΅ ΠΌΠ°ΡΠΊΠΈ, Π³ΠΎΠ΄Π° Π²ΡΠΏΡΡΠΊΠ°. ΠΠΈΠ°Π³Π½ΠΎΡΡΠΈΠΊΠ° Π²Π΅Π΄Ρ Π½Π΅ Π·Π°ΠΊΠ»ΡΡΠ°Π΅ΡΡΡ Π² ΡΡΠΈΡΡΠ²Π°Π½ΠΈΠΈ ΠΎΡΠΈΠ±ΠΎΠΊ. ΠΠΎΠ΄Ρ ΠΏΠΎΠ΄ΡΠ°Π·ΡΠΌΠ΅Π²Π°ΡΡ ΠΎΠΏΡΠ΅Π΄Π΅Π»Π΅Π½Π½ΡΡ Π½Π΅ΠΈΡΠΏΡΠ°Π²Π½ΠΎΡΡΡ, Π½ΠΎ Ρ Π½Π΅Π΅ ΠΌΠΎΠΆΠ΅Ρ Π±ΡΡΡ Π½Π΅ΡΠΊΠΎΠ»ΡΠΊΠΎ ΡΠ°Π·Π½ΡΡ ΠΈΡΡΠΎΡΠ½ΠΈΠΊΠΎΠ². Π‘ΠΏΠ΅ΡΠΈΠ°Π»ΠΈΡΡ Ρ ΠΏΠΎΠΌΠΎΡΡΡ Π΄ΠΈΠ°Π³Π½ΠΎΡΡΠΈΡΠ΅ΡΠΊΠΎΠ³ΠΎ ΠΎΠ±ΠΎΡΡΠ΄ΠΎΠ²Π°Π½ΠΈΡ, ΠΊΠΎΡΠΎΡΡΠΌ ΠΎΠ½ ΡΠ°ΡΠΏΠΎΠ»Π°Π³Π°Π΅Ρ ΠΏΠΎΠΌΠΈΠΌΠΎ ΠΊΠΎΠΌΠΏΡΡΡΠ΅ΡΠ°, ΠΈ ΡΠΎΠ±ΡΡΠ²Π΅Π½Π½ΠΎΠ³ΠΎ ΠΎΠΏΡΡΠ° Π½Π°ΠΉΠ΄Π΅Ρ ΠΊΠΎΠ½ΠΊΡΠ΅ΡΠ½ΡΡ Π΄Π΅ΡΠ°Π»Ρ, ΠΊΠΎΡΠΎΡΠ°Ρ ΡΡΠ΅Π±ΡΠ΅Ρ Π·Π°ΠΌΠ΅Π½Ρ. Π ΡΡΠΎ ΠΏΠΎΠ»ΡΡΠΈΡΡΡ Π΄Π΅ΡΠ΅Π²Π»Π΅, ΡΠ΅ΠΌ ΠΌΠ΅Π½ΡΡΡ ΠΏΠΎΠΎΡΠ΅ΡΠ΅Π΄Π½ΠΎ Π²ΡΠ΅ ΠΏΠΎΠ΄ΡΡΠ΄. ΠΡΠΈΠ²Π΅Π΄Ρ ΠΏΡΠΎΡΡΠ΅ΠΉΡΠΈΠΉ ΠΏΡΠΈΠΌΠ΅Ρ Π·Π½Π°Π½ΠΈΠΉ ΠΎ Π½ΡΠ°Π½ΡΠ°Ρ . ΠΠ²ΡΡ Π»ΠΈΡΡΠΎΠ²ΡΠ΅ 8-ΠΊΠ»Π°ΠΏΠ°Π½Π½ΡΠ΅ ΠΌΠΎΡΠΎΡΡ HDi ΠΈΠ΄ΡΡ Ρ Π½Π°ΡΠ°Π»Π° 2000-Ρ Π³ΠΎΠ΄ΠΎΠ². ΠΠΎΠ½ΡΡΠ½ΠΎ, ΡΡΠΎ Π΄Π°ΠΆΠ΅ ΠΏΡΠΈ ΠΏΡΠ°Π²ΠΈΠ»ΡΠ½ΠΎΠΉ ΡΠΊΡΠΏΠ»ΡΠ°ΡΠ°ΡΠΈΠΈ ΡΠΎΡΡΡΠ½ΠΊΠΈ Π² Π½ΠΈΡ Π²ΡΡ ΠΎΠ΄ΡΡ ΠΈΠ· ΡΡΡΠΎΡ ΠΏΠΎ Π΅ΡΡΠ΅ΡΡΠ²Π΅Π½Π½ΡΠΌ ΠΏΡΠΈΡΠΈΠ½Π°ΠΌ. ΠΠΎΠ²ΡΠΉ ΡΠ°ΡΠΏΡΠ»ΠΈΡΠ΅Π»Ρ Π΄Π»Ρ ΡΡΠΎΠΉ ΡΠΎΡΡΡΠ½ΠΊΠΈ ΡΡΠΎΠΈΡ 40 Π΄ΠΎΠ»Π»Π°ΡΠΎΠ², Π° Π½Π° «ΡΠ°Π·Π±ΠΎΡΠΊΠ°Ρ » ΠΌΠΎΠΆΠ½ΠΎ Π½Π°ΠΉΡΠΈ ΡΠ΅Π»ΡΡ ΡΠΎΡΡΡΠ½ΠΊΡ Π·Π° 20. Π§ΡΠΎ ΡΠ΄Π΅Π»Π°Π΅Ρ Π²Π»Π°Π΄Π΅Π»Π΅Ρ? ΠΠΎΡΠΊΠΎΠ»ΡΠΊΡ ΡΠ΅ΠΌΠΎΠ½Ρ ΡΠ²ΠΎΠ΅ΠΉ ΡΠΎΡΡΡΠ½ΠΊΠΈ ΡΠΊΠΎΠ½ΠΎΠΌΠΈΡΠ΅ΡΠΊΠΈ Π½Π΅ΡΠ΅Π»Π΅ΡΠΎΠΎΠ±ΡΠ°Π·Π΅Π½, ΠΎΠ½ ΠΊΡΠΏΠΈΡ «Π±ΡΡΡΠ½ΡΡ» ΡΠΎΡΡΡΠ½ΠΊΡ. ΠΠΎ Π²ΠΎΡ ΠΏΡΠΎΠ±Π»Π΅ΠΌΠ°, ΠΊΠΎΡΠΎΡΠ°Ρ Π²ΡΡΠ²ΠΈΠ»Π°ΡΡ ΡΠΎΠ»ΡΠΊΠΎ Π² ΠΏΠΎΡΠ»Π΅Π΄Π½ΠΈΠ΅ Π½Π΅ΡΠΊΠΎΠ»ΡΠΊΠΎ Π»Π΅Ρ, — ΡΠΎ Π²ΡΠ΅ΠΌΠ΅Π½Π΅ΠΌ Π΄Π΅ΡΠΎΡΠΌΠΈΡΡΠ΅ΡΡΡ ΡΠ°ΡΠΏΡΠ»ΠΈΡΠ΅Π»Ρ, Π΅Π³ΠΎ ΠΊΠ°ΠΊ Π±Ρ ΡΠ°Π·Π΄ΡΠ²Π°Π΅Ρ Π² Π½ΠΈΠΆΠ½Π΅ΠΉ ΡΠ°ΡΡΠΈ. ΠΡΠΈΠΌΠ΅ΡΠ°ΡΠ΅Π»ΡΠ½ΠΎ, ΡΡΠΎ Π½Π° ΡΠ°ΠΌΠΎΠΌ Π΄Π΅Π»Π΅ ΠΏΡΠΎΠΈΡΡ ΠΎΠ΄ΠΈΡ ΡΠΌΠ΅Π½ΡΡΠ΅Π½ΠΈΠ΅ Π΄ΠΈΠ°ΠΌΠ΅ΡΡΠ° Π² Π²Π΅ΡΡ Π½Π΅ΠΉ ΡΠ°ΡΡΠΈ ΠΈΠ·-Π·Π° ΡΠΎ Π»ΠΈ ΡΡΠΎΠ·ΠΈΠΈ, ΡΠΎ Π»ΠΈ Π΅ΡΠ΅ ΡΠ΅Π³ΠΎ-ΡΠΎ — Π½Π΅Π²Π°ΠΆΠ½ΠΎ. ΠΠ°ΠΆΠ½ΠΎ, ΡΡΠΎ ΡΡΠΎ Ρ ΠΎΡΠΎΡΠΎ Π²ΠΈΠ΄Π½ΠΎ. Π’Π΅ΠΌ Π½Π΅ ΠΌΠ΅Π½Π΅Π΅ Π²Π»Π°Π΄Π΅Π»Π΅Ρ ΡΠ°ΠΊΡΡ ΡΠΎΡΡΡΠ½ΠΊΡ ΠΏΠΎΠΊΡΠΏΠ°Π΅Ρ, Π½Π΅ΡΠΌΠΎΡΡΡ Π½Π° Π½Π°Π»ΠΈΡΠΈΠ΅ Π΄Π°ΠΆΠ΅ Π²Π½Π΅ΡΠ½Π΅ ΡΠ°Π·Π»ΠΈΡΠΈΠΌΠΎΠ³ΠΎ ΠΏΡΠΈΠ·Π½Π°ΠΊΠ°, ΡΡΠΎ ΠΎΠ½Π° ΠΏΠ»ΠΎΡ Π°Ρ. ΠΠΎΠ³Π΄Π° Bosch ΡΡΡ ΡΠΈΡΡΠ΅ΠΌΡ ΡΠ°Π·ΡΠ°Π±Π°ΡΡΠ²Π°Π», Π΅Π³ΠΎ ΠΈΠ½ΠΆΠ΅Π½Π΅ΡΡ, Π½Π°Π²Π΅ΡΠ½ΠΎΠ΅, Π΄Π°ΠΆΠ΅ Π½Π΅ ΠΏΡΠ΅Π΄ΠΏΠΎΠ»Π°Π³Π°Π»ΠΈ, ΡΡΠΎ ΡΠ΅ΡΠ΅Π· 15 Ρ Π»ΠΈΡΠ½ΠΈΠΌ Π»Π΅Ρ ΡΠ°ΠΊΠΎΠ΅ Ρ ΡΠ°ΡΠΏΡΠ»ΠΈΡΠ΅Π»ΡΠΌΠΈ Π½Π°ΡΠ½Π΅Ρ ΠΏΡΠΎΠΈΡΡ ΠΎΠ΄ΠΈΡΡ. Π ΠΏΠΎΠ΄ΠΎΠ±Π½ΡΡ ΠΏΡΠΎΠ±Π»Π΅ΠΌΡ ΠΌΡ ΡΠ΅ΠΏΠ΅ΡΡ Π½Π°Π±Π»ΡΠ΄Π°Π΅ΠΌ Π½Π° Π΄ΠΈΠ·Π΅Π»ΡΡ Mercedes. ΠΡΠ»ΠΎ Π±Ρ ΠΏΠΎΠ»Π΅Π·Π½ΠΎ, ΡΡΠΎΠ±Ρ ΡΡΠ° ΠΈΠ½ΡΠΎΡΠΌΠ°ΡΠΈΡ Π΄ΠΎΡΠ»Π° Π΄ΠΎ ΡΠΈΡΠ°ΡΠ΅Π»Π΅ΠΉ. ΠΠΌ Π½Π΅ ΠΏΠΎΠΌΠ΅ΡΠ°Π΅Ρ Π·Π½Π°ΡΡ, ΡΡΠΎ ΠΏΠΎΠΊΡΠΏΠ°ΡΡ Π½Π΅ Π½Π°Π΄ΠΎ, ΠΏΠΎΡΠΎΠΌΡ ΡΡΠΎ ΡΠ΅ΠΉΡΠ°Ρ Π²ΡΠ΅ ΡΠ°ΡΠ΅ ΠΊ Π½Π°ΠΌ ΠΏΡΠΈΠ½ΠΎΡΡΡ Ρ «ΡΠ°Π·Π±ΠΎΡΠΎΠΊ» ΡΠ°ΠΊΠΈΠ΅ ΡΠΎΡΡΡΠ½ΠΊΠΈ Π΄Π»Ρ ΠΏΡΠΎΠ²Π΅ΡΠΊΠΈ. Π’Π°ΠΊ Π²ΠΎΡ, Π΅ΡΠ»ΠΈ ΠΏΡΠ°Π²ΠΈΠ»ΡΠ½ΠΎΠ΅ ΠΎΠ±ΡΠ»ΡΠΆΠΈΠ²Π°Π½ΠΈΠ΅ ΠΈ ΡΠΊΡΠΏΠ»ΡΠ°ΡΠ°ΡΠΈΡ ΡΠΈΡΡΠ΅ΠΌΡ ΠΏΠΎΠ·Π²ΠΎΠ»ΡΡΡ ΠΈΠ·Π±Π΅ΠΆΠ°ΡΡ ΠΏΡΠ΅ΠΆΠ΄Π΅Π²ΡΠ΅ΠΌΠ΅Π½Π½ΡΡ Π²ΡΡ ΠΎΠ΄ΠΎΠ² Π΅Π΅ ΡΠ·Π»ΠΎΠ² ΠΈΠ· ΡΡΡΠΎΡ, ΡΠΎ Π΄ΠΈΠ°Π³Π½ΠΎΡΡΠΈΠΊΠ° Π² ΡΠΏΠ΅ΡΠΈΠ°Π»ΠΈΠ·ΠΈΡΠΎΠ²Π°Π½Π½ΠΎΠΉ ΠΌΠ°ΡΡΠ΅ΡΡΠΊΠΎΠΉ ΡΠΎΡ ΡΠ°Π½ΠΈΡ Π² ΠΊΠΎΡΠ΅Π»ΡΠΊΠ΅ Π²Π»Π°Π΄Π΅Π»ΡΡΠ° Π΄Π΅Π½ΡΠ³ΠΈ, ΠΊΠΎΡΠΎΡΡΠ΅ ΠΎΠ½ Π² ΠΏΡΠΎΡΠΈΠ²Π½ΠΎΠΌ ΡΠ»ΡΡΠ°Π΅ ΠΌΠΎΠΆΠ΅Ρ ΠΏΠΎΡΡΠ°ΡΠΈΡΡ Π²ΠΏΡΡΡΡΡ… ΠΡΠ°ΠΊ, ΠΏΠΎΠ΄Π²ΠΎΠ΄ΠΈΠΌ ΠΈΡΠΎΠ³. ΠΡΠ»ΠΈ ΠΏΡΠ°Π²ΠΈΠ»ΡΠ½ΠΎ ΠΎΠ±ΡΠ»ΡΠΆΠΈΠ²Π°ΡΡ Common Rail, ΡΠΎ Π±ΠΎΡΡΡΡΡ Π΅Π³ΠΎ Π½Π΅ Π½Π°Π΄ΠΎ. ΠΠΎΠ½ΡΡΠ½ΠΎ, ΡΡΠΎ ΡΠ·Π»Ρ ΡΠΈΡΡΠ΅ΠΌΡ Π½Π΅ Π²Π΅ΡΠ½ΡΠ΅, Π½ΠΎ ΠΏΡΠΈ Π³ΡΠ°ΠΌΠΎΡΠ½ΠΎΠΌ ΡΡ ΠΎΠ΄Π΅ Π²ΡΠΉΠ΄ΡΡ ΠΎΠ½ΠΈ ΠΈΠ· ΡΡΡΠΎΡ ΠΏΠΎ Π΅ΡΡΠ΅ΡΡΠ²Π΅Π½Π½ΡΠΌ ΠΏΡΠΈΡΠΈΠ½Π°ΠΌ. Π Π²ΠΎΡ Π½Π°Π»ΠΈΡΠΈΠ΅ Ρ ΡΠΎΠΉ ΠΈΠ»ΠΈ ΠΈΠ½ΠΎΠΉ ΡΠΈΡΡΠ΅ΠΌΡ ΠΎΡΠΎΠ±Π΅Π½Π½ΠΎΡΡΠ΅ΠΉ ΠΈ ΡΠ»Π°Π±ΡΡ ΠΌΠ΅ΡΡ ΠΏΠΎΡΠΎΠΆΠ΄Π°Π΅Ρ Π½ΠΎΠ²ΡΠΉ Π²ΠΎΠΏΡΠΎΡ: Π³Π΄Π΅ ΡΠ»Π°Π±ΡΡ ΠΌΠ΅ΡΡ ΠΌΠ΅Π½ΡΡΠ΅, ΡΡΠΎ Π½Π°Π΄Π΅ΠΆΠ½Π΅Π΅ ΠΈ ΠΏΡΠ΅Π΄ΠΏΠΎΡΡΠΈΡΠ΅Π»ΡΠ½Π΅Π΅ Π΄Π»Ρ Π½Π°ΡΠΈΡ ΡΡΠ»ΠΎΠ²ΠΈΠΉ ΡΠΊΡΠΏΠ»ΡΠ°ΡΠ°ΡΠΈΠΈ — Bosch, Siemens, Delphi ΠΈΠ»ΠΈ Denso? ΠΠΌΠ΅ΡΡΠ΅ Ρ Π΄ΠΈΠ·Π΅Π»ΡΠ½ΡΠΌ ΡΠ΅Π½ΡΡΠΎΠΌ ΠΠΠ «ΠΠ²ΡΠΎΡΠ΅Ρ ΡΡΠ°ΠΊ» ΠΌΡ ΠΏΠΎΡΡΠ°ΡΠ°Π΅ΠΌΡΡ Π½Π° Π½Π΅Π³ΠΎ ΠΎΡΠ²Π΅ΡΠΈΡΡ — ΡΠ»Π΅Π΄ΠΈΡΠ΅ Π·Π° ΡΠ°ΠΉΡΠΎΠΌ. ΠΡΡΠΎΡΠ½ΠΈΠΊ ΠΌΠ°ΡΠ΅ΡΠΈΠ°Π»Π° — www.abw.by |
Π‘ΠΈΡΡΠ΅ΠΌΠ° ΠΏΠΈΡΠ°Π½ΠΈΡ Π΄ΠΈΠ·Π΅Π»Ρ COMMON RAIL
1. Π‘ΠΠ‘Π’ΠΠΠ ΠΠΠ’ΠΠΠΠ― ΠΠΠΠΠΠ― COMMON RAIL
2. ΠΠ°ΠΊΠΈΠ΅ ΠΎΡΠ½ΠΎΠ²Π½ΡΠ΅ ΠΊΠΎΠ½ΡΡΡΡΠΊΡΠΈΠ²Π½ΡΠ΅ ΡΠ΅ΡΠ΅Π½ΠΈΠ΅ Π² ΠΈΠ·ΠΌΠ΅Π½Π΅Π½ΠΈΠΈ ΡΠ»ΠΎΠΆΠΈΠ²ΡΠ΅ΠΉΡΡ ΡΠΈΡΡΠ΅ΠΌΡ ΠΏΡΠΈΠ²Π΅Π»ΠΈ ΠΊ ΠΊΠΎΠ½ΡΡΡΡΠΊΡΠΈΠΈ Common Rail
3. ΠΡΠΎΠ±Π΅Π½Π½ΠΎΡΡΡΡ Common Rail ΡΡΠ°Π»ΠΎ ΠΈΡΠΏΠΎΠ»ΡΠ·ΠΎΠ²Π°Π½ΠΈΠ΅ Π°ΠΊΠΊΡΠΌΡΠ»ΡΡΠΎΡΠ½ΠΎΠ³ΠΎ ΡΠ·Π»Π° (ΡΠ΅Π·Π΅ΡΠ²ΡΠ°ΡΠ°), ΠΊΠΎΡΠΎΡΡΠΉ ΡΠΎΠ΄Π΅ΡΠΆΠΈΡ ΡΠ°ΡΠΏΡΠ΅Π΄Π΅Π»ΠΈΡΠ΅Π»ΡΠ½ΡΠΉ ΡΡΡΠ±ΠΎΠΏΡΠΎΠ²ΠΎΠ΄
(ΠΎΠ±ΡΠ°Ρ ΡΠ°ΠΌΠΏΠ°), Π»ΠΈΠ½ΠΈΠΈ ΠΏΠΎΠ΄Π°ΡΠΈ ΡΠΎΠΏΠ»ΠΈΠ²Π°,ΡΠΎΡΡΡΠ½ΠΊΠΈ ΠΈ ΠΠΠ£ .
4. Π ΡΠ΅ΠΌ ΠΎΡΠ»ΠΈΡΠΈΠ΅ Common Rail ΠΎΡ Π΄ΡΡΠ³ΠΈΡ ΡΠΈΡΡΠ΅ΠΌ ΠΏΠΈΡΠ°Π½ΠΈΡ Π΄ΠΈΠ·Π΅Π»Π΅ΠΉ?
5. Π ΠΎΡΠ»ΠΈΡΠΈΠ΅ ΠΎΡ Π΄ΡΡΠ³ΠΈΡ ΡΠΈΡΡΠ΅ΠΌ ΠΏΠΈΡΠ°Π½ΠΈΡ Π΄ΠΈΠ·Π΅Π»Π΅ΠΉ, ΡΠΏΡΠ°Π²Π»ΡΡΡΠΈΡ ΡΠ°Π±ΠΎΡΠΎΠΉ ΠΊΡΠ»Π°ΡΠΊΠΎΠ²ΡΡ ΠΌΠ΅Ρ Π°Π½ΠΈΠ·ΠΌΠΎΠ², ΡΠΈΡΡΠ΅ΠΌΠ° Common Rail ΡΠ²Π»ΡΠ΅ΡΡΡ
Π°ΠΊΠΊΡΠΌΡΠ»ΡΡΠΎΡΠ½ΠΎΠΉ ΡΠΈΡΡΠ΅ΠΌΠΎΠΉ, Π² ΠΊΠΎΡΠΎΡΠΎΠΉΡΠΎΠΏΠ»ΠΈΠ²ΠΎ Π½Π°Ρ ΠΎΠ΄ΠΈΡΡΡ ΠΏΠΎΠ΄ Π²ΡΡΠΎΠΊΠΈΠΌ Π΄Π°Π²Π»Π΅Π½ΠΈΠ΅ΠΌ Π² Π°ΠΊΠΊΡΠΌΡΠ»ΡΡΠΎΡΠ½ΠΎΠΌ ΡΠ·Π»Π΅ (Rail).
6. Π‘ΠΈΡΡΠ΅ΠΌΠ° Common Rail ΡΠΎΡΡΠΎΠΈΡ ΠΈΠ· ΡΡΠ΅Ρ ΠΎΡΠ½ΠΎΠ²Π½ΡΡ ΡΠ°ΡΡΠ΅ΠΉ: ΠΊΠΎΠ½ΡΡΡΠ° Π½ΠΈΠ·ΠΊΠΎΠ³ΠΎ Π΄Π°Π²Π»Π΅Π½ΠΈΡ, ΠΊΠΎΠ½ΡΡΡΠ° Π²ΡΡΠΎΠΊΠΎΠ³ΠΎ Π΄Π°Π²Π»Π΅Π½ΠΈΡ ΠΈ ΡΠΈΡΡΠ΅ΠΌΡ Π΄Π°ΡΡΠΈΠΊΠΎΠ².
7. Π§ΡΠΎ Π²Ρ ΠΎΠ΄ΠΈΡ Π² ΠΊΠΎΠ½ΡΡΡ Π½ΠΈΠ·ΠΊΠΎΠ³ΠΎ Π΄Π°Π²Π»Π΅Π½ΠΈΡ ΡΠΈΡΡΠ΅ΠΌΡ ΠΏΠΈΡΠ°Π½ΠΈΡ Π΄ΠΈΠ·Π΅Π»ΡΠ½ΠΎΠ³ΠΎ Π΄Π²ΠΈΠ³Π°ΡΠ΅Π»Ρ Common Rail ?
8. Π ΠΊΠΎΠ½ΡΡΡ Π½ΠΈΠ·ΠΊΠΎΠ³ΠΎ Π΄Π°Π²Π»Π΅Π½ΠΈΡ Π²Ρ ΠΎΠ΄ΡΡ: ΡΠΎΠΏΠ»ΠΈΠ²Π½ΡΠΉ Π±Π°ΠΊ, ΠΏΠΎΠ΄ΠΊΠ°ΡΠΈΠ²Π°ΡΡΠΈΠΉ Π½Π°ΡΠΎΡ, ΡΠΎΠΏΠ»ΠΈΠ²Π½ΡΠΉ ΡΠΈΠ»ΡΡΡ ΠΈ ΡΠΎΠ΅Π΄ΠΈΠ½ΠΈΡΠ΅Π»ΡΠ½ΡΠ΅ ΡΡΡΠ±ΠΎΠΏΡΠΎΠ²ΠΎΠ΄Ρ.
9. Π§ΡΠΎ Π²Ρ ΠΎΠ΄ΠΈΡ Π² ΠΊΠΎΠ½ΡΡΡ Π²ΡΡΠΎΠΊΠΎΠ³ΠΎ Π΄Π°Π²Π»Π΅Π½ΠΈΡ ΡΠΈΡΡΠ΅ΠΌΡ ΠΏΠΈΡΠ°Π½ΠΈΡ Π΄ΠΈΠ·Π΅Π»ΡΠ½ΠΎΠ³ΠΎ Π΄Π²ΠΈΠ³Π°ΡΠ΅Π»Ρ Common Rail ?
10. ΠΠΎΠ½ΡΡΡ Π²ΡΡΠΎΠΊΠΎΠ³ΠΎ Π΄Π°Π²Π»Π΅Π½ΠΈΡ ΡΠΎΡΡΠΎΠΈΡ ΠΈΠ· Π½Π°ΡΠΎΡΠ° Π²ΡΡΠΎΠΊΠΎΠ³ΠΎ Π΄Π°Π²Π»Π΅Π½ΠΈΡ (Π·Π°ΠΌΠ΅Π½ΡΡΡΠ΅Π³ΠΎ ΡΡΠ°Π΄ΠΈΡΠΈΠΎΠ½Π½ΡΠΉ Π’ΠΠΠ) Ρ ΠΊΠΎΠ½ΡΡΠΎΠ»ΡΠ½ΡΠΌ ΠΊΠ»Π°ΠΏΠ°Π½ΠΎΠΌ,
Π°ΠΊΠΊΡΠΌΡΠ»ΡΡΠΎΡΠ½ΠΎΠ³ΠΎ ΡΠ·Π»Π° Π²ΡΡΠΎΠΊΠΎΠ³ΠΎΠ΄Π°Π²Π»Π΅Π½ΠΈΡ (ΡΠ°ΠΌΠΏΡ) Ρ Π΄Π°ΡΡΠΈΠΊΠΎΠΌ, ΠΊΠΎΠ½ΡΡΠΎΠ»ΠΈΡΡΡΡΠΈΠΌ Π² Π½Π΅ΠΉ Π΄Π°Π²Π»Π΅Π½ΠΈΠ΅, ΡΠΎΡΡΡΠ½ΠΎΠΊ ΠΈ
ΡΠΎΠ΅Π΄ΠΈΠ½ΠΈΡΠ΅Π»ΡΠ½ΡΡ ΡΡΡΠ±ΠΎΠΏΡΠΎΠ²ΠΎΠ΄ΠΎΠ² Π²ΡΡΠΎΠΊΠΎΠ³ΠΎ Π΄Π°Π²Π»Π΅Π½ΠΈΡ.
11. ΠΠ°Π·Π½Π°ΡΠ΅Π½ΠΈΠ΅, ΡΡΡΡΠΎΠΉΡΡΠ²ΠΎ ΡΠΎΠΏΠ»ΠΈΠ²Π½ΠΎΠΉ ΡΠ°ΠΌΠΏΡ β Π°ΠΊΠΊΡΠΌΡΠ»ΡΡΠΎΡΠ½ΠΎΠ³ΠΎ ΡΠ·Π»Π°?
12. ΠΠΊΠΊΡΠΌΡΠ»ΡΡΠΎΡΠ½ΡΠΉ ΡΠ·Π΅Π» ΠΏΡΠ΅Π΄ΡΡΠ°Π²Π»ΡΠ΅Ρ ΡΠΎΠ±ΠΎΠΉ Π΄Π»ΠΈΠ½Π½ΡΡ ΡΡΡΠ±Ρ Ρ ΠΏΠΎΠΏΠ΅ΡΠ΅ΡΠ½ΠΎ ΡΠ°ΡΠΏΠΎΠ»ΠΎΠΆΠ΅Π½Π½ΡΠΌΠΈ ΡΡΡΡΠ΅ΡΠ°ΠΌΠΈ Π΄Π»Ρ ΠΏΠΎΠ΄ΡΠΎΠ΅Π΄ΠΈΠ½Π΅Π½ΠΈΡ ΡΠΎΡΡΡΠ½ΠΎΠΊ ΠΈ Π²ΡΠΏΠΎΠ»Π½Π΅Π½
Π΄Π²ΡΡ ΡΠ»ΠΎΠΉΠ½ΡΠΌ (Π²Π½ΡΡΡΠ΅Π½Π½ΠΈΠΉ ΡΠ»ΠΎΠΉ ΠΈΠ·Π³ΠΎΡΠΎΠ²Π»Π΅Π½ ΠΈΠ· Ρ ΠΈΠΌΠΈΡΠ΅ΡΠΊΠΈ ΠΈΠ½Π΅ΡΡΠ½ΠΎΠ³ΠΎ ΠΌΠ°ΡΠ΅ΡΠΈΠ°Π»Π°).13. ΠΠ°Π·Π½Π°ΡΠ΅Π½ΠΈΠ΅ ΠΠΠ£?
14. ΠΠ»Π΅ΠΊΡΡΠΎΠ½Π½ΡΠΉ Π±Π»ΠΎΠΊ ΡΠΏΡΠ°Π²Π»Π΅Π½ΠΈΡ ΡΠΈΡΡΠ΅ΠΌΡ Common Rail ΠΏΠΎΠ»ΡΡΠ°Π΅Ρ ΡΠ»Π΅ΠΊΡΡΠΈΡΠ΅ΡΠΊΠΈΠ΅ ΡΠΈΠ³Π½Π°Π»Ρ ΠΎΡ ΡΠ»Π΅Π΄ΡΡΡΠΈΡ Π΄Π°ΡΡΠΈΠΊΠΎΠ²: ΠΏΠΎΠ»ΠΎΠΆΠ΅Π½ΠΈΡ ΠΊΠΎΠ»Π΅Π½ΡΠ°ΡΠΎΠ³ΠΎ
Π²Π°Π»Π°, ΠΏΠΎΠ»ΠΎΠΆΠ΅Π½ΠΈΡΡΠ°ΡΠΏΡΠ΅Π΄Π΅Π»ΠΈΡΠ΅Π»ΡΠ½ΠΎΠ³ΠΎ Π²Π°Π»Π°, ΠΏΠ΅ΡΠ΅ΠΌΠ΅ΡΠ΅Π½ΠΈΡ ΠΏΠ΅Π΄Π°Π»ΠΈ Β«Π³Π°Π·Π°Β», Π΄Π°Π²Π»Π΅Π½ΠΈΡ Π½Π°Π΄Π΄ΡΠ²Π°,
ΡΠ΅ΠΌΠΏΠ΅ΡΠ°ΡΡΡΡ Π²ΠΎΠ·Π΄ΡΡ Π°, ΡΠ΅ΠΌΠΏΠ΅ΡΠ°ΡΡΡΡ ΠΎΡ Π»Π°ΠΆΠ΄Π°ΡΡΠ΅ΠΉ ΠΆΠΈΠ΄ΠΊΠΎΡΡΠΈ, ΠΌΠ°ΡΡΠΎΠ²ΠΎΠ³ΠΎ ΡΠ°ΡΡ ΠΎΠ΄Π°
Π²ΠΎΠ·Π΄ΡΡ Π° ΠΈ Π΄Π°Π²Π»Π΅Π½ΠΈΡ ΡΠΎΠΏΠ»ΠΈΠ²Π° Π² Π°ΠΊΠΊΡΠΌΡΠ»ΡΡΠΎΡΠ½ΠΎΠΌ ΡΠ·Π»Π΅.
15. ΠΠ°Π·Π½Π°ΡΠ΅Π½ΠΈΠ΅ Π΄Π°ΡΡΠΈΠΊΠΎΠ² Common Rail ?
16. ΠΠ°ΡΡΠΈΠΊΠΈ ΠΎΠΏΡΠ΅Π΄Π΅Π»ΡΡΡ Π·Π½Π°ΡΠ΅Π½ΠΈΡ ΡΠΎΠΎΡΠ²Π΅ΡΡΡΠ²ΡΡΡΠΈΡ ΡΠΈΠ·ΠΈΡΠ΅ΡΠΊΠΈΡ Π²Π΅Π»ΠΈΡΠΈΠ½, Π° ΠΠΠ£ Π½Π° ΠΎΡΠ½ΠΎΠ²Π΅ ΠΏΠΎΠ»ΡΡΠ΅Π½Π½ΡΡ ΡΠΈΠ³Π½Π°Π»ΠΎΠ² Π²ΡΡΠΈΡΠ»ΡΠ΅Ρ Π½Π΅ΠΎΠ±Ρ ΠΎΠ΄ΠΈΠΌΠΎΠ΅
ΠΊΠΎΠ»ΠΈΡΠ΅ΡΡΠ²ΠΎ ΠΏΠΎΠ΄Π°Π²Π°Π΅ΠΌΠΎΠ³ΠΎ ΡΠΎΠΏΠ»ΠΈΠ²Π°, Π΄Π°Π΅ΡΠΊΠΎΠΌΠ°Π½Π΄Ρ Π½Π° Π½Π°ΡΠ°Π»ΠΎ Π²ΠΏΡΡΡΠΊΠ°, ΠΎΠΏΡΠ΅Π΄Π΅Π»ΡΠ΅Ρ ΠΏΡΠΎΠ΄ΠΎΠ»ΠΆΠΈΡΠ΅Π»ΡΠ½ΠΎΡΡΡ ΠΎΡΠΊΡΡΡΠΈΡ ΡΠΎΡΡΡΠ½ΠΊΠΈ,
ΠΊΠΎΡΡΠ΅ΠΊΡΠΈΡΡΠ΅Ρ ΠΏΠ°ΡΠ°ΠΌΠ΅ΡΡΡ Π²ΠΏΡΡΡΠΊΠ° ΠΈ ΡΠΏΡΠ°Π²Π»ΡΠ΅Ρ ΡΠ°Π±ΠΎΡΠΎΠΉ Π²ΡΠ΅ΠΉ ΡΠΈΡΡΠ΅ΠΌΡ.
17. ΠΡΠΈΠ½ΡΠΈΠΏ ΡΠ°Π±ΠΎΡΡ ΠΊΠΎΠ½ΡΡΡΠ° Π½ΠΈΠ·ΠΊΠΎΠ³ΠΎ Π΄Π°Π²Π»Π΅Π½ΠΈΡ?
18. Π ΠΊΠΎΠ½ΡΡΡΠ΅ Π½ΠΈΠ·ΠΊΠΎΠ³ΠΎ Π΄Π°Π²Π»Π΅Π½ΠΈΡ ΠΏΠΎΠ΄ΠΊΠ°ΡΠΈΠ²Π°ΡΡΠΈΠΉ Π½Π°ΡΠΎΡ Π·Π°ΡΠ°ΡΡΠ²Π°Π΅Ρ ΡΠΎΠΏΠ»ΠΈΠ²ΠΎ ΠΈΠ· Π±Π°ΠΊΠ°, ΠΏΡΠΎΠΏΡΡΠΊΠ°Π΅Ρ Π΅Π³ΠΎ ΡΠ΅ΡΠ΅Π· ΡΠΈΠ»ΡΡΡ, Π² ΠΊΠΎΡΠΎΡΠΎΠΌ Π·Π°Π΄Π΅ΡΠΆΠΈΠ²Π°ΡΡΡΡ
Π·Π°Π³ΡΡΠ·Π½Π΅Π½ΠΈΡ, ΠΈ Π΄ΠΎΡΡΠ°Π²Π»ΡΠ΅Ρ Π΅Π³ΠΎ ΠΊ ΠΊΠΎΠ½ΡΡΡΡ Π²ΡΡΠΎΠΊΠΎΠ³ΠΎΠ΄Π°Π²Π»Π΅Π½ΠΈΡ.
19. ΠΡΠΈ ΠΊΠ°ΠΊΠΎΠΌ Π΄Π°Π²Π»Π΅Π½ΠΈΠΈ ΡΠΎΠΏΠ»ΠΈΠ²ΠΎ ΠΏΠΎΠ΄Π°Π΅ΡΡΡ Π’ΠΠΠ Π² ΠΊΠΎΠ½ΡΡΡ Π²ΡΡΠΎΠΊΠΎΠ³ΠΎ Π΄Π°Π²Π»Π΅Π½ΠΈΡ?
20. Π ΠΊΠΎΠ½ΡΡΡΠ΅ Π²ΡΡΠΎΠΊΠΎΠ³ΠΎ Π΄Π°Π²Π»Π΅Π½ΠΈΡ Π½Π°ΡΠΎΡ Π²ΡΡΠΎΠΊΠΎΠ³ΠΎ Π΄Π°Π²Π»Π΅Π½ΠΈΡ ΠΏΠΎΠ΄Π°Π΅Ρ ΡΠΎΠΏΠ»ΠΈΠ²ΠΎ Π² Π°ΠΊΠΊΡΠΌΡΠ»ΡΡΠΎΡΠ½ΡΠΉ ΡΠ·Π΅Π», Π³Π΄Π΅ ΠΎΠ½ΠΎ Π½Π°Ρ ΠΎΠ΄ΠΈΡΡΡ ΠΏΡΠΈ ΠΌΠ°ΠΊΡΠΈΠΌΠ°Π»ΡΠ½ΠΎΠΌ
Π΄Π°Π²Π»Π΅Π½ΠΈΠΈ 135 ΠΠΠ° Ρ ΠΏΠΎΠΌΠΎΡΡΡ ΠΊΠΎΠ½ΡΡΠΎΠ»ΡΠ½ΠΎΠ³ΠΎΠΊΠ»Π°ΠΏΠ°Π½Π°.
21. Π Π°ΡΠΏΠΎΠ»ΠΎΠΆΠ΅Π½ΠΈΠ΅ Π΄Π°ΡΡΠΈΠΊΠΎΠ² ΠΈ ΠΏΡΠΈΠ½ΡΠΈΠΏ ΡΠ°Π±ΠΎΡΡ Common Rail ?
22. ΠΡΠ»ΠΈ ΠΊΠΎΠ½ΡΡΠΎΠ»ΡΠ½ΡΠΉ ΠΊΠ»Π°ΠΏΠ°Π½ Π½Π°ΡΠΎΡΠ° Π²ΡΡΠΎΠΊΠΎΠ³ΠΎ Π΄Π°Π²Π»Π΅Π½ΠΈΡ ΠΎΡΠΊΡΡΠ²Π°Π΅ΡΡΡ ΠΏΠΎ ΠΊΠΎΠΌΠ°Π½Π΄Π΅ ΠΠΠ£, ΡΠΎΠΏΠ»ΠΈΠ²ΠΎ ΠΎΡ Π½Π°ΡΠΎΡΠ° ΠΏΠΎ ΡΠ»ΠΈΠ²Π½ΠΎΠΌΡ ΡΡΡΠ±ΠΎΠΏΡΠΎΠ²ΠΎΠ΄Ρ
ΠΏΠΎΡΡΡΠΏΠ°Π΅Ρ Π² ΡΠΎΠΏΠ»ΠΈΠ²Π½ΡΠΉ Π±Π°ΠΊ.23. ΠΠ°ΠΆΠ΄Π°Ρ ΡΠΎΡΡΡΠ½ΠΊΠ° ΡΠΎΠ΅Π΄ΠΈΠ½ΡΠ΅ΡΡΡ Ρ Π°ΠΊΠΊΡΠΌΡΠ»ΡΡΠΎΡΠ½ΡΠΌ ΡΠ·Π»ΠΎΠΌ ΠΎΡΠ΄Π΅Π»ΡΠ½ΡΠΌ ΡΡΡΠ±ΠΎΠΏΡΠΎΠ²ΠΎΠ΄ΠΎΠΌ Π²ΡΡΠΎΠΊΠΎΠ³ΠΎ Π΄Π°Π²Π»Π΅Π½ΠΈΡ, Π° Π²Π½ΡΡΡΠΈ ΡΠΎΡΡΡΠ½ΠΊΠΈ ΠΈΠΌΠ΅Π΅ΡΡΡ
ΡΠΏΡΠ°Π²Π»ΡΡΡΠΈΠΉΡΠΎΠ»Π΅Π½ΠΎΠΈΠ΄ (ΡΠ»Π΅ΠΊΡΡΠΎΠΌΠ°Π³Π½ΠΈΡΠ½ΡΠΉ ΠΊΠ»Π°ΠΏΠ°Π½). ΠΡΠΈ ΠΏΠΎΠ»ΡΡΠ΅Π½ΠΈΠΈ ΠΊΠΎΠΌΠ°Π½Π΄Π½ΠΎΠ³ΠΎ ΡΠ»Π΅ΠΊΡΡΠΈΡΠ΅ΡΠΊΠΎΠ³ΠΎ
ΡΠΈΠ³Π½Π°Π»Π° ΠΎΡ ΠΠΠ£ ΡΠΎΡΡΡΠ½ΠΊΠ° Π½Π°ΡΠΈΠ½Π°Π΅Ρ Π²ΠΏΡΡΡΠΊΠΈΠ²Π°ΡΡ ΡΠΎΠΏΠ»ΠΈΠ²ΠΎ
Π² ΡΠΎΠΎΡΠ²Π΅ΡΡΡΠ²ΡΡΡΠΈΠΉ ΡΠΈΠ»ΠΈΠ½Π΄Ρ.
24. ΠΠΏΡΡΡΠΊ ΡΠΎΠΏΠ»ΠΈΠ²Π° ΠΏΡΠΎΠ΄ΠΎΠ»ΠΆΠ°Π΅ΡΡΡ Π΄ΠΎ ΡΠ΅Ρ ΠΏΠΎΡ, ΠΏΠΎΠΊΠ° ΡΠ»Π΅ΠΊΡΡΠΎΠΌΠ°Π³Π½ΠΈΡΠ½ΡΠΉ ΠΊΠ»Π°ΠΏΠ°Π½ ΡΠΎΡΡΡΠ½ΠΊΠΈ Π½Π΅ ΠΎΡΠΊΠ»ΡΡΠΈΡΡΡ ΠΏΠΎ ΠΊΠΎΠΌΠ°Π½Π΄Π΅ Π±Π»ΠΎΠΊΠ° ΡΠΏΡΠ°Π²Π»Π΅Π½ΠΈΡ,
ΠΊΠΎΡΠΎΡΡΠΉΠΎΠΏΡΠ΅Π΄Π΅Π»ΡΠ΅Ρ ΠΌΠΎΠΌΠ΅Π½Ρ Π½Π°ΡΠ°Π»Π° Π²ΠΏΡΡΡΠΊΠ° ΠΈ ΠΊΠΎΠ»ΠΈΡΠ΅ΡΡΠ²ΠΎ ΡΠΎΠΏΠ»ΠΈΠ²Π°, ΠΏΠΎΠ»ΡΡΠ°Ρ Π΄Π°Π½Π½ΡΠ΅ ΠΎΡ
Π΄Π°ΡΡΠΈΠΊΠΎΠ² ΠΈ ΡΡΠ°Π²Π½ΠΈΠ²Π°Ρ ΠΏΠΎΠ»ΡΡΠ΅Π½Π½ΡΠ΅ Π·Π½Π°ΡΠ΅Π½ΠΈΡ ΡΠΎ ΡΠΏΠ΅ΡΠΈΠ°Π»ΡΠ½ΠΎΠΉ ΠΏΡΠΎΠ³ΡΠ°ΠΌΠΌΠΎΠΉ,
Π·Π°Π»ΠΎΠΆΠ΅Π½Π½ΠΎΠΉ Π² ΠΏΠ°ΠΌΡΡΠΈ ΠΊΠΎΠΌΠΏΡΡΡΠ΅ΡΠ°
25. Π ΠΊΠ°ΡΠ΅ΡΡΠ²Π΅ ΠΏΠΎΠ΄ΠΊΠ°ΡΠΈΠ²Π°ΡΡΠ΅Π³ΠΎ Π½Π°ΡΠΎΡΠ° ΠΈΡΠΏΠΎΠ»ΡΠ·ΡΡΡΡΡ ΡΠ»Π΅ΠΊΡΡΠΈΡΠ΅ΡΠΊΠΈΠ΅ Π½Π°ΡΠΎΡΡ, ΠΊΠΎΡΠΎΡΡΠ΅ ΠΌΠΎΠ³ΡΡ ΡΡΡΠ°Π½Π°Π²Π»ΠΈΠ²Π°ΡΡΡΡ ΠΊΠ°ΠΊ Π²Π½ΡΡΡΠΈ Π±Π°ΠΊΠ°, ΡΠ°ΠΊ ΠΈ Π²
ΡΡΡΠ±ΠΎΠΏΡΠΎΠ²ΠΎΠ΄Π΅ ΠΌΠ΅ΠΆΠ΄Ρ Π±Π°ΠΊΠΎΠΌ ΠΈ ΡΠΈΠ»ΡΡΡΠΎΠΌ.ΠΠΎΠ½ΡΡΡΡΠΊΡΠΈΡ ΡΠ°ΠΊΠΈΡ Π½Π°ΡΠΎΡΠΎΠ² ΡΡ ΠΎΠ΄Π½Π° Ρ ΡΠ»Π΅ΠΊΡΡΠΈΡΠ΅ΡΠΊΠΈΠΌΠΈ Π±Π΅Π½Π·ΠΎΠ½Π°ΡΠΎΡΠ°ΠΌΠΈ, ΠΊΠΎΡΠΎΡΡΠ΅ ΠΏΡΠΈΠΌΠ΅Π½ΡΡΡ Π²
ΡΠΈΡΡΠ΅ΠΌΠ°Ρ Π²ΠΏΡΡΡΠΊΠ°.
26. Π’ΠΎΠΏΠ»ΠΈΠ²ΠΎΠΏΠΎΠ΄ΠΊΠ°ΡΠΈΠ²Π°ΡΡΠΈΠΉ Π½Π°ΡΠΎΡ ΠΎΠ±ΡΠ΅Π΄ΠΈΠ½ΡΠ΅Ρ Π² ΡΠ΅Π±Π΅ ΡΠ»Π΅ΠΊΡΡΠΎΠ΄Π²ΠΈΠ³Π°ΡΠ΅Π»Ρ ΠΈ ΡΠΎΠ»ΠΈΠΊΠΎΠ²ΡΠΉ Π½Π°ΡΠΎΡ. Π’ΠΎΠΏΠ»ΠΈΠ²ΠΎ ΠΏΡΠΎΡΠ΅ΠΊΠ°Π΅Ρ ΡΠ΅ΡΠ΅Π· ΡΠ»Π΅ΠΊΡΡΠΎΠ΄Π²ΠΈΠ³Π°ΡΠ΅Π»Ρ ΠΈ
ΠΎΡ Π»Π°ΠΆΠ΄Π°Π΅Ρ Π΅Π³ΠΎ.ΠΠ°ΡΠΎΡΡ, ΡΠ°ΡΠΏΠΎΠ»ΠΎΠΆΠ΅Π½Π½ΡΠ΅ Π²Π½ΡΡΡΠΈ Π±Π°ΠΊΠ°, Π»ΡΡΡΠ΅ ΠΎΡ Π»Π°ΠΆΠ΄Π°ΡΡΡΡ ΠΈ, ΠΊΠ°ΠΊ ΠΏΡΠ°Π²ΠΈΠ»ΠΎ,
ΠΈΠΌΠ΅ΡΡ ΠΌΠ΅Π½ΡΡΠΈΠ΅ ΡΠ°Π·ΠΌΠ΅ΡΡ. ΠΠ° Π²ΡΡ ΠΎΠ΄Π΅ ΠΈΠ· Π½Π°ΡΠΎΡΠ° ΠΈΠΌΠ΅Π΅ΡΡΡ ΠΎΠ±ΡΠ°ΡΠ½ΡΠΉ ΠΊΠ»Π°ΠΏΠ°Π½,
Π½Π΅ΠΎΠ±Ρ ΠΎΠ΄ΠΈΠΌΡΠΉ Π΄Π»Ρ ΠΎΠ±Π΅ΡΠΏΠ΅ΡΠ΅Π½ΠΈΡ ΡΡΠ΅ΠΊΠ°Π½ΠΈΡ ΡΠΎΠΏΠ»ΠΈΠ²Π° ΠΈΠ· ΡΡΡΠ±ΠΎΠΏΡΠΎΠ²ΠΎΠ΄Π° ΠΎΠ±ΡΠ°ΡΠ½ΠΎ Π²
Π±Π°ΠΊ.
27. ΠΠ΄Π΅ ΡΠ°ΡΠΏΠΎΠ»Π°Π³Π°Π΅ΡΡΡ Π’ΠΠΠ?
28. ΠΠ°ΡΠΎΡ Π²ΡΡΠΎΠΊΠΎΠ³ΠΎ Π΄Π°Π²Π»Π΅Π½ΠΈΡ ΡΡΠΎΠΉ ΡΠΈΡΡΠ΅ΠΌΡ ΡΠ°ΡΠΏΠΎΠ»Π°Π³Π°Π΅ΡΡΡ Π² ΠΏΠΎΠ΄ΠΊΠ°ΠΏΠΎΡΠ½ΠΎΠΌ ΠΏΡΠΎΡΡΡΠ°Π½ΡΡΠ²Π΅ Π°Π²ΡΠΎΠΌΠΎΠ±ΠΈΠ»Ρ, ΠΎΠ±ΡΡΠ½ΠΎ Π² ΡΠΎΠΌ ΠΆΠ΅ ΠΌΠ΅ΡΡΠ΅, Π³Π΄Π΅ ΠΈ Π’ΠΠΠ.
ΠΠ°ΡΠΎΡ ΡΠΎΠ·Π΄Π°Π΅ΡΠ²ΡΡΠΎΠΊΠΎΠ΅ Π΄Π°Π²Π»Π΅Π½ΠΈΠ΅, Π½Π΅ΠΎΠ±Ρ ΠΎΠ΄ΠΈΠΌΠΎΠ΅ Π΄Π»Ρ Π²ΠΏΡΡΡΠΊΠ° ΡΠΎΠΏΠ»ΠΈΠ²Π° Π½Π° Π²ΡΠ΅Ρ ΡΠ΅ΠΆΠΈΠΌΠ°Ρ ΡΠ°Π±ΠΎΡΡ
Π΄ΠΈΠ·Π΅Π»Ρ.
29. ΠΠ°ΡΠΎΡ Π²ΡΡΠΎΠΊΠΎΠ³ΠΎ Π΄Π°Π²Π»Π΅Π½ΠΈΡ ΠΏΡΠΈΠ²ΠΎΠ΄ΠΈΡΡΡ Π² Π΄Π΅ΠΉΡΡΠ²ΠΈΠ΅ ΠΎΡ ΠΊΠΎΠ»Π΅Π½ΡΠ°ΡΠΎΠ³ΠΎ Π²Π°Π»Π° Π΄Π²ΠΈΠ³Π°ΡΠ΅Π»Ρ ΠΏΠΎΡΡΠ΅Π΄ΡΡΠ²ΠΎΠΌ Π·ΡΠ±ΡΠ°ΡΠΎΠΉ, ΡΠ΅ΠΏΠ½ΠΎΠΉ ΠΈΠ»ΠΈ ΡΠ΅ΠΌΠ΅Π½Π½ΠΎΠΉ ΠΏΠ΅ΡΠ΅Π΄Π°ΡΠΈ.
ΠΠ°ΡΠΎΡ ΡΠΌΠ°Π·ΡΠ²Π°Π΅ΡΡΡ ΠΈ ΠΎΡ Π»Π°ΠΆΠ΄Π°Π΅ΡΡΡΡΠ°ΠΌΠΈΠΌ ΡΠΎΠΏΠ»ΠΈΠ²ΠΎΠΌ. ΠΠ° Π²Ρ ΠΎΠ΄Π΅ Π² Π½Π°ΡΠΎΡ ΡΡΡΠ°Π½ΠΎΠ²Π»Π΅Π½ ΠΏΡΠ΅Π΄ΠΎΡ ΡΠ°Π½ΠΈΡΠ΅Π»ΡΠ½ΡΠΉ ΠΊΠ»Π°ΠΏΠ°Π½, Π½Π΅
Π΄ΠΎΠΏΡΡΠΊΠ°ΡΡΠΈΠΉ ΠΏΠ°Π΄Π΅Π½ΠΈΡ Π΄Π°Π²Π»Π΅Π½ΠΈΡ Π² ΡΠΈΡΡΠ΅ΠΌΠ΅.
30. Π£Π‘Π’Π ΠΠΠ‘Π’ΠΠ Π ΠΠ ΠΠΠ¦ΠΠ Π ΠΠΠΠ’Π« Π’ΠΠΠ?
31. Π£Π‘Π’Π ΠΠΠ‘Π’ΠΠ Π ΠΠ ΠΠΠ¦ΠΠ Π ΠΠΠΠ’Π« Π’ΠΠΠ?
Π‘Ρ Π΅ΠΌΠ° ΡΡΡΡΠΎΠΉΡΡΠ²Π° Π’ΠΠΠ: Π° β ΠΏΡΠΎΠ΄ΠΎΠ»ΡΠ½ΡΠΉ ΡΠ°Π·ΡΠ΅Π·:1 β Π²Π°Π» ΠΏΡΠΈΠ²ΠΎΠ΄Π°;
2 β ΡΠΊΡΡΠ΅Π½ΡΡΠΈΠΊΠΎΠ²ΡΠΉ
ΠΊΡΠ»Π°ΡΠΎΠΊ;
3 β ΠΏΠ»ΡΠ½ΠΆΠ΅Ρ ΡΠΎ Π²ΡΡΠ»ΠΊΠΎΠΉ;
4 β ΠΊΠ°ΠΌΠ΅ΡΠ° Π½Π°Π΄ ΠΏΠ»ΡΠ½ΠΆΠ΅ΡΠΎΠΌ;
5 β Π²ΠΏΡΡΠΊΠ½ΠΎΠΉ ΠΊΠ»Π°ΠΏΠ°Π½;
6 β ΡΠ»Π΅ΠΊΡΡΠΎΠΌΠ°Π³Π½ΠΈΡΠ½ΡΠΉ ΠΊΠ»Π°ΠΏΠ°Π½ ΠΎΡΠΊΠ»ΡΡΠ΅Π½ΠΈΡ ΠΏΠ»ΡΠ½ΠΆΠ΅ΡΠ½ΠΎΠΉ
ΡΠ΅ΠΊΡΠΈΠΈ;
7 β Π²ΡΠΏΡΡΠΊΠ½ΠΎΠΉ ΠΊΠ»Π°ΠΏΠ°Π½;
8 β ΡΠΏΠ»ΠΎΡΠ½Π΅Π½ΠΈΠ΅;
9 β ΡΡΡΡΠ΅Ρ ΠΌΠ°Π³ΠΈΡΡΡΠ°Π»ΠΈ, Π²Π΅Π΄ΡΡΠ΅ΠΉ ΠΊ Π°ΠΊΠΊΡΠΌΡΠ»ΡΡΠΎΡΡ
Π²ΡΡΠΎΠΊΠΎΠ³ΠΎ Π΄Π°Π²Π»Π΅Π½ΠΈΡ;
10 β ΠΊΠ»Π°ΠΏΠ°Π½
ΡΠ΅Π³ΡΠ»ΠΈΡΠΎΠ²Π°Π½ΠΈΡ Π΄Π°Π²Π»Π΅Π½ΠΈΡ;
11 β ΡΠ°ΡΠΈΠΊΠΎΠ²ΡΠΉ ΠΊΠ»Π°ΠΏΠ°Π½;
12 β ΠΌΠ°Π³ΠΈΡΡΡΠ°Π»Ρ ΠΎΠ±ΡΠ°ΡΠ½ΠΎΠ³ΠΎ ΡΠ»ΠΈΠ²Π°
ΡΠΎΠΏΠ»ΠΈΠ²Π°;
13 β ΠΌΠ°Π³ΠΈΡΡΡΠ°Π»Ρ ΠΏΠΎΠ΄Π°ΡΠΈ ΡΠΎΠΏΠ»ΠΈΠ²Π° ΠΊ Π’ΠΠΠ;
14 β Π·Π°ΡΠΈΡΠ½ΡΠΉ ΠΊΠ»Π°ΠΏΠ°Π½ Ρ Π΄ΡΠΎΡΡΠ΅Π»ΡΠ½ΡΠΌ ΠΎΡΠ²Π΅ΡΡΡΠΈΠ΅ΠΌ;
15 β ΠΏΠ΅ΡΠ΅ΠΏΡΡΠΊΠ½ΠΎΠΉ ΠΊΠ°Π½Π°Π» Π½ΠΈΠ·ΠΊΠΎΠ³ΠΎ Π΄Π°Π²Π»Π΅Π½ΠΈΡ;
32. Π£Π‘Π’Π ΠΠΠ‘Π’ΠΠ Π ΠΠ ΠΠΠ¦ΠΠ Π ΠΠΠΠ’Π« Π’ΠΠΠ?
Π± β ΠΏΠΎΠΏΠ΅ΡΠ΅ΡΠ½ΡΠΉ ΡΠ°Π·ΡΠ΅Π·:1 β Π²Π°Π» ΠΏΡΠΈΠ²ΠΎΠ΄Π°;
2 β ΡΠΊΡΡΠ΅Π½ΡΡΠΈΠΊΠΎΠ²ΡΠΉ
ΠΊΡΠ»Π°ΡΠΎΠΊ;
3 β ΠΏΠ»ΡΠ½ΠΆΠ΅Ρ Ρ Π²ΡΡΠ»ΠΊΠΎΠΉ;
4 β Π²ΠΏΡΡΠΊΠ½ΠΎΠΉ ΠΊΠ»Π°ΠΏΠ°Π½;
5 β Π²ΡΠΏΡΡΠΊΠ½ΠΎΠΉ
ΠΊΠ»Π°ΠΏΠ°Π½;
6 β ΠΏΠΎΠ΄Π°ΡΠ° ΡΠΎΠΏΠ»ΠΈΠ²Π°
33. ΠΠΠΠΠΠΠ ! ΠΠΎΠΌΠ° Π² ΡΠ΅ΡΡΠ°Π΄ΠΈ : 1) ΠΎΠΏΠΈΡΠΈΡΠ΅ ΡΡΡΡΠΎΠΉΡΡΠ²ΠΎ, 2) ΠΏΡΠΈΠ½ΡΠΈΠΏ ΡΠ°Π±ΠΎΡΡ ΡΠΎΡΠΎΡΠ½ΠΎΠ³ΠΎ Π’ΠΠΠ
34. ΠΠ»ΡΠ½ΠΆΠ΅ΡΠ° ΠΏΡΠΈΠ²ΠΎΠ΄ΡΡΡΡ Π² Π΄Π΅ΠΉΡΡΠ²ΠΈΠ΅ ΡΠΊΡΡΠ΅Π½ΡΡΠΈΠΊΠΎΠΌ, ΡΡΡΠ°Π½ΠΎΠ²Π»Π΅Π½Π½ΡΠΌ Π½Π° Π²Π°Π»Π΅ Π½Π°ΡΠΎΡΠ°. ΠΡΠΈ Π΄Π²ΠΈΠΆΠ΅Π½ΠΈΠΈ ΠΏΠ»ΡΠ½ΠΆΠ΅ΡΠ° Π²Π½ΠΈΠ· ΠΏΠΎΠ΄ Π΄Π΅ΠΉΡΡΠ²ΠΈΠ΅ΠΌ ΠΏΡΡΠΆΠΈΠ½Ρ
ΠΎΡΠΊΡΡΠ²Π°Π΅ΡΡΡ ΠΊΠ»Π°ΠΏΠ°Π½ ΠΈ ΡΠΎΠΏΠ»ΠΈΠ²ΠΎ Π·Π°ΠΏΠΎΠ»Π½ΡΠ΅ΡΠΏΡΠΎΡΡΡΠ°Π½ΡΡΠ²ΠΎ Π½Π°Π΄ ΠΏΠ»ΡΠ½ΠΆΠ΅ΡΠΎΠΌ. ΠΡΠΈ Ρ ΠΎΠ΄Π΅ ΠΏΠ»ΡΠ½ΠΆΠ΅ΡΠ° Π²Π²Π΅ΡΡ ΠΊΠ»Π°ΠΏΠ°Π½ Π·Π°ΠΊΡΡΠ²Π°Π΅ΡΡΡ ΠΈ ΡΠΎΠΏΠ»ΠΈΠ²ΠΎ ΡΠΆΠΈΠΌΠ°Π΅ΡΡΡ
ΠΏΠ»ΡΠ½ΠΆΠ΅ΡΠΎΠΌ
35. ΠΠ°ΠΊ ΡΠ°Π±ΠΎΡΠ°Π΅Ρ Π°ΠΊΠΊΡΠΌΡΠ»ΡΡΠΎΡΠ½ΡΠΉ ΡΠ·Π΅Π» β ΡΠΎΠΏΠ»ΠΈΠ²Π½Π°Ρ ΡΠ°ΠΌΠΏΠ° ΠΈ ΠΈΠ· ΡΠ΅Π³ΠΎ ΡΠΎΡΡΠΎΠΈΡ?
36. ΠΠΊΠΊΡΠΌΡΠ»ΡΡΠΎΡΠ½ΡΠΉ ΡΠ·Π΅Π» β ΡΠΎΠΏΠ»ΠΈΠ²Π½Π°Ρ ΡΠ°ΠΌΠΏΠ° ΡΠΎΡΡΠΎΠΈΡ ΠΈΠ·β¦. ΠΈ ΡΡΡΡΠΎΠ΅Π½Π°β¦ ?
ΠΠΊΠΊΡΠΌΡΠ»ΡΡΠΎΡΠ½ΡΠΉ ΡΠ·Π΅Π» ΡΠ²Π»ΡΠ΅ΡΡΡ ΠΎΠ±ΡΠΈΠΌΠ΄Π»Ρ Π²ΡΠ΅Ρ ΡΠΈΠ»ΠΈΠ½Π΄ΡΠΎΠ² Π΄Π²ΠΈΠ³Π°ΡΠ΅Π»Ρ.
ΠΡΠΈΠΌΠ΅Π½Π΅Π½ΠΈΠ΅
Π°ΠΊΠΊΡΠΌΡΠ»ΡΡΠΎΡΠ½ΠΎΠ³ΠΎ ΡΠ·Π»Π°
ΡΠΎΠΎΡΠ²Π΅ΡΡΡΠ²ΡΡΡΠ΅Π³ΠΎ ΠΎΠ±ΡΠ΅ΠΌΠ° ΡΠ½ΠΈΠΆΠ°Π΅Ρ
ΠΏΡΠ»ΡΡΠ°ΡΠΈΠΈ Π΄Π°Π²Π»Π΅Π½ΠΈΡ ΡΠΎΠΏΠ»ΠΈΠ²Π°.
ΠΠ»Ρ ΡΠΎΠ³ΠΎ ΡΡΠΎΠ±Ρ ΠΌΠ°ΠΊΡΠΈΠΌΠ°Π»ΡΠ½ΠΎ ΡΠ½ΠΈΠ·ΠΈΡΡ
ΠΏΡΠ»ΡΡΠ°ΡΠΈΠΈ Π΄Π°Π²Π»Π΅Π½ΠΈΡ, ΠΎΠ±ΡΠ΅ΠΌ ΡΠ°ΠΌΠΏΡ
Π΄ΠΎΠ»ΠΆΠ΅Π½ Π±ΡΡΡ ΠΊΠ°ΠΊ ΠΌΠΎΠΆΠ½ΠΎ Π±ΠΎΠ»ΡΡΠΈΠΌ,
Ρ ΠΎΡΡ, Ρ Π΄ΡΡΠ³ΠΎΠΉ ΡΡΠΎΡΠΎΠ½Ρ, ΡΡΠΎ ΠΌΠΎΠΆΠ΅Ρ
ΠΏΡΠΈΠ²Π΅ΡΡΠΈ ΠΊ Π·Π°Π΄Π΅ΡΠΆΠΊΠ΅ ΠΏΡΠΈ Π·Π°ΠΏΠΎΠ»Π½Π΅Π½ΠΈΠΈ
ΡΡΠΎΠ³ΠΎ ΡΠ·Π»Π° ΡΠΎΠΏΠ»ΠΈΠ²ΠΎΠΌ, Π°
ΡΠ»Π΅Π΄ΠΎΠ²Π°ΡΠ΅Π»ΡΠ½ΠΎ, ΠΊ Π·Π°Π΄Π΅ΡΠΆΠΊΠ΅ ΠΏΡΡΠΊΠ°
Π΄Π²ΠΈΠ³Π°ΡΠ΅Π»Ρ. Π ΡΠ²ΡΠ·ΠΈ Ρ ΡΡΠΈΠΌ
ΠΊΠΎΠ½ΡΡΡΡΠΊΡΠΎΡΠ°ΠΌ ΠΏΡΠΈΡ ΠΎΠ΄ΠΈΡΡΡ ΠΈΠ΄ΡΠΈ Π½Π°
ΠΎΠΏΡΠ΅Π΄Π΅Π»Π΅Π½Π½ΡΠΉ ΠΊΠΎΠΌΠΏΡΠΎΠΌΠΈΡΡ.
ΠΠ·Π³ΠΎΡΠ°Π²Π»ΠΈΠ²Π°Π΅ΡΡΡ ΡΠ·Π΅Π» ΠΈΠ·
Π²ΡΡΠΎΠΊΠΎΠΏΡΠΎΡΠ½ΠΎΠΉ ΡΡΠ°Π»ΠΈ.
37. ΠΠΎΠ½ΡΡΠΎΠ»ΡΠ½ΡΠΉ ΠΊΠ»Π°ΠΏΠ°Π½ Π΄Π°Π²Π»Π΅Π½ΠΈΡ Π² ΡΠΎΠΏΠ»ΠΈΠ²Π½ΠΎΠΉ ΡΠ°ΠΌΠΏΠ΅, ΡΠΏΡΠ°Π²Π»ΡΠ΅ΡΡΡ ΠΊΠΎΠΌΠΏΡΡΡΠ΅ΡΠΎΠΌ, Π²Ρ ΠΎΠ΄ΡΡΠΈΠΌ Π² Π±Π»ΠΎΠΊ ΡΠΏΡΠ°Π²Π»Π΅Π½ΠΈΡ, ΠΈ ΠΏΠΎΠ΄Π΄Π΅ΡΠΆΠΈΠ²Π°Π΅Ρ ΠΏΠΎΡΡΠΎΡΠ½Π½ΠΎΠ΅
Π΄Π°Π²Π»Π΅Π½ΠΈΠ΅ Π²Π°ΠΊΠΊΡΠΌΡΠ»ΡΡΠΎΡΠ½ΠΎΠΌ ΡΠ·Π»Π΅. ΠΡΠΈΠΌΠ΅Π½ΡΡΡΡΡ Π΄Π²Π° Π²Π°ΡΠΈΠ°Π½ΡΠ° ΡΡΡΠ°Π½ΠΎΠ²ΠΊΠΈ ΠΊΠ»Π°ΠΏΠ°Π½Π°: Π½Π° Π½Π°ΡΠΎΡΠ΅
Π²ΡΡΠΎΠΊΠΎΠ³ΠΎ Π΄Π°Π²Π»Π΅Π½ΠΈΡ ΠΈΠ»ΠΈ Π½Π΅ΠΏΠΎΡΡΠ΅Π΄ΡΡΠ²Π΅Π½Π½ΠΎ Π½Π° Π°ΠΊΠΊΡΠΌΡΠ»ΡΡΠΎΡΠ½ΠΎΠΌ ΡΠ·Π»Π΅.
38. ΠΠ° ΠΎΡΠ½ΠΎΠ²Π΅ ΡΠΈΠ³Π½Π°Π»Π° ΠΎΡ Π΄Π°ΡΡΠΈΠΊΠ° Π΄Π°Π²Π»Π΅Π½ΠΈΡ ΠΠΠ£ ΠΎΠΏΡΠ΅Π΄Π΅Π»ΡΠ΅Ρ Π΄Π°Π²Π»Π΅Π½ΠΈΠ΅ Π² Π°ΠΊΠΊΡΠΌΡΠ»ΡΡΠΎΡΠ½ΠΎΠΌ ΡΠ·Π»Π΅
39. Π£ΡΡΡΠΎΠΉΡΡΠ²ΠΎ ΠΈ ΠΏΡΠΈΠ½ΡΠΈΠΏ ΡΠ°Π±ΠΎΡΡ ΡΠΎΡΡΡΠ½ΠΎΠΊ Π² ΡΠΈΡΡΠ΅ΠΌΠ΅ Common Rail ?
40. Π ΡΠΎΡΡΡΠ½ΠΊΠ°Ρ Π΄Π²ΠΈΠ³Π°ΡΠ΅Π»Ρ ΠΈΠΌΠ΅ΡΡΡΡ ΡΠ»Π΅ΠΊΡΡΠΎΠΌΠ°Π³Π½ΠΈΡΡ, ΠΊΠΎΡΠΎΡΡΠ΅ ΡΠΏΡΠ°Π²Π»ΡΡΡ ΡΠ°Π±ΠΎΡΠΎΠΉ ΡΡΠΈΡ ΡΠΎΡΡΡΠ½ΠΎΠΊ, ΠΏΠΎΠ»ΡΡΠ°Ρ ΡΠ»Π΅ΠΊΡΡΠΈΡΠ΅ΡΠΊΠΈΠ΅ ΡΠΈΠ³Π½Π°Π»Ρ ΠΎΡ ΠΠΠ£
41. Π Π°ΡΠΏΡΠ»ΠΈΡΠ΅Π»Ρ ΡΠΎΡΡΡΠ½ΠΊΠΈ Π·Π°ΠΊΡΡΡ ΠΈΠ³Π»ΠΎΠΉ, ΠΊΠΎΡΠΎΡΠ°Ρ ΠΏΡΠΈΠΆΠΈΠΌΠ°Π΅ΡΡΡ ΠΊ ΡΠ΅Π΄Π»Ρ ΡΠ°ΡΠΏΡΠ»ΠΈΡΠ΅Π»Ρ Π·Π° ΡΡΠ΅Ρ ΡΠΎΠ²ΠΌΠ΅ΡΡΠ½ΠΎΠ³ΠΎ Π΄Π΅ΠΉΡΡΠ²ΠΈΡ ΡΡΠΈΠ»ΠΈΡ ΡΠΆΠ°ΡΠΈΡ ΠΏΡΡΠΆΠΈΠ½Ρ ΠΈ
ΡΠΈΠ»Ρ Π΄Π°Π²Π»Π΅Π½ΠΈΡ ΡΠΎΠΏΠ»ΠΈΠ²Π°.ΠΠ»Π΅ΠΊΡΡΠΎΠΌΠ°Π³Π½ΠΈΡΠ½ΡΠΉ ΠΊΠ»Π°ΠΏΠ°Π½ ΡΠ»ΡΠΆΠΈΡ ΡΠΎΠ»ΡΠΊΠΎ Π΄Π»Ρ ΡΠΏΡΠ°Π²Π»Π΅Π½ΠΈΡ Π΄Π°Π²Π»Π΅Π½ΠΈΠ΅ΠΌ ΡΠΎΠΏΠ»ΠΈΠ²Π°, ΠΈ ΠΏΡΠΈ ΠΏΠΎΠ΄Π°ΡΠ΅
ΡΠ»Π΅ΠΊΡΡΠΈΡΠ΅ΡΠΊΠΎΠ³ΠΎ ΡΠΎΠΊΠ° Π½Π° Π΅Π³ΠΎ ΠΎΠ±ΠΌΠΎΡΠΊΡ ΡΠΌΠ΅Π½ΡΡΠ°Π΅Ρ ΡΠΈΠ»Ρ Π΄Π°Π²Π»Π΅Π½ΠΈΡ, ΠΏΡΠ΅ΠΏΡΡΡΡΠ²ΡΡΡΡΡ ΠΏΠΎΠ΄Π½ΡΡΠΈΡ
ΠΈΠ³Π»Ρ ΡΠΎΡΡΡΠ½ΠΊΠΈ ΠΈ Π½Π°ΡΠ°Π»Ρ ΠΏΡΠΎΡΠ΅ΡΡΠ° Π²ΠΏΡΡΡΠΊΠ°.
42. ΠΡΠΈ ΠΎΡΠΊΠ»ΡΡΠ΅Π½ΠΈΠΈ ΡΠ»Π΅ΠΊΡΡΠΎΠΌΠ°Π³Π½ΠΈΡΠ° ΡΠΎΡΡΡΠ½ΠΊΠ° Π·Π°ΠΊΡΡΠ²Π°Π΅ΡΡΡ ΠΈ Π²ΠΏΡΡΡΠΊ ΡΠΎΠΏΠ»ΠΈΠ²Π° ΠΏΡΠ΅ΠΊΡΠ°ΡΠ°Π΅ΡΡΡ. Π’ΠΎΠΏΠ»ΠΈΠ²ΠΎ, ΠΏΡΠΎΡΠ°ΡΠΈΠ²Π°ΡΡΠ΅Π΅ΡΡ ΠΈΠ· ΡΠΎΡΡΡΠ½ΠΊΠΈ,
ΠΏΠΎΠΏΠ°Π΄Π°Π΅Ρ Π² ΡΠ»ΠΈΠ²Π½ΡΡ ΠΌΠ°Π³ΠΈΡΡΡΠ°Π»Ρ.43. ΠΠΏΠΈΡΠΈΡΠ΅ ΠΈΠ· ΡΠ΅Π³ΠΎ ΡΠΎΡΡΠΎΠΈΡ ΠΈ ΠΊΠ°ΠΊ ΡΠ°Π±ΠΎΡΠ°Π΅Ρ ΡΠΎΡΡΡΠ½ΠΊΠ°?
44. ΠΠΏΠΈΡΠΈΡΠ΅ ΡΡΡΡΠΎΠΉΡΡΠ²ΠΎ ΠΈ ΠΏΡΠΈΠ½ΡΠΈΠΏ ΡΠ°Π±ΠΎΡΡ ΡΠΈΡΡΠ΅ΠΌΡ ΠΏΠΈΡΠ°Π½ΠΈΡ Π΄ΠΈΠ·Π΅Π»ΡΠ½ΠΎΠ³ΠΎ Π΄Π²ΠΈΠ³Π°ΡΠ΅Π»Ρ — Common Rail
45. ΠΠ° ΡΡΠΎ ΠΎΡΠ²Π΅ΡΠ°Π΅Ρ Π΄Π°ΡΡΠΈΠΊ β Β«ΠΠΎΠ»ΠΎΠΆΠ΅Π½ΠΈΡ ΠΊΠΎΠ»Π΅Π½Π²Π°Π»Π° ΠΈ Π³Π΄Π΅ ΠΎΠ½ ΡΡΡΠ°Π½ΠΎΠ²Π»Π΅Π½Β»?
46. ΠΠ°ΡΠ΅ΠΌ Π½ΡΠΆΠ΅Π½ ΠΈ Π³Π΄Π΅ Π½Π°Ρ ΠΎΠ΄ΠΈΡΡΡ Π΄Π°ΡΡΠΈΠΊ ΠΏΠΎΠ»ΠΎΠΆΠ΅Π½ΠΈΡ ΠΊΠΎΠ»Π΅Π½Π²Π°Π»Π° ΡΠΈΡΡΠ΅ΠΌΡ ΠΏΠΈΡΠ°Π½ΠΈΡ Π΄ΠΈΠ·Π΅Π»ΡΠ½ΠΎΠ³ΠΎ Π΄Π²ΠΈΠ³Π°ΡΠ΅Π»Ρ — Common Rail?
47. ΠΠ°Π΅Ρ ΡΠΈΠ³Π½Π°Π» ΠΠΠ£ Π³Π΄Π΅ Π½Π°Ρ ΠΎΠ΄ΡΡΡΡ ΠΏΠΎΡΡΠ½ΠΈ, ΡΠ»ΡΠΆΠΈΡ Π΄Π»Ρ ΠΏΡΡΠΊΠ° ΠΠΠ‘
48. ΠΠ°ΡΠ΅ΠΌ Π½ΡΠΆΠ΅Π½ ΠΈ Π³Π΄Π΅ Π½Π°Ρ ΠΎΠ΄ΠΈΡΡΡ Π΄Π°ΡΡΠΈΠΊ ΡΠ°ΡΠΏΡΠ΅Π΄Π²Π°Π»Π° ΡΠΈΡΡΠ΅ΠΌΡ ΠΏΠΈΡΠ°Π½ΠΈΡ Π΄ΠΈΠ·Π΅Π»ΡΠ½ΠΎΠ³ΠΎ Π΄Π²ΠΈΠ³Π°ΡΠ΅Π»Ρ — Common Rail ?
49. ΠΠ°Π΅Ρ ΡΠΈΠ³Π½Π°Π» ΠΠΠ£ Π³Π΄Π΅ Π½Π°Ρ ΠΎΠ΄ΡΡΡΡ ΠΊΠ»Π°ΠΏΠ°Π½, ΡΠ»ΡΠΆΠΈΡ Π΄Π»Ρ Π²ΠΏΡΡΡΠΊΠ° ΡΠΎΠΏΠ»ΠΈΠ²Π°
50. ΠΠ°ΡΠ΅ΠΌ Π½ΡΠΆΠ΅Π½ ΠΈ Π³Π΄Π΅ Π½Π°Ρ ΠΎΠ΄ΠΈΡΡΡ Π΄Π°ΡΡΠΈΠΊ ΠΏΠ΅Π΄Π°Π»ΠΈ Β«Π³Π°Π·Π°Β» ΡΠΈΡΡΠ΅ΠΌΡ ΠΏΠΈΡΠ°Π½ΠΈΡ Π΄ΠΈΠ·Π΅Π»ΡΠ½ΠΎΠ³ΠΎ Π΄Π²ΠΈΠ³Π°ΡΠ΅Π»Ρ — Common Rail ?
51. ΠΠ°Π΅Ρ ΡΠΈΠ³Π½Π°Π» ΠΠΠ£ Π³Π΄Π΅ ΡΠΊΠΎΠ»ΡΠΊΠΎ ΡΠΎΠΏΠ»ΠΈΠ²Π° Π½ΡΠΆΠ½ΠΎ ΠΏΠΎΠ΄Π°ΡΡ Π² ΡΠΈΠ»ΠΈΠ½Π΄Ρ, ΡΠ»ΡΠΆΠΈΡ Π΄Π»Ρ Π²ΠΏΡΡΡΠΊΠ° ΡΠΎΠΏΠ»ΠΈΠ²Π°
52. ΠΠ°ΡΠ΅ΠΌ Π½ΡΠΆΠ΅Π½ ΠΈ Π³Π΄Π΅ Π½Π°Ρ ΠΎΠ΄ΠΈΡΡΡ Π΄Π°ΡΡΠΈΠΊ Β«Π΄ΡΠΎΡΡΠ΅Π»ΡΠ½ΠΎΠΉ Π·Π°ΡΠ»ΠΎΠ½ΠΊΠΈΒ» ΡΠΈΡΡΠ΅ΠΌΡ ΠΏΠΈΡΠ°Π½ΠΈΡ Π΄ΠΈΠ·Π΅Π»ΡΠ½ΠΎΠ³ΠΎ Π΄Π²ΠΈΠ³Π°ΡΠ΅Π»Ρ — Common Rail ?
53. ΠΠ°Π΅Ρ ΡΠΈΠ³Π½Π°Π» ΠΠΠ£ Π³Π΄Π΅ ΡΠΊΠΎΠ»ΡΠΊΠΎ ΡΠΎΠΏΠ»ΠΈΠ²Π° Π½ΡΠΆΠ½ΠΎ ΠΏΠΎΠ΄Π°ΡΡ Π² ΡΠΈΠ»ΠΈΠ½Π΄Ρ, ΡΠ»ΡΠΆΠΈΡ Π΄Π»Ρ Π²ΠΏΡΡΡΠΊΠ° ΡΠΎΠΏΠ»ΠΈΠ²Π°
54. ΠΠ°ΡΠ΅ΠΌ Π½ΡΠΆΠ΅Π½ ΠΈ Π³Π΄Π΅ Π½Π°Ρ ΠΎΠ΄ΠΈΡΡΡ Π΄Π°ΡΡΠΈΠΊ Β«ΠΌΠ°ΡΡΠΎΠ²ΠΎΠ³ΠΎ ΡΠ°ΡΡ ΠΎΠ΄Π° Π²ΠΎΠ·Π΄ΡΡ Π°Β» ΡΠΈΡΡΠ΅ΠΌΡ ΠΏΠΈΡΠ°Π½ΠΈΡ Π΄ΠΈΠ·Π΅Π»ΡΠ½ΠΎΠ³ΠΎ Π΄Π²ΠΈΠ³Π°ΡΠ΅Π»Ρ — Common Rail ?
ΠΠ°ΡΠ΅ΠΌ Π½ΡΠΆΠ΅Π½ ΠΈ Π³Π΄Π΅ Π½Π°Ρ ΠΎΠ΄ΠΈΡΡΡ Π΄Π°ΡΡΠΈΠΊ Β«ΠΌΠ°ΡΡΠΎΠ²ΠΎΠ³ΠΎ ΡΠ°ΡΡ ΠΎΠ΄Π°Π²ΠΎΠ·Π΄ΡΡ Π°Β» ΡΠΈΡΡΠ΅ΠΌΡ ΠΏΠΈΡΠ°Π½ΠΈΡ Π΄ΠΈΠ·Π΅Π»ΡΠ½ΠΎΠ³ΠΎ Π΄Π²ΠΈΠ³Π°ΡΠ΅Π»Ρ Common Rail ?
55. ΠΠ°Π΅Ρ ΡΠΈΠ³Π½Π°Π» ΠΠΠ£ Π³Π΄Π΅ ΡΠΊΠΎΠ»ΡΠΊΠΎ Π²ΠΎΠ·Π΄ΡΡ Π° ΠΏΠΎΡΡΡΠΏΠΈΠ»ΠΎ Π² ΡΠΈΠ»ΠΈΠ½Π΄Ρ, ΡΠ»ΡΠΆΠΈΡ Π΄Π»Ρ Π²ΠΏΡΡΡΠΊΠ° ΡΠΎΠΏΠ»ΠΈΠ²Π°
56. ΠΠ°ΡΠ΅ΠΌ Π½ΡΠΆΠ΅Π½ ΠΈ Π³Π΄Π΅ Π½Π°Ρ ΠΎΠ΄ΠΈΡΡΡ Π΄Π°ΡΡΠΈΠΊ Β«Π΄Π΅ΡΠΎΠ½Π°ΡΠΈΠΈΒ» ΡΠΈΡΡΠ΅ΠΌΡ ΠΏΠΈΡΠ°Π½ΠΈΡ Π΄ΠΈΠ·Π΅Π»ΡΠ½ΠΎΠ³ΠΎ Π΄Π²ΠΈΠ³Π°ΡΠ΅Π»Ρ — Common Rail ?
57. ΠΠ°Π΅Ρ ΡΠΈΠ³Π½Π°Π» ΠΠΠ£ Π½Π°ΡΠ°Π»Π° Π΄Π΅ΡΠΎΠ½Π°ΡΠΈΠΈ Π² ΡΠΈΠ»ΠΈΠ½Π΄ΡΠ΅, ΡΠ»ΡΠΆΠΈΡ Π΄Π»Ρ ΠΈΠ·Π±Π΅ΠΆΠ°Π½ΠΈΡ Β«ΡΠ°Π·Π½ΠΎΡΠ°Β» ΠΠΠ‘
58. ΠΠ°ΡΠ΅ΠΌ Π½ΡΠΆΠ΅Π½ ΠΈ Π³Π΄Π΅ Π½Π°Ρ ΠΎΠ΄ΠΈΡΡΡ Π΄Π°ΡΡΠΈΠΊ Β«ΡΠ΅ΠΌΠΏΠ΅ΡΠ°ΡΡΡΡ Π΄Π²ΠΈΠ³Π°ΡΠ΅Π»ΡΒ» ΡΠΈΡΡΠ΅ΠΌΡ ΠΏΠΈΡΠ°Π½ΠΈΡ Π΄ΠΈΠ·Π΅Π»ΡΠ½ΠΎΠ³ΠΎ Π΄Π²ΠΈΠ³Π°ΡΠ΅Π»Ρ — Common Rail ?
59. ΠΠ°Π΅Ρ ΡΠΈΠ³Π½Π°Π» ΠΠΠ£ Π½Π°ΡΠ°Π»Π° Π΄Π΅ΡΠΎΠ½Π°ΡΠΈΠΈ Π² ΡΠΈΠ»ΠΈΠ½Π΄ΡΠ΅, ΡΠ»ΡΠΆΠΈΡ Π΄Π»Ρ ΠΈΠ·Π±Π΅ΠΆΠ°Π½ΠΈΡ Β«Π·Π°ΠΊΠ»ΠΈΠ½ΠΈΠ²Π°Π½ΠΈΡΒ» ΠΠΠ‘
60. ΠΠ°ΡΠ΅ΠΌ Π½ΡΠΆΠ΅Π½ ΠΈ Π³Π΄Π΅ Π½Π°Ρ ΠΎΠ΄ΠΈΡΡΡ Π΄Π°ΡΡΠΈΠΊ Β«ΠΊΠΈΡΠ»ΠΎΡΠΎΠ΄Π°Β» ΡΠΈΡΡΠ΅ΠΌΡ ΠΏΠΈΡΠ°Π½ΠΈΡ Π΄ΠΈΠ·Π΅Π»ΡΠ½ΠΎΠ³ΠΎ Π΄Π²ΠΈΠ³Π°ΡΠ΅Π»Ρ — Common Rail ?
61. ΠΠ°Π΅Ρ ΡΠΈΠ³Π½Π°Π» ΠΠΠ£ ΡΠΈΠ³Π½Π°Π» Β«ΠΏΡΠΎΠΏΡΡΠΊΠ° Π·Π°ΠΆΠΈΠ³Π°Π½ΠΈΡΒ», ΡΠ»ΡΠΆΠΈΡ Π΄Π»Ρ ΡΠΎΠΊΡΠ°ΡΠ΅Π½ΠΈΡ Π²ΡΠ΅Π΄Π½ΡΡ Π²ΡΠ±ΡΠΎΡΠΎΠ² ΠΈ ΡΠ°ΡΡ ΠΎΠ΄Π° ΡΠΎΠΏΠ»ΠΈΠ²Π° ΠΠΠ‘
63. ΠΠΠ£ ΠΏΠΎ Π·Π°Π΄Π°Π½Π½ΠΎΠΉ ΠΏΡΠΎΠ³ΡΠ°ΠΌΠΌΠ΅ ΠΏΠ΅ΡΠ΅Π΄Π°Π΅Ρ ΡΠΏΡΠ°Π²Π»ΡΡΡΠΈΠΉ ΡΠΈΠ³Π½Π°Π» ΠΊ ΡΠΎΠ»Π΅Π½ΠΎΠΈΠ΄Ρ ΡΠΎΡΡΡΠ½ΠΊΠΈ, ΠΊΠΎΡΠΎΡΠ°Ρ ΠΏΠΎΠ΄Π°Π΅Ρ ΡΠΎΠΏΠ»ΠΈΠ²ΠΎ Π² ΠΊΠ°ΠΌΠ΅ΡΡ ΡΠ³ΠΎΡΠ°Π½ΠΈΡ Π΄Π²ΠΈΠ³Π°ΡΠ΅Π»Ρ
64. ΠΠ° ΠΎΡΠ½ΠΎΠ²Π°Π½ΠΈΠΈ ΡΠΈΠ³Π½Π°Π»ΠΎΠ² ΠΊΠ°ΠΊΠΈΡ Π΄Π°ΡΡΠΈΠΊΠΎΠ² ΠΠΠ£ ΠΎΠΏΡΠ΅Π΄Π΅Π»ΡΠ΅Ρ ΠΊΠΎΠ»ΠΈΡΠ΅ΡΡΠ²ΠΎ ΡΠΎΠΏΠ»ΠΈΠ²ΠΎ ΠΊΠΎΡΠΎΡΠΎΠ΅ Π½Π΅ΠΎΠ±Ρ ΠΎΠ΄ΠΈΠΌΠΎ Π²ΠΏΡΡΡΠ½ΡΡΡ Π² ΡΠΈΠ»ΠΈΠ½Π΄Ρ?
65. ΠΠ°ΠΊΠ°Ρ ΠΈΠ· ΠΏΡΠΈΠ²Π΅Π΄Π΅Π½Π½ΡΡ ΡΠΎΠΏΠ»ΠΈΠ²Π½ΡΡ ΡΠΈΡΡΠ΅ΠΌ ΡΠ²Π»ΡΠ΅ΡΡΡ
66. ΠΠΠΠΠΠΠ ! ΠΠ°ΠΏΠΎΠΌΠ½ΠΈΡΠ΅ ΠΈ Π½Π°ΠΏΠΈΡΠΈΡΠ΅ Π² ΡΠ΅ΡΡΠ°Π΄ΠΈ ΡΡ Π΅ΠΌΡ ΡΡΡΡΠΎΠΉΡΡΠ²Π° ΠΈ ΠΏΡΠΈΠ½ΡΠΈΠΏΠ° ΡΠ°Π±ΠΎΡΡ ΡΠΈΡΡΠ΅ΠΌΡ Common Rail Π½Π° Π²ΡΠ΅Ρ ΡΠ΅ΠΆΠΈΠΌΠ°Ρ ΡΠ°Π±ΠΎΡΡ
Π΄Π²ΠΈΠ³Π°ΡΠ΅Π»Ρ67. ΠΠΏΠΈΡΠΈΡΠ΅ ΡΡΡΡΠΎΠΉΡΡΠ²ΠΎ ΠΈ ΠΏΡΠΈΠ½ΡΠΈΠΏ ΡΠ°Π±ΠΎΡΡ ΡΠΈΡΡΠ΅ΠΌΡ ΠΏΠΈΡΠ°Π½ΠΈΡ Π΄ΠΈΠ·Π΅Π»ΡΠ½ΠΎΠ³ΠΎ Π΄Π²ΠΈΠ³Π°ΡΠ΅Π»Ρ — Common Rail
68. ΠΠ°ΠΊΠ°Ρ ΡΡΠΎ ΡΠΈΡΡΠ΅ΠΌΠ° ΠΏΠΈΡΠ°Π½ΠΈΡ Π΄ΠΈΠ·Π΅Π»ΡΠ½ΠΎΠ³ΠΎ Π΄Π²ΠΈΠ³Π°ΡΠ΅Π»Ρ ΠΈ ΠΏΠΎΡΠ΅ΠΌΡ?
69. ΠΠ°ΠΊΠ°Ρ ΡΡΠΎ ΡΠΈΡΡΠ΅ΠΌΠ° ΠΏΠΈΡΠ°Π½ΠΈΡ Π΄ΠΈΠ·Π΅Π»ΡΠ½ΠΎΠ³ΠΎ Π΄Π²ΠΈΠ³Π°ΡΠ΅Π»Ρ, ΠΏΠΎΡΠ΅ΠΌΡ ΠΈ ΡΠ΅Π³ΠΎ Π² Π½Π΅ΠΉ Π½Π΅Ρ?
70. ΠΠ°ΠΊΠ°Ρ ΡΡΠΎ ΡΠΈΡΡΠ΅ΠΌΠ° ΠΏΠΈΡΠ°Π½ΠΈΡ Π΄ΠΈΠ·Π΅Π»ΡΠ½ΠΎΠ³ΠΎ Π΄Π²ΠΈΠ³Π°ΡΠ΅Π»Ρ ΠΈ ΠΏΠΎΡΠ΅ΠΌΡ?
72. Π ΠΏΠΎΡΠ»Π΅Π΄Π½Π΅Π΅ Π²ΡΠ΅ΠΌΡ Π²ΡΠ΅ Π±ΠΎΠ»ΡΡΠ΅Π΅ ΠΏΡΠΈΠΌΠ΅Π½Π΅Π½ΠΈΠ΅ Π½Π° Π³ΡΡΠ·ΠΎΠ²ΡΡ Π°Π²ΡΠΎΠΌΠΎΠ±ΠΈΠ»ΡΡ ΠΈ Π°Π²ΡΠΎΠ±ΡΡΠ°Ρ Π½Π°Ρ ΠΎΠ΄ΠΈΡ ΡΠΈΡΡΠ΅ΠΌΠ° ΠΏΠΎΠ΄Π°ΡΠΈ ΡΠΎΠΏΠ»ΠΈΠ²Π° HEUT (Hydraulically
Actuated Unit Ignition)β ΡΠ»Π΅ΠΊΡΡΠΎΠ½Π½Π°Ρ Π³ΠΈΠ΄ΡΠ°Π²Π»ΠΈΡΠ΅ΡΠΊΠ°Ρ ΡΠΈΡΡΠ΅ΠΌΠ° Π²ΠΏΡΡΡΠΊΠ°.
73. Π§ΡΠΎ ΡΠ²Π»ΡΠ΅ΡΡΡ ΠΎΡΠ½ΠΎΠ²Π½ΡΠΌ ΡΠ·Π»ΠΎΠΌ HEUT (Hydraulically Actuated Unit Ignition) β ΡΠ»Π΅ΠΊΡΡΠΎΠ½Π½Π°Ρ Π³ΠΈΠ΄ΡΠ°Π²Π»ΠΈΡΠ΅ΡΠΊΠ°Ρ ΡΠΈΡΡΠ΅ΠΌΠ° Π²ΠΏΡΡΡΠΊΠ°.
74. ΠΡΠ½ΠΎΠ²Π½ΡΠΌ ΡΠ·Π»ΠΎΠΌ ΡΠΈΡΡΠ΅ΠΌΡ HEUT ΡΠ²Π»ΡΠ΅ΡΡΡ Π½Π°ΡΠΎΡ-ΡΠΎΡΡΡΠ½ΠΊΠ°; ΠΊΡΠ»Π°ΡΠΊΠΎΠ²ΡΠΉ Π²Π°Π» ΠΏΡΠΈΠ²ΠΎΠ΄Π° ΠΈΡΠΏΠΎΠ»Π½ΠΈΡΠ΅Π»ΡΠ½ΡΡ ΠΌΠ΅Ρ Π°Π½ΠΈΠ·ΠΌΠΎΠ² Π½Π°ΡΠΎΡ-ΡΠΎΡΡΡΠ½ΠΎΠΊ Π·Π΄Π΅ΡΡ
ΠΡΠ½ΠΎΠ²Π½ΡΠΌ ΡΠ·Π»ΠΎΠΌ ΡΠΈΡΡΠ΅ΠΌΡ HEUT ΡΠ²Π»ΡΠ΅ΡΡΡ Π½Π°ΡΠΎΡ-ΡΠΎΡΡΡΠ½ΠΊΠ°;ΠΊΡΠ»Π°ΡΠΊΠΎΠ²ΡΠΉ Π²Π°Π» ΠΏΡΠΈΠ²ΠΎΠ΄Π° ΠΈΡΠΏΠΎΠ»Π½ΠΈΡΠ΅Π»ΡΠ½ΡΡ ΠΌΠ΅Ρ Π°Π½ΠΈΠ·ΠΌΠΎΠ² Π½Π°ΡΠΎΡΡΠΎΡΡΡΠ½ΠΎΠΊ Π·Π΄Π΅ΡΡ Π·Π°ΠΌΠ΅Π½Π΅Π½ Π³ΠΈΠ΄ΡΠΎΠΏΡΠΈΠ²ΠΎΠ΄ΠΎΠΌ.
ΠΠ°ΡΠ»ΠΎ ΠΏΠΎΠ΄Π°Π΅ΡΡΡ Π² Π½Π°ΡΠΎΡΡΠΎΡΡΡΠ½ΠΊΡ ΠΏΠΎ ΡΠΏΠ΅ΡΠΈΠ°Π»ΡΠ½ΠΎΠΉ
ΠΌΠ°Π³ΠΈΡΡΡΠ°Π»ΠΈ ΠΈΠ· ΡΠΈΡΡΠ΅ΠΌΡ
ΡΠΌΠ°Π·ΠΊΠΈ Π΄Π²ΠΈΠ³Π°ΡΠ΅Π»Ρ ΠΏΠΎΠ΄
Π΄Π°Π²Π»Π΅Π½ΠΈΠ΅ΠΌ ΠΎΠΊΠΎΠ»ΠΎ 25 ΠΠΠ°.
ΠΠΎΠΏΠ°Π΄Π°Ρ Π² Π½Π°ΡΠΎΡ-ΡΠΎΡΡΡΠ½ΠΊΡ,
ΠΌΠ°ΡΠ»ΠΎ Π²ΠΎΠ·Π΄Π΅ΠΉΡΡΠ²ΡΠ΅Ρ Π½Π°
ΡΠΎΠΎΡΠ²Π΅ΡΡΡΠ²ΡΡΡΠΈΠΉ ΠΌΠ°ΡΠ»ΡΠ½ΡΠΉ
ΠΏΠ»ΡΠ½ΠΆΠ΅Ρ, ΠΏΠ΅ΡΠ΅ΠΌΠ΅ΡΠ°ΡΡΠΈΠΉ
ΡΠΎΠΏΠ»ΠΈΠ²Π½ΡΠΉ ΠΏΠ»ΡΠ½ΠΆΠ΅Ρ. ΠΡΠΎΡ
ΠΏΠ»ΡΠ½ΠΆΠ΅Ρ ΠΈΠ·-Π·Π° ΡΠ²ΠΎΠ΅Π³ΠΎ
ΠΌΠ΅Π½ΡΡΠ΅Π³ΠΎ Π΄ΠΈΠ°ΠΌΠ΅ΡΡΠ° ΡΠΎΠ·Π΄Π°Π΅Ρ
Π²ΡΡΠΎΠΊΠΎΠ΅ Π΄Π°Π²Π»Π΅Π½ΠΈΠ΅ Π²ΠΏΡΡΡΠΊΠ°
(ΡΠ²ΡΡΠ΅ 160 ΠΠΠ°), ΡΡΠΎ Π΄Π°Π΅Ρ
Π²ΠΎΠ·ΠΌΠΎΠΆΠ½ΠΎΡΡΡ Π΄ΠΎΠ±ΠΈΡΡΡΡ
Π»ΡΡΡΠ΅Π³ΠΎ ΡΠ°ΡΠΏΡΠ»Π΅Π½ΠΈΡ
ΡΠΎΠΏΠ»ΠΈΠ²Π° ΠΈ ΠΎΠΏΡΠΈΠΌΠΈΠ·Π°ΡΠΈΠΈ Π΅Π³ΠΎ
ΡΠΌΠ΅ΡΠΈΠ²Π°Π½ΠΈΡ Ρ Π²ΠΎΠ·Π΄ΡΡ ΠΎΠΌ.
75. ΠΠ°ΠΊΠΈΠ΅ + Ρ ΡΠΈΡΡΠ΅ΠΌΡ HEUT?
76. Π ΠΎΡΠ»ΠΈΡΠΈΠ΅ ΠΎΡ Π΄ΡΡΠ³ΠΈΡ ΡΠΈΡΡΠ΅ΠΌ Π΄Π°Π²Π»Π΅Π½ΠΈΠ΅ Π² ΡΠΈΡΡΠ΅ΠΌΠ΅ HEUT Π°Π±ΡΠΎΠ»ΡΡΠ½ΠΎ Π½Π΅ Π·Π°Π²ΠΈΡΠΈΡ ΠΎΡ ΡΠ°ΡΡΠΎΡΡ Π²ΡΠ°ΡΠ΅Π½ΠΈΡ Π΄Π²ΠΈΠ³Π°ΡΠ΅Π»Ρ ΠΈ ΠΎΠ±Π΅ΡΠΏΠ΅ΡΠΈΠ²Π°Π΅Ρ ΠΏΠΎΠ΄Π°ΡΡ
ΡΠΎΠΏΠ»ΠΈΠ²Π° Π²ΠΊΠ°ΠΌΠ΅ΡΡ ΡΠ³ΠΎΡΠ°Π½ΠΈΡ Π² Π½ΡΠΆΠ½ΡΠΉ ΠΌΠΎΠΌΠ΅Π½Ρ Π²ΡΠ΅ΠΌΠ΅Π½ΠΈ ΠΈ Π² ΠΎΠΏΡΠΈΠΌΠ°Π»ΡΠ½ΠΎΠΌ ΠΊΠΎΠ»ΠΈΡΠ΅ΡΡΠ²Π΅.
77. THE END
Common rail
ΠΠΈΠ·Π΅Π»ΡΠ½ΡΠΉ Π΄Π²ΠΈΠ³Π°ΡΠ΅Π»Ρ, ΠΊΠ°ΠΊ ΡΠΈΠ»ΠΎΠ²Π°Ρ ΡΡΡΠ°Π½ΠΎΠ²ΠΊΠ°, Π΄Π°Π²Π½ΠΎ Π·Π°Π½ΡΠ» Π»ΠΈΠ΄ΠΈΡΡΡΡΠΈΠ΅ ΠΏΠΎΠ·ΠΈΡΠΈΠΈ Π² ΡΡΠ΅ΡΠ΅ ΠΊΠΎΠΌΠΌΠ΅ΡΡΠ΅ΡΠΊΠΎΠ³ΠΎ ΡΡΠ°Π½ΡΠΏΠΎΡΡΠ°. Π Π½Π΅ ΠΌΡΠ΄ΡΠ΅Π½ΠΎ, ΡΡΠΎ ΡΠ°ΠΊΠΈΠ΅ ΠΊΠ°ΡΠ΅ΡΡΠ²Π° ΠΊΠ°ΠΊ ΠΌΠΎΡΠ½ΠΎΡΡΡ, ΡΠΊΠΎΠ½ΠΎΠΌΠΈΡΠ½ΠΎΡΡΡ ΠΈ Π½Π°Π΄Π΅ΠΆΠ½ΠΎΡΡΡ Π΄ΠΈΠ·Π΅Π»ΡΠ½ΠΎΠ³ΠΎ Π΄Π²ΠΈΠ³Π°ΡΠ΅Π»Ρ ΡΡΠ°Π»ΠΈ Π²ΠΎΡΡΡΠ΅Π±ΠΎΠ²Π°Π½Ρ ΠΈ Π² Π»Π΅Π³ΠΊΠΎΠ²ΠΎΠΌ ΡΡΠ°Π½ΡΠΏΠΎΡΡΠ΅. Π‘ΠΎΠ²ΡΠ΅ΠΌΠ΅Π½Π½ΡΠ΅ ΡΠ΅Ρ Π½ΠΎΠ»ΠΎΠ³ΠΈΠΈ ΠΈ ΠΊΠΎΠ½ΡΡΡΡΠΊΡΠΈΠ²Π½ΡΠ΅ ΡΠ΅ΡΠ΅Π½ΠΈΡ ΠΏΠΎΠ·Π²ΠΎΠ»ΠΈΠ»ΠΈ ΡΠ°ΡΡΠΈΡΠΈΡΡ ΠΌΠΎΠ΄Π΅Π»ΡΠ½ΡΠΉ ΡΡΠ΄ Π»Π΅Π³ΠΊΠΎΠ²ΡΡ Π°Π²ΡΠΎΠΌΠΎΠ±ΠΈΠ»Π΅ΠΉ, ΠΎΡΠ½Π°ΡΡΠ½Π½ΡΡ Π΄ΠΈΠ·Π΅Π»ΡΠ½ΡΠΌΠΈ Π΄Π²ΠΈΠ³Π°ΡΠ΅Π»ΡΠΌΠΈ. ΠΠ΄Π½ΠΎΠΉ ΠΈΠ· ΡΠ°ΠΌΡΡ ΡΠ°ΡΠΏΡΠΎΡΡΡΠ°Π½ΡΠ½Π½ΡΡ ΡΠΈΡΡΠ΅ΠΌ ΡΠ²Π»ΡΠ΅ΡΡΡ common rail.
ΠΡΠΈΠΌΠ΅Π½Π΅Π½ΠΈΠ΅ ΡΠ΅Ρ Π½ΠΎΠ»ΠΎΠ³ΠΈΠΈ common rail ΠΏΠΎΠ·Π²ΠΎΠ»ΡΠ΅Ρ ΠΎΠ±Π΅ΡΠΏΠ΅ΡΠΈΡΡ Π½ΠΈΠ·ΠΊΠΈΠΉ ΡΠ°ΡΡ ΠΎΠ΄ ΡΠΎΠΏΠ»ΠΈΠ²Π°, ΡΠ½ΠΈΠ·ΠΈΡΡ ΡΡΠΌ ΡΠ°Π±ΠΎΡΡ Π΄Π²ΠΈΠ³Π°ΡΠ΅Π»Ρ ΠΈ ΠΏΠΎΠ²ΡΡΠΈΡΡ ΡΠΊΠΎΠ»ΠΎΠ³ΠΈΡΠ½ΠΎΡΡΡ.
COMMON RAIL — ΡΡΠΎ ΡΡΠΎ
Π’ΠΎΠΏΠ»ΠΈΠ²Π½Π°Ρ ΡΠΈΡΡΠ΅ΠΌΠ° common rail (Π΄ΠΎΡΠ»ΠΎΠ²Π½ΠΎ β Β«ΠΎΠ±ΡΠ°Ρ ΠΌΠ°Π³ΠΈΡΡΡΠ°Π»ΡΒ»). ΠΠΎΠ½ΡΡΡΡΠΊΡΠΈΠ²Π½ΠΎ ΡΠΈΡΡΠ΅ΠΌΠ° common rail ΡΠΎΡΡΠΎΠΈΡ ΠΈΠ· ΡΡΠ΅Ρ ΠΎΡΠ½ΠΎΠ²Π½ΡΡ Π·Π²Π΅Π½ΡΠ΅Π², ΠΊΠ°ΠΆΠ΄Π°Ρ ΠΈΠ· ΠΊΠΎΡΠΎΡΡΡ Π²ΠΊΠ»ΡΡΠ°Π΅Ρ Π² ΡΠ΅Π±Ρ ΠΎΠΏΡΠ΅Π΄Π΅Π»Π΅Π½Π½ΡΠΉ Π½Π°Π±ΠΎΡ ΠΊΠΎΠΌΠΏΠΎΠ½Π΅Π½ΡΠΎΠ².
ΠΠ΅ΡΠ²ΠΎΠ΅ Π·Π²Π΅Π½ΠΎ — ΡΠΈΡΡΠ΅ΠΌΠ° ΠΏΠΎΠ΄Π°ΡΠΈ ΡΠΎΠΏΠ»ΠΈΠ²Π° ΠΏΠΎ ΠΌΠ°Π³ΠΈΡΡΡΠ°Π»ΠΈ Π½ΠΈΠ·ΠΊΠΎΠ³ΠΎ Π΄Π°Π²Π»Π΅Π½ΠΈΡ. ΠΡΠ½ΠΎΠ²Π½ΡΠΌΠΈ Π΅Π΅ ΡΠ»Π΅ΠΌΠ΅Π½ΡΠ°ΠΌΠΈ ΡΠ²Π»ΡΡΡΡΡ ΡΠΎΠΏΠ»ΠΈΠ²Π½ΡΠΉ Π½Π°ΡΠΎΡ Π½ΠΈΠ·ΠΊΠΎΠ³ΠΎ Π΄Π°Π²Π»Π΅Π½ΠΈΡ ΠΈ ΡΠΈΠ»ΡΡΡΡ Π³ΡΡΠ±ΠΎΠΉ ΠΈ ΡΠΎΠ½ΠΊΠΎΠΉ ΠΎΡΠΈΡΡΠΊΠΈ.
ΠΡΠΎΡΠΎΠ΅ Π·Π²Π΅Π½ΠΎ — Π»ΠΈΠ½ΠΈΡ Π²ΡΡΠΎΠΊΠΎΠ³ΠΎ Π΄Π°Π²Π»Π΅Π½ΠΈΡ. ΠΠΊΠ»ΡΡΠ°Π΅Ρ Π² ΡΠ΅Π±Ρ: ΡΠΎΠΏΠ»ΠΈΠ²Π½ΡΠΉ Π½Π°ΡΠΎΡ Π²ΡΡΠΎΠΊΠΎΠ³ΠΎ Π΄Π°Π²Π»Π΅Π½ΠΈΡ, Π°ΠΊΠΊΡΠΌΡΠ»ΡΡΠΎΡ ΡΠΎΠΏΠ»ΠΈΠ²Π° ΠΈ ΡΠΎΡΡΡΠ½ΠΊΠΈ.
Π’ΡΠ΅ΡΡΠ΅ Π·Π²Π΅Π½ΠΎ — ΡΠ»Π΅ΠΊΡΡΠΎΠ½Π½Π°Ρ ΡΠΈΡΡΠ΅ΠΌΠ° ΡΠΏΡΠ°Π²Π»Π΅Π½ΠΈΡ, ΡΠΎΡΡΠΎΠΈΡ ΠΈΠ· Π΄Π°ΡΡΠΈΠΊΠΎΠ², ΡΠ»Π΅ΠΊΡΡΠΎΠ½Π½ΠΎΠ³ΠΎ Π±Π»ΠΎΠΊΠ° ΡΠΏΡΠ°Π²Π»Π΅Π½ΠΈΡ ΠΈ ΠΈΡΠΏΠΎΠ»Π½ΠΈΡΠ΅Π»ΡΠ½ΡΡ ΡΡΡΡΠΎΠΉΡΡΠ².
ΠΠ°ΠΊ ΡΠ°Π±ΠΎΡΠ°Π΅Ρ ΡΠΈΡΡΠ΅ΠΌΠ° common rail
Π ΡΡΠ°Π΄ΠΈΡΠΈΠΎΠ½Π½ΡΡ ΡΠΈΡΡΠ΅ΠΌΠ°Ρ Π²ΠΏΡΡΡΠΊΠ° Π΄Π°Π²Π»Π΅Π½ΠΈΠ΅ ΡΠΎΠΏΠ»ΠΈΠ²Π° ΡΠΎΠ·Π΄Π°Π΅ΡΡΡ ΠΎΡΠ΄Π΅Π»ΡΠ½ΠΎ Π΄Π»Ρ ΠΊΠ°ΠΆΠ΄ΠΎΠ³ΠΎ ΡΠΈΠΊΠ»Π° Π²ΠΏΡΡΡΠΊΠ°. Π ΡΠΈΡΡΠ΅ΠΌΠ΅ Common Rail ΠΏΡΠΎΡΠ΅ΡΡΡ ΡΠΎΠ·Π΄Π°Π½ΠΈΡ Π΄Π°Π²Π»Π΅Π½ΠΈΡ ΡΠΎΠΏΠ»ΠΈΠ²Π° ΠΈ ΡΠΎΠ±ΡΡΠ²Π΅Π½Π½ΠΎ Π²ΠΏΡΡΡΠΊΠ° ΡΠ°Π·Π΄Π΅Π»Π΅Π½Ρ, ΡΠ°ΠΊ ΡΡΠΎ ΡΠΎΠΏΠ»ΠΈΠ²ΠΎ Π²ΡΠ΅Π³Π΄Π° Π³ΠΎΡΠΎΠ²ΠΎ ΠΊ ΠΏΠΎΠ΄Π°ΡΠ΅ Π² ΡΠΈΠ»ΠΈΠ½Π΄Ρ. ΠΠ°Π²Π»Π΅Π½ΠΈΠ΅ ΡΠΎΠΏΠ»ΠΈΠ²Π° ΡΠΎΠ·Π΄Π°Π΅ΡΡΡ ΡΠΎΠΏΠ»ΠΈΠ²Π½ΡΠΌ Π½Π°ΡΠΎΡΠΎΠΌ Π²ΡΡΠΎΠΊΠΎΠ³ΠΎ Π΄Π°Π²Π»Π΅Π½ΠΈΡ. ΠΠ°ΡΠΎΡ ΡΠΎΠ·Π΄Π°Π΅Ρ Π΄Π°Π²Π»Π΅Π½ΠΈΠ΅ ΡΠΎΠΏΠ»ΠΈΠ²Π° ΠΈ ΠΏΠΎΠ΄Π°Π΅Ρ Π΅Π³ΠΎ ΠΏΠΎ ΡΡΡΠ±ΠΎΠΏΡΠΎΠ²ΠΎΠ΄Ρ Π²ΡΡΠΎΠΊΠΎΠ³ΠΎ Π΄Π°Π²Π»Π΅Π½ΠΈΡ ΠΊ Π²Ρ ΠΎΠ΄Ρ Π² ΡΠ°ΠΌΠΏΡ, ΠΊΠΎΡΠΎΡΠ°Ρ Π²ΡΡΡΡΠΏΠ°Π΅Ρ Π² ΡΠΎΠ»ΠΈ ΠΎΠ±ΡΠ΅Π³ΠΎ ΡΠ΅Π·Π΅ΡΠ²ΡΠ°ΡΠ° Π΄Π»Ρ Π²ΡΠ΅Ρ ΡΠΎΡΡΡΠ½ΠΎΠΊ. Π’Π°ΠΊ ΠΈ ΠΏΠΎΡΠ²ΠΈΠ»ΠΎΡΡ Π½Π°Π·Π²Π°Π½ΠΈΠ΅ Β«ΠΎΠ±ΡΠ°Ρ ΡΠΎΠΏΠ»ΠΈΠ²Π½Π°Ρ ΡΠ°ΠΌΠΏΠ°Β» β Common Rail. ΠΡΡΡΠ΄Π° ΡΠΎΠΏΠ»ΠΈΠ²ΠΎ ΠΏΠΎΠ΄Π°Π΅ΡΡΡ ΠΊ ΠΎΡΠ΄Π΅Π»ΡΠ½ΡΠΌ ΡΠΎΡΡΡΠ½ΠΊΠ°ΠΌ, ΠΊΠΎΡΠΎΡΡΠ΅ Π²ΠΏΡΡΡΠΊΠΈΠ²Π°ΡΡ Π΅Π³ΠΎ Π² ΠΊΠ°ΠΌΠ΅ΡΡ ΡΠ³ΠΎΡΠ°Π½ΠΈΡ ΡΠΈΠ»ΠΈΠ½Π΄ΡΠΎΠ².
Π Π°Π·Π½ΠΎΠ²ΠΈΠ΄Π½ΠΎΡΡΠΈ ΡΠΈΡΡΠ΅ΠΌ common rail.
Π‘ΠΈΡΡΠ΅ΠΌΠ° common rail ΠΈΠΌΠ΅Π΅Ρ ΡΠ°Π·Π»ΠΈΡΠ½ΡΠ΅ ΠΌΠΎΠ΄ΠΈΡΠΈΠΊΠ°ΡΠΈΠΈ.
ΠΠ±ΡΠ΅ΠΏΡΠΈΠ½ΡΡΠ°Ρ ΡΠΏΠ΅ΡΠΈΡΠΈΠΊΠ°ΡΠΈΡ ΡΠ°Π·Π»ΠΈΡΠ°Π΅Ρ Π½Π΅ΡΠΊΠΎΠ»ΡΠΊΠΎ ΠΊΠΎΠ½ΡΠΈΠ³ΡΡΠ°ΡΠΈΠΉ ΡΠΈΡΡΠ΅ΠΌΡ common rail. ΠΡΠ±ΠΎΡ ΡΡΡΠ°Π½ΠΎΠ²Π»Π΅Π½Π½ΠΎΠΉ Π½Π° Π°Π²ΡΠΎΠΌΠΎΠ±ΠΈΠ»Π΅ ΠΊΠΎΠ½ΡΠΈΠ³ΡΡΠ°ΡΠΈΠΈ Π·Π°Π²ΠΈΡΠΈΡ, ΠΏΡΠ΅ΠΆΠ΄Π΅ Π²ΡΠ΅Π³ΠΎ, ΠΎΡ ΡΡΠ°Π½ΡΠΏΠΎΡΡΠ½ΠΎΠ³ΠΎ ΡΡΠ΅Π΄ΡΡΠ²Π° (Π΄Π»Ρ Π»Π΅Π³ΠΊΠΎΠ²ΡΡ Π°Π²ΡΠΎΠΌΠΎΠ±ΠΈΠ»Π΅ΠΉ Π»ΠΈΠ±ΠΎ Π³ΡΡΠ·ΠΎΠ²ΡΡ Π°Π²ΡΠΎΠΌΠΎΠ±ΠΈΠ»Π΅ΠΉ). ΠΡΠΈΠ½ΡΠΈΠΏΠΈΠ°Π»ΡΠ½Π°Ρ ΡΡ Π΅ΠΌΠ° ΡΠ°Π±ΠΎΡΡ ΠΎΡΡΠ°Π΅ΡΡΡ Π½Π΅ΠΈΠ·ΠΌΠ΅Π½Π½ΠΎΠΉ
Π Π°Π·Π»ΠΈΡΠΈΡ ΠΊΠ°ΡΠ°ΡΡΡΡ, Π² ΠΎΡΠ½ΠΎΠ²Π½ΠΎΠΌ, ΡΠΈΡΡΠ΅ΠΌΡ ΠΏΡΠ΅Π΄Π²Π°ΡΠΈΡΠ΅Π»ΡΠ½ΠΎΠΉ ΠΏΠΎΠ΄Π°ΡΠΈ ΡΠΎΠΏΠ»ΠΈΠ²Π° Π² ΠΊΠΎΠ½ΡΡΡΠ΅ Π½ΠΈΠ·ΠΊΠΎΠ³ΠΎ Π΄Π°Π²Π»Π΅Π½ΠΈΡ ΠΈ ΠΎΡΠ³Π°Π½ΠΈΠ·Π°ΡΠΈΠΈ Π°ΡΡ ΠΈΡΠ΅ΠΊΡΡΡΡ ΡΠΈΡΡΠ΅ΠΌΡ.
ΠΡΠΎΠΌΠ΅ ΡΠΎΠ³ΠΎ ΡΠΈΡΡΠ΅ΠΌΡ common rail ΠΌΠΎΠ³ΡΡ ΠΎΡΠ»ΠΈΡΠ°ΡΡΡ ΡΡ Π΅ΠΌΠΎΠΉ ΡΠ΅Π°Π»ΠΈΠ·Π°ΡΠΈΠΈ ΠΈΡΠΏΠΎΠ»ΡΠ·ΡΠ΅ΠΌΠΎΠ³ΠΎ ΡΠΈΠΏΠ° ΡΠΎΡΡΡΠ½ΠΎΠΊ.
Π’ΠΈΠΏ 1. Π‘Β ΡΠ»Π΅ΠΊΡΡΠΎΠΌΠ°Π³Π½ΠΈΡΠ½ΡΠΌ ΠΊΠ»Π°ΠΏΠ°Π½ΠΎΠΌ
Π’ΠΈΠΏ 2. Π‘ ΠΏΡΠ΅Π·ΠΎΡΠ»Π΅ΠΊΡΡΠΈΡΠ΅ΡΠΊΠΈΠΌ ΠΏΡΠΈΠ²ΠΎΠ΄ΠΎΠΌ
ΠΠ±Π° ΡΠΈΠΏΠ° ΠΌΠΎΠ³ΡΡ ΡΡΡΠ°Π½Π°Π²Π»ΠΈΠ²Π°ΡΡΡΡ Π½Π° Π΄ΠΈΠ·Π΅Π»ΡΠ½ΡΠ΅ Π΄Π²ΠΈΠ³Π°ΡΠ΅Π»ΠΈ ΠΊΠ°ΠΊ Π»Π΅Π³ΠΊΠΎΠ²ΠΎΠ³ΠΎ, ΡΠ°ΠΊ ΠΈ Π³ΡΡΠ·ΠΎΠ²ΠΎΠ³ΠΎ ΡΡΠ°Π½ΡΠΏΠΎΡΡΠ°.
ΠΡΠΎΠ±Π»Π΅ΠΌΡ, Π²ΠΎΠ·Π½ΠΈΠΊΠ°ΡΡΠΈΠ΅ ΠΏΡΠΈ ΡΠΊΡΠΏΠ»ΡΠ°ΡΠ°ΡΠΈΠΈ Π΄Π²ΠΈΠ³Π°ΡΠ΅Π»Π΅ΠΉ Ρ ΡΠΈΡΡΠ΅ΠΌΠΎΠΉ common rail
ΠΡΡΠΎΠΊΠ°Ρ ΡΠ΅Ρ Π½ΠΎΠ»ΠΎΠ³ΠΈΡΠ½ΠΎΡΡΡ Π΄Π°Π½Π½ΠΎΠΉ ΡΠΈΡΡΠ΅ΠΌΡ ΠΏΠΎΠ·Π²ΠΎΠ»ΡΠ΅Ρ Π·Π½Π°ΡΠΈΡΠ΅Π»ΡΠ½ΠΎ ΠΏΠΎΠ²ΡΡΠΈΡΡ ΠΌΠΎΡΠ½ΠΎΡΡΡ Π΄Π²ΠΈΠ³Π°ΡΠ΅Π»Ρ, Π³ΠΈΠ±ΠΊΠΎΡΡΡ Π΅Π³ΠΎ ΡΠ°Π±ΠΎΡΡ ΠΈ Π½Π°Π΄Π΅ΠΆΠ½ΠΎΡΡΡ. ΠΠ΄Π½Π°ΠΊΠΎ ΠΏΡΠΈΠΌΠ΅Π½Π΅Π½ΠΈΠ΅ ΡΠ°ΠΊΠΎΠΉ ΡΠΈΡΡΠ΅ΠΌΡ Π½Π°ΠΊΠ»Π°Π΄ΡΠ²Π°Π΅Ρ ΠΎΠΏΡΠ΅Π΄Π΅Π»Π΅Π½Π½ΡΠ΅ ΡΡΠ΅Π±ΠΎΠ²Π°Π½ΠΈΡ ΠΊ ΠΊΠ°ΡΠ΅ΡΡΠ²Ρ ΡΠΎΠΏΠ»ΠΈΠ²Π° ΠΈ ΠΊΠ°ΡΠ΅ΡΡΠ²Ρ ΠΎΠ±ΡΠ»ΡΠΆΠΈΠ²Π°Π½ΠΈΡ. ΠΠ΅Π»ΠΎ Π² ΡΠΎΠΌ, ΡΡΠΎ Π²ΡΡ ΠΎΠ΄ ΠΈΠ· ΡΡΡΠΎΡ ΠΊΠ°ΠΊΠΎΠ³ΠΎ-Π»ΠΈΠ±ΠΎ ΠΊΠΎΠΌΠΏΠΎΠ½Π΅Π½ΡΠ° ΡΠΈΡΡΠ΅ΠΌΡ, ΡΠ²Π»ΡΠ΅ΡΡΡ ΠΏΡΠΈΡΠΈΠ½ΠΎΠΉ ΠΏΠΎΠ»Π½ΠΎΠΉ ΠΎΡΡΠ°Π½ΠΎΠ²ΠΊΠΈ ΡΠ°Π±ΠΎΡΡ Π΄Π²ΠΈΠ³Π°ΡΠ΅Π»Ρ. ΠΡΠΎΠ±ΠΎ ΡΠ»Π΅Π΄ΡΠ΅Ρ ΡΠ»Π΅Π΄ΠΈΡΡ Π·Π° ΡΠΎΡΡΡΠ½ΠΊΠ°ΠΌΠΈ ΠΈ ΠΈΡ ΡΠΈΡΡΠΎΡΠΎΠΉ, ΡΠ°ΠΊ ΠΊΠ°ΠΊ Π²ΡΡ ΠΎΠ΄ ΡΠΎΡΡΡΠ½ΠΎΠΊ ΠΈΠ· ΡΡΡΠΎΡ Π³ΡΠΎΠ·ΠΈΡ ΡΠ΅ΡΡΠ΅Π·Π½ΡΠΌΠΈ ΡΡΠ°ΡΠ°ΠΌΠΈ.
ΠΡΠΎΡΠΈΠ»Π°ΠΊΡΠΈΠΊΠ° ΡΠ°Π±ΠΎΡΡ ΡΠΈΡΡΠ΅ΠΌΡ common rail
Π‘ΡΡΠ΅ΡΡΠ²Π΅Π½Π½ΠΎ ΡΠ²Π΅Π»ΠΈΡΠΈΡΡ Π½Π°Π΄Π΅ΠΆΠ½ΠΎΡΡΡ ΠΈ ΡΠ΅ΡΡΡΡ ΡΠΈΡΡΠ΅ΠΌΡ common rail ΠΏΠΎΠ·Π²ΠΎΠ»ΡΠ΅Ρ ΠΏΡΠ°Π²ΠΈΠ»ΡΠ½ΠΎΠ΅ ΠΈ ΡΠ²ΠΎΠ΅Π²ΡΠ΅ΠΌΠ΅Π½Π½ΠΎΠ΅ ΡΠ΅Ρ Π½ΠΈΡΠ΅ΡΠΊΠΎΠ΅ ΠΎΠ±ΡΠ»ΡΠΆΠΈΠ²Π°Π½ΠΈΠ΅ ΠΈ ΡΠΎΠΎΡΠ²Π΅ΡΡΡΠ²ΡΡΡΠ°Ρ ΠΏΡΠΎΡΠΈΠ»Π°ΠΊΡΠΈΠΊΠ°.
ΠΡΠ΅ΠΆΠ΄Π΅ Π²ΡΠ΅Π³ΠΎ, Π½Π΅ΠΎΠ±Ρ ΠΎΠ΄ΠΈΠΌΠΎ ΠΏΠΎΠ·Π°Π±ΠΎΡΠΈΡΡΡΡ ΠΎ ΠΊΠ°ΡΠ΅ΡΡΠ²Π΅ ΡΠΎΠΏΠ»ΠΈΠ²Π°. Π ΡΠΎΠΆΠ°Π»Π΅Π½ΠΈΡ, Π½Π΅ Π²ΡΠ΅Π³Π΄Π° Π΅ΡΡΡ Π²ΠΎΠ·ΠΌΠΎΠΆΠ½ΠΎΡΡΡ ΡΠ±Π΅Π΄ΠΈΡΡΡΡ Π² ΠΊΠ°ΡΠ΅ΡΡΠ²Π΅Π½Π½ΡΡ Ρ Π°ΡΠ°ΠΊΡΠ΅ΡΠΈΡΡΠΈΠΊΠ°Ρ ΡΠΎΠΏΠ»ΠΈΠ²Π°. ΠΠ·Π±Π΅ΠΆΠ°ΡΡ ΠΏΡΠΎΠ±Π»Π΅ΠΌ Π² ΡΠ°ΠΊΠΎΠΌ ΡΠ»ΡΡΠ°Π΅ ΠΏΠΎΠ·Π²ΠΎΠ»ΡΡΡ ΡΠΎΠΏΠ»ΠΈΠ²Π½ΡΠ΅ ΠΏΡΠΈΡΠ°Π΄ΠΊΠΈ. ΠΠ° ΡΡΠ½ΠΊΠ΅ ΠΏΡΠ΅Π΄Π»Π°Π³Π°Π΅ΡΡΡ ΠΎΠ³ΡΠΎΠΌΠ½ΠΎΠ΅ ΠΊΠΎΠ»ΠΈΡΠ΅ΡΡΠ²ΠΎ ΠΏΡΠΈΡΠ°Π΄ΠΎΠΊ ΡΠ°Π·Π»ΠΈΡΠ½ΡΡ ΠΏΡΠΎΠΈΠ·Π²ΠΎΠ΄ΠΈΡΠ΅Π»Π΅ΠΉ. ΠΡ ΡΠ΅ΠΊΠΎΠΌΠ΅Π½Π΄ΡΠ΅ΠΌ ΠΈΡΠΏΠΎΠ»ΡΠ·ΠΎΠ²Π°ΡΡ ΡΠΎΠΏΠ»ΠΈΠ²Π½ΡΠ΅ ΠΈΠ·Π²Π΅ΡΡΠ½ΡΡ ΠΏΡΠΎΠΈΠ·Π²ΠΎΠ΄ΠΈΡΠ΅Π»Π΅ΠΉ, ΠΈΡΠΏΠΎΠ»ΡΠ·ΡΡΡΠΈΡ Π²ΡΡΠΎΠΊΠΎΠΊΠ°ΡΠ΅ΡΡΠ²Π΅Π½Π½ΠΎΠ΅ ΡΡΡΡΠ΅ ΠΈ ΡΠΎΠ²ΡΠ΅ΠΌΠ΅Π½Π½ΡΠ΅ ΡΠ΅Ρ Π½ΠΎΠ»ΠΎΠ³ΠΈΠΈ. ΠΡΠΈΡΠ°Π΄ΠΊΠΈ ΡΠ°ΠΊΠΈΡ ΠΏΡΠΎΠΈΠ·Π²ΠΎΠ΄ΠΈΡΠ΅Π»Π΅ΠΉ ΠΎΡΠ»ΠΈΡΠ°ΡΡΡΡ Π²ΡΡΠΎΠΊΠΎΠΉ ΡΡΡΠ΅ΠΊΡΠΈΠ²Π½ΠΎΡΡΡΡ ΠΈ Π±Π΅Π·ΠΎΠΏΠ°ΡΠ½ΠΎΡΡΡΡ ΠΏΡΠΈΠΌΠ΅Π½Π΅Π½ΠΈΡ.
Π‘ΠΈΡΡΠ΅ΠΌΠ° common rail, Π² ΡΠΈΠ»Ρ ΡΠ²ΠΎΠΈΡ ΠΊΠΎΠ½ΡΡΡΡΠΊΡΠΈΠ²Π½ΡΡ ΠΎΡΠΎΠ±Π΅Π½Π½ΠΎΡΡΠ΅ΠΉ ΠΎΡΠΎΠ±Π΅Π½Π½ΠΎ ΡΡΠ΅ΠΏΠ΅ΡΠ½ΠΎ ΠΎΡΠ½ΠΎΡΠΈΡΡΡΡ ΠΊ ΡΠΈΡΡΠΎΡΠ΅ Π²ΡΠ΅ΠΉ ΡΠΈΡΡΠ΅ΠΌΡ ΠΈ ΡΠΎΡΡΡΠ½ΠΎΠΊ. Π ΡΠΎΠΆΠ°Π»Π΅Π½ΠΈΡ, ΠΊΠ°ΡΠ΅ΡΡΠ²ΠΎ Π΄ΠΈΠ·Π΅Π»ΡΠ½ΠΎΠ³ΠΎ ΡΠΎΠΏΠ»ΠΈΠ²Π° Π²ΠΎ ΠΌΠ½ΠΎΠ³ΠΈΡ ΡΠ΅Π³ΠΈΠΎΠ½Π°Ρ ΠΏΡΠΈΠ²ΠΎΠ΄ΠΈΡ ΠΊ ΠΏΠΎΠ²ΡΡΠ΅Π½Π½ΠΎΠΌΡ ΠΈΠ·Π½ΠΎΡΡ ΡΠΈΡΡΠ΅ΠΌΡ.
ΠΠΎΡΡΠΎΠΌΡ, ΡΡ ΠΎΠ΄ Π·Π° ΡΠΎΠΏΠ»ΠΈΠ²Π½ΠΎΠΉ ΡΠΈΡΡΠ΅ΠΌΠΎΠΉ common rail ΡΠ»Π΅Π΄ΡΠ΅Ρ ΡΠ°Π·Π΄Π΅Π»ΠΈΡΡ Π½Π° Π΄Π²Π° ΡΡΠ°ΠΏΠ°:
ΠΡΠ°ΠΏ 1. ΠΡΠΈΡΡΠΊΠ° ΡΠΎΡΡΡΠ½ΠΎΠΊ ΠΎΡ Π½Π°Π³Π°ΡΠ° ΠΈ Π·Π°Π³ΡΡΠ·Π½Π΅Π½ΠΈΠΉ. ΠΡΠ°ΠΉΠ½Π΅ Π²Π°ΠΆΠ½ΡΠΉ ΡΡΠ°ΠΏ, ΠΏΠΎΠ·Π²ΠΎΠ»ΡΡΡΠΈΠΉ ΠΈΠ·Π±Π°Π²ΠΈΡΡΡΡ ΠΎΡ ΠΏΠΎΠ²ΡΡΠ΅Π½Π½ΠΎΠ³ΠΎ Π½Π°Π³Π°ΡΠ° Π½Π° ΡΠΎΡΡΡΠ½ΠΊΠ°Ρ . ΠΡΠΈΡΡΠΊΡ ΡΠΎΡΡΡΠ½ΠΎΠΊ ΡΠ»Π΅Π΄ΡΠ΅Ρ ΠΏΡΠΎΠ²ΠΎΠ΄ΠΈΡΡ Π½Π΅ ΡΠ΅ΠΆΠ΅ 1 ΡΠ°Π·Π° Π² ΡΠ΅ΡΠ²ΠΈΡΠ½ΡΠΉ ΠΈΠ½ΡΠ΅ΡΠ²Π°Π»! ΠΠΏΡΠΈΠΌΠ°Π»ΡΠ½Π°Ρ ΡΠ°ΡΡΠΎΡΠ° ΠΎΡΠΈΡΡΠΊΠΈ ΡΠΎΡΡΡΠ½ΠΎΠΊ β ΠΊΠ°ΠΆΠ΄ΡΠ΅ 3-5 ΡΡΡ ΠΊΠΌ. ΠΏΡΠΎΠ±Π΅Π³Π°. Π ΡΡΠ°ΡΡΡΡ, ΡΠ΅ΠΉΡΠ°Ρ Π΄Π»Ρ ΠΎΡΠΈΡΡΠΊΠΈ ΡΠΎΡΡΡΠ½ΠΎΠΊ ΠΈ ΡΠΎΠΏΠ»ΠΈΠ²Π½ΠΎΠΉ ΡΠΈΡΡΠ΅ΠΌΡ Π½Π΅ Π½ΡΠΆΠ½ΠΎ Π΅Π΅ ΡΠ°Π·Π±ΠΈΡΠ°ΡΡ. ΠΠΎΠΌΠ°Π½Π΄Π° ΡΠ΅Ρ Π½ΠΎΠ»ΠΎΠ³ΠΎΠ² Π½Π΅ΠΌΠ΅ΡΠΊΠΎΠΉ ΠΊΠΎΠΌΠΏΠ°Π½ΠΈΠΈ Liqui Moly ΡΠΎΠ·Π΄Π°Π»Π° ΡΠΏΠ΅ΡΠΈΠ°Π»ΡΠ½ΡΠΉ ΠΏΡΠ΅ΠΏΠ°ΡΠ°Ρ Π΄Π»Ρ ΠΎΡΠΈΡΡΠΊΠΈ ΡΠΎΡΡΡΠ½ΠΎΠΊ ΠΎΡ Π½Π°Π³Π°ΡΠ° ΠΈ Π·Π°Π³ΡΡΠ·Π½Π΅Π½ΠΈΠΉ — ΠΡΠΎΠΌΡΠ²ΠΊΠ° Π΄ΠΈΠ·Π΅Π»ΡΠ½ΡΡ ΡΠΈΡΡΠ΅ΠΌ Diesel Spulung. Π Π΅Π³ΡΠ»ΡΡΠ½ΠΎΠ΅ ΠΏΡΠΈΠΌΠ΅Π½Π΅Π½ΠΈΠ΅ ΠΏΡΠΎΠΌΡΠ²ΠΊΠΈ ΠΏΠΎΠ·Π²ΠΎΠ»ΡΠ΅Ρ ΡΠΎΠ΄Π΅ΡΠΆΠ°ΡΡ ΡΠΎΡΡΡΠ½ΠΊΠΈ Π² ΡΠΈΡΡΠΎΡΠ΅, ΡΠ΅ΠΌ ΡΠ°ΠΌΡΠΌ, Π·Π½Π°ΡΠΈΡΠ΅Π»ΡΠ½ΠΎ ΡΠ²Π΅Π»ΠΈΡΠΈΠ²Π°Ρ ΠΈΡ ΡΠ΅ΡΡΡΡ.
Β ΠΡΠ°ΠΏ 2. ΠΡΠΏΠΎΠ»ΡΠ·ΠΎΠ²Π°Π½ΠΈΠ΅ Π·Π°ΡΠΈΡΠ½ΠΎΠΉ (ΠΊΠΎΠΌΠΏΠ»Π΅ΠΊΡΠ½ΠΎΠΉ) ΡΠΎΠΏΠ»ΠΈΠ²Π½ΠΎΠΉ ΠΏΡΠΈΡΠ°Π΄ΠΊΠΈ. Π’Π°ΠΊΠΆΠ΅ Π½Π΅ΠΎΠ±Ρ ΠΎΠ΄ΠΈΠΌΡΠΉ ΡΡΠ°ΠΏ ΠΏΡΠΈ ΡΠΊΡΠΏΠ»ΡΠ°ΡΠ°ΡΠΈΠΈ ΡΠΈΡΡΠ΅ΠΌ Ρ common rail, ΡΠ°ΠΊ ΠΊΠ°ΠΊ ΡΠΎΠΏΠ»ΠΈΠ²Π½Π°Ρ Π°ΠΏΠΏΠ°ΡΠ°ΡΡΡΠ° Π·Π½Π°ΡΠΈΡΠ΅Π»ΡΠ½ΠΎ ΡΡΡΠ°Π΄Π°Π΅Ρ ΠΎΡ ΠΊΠΎΡΡΠΎΠ·ΠΈΠΈ. ΠΠ°Π΄Π°ΡΠ° Π΄Π°Π½Π½ΠΎΠ³ΠΎ ΡΠΈΠΏΠ° ΠΏΡΠΈΡΠ°Π΄ΠΎΠΊ, Π² ΠΏΠ΅ΡΠ²ΡΡ ΠΎΡΠ΅ΡΠ΅Π΄Ρ, Π·Π°ΡΠΈΡΠ° ΠΎΡ ΠΊΠΎΡΡΠΎΠ·ΠΈΠΈ. ΠΡ ΡΠ΅ΠΊΠΎΠΌΠ΅Π½Π΄ΡΠ΅ΠΌ ΠΈΡΠΏΠΎΠ»ΡΠ·ΠΎΠ²Π°ΡΡ ΠΏΡΠΈΡΠ°Π΄ΠΊΡ Liqui Moly Diesel Systempflege. ΠΠ½Π° ΠΏΡΠ΅ΠΊΡΠ°ΡΠ½ΠΎ Π·Π°ΡΠΈΡΠ°Π΅Ρ ΡΠΎΠΏΠ»ΠΈΠ²Π½ΡΡ Π°ΠΏΠΏΠ°ΡΠ°ΡΡΡΡ ΠΎΡ ΠΊΠΎΡΡΠΎΠ·ΠΈΠΈ, Π° Π·Π° ΡΡΠ΅Ρ ΡΠΏΠ΅ΡΠΈΠ°Π»ΡΠ½ΡΡ ΠΊΠΎΠΌΠΏΠΎΠ½Π΅Π½ΡΠΎΠ² Π½ΠΈΠ²Π΅Π»ΠΈΡΡΠ΅Ρ Π½ΠΈΠ·ΠΊΠΈΠ΅ ΡΠΌΠ°Π·ΡΠ²Π°ΡΡΠΈΠ΅ ΡΠ²ΠΎΠΉΡΡΠ²Π° Π½ΠΈΠ·ΠΊΠΎΡΠ΅ΡΠ½ΠΈΡΡΠΎΠ³ΠΎ ΡΠΎΠΏΠ»ΠΈΠ²Π° (Euro ΡΡΠ°Π½Π΄Π°ΡΡΠ°).
ΠΠ°ΡΠΈΡΠ° ΡΠΎΠΏΠ»ΠΈΠ²Π½ΠΎΠ³ΠΎ ΡΠΈΠ»ΡΡΡΠ° Π΄ΠΈΠ·Π΅Π»ΡΠ½ΡΡ Π°Π²ΡΠΎΠΌΠΎΠ±ΠΈΠ»Π΅ΠΉ
Π’ΠΎΠΏΠ»ΠΈΠ²Π½ΡΠΉ ΡΠΈΠ»ΡΡΡ ΠΏΡΠΈΡΡΡΡΡΠ²ΡΠ΅Ρ Π½Π° Π»ΡΠ±ΠΎΠΌ Π΄ΠΈΠ·Π΅Π»ΡΠ½ΠΎΠΌ Π°Π²ΡΠΎΠΌΠΎΠ±ΠΈΠ»Π΅. ΠΡΠ°ΠΉΠ½Π΅ Π²Π°ΠΆΠ½ΡΠΌ ΡΠ²Π»ΡΠ΅ΡΡΡ Π΅Π³ΠΎ ΠΏΡΠ°Π²ΠΈΠ»ΡΠ½Π°Ρ Π·Π°ΠΌΠ΅Π½Π°. ΠΠΎΠ΄ΡΠΎΠ±Π½Π΅Π΅ ΠΌΠΎΠΆΠ½ΠΎ ΠΏΡΠΎΡΠΈΡΠ°ΡΡ Π² ΡΡΠΎΠΉ ΡΡΠ°ΡΡΠ΅.
ΠΡΠΎΠ±Π΅Π½Π½ΠΎΡΡΠΈ ΡΠΊΡΠΏΠ»ΡΠ°ΡΠ°ΡΠΈΠΈ ΡΠΈΡΡΠ΅ΠΌΡ common rail Π² Π·ΠΈΠΌΠ½ΠΈΠΉ ΠΏΠ΅ΡΠΈΠΎΠ΄
ΠΠ΅ ΡΠ΅ΠΊΡΠ΅Ρ, ΡΡΠΎ ΡΠ°ΠΌΡΠΌ ΡΡΠΆΠ΅Π»ΡΠΌ ΠΈΡΠΏΡΡΠ°Π½ΠΈΠ΅ΠΌ Π΄Π»Ρ ΡΠΎΠΏΠ»ΠΈΠ²Π½ΠΎΠΉ Π°ΠΏΠΏΠ°ΡΠ°ΡΡΡΡ Π΄ΠΈΠ·Π΅Π»ΡΠ½ΠΎΠ³ΠΎ Π΄Π²ΠΈΠ³Π°ΡΠ΅Π»Ρ ΡΠ²Π»ΡΠ΅ΡΡΡ Π΅Π³ΠΎ ΡΠΊΡΠΏΠ»ΡΠ°ΡΠ°ΡΠΈΡ Π² Π·ΠΈΠΌΠ½ΠΈΠΉ ΠΏΠ΅ΡΠΈΠΎΠ΄.
ΠΠΎΡΠΎΠ·Ρ ΠΈ Ρ ΠΎΠ»ΠΎΠ΄Π½ΡΠΉ ΠΏΡΡΠΊ Π½Π΅ ΠΏΡΠΈΠ±Π°Π²Π»ΡΡΡ Π·Π΄ΠΎΡΠΎΠ²ΡΡ ΡΠΎΠΏΠ»ΠΈΠ²Π½ΠΎΠΉ Π°ΠΏΠΏΠ°ΡΠ°ΡΡΡΠ΅. ΠΠΈΠ·Π΅Π»ΡΠ½ΠΎΠ΅ ΡΠΎΠΏΠ»ΠΈΠ²ΠΎ Π·ΠΈΠΌΠΎΠΉ Π΄ΠΎΠ»ΠΆΠ½ΠΎ ΠΎΠ±Π»Π°Π΄Π°ΡΡ ΡΠ°ΠΊΠΈΠΌΠΈ ΠΆΠ΅ Ρ Π°ΡΠ°ΠΊΡΠ΅ΡΠΈΡΡΠΈΠΊΠ°ΠΌΠΈ, ΠΊΠ°ΠΊ ΠΈ Π² Π»Π΅ΡΠ½ΠΈΠΉ ΠΏΠ΅ΡΠΈΠΎΠ΄. ΠΠ»Ρ ΡΠ»ΡΡΡΠ΅Π½ΠΈΡ Π½ΠΈΠ·ΠΊΠΎΡΠ΅ΠΌΠΏΠ΅ΡΠ°ΡΡΡΠ½ΡΡ ΡΠ²ΠΎΠΉΡΡΠ² ΡΠΎΠΏΠ»ΠΈΠ²Π° ΠΈ Π±Π΅ΡΠΏΠ΅ΡΠ΅Π±ΠΎΠΉΠ½ΠΎΠΉ ΡΠ°Π±ΠΎΡΡ ΡΠΈΡΡΠ΅ΠΌΡ common rail ΡΠ΅ΠΊΠΎΠΌΠ΅Π½Π΄ΡΠ΅ΡΡΡ ΠΈΡΠΏΠΎΠ»ΡΠ·ΠΎΠ²Π°ΡΡ ΡΠΎΠ»ΡΠΊΠΎ ΠΊΠ°ΡΠ΅ΡΡΠ²Π΅Π½Π½ΡΠ΅ Π°Π½ΡΠΈΠ³Π΅Π»ΠΈ! ΠΠΈΠ·Π΅Π»ΡΠ½ΡΠΉ Π°Π½ΡΠΈΠ³Π΅Π»Ρ Diesel Fliess-Fit ΡΠ²Π»ΡΠ΅ΡΡΡ ΠΏΠΎΠ±Π΅Π΄ΠΈΡΠ΅Π»Π΅ΠΌ ΠΌΠ½ΠΎΠ³ΠΈΡ ΡΠ΅ΡΡΠΎΠ² ΠΊΠ°ΠΊ ΠΌΠ½ΠΎΠ³ΠΈΡ ΡΠ΅ΠΌΠΏΠ΅ΡΠ°ΡΡΡΠ½ΡΡ ΡΠ΅ΡΡΠΎΠ², ΡΠ°ΠΊ ΠΈ ΠΎΠ±Π»Π°Π΄Π°Π΅Ρ Π²Π΅Π»ΠΈΠΊΠΎΠ»Π΅ΠΏΠ½ΡΠΌΠΈ ΡΠΌΠ°Π·ΡΠ²Π°ΡΡΠΈΠΌΠΈ ΡΠ²ΠΎΠΉΡΡΠ²Π°ΠΌΠΈ, ΡΠ΅Π³ΠΎ Π½Π΅Ρ Ρ Π΄Π΅ΡΠ΅Π²ΡΡ Π°Π½Π°Π»ΠΎΠ³ΠΎΠ².
ΠΠ½ ΠΏΡΠ΅Π΄Π½Π°Π·Π½Π°ΡΠ΅Π½ Π΄Π»Ρ ΠΏΠΎΠ΄Π΄Π΅ΡΠΆΠ°Π½ΠΈΡ ΡΠΎΠΏΠ»ΠΈΠ²Π° Π² ΠΆΠΈΠ΄ΠΊΠΎΠΌ ΡΠΎΡΡΠΎΡΠ½ΠΈΠΈ ΠΏΡΠΈ Π½ΠΈΠ·ΠΊΠΈΡ ΡΠ΅ΠΌΠΏΠ΅ΡΠ°ΡΡΡΠ°Ρ Π΄ΠΎ -31 Β°C. ΠΡΠΏΠΎΠ»ΡΠ·ΡΠ΅ΡΡΡ Π΄Π»Ρ ΡΠ°ΠΌΡΡ ΡΠΎΠ²ΡΠ΅ΠΌΠ΅Π½Π½ΡΡ Π΄ΠΈΠ·Π΅Π»ΡΠ½ΡΡ ΡΠΈΡΡΠ΅ΠΌ — ΠΏΡΠΈΡΠ°Π΄ΠΊΠ° ΡΠ°Π·ΡΠ°Π±ΠΎΡΠ°Π½Π° ΠΏΠΎ Π²ΡΡΠΎΡΠ°ΠΉΡΠΈΠΌ ΡΡΠ°Π½Π΄Π°ΡΡΠ°ΠΌ Π² ΠΎΡΠ½ΠΎΡΠ΅Π½ΠΈΠΈ Π±Π΅Π·ΠΎΠΏΠ°ΡΠ½ΠΎΡΡΠΈ Π΄Π»Ρ Β ΡΠΈΡΡΠ΅ΠΌ Π°Π²ΡΠΎΠΌΠΎΠ±ΠΈΠ»Ρ.
ΠΡΠΎΠ³
Π‘ΠΎΠ²ΡΠ΅ΠΌΠ΅Π½Π½ΡΠ΅ Π΄ΠΈΠ·Π΅Π»ΡΠ½ΡΠ΅ ΡΠΎΠΏΠ»ΠΈΠ²Π½ΡΠ΅ ΡΠΈΡΡΠ΅ΠΌΡ common rail ΠΏΠΎΠ·Π²ΠΎΠ»ΡΡΡ ΠΊΠ°ΡΠ΅ΡΡΠ²Π΅Π½Π½ΠΎ ΡΠ»ΡΡΡΠΈΡΡ Ρ Π°ΡΠ°ΠΊΡΠ΅ΡΠΈΡΡΠΈΠΊΠΈ Π΄ΠΈΠ·Π΅Π»ΡΠ½ΠΎΠ³ΠΎ Π΄Π²ΠΈΠ³Π°ΡΠ΅Π»Ρ, Π½ΠΎ ΡΠ°ΠΊΠΆΠ΅ ΠΈ ΠΏΡΠ΅Π΄ΡΡΠ²Π»ΡΡΡ Π±ΠΎΠ»Π΅Π΅ ΠΆΠ΅ΡΡΠΊΠΈΠ΅ ΡΡΠ΅Π±ΠΎΠ²Π°Π½ΠΈΡ ΠΊ ΠΎΠ±ΡΠ»ΡΠΆΠΈΠ²Π°Π½ΠΈΡ. ΠΠ°Π΄Π΅ΠΆΠ½ΠΎΡΡΡ ΠΈ Π±ΠΎΠ»ΡΡΠΎΠΉ ΡΠ΅ΡΡΡΡ ΡΠΈΡΡΠ΅ΠΌΡ common rail ΠΎΠ±Π΅ΡΠΏΠ΅ΡΠΈΠ²Π°Π΅ΡΡΡ ΠΏΡΠ°Π²ΠΈΠ»ΡΠ½ΡΠΌ ΡΡ ΠΎΠ΄ΠΎΠΌ ΠΈ ΠΏΡΠΈΠΌΠ΅Π½Π΅Π½ΠΈΠ΅ΠΌ ΠΏΡΠ°Π²ΠΈΠ»ΡΠ½ΡΡ ΠΈ Π²ΡΡΠΎΠΊΠ°ΡΠ΅ΡΡΠ²Π΅Π½Π½ΡΡ ΡΠΎΠΏΠ»ΠΈΠ²Π½ΡΡ ΠΏΡΠΈΡΠ°Π΄ΠΎΠΊ.
Π‘ΠΈΡΡΠ΅ΠΌΠ° Π²ΠΏΡΡΡΠΊΠ° ΡΠΎΠΏΠ»ΠΈΠ²Π° Common Rail
Π‘ΠΈΡΡΠ΅ΠΌΠ° Π²ΠΏΡΡΡΠΊΠ° ΡΠΎΠΏΠ»ΠΈΠ²Π° Common RailΠ₯Π°Π½Π½Ρ Π―ΡΡΠΊΠ΅Π»ΡΠΉΠ½Π΅Π½, ΠΠ°Π³Π΄ΠΈ Π. Π₯Π°ΠΈΡ
ΠΡΠΎ ΠΏΡΠ΅Π΄Π²Π°ΡΠΈΡΠ΅Π»ΡΠ½ΡΠΉ ΠΏΡΠΎΡΠΌΠΎΡΡ ΡΡΠ°ΡΡΠΈ, ΠΎΠ³ΡΠ°Π½ΠΈΡΠ΅Π½Π½ΡΠΉ Π½Π΅ΠΊΠΎΡΠΎΡΡΠΌ ΠΈΡΡ
ΠΎΠ΄Π½ΡΠΌ ΡΠΎΠ΄Π΅ΡΠΆΠ°Π½ΠΈΠ΅ΠΌ. ΠΠ»Ρ ΠΏΠΎΠ»Π½ΠΎΠ³ΠΎ Π΄ΠΎΡΡΡΠΏΠ° ΡΡΠ΅Π±ΡΠ΅ΡΡΡ ΠΏΠΎΠ΄ΠΏΠΈΡΠΊΠ° DieselNet.
ΠΠΎΠΆΠ°Π»ΡΠΉΡΡΠ°, Π²ΠΎΠΉΠ΄ΠΈΡΠ΅ Π² ΡΠΈΡΡΠ΅ΠΌΡ , ΡΡΠΎΠ±Ρ ΠΏΡΠΎΡΠΌΠΎΡΡΠ΅ΡΡ ΠΏΠΎΠ»Π½ΡΡ Π²Π΅ΡΡΠΈΡ ΡΡΠΎΠ³ΠΎ Π΄ΠΎΠΊΡΠΌΠ΅Π½ΡΠ°.
Abstract : Π ΡΠΈΡΡΠ΅ΠΌΠ΅ Common Rail ΡΠΎΠΏΠ»ΠΈΠ²ΠΎ ΡΠ°ΡΠΏΡΠ΅Π΄Π΅Π»ΡΠ΅ΡΡΡ ΠΏΠΎ ΡΠΎΡΡΡΠ½ΠΊΠ°ΠΌ ΠΎΡ Π°ΠΊΠΊΡΠΌΡΠ»ΡΡΠΎΡΠ° Π²ΡΡΠΎΠΊΠΎΠ³ΠΎ Π΄Π°Π²Π»Π΅Π½ΠΈΡ, Π½Π°Π·ΡΠ²Π°Π΅ΠΌΠΎΠ³ΠΎ ΡΠ°ΠΌΠΏΠΎΠΉ. Π Π΅Π»ΡΡ ΠΏΠΈΡΠ°Π΅ΡΡΡ ΠΎΡ ΡΠΎΠΏΠ»ΠΈΠ²Π½ΠΎΠ³ΠΎ Π½Π°ΡΠΎΡΠ° Π²ΡΡΠΎΠΊΠΎΠ³ΠΎ Π΄Π°Π²Π»Π΅Π½ΠΈΡ.ΠΠ°Π²Π»Π΅Π½ΠΈΠ΅ Π² ΡΠ°ΠΌΠΏΠ΅, Π° ΡΠ°ΠΊΠΆΠ΅ Π½Π°ΡΠ°Π»ΠΎ ΠΈ ΠΊΠΎΠ½Π΅Ρ ΡΠΈΠ³Π½Π°Π»Π°, Π°ΠΊΡΠΈΠ²ΠΈΡΡΡΡΠ΅Π³ΠΎ ΡΠΎΡΡΡΠ½ΠΊΡ Π΄Π»Ρ ΠΊΠ°ΠΆΠ΄ΠΎΠ³ΠΎ ΡΠΈΠ»ΠΈΠ½Π΄ΡΠ°, ΠΊΠΎΠ½ΡΡΠΎΠ»ΠΈΡΡΡΡΡΡ ΡΠ»Π΅ΠΊΡΡΠΎΠ½ΠΈΠΊΠΎΠΉ. ΠΡΠ΅ΠΈΠΌΡΡΠ΅ΡΡΠ²Π° ΡΠΈΡΡΠ΅ΠΌΡ Common Rail Π²ΠΊΠ»ΡΡΠ°ΡΡ Π³ΠΈΠ±ΠΊΠΎΡΡΡ Π² ΡΠΏΡΠ°Π²Π»Π΅Π½ΠΈΠΈ ΠΊΠ°ΠΊ ΠΌΠΎΠΌΠ΅Π½ΡΠΎΠΌ Π²ΠΏΡΡΡΠΊΠ°, ΡΠ°ΠΊ ΠΈ ΡΠΊΠΎΡΠΎΡΡΡΡ Π²ΠΏΡΡΡΠΊΠ°.
ΠΠ²Π΅Π΄Π΅Π½ΠΈΠ΅
ΠΠΎΡΡΠΎΠΈΠ½ΡΡΠ²Π° Π°ΡΡ ΠΈΡΠ΅ΠΊΡΡΡΡ ΡΠΈΡΡΠ΅ΠΌΡ Π²ΠΏΡΡΡΠΊΠ° Common Rail Π±ΡΠ»ΠΈ ΠΏΡΠΈΠ·Π½Π°Π½Ρ Ρ ΠΌΠΎΠΌΠ΅Π½ΡΠ° ΡΠ°Π·ΡΠ°Π±ΠΎΡΠΊΠΈ Π΄ΠΈΠ·Π΅Π»ΡΠ½ΠΎΠ³ΠΎ Π΄Π²ΠΈΠ³Π°ΡΠ΅Π»Ρ. Π Π°Π½Π½ΠΈΠ΅ ΠΈΡΡΠ»Π΅Π΄ΠΎΠ²Π°ΡΠ΅Π»ΠΈ, Π² ΡΠΎΠΌ ΡΠΈΡΠ»Π΅ Π ΡΠ΄ΠΎΠ»ΡΡ ΠΠΈΠ·Π΅Π»Ρ, ΡΠ°Π±ΠΎΡΠ°Π»ΠΈ Ρ ΡΠΎΠΏΠ»ΠΈΠ²Π½ΡΠΌΠΈ ΡΠΈΡΡΠ΅ΠΌΠ°ΠΌΠΈ, ΠΊΠΎΡΠΎΡΡΠ΅ ΡΠΎΠ΄Π΅ΡΠΆΠ°Π»ΠΈ Π½Π΅ΠΊΠΎΡΠΎΡΡΠ΅ Π²Π°ΠΆΠ½ΡΠ΅ ΠΎΡΠΎΠ±Π΅Π½Π½ΠΎΡΡΠΈ ΡΠΎΠ²ΡΠ΅ΠΌΠ΅Π½Π½ΡΡ ΡΠΈΡΡΠ΅ΠΌ Π²ΠΏΡΡΡΠΊΠ° Π΄ΠΈΠ·Π΅Π»ΡΠ½ΠΎΠ³ΠΎ ΡΠΎΠΏΠ»ΠΈΠ²Π° Ρ ΠΎΠ±ΡΠ΅ΠΉ ΡΠΎΠΏΠ»ΠΈΠ²Π½ΠΎΠΉ ΠΌΠ°Π³ΠΈΡΡΡΠ°Π»ΡΡ.ΠΠ°ΠΏΡΠΈΠΌΠ΅Ρ, Π² 1913 Π³ΠΎΠ΄Ρ ΠΏΠ°ΡΠ΅Π½Ρ Π½Π° ΡΠΈΡΡΠ΅ΠΌΡ Π²ΠΏΡΡΡΠΊΠ° Common Rail Ρ ΠΌΠ΅Ρ Π°Π½ΠΈΡΠ΅ΡΠΊΠΈ ΡΠΏΡΠ°Π²Π»ΡΠ΅ΠΌΡΠΌΠΈ ΡΠΎΡΡΡΠ½ΠΊΠ°ΠΌΠΈ Π±ΡΠ» Π²ΡΠ΄Π°Π½ ΠΊΠΎΠΌΠΏΠ°Π½ΠΈΠΈ Vickers Ltd. ΠΈΠ· ΠΠ΅Π»ΠΈΠΊΠΎΠ±ΡΠΈΡΠ°Π½ΠΈΠΈ [2092] . ΠΡΠΈΠΌΠ΅ΡΠ½ΠΎ Π² ΡΠΎ ΠΆΠ΅ Π²ΡΠ΅ΠΌΡ Π² Π‘ΠΎΠ΅Π΄ΠΈΠ½Π΅Π½Π½ΡΡ Π¨ΡΠ°ΡΠ°Ρ Π±ΡΠ» Π²ΡΠ΄Π°Π½ Π΅ΡΠ΅ ΠΎΠ΄ΠΈΠ½ ΠΏΠ°ΡΠ΅Π½Ρ Π’ΠΎΠΌΠ°ΡΡ ΠΠ°ΡΡΡ Π½Π° ΡΠΎΠΏΠ»ΠΈΠ²Π½ΡΡ ΡΠΈΡΡΠ΅ΠΌΡ Π΄Π»Ρ Π΄Π²ΠΈΠ³Π°ΡΠ΅Π»Ρ Ρ ΠΈΡΠΊΡΠΎΠ²ΡΠΌ Π·Π°ΠΆΠΈΠ³Π°Π½ΠΈΠ΅ΠΌ Ρ ΠΏΡΡΠΌΡΠΌ Π²ΠΏΡΡΡΠΊΠΎΠΌ Π² ΡΠΈΠ»ΠΈΠ½Π΄Ρ, ΠΈΡΠΏΠΎΠ»ΡΠ·ΡΡΡΠ΅Π³ΠΎ ΡΠ»Π΅ΠΊΡΡΠΎΠΌΠ°Π³Π½ΠΈΡΠ½ΡΠ΅ ΠΊΠ»Π°ΠΏΠ°Π½Ρ Ρ ΡΠ»Π΅ΠΊΡΡΠΈΡΠ΅ΡΠΊΠΈΠΌ ΠΏΡΠΈΠ²ΠΎΠ΄ΠΎΠΌ. ΠΠΎΠ·ΠΈΡΠΎΠ²Π°Π½ΠΈΠ΅ ΡΠΎΠΏΠ»ΠΈΠ²Π° ΠΏΡΠΎΠΈΠ·Π²ΠΎΠ΄ΠΈΠ»ΠΎΡΡ ΠΏΡΡΠ΅ΠΌ ΠΊΠΎΠ½ΡΡΠΎΠ»Ρ Π²ΡΠ΅ΠΌΠ΅Π½ΠΈ, Π² ΡΠ΅ΡΠ΅Π½ΠΈΠ΅ ΠΊΠΎΡΠΎΡΠΎΠ³ΠΎ ΠΊΠ»Π°ΠΏΠ°Π½Ρ Π±ΡΠ»ΠΈ ΠΎΡΠΊΡΡΡΡ [2085] . ΠΠ΄Π΅Ρ ΠΈΡΠΏΠΎΠ»ΡΠ·ΠΎΠ²Π°Π½ΠΈΡ ΠΊΠ»Π°ΠΏΠ°Π½Π° Π²ΠΏΡΡΡΠΊΠ° Ρ ΡΠ»Π΅ΠΊΡΡΠΈΡΠ΅ΡΠΊΠΈΠΌ ΠΏΡΠΈΠ²ΠΎΠ΄ΠΎΠΌ Π½Π° Π΄ΠΈΠ·Π΅Π»ΡΠ½ΠΎΠΌ Π΄Π²ΠΈΠ³Π°ΡΠ΅Π»Π΅ Ρ ΡΠΎΠΏΠ»ΠΈΠ²Π½ΠΎΠΉ ΡΠΈΡΡΠ΅ΠΌΠΎΠΉ Common Rail Π±ΡΠ»Π° ΡΠ°Π·ΡΠ°Π±ΠΎΡΠ°Π½Π° ΠΡΡΠΊΡΠΎΠΌ Π£ΠΎΠΊΠ΅ΡΠΎΠΌ ΠΈ ΠΠ°ΡΡΠΈ ΠΠ΅Π½Π½Π΅Π΄ΠΈ Π² ΠΊΠΎΠ½ΡΠ΅ 1920-Ρ Π³ΠΎΠ΄ΠΎΠ² ΠΈ ΠΏΡΠΈΠΌΠ΅Π½Π΅Π½Π° ΠΊ Π΄ΠΈΠ·Π΅Π»ΡΠ½ΠΎΠΌΡ Π΄Π²ΠΈΠ³Π°ΡΠ΅Π»Ρ Atlas-Imperial Diesel Engine Company Π² ΠΠ°Π»ΠΈΡΠΎΡΠ½ΠΈΠΈ Π² Π½Π°ΡΠ°Π»Π΅ 1930-Ρ Π³ΠΎΠ΄ΠΎΠ². [2184] [2183] [2178] [2182] .
Π Π°Π±ΠΎΡΠ° Π½Π°Π΄ ΡΠΎΠ²ΡΠ΅ΠΌΠ΅Π½Π½ΡΠΌΠΈ ΡΠΈΡΡΠ΅ΠΌΠ°ΠΌΠΈ Π²ΠΏΡΡΡΠΊΠ° ΡΠΎΠΏΠ»ΠΈΠ²Π° Common Rail Π±ΡΠ»Π° Π½Π°ΡΠ°ΡΠ° Π² 1960-Ρ Π³ΠΎΠ΄Π°Ρ ΠΊΠΎΠΌΠΏΠ°Π½ΠΈΠ΅ΠΉ Societe des Procedes Modernes DβInjection (SOPROMI) [2086] . ΠΠ΄Π½Π°ΠΊΠΎ ΠΏΡΠΎΠΉΠ΄Π΅Ρ Π΅ΡΠ΅ 2β3 Π΄Π΅ΡΡΡΠΈΠ»Π΅ΡΠΈΡ, ΠΏΡΠ΅ΠΆΠ΄Π΅ ΡΠ΅ΠΌ ΡΠ΅Π³ΡΠ»ΠΈΡΡΡΡΠ΅Π΅ Π΄Π°Π²Π»Π΅Π½ΠΈΠ΅ ΠΏΠΎΠ΄ΡΡΠ΅Π³Π½Π΅Ρ Π΄Π°Π»ΡΠ½Π΅ΠΉΡΠ΅Π΅ ΡΠ°Π·Π²ΠΈΡΠΈΠ΅ ΠΈ ΡΠ΅Ρ Π½ΠΎΠ»ΠΎΠ³ΠΈΡ ΡΡΠ°Π½Π΅Ρ ΠΊΠΎΠΌΠΌΠ΅ΡΡΠ΅ΡΠΊΠΈ ΠΆΠΈΠ·Π½Π΅ΡΠΏΠΎΡΠΎΠ±Π½ΠΎΠΉ. Π’Π΅Ρ Π½ΠΎΠ»ΠΎΠ³ΠΈΡ SOPROMI Π±ΡΠ»Π° ΠΎΡΠ΅Π½Π΅Π½Π° ΠΊΠΎΠΌΠΏΠ°Π½ΠΈΠ΅ΠΉ CAV Ltd. Π² Π½Π°ΡΠ°Π»Π΅ 1970-Ρ Π³ΠΎΠ΄ΠΎΠ², ΠΈ Π±ΡΠ»ΠΎ ΠΎΠ±Π½Π°ΡΡΠΆΠ΅Π½ΠΎ, ΡΡΠΎ ΠΎΠ½Π° Π΄Π°Π΅Ρ ΠΌΠ°Π»ΠΎ ΠΏΡΠ΅ΠΈΠΌΡΡΠ΅ΡΡΠ² ΠΏΠΎ ΡΡΠ°Π²Π½Π΅Π½ΠΈΡ Ρ ΡΡΡΠ΅ΡΡΠ²ΡΡΡΠΈΠΌΠΈ ΡΠΈΡΡΠ΅ΠΌΠ°ΠΌΠΈ P-L-N, ΠΊΠΎΡΠΎΡΡΠ΅ ΠΈΡΠΏΠΎΠ»ΡΠ·ΠΎΠ²Π°Π»ΠΈΡΡ Π² ΡΠΎ Π²ΡΠ΅ΠΌΡ. ΠΠΎ-ΠΏΡΠ΅ΠΆΠ½Π΅ΠΌΡ ΡΡΠ΅Π±ΠΎΠ²Π°Π»Π°ΡΡ Π·Π½Π°ΡΠΈΡΠ΅Π»ΡΠ½Π°Ρ ΡΠ°Π±ΠΎΡΠ° Π΄Π»Ρ ΠΏΠΎΠ²ΡΡΠ΅Π½ΠΈΡ ΡΠΎΡΠ½ΠΎΡΡΠΈ ΠΈ ΠΏΡΠΎΠΈΠ·Π²ΠΎΠ΄ΠΈΡΠ΅Π»ΡΠ½ΠΎΡΡΠΈ ΡΠΎΠ»Π΅Π½ΠΎΠΈΠ΄Π½ΡΡ ΠΏΡΠΈΠ²ΠΎΠ΄ΠΎΠ².
ΠΠ°Π»ΡΠ½Π΅ΠΉΡΠ°Ρ ΡΠ°Π·ΡΠ°Π±ΠΎΡΠΊΠ° Π΄ΠΈΠ·Π΅Π»ΡΠ½ΡΡ ΡΠΈΡΡΠ΅ΠΌ Common Rail Π½Π°ΡΠ°Π»Π°ΡΡ Π² 1980-Ρ Π³ΠΎΠ΄Π°Ρ . Π 1985 Π³ΠΎΠ΄Ρ Industrieverband Fahrzeugbau (IFA) ΠΈΠ· Π±ΡΠ²ΡΠ΅ΠΉ ΠΠΎΡΡΠΎΡΠ½ΠΎΠΉ ΠΠ΅ΡΠΌΠ°Π½ΠΈΠΈ ΡΠ°Π·ΡΠ°Π±ΠΎΡΠ°Π» ΡΠΈΡΡΠ΅ΠΌΡ Π²ΠΏΡΡΡΠΊΠ° Common Rail Π΄Π»Ρ ΡΠ²ΠΎΠ΅Π³ΠΎ Π³ΡΡΠ·ΠΎΠ²ΠΈΠΊΠ° W50, Π½ΠΎ ΠΏΡΠΎΡΠΎΡΠΈΠΏ ΡΠ°ΠΊ ΠΈ Π½Π΅ ΠΏΠΎΡΡΡΠΏΠΈΠ» Π² ΡΠ΅ΡΠΈΠΉΠ½ΠΎΠ΅ ΠΏΡΠΎΠΈΠ·Π²ΠΎΠ΄ΡΡΠ²ΠΎ, ΠΈ ΡΠ΅ΡΠ΅Π· ΠΏΠ°ΡΡ Π»Π΅Ρ ΠΏΡΠΎΠ΅ΠΊΡ Π±ΡΠ» ΠΏΡΠ΅ΠΊΡΠ°ΡΠ΅Π½. [2096] . ΠΡΠΈΠΌΠ΅ΡΠ½ΠΎ Π² ΡΠΎ ΠΆΠ΅ Π²ΡΠ΅ΠΌΡ General Motors ΡΠ°ΠΊΠΆΠ΅ ΡΠ°Π·ΡΠ°Π±Π°ΡΡΠ²Π°Π»Π° ΡΠΈΡΡΠ΅ΠΌΡ Common Rail Π΄Π»Ρ ΠΏΡΠΈΠΌΠ΅Π½Π΅Π½ΠΈΡ Π² ΡΠ²ΠΎΠΈΡ Π»Π΅Π³ΠΊΠΈΡ Π΄Π²ΠΈΠ³Π°ΡΠ΅Π»ΡΡ IDI [2174] .ΠΠ΄Π½Π°ΠΊΠΎ Ρ ΠΎΡΠΌΠ΅Π½ΠΎΠΉ ΠΈΡ ΠΏΡΠΎΠ³ΡΠ°ΠΌΠΌΡ ΠΏΠΎ ΠΏΡΠΎΠΈΠ·Π²ΠΎΠ΄ΡΡΠ²Ρ Π»Π΅Π³ΠΊΠΈΡ Π΄ΠΈΠ·Π΅Π»ΡΠ½ΡΡ Π΄Π²ΠΈΠ³Π°ΡΠ΅Π»Π΅ΠΉ Π² ΡΠ΅ΡΠ΅Π΄ΠΈΠ½Π΅ 1980-Ρ Π³ΠΎΠ΄ΠΎΠ² Π΄Π°Π»ΡΠ½Π΅ΠΉΡΠ΅Π΅ ΡΠ°Π·Π²ΠΈΡΠΈΠ΅ Π±ΡΠ»ΠΎ ΠΎΡΡΠ°Π½ΠΎΠ²Π»Π΅Π½ΠΎ.
Π‘ΠΏΡΡΡΡ Π½Π΅ΡΠΊΠΎΠ»ΡΠΊΠΎ Π»Π΅Ρ, Π² ΠΊΠΎΠ½ΡΠ΅ 1980-Ρ — Π½Π°ΡΠ°Π»Π΅ 1990-Ρ , ΠΏΡΠΎΠΈΠ·Π²ΠΎΠ΄ΠΈΡΠ΅Π»ΠΈ Π΄Π²ΠΈΠ³Π°ΡΠ΅Π»Π΅ΠΉ Π½Π°ΡΠ°Π»ΠΈ ΡΡΠ΄ ΠΏΡΠΎΠ΅ΠΊΡΠΎΠ² ΠΏΠΎ ΡΠ°Π·Π²ΠΈΡΠΈΡ, ΠΊΠΎΡΠΎΡΡΠ΅ ΠΏΠΎΠ·ΠΆΠ΅ Π±ΡΠ»ΠΈ ΠΏΡΠΈΠ½ΡΡΡ ΠΏΡΠΎΠΈΠ·Π²ΠΎΠ΄ΠΈΡΠ΅Π»ΡΠΌΠΈ ΠΎΠ±ΠΎΡΡΠ΄ΠΎΠ²Π°Π½ΠΈΡ Π΄Π»Ρ Π²ΠΏΡΡΡΠΊΠ° ΡΠΎΠΏΠ»ΠΈΠ²Π°:
- ΠΠΎΠΌΠΏΠ°Π½ΠΈΡ Nippondenso Π΄ΠΎΡΠ°Π±ΠΎΡΠ°Π»Π° ΡΠΈΡΡΠ΅ΠΌΡ Common Rail Π΄Π»Ρ Π³ΡΡΠ·ΠΎΠ²ΡΡ Π°Π²ΡΠΎΠΌΠΎΠ±ΠΈΠ»Π΅ΠΉ [2093] [2094] , ΠΊΠΎΡΠΎΡΡΡ ΠΎΠ½ΠΈ ΠΏΡΠΈΠΎΠ±ΡΠ΅Π»ΠΈ Ρ Renault ΠΈ ΠΊΠΎΡΠΎΡΠ°Ρ Π±ΡΠ»Π° Π·Π°ΠΏΡΡΠ΅Π½Π° Π² ΠΏΡΠΎΠΈΠ·Π²ΠΎΠ΄ΡΡΠ²ΠΎ Π² 1995 Π³ΠΎΠ΄Ρ Π½Π° Π³ΡΡΠ·ΠΎΠ²ΠΈΠΊΠ°Ρ Hino Rising Ranger.
- Π 1993 Π³ΠΎΠ΄Ρ Bosch — Π²ΠΎΠ·ΠΌΠΎΠΆΠ½ΠΎ, ΠΈΠ·-Π·Π° Π½Π΅ΠΊΠΎΡΠΎΡΠΎΠ³ΠΎ Π΄Π°Π²Π»Π΅Π½ΠΈΡ ΡΠΎ ΡΡΠΎΡΠΎΠ½Ρ Daimler-Benz — ΠΏΡΠΈΠΎΠ±ΡΠ΅Π» ΡΠ΅Ρ Π½ΠΎΠ»ΠΎΠ³ΠΈΡ UNIJET, ΠΏΠ΅ΡΠ²ΠΎΠ½Π°ΡΠ°Π»ΡΠ½ΠΎ ΡΠ°Π·ΡΠ°Π±ΠΎΡΠ°Π½Π½ΡΡ ΡΡΠΈΠ»ΠΈΡΠΌΠΈ Fiat ΠΈ Elasis (Π΄ΠΎΡΠ΅ΡΠ½ΡΡ ΠΊΠΎΠΌΠΏΠ°Π½ΠΈΡ Fiat), Π΄Π»Ρ Π΄Π°Π»ΡΠ½Π΅ΠΉΡΠ΅ΠΉ ΡΠ°Π·ΡΠ°Π±ΠΎΡΠΊΠΈ ΠΈ ΠΏΡΠΎΠΈΠ·Π²ΠΎΠ΄ΡΡΠ²Π° [2099] . Π‘ΠΈΡΡΠ΅ΠΌΠ° Common Rail Π΄Π»Ρ Π»Π΅Π³ΠΊΠΎΠ²ΡΡ Π°Π²ΡΠΎΠΌΠΎΠ±ΠΈΠ»Π΅ΠΉ Bosch Π±ΡΠ»Π° Π²Π²Π΅Π΄Π΅Π½Π° Π² ΠΏΡΠΎΠΈΠ·Π²ΠΎΠ΄ΡΡΠ²ΠΎ Π² 1997 Π³ΠΎΠ΄Ρ Π΄Π»Ρ Π°Π²ΡΠΎΠΌΠΎΠ±ΠΈΠ»Π΅ΠΉ Alfa Romeo 156 [194] 1998 ΠΌΠΎΠ΄Π΅Π»ΡΠ½ΠΎΠ³ΠΎ Π³ΠΎΠ΄Π° ΠΈ Mercedes-Benz C-ΠΊΠ»Π°ΡΡΠ°.
- ΠΡΠΊΠΎΡΠ΅ ΠΏΠΎΡΠ»Π΅ ΡΡΠΎΠ³ΠΎ ΠΡΠΊΠ°Ρ ΠΎΠ±ΡΡΠ²ΠΈΠ» ΠΎ ΠΊΠΎΠ½ΡΡΠ°ΠΊΡΠ°Ρ Π½Π° Common Rail Ρ Ford, Renault ΠΈ Kia, ΠΏΡΠΎΠΈΠ·Π²ΠΎΠ΄ΡΡΠ²ΠΎ ΠΊΠΎΡΠΎΡΡΡ Π½Π°ΡΠ½Π΅ΡΡΡ Π² 2000 Π³ΠΎΠ΄Ρ.
- Π 2003 Π³ΠΎΠ΄Ρ Fiat ΠΏΡΠ΅Π΄ΡΡΠ°Π²ΠΈΠ» ΡΠΈΡΡΠ΅ΠΌΡ Common Rail Π½ΠΎΠ²ΠΎΠ³ΠΎ ΠΏΠΎΠΊΠΎΠ»Π΅Π½ΠΈΡ, ΡΠΏΠΎΡΠΎΠ±Π½ΡΡ ΠΏΡΠΎΠΈΠ·Π²ΠΎΠ΄ΠΈΡΡ 3-5 Π²ΠΏΡΡΡΠΊΠΎΠ² / ΡΠΈΠΊΠ» Π΄Π²ΠΈΠ³Π°ΡΠ΅Π»Ρ Π΄Π»Ρ Π΄Π²ΠΈΠ³Π°ΡΠ΅Π»Ρ Multijet Euro 4.
ΠΠΎΠΏΠΎΠ»Π½ΠΈΡΠ΅Π»ΡΠ½ΡΡ ΠΈΠ½ΡΠΎΡΠΌΠ°ΡΠΈΡ ΠΎΠ± ΠΈΡΡΠΎΡΠΈΠΈ ΡΠΈΡΡΠ΅ΠΌ Common Rail ΠΌΠΎΠΆΠ½ΠΎ Π½Π°ΠΉΡΠΈ Π² Π»ΠΈΡΠ΅ΡΠ°ΡΡΡΠ΅ [2178] [2940] .
Π¦Π΅Π»ΡΡ ΡΡΠΈΡ ΠΏΡΠΎΠ³ΡΠ°ΠΌΠΌ ΡΠ°Π·Π²ΠΈΡΠΈΡ, Π½Π°ΡΠ°ΡΡΡ Π² ΠΊΠΎΠ½ΡΠ΅ 1980-Ρ — Π½Π°ΡΠ°Π»Π΅ 1990-Ρ Π³ΠΎΠ΄ΠΎΠ², Π±ΡΠ»Π° ΡΠ°Π·ΡΠ°Π±ΠΎΡΠΊΠ° ΡΠΎΠΏΠ»ΠΈΠ²Π½ΠΎΠΉ ΡΠΈΡΡΠ΅ΠΌΡ Π΄Π»Ρ Π±ΡΠ΄ΡΡΠ΅Π³ΠΎ Π»Π΅Π³ΠΊΠΎΠ²ΠΎΠ³ΠΎ Π°Π²ΡΠΎΠΌΠΎΠ±ΠΈΠ»Ρ Ρ Π΄ΠΈΠ·Π΅Π»ΡΠ½ΡΠΌ Π΄Π²ΠΈΠ³Π°ΡΠ΅Π»Π΅ΠΌ. ΠΠ° Π½Π°ΡΠ°Π»ΡΠ½ΠΎΠΌ ΡΡΠ°ΠΏΠ΅ ΡΡΠΈΡ ΡΡΠΈΠ»ΠΈΠΉ Π±ΡΠ»ΠΎ ΠΎΡΠ΅Π²ΠΈΠ΄Π½ΠΎ, ΡΡΠΎ Π² Π±ΡΠ΄ΡΡΠΈΡ Π΄ΠΈΠ·Π΅Π»ΡΠ½ΡΡ Π°Π²ΡΠΎΠΌΠΎΠ±ΠΈΠ»ΡΡ Π±ΡΠ΄Π΅Ρ ΠΈΡΠΏΠΎΠ»ΡΠ·ΠΎΠ²Π°ΡΡΡΡ ΡΠΈΡΡΠ΅ΠΌΠ° ΡΠ³ΠΎΡΠ°Π½ΠΈΡ Ρ ΠΏΡΡΠΌΡΠΌ Π²ΠΏΡΡΡΠΊΠΎΠΌ ΠΈΠ·-Π·Π° ΡΠ²Π½ΠΎΠ³ΠΎ ΠΏΡΠ΅ΠΈΠΌΡΡΠ΅ΡΡΠ²Π° Π² ΡΠΊΠΎΠ½ΠΎΠΌΠΈΠΈ ΡΠΎΠΏΠ»ΠΈΠ²Π° ΠΈ ΡΠ΄Π΅Π»ΡΠ½ΠΎΠΉ ΠΌΠΎΡΠ½ΠΎΡΡΠΈ ΠΏΠΎ ΡΡΠ°Π²Π½Π΅Π½ΠΈΡ Ρ ΠΏΡΠ΅ΠΎΠ±Π»Π°Π΄Π°ΡΡΠ΅ΠΉ Π² ΡΠΎ Π²ΡΠ΅ΠΌΡ ΡΠΈΡΡΠ΅ΠΌΠΎΠΉ ΡΠ³ΠΎΡΠ°Π½ΠΈΡ Ρ Π½Π΅ΠΏΡΡΠΌΡΠΌ Π²ΠΏΡΡΡΠΊΠΎΠΌ.Π¦Π΅Π»ΠΈ ΡΠ°Π·ΡΠ°Π±ΠΎΡΠΎΠΊ Π²ΠΊΠ»ΡΡΠ°Π»ΠΈ ΠΊΠΎΠΌΡΠΎΡΡ Π²ΠΎΠΆΠ΄Π΅Π½ΠΈΡ, ΡΡΠ°Π²Π½ΠΈΠΌΡΠΉ Ρ ΡΠ°ΠΊΠΎΠ²ΡΠΌ Ρ Π°Π²ΡΠΎΠΌΠΎΠ±ΠΈΠ»Π΅ΠΉ Ρ Π±Π΅Π½Π·ΠΈΠ½ΠΎΠ²ΡΠΌ Π΄Π²ΠΈΠ³Π°ΡΠ΅Π»Π΅ΠΌ, ΡΠΎΠΎΡΠ²Π΅ΡΡΡΠ²ΠΈΠ΅ Π±ΡΠ΄ΡΡΠΈΠΌ ΠΎΠ³ΡΠ°Π½ΠΈΡΠ΅Π½ΠΈΡΠΌ Π²ΡΠ±ΡΠΎΡΠΎΠ² ΠΈ ΡΠ»ΡΡΡΠ΅Π½Π½ΡΡ ΡΠΊΠΎΠ½ΠΎΠΌΠΈΡ ΡΠΎΠΏΠ»ΠΈΠ²Π°. Π Π°ΡΡΠΌΠ°ΡΡΠΈΠ²Π°Π»ΠΈΡΡ ΡΡΠΈ Π³ΡΡΠΏΠΏΡ Π°ΡΡ ΠΈΡΠ΅ΠΊΡΡΡ ΡΠΎΠΏΠ»ΠΈΠ²Π½ΠΎΠΉ ΡΠΈΡΡΠ΅ΠΌΡ: (1) ΡΠ°ΡΠΏΡΠ΅Π΄Π΅Π»ΠΈΡΠ΅Π»ΡΠ½ΡΠΉ Π½Π°ΡΠΎΡ Ρ ΡΠ»Π΅ΠΊΡΡΠΎΠ½Π½ΡΠΌ ΡΠΏΡΠ°Π²Π»Π΅Π½ΠΈΠ΅ΠΌ, (2) Π½Π°ΡΠΎΡ-ΡΠΎΡΡΡΠ½ΠΊΠ° Ρ ΡΠ»Π΅ΠΊΡΡΠΎΠ½Π½ΡΠΌ ΡΠΏΡΠ°Π²Π»Π΅Π½ΠΈΠ΅ΠΌ (EUI ΠΈΠ»ΠΈ Π½Π°ΡΠΎΡ-ΡΠΎΡΡΡΠ½ΠΊΠ°) ΠΈ (3) ΡΠΈΡΡΠ΅ΠΌΠ° Π²ΠΏΡΡΡΠΊΠ° Common Rail (CR). Π ΡΠΎ Π²ΡΠ΅ΠΌΡ ΠΊΠ°ΠΊ ΡΡΠΈΠ»ΠΈΡ ΠΏΠΎ ΠΊΠ°ΠΆΠ΄ΠΎΠΌΡ ΠΈΠ· ΡΡΠΈΡ ΠΏΠΎΠ΄Ρ ΠΎΠ΄ΠΎΠ² ΠΏΡΠΈΠ²Π΅Π»ΠΈ ΠΊ ΡΠΎΠ·Π΄Π°Π½ΠΈΡ ΠΊΠΎΠΌΠΌΠ΅ΡΡΠ΅ΡΠΊΠΈΡ ΡΠΎΠΏΠ»ΠΈΠ²Π½ΡΡ ΡΠΈΡΡΠ΅ΠΌ Π΄Π»Ρ ΡΠ΅ΡΠΈΠΉΠ½ΡΡ Π°Π²ΡΠΎΠΌΠΎΠ±ΠΈΠ»Π΅ΠΉ, ΡΠΈΡΡΠ΅ΠΌΠ° Common Rail ΠΎΠ±Π΅ΡΠΏΠ΅ΡΠΈΠ»Π° ΡΡΠ΄ ΠΏΡΠ΅ΠΈΠΌΡΡΠ΅ΡΡΠ² ΠΈ Π² ΠΊΠΎΠ½Π΅ΡΠ½ΠΎΠΌ ΠΈΡΠΎΠ³Π΅ ΡΡΠ°Π½Π΅Ρ Π΄ΠΎΠΌΠΈΠ½ΠΈΡΡΡΡΠ΅ΠΉ Π² ΠΊΠ°ΡΠ΅ΡΡΠ²Π΅ ΠΎΡΠ½ΠΎΠ²Π½ΠΎΠΉ ΡΠΎΠΏΠ»ΠΈΠ²Π½ΠΎΠΉ ΡΠΈΡΡΠ΅ΠΌΡ, ΠΈΡΠΏΠΎΠ»ΡΠ·ΡΠ΅ΠΌΠΎΠΉ Π² Π»Π΅Π³ΠΊΠΎΠ²ΡΡ Π°Π²ΡΠΎΠΌΠΎΠ±ΠΈΠ»ΡΡ .ΠΡΠΈ ΠΏΡΠ΅ΠΈΠΌΡΡΠ΅ΡΡΠ²Π° Π²ΠΊΠ»ΡΡΠ°Π»ΠΈ:
- ΠΠ°Π²Π»Π΅Π½ΠΈΠ΅ ΡΠΎΠΏΠ»ΠΈΠ²Π° Π½Π΅ Π·Π°Π²ΠΈΡΠΈΡ ΠΎΡ ΠΎΠ±ΠΎΡΠΎΡΠΎΠ² Π΄Π²ΠΈΠ³Π°ΡΠ΅Π»Ρ ΠΈ ΡΡΠ»ΠΎΠ²ΠΈΠΉ Π½Π°Π³ΡΡΠ·ΠΊΠΈ. ΠΡΠΎ ΠΎΠ±Π΅ΡΠΏΠ΅ΡΠΈΠ²Π°Π΅Ρ Π³ΠΈΠ±ΠΊΠΎΡΡΡ Π² ΡΠΏΡΠ°Π²Π»Π΅Π½ΠΈΠΈ ΠΊΠ°ΠΊ ΠΊΠΎΠ»ΠΈΡΠ΅ΡΡΠ²ΠΎΠΌ Π²ΠΏΡΡΡΠΊΠ° ΡΠΎΠΏΠ»ΠΈΠ²Π°, ΡΠ°ΠΊ ΠΈ ΠΌΠΎΠΌΠ΅Π½ΡΠΎΠΌ Π²ΠΏΡΡΡΠΊΠ°, Π° ΡΠ°ΠΊΠΆΠ΅ ΠΎΠ±Π΅ΡΠΏΠ΅ΡΠΈΠ²Π°Π΅Ρ Π»ΡΡΡΠ΅Π΅ ΠΏΡΠΎΠ½ΠΈΠΊΠ½ΠΎΠ²Π΅Π½ΠΈΠ΅ ΠΈ ΡΠΌΠ΅ΡΠΈΠ²Π°Π½ΠΈΠ΅ Π΄Π°ΠΆΠ΅ ΠΏΡΠΈ Π½ΠΈΠ·ΠΊΠΈΡ ΠΎΠ±ΠΎΡΠΎΡΠ°Ρ Π΄Π²ΠΈΠ³Π°ΡΠ΅Π»Ρ ΠΈ Π½Π°Π³ΡΡΠ·ΠΊΠ°Ρ . ΠΡΠ° ΠΎΡΠΎΠ±Π΅Π½Π½ΠΎΡΡΡ ΠΎΡΠ»ΠΈΡΠ°Π΅Ρ ΡΠΈΡΡΠ΅ΠΌΡ Common Rail ΠΎΡ Π΄ΡΡΠ³ΠΈΡ ΡΠΈΡΡΠ΅ΠΌ Π²ΠΏΡΡΡΠΊΠ°, Π² ΠΊΠΎΡΠΎΡΡΡ Π΄Π°Π²Π»Π΅Π½ΠΈΠ΅ Π²ΠΏΡΡΡΠΊΠ° ΡΠ²Π΅Π»ΠΈΡΠΈΠ²Π°Π΅ΡΡΡ Ρ ΡΠ²Π΅Π»ΠΈΡΠ΅Π½ΠΈΠ΅ΠΌ ΡΠΈΡΠ»Π° ΠΎΠ±ΠΎΡΠΎΡΠΎΠ² Π΄Π²ΠΈΠ³Π°ΡΠ΅Π»Ρ, ΠΊΠ°ΠΊ ΠΏΠΎΠΊΠ°Π·Π°Π½ΠΎ Π½Π° Π ΠΈΡΡΠ½ΠΊΠ΅ 1 [289] . ΠΡΠ° Ρ Π°ΡΠ°ΠΊΡΠ΅ΡΠΈΡΡΠΈΠΊΠ° ΡΠ°ΠΊΠΆΠ΅ ΠΏΠΎΠ·Π²ΠΎΠ»ΡΠ΅Ρ Π΄Π²ΠΈΠ³Π°ΡΠ΅Π»ΡΠΌ ΡΠΎΠ·Π΄Π°Π²Π°ΡΡ Π±ΠΎΠ»Π΅Π΅ Π²ΡΡΠΎΠΊΠΈΠΉ ΠΊΡΡΡΡΡΠΈΠΉ ΠΌΠΎΠΌΠ΅Π½Ρ Π½Π° Π½ΠΈΠ·ΠΊΠΈΡ ΠΎΠ±ΠΎΡΠΎΡΠ°Ρ , ΠΎΡΠΎΠ±Π΅Π½Π½ΠΎ Π΅ΡΠ»ΠΈ ΠΈΡΠΏΠΎΠ»ΡΠ·ΡΠ΅ΡΡΡ ΡΡΡΠ±ΠΎΠ½Π°Π³Π½Π΅ΡΠ°ΡΠ΅Π»Ρ Ρ ΠΈΠ·ΠΌΠ΅Π½ΡΠ΅ΠΌΠΎΠΉ Π³Π΅ΠΎΠΌΠ΅ΡΡΠΈΠ΅ΠΉ (VGT).Π‘Π»Π΅Π΄ΡΠ΅Ρ ΠΎΡΠΌΠ΅ΡΠΈΡΡ, ΡΡΠΎ Ρ ΠΎΡΡ ΡΠΈΡΡΠ΅ΠΌΡ Common Rail ΠΌΠΎΠ³ΡΡ ΡΠ°Π±ΠΎΡΠ°ΡΡ Ρ ΠΌΠ°ΠΊΡΠΈΠΌΠ°Π»ΡΠ½ΡΠΌ Π΄Π°Π²Π»Π΅Π½ΠΈΠ΅ΠΌ Π² ΡΠ°ΠΌΠΏΠ΅, ΠΏΠΎΠ΄Π΄Π΅ΡΠΆΠΈΠ²Π°Π΅ΠΌΡΠΌ ΠΏΠΎΡΡΠΎΡΠ½Π½ΡΠΌ Π² ΡΠΈΡΠΎΠΊΠΎΠΌ Π΄ΠΈΠ°ΠΏΠ°Π·ΠΎΠ½Π΅ ΠΎΠ±ΠΎΡΠΎΡΠΎΠ² Π΄Π²ΠΈΠ³Π°ΡΠ΅Π»Ρ ΠΈ Π½Π°Π³ΡΡΠ·ΠΎΠΊ, ΡΡΠΎ Π΄Π΅Π»Π°Π΅ΡΡΡ ΡΠ΅Π΄ΠΊΠΎ. ΠΠ°ΠΊ ΠΎΠ±ΡΡΠΆΠ΄Π°Π΅ΡΡΡ Π² Π΄ΡΡΠ³ΠΎΠΌ ΠΌΠ΅ΡΡΠ΅, Π΄Π°Π²Π»Π΅Π½ΠΈΠ΅ ΡΠΎΠΏΠ»ΠΈΠ²Π° Π² ΡΠΈΡΡΠ΅ΠΌΠ°Ρ Common Rail ΠΌΠΎΠΆΠ½ΠΎ ΡΠ΅Π³ΡΠ»ΠΈΡΠΎΠ²Π°ΡΡ Π² Π·Π°Π²ΠΈΡΠΈΠΌΠΎΡΡΠΈ ΠΎΡ ΡΠ°ΡΡΠΎΡΡ Π²ΡΠ°ΡΠ΅Π½ΠΈΡ ΠΈ Π½Π°Π³ΡΡΠ·ΠΊΠΈ Π΄Π²ΠΈΠ³Π°ΡΠ΅Π»Ρ, ΡΡΠΎΠ±Ρ ΠΎΠΏΡΠΈΠΌΠΈΠ·ΠΈΡΠΎΠ²Π°ΡΡ Π²ΡΠ±ΡΠΎΡΡ ΠΈ ΠΏΡΠΎΠΈΠ·Π²ΠΎΠ΄ΠΈΡΠ΅Π»ΡΠ½ΠΎΡΡΡ, ΠΎΠ±Π΅ΡΠΏΠ΅ΡΠΈΠ²Π°Ρ ΠΏΡΠΈ ΡΡΠΎΠΌ Π΄ΠΎΠ»Π³ΠΎΠ²Π΅ΡΠ½ΠΎΡΡΡ Π΄Π²ΠΈΠ³Π°ΡΠ΅Π»Ρ. Π ΠΈΡΡΠ½ΠΎΠΊ 1 . ΠΠ·Π°ΠΈΠΌΠΎΡΠ²ΡΠ·Ρ ΠΌΠ΅ΠΆΠ΄Ρ Π΄Π°Π²Π»Π΅Π½ΠΈΠ΅ΠΌ Π²ΠΏΡΡΡΠΊΠ° ΠΈ ΡΠ°ΡΡΠΎΡΠΎΠΉ Π²ΡΠ°ΡΠ΅Π½ΠΈΡ Π΄Π²ΠΈΠ³Π°ΡΠ΅Π»Ρ Π² ΡΠ°Π·Π»ΠΈΡΠ½ΡΡ ΡΠΈΡΡΠ΅ΠΌΠ°Ρ Π²ΠΏΡΡΡΠΊΠ°
- ΠΠΎΠ½ΠΈΠΆΠ΅Π½Ρ ΡΡΠ΅Π±ΠΎΠ²Π°Π½ΠΈΡ ΠΊ ΠΏΠΈΠΊΠΎΠ²ΠΎΠΌΡ ΠΊΡΡΡΡΡΠ΅ΠΌΡ ΠΌΠΎΠΌΠ΅Π½ΡΡ ΡΠΎΠΏΠ»ΠΈΠ²Π½ΠΎΠ³ΠΎ Π½Π°ΡΠΎΡΠ°. ΠΠΎ ΠΌΠ΅ΡΠ΅ ΡΠ°Π·Π²ΠΈΡΠΈΡ Π΄Π²ΠΈΠ³Π°ΡΠ΅Π»Π΅ΠΉ Ρ Π²ΡΡΠΎΠΊΠΎΡΠΊΠΎΡΠΎΡΡΠ½ΡΠΌ ΠΏΡΡΠΌΡΠΌ Π²ΠΏΡΡΡΠΊΠΎΠΌ (HSDI) Π±ΠΎΠ»ΡΡΠ°Ρ ΡΠ°ΡΡΡ ΡΠ½Π΅ΡΠ³ΠΈΠΈ Π΄Π»Ρ ΡΠΌΠ΅ΡΠΈΠ²Π°Π½ΠΈΡ Π²ΠΎΠ·Π΄ΡΡ Π° Ρ ΡΠΎΠΏΠ»ΠΈΠ²ΠΎΠΌ ΠΏΠΎΡΡΡΠΏΠ°Π»Π° ΠΎΡ ΠΈΠΌΠΏΡΠ»ΡΡΠ° ΡΠ°ΡΠΏΡΠ»Π΅Π½ΠΈΡ ΡΠΎΠΏΠ»ΠΈΠ²Π°, Π² ΠΎΡΠ»ΠΈΡΠΈΠ΅ ΠΎΡ Π²ΠΈΡ ΡΠ΅Π²ΡΡ ΠΌΠ΅Ρ Π°Π½ΠΈΠ·ΠΌΠΎΠ², ΠΈΡΠΏΠΎΠ»ΡΠ·ΡΠ΅ΠΌΡΡ Π² Π±ΠΎΠ»Π΅Π΅ ΡΡΠ°ΡΡΡ ΡΠΈΡΡΠ΅ΠΌΠ°Ρ ΡΠ³ΠΎΡΠ°Π½ΠΈΡ IDI. Π’ΠΎΠ»ΡΠΊΠΎ ΡΠΈΡΡΠ΅ΠΌΡ Π²ΠΏΡΡΡΠΊΠ° ΡΠΎΠΏΠ»ΠΈΠ²Π° ΠΏΠΎΠ΄ Π²ΡΡΠΎΠΊΠΈΠΌ Π΄Π°Π²Π»Π΅Π½ΠΈΠ΅ΠΌ Π±ΡΠ»ΠΈ ΡΠΏΠΎΡΠΎΠ±Π½Ρ ΠΎΠ±Π΅ΡΠΏΠ΅ΡΠΈΡΡ ΡΠ½Π΅ΡΠ³ΠΈΡ ΡΠΌΠ΅ΡΠΈΠ²Π°Π½ΠΈΡ ΠΈ Ρ ΠΎΡΠΎΡΡΡ ΠΏΠΎΠ΄Π³ΠΎΡΠΎΠ²ΠΊΡ ΠΊ ΡΠ°ΡΠΏΡΠ»Π΅Π½ΠΈΡ, Π½Π΅ΠΎΠ±Ρ ΠΎΠ΄ΠΈΠΌΡΡ Π΄Π»Ρ Π½ΠΈΠ·ΠΊΠΈΡ Π²ΡΠ±ΡΠΎΡΠΎΠ² Π’Π§ ΠΈ Π£Π. ΠΠ»Ρ Π²ΡΡΠ°Π±ΠΎΡΠΊΠΈ ΡΠ½Π΅ΡΠ³ΠΈΠΈ, Π½Π΅ΠΎΠ±Ρ ΠΎΠ΄ΠΈΠΌΠΎΠΉ Π΄Π»Ρ Π²ΠΏΡΡΡΠΊΠ° ΡΠΎΠΏΠ»ΠΈΠ²Π° ΠΏΡΠΈΠΌΠ΅ΡΠ½ΠΎ Π·Π° 1 ΠΌΠΈΠ»Π»ΠΈΡΠ΅ΠΊΡΠ½Π΄Ρ, ΠΎΠ±ΡΡΠ½ΡΠΉ ΡΠ°ΡΠΏΡΠ΅Π΄Π΅Π»ΠΈΡΠ΅Π»ΡΠ½ΡΠΉ Π½Π°ΡΠΎΡ Π΄ΠΎΠ»ΠΆΠ΅Π½ ΠΎΠ±Π΅ΡΠΏΠ΅ΡΠΈΠ²Π°ΡΡ ΠΏΠΎΡΡΠΈ 1 ΠΊΠΡ Π³ΠΈΠ΄ΡΠ°Π²Π»ΠΈΡΠ΅ΡΠΊΠΎΠΉ ΠΌΠΎΡΠ½ΠΎΡΡΠΈ Π·Π° ΡΠ΅ΡΡΡΠ΅ (Π² 4-ΡΠΈΠ»ΠΈΠ½Π΄ΡΠΎΠ²ΠΎΠΌ Π΄Π²ΠΈΠ³Π°ΡΠ΅Π»Π΅) 1 ΠΌΡ ΡΠΊΠ°ΡΠΊΠΎΠ² Π·Π° ΠΎΠ΄ΠΈΠ½ ΠΎΠ±ΠΎΡΠΎΡ Π½Π°ΡΠΎΡΠ°, ΡΡΠΎ ΡΠΎΠ·Π΄Π°Π΅Ρ Π·Π½Π°ΡΠΈΡΠ΅Π»ΡΠ½ΡΡ Π½Π°Π³ΡΡΠ·ΠΊΡ Π½Π° ΠΏΡΠΈΠ²ΠΎΠ΄Π½ΠΎΠΉ Π²Π°Π» [922] .ΠΠ΄Π½Π° ΠΈΠ· ΠΏΡΠΈΡΠΈΠ½ ΡΠ΅Π½Π΄Π΅Π½ΡΠΈΠΈ ΠΊ ΠΈΡΠΏΠΎΠ»ΡΠ·ΠΎΠ²Π°Π½ΠΈΡ ΡΠΈΡΡΠ΅ΠΌ Common Rail Π·Π°ΠΊΠ»ΡΡΠ°Π»Π°ΡΡ Π² ΡΠΎΠΌ, ΡΡΠΎΠ±Ρ ΠΌΠΈΠ½ΠΈΠΌΠΈΠ·ΠΈΡΠΎΠ²Π°ΡΡ ΡΡΠ΅Π±ΠΎΠ²Π°Π½ΠΈΡ ΠΊ ΠΌΠ°ΠΊΡΠΈΠΌΠ°Π»ΡΠ½ΠΎΠΌΡ ΠΊΡΡΡΡΡΠ΅ΠΌΡ ΠΌΠΎΠΌΠ΅Π½ΡΡ Π½Π°ΡΠΎΡΠ°. Π ΡΠΎ Π²ΡΠ΅ΠΌΡ ΠΊΠ°ΠΊ ΡΡΠ΅Π±ΠΎΠ²Π°Π½ΠΈΡ ΠΊ ΠΌΠΎΡΠ½ΠΎΡΡΠΈ ΠΈ ΡΡΠ΅Π΄Π½Π΅ΠΌΡ ΠΊΡΡΡΡΡΠ΅ΠΌΡ ΠΌΠΎΠΌΠ΅Π½ΡΡ ΠΈ Π΄Π»Ρ Π½Π°ΡΠΎΡΠ° Common Rail Π±ΡΠ»ΠΈ ΡΡ ΠΎΠΆΠΈΠΌΠΈ, ΠΏΠΎΠ΄Π°ΡΠ° ΡΠΎΠΏΠ»ΠΈΠ²Π° ΠΏΠΎΠ΄ Π²ΡΡΠΎΠΊΠΈΠΌ Π΄Π°Π²Π»Π΅Π½ΠΈΠ΅ΠΌ ΠΎΡΡΡΠ΅ΡΡΠ²Π»ΡΠ΅ΡΡΡ Π² Π°ΠΊΠΊΡΠΌΡΠ»ΡΡΠΎΡ, ΠΈ, ΡΠ°ΠΊΠΈΠΌ ΠΎΠ±ΡΠ°Π·ΠΎΠΌ, ΠΏΠΈΠΊΠΎΠ²ΡΠΉ ΡΠ°ΡΡ ΠΎΠ΄ (ΠΈ ΠΌΠ°ΠΊΡΠΈΠΌΠ°Π»ΡΠ½ΡΠΉ ΠΊΡΡΡΡΡΠΈΠΉ ΠΌΠΎΠΌΠ΅Π½Ρ, Π½Π΅ΠΎΠ±Ρ ΠΎΠ΄ΠΈΠΌΡΠΉ Π΄Π»Ρ ΠΏΡΠΈΠ²ΠΎΠ΄Π° Π½Π°ΡΠΎΡΠ°) Π½Π΅ ΠΎΠ±ΡΠ·Π°ΡΠ΅Π»ΡΠ½ΠΎ Π΄ΠΎΠ»ΠΆΠ΅Π½ ΡΠΎΠ²ΠΏΠ°Π΄Π°ΡΡ Ρ ΡΠΎΠ±ΡΡΠΈΠ΅ Π²ΠΏΡΡΡΠΊΠ°, ΠΊΠ°ΠΊ Π² ΡΠ»ΡΡΠ°Π΅ Ρ ΡΠ°ΡΠΏΡΠ΅Π΄Π΅Π»ΠΈΡΠ΅Π»ΡΠ½ΡΠΌ Π½Π°ΡΠΎΡΠΎΠΌ. ΠΠ°Π³Π½Π΅ΡΠ°ΡΠ΅Π»ΡΠ½ΡΠΉ ΠΏΠΎΡΠΎΠΊ Π½Π°ΡΠΎΡΠ° ΠΌΠΎΠΆΠ΅Ρ Π±ΡΡΡ ΡΠ°ΡΠΏΡΠ΅Π΄Π΅Π»Π΅Π½ Π½Π° Π±ΠΎΠ»Π΅Π΅ Π΄Π»ΠΈΡΠ΅Π»ΡΠ½ΡΡ ΡΠ°ΡΡΡ ΡΠΈΠΊΠ»Π° Π΄Π²ΠΈΠ³Π°ΡΠ΅Π»Ρ, ΡΡΠΎΠ±Ρ ΠΏΠΎΠ΄Π΄Π΅ΡΠΆΠΈΠ²Π°ΡΡ Π±ΠΎΠ»Π΅Π΅ ΡΠ°Π²Π½ΠΎΠΌΠ΅ΡΠ½ΡΠΉ ΠΊΡΡΡΡΡΠΈΠΉ ΠΌΠΎΠΌΠ΅Π½Ρ Π½Π°ΡΠΎΡΠ°.
- Π£Π»ΡΡΡΠ΅Π½ΠΎ ΠΊΠ°ΡΠ΅ΡΡΠ²ΠΎ ΡΡΠΌΠ°. ΠΠ²ΠΈΠ³Π°ΡΠ΅Π»ΠΈ DI Ρ Π°ΡΠ°ΠΊΡΠ΅ΡΠΈΠ·ΡΡΡΡΡ Π±ΠΎΠ»Π΅Π΅ Π²ΡΡΠΎΠΊΠΈΠΌ ΠΏΠΈΠΊΠΎΠ²ΡΠΌ Π΄Π°Π²Π»Π΅Π½ΠΈΠ΅ΠΌ ΡΠ³ΠΎΡΠ°Π½ΠΈΡ ΠΈ, ΡΠ»Π΅Π΄ΠΎΠ²Π°ΡΠ΅Π»ΡΠ½ΠΎ, Π±ΠΎΠ»Π΅Π΅ Π²ΡΡΠΎΠΊΠΈΠΌ ΡΡΠΎΠ²Π½Π΅ΠΌ ΡΡΠΌΠ°, ΡΠ΅ΠΌ Π΄Π²ΠΈΠ³Π°ΡΠ΅Π»ΠΈ IDI. ΠΡΠ»ΠΎ ΠΎΠ±Π½Π°ΡΡΠΆΠ΅Π½ΠΎ, ΡΡΠΎ ΡΠ»ΡΡΡΠ΅Π½Π½ΡΠΉ ΡΡΠΌ ΠΈ Π½ΠΈΠ·ΠΊΠΈΠ΅ Π²ΡΠ±ΡΠΎΡΡ NOx Π»ΡΡΡΠ΅ Π²ΡΠ΅Π³ΠΎ Π΄ΠΎΡΡΠΈΠ³Π°ΡΡΡΡ ΠΏΡΡΠ΅ΠΌ Π²Π²Π΅Π΄Π΅Π½ΠΈΡ ΠΏΠΈΠ»ΠΎΡΠ½ΠΎΠ³ΠΎ (-ΡΡ ) Π²ΠΏΡΡΡΠΊΠ° (ΠΎΠ²). ΠΡΠΎ Π±ΡΠ»ΠΎ ΠΏΡΠΎΡΠ΅ Π²ΡΠ΅Π³ΠΎ ΡΠ΅Π°Π»ΠΈΠ·ΠΎΠ²Π°ΡΡ Π² ΡΠΈΡΡΠ΅ΠΌΠ΅ Common Rail, ΠΊΠΎΡΠΎΡΠ°Ρ Π±ΡΠ»Π° ΡΠΏΠΎΡΠΎΠ±Π½Π° ΠΎΠ±Π΅ΡΠΏΠ΅ΡΠΈΠ²Π°ΡΡ ΡΡΠ°Π±ΠΈΠ»ΡΠ½ΡΡ ΠΏΠΎΠ΄Π°ΡΡ Π½Π΅Π±ΠΎΠ»ΡΡΠΎΠ³ΠΎ ΠΊΠΎΠ»ΠΈΡΠ΅ΡΡΠ²Π° ΠΏΠΈΠ»ΠΎΡΠ½ΠΎΠ³ΠΎ ΡΠΎΠΏΠ»ΠΈΠ²Π° Π²ΠΎ Π²ΡΠ΅ΠΌ Π΄ΠΈΠ°ΠΏΠ°Π·ΠΎΠ½Π΅ Π½Π°Π³ΡΡΠ·ΠΊΠΈ / ΡΠΊΠΎΡΠΎΡΡΠΈ Π΄Π²ΠΈΠ³Π°ΡΠ΅Π»Ρ.
###
ΠΠ°ΠΊ ΡΠ°Π±ΠΎΡΠ°Π΅Ρ ΡΠΈΡΡΠ΅ΠΌΠ° Π²ΠΏΡΡΡΠΊΠ° Common Rail?
ΠΠ½Π΄ΠΈΠ²ΠΈΠ΄ΡΠ°Π»ΡΠ½ΡΠ΅ ΡΠ΅ΡΠ΅Π½ΠΈΡ Π΄Π»Ρ Π³ΠΈΠ±ΠΊΠΎΠ³ΠΎ ΠΈΡΠΏΠΎΠ»ΡΠ·ΠΎΠ²Π°Π½ΠΈΡ ΡΠΎΠΏΠ»ΠΈΠ²Π°
Π‘ ΠΏΠΎΠ²ΡΡΠ΅Π½ΠΈΠ΅ΠΌ ΡΠ΅Ρ Π½ΠΈΡΠ΅ΡΠΊΠΈΡ Ρ Π°ΡΠ°ΠΊΡΠ΅ΡΠΈΡΡΠΈΠΊ ΡΠΈΡΡΠ΅ΠΌ Π²ΠΏΡΡΡΠΊΠ° Π²ΠΎΠ·ΡΠ°ΡΡΠ°ΡΡ ΠΈ ΡΡΠ΅Π±ΠΎΠ²Π°Π½ΠΈΡ ΠΊ ΡΠΈΡΡΠΎΡΠ΅ ΠΈ ΠΊΠ°ΡΠ΅ΡΡΠ²Ρ ΡΠΎΠΏΠ»ΠΈΠ²Π°.Π’Π°ΠΊΠΈΠΌ ΠΎΠ±ΡΠ°Π·ΠΎΠΌ, ΡΠΎΠΏΠ»ΠΈΠ²ΠΎ Π΄ΠΎΠ»ΠΆΠ½ΠΎ ΡΠΎΠΎΡΠ²Π΅ΡΡΡΠ²ΠΎΠ²Π°ΡΡ Π·Π°ΡΠ°Π½Π΅Π΅ ΠΎΠΏΡΠ΅Π΄Π΅Π»Π΅Π½Π½ΡΠΌ Π·Π½Π°ΡΠ΅Π½ΠΈΡΠΌ Π²ΡΠ·ΠΊΠΎΡΡΠΈ ΠΈ ΡΠΌΠ°Π·ΡΠ²Π°ΡΡΠ΅ΠΉ ΡΠΏΠΎΡΠΎΠ±Π½ΠΎΡΡΠΈ, ΠΏΠΎΡΠΊΠΎΠ»ΡΠΊΡ ΠΊΠΎΠΌΠΏΠΎΠ½Π΅Π½ΡΡ Π½Π°ΡΠΎΡΠΎΠ² ΠΈ ΡΠΎΡΡΡΠ½ΠΎΠΊ Π²ΡΡΠΎΠΊΠΎΠ³ΠΎ Π΄Π°Π²Π»Π΅Π½ΠΈΡ
ΡΠΌΠ°Π·ΡΠ²Π°ΡΡΡΡ ΡΠΎΠΏΠ»ΠΈΠ²ΠΎΠΌ. ΠΠ½ ΡΠ°ΠΊΠΆΠ΅ Π½Π΅ Π΄ΠΎΠ»ΠΆΠ΅Π½ ΠΈΠΌΠ΅ΡΡ ΠΊΠ°ΠΊΠΈΡ -Π»ΠΈΠ±ΠΎ Π·Π°Π³ΡΡΠ·Π½Π΅Π½ΠΈΠΉ, ΠΊΠΎΡΠΎΡΡΠ΅ ΠΌΠΎΠ³Π»ΠΈ Π±Ρ ΠΏΡΠΈΠ²Π΅ΡΡΠΈ ΠΊ Π°Π±ΡΠ°Π·ΠΈΠ²Π½ΠΎΠΌΡ ΠΏΠΎΠ²ΡΠ΅ΠΆΠ΄Π΅Π½ΠΈΡ ΠΏΡΠΈ ΠΏΡΠΈΠΌΠ΅Π½ΡΠ΅ΠΌΠΎΠΌ Π²ΡΡΠΎΠΊΠΎΠΌ Π΄Π°Π²Π»Π΅Π½ΠΈΠΈ. ΠΠΎΡΡΠΎΠΌΡ Π΄Π»Ρ ΠΎΠ±Π΅ΡΠΏΠ΅ΡΠ΅Π½ΠΈΡ ΠΏΡΠ°Π²ΠΈΠ»ΡΠ½ΠΎΠΉ ΡΠ°Π±ΠΎΡΡ Π΄Π²ΠΈΠ³Π°ΡΠ΅Π»Ρ ΠΌΠΎΠΆΠ½ΠΎ ΠΈΡΠΏΠΎΠ»ΡΠ·ΠΎΠ²Π°ΡΡ ΡΠΎΠ»ΡΠΊΠΎ Π΄ΠΈΠ·Π΅Π»ΡΠ½ΠΎΠ΅ ΡΠΎΠΏΠ»ΠΈΠ²ΠΎ, ΠΎΠ΄ΠΎΠ±ΡΠ΅Π½Π½ΠΎΠ΅ Π΄Π»Ρ Π΄Π°Π½Π½ΠΎΠ³ΠΎ ΠΏΡΠΈΠΌΠ΅Π½Π΅Π½ΠΈΡ ΠΈ ΡΠΎΠΎΡΠ²Π΅ΡΡΡΠ²ΡΡΡΠ΅Π΅ ΠΏΡΠΈΠΌΠ΅Π½ΠΈΠΌΡΠΌ ΡΡΠ°Π½Π΄Π°ΡΡΠ°ΠΌ. ΠΠΎ Π·Π°ΠΏΡΠΎΡΡ ΠΊΠ»ΠΈΠ΅Π½ΡΠ° mtu ΠΏΡΠΎΠ²ΠΎΠ΄ΠΈΡ Π°Π½Π°Π»ΠΈΠ· Π΄Π»Ρ ΠΏΠΎΠ»ΡΡΠ΅Π½ΠΈΡ ΠΎΠ΄ΠΎΠ±ΡΠ΅Π½ΠΈΡ Π΄ΡΡΠ³ΠΈΡ Π²ΠΈΠ΄ΠΎΠ² ΡΠΎΠΏΠ»ΠΈΠ²Π° Π² Π·Π°Π²ΠΈΡΠΈΠΌΠΎΡΡΠΈ ΠΎΡ ΠΊΠΎΠ½ΠΊΡΠ΅ΡΠ½ΠΎΠ³ΠΎ ΠΏΡΠΈΠΌΠ΅Π½Π΅Π½ΠΈΡ Π² ΡΠ΅ΡΠ½ΠΎΠΌ ΡΠΎΡΡΡΠ΄Π½ΠΈΡΠ΅ΡΡΠ²Π΅ Ρ ΠΊΠΎΠΌΠΏΠ°Π½ΠΈΠ΅ΠΉ Rolls-Royce Power Systems, Π±ΡΠ΅Π½Π΄ΠΎΠΌ LβOrange ΠΈΠ»ΠΈ Π°Π»ΡΡΠ΅ΡΠ½Π°ΡΠΈΠ²Π½ΡΠΌΠΈ ΠΏΠΎΡΡΠ°Π²ΡΠΈΠΊΠ°ΠΌΠΈ.Π Π½Π΅ΠΊΠΎΡΠΎΡΡΡ ΡΠ»ΡΡΠ°ΡΡ , Π½Π°ΠΏΡΠΈΠΌΠ΅Ρ, ΠΎΡΡΡΡΡΡΠ²ΠΈΠ΅ ΡΠΌΠ°Π·ΡΠ²Π°ΡΡΠΈΡ ΡΠ²ΠΎΠΉΡΡΠ²
Ρ ΡΠΎΠΏΠ»ΠΈΠ²Π° ΠΌΠΎΠΆΠ΅Ρ Π±ΡΡΡ ΠΊΠΎΠΌΠΏΠ΅Π½ΡΠΈΡΠΎΠ²Π°Π½ΠΎ ΡΠΏΠ΅ΡΠΈΠ°Π»ΡΠ½ΡΠΌΠΈ ΠΏΠΎΠΊΡΡΡΠΈΡΠΌΠΈ Π½Π° ΡΠΈΡΡΠ΅ΠΌΠ΅ Π²ΠΏΡΡΡΠΊΠ°. ΠΡΠΎΠΌΠ΅ ΡΠΎΠ³ΠΎ, mtu ΠΏΠΎΠΌΠΎΠ³Π°Π΅Ρ ΠΊΠ»ΠΈΠ΅Π½ΡΠ°ΠΌ ΠΏΡΠΈ ΠΏΡΠΎΠ΅ΠΊΡΠΈΡΠΎΠ²Π°Π½ΠΈΠΈ Π±Π°ΠΊΠ° ΠΈ ΡΠΎΠΏΠ»ΠΈΠ²Π½ΠΎΠΉ ΡΠΈΡΡΠ΅ΠΌΡ Π½Π° ΠΎΠ±ΡΠ΅ΠΊΡΠ΅. ΠΡΠΎ ΠΏΡΠ΅Π΄ΡΡΠ°Π²Π»ΡΠ΅Ρ Π±ΠΎΠ»ΡΡΠΎΠΉ ΠΈΠ½ΡΠ΅ΡΠ΅Ρ, Π½Π°ΠΏΡΠΈΠΌΠ΅Ρ, Π΄Π»Ρ Π³ΠΎΡΠ½ΠΎΠ΄ΠΎΠ±ΡΠ²Π°ΡΡΠΈΡ ΠΌΠ°ΡΠΈΠ½, ΠΊΠΎΡΠΎΡΡΠ΅ ΠΏΠΎΠ΄Π²Π΅ΡΠ³Π°ΡΡΡΡ Π²ΡΡΠΎΠΊΠΎΠΌΡ ΡΡΠΎΠ²Π½Ρ Π·Π°ΠΏΡΠ»Π΅Π½Π½ΠΎΡΡΠΈ.
Π Π΅Π·ΡΠΌΠ΅
mtu ΠΏΠΎΡΡΠΎΡΠ½Π½ΠΎ ΡΠΎΠ²Π΅ΡΡΠ΅Π½ΡΡΠ²ΡΠ΅Ρ ΡΠ²ΠΎΠΈ Π΄Π²ΠΈΠ³Π°ΡΠ΅Π»ΠΈ, ΡΡΠΎΠ±Ρ Π³Π°ΡΠ°Π½ΡΠΈΡΠΎΠ²Π°ΡΡ, ΡΡΠΎ ΠΎΠ½ΠΈ Π±ΡΠ΄ΡΡ ΡΠΎΠΎΡΠ²Π΅ΡΡΡΠ²ΠΎΠ²Π°ΡΡ ΠΆΠ΅ΡΡΠΊΠΈΠΌ Π±ΡΠ΄ΡΡΠΈΠΌ ΡΡΠ°Π½Π΄Π°ΡΡΠ°ΠΌ Π²ΡΠ±ΡΠΎΡΠΎΠ², ΠΏΡΠΈ ΡΡΠΎΠΌ ΠΏΠΎΡΡΠ΅Π±Π»ΡΡ ΠΊΠ°ΠΊ ΠΌΠΎΠΆΠ½ΠΎ ΠΌΠ΅Π½ΡΡΠ΅ ΡΠΎΠΏΠ»ΠΈΠ²Π°.Π‘ ΡΡΠΎΠΉ ΡΠ΅Π»ΡΡ mtu ΠΎΠΏΡΠΈΠΌΠΈΠ·ΠΈΡΡΠ΅Ρ ΡΠ³ΠΎΡΠ°Π½ΠΈΠ΅ ΡΠΎΠΏΠ»ΠΈΠ²Π° Π² ΡΠΈΠ»ΠΈΠ½Π΄ΡΠ΅ Ρ ΠΏΠΎΠΌΠΎΡΡΡ ΡΠ²ΠΎΠ΅ΠΉ ΡΠΈΡΡΠ΅ΠΌΡ Π²ΠΏΡΡΡΠΊΠ° Common Rail Ρ ΡΠ»Π΅ΠΊΡΡΠΎΠ½Π½ΡΠΌ ΡΠΏΡΠ°Π²Π»Π΅Π½ΠΈΠ΅ΠΌ Π² ΡΠΎΡΠ΅ΡΠ°Π½ΠΈΠΈ Ρ Π΄ΡΡΠ³ΠΈΠΌΠΈ ΡΠ΅Ρ Π½ΠΎΠ»ΠΎΠ³ΠΈΡΠΌΠΈ, ΡΠ°ΠΊΠΈΠΌΠΈ ΠΊΠ°ΠΊ ΡΠ΅ΡΠΈΡΠΊΡΠ»ΡΡΠΈΡ Π²ΡΡ Π»ΠΎΠΏΠ½ΡΡ Π³Π°Π·ΠΎΠ². ΠΠ° ΡΡΠ΅Ρ Π΄ΠΎΡΡΠΈΠΆΠ΅Π½ΠΈΡ ΡΠΈΡΡΠΎΠ³ΠΎ ΠΈ ΡΡΡΠ΅ΠΊΡΠΈΠ²Π½ΠΎΠ³ΠΎ ΡΠ³ΠΎΡΠ°Π½ΠΈΡ ΡΠ°ΡΡ ΠΎΠ΄Ρ Π½Π° ΡΠΈΡΡΠ΅ΠΌΡ Π½Π΅ΠΉΡΡΠ°Π»ΠΈΠ·Π°ΡΠΈΠΈ Π²ΡΡ Π»ΠΎΠΏΠ½ΡΡ Π³Π°Π·ΠΎΠ² ΠΌΠΎΠ³ΡΡ Π±ΡΡΡ ΠΌΠΈΠ½ΠΈΠΌΠΈΠ·ΠΈΡΠΎΠ²Π°Π½Ρ, Π° Π² Π½Π΅ΠΊΠΎΡΠΎΡΡΡ ΡΠ»ΡΡΠ°ΡΡ ΠΏΠΎΠ»Π½ΠΎΡΡΡΡ ΡΡΡΡΠ°Π½Π΅Π½Ρ. ΠΠΎΠΌΠΏΠ°Π½ΠΈΡ mtu ΡΡΠΏΠ΅ΡΠ½ΠΎ ΠΈΡΠΏΠΎΠ»ΡΠ·ΠΎΠ²Π°Π»Π° ΡΠΈΡΡΠ΅ΠΌΡ Common Rail Π΅ΡΠ΅ Π² 1996 Π³ΠΎΠ΄Ρ ΠΈ ΠΏΠΎΡΡΠΎΡΠ½Π½ΠΎ ΡΠΎΠ²Π΅ΡΡΠ΅Π½ΡΡΠ²ΠΎΠ²Π°Π»Π° ΡΡΡ ΡΠ΅Ρ Π½ΠΎΠ»ΠΎΠ³ΠΈΡ Π² ΡΠΎΡΡΡΠ΄Π½ΠΈΡΠ΅ΡΡΠ²Π΅ Ρ Π±ΡΠ΅Π½Π΄ΠΎΠΌ LβOrange ΠΊΠΎΠΌΠΏΠ°Π½ΠΈΠΈ Rolls-Royce Power Systems ΠΈ Π΄ΡΡΠ³ΠΈΠΌΠΈ ΠΏΠΎΡΡΠ°Π²ΡΠΈΠΊΠ°ΠΌΠΈ.ΠΠ»Π°Π³ΠΎΠ΄Π°ΡΡ ΡΠ²ΠΎΠ΅ΠΌΡ ΠΎΠ±ΡΠΈΡΠ½ΠΎΠΌΡ ΠΎΠΏΡΡΡ Π² ΠΎΠ±Π»Π°ΡΡΠΈ ΡΠΈΡΡΠ΅ΠΌ Π²ΠΏΡΡΡΠΊΠ° Common Rail, mtu ΠΌΠΎΠΆΠ΅Ρ ΠΎΠΏΡΠΈΠΌΠ°Π»ΡΠ½ΠΎ ΠΈΡΠΏΠΎΠ»ΡΠ·ΠΎΠ²Π°ΡΡ ΠΏΠΎΡΠ΅Π½ΡΠΈΠ°Π» ΡΠ΅Ρ Π½ΠΎΠ»ΠΎΠ³ΠΈΠΈ, ΡΡΠΎΠ±Ρ ΡΠ΄Π΅Π»Π°ΡΡ Π΄Π²ΠΈΠ³Π°ΡΠ΅Π»ΠΈ ΡΡΠ΅Π·Π²ΡΡΠ°ΠΉΠ½ΠΎ ΡΠΊΠΎΠ½ΠΎΠΌΠΈΡΠ½ΡΠΌΠΈ ΠΈ ΡΠΈΡΡΡΠΌΠΈ.
Π’Π΅Ρ Π½ΠΈΡΠ΅ΡΠΊΠΎΠ΅ ΠΎΠ±ΡΠ»ΡΠΆΠΈΠ²Π°Π½ΠΈΠ΅ Π΄ΠΈΠ·Π΅Π»ΡΠ½ΠΎΠΉ ΡΠΎΠΏΠ»ΠΈΠ²Π½ΠΎΠΉ ΡΠΈΡΡΠ΅ΠΌΡ Common-Rail
Β«Common RailΒ». ΠΡΠΎ ΡΠ΅ΡΠΌΠΈΠ½, ΠΊΠΎΡΠΎΡΡΠΉ Π½Π° Π΄Π°Π½Π½ΡΠΉ ΠΌΠΎΠΌΠ΅Π½Ρ ΠΈΠ·Π²Π΅ΡΡΠ΅Π½ Π²ΠΎ Π²ΡΠ΅ΠΌ Π΄ΠΈΠ·Π΅Π»ΡΠ½ΠΎΠΌ ΠΏΡΠΎΡΡΡΠ°Π½ΡΡΠ²Π΅. ΠΠ΄Π½Π°ΠΊΠΎ Π΄Π»Ρ Π½Π΅ΠΏΠΎΡΠ²ΡΡΠ΅Π½Π½ΡΡ ΠΈΠ»ΠΈ Π½ΠΎΠ²ΡΡ ΡΠ½ΡΡΠ·ΠΈΠ°ΡΡΠΎΠ² ΡΡΠΎΡ ΡΠ΅ΡΠΌΠΈΠ½ ΠΎΡΠ½ΠΎΡΠΈΡΡΡ ΠΊ ΡΠΏΠΎΡΠΎΠ±Ρ Π·Π°ΠΏΡΠ°Π²ΠΊΠΈ Π΄ΠΈΠ·Π΅Π»Π΅ΠΉ ΠΏΠΎΡΠ»Π΅Π΄Π½ΠΈΡ ΠΌΠΎΠ΄Π΅Π»Π΅ΠΉ / Π½ΠΎΠ²ΡΡ ; ΡΠ΅ΡΠ΅Π· ΡΠΈΡΡΠ΅ΠΌΡ Π²ΠΏΡΡΡΠΊΠ°, ΠΊΠΎΡΠΎΡΠ°Ρ ΠΎΡΠ½ΠΎΠ²Π°Π½Π° Π½Π° Π½Π°ΡΠΎΡΠ΅ Π²ΡΡΠΎΠΊΠΎΠ³ΠΎ Π΄Π°Π²Π»Π΅Π½ΠΈΡ, ΠΊΠΎΡΠΎΡΡΠΉ ΠΏΠΎΠ΄Π°Π΅Ρ ΡΠΎΠΏΠ»ΠΈΠ²ΠΎ Π½Π° Π½Π΅Π·Π°Π²ΠΈΡΠΈΠΌΡΠ΅ ΡΠ΅Π»ΡΡΡ (ΠΎΠ΄ΠΈΠ½ΠΎΡΠ½ΡΠΉ ΡΠ΅Π»ΡΡ Π΄Π»Ρ Π΄Π²ΠΈΠ³Π°ΡΠ΅Π»Π΅ΠΉ I-4 ΠΈ I-6 ΠΈΠ»ΠΈ ΠΏΠ°ΡΠ° Π΄Π»Ρ Π΄Π²ΠΈΠ³Π°ΡΠ΅Π»Π΅ΠΉ V-8), ΠΊΠΎΡΠΎΡΡΠ΅ Π·Π°ΡΠ΅ΠΌ ΠΏΠΈΡΠ°ΡΡ ΠΊΠ°ΠΆΠ΄ΡΠΉ ΠΈΠ½ΠΆΠ΅ΠΊΡΠΎΡ ΠΈΠ½Π΄ΠΈΠ²ΠΈΠ΄ΡΠ°Π»ΡΠ½ΠΎ.
ΠΠΎΠΏΡΠ΅ΠΊΠΈ ΡΠ°ΡΠΏΡΠΎΡΡΡΠ°Π½Π΅Π½Π½ΠΎΠΌΡ ΠΌΠ½Π΅Π½ΠΈΡ, Ρ ΠΎΡΡ ΡΡΠΎΡ ΡΠ΅ΡΠΌΠΈΠ½, Π²ΠΎΠ·ΠΌΠΎΠΆΠ½ΠΎ, ΡΡΠ°Π» Π³Π»ΠΎΠ±Π°Π»ΡΠ½ΡΠΌ Π΄Π΅ΡΠΊΡΠΈΠΏΡΠΎΡΠΎΠΌ (Π²ΡΠΎΠ΄Π΅ ΡΠΎΠ³ΠΎ, ΠΊΠ°ΠΊ ΠΌΡ ΠΈΡΠΏΠΎΠ»ΡΠ·ΡΠ΅ΠΌ Β«KleenexΒ», ΠΊΠΎΠ³Π΄Π° ΠΌΡ Π³ΠΎΠ²ΠΎΡΠΈΠΌ ΠΎ Π»ΡΠ±ΠΎΠΌ Π±ΡΠ΅Π½Π΄Π΅ ΡΠΊΠ°Π½ΠΈ), Ρ ΠΏΠΎΡΠ²Π»Π΅Π½ΠΈΠ΅ΠΌ Π² ΠΊΠΎΠ½ΡΠ΅ 1980-Ρ 5,9-Π»ΠΈΡΡΠΎΠ²ΡΡ Π΄Π²ΠΈΠ³Π°ΡΠ΅Π»Π΅ΠΉ Cummins, ΡΠ°Π±ΠΎΡΠ°ΡΡΠΈΡ Π½Π° ΡΠ»Π΅ΠΊΡΡΠΎΠ½Π½ΠΎΠΌ ΡΠΎΠΏΠ»ΠΈΠ²Π΅, Β«Common RailΒ» — ΡΡΠΎ Π½Π΅ ΡΠΎΠ»ΡΠΊΠΎ Π»ΡΡΡΠ΅Π΅ ΠΎΡ Clessie.
ΠΠ²ΠΈΠ³Π°ΡΠ΅Π»ΠΈ Ford Power Stroke ΠΈ GM Duramax ΡΠ°Π±ΠΎΡΠ°ΡΡ Π½Π° Π°Π½Π°Π»ΠΎΠ³ΠΈΡΠ½ΠΎΠΌ ΡΠΎΠΏΠ»ΠΈΠ²Π΅. Π’Π΅ΠΌ Π½Π΅ ΠΌΠ΅Π½Π΅Π΅, ΠΌΡ ΠΏΡΠΈΠ·Π½Π°Π΅ΠΌ, ΡΡΠΎ Π½Π° ΠΏΠΎΠΏΡΠ»ΡΡΠ½ΠΎΠΌ ΡΠ΅Π³ΠΎΠ΄Π½Ρ ΠΆΠ°ΡΠ³ΠΎΠ½Π΅ ΠΎΠ±ΡΠ°ΡΠ΅Π½ΠΈΠ΅ ΠΊ Π΄ΠΈΠ·Π΅Π»ΡΠ½ΠΎΠΌΡ ΠΏΠΈΠΊΠ°ΠΏΡ ΠΏΡΠΎΡΡΠΎ ΠΊΠ°ΠΊ ΠΊ Β«common railΒ» ΠΎΠ±ΡΡΠ½ΠΎ ΠΎΠ·Π½Π°ΡΠ°Π΅Ρ, ΡΡΠΎ ΡΡΠΎ Dodge Ram ΠΈΠ»ΠΈ Ram Ρ 24-ΠΊΠ»Π°ΠΏΠ°Π½Π½ΡΠΌ 5.ΠΠ²ΠΈΠ³Π°ΡΠ΅Π»Ρ Cummins ΠΎΠ±ΡΠ΅ΠΌΠΎΠΌ 9 ΠΈΠ»ΠΈ 6,7 Π» ΠΏΠΎΠ΄ Π΅Π³ΠΎ ΠΊΠ°ΠΏΠΎΡΠΎΠΌ.
Π ΡΡΠΎΠΌ ΠΎΡΡΠ΅ΡΠ΅ ΠΌΡ ΡΠΎΡ ΡΠ°Π½ΡΠ΅ΠΌ ΡΠΈΡΠΎΠΊΠΎΠΏΠΎΠ»ΠΎΡΠ½ΡΡ ΡΠ²ΡΠ·Ρ ΠΈ ΡΠ΅ΡΠ°Π΅ΠΌ ΠΏΡΠΎΠ±Π»Π΅ΠΌΡ Π·Π°ΠΏΡΠ°Π²ΠΊΠΈ ΡΠΎΠΏΠ»ΠΈΠ²ΠΎΠΌ Common Rail Π±Π΅Π· ΠΊΠ°ΠΊΠΎΠ³ΠΎ-Π»ΠΈΠ±ΠΎ ΡΠΎΡΠ·Π° Ρ Π±ΡΠ΅Π½Π΄Π°ΠΌΠΈ. ΠΡ Π·Π°ΡΡΠΎΠ½ΡΠ»ΠΈ ΠΈΠ½ΠΆΠ΅ΠΊΡΠΎΡΠ½ΡΠ΅ Π½Π°ΡΠΎΡΡ CP3 ΠΈ CP4 Π² Π΄ΡΡΠ³ΠΈΡ ΡΠ΅Π΄Π°ΠΊΡΠΈΠΎΠ½Π½ΡΡ ΡΡΠ°ΡΡΡΡ (ΠΏΠΎΠ΄ΡΠ΅ΡΠΊΠΈΠ²Π°Ρ ΠΈΡ ΡΠΎΠ»Ρ Π² ΡΠ»ΡΡΡΠ΅Π½ΠΈΠΈ Ρ Π°ΡΠ°ΠΊΡΠ΅ΡΠΈΡΡΠΈΠΊ Π΄ΠΈΠ·Π΅Π»ΡΠ½ΠΎΠ³ΠΎ Π΄Π²ΠΈΠ³Π°ΡΠ΅Π»Ρ), Π° ΡΠ°ΠΊΠΆΠ΅ Π²Π°ΠΆΠ½ΠΎΡΡΡ Π·Π°ΡΠΈΡΡ ΡΡΠΈΡ Π΄Π΅ΡΠ°Π»Π΅ΠΉ ΠΎΡ ΠΏΠΎΠ²ΡΠ΅ΠΆΠ΄Π΅Π½ΠΈΠΉ ΠΈΠ·-Π·Π° Π·Π°Π³ΡΡΠ·Π½Π΅Π½ΠΈΡ, ΠΈΠ·Π±ΡΡΠΎΡΠ½ΠΎΠ³ΠΎ Π΄Π°Π²Π»Π΅Π½ΠΈΡ ΠΈ Ρ. Π. Π’Π΅ΠΏΠ΅ΡΡ ΠΌΡ ΡΠ°ΡΡΠΌΠ°ΡΡΠΈΠ²Π°Π΅ΠΌ, ΠΊΠ°ΠΊ — ΠΊΠΎΠ³Π΄Π° ΠΌΠ°Π½ΠΈΠΏΡΠ»ΠΈΡΠΎΠ²Π°Π½ΠΈΠ΅ ΡΠΎΠΏΠ»ΠΈΠ²ΠΎΠΌ Π΄Π»Ρ ΡΠ²Π΅Π»ΠΈΡΠ΅Π½ΠΈΡ ΠΌΠΎΡΠ½ΠΎΡΡΠΈ — Π²Ρ ΠΌΠΎΠΆΠ΅ΡΠ΅ ΠΎΠ±Π΅ΡΠΏΠ΅ΡΠΈΡΡ ΡΡΡΠΎΠΉΡΠΈΠ²ΠΎΡΡΡ ΡΠΎΠΏΠ»ΠΈΠ²Π½ΠΎΠΉ ΡΠΈΡΡΠ΅ΠΌΡ, ΡΠ»Π΅Π΄ΡΡ ΡΡΠΈΠΌ ΠΏΡΡΠΈ Π·Π°ΠΌΠ΅ΡΠ°ΡΠ΅Π»ΡΠ½ΡΠΌ ΡΠΎΠ²Π΅ΡΠ°ΠΌ, ΠΏΡΠ΅Π΄ΠΎΡΡΠ°Π²Π»Π΅Π½Π½ΡΠΌ Π½Π°ΡΠΈΠΌΠΈ Π΄ΡΡΠ·ΡΡΠΌΠΈ ΠΈΠ· NW Fuel Injection Service Π² Π‘ΡΡΡΠ΅Π΅, ΠΡΠΈΡΠ°Π½ΡΠΊΠ°Ρ ΠΠΎΠ»ΡΠΌΠ±ΠΈΡ.
ΠΠΎΡΠΌΠΎΡΡΠ΅ΡΡ Π²ΡΠ΅ 2 ΡΠΎΡΠΎΠ³ΡΠ°ΡΠΈΠΈ ΠΠ³ΡΠ°Π½ΠΈΡΠ΅Π½ΠΈΡ ΠΎΠ±ΡΠ°ΡΠ½ΠΎΠ³ΠΎ ΡΡΡΠ±ΠΎΠΏΡΠΎΠ²ΠΎΠ΄Π°ΠΠΎΠ»ΡΡΠΈΠ½ΡΡΠ²ΠΎ ΠΏΠΎΠΊΠ»ΠΎΠ½Π½ΠΈΠΊΠΎΠ² Cummins (ΠΎΡΠΎΠ±Π΅Π½Π½ΠΎ OG) Π·Π½Π°ΡΡ, ΡΡΠΎ ΠΏΠ΅ΡΠ²ΡΠ΅ ΡΠΎΠΏΠ»ΠΈΠ²Π½ΡΠ΅ Π½Π°ΡΠΎΡΡ Bosch (VE ΠΈ P7100) ΠΌΠΎΠ³ΡΡ Π±ΡΡΡ ΠΎΠ±ΠΌΠ°Π½ΡΡΡ, ΡΡΠΎΠ±Ρ ΡΠ²Π΅Π»ΠΈΡΠΈΡΡ Π΄Π°Π²Π»Π΅Π½ΠΈΠ΅ Π²ΠΏΡΡΡΠΊΠ°, ΠΎΠ³ΡΠ°Π½ΠΈΡΠΈΠ² ΠΎΠ±ΡΠ°ΡΠ½ΡΠΉ ΠΏΠΎΡΠΎΠΊ ΡΠΎΠΏΠ»ΠΈΠ²Π°. ΠΊ ΡΠ°Π½ΠΊΡ. Π₯ΠΎΡΡ ΡΡΠΈ Π½Π°ΡΠΎΡΡ ΠΏΠΎΠ΄Π΄Π΅ΡΠΆΠΈΠ²Π°ΡΡ ΡΡΠΎΡ ΡΠΈΠΏ ΠΌΠΎΠ΄ΠΈΡΠΈΠΊΠ°ΡΠΈΠΈ, ΠΎΠ½ΠΈ Π½Π΅ Π±ΡΠ΄ΡΡ ΡΠ°Π±ΠΎΡΠ°ΡΡ Ρ ΡΠΈΡΡΠ΅ΠΌΠ°ΠΌΠΈ Common Rail.
ΠΠ³ΡΠ°Π½ΠΈΡΠ΅Π½ΠΈΠ΅ ΠΏΠΎΡΠΎΠΊΠ° Π½Π°ΡΠΎΡΠ° CP3 ΠΈΠ»ΠΈ CP4 ΡΠΎΠ·Π΄Π°ΡΡ ΠΈΠ·Π±ΡΡΠΎΡΠ½ΠΎΠ΅ Π΄Π°Π²Π»Π΅Π½ΠΈΠ΅ Π² ΠΊΠΎΡΠΏΡΡΠ΅; ΠΠΎΡΡΠ°ΡΠΎΡΠ½ΠΎ, ΡΡΠΎΠ±Ρ Π²ΡΠ΄ΡΡΡ ΠΈΠ· Π½Π°ΡΠΎΡΠ° ΡΠΏΠ»ΠΎΡΠ½Π΅Π½ΠΈΡ ΠΊΠ°ΡΠ΄Π°Π½Π½ΠΎΠ³ΠΎ Π²Π°Π»Π° ΠΈ ΠΊΠΎΠ½ΡΡΠΎΠ»ΡΠ½ΡΠ΅ ΠΏΡΠΎΠ±ΠΊΠΈ.Π’ΠΠΠ Π² Π·Π½Π°ΡΠΈΡΠ΅Π»ΡΠ½ΠΎΠΉ ΡΡΠ΅ΠΏΠ΅Π½ΠΈ Π·Π°Π²ΠΈΡΠΈΡ ΠΎΡ Π²ΠΎΠ·Π²ΡΠ°ΡΠ½ΠΎΠΉ ΡΠΎΠΏΠ»ΠΈΠ²Π½ΠΎΠΉ ΠΌΠ°Π³ΠΈΡΡΡΠ°Π»ΠΈ, ΠΊΠΎΡΠΎΡΠ°Ρ ΡΠ±ΡΠ°ΡΡΠ²Π°Π΅Ρ ΠΈΠ·Π±ΡΡΠΎΡΠ½ΠΎΠ΅ Π΄Π°Π²Π»Π΅Π½ΠΈΠ΅, ΠΊΠΎΡΠΎΡΠΎΠ΅ ΡΠΎΠ·Π΄Π°Π΅ΡΡΡ Π²Π½ΡΡΡΠΈ Π½Π°ΡΠΎΡΠ°, ΠΈ ΠΎΡΠΏΡΠ°Π²Π»ΡΠ΅Ρ Π΅Π³ΠΎ ΠΎΠ±ΡΠ°ΡΠ½ΠΎ Π² Π±Π°ΠΊ.
ΠΠΎΠ³Π΄Π° Π²Ρ ΠΏΡΠΎΠ²Π΅ΡΡΠ΅ΡΠ΅ ΡΠΎΠΏΠ»ΠΈΠ²Π½ΡΡ ΡΠΈΡΡΠ΅ΠΌΡ Π³ΡΡΠ·ΠΎΠ²ΠΈΠΊΠ°, ΠΎΠΏΡΡΡ ΠΆΠ΅, Π½Π΅ ΠΎΠ³ΡΠ°Π½ΠΈΡΠΈΠ²Π°ΠΉΡΠ΅ Π²ΠΎΠ·Π²ΡΠ°ΡΠ½ΡΡ Π»ΠΈΠ½ΠΈΡ. ΠΡΠΎΠΌΠ΅ ΡΠΎΠ³ΠΎ, Π² Π½Π΅ΠΊΠΎΡΠΎΡΡΡ ΡΠ»ΡΡΠ°ΡΡ (Ρ ΠΌΠΎΠ΄ΠΈΡΠΈΡΠΈΡΠΎΠ²Π°Π½Π½ΡΠΌΠΈ Π½Π°ΡΠΎΡΠ°ΠΌΠΈ CP3) Π²Π°ΠΌ Π΄Π΅ΠΉΡΡΠ²ΠΈΡΠ΅Π»ΡΠ½ΠΎ ΠΏΠΎΡΡΠ΅Π±ΡΠ΅ΡΡΡ ΡΠ²Π΅Π»ΠΈΡΠΈΡΡ ΡΠ°Π·ΠΌΠ΅Ρ ΠΎΠ±ΡΠ°ΡΠ½ΠΎΠΉ Π»ΠΈΠ½ΠΈΠΈ Π΄Π»Ρ ΠΏΠΎΠ΄Π΄Π΅ΡΠΆΠΊΠΈ Π΄ΠΎΠΏΠΎΠ»Π½ΠΈΡΠ΅Π»ΡΠ½ΠΎΠ³ΠΎ ΠΏΠΎΡΠΎΠΊΠ°.
ΠΠ°Π²Π»Π΅Π½ΠΈΠ΅ Π² ΠΏΠΈΡΠ°ΡΡΠ΅ΠΉ ΠΌΠ°Π³ΠΈΡΡΡΠ°Π»ΠΈΠΡΠΈ Π·Π°ΠΏΡΠ°Π²ΠΊΠ΅ ΡΠΎΠΏΠ»ΠΈΠ²ΠΎΠΌ Ρ ΠΎΠ±ΡΠ΅ΠΉ ΡΠΎΠΏΠ»ΠΈΠ²ΠΎΡΠ°ΡΠΏΡΠ΅Π΄Π΅Π»ΠΈΡΠ΅Π»ΡΠ½ΠΎΠΉ ΡΠ°ΠΌΠΏΠΎΠΉ Π±ΠΎΠ»ΡΡΠ΅Π΅ Π΄Π°Π²Π»Π΅Π½ΠΈΠ΅ Π½Π° Π²Ρ ΠΎΠ΄Π΅ (ΠΏΠΈΡΠ°Π½ΠΈΠΈ) Π½Π΅ Π²ΡΠ΅Π³Π΄Π° Π»ΡΡΡΠ΅, ΠΏΠΎΡΠΊΠΎΠ»ΡΠΊΡ ΡΠ»ΠΈΡΠΊΠΎΠΌ Π±ΠΎΠ»ΡΡΠΎΠ΅ Π΄Π°Π²Π»Π΅Π½ΠΈΠ΅ ΠΌΠΎΠΆΠ΅Ρ ΡΠΎΠ·Π΄Π°ΡΡ ΠΏΡΠΎΠ±Π»Π΅ΠΌΡ ΡΠΎΠ³ΠΎ ΠΆΠ΅ ΡΠΈΠΏΠ°, ΡΡΠΎ ΠΈ ΠΎΠ³ΡΠ°Π½ΠΈΡΠ΅Π½ΠΈΠ΅ ΠΎΠ±ΡΠ°ΡΠ½ΠΎΠ³ΠΎ ΡΡΡΠ±ΠΎΠΏΡΠΎΠ²ΠΎΠ΄Π°.ΠΠΌΠ΅Π΅Ρ ΠΌΠ΅ΡΡΠΎ ΡΡΡΠ΅ΠΊΡ ΡΠΌΠ½ΠΎΠΆΠ΅Π½ΠΈΡ; Π΅ΡΠ»ΠΈ ΡΠΎΠΏΠ»ΠΈΠ²ΠΎ ΠΏΠΎΡΡΡΠΏΠ°Π΅Ρ Π² Π½Π°ΡΠΎΡ ΠΏΠΎΠ΄ ΡΠ»ΠΈΡΠΊΠΎΠΌ Π²ΡΡΠΎΠΊΠΈΠΌ Π΄Π°Π²Π»Π΅Π½ΠΈΠ΅ΠΌ, ΠΎΠ½ΠΎ ΡΠΎΠ·Π΄Π°Π΅Ρ ΠΎΠ³ΡΠΎΠΌΠ½ΠΎΠ΅ Π΄Π°Π²Π»Π΅Π½ΠΈΠ΅ (Π΄ΠΎ 40 000 ΡΡΠ½ΡΠΎΠ² Π½Π° ΠΊΠ². Π΄ΡΠΉΠΌ) Π²Π½ΡΡΡΠΈ Π½Π°ΡΠΎΡΠ° ΠΈ ΠΏΡΠΈΠ²ΠΎΠ΄ΠΈΡ ΠΊ ΡΠ°Π·ΡΡΠ²Ρ ΡΠΏΠ»ΠΎΡΠ½Π΅Π½ΠΈΠΉ, ΠΏΠΎΠ²ΡΠ΅ΠΆΠ΄Π΅Π½ΠΈΡ Π½Π°ΡΠΎΡΠ° ΠΈΠ·Π½ΡΡΡΠΈ ΠΈΠ»ΠΈ ΠΏΠΎΠ²ΡΠ΅ΠΆΠ΄Π΅Π½ΠΈΡ ΡΠΎΡΡΡΠ½ΠΎΠΊ. ΠΠ»Ρ Π²ΡΡΠΎΠΊΠΎΠΏΡΠΎΠΈΠ·Π²ΠΎΠ΄ΠΈΡΠ΅Π»ΡΠ½ΡΡ ΠΏΡΠΈΠ»ΠΎΠΆΠ΅Π½ΠΈΠΉ ΡΠ»ΡΠΆΠ±Π° ΡΠΎΠΏΠ»ΠΈΠ²Π½ΡΡ ΡΠΎΡΡΡΠ½ΠΎΠΊ NW ΡΠ΅ΠΊΠΎΠΌΠ΅Π½Π΄ΡΠ΅Ρ ΠΈΡΠΏΠΎΠ»ΡΠ·ΠΎΠ²Π°ΡΡ ΠΌΠ°Π½ΠΎΠΌΠ΅ΡΡ Π½Π° ΡΡΠΎΡΠΎΠ½Π΅ ΠΏΠΎΠ΄Π°ΡΠΈ, ΡΡΠΎΠ±Ρ Π²ΡΠ΅Π³Π΄Π° ΠΏΠΎΠ΄Π΄Π΅ΡΠΆΠΈΠ²Π°ΡΡ ΠΏΡΠ°Π²ΠΈΠ»ΡΠ½ΠΎΠ΅ Π΄Π°Π²Π»Π΅Π½ΠΈΠ΅ ΡΠΎΠΏΠ»ΠΈΠ²Π°.
ΠΠΎΡ ΡΠ΅ΠΊΠΎΠΌΠ΅Π½Π΄ΡΠ΅ΠΌΡΠ΅ Π·Π½Π°ΡΠ΅Π½ΠΈΡ Π΄Π°Π²Π»Π΅Π½ΠΈΡ ΠΏΠΎΠ΄Π°ΡΠΈ Π΄Π»Ρ Π΄Π²ΠΈΠ³Π°ΡΠ΅Π»Π΅ΠΉ, ΠΎΠ±ΠΎΡΡΠ΄ΠΎΠ²Π°Π½Π½ΡΡ CP3 ΠΈ CP4:
- Cummins 2003-2016 (5.9 Π» ΠΈ 6,7 Π»): Π½Π΅ ΠΌΠ΅Π½Π΅Π΅ 8 ΡΡΠ½ΡΠΎΠ² Π½Π° ΠΊΠ². ΠΡΠΉΠΌ / Π½Π΅ Π±ΠΎΠ»Π΅Π΅ 15 ΡΡΠ½ΡΠΎΠ² Π½Π° ΠΊΠ². ΠΡΠΉΠΌ
- Duramax 2001 2016 (6,6 Π»): Π½Π΅ ΠΌΠ΅Π½Π΅Π΅ 8 ΡΡΠ½ΡΠΎΠ² Π½Π° ΠΊΠ². ΠΡΠΉΠΌ / Π½Π΅ Π±ΠΎΠ»Π΅Π΅ 10 ΡΡΠ½ΡΠΎΠ² Π½Π° ΠΊΠ². ΠΡΠΉΠΌ
- Power Stroke 2011-2016 (6,7 Π»): Π½Π΅ ΠΌΠ΅Π½Π΅Π΅ 8 ΡΡΠ½ΡΠΎΠ² Π½Π° ΠΊΠ²Π°Π΄ΡΠ°ΡΠ½ΡΠΉ Π΄ΡΠΉΠΌ / Π½Π΅ Π±ΠΎΠ»Π΅Π΅ 10 ΡΡΠ½ΡΠΎΠ² Π½Π° ΠΊΠ²Π°Π΄ΡΠ°ΡΠ½ΡΠΉ Π΄ΡΠΉΠΌ
ΠΠΈΠ·Π΅Π»ΡΠ½ΠΎΠ΅ ΡΠΎΠΏΠ»ΠΈΠ²ΠΎ ΠΏΠΎΠ³Π»ΠΎΡΠ°Π΅Ρ Π²ΠΎΠ΄Ρ. Π Π² ΡΡΠΎΠΌ ΡΠ»ΡΡΠ°Π΅ Π½Π΅ΡΠ΄ΠΈΠ²ΠΈΡΠ΅Π»ΡΠ½ΠΎ, ΡΡΠΎ Π·Π°Π³ΡΡΠ·Π½Π΅Π½ΠΈΠ΅ Π²ΠΎΠ΄Ρ ΡΠ²Π»ΡΠ΅ΡΡΡ ΠΏΡΠΈΡΠΈΠ½ΠΎΠΉ Π½ΠΎΠΌΠ΅Ρ ΠΎΠ΄ΠΈΠ½ Π΄Π»Ρ ΠΎΡΠΊΠ°Π·ΠΎΠ² Π΄ΠΈΠ·Π΅Π»ΡΠ½ΠΎΠΉ ΡΠΎΠΏΠ»ΠΈΠ²Π½ΠΎΠΉ ΡΠΈΡΡΠ΅ΠΌΡ. ΠΠΎ ΡΡΠΎΠΉ ΠΏΡΠΈΡΠΈΠ½Π΅, Π΅ΡΠ»ΠΈ Π΄ΠΈΠ·Π΅Π»ΡΠ½ΡΠΉ Π³ΡΡΠ·ΠΎΠ²ΠΈΠΊ Π½Π΅ Π±ΡΠ΄Π΅Ρ ΠΈΡΠΏΠΎΠ»ΡΠ·ΠΎΠ²Π°ΡΡΡΡ Π±ΠΎΠ»Π΅Π΅ 30 Π΄Π½Π΅ΠΉ, ΠΏΠΎΠ»Π½ΠΎΡΡΡΡ Π·Π°ΠΏΠΎΠ»Π½ΠΈΡΠ΅ Π΅Π³ΠΎ ΡΠΎΠΏΠ»ΠΈΠ²Π½ΡΠ΅ Π±Π°ΠΊΠΈ, ΡΡΠΎΠ±Ρ ΠΎΠ±Π΅ΡΠΏΠ΅ΡΠΈΡΡ ΠΌΠΈΠ½ΠΈΠΌΠ°Π»ΡΠ½ΠΎΠ΅ ΠΊΠΎΠ»ΠΈΡΠ΅ΡΡΠ²ΠΎ Π²ΠΎΠ·Π΄ΡΡ Π°, Π΄ΠΎΡΡΡΠΏΠ½ΠΎΠ³ΠΎ Π΄Π»Ρ ΡΠ±ΠΎΡΠ° ΠΊΠΎΠ½Π΄Π΅Π½ΡΠ°ΡΠ°.ΠΡΠΎΠΌΠ΅ ΡΠΎΠ³ΠΎ, ΡΠ°ΡΠ΅ ΠΌΠ΅Π½ΡΠΉΡΠ΅ ΡΠΎΠΏΠ»ΠΈΠ²Π½ΡΠ΅ ΡΠΈΠ»ΡΡΡΡ, Π΅ΡΠ»ΠΈ Π°Π²ΡΠΎΠΌΠΎΠ±ΠΈΠ»Ρ ΠΌΠ½ΠΎΠ³ΠΎ ΠΏΡΠΎΡΡΠ°ΠΈΠ²Π°Π΅Ρ.
ΠΠΎΠ΄Π° (ΠΊΠΎΠ½Π΄Π΅Π½ΡΠ°Ρ) ΡΠΎΠ±ΠΈΡΠ°Π΅ΡΡΡ Π½Π° ΡΡΠ΅Π½ΠΊΠ°Ρ ΡΠΎΠΏΠ»ΠΈΠ²Π½ΠΎΠ³ΠΎ Π±Π°ΠΊΠ°, ΠΎΠ±ΡΠ°Π·ΡΡ ΠΌΠ°Π»Π΅Π½ΡΠΊΠΈΠ΅ ΠΊΠ°ΠΏΠ΅Π»ΡΠΊΠΈ Π²Π»Π°Π³ΠΈ, ΠΊΠΎΡΠΎΡΡΠ΅ ΠΎΠ±ΡΠ°Π·ΡΡΡΡΡ ΠΏΡΠΈ Π΅ΠΆΠ΅Π΄Π½Π΅Π²Π½ΠΎΠΌ Π½Π°Π³ΡΠ΅Π²Π°Π½ΠΈΠΈ ΠΈ ΠΎΡ Π»Π°ΠΆΠ΄Π΅Π½ΠΈΠΈ ΠΎΠΊΡΡΠΆΠ°ΡΡΠ΅Π³ΠΎ Π²ΠΎΠ·Π΄ΡΡ Π°. Π§Π΅ΠΌ Π±ΠΎΠ»ΡΡΠ΅ ΠΏΠ΅ΡΠ΅ΠΏΠ°Π΄ ΡΠ΅ΠΌΠΏΠ΅ΡΠ°ΡΡΡ, ΡΠ΅ΠΌ Π±ΡΡΡΡΠ΅Π΅ ΡΠΎΠ±ΠΈΡΠ°Π΅ΡΡΡ Π²ΠΎΠ΄Π°. ΠΠ±ΡΡΠ½ΠΎ Π΄Π»Ρ ΠΎΠ±ΡΠ°Π·ΠΎΠ²Π°Π½ΠΈΡ ΠΊΠΎΠ½Π΄Π΅Π½ΡΠ°ΡΠ° Π²Π½ΡΡΡΠΈ ΡΠΎΠΏΠ»ΠΈΠ²Π½ΠΎΠ³ΠΎ Π±Π°ΠΊΠ° Π³ΡΡΠ·ΠΎΠ²ΠΈΠΊΠ°, Π΄Π²ΠΈΠ³Π°ΡΠ΅Π»Ρ ΠΊΠΎΡΠΎΡΠΎΠ³ΠΎ Π½Π΅ Π±ΡΠ» Π·Π°ΠΏΡΡΠ΅Π½, ΡΡΠ΅Π±ΡΠ΅ΡΡΡ ΠΎΡ 28 Π΄ΠΎ 30 Π΄Π½Π΅ΠΉ. ΠΡΠ° Π²Π»Π°Π³Π° Π½Π°ΠΊΠ°ΠΏΠ»ΠΈΠ²Π°Π΅ΡΡΡ Π² ΡΠΎΠΏΠ»ΠΈΠ²Π΅ ΠΈ Π½Π°ΡΠΈΠ½Π°Π΅Ρ ΡΠΎΠ·Π΄Π°Π²Π°ΡΡ ΡΠΆΠ°Π²ΡΠΈΠ½Ρ ΠΈ Π²ΠΎΠ΄ΠΎΡΠΎΡΠ»ΠΈ Π²Π½ΡΡΡΠΈ Π±Π°ΠΊΠ°, ΡΡΠΎ Π² ΠΊΠΎΠ½Π΅ΡΠ½ΠΎΠΌ ΠΈΡΠΎΠ³Π΅ Π·Π°Π³ΡΡΠ·Π½ΡΠ΅Ρ Π²ΡΠ΅ ΠΊΠΎΠΌΠΏΠΎΠ½Π΅Π½ΡΡ ΡΠΎΠΏΠ»ΠΈΠ²Π½ΠΎΠΉ ΡΠΈΡΡΠ΅ΠΌΡ.ΠΡΠΈ Π΄Π»ΠΈΡΠ΅Π»ΡΠ½ΠΎΠΌ Ρ ΡΠ°Π½Π΅Π½ΠΈΠΈ ΠΌΡ ΡΠ΅ΠΊΠΎΠΌΠ΅Π½Π΄ΡΠ΅ΠΌ ΠΈΡΠΏΠΎΠ»ΡΠ·ΠΎΠ²Π°ΡΡ ΠΏΡΠΈΡΠ°Π΄ΠΊΡ ΠΊ Π΄ΠΈΠ·Π΅Π»ΡΠ½ΠΎΠΌΡ ΡΠΎΠΏΠ»ΠΈΠ²Ρ, ΠΊΠΎΡΠΎΡΠ°Ρ ΡΠΎΠ΄Π΅ΡΠΆΠΈΡ ΡΡΠ°Π±ΠΈΠ»ΠΈΠ·ΠΈΡΡΡΡΠΈΠΉ ΠΊΠΎΠΌΠΏΠΎΠ½Π΅Π½Ρ ΠΈ ΠΌΡΠ³ΠΊΠΈΠΉ Π±ΠΈΠΎΡΠΈΠ΄, ΡΡΠΎΠ±Ρ ΠΏΡΠΎΠ΄Π»ΠΈΡΡ ΡΡΠΎΠΊ ΡΠ»ΡΠΆΠ±Ρ Ρ ΡΠ°Π½ΠΈΠΌΠΎΠ³ΠΎ ΡΠΎΠΏΠ»ΠΈΠ²Π° ΠΈ ΠΏΡΠ΅Π΄ΠΎΡΠ²ΡΠ°ΡΠΈΡΡ ΡΠΎΡΡ Π²ΠΎΠ΄ΠΎΡΠΎΡΠ»Π΅ΠΉ.
Π€ΠΈΠ»ΡΡΡΠ°ΡΠΈΡΠΠΈΠΊΠ°ΠΊΠΈΠ΅ Π΄ΠΎΠ±Π°Π²ΠΊΠΈ Π½Π΅ ΠΌΠΎΠ³ΡΡ ΡΠ΄Π°Π»ΠΈΡΡ Π²ΠΎΠ΄Ρ ΠΈΠ· Π΄ΠΈΠ·Π΅Π»ΡΠ½ΠΎΠ³ΠΎ ΡΠΎΠΏΠ»ΠΈΠ²Π° (ΡΠΏΠΈΡΡΠΎΡΠΎΠ΄Π΅ΡΠΆΠ°ΡΠΈΠ΅ ΠΈΠ»ΠΈ ΠΌΠ΅ΡΠΈΠ»Π³ΠΈΠ΄ΡΠ°ΡΠ½ΡΠ΅ ΠΏΡΠΎΠ΄ΡΠΊΡΡ Π½Π΅ ΠΏΡΠ΅Π΄Π½Π°Π·Π½Π°ΡΠ΅Π½Ρ Π΄Π»Ρ ΠΈΡΠΏΠΎΠ»ΡΠ·ΠΎΠ²Π°Π½ΠΈΡ Π² Π΄ΠΈΠ·Π΅Π»ΡΠ½ΠΎΠΌ ΡΠΎΠΏΠ»ΠΈΠ²Π΅). Π ΡΡΠΎΠΌ ΡΠ»ΡΡΠ°Π΅ ΠΏΠ΅ΡΠ²Π°Ρ Π»ΠΈΠ½ΠΈΡ Π·Π°ΡΠΈΡΡ ΠΌΠ°ΡΠ»ΡΠ½ΠΎΠΉ Π³ΠΎΡΠ΅Π»ΠΊΠΈ — ΡΡΠΎ Π²ΠΎΠ΄ΠΎΡΠ°Π·Π΄Π΅Π»ΠΈΡΠ΅Π»ΡΠ½ΡΠΉ ΡΠΎΠΏΠ»ΠΈΠ²Π½ΡΠΉ ΡΠΈΠ»ΡΡΡ. ΠΠ°ΠΌΠ΅Π½ΡΠΉΡΠ΅ ΡΠΎΠΏΠ»ΠΈΠ²Π½ΡΠ΅ ΡΠΈΠ»ΡΡΡΡ ΡΠ΅ΡΠ΅Π· ΠΊΠ°ΠΆΠ΄ΡΠ΅ 2 (ΡΠ΅ΠΊΡΠ½Π΄Ρ) ΠΈΠ½ΡΠ΅ΡΠ²Π°Π»ΠΎΠ² Π·Π°ΠΌΠ΅Π½Ρ ΠΌΠ°ΡΠ»Π°.
ΠΠΈΠ°Π³Π½ΠΎΡΡΠΈΠΊΠ° ΡΠΎ ΡΡΠ°Π½Π΄Π°ΡΡΠ½ΠΎΠΉ ΠΊΠ°Π»ΠΈΠ±ΡΠΎΠ²ΠΊΠΎΠΉ ECMΠΠ΅ΡΠ΅Π΄ Π²ΡΠΏΠΎΠ»Π½Π΅Π½ΠΈΠ΅ΠΌ Π΄ΠΈΠ°Π³Π½ΠΎΡΡΠΈΠΊΠΈ ΡΠΎΠΏΠ»ΠΈΠ²Π½ΠΎΠΉ ΡΠΈΡΡΠ΅ΠΌΡ Common Rail Π½Π° Π³ΡΡΠ·ΠΎΠ²ΠΈΠΊΠ΅ Ρ Π΄Π²ΠΈΠ³Π°ΡΠ΅Π»Π΅ΠΌ, Π½Π°ΡΡΡΠΎΠ΅Π½Π½ΡΠΌ ΠΏΠΎ ΠΈΠ½Π΄ΠΈΠ²ΠΈΠ΄ΡΠ°Π»ΡΠ½ΠΎΠΌΡ Π·Π°ΠΊΠ°Π·Ρ, ΠΌΡ ΠΏΡΠ΅Π΄Π»Π°Π³Π°Π΅ΠΌ Π²Π΅ΡΠ½ΡΡΡ ΠΊΠ°Π»ΠΈΠ±ΡΠΎΠ²ΠΊΡ ECM Π½Π° ΡΠΊΠ»Π°Π΄. ΠΠΎΡΠ΅ΠΌΡ? ΠΠΎΡΠΎΠΌΡ ΡΡΠΎ ΡΡΠΎ ΠΌΠΎΠΆΠ΅Ρ ΠΏΠΎΠ²ΡΡΠΈΡΡ ΡΠΎΡΠ½ΠΎΡΡΡ ΠΈ ΡΠΊΠΎΡΠΎΡΡΡ Π°Π½Π°Π»ΠΈΠ·Π°. ΠΠΎΠ»ΡΠ·ΠΎΠ²Π°ΡΠ΅Π»ΡΡΠΊΠΈΠ΅ Π½Π°ΡΡΡΠΎΠΉΠΊΠΈ ΠΌΠΎΠ³ΡΡ Π·Π°ΠΌΠ°ΡΠΊΠΈΡΠΎΠ²Π°ΡΡ ΠΏΡΠΎΠ±Π»Π΅ΠΌΡ ΠΈ ΡΠ΄Π΅Π»Π°ΡΡ Π½Π΅ΠΈΡΠΏΡΠ°Π²Π½ΡΠ΅ ΠΊΠΎΠΌΠΏΠΎΠ½Π΅Π½ΡΡ ΠΌΠ΅Π½Π΅Π΅ ΠΎΡΠ΅Π²ΠΈΠ΄Π½ΡΠΌΠΈ, Π° ΠΏΡΠ°Π²ΠΈΠ»ΡΠ½ΡΡ Π΄ΠΈΠ°Π³Π½ΠΎΡΡΠΈΠΊΡ ΠΏΡΠΎΠ±Π»Π΅ΠΌΡ Π±ΠΎΠ»Π΅Π΅ ΡΡΡΠ΄Π½ΠΎΠΉ.
ΠΠΎΠ³Π΄Π° Π½Π°ΡΡΡΠΎΠΉΠΊΠΈ ECM Π²ΠΎΠ·Π²ΡΠ°ΡΠ°ΡΡΡΡ Π½Π° ΡΠΊΠ»Π°Π΄, Π·Π½Π°ΡΠ΅Π½ΠΈΡ OEM-ΡΠ΅ΡΡΠΎΠ², Π° ΡΠ°ΠΊΠΆΠ΅ ΠΏΡΠΎΡΠ΅Π΄ΡΡΡ Π΄ΠΈΠ°Π³Π½ΠΎΡΡΠΈΡΠ΅ΡΠΊΠΎΠΉ ΠΏΡΠΎΠ²Π΅ΡΠΊΠΈ ΠΈ ΡΠΏΠ΅ΡΠΈΡΠΈΠΊΠ°ΡΠΈΠΈ Π±ΡΠ΄ΡΡ Π±ΠΎΠ»Π΅Π΅ ΡΠΎΡΠ½ΠΎ ΠΎΡΡΠ°ΠΆΠ°ΡΡ ΠΏΡΠΎΠΈΡΡ ΠΎΠ΄ΡΡΠ΅Π΅, ΡΡΠΎΠ±Ρ ΠΏΠΎΠΌΠΎΡΡ Π±ΡΡΡΡΠ΅Π΅ ΠΎΠΏΡΠ΅Π΄Π΅Π»ΠΈΡΡ ΠΈΡΡΠΎΡΠ½ΠΈΠΊ ΠΏΡΠΎΠ±Π»Π΅ΠΌΡ.
ΠΡΡΠΎΡΠ½ΠΈΠΊΠΈΠ§ΡΠ²ΡΡΠ²ΠΈΡΠ΅Π»ΡΠ½ΠΎΡΡΡ Π΄ΠΈΠ·Π΅Π»ΡΠ½ΡΡ Π΄Π²ΠΈΠ³Π°ΡΠ΅Π»Π΅ΠΉ Π‘ΠΈΡΡΠ΅ΠΌΡ Π²ΠΏΡΡΡΠΊΠ° Common Rail ΠΏΠΎΠ΄ Π²ΡΡΠΎΠΊΠΈΠΌ Π΄Π°Π²Π»Π΅Π½ΠΈΠ΅ΠΌ
ΠΠ²ΠΈΠ³Π°ΡΠ΅Π»ΠΈ, ΠΎΡΠ½Π°ΡΠ΅Π½Π½ΡΠ΅ HPCR, ΠΎΠ±Π΅ΡΠΏΠ΅ΡΠΈΠ²Π°ΡΡ Π±ΠΎΠ»Π΅Π΅ ΡΠΈΡΡΡΠΉ Π²ΡΡ Π»ΠΎΠΏ, ΠΈΠΌΠ΅ΡΡ Π±ΠΎΠ»ΡΡΡΡ ΠΌΠΎΡΠ½ΠΎΡΡΡ ΠΈ Π±ΠΎΠ»Π΅Π΅ ΡΡΡΠ΅ΠΊΡΠΈΠ²Π½Ρ, ΡΠ΅ΠΌ ΠΏΡΠ΅Π΄ΡΠ΄ΡΡΠΈΠ΅ ΠΌΠΎΠ΄Π΅Π»ΠΈ
ΠΠ΅ΠΉΡ ΠΡΠ°ΠΌΠ»ΠΈΡ , National ΠΠ΅Π½Π΅Π΄ΠΆΠ΅Ρ ΠΏΠΎ ΠΏΡΠΎΠ΄ΡΠΊΡΠ°ΠΌ ΠΈ ΠΎΠ±ΡΡΠ΅Π½ΠΈΡ, Takeuchi
Π’ΠΎΠΏΠ»ΠΈΠ²Π½ΡΠ΅ ΡΠΈΡΡΠ΅ΠΌΡ Common Rail ΠΏΠΎΠ΄ Π²ΡΡΠΎΠΊΠΈΠΌ Π΄Π°Π²Π»Π΅Π½ΠΈΠ΅ΠΌ (HPCR) ΡΠ΅Π³ΠΎΠ΄Π½Ρ Π²Ρ ΠΎΠ΄ΡΡ Π² ΡΡΠ°Π½Π΄Π°ΡΡΠ½ΡΡ ΠΊΠΎΠΌΠΏΠ»Π΅ΠΊΡΠ°ΡΠΈΡ ΠΏΠΎΡΡΠΈ Π²ΡΠ΅Ρ Π΄ΠΈΠ·Π΅Π»ΡΠ½ΡΡ Π΄Π²ΠΈΠ³Π°ΡΠ΅Π»Π΅ΠΉ, ΠΎΡ ΡΡΠΆΠ΅Π»ΠΎΠ³ΠΎ ΠΎΠ±ΠΎΡΡΠ΄ΠΎΠ²Π°Π½ΠΈΡ Π΄ΠΎ Π²Π½Π΅Π΄ΠΎΡΠΎΠΆΠ½ΡΡ Π³ΡΡΠ·ΠΎΠ²ΠΈΠΊΠΎΠ², Π»Π΅Π³ΠΊΠΈΡ Π³ΡΡΠ·ΠΎΠ²ΠΈΠΊΠΎΠ², Π±ΠΎΠ»ΡΡΠΈΡ Π³Π΅Π½Π΅ΡΠ°ΡΠΎΡΠΎΠ² ΠΈ Ρ. Π.Π’ΠΎΠΏΠ»ΠΈΠ²Π½ΡΠ΅ ΡΠΈΡΡΠ΅ΠΌΡ HPCR ΠΈΠΌΠ΅ΡΡ ΠΌΠ½ΠΎΠ³ΠΎ ΠΏΡΠ΅ΠΈΠΌΡΡΠ΅ΡΡΠ², Π½ΠΎ ΠΎΠ½ΠΈ ΡΠ°ΠΊΠΆΠ΅ Π²ΡΠ·ΡΠ²Π°ΡΡ Π½Π΅Π΄ΠΎΡΠΌΠ΅Π½ΠΈΠ΅ ΡΡΠ΅Π΄ΠΈ ΠΎΠΏΠ΅ΡΠ°ΡΠΎΡΠΎΠ². ΠΠΏΠ΅ΡΠ°ΡΠΎΡΡ ΡΠ»ΠΈΡΠΊΠΎΠΌ ΡΠ°ΡΡΠΎ Π·Π°ΠΏΡΠ°Π²Π»ΡΡΡ ΡΠ²ΠΎΠΈ ΠΌΠ°ΡΠΈΠ½Ρ Π·Π°Π³ΡΡΠ·Π½Π΅Π½Π½ΡΠΌ ΡΠΎΠΏΠ»ΠΈΠ²ΠΎΠΌ, ΠΊΠΎΡΠΎΡΠΎΠ΅ ΠΌΠΎΠΆΠ΅Ρ ΡΠ°Π·ΡΡΡΠΈΡΡ ΡΠΎΠΏΠ»ΠΈΠ²Π½ΡΡ ΡΠΈΡΡΠ΅ΠΌΡ.
Π§ΡΠΎΠ±Ρ Π΄Π²ΠΈΠ³Π°ΡΠ΅Π»Ρ ΠΏΡΠΎΠ΄ΠΎΠ»ΠΆΠ°Π» Π³ΡΠ΄Π΅ΡΡ Π² ΡΠ΅ΡΠ΅Π½ΠΈΠ΅ Π½Π΅ΡΠΊΠΎΠ»ΡΠΊΠΈΡ ΡΠ°ΡΠΎΠ², Π²Π°ΠΆΠ½ΠΎ ΠΏΠΎΠ½ΠΈΠΌΠ°ΡΡ ΡΠ°ΠΌΠΈ ΡΠΎΠΏΠ»ΠΈΠ²Π½ΡΠ΅ ΡΠΈΡΡΠ΅ΠΌΡ, ΠΈΡ ΠΏΡΠ΅ΠΈΠΌΡΡΠ΅ΡΡΠ²Π° ΠΈ Π½Π΅Π΄ΠΎΡΡΠ°ΡΠΊΠΈ, ΠΈΡ ΡΡΠ²ΡΡΠ²ΠΈΡΠ΅Π»ΡΠ½ΠΎΡΡΡ, ΡΡΠ΅ΠΏΠ΅Π½Ρ Π²ΠΎΠ·Π΄Π΅ΠΉΡΡΠ²ΠΈΡ Π·Π°Π³ΡΡΠ·Π½Π΅Π½Π½ΠΎΠ³ΠΎ ΡΠΎΠΏΠ»ΠΈΠ²Π° ΠΈ ΠΏΡΠ΅Π΄ΡΠΏΡΠ΅ΠΆΠ΄Π°ΡΡΠΈΠ΅ Π·Π½Π°ΠΊΠΈ, Π½Π° ΠΊΠΎΡΠΎΡΡΠ΅ ΡΠ»Π΅Π΄ΡΠ΅Ρ ΠΎΠ±ΡΠ°ΡΠ°ΡΡ Π²Π½ΠΈΠΌΠ°Π½ΠΈΠ΅.
ΠΡΠ΅ΠΈΠΌΡΡΠ΅ΡΡΠ²Π° ΠΈ Π½Π΅Π΄ΠΎΡΡΠ°ΡΠΊΠΈ
Π‘ΠΈΡΡΠ΅ΠΌΠ° HPCR ΡΠΎΡΡΠΎΠΈΡ ΠΈΠ· ΡΠΎΠΏΠ»ΠΈΠ²Π½ΠΎΠΉ ΡΠ°ΠΌΠΏΡ Π²ΡΡΠΎΠΊΠΎΠ³ΠΎ Π΄Π°Π²Π»Π΅Π½ΠΈΡ, ΠΎΠ±ΡΠ΅ΠΉ Π΄Π»Ρ Π²ΡΠ΅Ρ ΡΠΎΡΡΡΠ½ΠΎΠΊ.ΠΠΎΠ΄Π°ΡΠ° ΡΠΎΠΏΠ»ΠΈΠ²Π° Π² ΡΠΎΠΏΠ»ΠΈΠ²Π½ΡΡ ΡΠ°ΠΌΠΏΡ Π²ΡΡΠΎΠΊΠΎΠ³ΠΎ Π΄Π°Π²Π»Π΅Π½ΠΈΡ ΠΎΡΡΡΠ΅ΡΡΠ²Π»ΡΠ΅ΡΡΡ ΠΏΠΎΠ΄Π°ΡΡΠΈΠΌ Π½Π°ΡΠΎΡΠΎΠΌ Π²ΡΡΠΎΠΊΠΎΠ³ΠΎ Π΄Π°Π²Π»Π΅Π½ΠΈΡ. Π Π·Π°Π²ΠΈΡΠΈΠΌΠΎΡΡΠΈ ΠΎΡ ΡΠ°ΡΡΠΎΡΡ Π²ΡΠ°ΡΠ΅Π½ΠΈΡ ΠΈ Π½Π°Π³ΡΡΠ·ΠΊΠΈ Π΄Π²ΠΈΠ³Π°ΡΠ΅Π»Ρ Π΄Π°Π²Π»Π΅Π½ΠΈΠ΅ Π² ΡΠ°ΠΌΠΏΠ΅ ΠΌΠΎΠΆΠ΅Ρ ΠΏΡΠ΅Π²ΡΡΠ°ΡΡ 30 000β40 000 ΡΡΠ½ΡΠΎΠ² Π½Π° ΠΊΠ²Π°Π΄ΡΠ°ΡΠ½ΡΠΉ Π΄ΡΠΉΠΌ. Π€ΠΎΡΡΡΠ½ΠΊΠΈ ΡΠΏΡΠ°Π²Π»ΡΡΡΡΡ ΡΠ»Π΅ΠΊΡΡΠΎΠ½ΠΈΠΊΠΎΠΉ, ΠΈ ΠΊΠ°ΠΆΠ΄Π°Ρ ΠΈΠΌΠ΅Π΅Ρ ΡΠ²ΠΎΠΉ ΠΏΡΡΠΊΠΎΠ²ΠΎΠΉ ΠΌΠ΅Ρ Π°Π½ΠΈΠ·ΠΌ ΠΈΠ»ΠΈ ΡΠΎΠ»Π΅Π½ΠΎΠΈΠ΄.
Takeuchi ΠΎΡΠ½Π°ΡΠ°Π΅Ρ ΡΠ²ΠΎΠΈ ΠΌΠ°ΡΠΈΠ½Ρ ΠΎΠ΄Π½ΠΈΠΌ ΠΈΠ»ΠΈ Π΄Π²ΡΠΌΡ ΡΠΎΠΏΠ»ΠΈΠ²Π½ΡΠΌΠΈ ΡΠΈΠ»ΡΡΡΠ°ΠΌΠΈ ΠΈ Π²ΠΎΠ΄ΠΎΠΎΡΠ΄Π΅Π»ΠΈΡΠ΅Π»Π΅ΠΌ Π΄Π»Ρ ΡΠ΄Π°Π»Π΅Π½ΠΈΡ Π·Π°Π³ΡΡΠ·Π½Π΅Π½ΠΈΠΉ ΠΈ Π²ΠΎΠ΄Ρ, ΠΊΠΎΡΠΎΡΡΠ΅ ΠΌΠΎΠ³ΡΡ ΠΏΠΎΠ²ΡΠ΅Π΄ΠΈΡΡ ΡΡΠ²ΡΡΠ²ΠΈΡΠ΅Π»ΡΠ½ΡΠ΅ ΡΠΈΡΡΠ΅ΠΌΡ HPCR. ΠΠ»Π°Π³ΠΎΠ΄Π°ΡΡ ΡΠ²ΠΎΠ΅ΠΉ ΠΊΠΎΠ½ΡΡΡΡΠΊΡΠΈΠΈ ΡΠΈΡΡΠ΅ΠΌΡ HPCR ΡΠ°ΠΊΠΆΠ΅ ΠΎΠ±Π΅ΡΠΏΠ΅ΡΠΈΠ²Π°ΡΡ Π»ΡΡΡΠ΅Π΅ ΡΠ°ΡΠΏΡΠ»Π΅Π½ΠΈΠ΅ ΡΠΎΠΏΠ»ΠΈΠ²Π° ΠΏΡΠΈ Π²ΠΏΡΡΡΠΊΠ΅, ΠΎΠ±Π΅ΡΠΏΠ΅ΡΠΈΠ²Π°Ρ Π±ΠΎΠ»Π΅Π΅ ΡΠΈΡΡΠΎΠ΅ ΠΈ ΡΠΈΡΡΠΎΠ΅ ΡΠΎΠΏΠ»ΠΈΠ²ΠΎ. Π±ΠΎΠ»Π΅Π΅ ΠΌΠΎΡΠ½ΠΎΠ΅ ΠΈ Π±ΠΎΠ»Π΅Π΅ ΠΏΠΎΠ»Π½ΠΎΠ΅ ΡΠ³ΠΎΡΠ°Π½ΠΈΠ΅.ΠΠ²ΠΈΠ³Π°ΡΠ΅Π»ΠΈ, ΠΎΡΠ½Π°ΡΠ΅Π½Π½ΡΠ΅ HPCR, ΠΎΠ±Π΅ΡΠΏΠ΅ΡΠΈΠ²Π°ΡΡ Π±ΠΎΠ»Π΅Π΅ ΡΠΈΡΡΡΠΉ Π²ΡΡ Π»ΠΎΠΏ, ΠΎΠ±Π΅ΡΠΏΠ΅ΡΠΈΠ²Π°ΡΡ Π±ΠΎΠ»ΡΡΡΡ ΠΌΠΎΡΠ½ΠΎΡΡΡ ΠΈ ΡΠΎΠΏΠ»ΠΈΠ²Π½ΡΡ ΡΠΊΠΎΠ½ΠΎΠΌΠΈΡΠ½ΠΎΡΡΡ Π½Π° ΡΠ°Π±ΠΎΡΠΈΠΉ ΠΎΠ±ΡΠ΅ΠΌ, ΡΠ΅ΠΌ ΠΏΡΠ΅Π΄ΡΠ΄ΡΡΠΈΠ΅ ΠΌΠΎΠ΄Π΅Π»ΠΈ.
ΠΡΠΎ-ΡΠΎ ΠΌΠΎΠΆΠ΅Ρ ΡΠΊΠ°Π·Π°ΡΡ, ΡΡΠΎ ΠΎΡΠ½ΠΎΠ²Π½ΡΠΌ Π½Π΅Π΄ΠΎΡΡΠ°ΡΠΊΠΎΠΌ ΡΠΈΡΡΠ΅ΠΌ HPCR ΡΠ²Π»ΡΠ΅ΡΡΡ ΡΠ»ΠΎΠΆΠ½ΠΎΡΡΡ ΡΠ»Π΅ΠΊΡΡΠΈΡΠ΅ΡΠΊΠΈΡ ΠΊΠΎΠΌΠΏΠΎΠ½Π΅Π½ΡΠΎΠ². ΠΡΡΡ ΠΌΠ½ΠΎΠΆΠ΅ΡΡΠ²ΠΎ Π΄Π°ΡΡΠΈΠΊΠΎΠ², ΠΆΠ³ΡΡΠΎΠ² ΠΏΡΠΎΠ²ΠΎΠ΄ΠΎΠ² ΠΈ ΡΠ»Π΅ΠΊΡΡΠΈΡΠ΅ΡΠΊΠΈΡ ΠΊΠΎΠΌΠΏΠΎΠ½Π΅Π½ΡΠΎΠ², ΠΊΠΎΡΠΎΡΡΠ΅ Π½Π΅ΠΎΠ±Ρ ΠΎΠ΄ΠΈΠΌΠΎ Π΄ΠΎΠ±Π°Π²ΠΈΡΡ, ΡΡΠΎΠ±Ρ Π΄Π²ΠΈΠ³Π°ΡΠ΅Π»Ρ ΡΠ°Π±ΠΎΡΠ°Π» Π΄ΠΎΠ»ΠΆΠ½ΡΠΌ ΠΎΠ±ΡΠ°Π·ΠΎΠΌ. ΠΡΠ΅ ΠΎΠ΄ΠΈΠ½ Π²ΠΎΡΠΏΡΠΈΠ½ΠΈΠΌΠ°Π΅ΠΌΡΠΉ Π½Π΅Π΄ΠΎΡΡΠ°ΡΠΎΠΊ — Π½Π°ΡΠΊΠΎΠ»ΡΠΊΠΎ ΡΡΠΈ ΡΠΈΡΡΠ΅ΠΌΡ ΠΌΠΎΠ³ΡΡ Π±ΡΡΡ ΡΡΠ²ΡΡΠ²ΠΈΡΠ΅Π»ΡΠ½Ρ ΠΊ Π·Π°Π³ΡΡΠ·Π½Π΅Π½Π½ΠΎΠΌΡ ΡΠΎΠΏΠ»ΠΈΠ²Ρ.
ΠΠΎ ΡΡΠ΅Π±ΠΎΠ²Π°Π½ΠΈΠΉ Tier 4 ΠΏΠΎ Π²ΡΠ±ΡΠΎΡΠ°ΠΌ Π² Π΄ΠΈΠ·Π΅Π»ΡΠ½ΡΡ Π΄Π²ΠΈΠ³Π°ΡΠ΅Π»ΡΡ Π²Π½Π΅Π΄ΠΎΡΠΎΠΆΠ½ΠΎΠΉ ΡΠ΅Ρ Π½ΠΈΠΊΠΈ ΠΈΡΠΏΠΎΠ»ΡΠ·ΠΎΠ²Π°Π»Π°ΡΡ ΡΠΈΡΡΠ΅ΠΌΠ° ΠΌΠ΅Ρ Π°Π½ΠΈΡΠ΅ΡΠΊΠΎΠ³ΠΎ Π²ΠΏΡΡΡΠΊΠ°.ΠΡΠΈ ΡΠΈΡΡΠ΅ΠΌΡ Π½Π΅ Π±ΡΠ»ΠΈ ΡΡΠΎΠ»Ρ ΡΡΠ²ΡΡΠ²ΠΈΡΠ΅Π»ΡΠ½Ρ ΠΊ Π·Π°Π³ΡΡΠ·Π½Π΅Π½ΠΈΡ. ΠΠ·-Π·Π° ΡΡΠΎΠ³ΠΎ ΠΌΠ½ΠΎΠ³ΠΈΠ΅ ΠΎΠΏΠ΅ΡΠ°ΡΠΎΡΡ ΠΎΡΠΈΠ±ΠΎΡΠ½ΠΎ ΠΏΠΎΠ»Π°Π³Π°ΡΡ, ΡΡΠΎ ΡΠΎΠΏΠ»ΠΈΠ²Π½ΡΠ΅ ΡΠΈΡΡΠ΅ΠΌΡ HPCR Π½Π΅ ΡΠ»ΠΈΡΠΊΠΎΠΌ ΡΡΠ²ΡΡΠ²ΠΈΡΠ΅Π»ΡΠ½Ρ. ΠΠ° ΡΠ°ΠΌΠΎΠΌ Π΄Π΅Π»Π΅, ΡΡΠΎ Π΄Π°Π»Π΅ΠΊΠΎ ΠΎΡ ΠΈΡΡΠΈΠ½Ρ. ΠΡΡΠ·Π½ΠΎΠ΅ ΠΈΠ»ΠΈ Π½Π΅ΠΏΠΎΠ΄Ρ ΠΎΠ΄ΡΡΠ΅Π΅ ΡΠΎΠΏΠ»ΠΈΠ²ΠΎ, Π²ΠΎΠ΄Π° Π² ΡΠΎΠΏΠ»ΠΈΠ²Π΅ ΠΈ Π²ΠΎΠ·Π΄ΡΡ Π² ΡΠΈΡΡΠ΅ΠΌΠ΅ ΠΌΠΎΠ³ΡΡ Π²ΡΠ·Π²Π°ΡΡ ΠΏΠΎΠ²ΡΠ΅ΠΆΠ΄Π΅Π½ΠΈΠ΅ Π½ΠΎΠ²ΡΡ Π΄ΠΈΠ·Π΅Π»ΡΠ½ΡΡ Π΄Π²ΠΈΠ³Π°ΡΠ΅Π»Π΅ΠΉ.
Π‘ΠΈΡΡΠ΅ΠΌΡ ΠΎΡΠ΅Π½Ρ ΠΏΠΎΠ΄Π²Π΅ΡΠΆΠ΅Π½Ρ ΠΏΠΎΠ²ΡΠ΅ΠΆΠ΄Π΅Π½ΠΈΡ ΠΏΡΠΈ Π½Π΅ΡΠΎΠ±Π»ΡΠ΄Π΅Π½ΠΈΠΈ Π½Π°Π΄Π»Π΅ΠΆΠ°ΡΠ΅Π³ΠΎ ΡΡ ΠΎΠ΄Π°. ΠΡΠΎ ΡΠ²ΡΠ·Π°Π½ΠΎ Ρ ΡΠ΅ΠΌ, ΡΡΠΎ ΡΠ΅ΠΌ Π²ΡΡΠ΅ Π΄Π°Π²Π»Π΅Π½ΠΈΠ΅ Π²ΠΏΡΡΡΠΊΠ°, ΡΠ΅ΠΌ Π±ΠΎΠ»Π΅Π΅ ΠΆΠ΅ΡΡΠΊΠΈΠ΅ Π΄ΠΎΠΏΡΡΠΊΠΈ Π΄ΠΎΠ»ΠΆΠ½Ρ Π±ΡΡΡ ΠΌΠ΅ΠΆΠ΄Ρ ΡΠΎΠΏΡΡΠ³Π°Π΅ΠΌΡΠΌΠΈ Π΄Π΅ΡΠ°Π»ΡΠΌΠΈ Π² ΠΊΠΎΠΌΠΏΠΎΠ½Π΅Π½ΡΠ°Ρ , ΡΠ°Π±ΠΎΡΠ°ΡΡΠΈΡ Ρ ΡΠΎΠΏΠ»ΠΈΠ²ΠΎΠΌ, ΡΠ°ΠΊΠΈΡ ΠΊΠ°ΠΊ Π½Π°ΡΠΎΡΡ, ΠΊΠ»Π°ΠΏΠ°Π½Ρ ΠΈ ΡΠΎΡΡΡΠ½ΠΊΠΈ.ΠΠΎΠ»Π΅Π΅ ΠΆΠ΅ΡΡΠΊΠΈΠ΅ Π΄ΠΎΠΏΡΡΠΊΠΈ Π΄Π΅Π»Π°ΡΡ ΡΡΠΈ ΠΏΡΠ΅ΡΠΈΠ·ΠΈΠΎΠ½Π½ΡΠ΅ ΠΏΠΎΠ²Π΅ΡΡ Π½ΠΎΡΡΠΈ ΡΡΠ΅Π·Π²ΡΡΠ°ΠΉΠ½ΠΎ ΡΡΠ·Π²ΠΈΠΌΡΠΌΠΈ Π΄Π»Ρ ΠΏΠΎΠ²ΡΠ΅ΠΆΠ΄Π΅Π½ΠΈΡ ΠΏΠΎΡΡΠΈ Π²ΡΠ΅ΠΌ, ΠΊΡΠΎΠΌΠ΅ ΡΠΎΠΏΠ»ΠΈΠ²Π°. Π’Π°ΠΊΠΈΠΌ ΠΎΠ±ΡΠ°Π·ΠΎΠΌ, Ρ ΠΎΡΡ ΠΎΠΏΡΠ΅Π΄Π΅Π»Π΅Π½Π½ΠΎΠ΅ ΠΊΠΎΠ»ΠΈΡΠ΅ΡΡΠ²ΠΎ Π·Π°Π³ΡΡΠ·Π½Π΅Π½ΠΈΠΉ ΠΈΠ»ΠΈ Π²ΠΎΠ΄Ρ Π½Π΅ ΠΏΡΠΈΡΠΈΠ½ΠΈΡ Π²ΡΠ΅Π΄Π° ΠΌΠ΅Ρ Π°Π½ΠΈΡΠ΅ΡΠΊΠΈΠΌ ΡΠΎΡΡΡΠ½ΠΊΠ°ΠΌ ΡΡΠ°ΡΠΎΠΉ ΠΊΠΎΠ½ΡΡΡΡΠΊΡΠΈΠΈ, ΡΠΎ ΠΆΠ΅ ΡΠ°ΠΌΠΎΠ΅ ΡΠΎΠΏΠ»ΠΈΠ²ΠΎ Π½Π°Π½Π΅ΡΠ΅Ρ ΡΡΠ΅ΡΠ± ΡΠΎΠΏΠ»ΠΈΠ²Π½ΠΎΠΉ ΡΠΈΡΡΠ΅ΠΌΠ΅ Common Rail.
ΠΠ°Π³ΡΡΠ·Π½Π΅Π½ΠΈΠ΅ Π²ΠΎΠ΄ΠΎΠΉ Π½Π°Π½ΠΎΡΠΈΡ ΡΡΠ΅ΡΠ± Π΄ΠΈΠ·Π΅Π»ΡΠ½ΡΠΌ ΡΠΎΠΏΠ»ΠΈΠ²Π½ΡΠΌ ΡΠΈΡΡΠ΅ΠΌΠ°ΠΌ
ΠΠ»ΠΈΡΠ½ΠΈΠ΅ Π·Π°Π³ΡΡΠ·Π½Π΅Π½Π½ΠΎΠ³ΠΎ ΡΠΎΠΏΠ»ΠΈΠ²Π°
ΠΠ°ΠΈΠ±ΠΎΠ»Π΅Π΅ ΡΠ°ΡΡΠΎΠΉ ΠΏΡΠΈΡΠΈΠ½ΠΎΠΉ ΠΏΠΎΠ²ΡΠ΅ΠΆΠ΄Π΅Π½ΠΈΡ ΡΠ²Π»ΡΠ΅ΡΡΡ Π²ΠΎΠ΄Π° Π² ΡΠΎΠΏΠ»ΠΈΠ²Π΅, ΠΊΠΎΡΠΎΡΠ°Ρ ΡΠ°ΡΡΠΎ Π²ΠΎΠ·Π½ΠΈΠΊΠ°Π΅Ρ ΠΈΠ·-Π·Π° Π½Π΅ΠΏΡΠ°Π²ΠΈΠ»ΡΠ½ΠΎ ΠΎΠ±ΡΠ»ΡΠΆΠΈΠ²Π°Π΅ΠΌΡΡ ΠΏΠ΅ΡΠ΅Π³ΡΡΠ·ΠΎΡΠ½ΡΡ Π±Π°ΠΊΠΎΠ².Π£ ΡΡΠΈΡ ΡΠ΅Π·Π΅ΡΠ²ΡΠ°ΡΠΎΠ² Π΅ΡΡΡ Π½Π΅ΡΠΊΠΎΠ»ΡΠΊΠΎ ΠΏΡΠΎΠ±Π»Π΅ΠΌ:
- Π Π½Π΅ΠΊΠΎΡΠΎΡΡΡ ΡΠ»ΡΡΠ°ΡΡ ΠΎΠ½ΠΈ ΡΠ΅Π΄ΠΊΠΎ ΡΠ»ΠΈΠ²Π°ΡΡΡΡ.
- Π Π±Π°ΠΊΠ΅ ΡΠΊΠ°ΠΏΠ»ΠΈΠ²Π°Π΅ΡΡΡ Π²ΠΎΠ΄Π° ΠΈΠ·-Π·Π° ΠΊΠΎΠ½Π΄Π΅Π½ΡΠ°ΡΠΈΠΈ.
- ΠΠ·-Π·Π° ΡΠ°ΡΠΏΠΎΠ»ΠΎΠΆΠ΅Π½ΠΈΡ ΡΠ΅Π·Π΅ΡΠ²ΡΠ°ΡΠΎΠ² ΠΈ ΠΎΠΊΡΡΠΆΠ°ΡΡΠ΅ΠΉ ΡΡΠ΅Π΄Ρ Π³ΡΡΠ·ΠΎΠ²ΠΈΠΊΠΈ ΠΌΠΎΠ³ΡΡ ΡΠΎΠ±ΠΈΡΠ°ΡΡ ΡΡΠΆΠ΅Π»ΡΠΉ ΠΌΡΡΠΎΡ. ΠΠΎΡΡΠΎΠΌΡ ΠΏΠ΅ΡΠ΅Π΄ Π·Π°ΠΏΠΎΠ»Π½Π΅Π½ΠΈΠ΅ΠΌ ΠΏΠ΅ΡΠ΅ΠΊΠ°ΡΠΈΠ²Π°ΡΡΠ΅Π³ΠΎ Π±Π°ΠΊΠ° Π²Π°ΠΆΠ½ΠΎ ΠΎΡΠΈΡΡΠΈΡΡ ΠΊΡΡΡΠΊΡ ΡΠΎΠΏΠ»ΠΈΠ²Π½ΠΎΠ³ΠΎ Π±Π°ΠΊΠ° ΠΈ ΠΏΡΠΈΠ»Π΅Π³Π°ΡΡΡΡ ΡΠ΅ΡΡΠΈΡΠΎΡΠΈΡ.
- ΠΡΠ»ΠΈ Π±Π°ΠΊ Π½Π΅ ΠΎΠ±ΡΠ»ΡΠΆΠΈΠ²Π°Π΅ΡΡΡ, ΡΠΎΠ΄Π΅ΡΠΆΠ°Π½ΠΈΠ΅ Π²ΠΎΠ΄Ρ Π±ΡΠ΄Π΅Ρ ΠΏΡΠΎΠ΄ΠΎΠ»ΠΆΠ°ΡΡ ΡΠ²Π΅Π»ΠΈΡΠΈΠ²Π°ΡΡΡΡ, ΡΡΠΎ ΠΌΠΎΠΆΠ΅Ρ ΠΏΡΠΈΠ²Π΅ΡΡΠΈ ΠΊ ΠΏΠΎΡΠ²Π»Π΅Π½ΠΈΡ ΡΠΆΠ°Π²ΡΠΈΠ½Ρ Π²Π½ΡΡΡΠΈ Π±Π°ΠΊΠ° ΠΈ ΡΡΡΠ±ΠΎΠΏΡΠΎΠ²ΠΎΠ΄ΠΎΠ².
Π§ΡΠΎΠ±Ρ ΡΠ΅ΡΠΈΡΡ ΡΡΡ ΠΏΡΠΎΠ±Π»Π΅ΠΌΡ, ΠΏΡΠΎΠΈΠ·Π²ΠΎΠ΄ΠΈΡΠ΅Π»ΠΈ ΠΎΠ±ΠΎΡΡΠ΄ΠΎΠ²Π°Π½ΠΈΡ Π²ΠΊΠ»ΡΡΠ°ΡΡ Π² ΡΠ²ΠΎΠΈ ΠΌΠ°ΡΠΈΠ½Ρ Π²ΠΎΠ΄ΠΎΠΎΡΠ΄Π΅Π»ΠΈΡΠ΅Π»Ρ. ΠΠ΄Π½Π°ΠΊΠΎ ΡΠ°ΠΌΠΎ ΠΏΠΎ ΡΠ΅Π±Π΅ ΡΡΠΎ Π½Π΅ ΠΏΠΎΠ»Π½ΠΎΠ΅ ΡΠ΅ΡΠ΅Π½ΠΈΠ΅. ΠΠ³ΠΎ Π½ΡΠΆΠ½ΠΎ ΠΏΡΠΎΠ²Π΅ΡΡΡΡ ΠΈ ΡΠ»ΠΈΠ²Π°ΡΡ Π΅ΠΆΠ΅Π΄Π½Π΅Π²Π½ΠΎ. ΠΡΠ»ΠΈ ΡΡΠΎ Π½Π΅ ΡΠ°ΠΊ, ΠΈ ΡΡΠΎΠ²Π΅Π½Ρ Π²ΠΎΠ΄Ρ Π΄ΠΎΡΡΠΈΠ³Π°Π΅Ρ Π²Π΅ΡΡ Π½Π΅ΠΉ ΡΠ°ΡΡΠΈ ΡΠ΅ΠΏΠ°ΡΠ°ΡΠΎΡΠ°, Π²ΠΎΠ΄Π° Π±ΡΠ΄Π΅Ρ ΠΏΡΠΎΠ΄Π°Π²Π»ΠΈΠ²Π°ΡΡΡΡ ΡΠ΅ΡΠ΅Π· ΡΠ΅ΠΏΠ°ΡΠ°ΡΠΎΡ ΠΈ ΠΎΠ±ΡΠ°ΡΠ½ΠΎ Π² ΡΠΎΠΏΠ»ΠΈΠ²Π½ΡΡ ΡΠΈΡΡΠ΅ΠΌΡ, Π΄ΠΎΡΡΠΈΠ³Π°Ρ ΠΆΠΈΠ·Π½Π΅Π½Π½ΠΎ Π²Π°ΠΆΠ½ΡΡ ΠΊΠΎΠΌΠΏΠΎΠ½Π΅Π½ΡΠΎΠ².
ΠΠΎΠ΄Π° Π² ΡΠΎΠΏΠ»ΠΈΠ²Π΅ ΠΌΠΎΠΆΠ΅Ρ Π²Π»ΠΈΡΡΡ Π½Π° Π½Π΅ΡΠΊΠΎΠ»ΡΠΊΠΎ ΡΠ°Π·Π»ΠΈΡΠ½ΡΡ Π°ΡΠΏΠ΅ΠΊΡΠΎΠ² ΠΌΠ°ΡΠΈΠ½Ρ:
- Π§Π°ΡΠ΅ Π²ΡΠ΅Π³ΠΎ ΠΎΠ½Π° ΡΠ½ΠΈΠΆΠ°Π΅Ρ ΡΠΌΠ°Π·ΡΠ²Π°ΡΡΡΡ ΡΠΏΠΎΡΠΎΠ±Π½ΠΎΡΡΡ ΡΠΎΠΏΠ»ΠΈΠ²Π°.ΠΡΠΎ ΠΏΡΠΈΠ²ΠΎΠ΄ΠΈΡ ΠΊ ΠΏΠΎΠ²ΡΠ΅ΠΆΠ΄Π΅Π½ΠΈΡ ΠΈΠ³ΠΎΠ»ΡΡΠ°ΡΠΎΠ³ΠΎ ΠΊΠ»Π°ΠΏΠ°Π½Π° Π²Π½ΡΡΡΠΈ ΡΠΎΡΡΡΠ½ΠΊΠΈ, ΠΊΠΎΡΠΎΡΡΠΉ ΡΡΠ°Π½ΠΎΠ²ΠΈΡΡΡ Π»ΠΈΠΏΠΊΠΈΠΌ, ΡΡΠΎ ΠΏΡΠΈΠ²ΠΎΠ΄ΠΈΡ ΠΊ Π±ΠΎΠ»ΡΡΠΎΠΌΡ ΠΎΠ±ΡΠ°ΡΠ½ΠΎΠΌΡ ΠΏΠΎΡΠΎΠΊΡ ΠΈΠ»ΠΈ Π±ΠΎΠ»ΡΡΠΎΠΉ ΠΏΠΎΠ΄Π°ΡΠ΅ ΡΠΎΠΏΠ»ΠΈΠ²Π°.
- ΠΠ³ΠΎΠ»ΡΡΠ°ΡΡΠΉ ΠΊΠ»Π°ΠΏΠ°Π½ ΡΠ°ΠΊΠΆΠ΅ ΠΌΠΎΠΆΠ΅Ρ Π±ΡΡΡ ΠΏΠΎΠ²ΡΠ΅ΠΆΠ΄Π΅Π½ Π΄ΠΎ ΡΠ°ΠΊΠΎΠΉ ΡΡΠ΅ΠΏΠ΅Π½ΠΈ, ΡΡΠΎ ΠΎΠ½ Π±ΠΎΠ»ΡΡΠ΅ Π½Π΅ Π·Π°ΠΊΡΡΠ²Π°Π΅ΡΡΡ Π΄ΠΎΠ»ΠΆΠ½ΡΠΌ ΠΎΠ±ΡΠ°Π·ΠΎΠΌ, ΡΡΠΎ ΠΏΡΠΈΠ²Π΅Π΄Π΅Ρ ΠΊ ΡΡΠ΅ΡΠΊΠ΅ Π½Π°ΠΊΠΎΠ½Π΅ΡΠ½ΠΈΠΊΠ° ΠΈΠ½ΠΆΠ΅ΠΊΡΠΎΡΠ°.
- ΠΠ΅ΡΠ°Π»Π» ΠΈΠ·-Π·Π° ΠΏΠΎΠ²ΡΠ΅ΠΆΠ΄Π΅Π½ΠΈΡ ΠΈΠ³ΠΎΠ»ΡΡΠ°ΡΠΎΠ³ΠΎ ΠΊΠ»Π°ΠΏΠ°Π½Π° ΠΈΠ»ΠΈ ΠΈΠ·-Π·Π° ΠΏΠΎΠ²ΡΠ΅ΠΆΠ΄Π΅Π½ΠΈΡ Π΄ΡΡΠ³ΠΈΡ ΠΊΠΎΠΌΠΏΠΎΠ½Π΅Π½ΡΠΎΠ² ΠΌΠΎΠΆΠ΅Ρ Π·Π°ΡΠΎΡΠΈΡΡ ΡΠΎΡΡΡΠ½ΠΊΠΈ, ΡΡΠΎ ΠΏΡΠΈΠ²Π΅Π΄Π΅Ρ ΠΊ ΠΈΡΠΊΠ°ΠΆΠ΅Π½ΠΈΡ ΡΠΎΡΠΌΡ ΡΠ°ΡΠΏΡΠ»Π΅Π½ΠΈΡ. ΠΡΠΎ ΠΏΡΠΈΠ²Π΅Π΄Π΅Ρ ΠΊ ΡΠ°Π·Π±ΡΡΠ·Π³ΠΈΠ²Π°Π½ΠΈΡ ΡΠΎΠΏΠ»ΠΈΠ²Π° Π½Π΅ΠΏΠΎΡΡΠ΅Π΄ΡΡΠ²Π΅Π½Π½ΠΎ Π½Π° ΠΏΠΎΠ²Π΅ΡΡ Π½ΠΎΡΡΡ ΠΏΠΎΡΡΠ½Ρ ΠΈΠ»ΠΈ ΡΡΠ΅Π½ΠΊΡ ΡΠΈΠ»ΠΈΠ½Π΄ΡΠ°.
- Π’ΠΎΠΏΠ»ΠΈΠ²ΠΎ, Π²ΠΏΡΡΡΠΊΠΈΠ²Π°Π΅ΠΌΠΎΠ΅ Π½Π΅ΠΏΠΎΡΡΠ΅Π΄ΡΡΠ²Π΅Π½Π½ΠΎ Π² ΡΡΠ΅Π½ΠΊΡ ΡΠΈΠ»ΠΈΠ½Π΄ΡΠ°, Π²ΡΠ·ΡΠ²Π°Π΅Ρ ΠΏΡΠΎΠΌΡΠ²ΠΊΡ ΡΠΈΠ»ΠΈΠ½Π΄ΡΠ°, ΠΊΠΎΠ³Π΄Π° ΡΠΎΠΏΠ»ΠΈΠ²ΠΎ Π²ΡΠΌΡΠ²Π°Π΅Ρ ΡΠΌΠ°Π·ΠΎΡΠ½ΠΎΠ΅ ΠΌΠ°ΡΠ»ΠΎ. Π ΡΠ΅Π·ΡΠ»ΡΡΠ°ΡΠ΅ Π²ΠΎΠ·Π½ΠΈΠΊΠ°Π΅Ρ ΠΏΠ»ΠΎΡ Π°Ρ ΡΠΌΠ°Π·ΠΊΠ° ΠΌΠ΅ΠΆΠ΄Ρ ΠΏΠΎΡΡΠ½Π΅ΠΌ ΠΈ ΡΡΠ΅Π½ΠΊΠΎΠΉ ΡΠΈΠ»ΠΈΠ½Π΄ΡΠ°, ΡΡΠΎ ΠΏΡΠΈΠ²ΠΎΠ΄ΠΈΡ ΠΊ ΠΈΠ·Π½ΠΎΡΡ. ΠΡΠΎ Π½Π΅ΠΈΠ·Π±Π΅ΠΆΠ½ΠΎ ΠΏΡΠΈΠ²ΠΎΠ΄ΠΈΡ ΠΊ Π½ΠΈΠ·ΠΊΠΎΠΉ ΠΊΠΎΠΌΠΏΡΠ΅ΡΡΠΈΠΈ, ΡΠ°Π·Π±Π°Π²Π»Π΅Π½ΠΈΡ ΠΌΠ°ΡΠ»Π° ΠΈ ΠΎΡΠΊΠ°Π·Ρ Π΄Π²ΠΈΠ³Π°ΡΠ΅Π»Ρ.
- Π Π½Π΅ΠΊΠΎΡΠΎΡΡΡ ΡΠ»ΡΡΠ°ΡΡ Π² ΠΈΠ½ΠΆΠ΅ΠΊΡΠΎΡ ΠΌΠΎΠΆΠ΅Ρ ΠΏΠΎΠΏΠ°ΡΡΡ ΡΠ²ΠΎΠ±ΠΎΠ΄Π½Π°Ρ Π²ΠΎΠ΄Π°. ΠΠ·Π±ΡΡΠΎΡΠ½ΠΎΠ΅ Π½Π°Π³ΡΠ΅Π²Π°Π½ΠΈΠ΅ ΠΈΠ½ΠΆΠ΅ΠΊΡΠΎΡΠ° ΠΏΡΠΈΠ²Π΅Π΄Π΅Ρ ΠΊ ΡΠΎΠΌΡ, ΡΡΠΎ ΡΡΠ° Π²ΠΎΠ΄Π° ΠΏΡΠ΅Π²ΡΠ°ΡΠΈΡΡΡ Π² ΠΏΠ°Ρ ΠΈ ΡΠ°ΡΡΠΈΡΠΈΡΡΡ, ΡΡΠΎ ΠΏΡΠΈΠ²Π΅Π΄Π΅Ρ ΠΊ ΠΏΠΎΠ»ΠΎΠΌΠΊΠ΅ Π½Π°ΠΊΠΎΠ½Π΅ΡΠ½ΠΈΠΊΠ° ΠΈΠ½ΠΆΠ΅ΠΊΡΠΎΡΠ°.
- ΠΠ·Π±ΡΡΠΎΡΠ½ΡΠΉ Π½Π°Π³ΡΠ΅Π² ΡΠΎΡΡΡΠ½ΠΊΠΈ ΠΏΡΠΈΠ²Π΅Π΄Π΅Ρ ΠΊ ΡΠΎΠΌΡ, ΡΡΠΎ Π²ΠΎΠ΄Π° ΠΏΡΠ΅Π²ΡΠ°ΡΠΈΡΡΡ Π² ΠΏΠ°Ρ ΠΈ ΡΠ°ΡΡΠΈΡΠΈΡΡΡ, ΡΡΠΎ ΠΏΡΠΈΠ²Π΅Π΄Π΅Ρ ΠΊ ΠΏΠΎΠ»ΠΎΠΌΠΊΠ΅ Π½Π°ΠΊΠΎΠ½Π΅ΡΠ½ΠΈΠΊΠ° ΡΠΎΡΡΡΠ½ΠΊΠΈ.
- ΠΠΎΠ²ΡΠ΅ΠΆΠ΄Π΅Π½ΠΈΠ΅ ΠΈΠ³ΠΎΠ»ΡΡΠ°ΡΠΎΠ³ΠΎ ΠΊΠ»Π°ΠΏΠ°Π½Π° ΠΌΠΎΠΆΠ΅Ρ ΠΏΠΎΠΌΠ΅ΡΠ°ΡΡ ΠΏΡΠ°Π²ΠΈΠ»ΡΠ½ΠΎΠΌΡ Π·Π°ΠΊΡΡΡΠΈΡ ΠΊΠ»Π°ΠΏΠ°Π½Π° Π² Π·Π°ΠΊΡΡΡΠΎΠΌ ΡΠΎΡΡΠΎΡΠ½ΠΈΠΈ. ΠΡΠΎ ΠΏΠΎΠ·Π²ΠΎΠ»ΡΠ΅Ρ Π½Π΅ΡΠ°ΡΠΏΡΠ»Π΅Π½Π½ΠΎΠΌΡ ΡΠΎΠΏΠ»ΠΈΠ²Ρ Π²ΡΡΠ΅ΠΊΠ°ΡΡ Π½Π° ΠΏΠΎΠ²Π΅ΡΡ Π½ΠΎΡΡΡ ΠΏΠΎΡΡΠ½Ρ, ΡΡΠΎ ΠΏΡΠΈΠ²ΠΎΠ΄ΠΈΡ ΠΊ ΡΠ°ΡΠΏΠ»Π°Π²Π»Π΅Π½ΠΈΡ ΠΏΠΎΡΡΠ½Ρ.
- ΠΡΡΠ³ΠΈΠ΅ Π·Π°Π³ΡΡΠ·Π½Π΅Π½ΠΈΡ, ΡΠ°ΠΊΠΈΠ΅ ΠΊΠ°ΠΊ ΡΠ°ΡΡΠΈΡΡ ΠΏΡΠ»ΠΈ ΠΈ Π½Π΅ΠΊΠ°ΡΠ΅ΡΡΠ²Π΅Π½Π½ΠΎΠ΅ Π΄ΠΈΠ·Π΅Π»ΡΠ½ΠΎΠ΅ ΡΠΎΠΏΠ»ΠΈΠ²ΠΎ Ρ Π½ΠΈΠ·ΠΊΠΈΠΌΠΈ ΡΠΌΠ°Π·ΡΠ²Π°ΡΡΠΈΠΌΠΈ ΡΠ²ΠΎΠΉΡΡΠ²Π°ΠΌΠΈ, ΡΠ°ΠΊΠΆΠ΅ ΠΌΠΎΠ³ΡΡ ΠΏΠΎΠ²ΡΠ΅Π΄ΠΈΡΡ ΡΠΎΠΏΠ»ΠΈΠ²Π½ΡΡ ΡΠΈΡΡΠ΅ΠΌΡ.
ΠΠ±Π΅ΡΠΏΠ΅ΡΠ΅Π½ΠΈΠ΅ ΠΈΡΠΏΠΎΠ»ΡΠ·ΠΎΠ²Π°Π½ΠΈΡ ΡΠΈΡΡΠΎΠ³ΠΎ ΡΠΎΠΏΠ»ΠΈΠ²Π° — ΡΠ°ΠΌΡΠΉ ΠΏΡΠΎΡΡΠΎΠΉ ΠΈ ΡΠ°ΠΌΡΠΉ Π²Π°ΠΆΠ½ΡΠΉ ΡΠ°Π³ Π² ΠΎΠ±ΡΠ»ΡΠΆΠΈΠ²Π°Π½ΠΈΠΈ HPCR.ΠΡΠΎ Π²ΠΊΠ»ΡΡΠ°Π΅Ρ ΠΈΡΠΏΠΎΠ»ΡΠ·ΠΎΠ²Π°Π½ΠΈΠ΅ Π½Π°Π΄Π΅ΠΆΠ½ΠΎΠ³ΠΎ ΠΈΡΡΠΎΡΠ½ΠΈΠΊΠ°, ΠΊΠΎΡΠΎΡΡΠΉ ΠΎΠ±Π΅ΡΠΏΠ΅ΡΠΈΠ²Π°Π΅Ρ ΡΠΈΡΡΠΎΠ΅ ΠΈ ΠΎΡΡΠΈΠ»ΡΡΡΠΎΠ²Π°Π½Π½ΠΎΠ΅ ΡΠΎΠΏΠ»ΠΈΠ²ΠΎ.
ΠΠΎ Π²ΡΠ΅ΠΌ ΡΡΠΈΠΌ ΠΏΡΠΈΡΠΈΠ½Π°ΠΌ ΠΎΡΠ΅Π½Ρ Π²Π°ΠΆΠ½ΠΎ ΠΏΠΎΠ΄Π΄Π΅ΡΠΆΠΈΠ²Π°ΡΡ ΡΠΈΡΡΠΎΡΡ ΡΠΎΠΏΠ»ΠΈΠ²Π½ΠΎΠΉ ΡΠΈΡΡΠ΅ΠΌΡ ΠΈ ΡΠ°ΡΡΠΎ ΠΌΠ΅Π½ΡΡΡ ΡΠΎΠΏΠ»ΠΈΠ²Π½ΡΠ΅ ΡΠΈΠ»ΡΡΡΡ. Π ΡΠ»ΡΡΠ°Π΅ Takeuchi ΠΊΠ°ΠΆΠ΄Π°Ρ ΠΌΠ°ΡΠΈΠ½Π° ΠΈΠΌΠ΅Π΅Ρ ΠΎΡ ΠΎΠ΄Π½ΠΎΠ³ΠΎ Π΄ΠΎ Π΄Π²ΡΡ ΡΠΎΠΏΠ»ΠΈΠ²Π½ΡΡ ΡΠΈΠ»ΡΡΡΠΎΠ² ΠΈ Π²ΠΎΠ΄ΠΎΠΎΡΠ΄Π΅Π»ΠΈΡΠ΅Π»Ρ. ΠΠΎ Ρ ΠΎΡΡ ΡΠΎΠΏΠ»ΠΈΠ²Π½ΡΠ΅ ΡΠΈΠ»ΡΡΡΡ ΠΎΡΠ΅Π½Ρ ΡΡΡΠ΅ΠΊΡΠΈΠ²Π½Ρ ΠΏΡΠΈ ΡΠ΄Π°Π»Π΅Π½ΠΈΠΈ Π²ΡΠ΅Π΄Π½ΡΡ Π·Π°Π³ΡΡΠ·Π½Π΅Π½ΠΈΠΉ ΠΈ Π²ΠΎΠ΄Ρ, ΠΎΠ½ΠΈ Π½Π΅ ΠΌΠΎΠ³ΡΡ ΡΠ°Π±ΠΎΡΠ°ΡΡ ΡΡΡΠ΅ΠΊΡΠΈΠ²Π½ΠΎ, Π΅ΡΠ»ΠΈ ΠΈΡ Π½Π΅ ΠΎΠ±ΡΠ»ΡΠΆΠΈΠ²Π°ΡΡ ΡΠ΅Π³ΡΠ»ΡΡΠ½ΠΎ.
ΠΠ±Π΅ΡΠΏΠ΅ΡΠ΅Π½ΠΈΠ΅ ΠΈΡΠΏΠΎΠ»ΡΠ·ΠΎΠ²Π°Π½ΠΈΡ ΡΠΈΡΡΠΎΠ³ΠΎ ΡΠΎΠΏΠ»ΠΈΠ²Π° — ΡΠ°ΠΌΡΠΉ ΠΏΡΠΎΡΡΠΎΠΉ ΠΈ ΡΠ°ΠΌΡΠΉ Π²Π°ΠΆΠ½ΡΠΉ ΡΠ°Π³.ΠΡΠΎ Π²ΠΊΠ»ΡΡΠ°Π΅Ρ ΠΈΡΠΏΠΎΠ»ΡΠ·ΠΎΠ²Π°Π½ΠΈΠ΅ Π½Π°Π΄Π΅ΠΆΠ½ΠΎΠ³ΠΎ ΠΈΡΡΠΎΡΠ½ΠΈΠΊΠ° Ρ ΡΠΈΡΡΡΠΌ ΠΈ ΠΎΡΡΠΈΠ»ΡΡΡΠΎΠ²Π°Π½Π½ΡΠΌ ΡΠΎΠΏΠ»ΠΈΠ²ΠΎΠΌ. ΠΠΎ Π²ΡΠ΅ΠΌΡ Π½Π°ΠΏΠΎΠ»Π½Π΅Π½ΠΈΡ ΡΠ°ΠΊΠΆΠ΅ Π½Π΅ΠΎΠ±Ρ ΠΎΠ΄ΠΈΠΌΠΎ ΡΡΡΠ°Π½ΠΎΠ²ΠΈΡΡ ΡΠ΅ΡΠΊΡ Π½Π°Π»ΠΈΠ²Π½ΠΎΠΉ Π³ΠΎΡΠ»ΠΎΠ²ΠΈΠ½Ρ, ΡΡΠΎΠ±Ρ ΠΏΡΠ΅Π΄ΠΎΡΠ²ΡΠ°ΡΠΈΡΡ ΠΏΠΎΠΏΠ°Π΄Π°Π½ΠΈΠ΅ ΠΊΡΡΠΏΠ½ΠΎΠ³ΠΎ ΠΌΡΡΠΎΡΠ° Π² ΡΠ΅Π·Π΅ΡΠ²ΡΠ°Ρ. ΠΡΡΠΏΠ½ΡΠΉ ΠΌΡΡΠΎΡ ΠΌΠΎΠΆΠ΅Ρ ΠΎΠ³ΡΠ°Π½ΠΈΡΠΈΡΡ ΠΏΠΎΡΠΎΠΊ ΡΠΎΠΏΠ»ΠΈΠ²Π° ΠΈΠ· Π±Π°ΠΊΠ° ΠΈΠ»ΠΈ, Π² Π·Π°Π²ΠΈΡΠΈΠΌΠΎΡΡΠΈ ΠΎΡ ΠΌΠ°ΡΠ΅ΡΠΈΠ°Π»Π°, ΠΌΠΎΠΆΠ΅Ρ ΡΠ»ΠΎΠΌΠ°ΡΡΡΡ ΠΈ ΡΡΠ°ΡΡ Π΄ΠΎΡΡΠ°ΡΠΎΡΠ½ΠΎ ΠΌΠ°Π»Π΅Π½ΡΠΊΠΈΠΌ, ΡΡΠΎΠ±Ρ Π²ΡΠ·Π²Π°ΡΡ ΠΏΡΠΎΠ±Π»Π΅ΠΌΡ Ρ ΡΠΎΠΏΠ»ΠΈΠ²Π½ΠΎΠΉ ΡΠΈΡΡΠ΅ΠΌΠΎΠΉ.
ΠΠΈΠ·Π΅Π»ΡΠ½ΠΎΠ΅ ΡΠΎΠΏΠ»ΠΈΠ²ΠΎ Π£Π±ΠΎΡΠΊΠ° ΡΠΎΠΊΡΠ°ΡΠ°Π΅Ρ ΠΏΡΠΎΡΡΠΎΠΈ ΡΡΡΠΎΠΈΡΠ΅Π»ΡΠ½ΠΎΠ³ΠΎ ΠΎΠ±ΠΎΡΡΠ΄ΠΎΠ²Π°Π½ΠΈΡ
ΠΡΠ΅Π΄ΡΠΏΡΠ΅ΠΆΠ΄Π°ΡΡΠΈΠ΅ Π·Π½Π°ΠΊΠΈ
Π§Π°ΡΠ΅ Π²ΡΠ΅Π³ΠΎ ΠΏΠ΅ΡΠ²ΡΠΌ ΠΏΡΠΈΠ·Π½Π°ΠΊΠΎΠΌ ΠΎΡΠΊΠ°Π·Π° Π΄Π²ΠΈΠ³Π°ΡΠ΅Π»Ρ ΠΈΠ·-Π·Π° Π·Π°Π³ΡΡΠ·Π½Π΅Π½ΠΈΡ ΡΠΎΠΏΠ»ΠΈΠ²Π° ΡΠ²Π»ΡΠ΅ΡΡΡ Π½Π΅ΡΠΊΠΎΠ»ΡΠΊΠΎ Π½Π΅ΠΈΡΠΏΡΠ°Π²Π½ΡΡ ΡΠΎΡΡΡΠ½ΠΎΠΊ.Π₯ΠΎΡΡ ΡΡΠΎ ΠΎΠ΄Π½ΠΈ ΠΈ ΡΠ΅ ΠΆΠ΅ ΠΊΠΎΠΌΠΏΠΎΠ½Π΅Π½ΡΡ, ΠΎΠ½ΠΈ ΡΠ°Π±ΠΎΡΠ°ΡΡ ΠΏΠΎ ΠΎΡΠ΄Π΅Π»ΡΠ½ΠΎΡΡΠΈ ΠΈ ΠΈΠΌΠ΅ΡΡ ΡΠΎΠ»ΡΠΊΠΎ ΠΎΠ΄Π½ΠΎ ΠΎΠ±ΡΠ΅Π΅: ΠΈΡΡΠΎΡΠ½ΠΈΠΊ ΡΠΎΠΏΠ»ΠΈΠ²Π°.
ΠΡΠ»ΠΈ ΠΎΠΏΠ΅ΡΠ°ΡΠΎΡ Π½Π°ΡΠΈΠ½Π°Π΅Ρ Π·Π°ΠΌΠ΅ΡΠ°ΡΡ ΠΏΠ»ΠΎΡ ΡΡ ΡΠ°Π±ΠΎΡΡ Π΄Π²ΠΈΠ³Π°ΡΠ΅Π»Ρ, ΡΡΠ΅Π·ΠΌΠ΅ΡΠ½ΠΎΠ΅ Π·Π°Π΄ΡΠΌΠ»Π΅Π½ΠΈΠ΅, Π½Π΅Π½ΡΠΆΠ½ΡΠ΅ Π·Π°ΠΏΡΠΎΡΡ Π½Π° ΡΠ΅Π³Π΅Π½Π΅ΡΠ°ΡΠΈΡ ΠΈΠ»ΠΈ ΡΡΠΎ-ΡΠΎ Π΅ΡΠ΅ Π½Π΅Π½ΠΎΡΠΌΠ°Π»ΡΠ½ΠΎΠ΅, Π»ΡΡΡΠ΅ Π²ΡΠ΅Π³ΠΎ ΠΎΡΡΠ°Π½ΠΎΠ²ΠΈΡΡ Π΄Π²ΠΈΠ³Π°ΡΠ΅Π»Ρ Π΄ΠΎ ΡΠΎΠ³ΠΎ, ΠΊΠ°ΠΊ ΠΏΡΠΎΠΈΠ·ΠΎΠΉΠ΄Π΅Ρ ΠΊΠ°ΡΠ°ΡΡΡΠΎΡΠΈΡΠ΅ΡΠΊΠΎΠ΅ ΠΏΠΎΠ²ΡΠ΅ΠΆΠ΄Π΅Π½ΠΈΠ΅. ΠΠ»Π°Π΄Π΅Π»Π΅Ρ ΠΈΠ»ΠΈ ΠΎΠΏΠ΅ΡΠ°ΡΠΎΡ ΠΌΠ°ΡΠΈΠ½Ρ ΠΌΠ΅Π½ΡΡΠ΅ Π²ΡΠ΅Π³ΠΎ Ρ ΠΎΡΠ΅Ρ ΠΏΡΠΎΡΡΠΎΡ ΠΈΠ·-Π·Π° ΠΏΠΎΠ»ΠΎΠΌΠΊΠΈ. ΠΠ΅ΠΊΠΎΡΠΎΡΡΠ΅ Π²Π΅ΡΠΈ Π»Π΅Π³ΠΊΠΎ ΠΈΡΠΏΡΠ°Π²ΠΈΡΡ, Π½ΠΎ Π΄Π²ΠΈΠ³Π°ΡΠ΅Π»Ρ — Π½Π΅Ρ — Π½Π΅ΠΈΡΠΏΡΠ°Π²Π½ΡΠΉ Π΄Π²ΠΈΠ³Π°ΡΠ΅Π»Ρ Π±ΡΠ΄Π΅Ρ ΡΡΠΎΠΈΡΡ Π½Π°ΠΌΠ½ΠΎΠ³ΠΎ Π΄ΠΎΡΠΎΠΆΠ΅, ΡΠ΅ΠΌ Π½Π΅Π·Π½Π°ΡΠΈΡΠ΅Π»ΡΠ½ΠΎΠ΅ ΠΏΡΠ΅ΡΡΠ²Π°Π½ΠΈΠ΅ ΡΠ°Π±ΠΎΡΡ.
ΠΡΠΏΠΎΠ»ΡΠ·ΠΎΠ²Π°Π½ΠΈΠ΅ ΡΠΈΡΡΠΎΠ³ΠΎ ΠΈ ΠΎΡΡΠΈΠ»ΡΡΡΠΎΠ²Π°Π½Π½ΠΎΠ³ΠΎ ΡΠΎΠΏΠ»ΠΈΠ²Π° Π²ΡΡΡΠ΅Π³ΠΎ ΠΊΠ°ΡΠ΅ΡΡΠ²Π° ΠΈΠΌΠ΅Π΅Ρ ΠΏΠ΅ΡΠ²ΠΎΡΡΠ΅ΠΏΠ΅Π½Π½ΠΎΠ΅ Π·Π½Π°ΡΠ΅Π½ΠΈΠ΅ ΠΈ ΠΌΠΎΠΆΠ΅Ρ ΡΡΠΊΠΎΠ½ΠΎΠΌΠΈΡΡ Π²Π»Π°Π΄Π΅Π»ΡΡΡ ΡΡΡΡΡΠΈ Π½Π° ΡΠ΅ΠΌΠΎΠ½ΡΠ½ΡΡ ΡΠ°ΡΡ ΠΎΠ΄Π°Ρ .
Π‘ΠΎΠΏΡΡΡΡΠ²ΡΡΡΠΈΠ΅ ΠΌΠ°ΡΠ΅ΡΠΈΠ°Π»Ρ
Π‘ΠΎΠ²Π΅ΡΡ ΠΏΠΎ ΠΏΡΠΈΠΎΠ±ΡΠ΅ΡΠ΅Π½ΠΈΡ ΠΈ Ρ ΡΠ°Π½Π΅Π½ΠΈΡ DEF Π΄Π»Ρ ΡΠΎΡ ΡΠ°Π½Π΅Π½ΠΈΡ ΠΊΠ°ΡΠ΅ΡΡΠ²Π°
ΠΡΠ±ΠΎΡ ΡΠΎΠΏΠ»ΠΈΠ²Π½ΠΎΠ³ΠΎ Π±Π°ΠΊΠ° Π΄Π»Ρ ΡΡΡΠΎΠΈΡΠ΅Π»ΡΠ½ΡΡ ΠΏΠ»ΠΎΡΠ°Π΄ΠΎΠΊ
Π‘ΠΈΡΡΠ΅ΠΌΠ° Π²ΠΏΡΡΡΠΊΠ° Common Rail
Π‘ΠΈΡΡΠ΅ΠΌΠ° Π²ΠΏΡΡΡΠΊΠ° Common-Rail
Π‘ΠΈΡΡΠ΅ΠΌΠ° ΠΏΠΎΠ΄Π°ΡΠΈ ΡΠΎΠΏΠ»ΠΈΠ²Π°, Π² ΠΊΠΎΡΠΎΡΠΎΠΉ Π΄Π²Π° ΠΈΠ»ΠΈ Π±ΠΎΠ»Π΅Π΅ Π½Π°ΡΠΎΡΠ° Π²ΡΡΠΎΠΊΠΎΠ³ΠΎ Π΄Π°Π²Π»Π΅Π½ΠΈΡ ΠΏΠΈΡΠ°ΡΡ ΠΎΠ±ΡΠΈΠΉ ΠΊΠΎΠ»Π»Π΅ΠΊΡΠΎΡ ΠΈΠ»ΠΈ ΠΌΠ°Π³ΠΈΡΡΡΠ°Π»Ρ.ΠΠ»Π°ΠΏΠ°Π½Ρ Π³Π°Π·ΠΎΡΠ°ΡΠΏΡΠ΅Π΄Π΅Π»Π΅Π½ΠΈΡ ΠΎΠΏΡΠ΅Π΄Π΅Π»ΡΡΡ Π²ΡΠ΅ΠΌΡ ΠΈ ΠΎΠ±ΡΠ΅ΠΌ ΠΏΠΎΠ΄Π°ΡΠΈ ΡΠΎΠΏΠ»ΠΈΠ²Π° ΠΊ ΡΠΎΡΡΡΠ½ΠΊΠ°ΠΌ ΡΠΈΠ»ΠΈΠ½Π΄ΡΠΎΠ². ΠΡΠ΅ΠΈΠΌΡΡΠ΅ΡΡΠ²Π°ΠΌΠΈ ΡΠ΅Ρ Π½ΠΎΠ»ΠΎΠ³ΠΈΠΈ Common Rail ΡΠ²Π»ΡΡΡΡΡ Π±Π΅Π·Π΄ΡΠΌΠ½Π°Ρ ΡΠ°Π±ΠΎΡΠ°, Π±ΠΎΠ»Π΅Π΅ Π½ΠΈΠ·ΠΊΠΈΠ΅ ΡΡΠ°Π±ΠΈΠ»ΡΠ½ΡΠ΅ ΡΠ°Π±ΠΎΡΠΈΠ΅ ΡΠΊΠΎΡΠΎΡΡΠΈ (ΠΏΡΠΈΠΌΠ΅ΡΠ½ΠΎ Π΄ΠΎ 10 ΠΎΠ± / ΠΌΠΈΠ½ Π΄Π»Ρ 2-ΡΠ°ΠΊΡΠ½ΡΡ Π΄Π²ΠΈΠ³Π°ΡΠ΅Π»Π΅ΠΉ) ΠΈ ΡΠΌΠ΅Π½ΡΡΠ΅Π½Π½ΡΠΉ ΡΠ°ΡΡ ΠΎΠ΄ ΡΠΎΠΏΠ»ΠΈΠ²Π° ΠΏΡΠΈ ΡΠ°ΡΡΠΈΡΠ½ΠΎΠΉ Π½Π°Π³ΡΡΠ·ΠΊΠ΅.
Π ΡΠΈΡΡΠ΅ΠΌΠ°Ρ ΠΌΠ΅Ρ Π°Π½ΠΈΡΠ΅ΡΠΊΠΎΠ³ΠΎ Π²ΠΏΡΡΡΠΊΠ° Π΄Π°Π²Π»Π΅Π½ΠΈΠ΅ Π²ΠΏΡΡΡΠΊΠ° ΡΠΎΠΏΠ»ΠΈΠ²Π° Π·Π°Π²ΠΈΡΠΈΡ ΠΎΡ ΡΠ°ΡΡΠΎΡΡ Π²ΡΠ°ΡΠ΅Π½ΠΈΡ ΠΈ Π½Π°Π³ΡΡΠ·ΠΊΠΈ Π΄Π²ΠΈΠ³Π°ΡΠ΅Π»Ρ. ΠΠΎΠ³Π΄Π° Π΄Π°Π²Π»Π΅Π½ΠΈΠ΅ Π²ΠΏΡΡΡΠΊΠ° ΠΏΠ°Π΄Π°Π΅Ρ ΠΏΡΠΈ Π±ΠΎΠ»Π΅Π΅ Π½ΠΈΠ·ΠΊΠΈΡ Π½Π°Π³ΡΡΠ·ΠΊΠ°Ρ , ΠΊΠ°ΠΏΠ»ΠΈ ΡΠΎΠΏΠ»ΠΈΠ²Π° ΡΡΠ°Π½ΠΎΠ²ΡΡΡΡ Π±ΠΎΠ»ΡΡΠ΅, ΠΈ Π½Π΅ Ρ Π²Π°ΡΠ°Π΅Ρ Π²ΡΠ΅ΠΌΠ΅Π½ΠΈ Π΄Π»Ρ ΠΏΠΎΠ»Π½ΠΎΠ³ΠΎ ΡΠ³ΠΎΡΠ°Π½ΠΈΡ ΡΡΠΈΡ ΠΊΠ°ΠΏΠ΅Π»Ρ.Π Π΅Π·ΡΠ»ΡΡΠ°Ρ — ΠΎΠ±Π»Π°ΠΊΠΎ Π΄ΡΠΌΠ°. Π’Π΅Ρ Π½ΠΎΠ»ΠΎΠ³ΠΈΡ Π²ΠΏΡΡΡΠΊΠ° Common Rail Π΄Π°Π΅Ρ Π²ΠΎΠ·ΠΌΠΎΠΆΠ½ΠΎΡΡΡ ΠΏΠΎΠ΄Π΄Π΅ΡΠΆΠΈΠ²Π°ΡΡ Π²ΡΡΠΎΠΊΠΎΠ΅ Π΄Π°Π²Π»Π΅Π½ΠΈΠ΅ Π²ΠΏΡΡΡΠΊΠ° Π²ΠΏΠ»ΠΎΡΡ Π΄ΠΎ Ρ ΠΎΠ»ΠΎΡΡΠΎΠ³ΠΎ Ρ ΠΎΠ΄Π° ΠΈ Π΄ΠΎΠ±ΠΈΡΡΡΡ Β«ΠΎΡΡΡΡΡΡΠ²ΠΈΡ Π΄ΡΠΌΠ° ΠΏΡΠΈ Π»ΡΠ±ΠΎΠΉ Π½Π°Π³ΡΡΠ·ΠΊΠ΅Β».
Common Rail — ΡΡΠΎ ΠΊΠΎΠ»Π»Π΅ΠΊΡΠΎΡ, ΠΏΡΠΎΡ ΠΎΠ΄ΡΡΠΈΠΉ ΠΏΠΎ Π΄Π»ΠΈΠ½Π΅ Π΄Π²ΠΈΠ³Π°ΡΠ΅Π»Ρ ΡΡΡΡ Π½ΠΈΠΆΠ΅ ΡΡΠΎΠ²Π½Ρ ΠΊΡΡΡΠΊΠΈ ΡΠΈΠ»ΠΈΠ½Π΄ΡΠ°. ΠΠ½ ΠΎΠ±Π΅ΡΠΏΠ΅ΡΠΈΠ²Π°Π΅Ρ ΠΎΠΏΡΠ΅Π΄Π΅Π»Π΅Π½Π½ΡΠΉ ΠΎΠ±ΡΠ΅ΠΌ Π΄Π»Ρ Ρ ΡΠ°Π½Π΅Π½ΠΈΡ ΠΆΠΈΠ΄ΠΊΠΎΠ³ΠΎ ΡΠΎΠΏΠ»ΠΈΠ²Π° ΠΈ ΠΈΠΌΠ΅Π΅Ρ ΠΏΡΠΈΡΠΏΠΎΡΠΎΠ±Π»Π΅Π½ΠΈΠ΅ Π΄Π»Ρ Π³Π°ΡΠ΅Π½ΠΈΡ Π²ΠΎΠ»Π½ Π΄Π°Π²Π»Π΅Π½ΠΈΡ. Π’ΠΎΠΏΠ»ΠΈΠ²ΠΎ ΠΏΠΎΠ΄Π°Π΅ΡΡΡ ΠΎΡ Common Rail ΡΠ΅ΡΠ΅Π· ΠΎΡΠ΄Π΅Π»ΡΠ½ΡΠΉ Π±Π»ΠΎΠΊ ΡΠΏΡΠ°Π²Π»Π΅Π½ΠΈΡ Π²ΠΏΡΡΡΠΊΠΎΠΌ Π΄Π»Ρ ΠΊΠ°ΠΆΠ΄ΠΎΠ³ΠΎ ΡΠΈΠ»ΠΈΠ½Π΄ΡΠ° Π΄Π²ΠΈΠ³Π°ΡΠ΅Π»Ρ ΠΊ ΡΡΠ°Π½Π΄Π°ΡΡΠ½ΡΠΌ ΠΊΠ»Π°ΠΏΠ°Π½Π°ΠΌ Π²ΠΏΡΡΡΠΊΠ° ΡΠΎΠΏΠ»ΠΈΠ²Π°.ΠΠ»ΠΎΠΊΠΈ ΡΠΏΡΠ°Π²Π»Π΅Π½ΠΈΡ ΡΠ΅Π³ΡΠ»ΠΈΡΡΡΡ Π²ΡΠ΅ΠΌΡ Π²ΠΏΡΡΡΠΊΠ° ΡΠΎΠΏΠ»ΠΈΠ²Π°, ΡΠ΅Π³ΡΠ»ΠΈΡΡΡΡ ΠΎΠ±ΡΠ΅ΠΌ Π²ΠΏΡΡΡΠΊΠΈΠ²Π°Π΅ΠΌΠΎΠ³ΠΎ ΡΠΎΠΏΠ»ΠΈΠ²Π° ΠΈ Π·Π°Π΄Π°ΡΡ ΡΠΎΡΠΌΡ ΡΡ Π΅ΠΌΡ Π²ΠΏΡΡΡΠΊΠ°. Π’ΡΠΈ ΠΊΠ»Π°ΠΏΠ°Π½Π° Π²ΠΏΡΡΡΠΊΠ° ΡΠΎΠΏΠ»ΠΈΠ²Π° Π² ΠΊΠ°ΠΆΠ΄ΠΎΠΉ ΠΊΡΡΡΠΊΠ΅ ΡΠΈΠ»ΠΈΠ½Π΄ΡΠ° ΡΠΏΡΠ°Π²Π»ΡΡΡΡΡ ΠΎΡΠ΄Π΅Π»ΡΠ½ΠΎ, ΠΏΠΎΡΡΠΎΠΌΡ ΠΈΡ ΠΌΠΎΠΆΠ½ΠΎ Π·Π°ΠΏΡΠΎΠ³ΡΠ°ΠΌΠΌΠΈΡΠΎΠ²Π°ΡΡ Π½Π° ΡΠ°Π±ΠΎΡΡ ΠΏΠΎ ΠΎΡΠ΄Π΅Π»ΡΠ½ΠΎΡΡΠΈ ΠΈΠ»ΠΈ Π² ΡΠ½ΠΈΡΠΎΠ½, Π΅ΡΠ»ΠΈ ΡΡΠΎ Π½Π΅ΠΎΠ±Ρ ΠΎΠ΄ΠΈΠΌΠΎ.
ΠΠΎΠ»ΡΡΠΎΠΉ ΠΌΠΎΡΡΠΊΠΎΠΉ Π·Π½Π°ΠΊ ΠΏΡΠΎΡΠ΅Π» 18 ΡΠ΅Π½ΡΡΠ±ΡΡ 2001 Π³ΠΎΠ΄Π°, ΠΊΠΎΠ³Π΄Π° ΡΡΠΏΠ΅ΡΠ½ΠΎ Π·Π°Π²Π΅ΡΡΠΈΠ»ΠΈΡΡ Ρ ΠΎΠ΄ΠΎΠ²ΡΠ΅ ΠΈΡΠΏΡΡΠ°Π½ΠΈΡ Π½ΠΎΠ²ΠΎΠ³ΠΎ Π±Π°Π»ΠΊΠ΅ΡΠ° GYPSUM CENTENNIAL Π΄Π΅Π΄Π²Π΅ΠΉΡΠΎΠΌ 47 950 ΡΠΎΠ½Π½. Π‘ΡΠ΄Π½ΠΎ ΠΏΡΠΈΠ²ΠΎΠ΄ΠΈΡΡΡ Π² Π΄Π²ΠΈΠΆΠ΅Π½ΠΈΠ΅ ΠΏΠ΅ΡΠ²ΡΠΌ Π² ΠΌΠΈΡΠ΅ ΡΠΈΡ ΠΎΡ ΠΎΠ΄Π½ΡΠΌ Π΄ΠΈΠ·Π΅Π»ΡΠ½ΡΠΌ Π΄Π²ΠΈΠ³Π°ΡΠ΅Π»Π΅ΠΌ Ρ ΡΠΈΡΡΠ΅ΠΌΠΎΠΉ Π²ΠΏΡΡΡΠΊΠ° Common-Rail: WΓ€rtsilΓ€ Sulzer 6RT-flex58T-B, ΡΠ°Π·Π²ΠΈΠ²Π°ΡΡΠΈΠΌ 11 275 ΠΊΠΡ ΠΏΡΠΈ 93 ΠΎΠ± / ΠΌΠΈΠ½.ΠΡΠΎΡ Π΄Π²ΠΈΠ³Π°ΡΠ΅Π»Ρ Π½Π΅ ΠΈΠΌΠ΅Π΅Ρ ΡΡΠ°Π½Π΄Π°ΡΡΠ½ΠΎΠ³ΠΎ ΡΠ°ΡΠΏΡΠ΅Π΄Π΅Π»ΠΈΡΠ΅Π»ΡΠ½ΠΎΠ³ΠΎ Π²Π°Π»Π° ΠΈ Π΅Π³ΠΎ Π·ΡΠ±ΡΠ°ΡΠΎΠΉ ββΠΏΠ΅ΡΠ΅Π΄Π°ΡΠΈ, ΡΠΎΠΏΠ»ΠΈΠ²Π½ΡΡ Π½Π°ΡΠΎΡΠΎΠ² Π²ΠΏΡΡΡΠΊΠ°, Π½Π°ΡΠΎΡΠΎΠ² ΠΏΡΠΈΠ²ΠΎΠ΄Π° Π²ΡΠΏΡΡΠΊΠ½ΡΡ ΠΊΠ»Π°ΠΏΠ°Π½ΠΎΠ² ΠΈ ΡΠ΅Π²Π΅ΡΡΠΈΠ²Π½ΡΡ ΡΠ΅ΡΠ²ΠΎΠ΄Π²ΠΈΠ³Π°ΡΠ΅Π»Π΅ΠΉ. ΠΠ½ ΠΎΡΠ½Π°ΡΠ΅Π½ ΡΠΈΡΡΠ΅ΠΌΠΎΠΉ Common Rail Π΄Π»Ρ Π²ΠΏΡΡΡΠΊΠ° ΡΠΎΠΏΠ»ΠΈΠ²Π° ΠΈ ΡΡΠ°Π±Π°ΡΡΠ²Π°Π½ΠΈΡ Π²ΡΠΏΡΡΠΊΠ½ΠΎΠ³ΠΎ ΠΊΠ»Π°ΠΏΠ°Π½Π°, Π° ΡΠ°ΠΊΠΆΠ΅ ΠΏΠΎΠ»Π½ΠΎΠ³ΠΎ ΡΠ»Π΅ΠΊΡΡΠΎΠ½Π½ΠΎΠ³ΠΎ ΡΠΏΡΠ°Π²Π»Π΅Π½ΠΈΡ ΡΡΠΈΠΌΠΈ ΡΡΠ½ΠΊΡΠΈΡΠΌΠΈ Π΄Π²ΠΈΠ³Π°ΡΠ΅Π»Ρ. ΠΠ΅ΡΠ²ΡΠΉ ΠΊΠΎΠΌΠΌΠ΅ΡΡΠ΅ΡΠΊΠΈΠΉ 4-ΡΠ°ΠΊΡΠ½ΡΠΉ Π΄Π²ΠΈΠ³Π°ΡΠ΅Π»Ρ Ρ ΡΠΈΡΡΠ΅ΠΌΠΎΠΉ Common Rail Π±ΡΠ» Π²Π²Π΅Π΄Π΅Π½ Π² ΡΠΊΡΠΏΠ»ΡΠ°ΡΠ°ΡΠΈΡ Π² Π½Π°ΡΠ°Π»Π΅ 2001 Π³ΠΎΠ΄Π° — ΡΡΠΎ WΓ€rtsilΓ€ 9L46D Π½Π° Π±ΠΎΡΡΡ ΠΊΡΡΠΈΠ·Π½ΠΎΠ³ΠΎ ΡΡΠ΄Π½Π° CARNIVAL SPIRIT.
4110803 Case IH 6.7L Cummins Common Rail Fuel System TS Performance Ag — ΠΠ°Π³Π°Π·ΠΈΠ½ TS Performance
ΠΠΎΠ΄ΡΠ»Ρ Π½Π°ΡΡΡΠΎΠΉΠΊΠΈTS Performance Agri-Power Π΄Π»Ρ Case IH 6.Π’ΠΎΠΏΠ»ΠΈΠ²Π½Π°Ρ ΡΠΈΡΡΠ΅ΠΌΠ° Common Rail 7L Cummins
Π‘Π΅ΡΠΈΡ Agri-Power — ΡΡΠΎ Π½ΠΎΠ²Π΅ΠΉΡΠ°Ρ ΠΈΠ½Π½ΠΎΠ²Π°ΡΠΈΡ TS Performance, ΠΊΠΎΡΠΎΡΠ°Ρ ΡΠΎΠ²ΠΌΠ΅ΡΡΠΈΠΌΠ° Ρ ΡΠΈΡΠΎΠΊΠΈΠΌ ΡΠΏΠ΅ΠΊΡΡΠΎΠΌ ΡΠ΅Π»ΡΡΠΊΠΎΡ ΠΎΠ·ΡΠΉΡΡΠ²Π΅Π½Π½ΡΡ ΠΏΡΠΈΠ»ΠΎΠΆΠ΅Π½ΠΈΠΉ, Π²ΠΊΠ»ΡΡΠ°Ρ 8.1L 02-05 20 ΡΠ΅ΡΠΈΠΈ John Deere, 06 30 ΡΠ΅ΡΠΈΠΈ 9.0L John Deere, 8,3-Π»ΠΈΡΡΠΎΠ²ΡΡ ΡΠΎΠΏΠ»ΠΈΠ²Π½ΡΡ ΡΠΈΡΡΠ΅ΠΌΡ CAPS CASE IH, Π’ΡΠ°ΠΊΡΠΎΡΡ Caterpillar C7 ΠΈ C9 Challenger ΠΈ ΡΡΡΠ±ΠΎΠ΄ΠΈΠ·Π΅Π»ΠΈ Common Rail CASE IH ΠΎΠ±ΡΠ΅ΠΌΠΎΠΌ 8,3 ΠΈ 9,0 Π». ΠΡΠΈ ΠΏΡΠΈΠ»ΠΎΠΆΠ΅Π½ΠΈΡ ΠΏΡΠΎΡΠ»ΠΈ Π΄ΠΈΠ½Π°ΠΌΠΎΠΌΠ΅ΡΡΠΈΡΠ΅ΡΠΊΠΈΠ΅ ΠΈΡΠΏΡΡΠ°Π½ΠΈΡ ΠΈ ΠΏΠΎΠΊΠ°Π·Π°Π»ΠΈ ΡΠ΄ΠΈΠ²ΠΈΡΠ΅Π»ΡΠ½ΠΎΠ΅ ΡΠ²Π΅Π»ΠΈΡΠ΅Π½ΠΈΠ΅ ΠΌΠΎΡΠ½ΠΎΡΡΠΈ Π½Π° 20% Π½Π° ΡΡΠ°ΠΊΡΠΎΡΠ°Ρ CASE IH ΠΈ Π½Π° 30% Π½Π° ΡΡΠ°ΠΊΡΠΎΡΠ°Ρ John Deere ΡΠ΅ΡΠΈΠΈ 20 ΠΈ Caterpillar C7 ΠΈ C9 Challenger.
ΠΡΠ»ΠΈ Π²Π°ΠΌ Π½ΡΠΆΠ½Π° ΡΠΊΠΎΠ½ΠΎΠΌΠΈΡ ΡΠΎΠΏΠ»ΠΈΠ²Π°, Π²Ρ Π±ΡΠ΄Π΅ΡΠ΅ ΠΏΠΎΡΠ°ΠΆΠ΅Π½Ρ ΡΠ΅Π·ΡΠ»ΡΡΠ°ΡΠ°ΠΌΠΈ. Π ΡΡΠ΅Π΄Π½Π΅ΠΌ ΡΠ΅ΡΠΈΡ Agri-Power ΡΠ½ΠΈΠ·ΠΈΡ ΡΠ°ΡΡ ΠΎΠ΄ ΡΠΎΠΏΠ»ΠΈΠ²Π° Π½Π° 20% Π² Π΄Π΅Π½Ρ.
ΠΠΎΠ³Π΄Π° Agri-Power ΡΡΡΠ°Π½ΠΎΠ²Π»Π΅Π½, ΠΎΠ½ ΡΠ²ΡΠ·ΡΠ²Π°Π΅ΡΡΡ Ρ Π²Π°ΡΠΈΠΌ ΡΡΠ°ΠΊΡΠΎΡΠΎΠΌ ΠΈΠ»ΠΈ ΠΎΠ±ΡΠ΅Π΄ΠΈΠ½ΡΠ΅Ρ ΠΠΠ£ Π΄Π»Ρ ΠΏΠΎΠ»ΡΡΠ΅Π½ΠΈΡ Π΄Π°Π½Π½ΡΡ ΠΎ ΡΠ°Π±ΠΎΡΠ΅ Π΄Π²ΠΈΠ³Π°ΡΠ΅Π»Π΅ΠΉ. Π‘ ΡΡΠΎΠΉ ΠΈΠ½ΡΠΎΡΠΌΠ°ΡΠΈΠ΅ΠΉ Agri-Power ΠΎΠ±Π΅ΡΠΏΠ΅ΡΠΈΡ ΠΏΠΎΠ²ΡΡΠ΅Π½Π½ΡΡ ΠΌΠΎΡΠ½ΠΎΡΡΡ Ρ ΡΠ»ΡΡΡΠ΅Π½Π½ΡΠΌΠΈ Ρ ΠΎΠ΄ΠΎΠ²ΡΠΌΠΈ ΠΊΠ°ΡΠ΅ΡΡΠ²Π°ΠΌΠΈ. ΠΡΠ° ΠΏΡΡΠΌΠ°Ρ ΡΠ²ΡΠ·Ρ Ρ ECM ΡΡΠ°ΠΊΡΠΎΡΠ° ΠΏΠΎΠ·Π²ΠΎΠ»ΡΠ΅Ρ Agri-Power ΡΠ°ΠΊΠΆΠ΅ ΡΠ²Π΅Π»ΠΈΡΠΈΡΡ ΡΠΊΠΎΠ½ΠΎΠΌΠΈΡ ΡΠΎΠΏΠ»ΠΈΠ²Π° ΠΈ Π²ΠΎΠ·ΠΌΠΎΠΆΠ½ΠΎΡΡΠΈ Π±ΡΠΊΡΠΈΡΠΎΠ²ΠΊΠΈ Π² Π»ΡΠ±ΡΡ ΡΠ΅Π»ΡΡΠΊΠΎΡ ΠΎΠ·ΡΠΉΡΡΠ²Π΅Π½Π½ΡΡ ΡΡΠ»ΠΎΠ²ΠΈΡΡ .
ΠΠ³ΡΠ΅Π³Π°Ρ ΡΠ΅ΡΠΈΠΈ Agri-Power ΠΏΡΠ΅Π΄ΡΡΠ°Π²Π»ΡΠ΅Ρ ΡΠΎΠ±ΠΎΠΉ ΠΏΠΎΠ»Π½ΠΎΡΡΡΡ ΠΏΠΎΠ΄ΠΊΠ»ΡΡΠ΅Π½Π½ΡΠΉ ΠΌΠΎΠ΄ΡΠ»Ρ Ρ Π²ΠΎΠ·ΠΌΠΎΠΆΠ½ΠΎΡΡΡΡ ΡΠ΅Π³ΡΠ»ΠΈΡΠΎΠ²ΠΊΠΈ ΠΈΠ· ΠΊΠ°Π±ΠΈΠ½Ρ. TS Performance ΠΏΠΎΠ΄Π½ΠΈΠΌΠ°Π΅Ρ Ρ Π°ΡΠ°ΠΊΡΠ΅ΡΠΈΡΡΠΈΠΊΠΈ Π΄ΠΈΠ·Π΅Π»ΡΠ½ΠΎΠ³ΠΎ Π΄Π²ΠΈΠ³Π°ΡΠ΅Π»Ρ Π½Π° Π±ΠΎΠ»Π΅Π΅ Π²ΡΡΠΎΠΊΠΈΠΉ ΡΡΠΎΠ²Π΅Π½Ρ Π½Π° ΡΡΠ½ΠΊΠ΅ Π³ΡΡΠ·ΠΎΠ²ΡΡ Π°Π²ΡΠΎΠΌΠΎΠ±ΠΈΠ»Π΅ΠΉ ΠΈ ΠΏΡΠΎΠΈΠ·Π²ΠΎΠ΄ΠΈΡ ΠΊΠ°ΡΠ΅ΡΡΠ²Π΅Π½Π½ΡΡ ΠΏΡΠΎΠ΄ΡΠΊΡΠΈΡ ΡΠΆΠ΅ Π±ΠΎΠ»Π΅Π΅ 7 Π»Π΅Ρ. Π‘Π΅ΡΠΈΡ Agri-Power — ΠΏΠ΅ΡΠ²Π°Ρ ΠΈΠ· ΠΌΠ½ΠΎΠ³ΠΈΡ Π΄ΡΡΠ³ΠΈΡ ΡΠ΅Π»ΡΡΠΊΠΎΡ ΠΎΠ·ΡΠΉΡΡΠ²Π΅Π½Π½ΡΡ ΠΏΡΠΈΠ»ΠΎΠΆΠ΅Π½ΠΈΠΉ, ΡΠ°Π·ΡΠ°Π±ΠΎΡΠ°Π½Π½ΡΡ TS Performance.
Π£Π²Π΅Π»ΠΈΡΠ΅Π½ΠΈΠ΅ Π΄ΠΎΠΏΠΎΠ»Π½ΠΈΡΠ΅Π»ΡΠ½ΠΎΠΉ ΠΌΠΎΡΠ½ΠΎΡΡΠΈ
- ΠΠΎ 30% Π΄Π»Ρ ΠΏΡΠΈΠ»ΠΎΠΆΠ΅Π½ΠΈΠΉ Case IH
- Π£Π²Π΅Π»ΠΈΡΠ΅Π½ΠΈΠ΅ Π½Π° 30% Π΄Π»Ρ ΠΌΠ°ΡΠΈΠ½ John Deere ΠΈ Caterpillar Challenger ΡΠ΅ΡΠΈΠΈ 20.
ΠΠΎΠ½ΠΈΠΆΠ΅Π½Π½ΡΠΉ ΡΠ°ΡΡ ΠΎΠ΄ ΡΠΎΠΏΠ»ΠΈΠ²Π°
- Π ΡΡΠ΅Π΄Π½Π΅ΠΌ ΡΠ΅ΡΠΈΡ Agri-Power ΡΠ½ΠΈΠ·ΠΈΡ ΡΠ°ΡΡ ΠΎΠ΄ ΡΠΎΠΏΠ»ΠΈΠ²Π° Π½Π° 20% Π² Π΄Π΅Π½Ρ!
ΠΡΠΎΡΡΠ°Ρ ΡΡΡΠ°Π½ΠΎΠ²ΠΊΠ°
- ΠΠ³ΡΠ΅Π³Π°ΡΡ ΡΠ΅ΡΠΈΠΈ Agri-Power ΠΏΠΎΠ»Π½ΠΎΡΡΡΡ ΠΏΠΎΠ΄ΠΊΠ»ΡΡΠ΅Π½Ρ ΠΊ ΡΠ°Π±ΠΎΡΠ΅ ΠΈ ΠΈΠΌΠ΅ΡΡ Π²ΠΎΠ·ΠΌΠΎΠΆΠ½ΠΎΡΡΡ ΡΠ΅Π³ΡΠ»ΠΈΡΠΎΠ²ΠΊΠΈ ΠΈΠ· ΠΊΠ°Π±ΠΈΠ½Ρ!
Π³ΠΎΠ΄ — ΡΠ΅Π»ΡΡΠΊΠΎΠ΅ Ρ ΠΎΠ·ΡΠΉΡΡΠ²ΠΎ, Π³ΠΎΠ΄ — Agric-make-case-ih, Π³ΠΎΠ΄ — Agric-make-case-ih-model-cummins, Π³ΠΎΠ΄ — Agric-make-case-ih-model-cummins-engine- 6-7l, Π³ΠΎΠ΄ — Agric-make-mccormick, Π³ΠΎΠ΄ — Agric-make-mccormick-model-cummins, Π³ΠΎΠ΄ — Agric-make-mccormick-model-cummins-engine-6-7l, Π³ΠΎΠ΄ — ΡΠ΅Π»ΡΡΠΊΠΎΠ΅ Ρ ΠΎΠ·ΡΠΉΡΡΠ²ΠΎ- make-new-holland, Π³ΠΎΠ΄ — ΡΠ΅Π»ΡΡΠΊΠΎΠ΅ Ρ ΠΎΠ·ΡΠΉΡΡΠ²ΠΎ-make-new-holland-model-cummins, Π³ΠΎΠ΄ — Agric-make-new-holland-model-cummins-engine-6-7l
Caterpillar Common Rail — Π‘ΡΠ΄ΠΎΠ²ΡΠ΅ ΡΠΈΠ»ΠΎΠ²ΡΠ΅ ΡΡΡΠ°Π½ΠΎΠ²ΠΊΠΈ Caterpillar — ΠΠ°ΡΠ°Π»ΠΎΠ³ΠΈ Π² ΡΠΎΡΠΌΠ°ΡΠ΅ PDF | ΠΠΎΠΊΡΠΌΠ΅Π½ΡΠ°ΡΠΈΡ
Cat Common Rail — ΠΡΠ΅ΠΈΠΌΡΡΠ΅ΡΡΠ²Π° ΠΠ»Π°Π³ΠΎΠ΄Π°ΡΡ ΡΠΈΡΡΠ΅ΠΌΠ΅ Cat Common Rail Π΄Π°Π²Π»Π΅Π½ΠΈΠ΅ Π²ΠΏΡΡΡΠΊΠ° Π½Π΅ Π·Π°Π²ΠΈΡΠΈΡ ΠΎΡ Π½Π°Π³ΡΡΠ·ΠΊΠΈ ΠΈ ΡΠΊΠΎΡΠΎΡΡΠΈ.ΠΡΠΏΠΎΠ»ΡΠ·ΡΡ ΠΊΠ°ΡΡΡ Π²ΠΏΡΡΡΠΊΠ°, Ρ Π°ΡΠ°ΠΊΡΠ΅ΡΠΈΡΡΠΈΠΊΠΈ Π²ΠΏΡΡΡΠΊΠ° ΠΎΠΏΡΠΈΠΌΠΈΠ·ΠΈΡΡΡΡΡΡ Π΄Π»Ρ ΠΊΠ°ΠΆΠ΄ΠΎΠΉ ΡΠ°Π±ΠΎΡΠ΅ΠΉ ΡΠΎΡΠΊΠΈ Π΄Π²ΠΈΠ³Π°ΡΠ΅Π»Ρ. Π Π·ΠΎΠ½Π°Ρ , ΠΎΡΠΎΠ±ΠΎ ΡΡΠ²ΡΡΠ²ΠΈΡΠ΅Π»ΡΠ½ΡΡ ΠΊ Π²ΡΠ±ΡΠΎΡΠ°ΠΌ, Π²ΡΠ±ΡΠΎΡΡ ΡΠ°ΠΆΠΈ ΠΏΡΠΈ Π½ΠΈΠ·ΠΊΠΎΠΉ Π½Π°Π³ΡΡΠ·ΠΊΠ΅ Π½Π° Π΄Π²ΠΈΠ³Π°ΡΠ΅Π»Ρ ΠΎΡΡΠ°ΡΡΡΡ Π·Π½Π°ΡΠΈΡΠ΅Π»ΡΠ½ΠΎ Π½ΠΈΠΆΠ΅ ΠΏΡΠ΅Π΄Π΅Π»Π° Π²ΠΈΠ΄ΠΈΠΌΠΎΡΡΠΈ. ΠΡΠΎΠΌΠ΅ ΡΠΎΠ³ΠΎ, ΠΏΡΠΈ Π½ΠΎΡΠΌΠ°Π»ΡΠ½ΠΎΠΉ Π½Π°Π³ΡΡΠ·ΠΊΠ΅ Π²ΡΠ±ΡΠΎΡΡ N0X ΠΌΠΎΠ³ΡΡ Π±ΡΡΡ ΡΠΎΠΊΡΠ°ΡΠ΅Π½Ρ Π±Π΅Π· ΡΡΠ΅ΡΠ±Π° Π΄Π»Ρ ΡΠ°ΡΡ ΠΎΠ΄Π° ΡΠΎΠΏΠ»ΠΈΠ²Π°. Π Π·Π°Π²ΠΈΡΠΈΠΌΠΎΡΡΠΈ ΠΎΡ ΠΎΠ±Π»Π°ΡΡΠΈ ΠΏΡΠΈΠΌΠ΅Π½Π΅Π½ΠΈΡ, Π° ΡΠ°ΠΊΠΆΠ΅ ΡΡΠ»ΠΎΠ²ΠΈΠΉ ΡΠΊΡΠΏΠ»ΡΠ°ΡΠ°ΡΠΈΠΈ Π΄Π²ΠΈΠ³Π°ΡΠ΅Π»ΠΈ, ΠΎΡΠ½Π°ΡΠ΅Π½Π½ΡΠ΅ ΡΠΎΠΏΠ»ΠΈΠ²Π½ΠΎΠΉ ΡΠΈΡΡΠ΅ΠΌΠΎΠΉ Cat Common Rail, ΠΌΠΎΠ³ΡΡ ΠΏΠΎΠ»ΠΎΠΆΠΈΡΠ΅Π»ΡΠ½ΠΎ Π²Π»ΠΈΡΡΡ Π½Π° ΠΏΠ΅ΡΠ΅Ρ ΠΎΠ΄Π½ΡΠ΅ Ρ Π°ΡΠ°ΠΊΡΠ΅ΡΠΈΡΡΠΈΠΊΠΈ.Π ΡΠ΅Π»ΠΎΠΌ ΡΠΎΠΏΠ»ΠΈΠ²Π½Π°Ρ ΡΠΈΡΡΠ΅ΠΌΠ° Cat Common Rail ΠΎΠ±Π΅ΡΠΏΠ΅ΡΠΈΠ²Π°Π΅Ρ ΡΠ°Π±ΠΎΡΡ ΡΡΠ΄Π½Π° Π±Π΅Π· Π²ΠΈΠ΄ΠΈΠΌΠΎΠΉ ΡΠ°ΠΆΠΈ Π²ΠΎ Π²ΡΠ΅ΠΌ ΡΠ°Π±ΠΎΡΠ΅ΠΌ Π΄ΠΈΠ°ΠΏΠ°Π·ΠΎΠ½Π΅. ΠΡΠΎΠΌΠ΅ ΡΠΎΠ³ΠΎ, ΡΠΎΠΏΠ»ΠΈΠ²Π½Π°Ρ ΡΠΈΡΡΠ΅ΠΌΠ° Π΄ΠΎΠΏΡΡΠΊΠ°Π΅Ρ ΠΌΠ½ΠΎΠ³ΠΎΠΊΡΠ°ΡΠ½ΡΠΉ Π²ΠΏΡΡΡΠΊ. ΠΠ½ΠΎΠ³ΠΎΠΊΡΠ°ΡΠ½ΡΠΉ Π²ΠΏΡΡΡΠΊ ΠΎΠ±Π΅ΡΠΏΠ΅ΡΠΈΠ²Π°Π΅Ρ ΠΎΠΏΡΠΈΠΌΠ°Π»ΡΠ½ΠΎΠ΅ ΡΠ³ΠΎΡΠ°Π½ΠΈΠ΅ ΠΈ Π½ΠΈΠ·ΠΊΠΈΠ΅ Π²ΡΠ±ΡΠΎΡΡ ΠΏΡΠΈ Π»ΡΠ±ΡΡ Π½Π°Π³ΡΡΠ·ΠΊΠ°Ρ . ΠΡΠΎΠ±Π΅Π½Π½ΠΎΡΡΡΡ ΡΠΈΡΡΠ΅ΠΌΡ Cat Common Rail ΡΠ²Π»ΡΠ΅ΡΡΡ ΠΈΡΠΏΠΎΠ»ΡΠ·ΠΎΠ²Π°Π½ΠΈΠ΅ ΡΠΎΠΏΠ»ΠΈΠ²Π° (Π±ΡΠ΄Ρ ΡΠΎ ΠΌΠ°Π·ΡΡ, ΡΡΠ΄ΠΎΠ²ΠΎΠ΅ Π΄ΠΈΠ·Π΅Π»ΡΠ½ΠΎΠ΅ ΡΠΎΠΏΠ»ΠΈΠ²ΠΎ ΠΈΠ»ΠΈ Π΄ΠΈΠ·Π΅Π»ΡΠ½ΠΎΠ΅ ΡΠΎΠΏΠ»ΠΈΠ²ΠΎ) Π² ΠΊΠ°ΡΠ΅ΡΡΠ²Π΅ ΡΠΏΡΠ°Π²Π»ΡΡΡΠ΅ΠΉ ΠΆΠΈΠ΄ΠΊΠΎΡΡΠΈ Π΄Π»Ρ ΡΠΎΡΡΡΠ½ΠΊΠΈ, ΡΡΠΎ ΠΏΠΎΠ·Π²ΠΎΠ»ΡΠ΅Ρ ΠΈΠ·Π±Π΅ΠΆΠ°ΡΡ Π΄ΠΎΠΏΠΎΠ»Π½ΠΈΡΠ΅Π»ΡΠ½ΠΎΠΉ ΡΠ»ΠΎΠΆΠ½ΠΎΡΡΠΈ, ΡΠ²ΡΠ·Π°Π½Π½ΠΎΠΉ Ρ ΠΎΡΠ΄Π΅Π»ΡΠ½ΠΎΠΉ ΡΠΈΡΡΠ΅ΠΌΠΎΠΉ ΡΠΏΡΠ°Π²Π»ΡΡΡΠ΅ΠΉ ΠΆΠΈΠ΄ΠΊΠΎΡΡΠΈ.ΠΠΎ Π²ΡΠ΅ΠΌΡ ΡΠ°Π·ΡΠ°Π±ΠΎΡΠΊΠΈ ΠΎΡΠΎΠ±ΠΎΠ΅ Π²Π½ΠΈΠΌΠ°Π½ΠΈΠ΅ ΡΠ΄Π΅Π»ΡΠ»ΠΎΡΡ ΠΌΠΎΠ΄Π΅ΡΠ½ΠΈΠ·Π°ΡΠΈΠΈ Π²ΡΠ΅ΠΉ ΡΠΈΡΡΠ΅ΠΌΡ. Π ΡΠ΅Π·ΡΠ»ΡΡΠ°ΡΠ΅ ΡΠΎΠΏΠ»ΠΈΠ²Π½Π°Ρ ΡΠΈΡΡΠ΅ΠΌΠ° Cat Common Rail ΠΌΠΎΠΆΠ΅Ρ Π±ΡΡΡ ΡΡΡΠ°Π½ΠΎΠ²Π»Π΅Π½Π° ββΠ½Π° ΡΡΡΠ΅ΡΡΠ²ΡΡΡΠΈΠ΅ Π΄Π²ΠΈΠ³Π°ΡΠ΅Π»ΠΈ M32C. ΠΡΠΎ ΠΎΠ·Π½Π°ΡΠ°Π΅Ρ ΠΏΠΎΠ²ΡΡΠ΅Π½ΠΈΠ΅ ΡΠ΅Π½Π½ΠΎΡΡΠΈ Π΄Π»Ρ ΠΊΠ»ΠΈΠ΅Π½ΡΠΎΠ² Π΄Π»Ρ Π΄ΠΎΡΡΠΈΠΆΠ΅Π½ΠΈΡ Π±ΡΠ΄ΡΡΠΈΡ ΡΠΊΠΎΠ»ΠΎΠ³ΠΈΡΠ΅ΡΠΊΠΈΡ Π½ΠΎΡΠΌ. ΠΠ½Π°ΡΠΈΡΠ΅Π»ΡΠ½ΠΎΠ΅ ΡΠ½ΠΈΠΆΠ΅Π½ΠΈΠ΅ ΡΠ΄Π΅Π»ΡΠ½ΠΎΠΉ β ΡΠ΄Π΅Π»ΡΠ½ΠΎΠΉ ΠΌΠΎΡΠ½ΠΎΡΡΠΈ Π³Π»Π°Π²Π½ΠΎΠ³ΠΎ ΡΠΈΠ»ΠΎΠ²ΠΎΠ³ΠΎ Π΄Π²ΠΈΠ³Π°ΡΠ΅Π»Ρ M 32 C Caterpillar Marine Power Systems Caterpillar Marine Power Systems Caterpillar Motoren GmbH & Co.KG ΠΠ²ΡΠΎΠΏΠ°, ΠΡΡΠΈΠΊΠ°, ΠΠ»ΠΈΠΆΠ½ΠΈΠΉ ΠΠΎΡΡΠΎΠΊ Caterpillar Marine Power Systems Caterpillar Motoren GmbH & Co.KG Π’ΠΎΡΠ³ΠΎΠ²ΡΠΉ ΠΏΠ°ΡΠΊ ΠΠΈΡΠ°ΠΌΠ°Ρ ΠΠ·ΠΈΠ°ΡΡΠΊΠΎ-Π’ΠΈΡ ΠΎΠΎΠΊΠ΅Π°Π½ΡΠΊΠΈΠΉ ΡΠ΅Π³ΠΈΠΎΠ½ Caterpillar Marine Trading 25 / F, Caterpillar Marine Center 1319, Yan’an West Road Caterpillar Marine Asia ΠΠ»Ρ ΠΏΠΎΠ»ΡΡΠ΅Π½ΠΈΡ Π΄ΠΎΠΏΠΎΠ»Π½ΠΈΡΠ΅Π»ΡΠ½ΠΎΠΉ ΠΈΠ½ΡΠΎΡΠΌΠ°ΡΠΈΠΈ ΠΏΠΎΡΠ΅ΡΠΈΡΠ΅ Π½Π°Ρ Π²Π΅Π±-ΡΠ°ΠΉΡ: ΠΠΎΠ·ΠΌΠΎΠΆΠ½Ρ ΠΈΠ·ΠΌΠ΅Π½Π΅Π½ΠΈΡ Π±Π΅Π· ΠΏΡΠ΅Π΄Π²Π°ΡΠΈΡΠ΅Π»ΡΠ½ΠΎΠ³ΠΎ ΡΠ²Π΅Π΄ΠΎΠΌΠ»Π΅Π½ΠΈΡ. Β© Caterpillar, 2011 Π³. ΠΡΠ΅ ΠΏΡΠ°Π²Π° Π·Π°ΡΠΈΡΠ΅Π½Ρ. ΠΡΠΏΠ΅ΡΠ°ΡΠ°Π½ΠΎ Π² ΠΠ΅ΡΠΌΠ°Π½ΠΈΠΈ. CAT, CATERPILLAR, ΡΠΎΠΎΡΠ²Π΅ΡΡΡΠ²ΡΡΡΠΈΠ΅ Π»ΠΎΠ³ΠΎΡΠΈΠΏΡ, ACERT, ADEM, Β«Caterpillar YellowΒ» ΠΈ ΡΠΈΡΠΌΠ΅Π½Π½ΡΠΉ ΡΡΠΈΠ»Ρ POWER EDGE, Π° ΡΠ°ΠΊΠΆΠ΅ ΠΈΡΠΏΠΎΠ»ΡΠ·ΡΠ΅ΠΌΡΠΉ Π·Π΄Π΅ΡΡ ΡΠΈΡΠΌΠ΅Π½Π½ΡΠΉ ΡΡΠΈΠ»Ρ ΡΠ²Π»ΡΡΡΡΡ ΡΠΎΠ²Π°ΡΠ½ΡΠΌΠΈ Π·Π½Π°ΠΊΠ°ΠΌΠΈ ΠΊΠΎΠΌΠΏΠ°Π½ΠΈΠΈ Caterpillar ΠΈ Π½Π΅ ΠΌΠΎΠ³ΡΡ ΠΈΡΠΏΠΎΠ»ΡΠ·ΠΎΠ²Π°ΡΡΡΡ Π±Π΅Π· ΡΠ°Π·ΡΠ΅ΡΠ΅Π½ΠΈΡ.



