✅ Система тормозов прицепа КАМАЗ
Тормозная система прицепа и полуприцепов КамАЗ. Пневмопривод.
Тормозная система прицепа и полуприцепов автомобиля КамАЗ
Прицеп (полуприцеп) оборудован рабочим и стояночным тормозами, а также электромагнитным клапаном, который при включении вспомогательного тормоза тягача подает сжатый воздух в тормозные камеры прицепа (полуприцепа).
Тормозные механизмы, установленные на всех колесах прицепа (полуприцепа), унифицированы с тормозными механизмами автомобилей и являются общими для рабочего и стояночного тормозов.
Тормозные механизмы приводятся в действие с помощью тормозных камер, устройство которых аналогично устройству тормозных камер передней оси автомобилей.
Пневмопривод
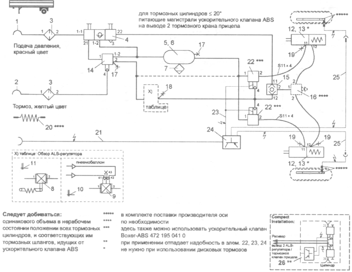
Принципиальная схема пневмопривода прицепа и полуприцепов автомобиля КамАЗ изображена на рис. 124. Пневмопривод комбинированный, состоит из одно- и двухпроводного приводов тормозных механизмов колес.
Сжатый воздух через соединительные головки 2 типа «Палм» или головку 1 типа Б и магистральные фильтры 3 поступает в соединительную магистраль (при однопроводном приводе) или в питающую магистраль (при двухпроводном приводе). Пройдя через двухмагистральный перепускной клапан-ограничитель 4, сжатый воздух направляется к крану растормаживания 5, а затем к выводу воздухораспределителя 6, который управляет подачей воздуха из баллона 8 в тормозные камеры 11. Воздухораспределитель соединен трубопроводом с электромагнитным клапаном 13, который управляет подачей сжатого воздуха в тормозные камеры прицепа при включении вспомогательного тормоза тягача.
Количество подаваемого в тормозные камеры воздуха регулируется автоматическим регулятором 10 тормозных сил в зависимости от нагрузки прицепа (полуприцепа). Регулятор тормозных сил прицепа унифицирован с регулятором автомобиля.
Для проверки давления в пневмосистеме прицепа, а также для отбора воздуха в различных точках системы установлены клапаны 12 контрольного вывода.
В воздушном баллоне имеется кран 7 слива конденсата.
При заполнении тормозной системы тягача сжатый воздух из воздушного баллона 24 (см. рис. 98) контура привода стояночного и запасного тормозов поступает к клапану 31 управления тормозами прицепа с двухпроводным приводом, а через одинарный защитный клапан 33 — к клапану 32 управления тормозами прицепа с однопроводным приводом, откуда через разобщительный кран 34 и соединительную головку 36 — в соединительную магистраль прицепа. Одновременно воздух от клапана 33 подается к разобщительному крану питающей магистрали прицепа. При движении автомобиля КамАЗ в тормозной (управляющей) магистрали прицепа давление отсутствует.
При торможении тягача из вывода клапана 31 сжатый воздух поступает в тормозную (управляющую) магистраль двухпроводного привода тормозов прицепа и к клапану 32, который, срабатывая, выпускает сжатый воздух в атмосферу из соединительной магистрали через атмосферный вывод.
При этом замыкаются контакты пневмоэлектрического датчика 13 сигнала торможения.
При однопроводном приводе воздух из баллона 8 (см. рис. 124) через воздухораспределитель 6, электромагнитный клапан 13, автоматический регулятор 10 тормозных сил поступает в тормозные камеры. При оттормаживании тормозные камеры прицепа сообщаются с атмосферой, сжатый воздух из ресивера тягача по соединительной магистрали через двухмагистральный клапан 4 и воздухораспределитель 6 поступает в баллон 8.
При двухпроводном приводе сжатый воздух из баллона 8 тягача по управляющей магистрали поступает в воздухораспределитель 6, который сообщает баллон прицепа через электромагнитный клапан 13, автоматический регулятор тормозных сил 10 с тормозными камерами прицепа, и происходит торможение. Одновременно по питающей магистрали через двухмагистральный клапан 4 и воздухораспределитель 6 сжатый воздух от баллона тягача поступает в баллон прицепа (происходит наполнение баллона).
При оттормаживании тормозные камеры и управляющая магистраль прицепа соединяются с атмосферой.
В случае обрыва соединительных шлангов между тягачом и прицепом клапан 33 (см. рис. 98) отключает пневмосистему тягача, сохраняя в ней необходимый для торможения тягача запас сжатого воздуха. При этом прицеп самозатормаживается.
Назначение Камаза 5511: описание, применение
Камаз 5511 — модель самосвала, выпускавшаяся Камским автомобильным заводом с 1977 года по 1990 год. При этом характерно, что в Набережных Челнах, непосредственно на заводе, монтировалось само шасси, а самосвальная установка собиралась уже в Нижнекамске. Обогрев платформы производился выхлопными газами, а сам автомобиль относится к самосвалам с задним типом выгрузки.
|
Заглавная страница
КАТЕГОРИИ: Археология ТОП 10 на сайте Приготовление дезинфицирующих растворов различной концентрации Техника нижней прямой подачи мяча. Франко-прусская война (причины и последствия) Организация работы процедурного кабинета Смысловое и механическое запоминание, их место и роль в усвоении знаний Коммуникативные барьеры и пути их преодоления Обработка изделий медицинского назначения многократного применения Образцы текста публицистического стиля Четыре типа изменения баланса Задачи с ответами для Всероссийской олимпиады по праву Мы поможем в написании ваших работ! ЗНАЕТЕ ЛИ ВЫ? Влияние общества на человека Приготовление дезинфицирующих растворов различной концентрации Практические работы по географии для 6 класса Организация работы процедурного кабинета Изменения в неживой природе осенью Уборка процедурного кабинета Сольфеджио. Балочные системы. Определение реакций опор и моментов защемления |
⇐ ПредыдущаяСтр 44 из 46Следующая ⇒
Тормозная система автомобиля КамАЗ – 5320 имеет пять контуров (рис. 22.10): 1) рабочая 2) стояночная 3) запасная 4) вспомогательная 5) контур быстрого растормаживания Стояночная и запасная тормозные системы обеспечивают только торможение задних колёс. Вспомогательная – снижает скорость до 30 км/ч. (горный тормоз).
Контур I привода рабочих тормозных механизмов колес переднего моста и прицепа включает часть тройного защитного клапана 17, ресивер 24 объемом 20 л с краном 19 слива конденсата, часть двухстрелочного манометра 5, нижнюю секцию двухсекционного тормозного крана 16, клапан 8 ограничения давления, клапан 7 контрольного вывода, тормозные камеры 1 передних колес, трубопроводы от нижней секции двухсекционного тормозного крана 16 к нижней секции клапана Контур II привода рабочих тормозных механизмов колес задней тележки и прицепа включает часть тройного защитного клапана 17, ресиверы 22 общим объемом 40 л, часть двухстрелочного манометра 5, верхнюю секцию двухсекционного тормозного крана 16, автоматический регулятор 30 тормозных сил, четыре тормозных камеры 26 колес задней тележки, клапан 7 контрольного вывода, верхнюю секцию клапана 31 управления тормозными механизмами прицепа с двухпроводным приводом, далее, те же узлы привода прицепа, что были перечислены в первом контуре, воздухопроводы и шланги между всеми перечисленными элементами. Контур III привода тормозных механизмов стояночной и запасной тормозных систем тягача и прицепа, а также питания комбинированного привода тормозных механизмов прицепа включает часть двойного защитного клапана 13, два ресивера 25 общим объемом 40 л, клапан 7 контрольного вывода, кран 2 управления стояночной и запасной тормозными системами, ускорительный клапан 29, часть двухмагистрального перепускного клапана 32, четыре пружинных энергоаккумулятора 28, трубопроводы и шланги между названными узлами; трубопровод от крана стояночного и запасного тормозных механизмов к средней секции клапана 31 управления тормозными механизмами прицепа с двухпроводным приводом, ресивер 25 к одинарному защитному клапану 35, к клапану 34 управления тормозными механизмами с однопроводным приводом и разобщительным клапаном 37, соединительным головкам 38 и 39 (головка ![]() Контур IV привода вспомогательной тормозной системы и питания потребителей включает конденсационный ресивер 20, часть двойного защитного клапана 13, два цилиндра 23 привода заслонки вспомогательной тормозной системы, трубопроводы и шланги между перечисленными приборами. От этого же контура сжатый воздух поступает к дополнительным потребителям (стеклоочистители, ппенмо — гидравлический усилитель сцепления и др.). Контур V привода системы аварийного растормаживания тормозных механизмов стояночной тормозной системы включает: часть тройного защитного клапана 17, кран 3 системы аварийного растормаживания, часть перепускного клапана 32, воздушные ресиверы 22 и 24, воздухопроводы и шланги между перечисленными приборами. Рис. 22.10. Тормозной пневмопривод автомобиля КамАЗ-5320: 1—тормозные камеры передних колес; 2—кран управления стояночной и запасной тормозными системами; 3—кран аварийного растормаживания стояночного тормозного механизма; 4—кран вспомогательной тормозной системы; 5—двухстрелочный манометр; 6—контрольные лампы и звуковой сигнал; 7—клапаны контрольного вывода; 8—клапан ограничения давления; 9—компрессор; 10—пневмоцилиндр привода рычага останова двигателя; 11—регулятор давления; 12—предохранитель от замерзания; 13—двойной защитный клапан; 14— датчик включения электромагнитного клапана тормозного механизма прицепа; 15—аккумуляторные батареи; 16—двухсекционный тормозной кран; 17— тройной защитный клапан; /8—датчик падения давления в ресивере; 19—краны слива конденсата; задней тележки; 27—датчик включения контрольной лампы стояночной тормозной системы; 28—энергоаккумуляторы; 29—ускорительный клапан; 30—автоматический регулятор тормозных сил; 31—клапан управления тормозными механизмами прицепа с двухпроводным приводом; 32—двухмагистральный клапан; 33—датчик включения сигнала торможения; 34—клапан управления тормозными механизмами прицепа с однопроводным приводом; 35—одинарный защитный клапан; 36—задние фонари>^7—разобщительные краны; 38 и 39—соединительные головки соответственно типа А и типа «Палм»
Тормозные камерыслужат для приведения в действие тормозных механизмов колес. Рис. 22.12. Тормозные камеры автомобилей семейства КамАЗ: а—типа 24; б—типа 20 с энергоаккумулятором; в—схема работы камеры при отсутствии торможения; г—схема работы камеры при торможении рабочим тормозным механизмом; д—схема работы камеры при торможении запасным и стояночным тормозными механизмами; е—схема работы камеры при механическом растормаживании тормозных механизмов; 1—шток; 2—корпус; 3—крышка корпуса; 4—штуцер; 5—мембрана; 6 и 14—пружины; 7—вилка; 8-диск; 9—фланец цилиндра; 10—подпятник; 11—цилиндр; 12—поршень; 13—уплотнитель поршня; 15—винт; 16—упорная шайба; 17— дренажная трубка; 18—толкатель; 19—подшипник; 20—колпачковая гайка Регулятор давления сжатого воздуха, поступающего от компрессора (рис. При давлении в системе менее 700 кПа воздух из компрессора поступает в вывод 1 регулятора, проходит через фильтр 2 в кольцевой канал 8 и через обратный клапан 9 в пневмосистему. Часть воздуха одновременно через канал 7 поступает в полость А под поршень 6, уравновешенный пружиной 5. Выпускной клапан 4, соединяющий полость Б над разгрузочным поршнем 12 с атмосферой через вывод 11, открыт, а впускной клапан 10, через который сжатый воздух поступает в полость Б, под действием пружины закрыт, так же как и разгрузочный клапан 1 (рис. 22.13, а).
Рис. 22.13. Регулятор давления: а—схема работы при давлении в системе менее 700 кПа; б—схема работы при давлении в системе 700.
Предохранитель от замерзанияиспарительного типа служит для защиты трубопроводов и приборов пневмопривода от замерзания конденсата. В стакан 2 (рис. 22.14) в зависимости от его вместимости заливается 200 или 1000 см3 этилового спирта. С помощью штока 10 с рукояткой предохранитель может быть подключен к пневмосистеме при температуре ниже 5 °С или отключен при температуре выше 5 °С.
Рис. 22.14. Предохранитель от замерзания: 1- пружина фитиля; 2—стакан; 3—фитиль; 4 и 9— уплотнительные кольца; 5—жиклер; 6—пробка с уплотнительным кольцом; 7—крышка; 8—запирающий штифт; 10—шток с рукояткой
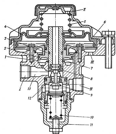
Двойной защитный клапан(рис. 22.15, а) служит для распределения поступающего из компрессора сжатого воздуха по двум контурам и поддержания давления водном контуре при повреждении другого. Сжатый воздух из компрессора, пройдя регулятор давления и предохранитель от замерзания, через вывод /// поступает н центральную полость. Затем он, отжав клапаны 7 и 9, через вывод / проходит и контур вспомогательной тормозной системы, а через вывод //— в контур стояночной и запасной тормозных систем тягача и прицепа. Однако если давление в баллонах будет достигать значения, при котором регулятор давления отключает пневмосистему от компрессора, то клапаны 7 и 9 закроются. Тройной защитный клапан(рис. 22.15, б) распределяет воздух, поступающий из компрессора, по трем контурам и при повреждении одного;’, из них сохраняет давление в исправных контурах. Сжатый воздух из компрессора через вывод /// поступает в полости А и Б и при возрастании давления до 520 кПа открывает клапаны 15 и 24, преодолевая сопротивление пружин 17 и 21 и прогибая мембраны, поступает через выводы IV и V соответственно в контуры рабочих тормозных механизмов колес переднего моста и прицепа, колес задней тележки и прицепа. В это же время сжатый воздух открывает перепускные клапаны 25 и 26, поступает в полость В и при давлении 510 кПа, открыв клапан 27, проходит через вывод VI в контур системы растормаживания. Двухсекционный тормозной кран(рис. 22.16) служит для управления механизмами рабочей тормозной системы автомобиля и комбинированным приводом тормозных механизмов прицепа при наличии раздельного привода к тормозным механизмам передних и задних колес. При торможении усилие от тормозной педали передается через упругий элемент 4 крана на ступенчатый поршень 3,который, перемещаясь вниз, закрывает выпускное отверстие клапана 2, разобщая вывод // с атмосферой. При движении поршня 3 вниз обеспечивается доступ сжатому воздуху из вывода /// к выводу // и далее к тормозным камерам задних колес (рис. 6.6, б). Действие сжатого воздуха и пружины 6 на поршень 3 снизу уравновешивает силу нажатия на педаль. Ручной тормозной краннеобходим (рис. 22.17) для управления пружинными энергоаккумуляторами привода стояночной и запасной тормозных систем. Он управляет пневматическими механизмами, работающими при выпуске сжатого воздуха.
Рис. 22.15. Защитные клапаны: а—двойной; б—тройной; 1—защитный чехол; 2 и 3—уплотнительные кольца; 4—упорное кольцо; 5 -упорный поршень; 6—пружина; 7 и 9—плоские клапаны; 8—центральный поршень; 10—крышка; 11 — регулировочные шайбы; 12 — пробка с дренажным отверстием; 13—корпус; 14—колпак; 15, 24, 27 — клапаны; 16, 22, и 29—опорные диски; 17, 21 и 10 -пружины; 18—заглушка; 19—регулировочный пинт; 20, 23 и 28—мембраны; 25 и 26—перепуск- ные клапаны; А, Б и В— полости; /- выпод в контур вспомогательной тормозной системы; //- вывод в контур стояночной и запасной тормозных систем тягача и прицепа; /// — вывод к компрессору; IV—вывод в контур рабочих тормозных механизмов колес переднего моста и прицепа;V—вывод в контур рабочего тормозного механизма
Рис. а — расторможенное состояние; б— торможение; 1—ускорительный поршень; 2 и 9—клапаны; 3 и 7—ступенчатые поршни; 4 -упругий элемент; 5— шпилька; 6 и 8 — пружины ступенчатых поршней; 10 толкатель; А — канал; / и //—выводы в контур рабочих тормозных механизмов передних колес и колес задней тележки; /// и
Рис. 22.17. Ручной тормозной кран управления стояночной и запасной тормозными системами: а—расторможенное состояние; б—торможение; 1 — пружина выпускного клапана; 2—уравновешивающая пружина; 3 и 5—пружины штока; 4—кулачок; 6—направляющий колпачок; 7—шток; 8— фиксатор рукоятки; 9—седло; 10—выпускной клапан; 11—поршень; А и Б—полости; /—вывод к энергоаккумуляторам через ускорительный клапан; //—вывод в атмосферу; ///—вывод к ресиверу
⇐ Предыдущая37383940414243444546Следующая ⇒ Читайте также: Коммуникативные барьеры и пути их преодоления Рынок недвижимости. Решение задач с использованием генеалогического метода История происхождения и развития детской игры |
||||||
|
Последнее изменение этой страницы: 2021-04-20; просмотров: 135; Нарушение авторского права страницы; Мы поможем в написании вашей работы! infopedia.su Все материалы представленные на сайте исключительно с целью ознакомления читателями и не преследуют коммерческих целей или нарушение авторских прав. Обратная связь — 161.97.168.212 (0.004 с.) |
Что такое тормозной контроллер и как он работает? : Электрические тормоза
Знаете ли вы, что —
Контроллеры тормозов жизненно важны для безопасной буксировки.
Если вы планируете приключение, вы, несомненно, учли все важные аспекты путешествия, а также некоторые вещи, которые могут пойти не так.
Вы установили багажники на крышу и крепление для велосипедов, прикрепили светодиодное освещение, солнечные одеяла и чехлы на колеса упаковали в ящики для инструментов, а зеркала для буксировки настроены и готовы к работе.
Вы упаковали судовое топливо для лодки, убедились, что все аксессуары для вашего двойного аккумуляторного блока есть, и у вас есть электроинструменты, воздушный компрессор и мойка высокого давления, готовые к приключениям на бездорожье, которые запомнятся вам на всю жизнь.
Теперь пришло время прикрепить ваш прицеп или караван к вашему автомобилю, что означает понимание всего, что вы можете о буксировочных тормозах и тормозных аксессуарах. В том числе и их необходимость, когда речь идет о безопасных путешествиях.
Важность качественных буксировочных и тормозных контроллеров Скорее всего, вы уже знаете, что для полной остановки самого автомобиля и его прицепа в подходящее время требуется больше, чем просто тормоза тягача. Учитывая вес и скорость прицепа, становится ясно, что прицепу также необходимо использовать тормозную мощность.
Это достигается с помощью тормозов прицепа, которые могут быть одного из двух типов: импульсные (механические или гидравлические), которые автоматически замедляются за счет инерции, или электрические тормоза, для работы которых требуется электрическое подключение к буксирующему транспортному средству. Принцип действия импульсных тормозов (также известных как блокировка или перегрузка) прост.
Муфта содержит скользящий вал, прикрепленный к буксировочному шару. Вал скользит при нажатии из-за замедления транспортного средства и оказывает давление непосредственно на механическую связь (механические тормоза) или связь, соединенную с гидравлическим цилиндром, который, в свою очередь, создает гидравлическое давление на тормозную систему (гидравлические тормоза). Их часто можно найти на прицепах для кемперов или лодочных прицепах.
Электрические тормоза прицепа работают, активируя электромагнитные тормозные барабаны, чтобы создать истирание и замедлить прицеп. В то время как импульсные тормоза работают независимо, электрические тормоза прицепа должны быть подключены к источнику питания тягача и регулироваться блоком управления тормозами или электрическим контроллером тормозов.
Контроллер тормозов — это электронное устройство, которое активирует и, как следует из названия, управляет электрическими тормозами прицепа.
Контроллер тормозов можно условно разделить на интерфейс, расположенный в кабине в пределах досягаемости водителя, и центральную часть, отвечающую за приведение в действие тормозов прицепа. Электронные тормозные контроллеры можно разделить на непропорциональные, временные, пропорциональные и инерционные.
Как работают старые тормозные контроллеры?Старые непропорциональные электрические тормозные контроллеры активируются, когда водитель нажимает на тормоза автомобиля, применяя тормозное усилие с течением времени в зависимости от выбранной настройки.
Недостаток этого типа контроллера тормозов заключается в том, что даже если давление на педаль тормоза тягача может варьироваться (например, сравните мягкое торможение с резким), реакция тормозов прицепа будет одинаковой, тот, что настроен в его настройках.
Более новые пропорциональные контроллеры электрического тормоза измеряют изменяющийся импульс или инерцию движущегося автомобиля с помощью акселерометра; они не связаны напрямую с тормозами автомобиля и работают независимо от них.
Постоянно отслеживая динамику автомобиля, эти контроллеры подают точную величину напряжения на тормоза прицепа, чтобы обеспечить соответствие скорости прицепа скорости тягача. Как правило, это обеспечивает более плавное торможение и более эффективное торможение, гарантируя, что тормоза вашего прицепа прослужат дольше.
Например, при спуске вам нужно будет использовать более низкие передачи для замедления, чтобы уменьшить износ тормозов; тормозные контроллеры на основе инерции определяют, что транспортное средство замедляется (а не задействуются тормоза транспортного средства), и соответствующим образом регулируют мощность торможения прицепа.
Недостатки установки в автомобиле Традиционно электрические контроллеры тормозов устанавливали «в автомобиле».
То есть они должны были быть жестко встроены в автомобиль для буксировки. Интерфейс будет установлен в наименее заметном месте в кабине, но в пределах досягаемости сиденья водителя. Традиционно это достигается путем сверления отверстий в приборной панели, закрепления прилагаемых монтажных кронштейнов винтами и прикрепления интерфейса к этим кронштейнам.
Затем проводка будет подсоединена к жгуту проводов автомобиля и будет проходить сзади, заканчиваясь на адаптерах прицепа автомобиля. Это привело к необходимости установки нового тормозного контроллера каждый раз, когда для буксировки использовалось другое транспортное средство. Например, при аренде, аренде прицепа или улучшении автомобиля.
Чем отличается Elecbrakes?
Развитие микропроцессоров и беспроводных технологий изменило принцип работы электрических буксировочных систем. Выпущенная в 2017 году последняя инновация в области контроллеров электрических тормозов разработана, произведена в Австралии и называется Elecbrakes: удаленный контроллер электрических тормозов прицепа, устанавливаемый непосредственно на прицепе, а не внутри тягача.
Интуитивно понятное решение на основе смартфона для любого прицепа, буксируемого более чем одним транспортным средством, Elecbrakes избавляет от необходимости модифицировать каждый отдельный автомобиль, используемый для буксировки. Вместо этого компактное устройство подключается непосредственно к прицепу и содержит высокоскоростной микропроцессор, подключенный к датчикам, которые непрерывно измеряют рабочие параметры тормозов.
Основной блок связывается по беспроводной сети с интерфейсом драйвера, простым в использовании приложением, совместимым со смартфонами Apple и Android.
Помимо дополнительной гибкости, Elecbrakes также предлагает лучшие в своем классе параметры конфигурации (до 5 избранных настроек, которые можно сохранить в памяти устройства) и непрерывный мониторинг реакции торможения и ключевых показателей эффективности. Данные передаются у вас под рукой прямо на ваш смартфон через широко распространенную технологию Bluetooth.
Elecbrakes совместимы с системами напряжения 12 В и 24 В и предназначены для управления 1–2 тормозными осями.
Он также на 100 % защищен от пыли и влаги благодаря прочному корпусу, армированному волокном, а электроника полностью заключена в уретан.
Мы считаем, что интеллектуальный беспроводной контроллер электрического тормоза для прицепа, такой как Elecbrakes, значительно упрощает буксировку и дает вам свободу быть более гибким и спонтанным при буксировке более широкого спектра транспортных средств.
Электрические тормоза и их контроллеры необходимы для управления более тяжелыми грузами, поскольку для полной остановки веса прицепа (и тягача) требуется значительная мощность и контроль. Для любого владельца, рассматривающего возможность буксировки своего прицепа более чем одним транспортным средством, Elecbrakes является лучшим решением с точки зрения электронных тормозных контроллеров.
Зачем нужен контроллер электрического тормоза? Представьте, что произошло бы, если бы ваш прицеп имел только электрические тормоза прицепа и не имел системы управления тормозами.
Допустим, вы готовы отправиться в свой первый поход с новым блестящим домом на колесах, закрепленным за автомобилем.
Вы едете по подъездной дорожке к дороге, тормозите для поворота и БУМ! Ваш караван может столкнуть транспортное средство в опасную ситуацию. Почему? Потому что электрические тормоза вашего прицепа не работали. Электрические тормоза прицепа не включаются самостоятельно; для этого им требуется тормозной контроллер.
Легко понять, почему тормоза прицепов и тормозные контроллеры являются законодательными требованиями во всем мире, и Австралия не является исключением. ADR38 содержит соответствующее законодательство, определяющее требования к тормозам прицепа на основе GTM (полной массы прицепа), и имеет обязательную юридическую силу во всех штатах.
Производитель поставляет максимальную GTM, и все прицепы, выпущенные с августа 1989 года, должны указывать ATM, GTM и собственный вес прицепа на идентификационной табличке транспортного средства (VIP).
ДОПОГ определяет три разные категории прицепов на основе их GTM 1.
GTM менее 750 кг: тормоза (следовательно, тормозные контроллеры) не регулируются. по-прежнему рекомендуется помогать тормозам буксирующего автомобиля. Для этого можно установить импульсный или электрический тормоз. Узнайте больше о том, как они работают здесь. 2. GTM от 750 кг до 2000 кг: тормоза необходимы и должны работать на обоих колесах по крайней мере одной оси Здесь есть два варианта.
Первый вариант:
Прицеп может быть оснащен механическими или гидравлическими тормозами, для работы которых не требуется электричество, и поэтому они хорошо подходят для лодочных прицепов, которые часто оказываются в воде.
Недостаток этого типа тормоза прицепа заключается в том, что он либо «включен», либо «выключен» без промежуточного положения. В этом случае контроллер тормозов не требуется, так как они включаются автоматически.
Второй вариант:
Оснащение прицепа электрическими тормозами, работающими от электроэнергии, подаваемой транспортным средством.
В этом случае требуется электрический контроллер тормоза.
Контроллер тормозов должен быть сконструирован таким образом, чтобы можно было постепенно увеличивать и уменьшать тормозное усилие прицепа, а не обеспечивать стабильное тормозное усилие; это требование означает, что тормозной контроллер должен быть пропорционального или инерционного типа.
Кроме того, устройство управления тормозами должно управляться с места водителя. Пропорциональные электрические тормозные контроллеры обеспечивают более точное и контролируемое торможение и снижают износ тормозов как тягача, так и прицепа.
Одновременно включают тормоза прицепа пропорционально замедлению транспортного средства; они также регулируются водителем.
3. GTM свыше 2000 кг: тормоза необходимы и должны работать на всех колесах/осях Закон гласит, что тормоза прицепа являются обязательными и должны работать на всех колесах. Они также должны быть сконструированы таким образом, чтобы тормозное усилие можно было постепенно увеличивать и уменьшать, а также регулировать его с места водителя.
Закон также требует, чтобы прицепы полной массой более 2000 кг имели систему отрыва . Система отрыва — это устройство, обеспечивающее самопроизвольное замедление прицепа в опасном и непредсказуемом случае, когда он отсоединяется от вашего автомобиля во время движения.
Он имеет аккумулятор, установленный на прицепе, и кабель, соединяющий прицеп с транспортным средством, и активируется, если прицеп освобождается, выдергивая кабель из разъема.
Переключатель активирует аккумулятор и включает тормоза прицепа, чтобы замедлить прицеп. Тормоза будут оставаться заблокированными в течение 15 минут.
Всегда проверяйте, заряжена ли батарея (она должна работать не менее 15 минут) и правильно ли работает система отрыва. Возьмите с собой зарядное устройство в свои приключения, чтобы оно всегда было в отличном рабочем состоянии.
Для проверки потяните трос: тормоза прицепа должны заблокироваться автоматически. Затем замените кабель в переключателе, чтобы отключить его.
В дополнение к вышеуказанному требованию, NSW Roads and Maritime Services также указывается (VIB 6, 2007), что тягач должен постоянно заряжать систему трогания с места.
Также требуется сигнальное устройство, установленное в пределах видимости или слышимости водителя, которое предупреждает водителя, если заряд аккумуляторов глубокого разряда падает ниже требуемого уровня, что делает тормоза прицепа неспособными выполнять требования.
Если вы планируете буксировать какой-либо прицеп с GTM более 750 кг, лучше всего использовать электрические тормоза и контроллер электрического тормоза, чтобы обеспечить безопасность и соответствие требованиям законодательства.
Компания Elecbrakes разработала контроллер электрического тормоза, отвечающий всем требованиям. Elecbrakes — это пропорциональный контроллер тормозов, устанавливаемый на прицеп, а не на автомобиль, что устраняет необходимость в жестком подключении тягача.
После установки на прицеп Elecbrakes откроет целый мир возможностей.
Любое транспортное средство, достаточно большое, чтобы буксировать ваш прицеп, теперь может это сделать без дополнительных процедур настройки или затрат, кроме тягово-сцепного устройства. Кроме того, нет необходимости сверлить приборную панель или проводку автомобиля.
Elecbrakes работает через беспроводную технологию Bluetooth: установленное на прицепе устройство использует Bluetooth 4.0 для беспроводной связи со смартфоном через интуитивно понятное приложение Elecbrakes, постоянно отслеживая состояние и производительность тормозов, помогая вам следить за потребностями прицепа в обслуживании.
Наше приложение также полностью настраиваемое: Водитель может легко контролировать реакцию тормоза с точными настройками (вы можете выбрать до 5 любимых программ) через приложение для смартфона, доступное как для Apple, так и для Android.
Любые изменения, внесенные в программы, сохраняются в памяти устройства, что означает, что владелец может точно настроить программы для любого другого пользователя, который захочет использовать прицеп в будущем.
Водителю, одалживающему или арендующему прицеп, оснащенный системой Elecbrakes, нужно будет всего лишь загрузить бесплатное приложение на свой телефон. Это единственная настройка, которая требуется после присоединения прицепа к тягачу.
Elecbrakes совместимы с системами напряжения 12 В и 24 В и предназначены для управления 1–2 тормозными осями. Он на 100 % защищен от пыли и влаги благодаря прочному корпусу, армированному волокном, а электроника полностью заключена в уретан.
Компактное устройство, устанавливаемое на прицепе, использует высокоскоростной микропроцессор, соединенный с датчиками, которые непрерывно измеряют различные рабочие параметры тысячу раз в секунду. Его возможности дальнего радиуса действия гарантируют стабильное и надежное беспроводное соединение без прерываний в типичных условиях эксплуатации.
Будучи одновременно пропорциональным и управляемым прямо с места водителя, Elecbrakes полностью соответствует ADR38 и представляет собой новую альтернативу традиционным «автомобильным» контроллерам тормозов.
В результате, независимо от того, сколько транспортных средств будет буксировать ваш прицеп, вам нужно будет установить Elecbrakes только один раз. И вы будете спокойны за высокоточное, безопасное и соответствующее требованиям решение для буксировки.
Если ваш прицеп весит менее 750 кг в загруженном состоянии, вам потребуется установить тормоза. Мы рекомендуем установить пропорциональный контроллер электрического тормоза, такой как Elecbrakes, чтобы обеспечить соответствие требованиям, безопасность и защиту того, что для вас ценно, и в то же время дать вам возможность использовать различные транспортные средства для буксировки вашего прицепа.
Как установить контроллер электрического тормоза? Установка тормозного контроллера на транспортном средстве Контроллеры электрических тормозов на базе транспортных средств требуют модификации тягача (или транспортных средств), обычно в области приборной панели. Для каждого тягача требуется комплект контроллера тормозов, хотя некоторые новые модели имеют «съемный» интерфейс (вам все равно нужно будет установить кронштейн и провода).
Большинство контроллеров электрических тормозов состоят из основного блока, часто скрытого под приборной панелью, и блока пользовательского интерфейса, установленного на приборной панели в пределах досягаемости водителя. Оба блока должны быть установлены внутри автомобиля с помощью винтов или других надежных способов крепления, чтобы избежать их перемещения.
Независимо от того, является ли тормозной контроллер датчиком движения или датчиком задержки времени, вам может потребоваться расположить основной блок под определенным углом в соответствии с направлением движения.
Затем вы закрепите прилагаемые монтажные кронштейны с помощью винтов, просверлив несколько отверстий в приборной панели и прикрепив интерфейс к этим кронштейнам.
Затем вы подключите проводку контроллера тормозов к жгуту проводов автомобиля и проложите его к задней части автомобиля и разъему прицепа, будь то плоский штекер или круглый разъем.
Многие транспортные средства, подходящие для буксировки, такие как внедорожники и фургоны, произведенные в середине 1990-х годов и позже, оснащены установленным на заводе «быстрым штекером», расположенным под приборной панелью, который позволяет подключать стандартный набор проводов контроллера тормозов, что экономит время установки.
Простота использования и простота установки является приоритетом для Elecbrakes. Вот почему Elecbrakes можно установить и настроить за 5 простых шагов, для которых требуется всего несколько инструментов из вашего набора инструментов и минимальные механические знания, и все это легко выполняется менее чем за 2 часа.
Компактное устройство размером 14×9 см предназначено для установки на лонжероны шасси или дышло прицепа; его можно установить сбоку, сверху или снизу, если он не установлен под наклоном. Также доступны варианты Plug and Play для существующих подключений для еще более быстрой настройки.
Расположение монтажного отверстия кернера и предварительное просверливание монтажных отверстий (используйте сверло 2–3 мм). Смажьте и вставьте 4 самореза в предварительно просверленные монтажные отверстия.
Следуйте прилагаемой электрической схеме для подключения проводов к электрическим цепям прицепа, используя сплайс-коннекторы, как показано на рисунке.
Для получения дополнительной информации о проводке нажмите здесь.
Вспомогательное соединение не является обязательным.
Загрузите и установите бесплатное приложение Elecbrakes на свой смартфон из App Store (Apple) или Google Play (Android). Подсоедините прицеп к автомобилю и подключите электрические соединения; включите фары автомобиля: это включит блок Elecbrake.
Запустите приложение, убедившись, что Bluetooth-соединение вашего смартфона включено. Приложение автоматически установит соединение с основным блоком Elecbrakes. Теперь, чтобы позволить Elecbrakes определить угол установки (см. шаг 1), совершите поездку с прицепом по прямой дороге, умеренно нажимая на тормоза вашего автомобиля в течение прибл. 4-5 сек. Подтвердите, что угол установки установлен, отметив «Угол устройства настроек»: приложение должно вернуть значение от 0 до 360 градусов.
Реакция тормоза начнется после завершения калибровки. Теперь вы можете установить и сохранить до 5 любимых программ (с учетом нагрузки, условий вождения, предпочтений водителя), проведя пальцем влево с главного экрана.
Проведите вправо, чтобы выбрать существующую программу. Программы сохраняются в устройстве Elecbrakes на вашем прицепе, поэтому любые изменения, внесенные в программы, будут доступны другим пользователям при буксировке этого прицепа, даже если они используют другой смартфон.
Традиционно, хотя электрические контроллеры тормозов разрабатывались для управления тормозной системой прицепа, их устанавливали на тягач, а затем подключали к прицепу через проводку автомобиля через тягово-сцепное устройство.
Часто это длительный процесс, требующий определенных знаний в области механики для внесения изменений в автомобиль.
Elecbrakes является инновационным и уникальным, потому что этот электрический контроллер тормозов представляет собой решение, устанавливаемое на прицепе, а не в автомобиле.
Различие может быть немного размытым, пока вы не подумаете о практических аспектах буксировки.
Вы должны помнить:
- Автомобиль должен быть достаточно мощным, чтобы выдержать вес прицепа.
- Он должен иметь фаркоп, за который можно зацепить прицеп.
- Требуется соответствующий контроллер электрического тормоза, чтобы сообщать тормозам прицепа, когда активировать их.
Мы в Elecbrakes считаем, что буксировка не должна быть такой сложной. Дело не только в видеорегистраторах и причудливых рулевых колесах. Буксировка должна быть связана со свободой и гибкостью, позволяющей сочетать разные транспортные средства с разными прицепами.
Мы разработали уникальное решение : Электрический контроллер тормозов, устанавливаемый на прицепе, а не на тягаче. Это имеет смысл, если подумать: не все автомобили буксируют, но буксируют все прицепы.
1. Крепление на прицепе Elecbrakes — это электрический контроллер тормозов, устанавливаемый на прицеп, а не на автомобиль, что устраняет необходимость модификации или какой-либо адаптации тягача, за исключением установки на него тягово-сцепного устройства (если вы не у него уже есть один).
Запрещается сверлить приборную панель или подключать проводку к транспортному средству любого рода.
2. Технология BluetoothЭто возможно, потому что Elecbrakes работает через беспроводную технологию Bluetooth.
Компонент, установленный на прицепе, связывается по беспроводной сети с интуитивно понятным приложением Elecbrakes прямо на вашем смартфоне, которое вам нужно будет закрепить на держателе приборной панели и под рукой во время вождения.
3. ПриложениеЛюбой желающий может загрузить и быстро настроить приложение Elecbrakes, доступное как для Apple, так и для Android, совершенно бесплатно. трейлер.
4. Настраиваемые параметрыПриложение Elecbrakes позволяет сохранять до 5 различных настроек (дорожные условия, нагрузка прицепа и т. д.), что упрощает настройку.
Затем эти настройки будут сохранены на устройстве Elecbrake прицепа, поэтому новые водители будут иметь к ним легкий доступ при управлении им.
Любое транспортное средство, достаточно большое, чтобы буксировать ваш караван, может сделать это бесплатно с минимальными затратами времени и усилий.
И это еще не все. Elecbrakes не только предоставляет вам возможность использовать различные транспортные средства для буксировки прицепа, но и постоянно отслеживает использование и эффективность тормозов.
Это поможет вам следить за потребностями прицепа в обслуживании и напомнит вам, когда пора заменить тормоза прицепа.
6. Датчики движенияЭлектротормозы также реагируют на движение. В компактном устройстве, устанавливаемом на прицепе, используется высокоскоростной микропроцессор, подключенный к датчикам, которые непрерывно измеряют динамику автомобиля и другие рабочие параметры тысячу раз в секунду.
Возможности дальнего радиуса действия гарантируют стабильное и надежное беспроводное соединение без прерываний в типичных условиях эксплуатации.
Будучи пропорциональным и управляемым прямо с места водителя, Elecbrakes полностью соответствует ADR38 и является новой альтернативой традиционным «автомобильным» контроллерам тормозов.
Независимо от того, сколько транспортных средств будет буксировать ваш прицеп, вам нужно будет установить Elecbrakes только один раз — и вы можете быть уверены в высокоточном, безопасном и соответствующем требованиям решении для буксировки.
Почему Elecbrakes?Elecbrakes — это лучшее решение для качественного, практичного, экономичного и экономичного контроллера электрического тормоза. Нам нравится делать буксировку простой, с контроллером тормозов непосредственно на прицепе и подключением к смартфону водителя.
Так чего же ты ждешь? Во-первых, возьмите моторное масло, солнечные батареи, комплект проводки и любые другие дополнительные принадлежности (возможно, вы захотите включить в комплект дополнительные топливные фильтры, вставки переключателей, замену фар, кабельные стяжки и все, что вам нужно для ухода за шинами или другие инструменты для ремонта).
Тогда ознакомьтесь с электронными тормозными контроллерами, доступными в Elecbrakes (наша обычная цена очень доступна), и приготовьтесь к приключениям на всю жизнь.
Электрические, гидравлические и пневматические тормоза для прицепов в супермаркете запчастей для прицепов
Низкая цена. Высокого качества. Быстрый корабль!
Домашний
Поиск
Переключить навигацию
Меню
Счет
Настройки
Язык
Вид на супермаркет запчастей для прицепов
- Добавить больше
ТОРМОЗА ПРИЦЕПА: ПНЕВМАТИЧЕСКИЕ, ЭЛЕКТРИЧЕСКИЕ И ГИДРАВЛИЧЕСКИЕ
Запчасти для прицепов Superstore® предлагает огромный выбор запасных частей для электрических тормозов для прицепов, гидравлических тормозов для прицепов и запасных частей для пневматической тормозной системы.
Demco, Atwood, Phillips, Velvac и Leland
КОМПОНЕНТЫ ТОРМОЗНОЙ СИСТЕМЫ
Тормоза для лодочных прицепов и тормоза для грузовых прицепов
При выборе компонентов тормозов для вашего прицепа учитывайте вес прицепа, полностью загруженного всем грузом и оборудованием. Для многоосных прицепов подумайте, сколько осей будет оснащено тормозами, чтобы удовлетворить ваши требования к остановке. Кроме того, чтобы максимально эффективно использовать тормозную систему, следуйте инструкциям по уходу и техническому обслуживанию, приведенным в руководстве по установке и обслуживанию, прилагаемом к вашей покупке.
КОМПОНЕНТЫ ГИДРАВЛИЧЕСКОЙ ТОРМОЗНОЙ СИСТЕМЫ:
ТОРМОЗНЫЕ ЧАСТИ ОТ ATWOOD, TIE DOWN, TITAN & DICO и FULTON PERFORMANCE.
Пневматические тормоза прицепа состоят из гидравлической муфты или ПРИВОДА, гидравлической ТОРМОЗНОЙ ТРУБКИ, опорных пластин в сборе или ОСНОВНЫХ ТОРМОЗОВ, а также тормозных барабанов и ступиц в сборе.
Недавно появившейся альтернативой барабанно-колодочным системам являются дисковые тормоза морского класса. Обе системы работают за счет «броска» или «толкания» прицепа к тягачу во время замедления, что автоматически синхронизирует тормоза прицепа с тормозами тягача. Когда прицеп давит на транспортное средство, привод выдвигается вместе и прикладывает усилие к своему главному цилиндру, подавая гидравлическое давление на тормоза прицепа. Тормозные узлы (опорная пластина, тормозные колодки и пружины) доступны в диаметрах 10 дюймов и 12 дюймов с двумя наиболее распространенными конструкциями являются UNI-SERVO и FREE BACKING. Тормоза «Uni-Servo» имеют 20% тормозную мощность при движении задним ходом, поэтому их рекомендуется сочетать с приводом, который разработан с «блокировкой резервного копирования» для резервного копирования на склоне или на мягком грунте. Тормоза «Free Backing» имеют уникальную конструкцию, которая позволяет прицепу «свободно катиться» при движении задним ходом, но при движении задним ходом они не имеют тормозного усилия.
ДИСКОВЫЕ ТОРМОЗА доступны в 9Диаметры 0,2 дюйма и 10-3/8 дюйма и обеспечивают превосходную тормозную мощность по сравнению с барабанными тормозами. Дисковые тормоза необходимо устанавливать с помощью привода дискового тормоза и трубок. Дисковые тормоза генерируют полную мощность торможения при движении задним ходом, поэтому перед установкой дисковых тормозов на привод следует установить соленоид блокировки заднего хода или шаровой кран.
Дисковые тормоза для прицепов с ВЕНТИЛЯЦИЕЙ от Tie Down Engineering обладают следующими дополнительными характеристиками:
Новое покрытие E-Coat Black обеспечивает двойную защиту от коррозии на горячеоцинкованных ступицах и алюминиевых суппортах, а также на плавающих колодках с металлической опорной пластиной. Вентилируемый корпус суппорта. Алюминий марки 413. Полуметаллические колодки. Порт выравнивания давления. Новые скользящие штифты с пропитанными маслом бронзовыми втулками. Четырехточечный монтажный кронштейн. Однокомпонентные латунные выпускные клапаны.
Штифты с буртиком и стопорные гайки из нержавеющей стали. Полые поршни. Уплотнительные кольца «квадратного» типа. Дополнительный зазор ротора. Tie Down Предварительно установленные на заводе штифты из нержавеющей стали. Каждая розничная коробка предназначена для одного колеса, включает монтажный кронштейн, крепеж и полные инструкции по установке.
КОМПОНЕНТЫ ЭЛЕКТРИЧЕСКОЙ ТОРМОЗНОЙ СИСТЕМЫ:
Электрические тормозные системы состоят из компонентов, установленных как на тягаче, так и на прицепе. Для правильной работы этих систем концевая вилка проводки прицепа на прицепе должна совпадать со схемой проводки ответной вилки на тягаче. Наиболее распространенными типами вилок для прицепов с электрическим тормозом являются 6-контактные круглые штыревые и 7-контактные плоские штыревые разъемы RV. ЭЛЕКТРОННЫЙ КОНТРОЛЛЕР ТОРМОЗОВ должен быть правильно установлен на приборной панели тягача. Тормозной контроллер позволяет регулировать силу торможения, а также предлагает ручное управление тормозом для экстренного торможения.
Некоторые контроллеры доступны с предварительно смонтированным штекером для быстрого подключения для легкой установки на автомобили некоторых последних моделей, которые имеют заводской пакет подготовки к буксировке. Обязательно следуйте инструкциям по установке и используйте провод соответствующего сечения и размер автоматического выключателя при установке контроллера тормозов на тягач.
Электрическая тормозная система со стороны прицепа состоит из левого и правого ЭЛЕКТРИЧЕСКИХ ТОРМОЗОВ В СБОРЕ, барабана и ступицы в сборе, КОМПЛЕКТА ДЛЯ АВАРИЙНОГО ОТКЛЮЧЕНИЯ (аккумулятор с коробкой, аварийный выключатель, зарядное устройство) и концевого разъема.
Супермаркет запчастей для прицепов предлагает широкий выбор электрических тормозов для прицепов Dexter Axle и запасных частей для ремонта тормозов. Имея девять производственных предприятий, международную дистрибьюторскую сеть и более 1700 сотрудников, Dexter является ведущим поставщиком ходовой части и компонентов для прицепной промышленности.
ЭЛЕКТРИЧЕСКИЕ НАД ГИДРАВЛИЧЕСКИМИ ТОРМОЗНЫМИ СИСТЕМАМИ:
Электрические на гидравлические системы — это легко адаптируемое средство обеспечения мощного тормозного усилия для широкого спектра задач буксировки. Компоненты электрической/гидравлической системы монтируются на прицепе и состоят из электрической/гидравлической силовой установки, аккумуляторной батареи, гидравлических магистралей и гидравлических дисковых или барабанных тормозов. Питание 12 вольт и электронный сигнал подаются от тягача. Электронный сигнал генерируется контроллером инерционного тормоза того типа, который обычно используется с электрическими тормозами прицепа.
Когда оператор включает рабочие тормоза тягача, контроллер тягача формирует электронный сигнал, пропорциональный изменению инерции (замедлению) тягача. Электрическая/гидравлическая силовая установка получает этот сигнал и создает гидравлическое давление пропорционально силе сигнала. Возникающее давление распределяется по всей тормозной системе прицепа.

Контуры. Приборы пневмопривода.
Все правила по сольфеджио

Тормозные механизмы передних колес приводятся в действие тормозными камерами типа 24 (рис. 22.12, а), а задние — типа 20 (рис. 22.12, б). Цифры 24 и 20 означают активную площадь мембраны камер в квадратных дюймах.
22.13). При возрастании давления до 750 кПа регулятор сообщает пневмосистему с атмосферой и подача воздуха прекращается, а при падении давления до 620 кПа сжатый воздух вновь поступает в систему.
..750 кПа; 1—разгрузочный клапан; 2—фильтр; 3—пробка канала отбора воздуха; 4— выпускной клапан; 5—уравновешивающая пружина; 6— следящий поршень; 7 и 11 — каналы; 8 — кольцевой канал; 9- обратный клапан; 10—впускной клапан; 12—разгрузочный поршень; 13— седло разгрузочного клапана; 14—клапан для накачивания шин; 15—колпачок; А—полость под следящим поршнем; Б—полость над разгрузочным поршнем; /—вывод от компрессора; // и IV—выводы в атмосферу; ///—вывод в пневмосистему

В расторможенном состоянии (рис. 6.6, а) воздух из крана в контуры не поступает.
22.16. Двухсекционный тормозной кран:
Сущность недвижимости